Содержание
1. Механизм переключения передач ГАЗ-3307 [2]. 3
1.1 Устройство механизма. 3
1.2 Работа при включении «заднего хода». 3
2. Телескопический амортизатор ЗИЛ-4314.10 [4] 4
2.1 Работа в момент резкого сжатия. 4
2.2 Устройство и схема амортизатора. 4
3. Клапан управления тормозной системы ГАЗ-3307 [2] 5
3.1 Устройство клапана. 5
4. Привод тормозной системы ПАЗ-3205 [1]. 6
4.1 Общее устройство привода. 6
4.2 Схема привода. 7
5.Контур стояночной тормозной системы МАЗ-54227 [3]. 8
5.1 Общее устройство контура. 8
5.2 Описание пути воздуха при торможении. 8
5.3 Схема контура. 9
Литература. 10
1. Механизм переключения передач ГАЗ-3307 [2].
1.1 Устройство механизма
Механизм переключения передач размещен в крышке коробки передач. Картер рычага переключения передач с рычагом переключения передач, промежуточным рычагом включения первой передачи и передачи заднего хода съемный, устанавливается по втулкам.
Наличие промежуточного рычага уменьшает ход рычага переключения передач при включении первой передачи и передачи заднего хода, вследствие чего ход рычага для включения всех передач одинаковый. Промежуточный рычаг блокируется в нейтральном положении пальцем предохранителя, размещенного в стенке крышки коробки передач.
1.2 Работа при включении «заднего хода»
Для того чтобы включить передачу заднего хода, необходимо рычагом переключения передач через палец промежуточного рычага и палец предохранителя сжать пружину предохранителя до упора, затем перевести рычаг в положение, соответствующее положению рычага при включении передачи заднего хода. Чтобы снять опору рычага коробки передач.
2. Телескопический амортизатор ЗИЛ-4314.10 [4]
2.1 Работа в момент резкого сжатия
Амортизаторы верхней проушиной прикреплены к кронштейнам рамы, а нижней – к кронштейнам переднего моста.
В результате относительных перемещений подрессорных и неподрессорных масс автомобиля жидкость вытесняется поршнем или штоком из одной полости амортизатора в другую через отверстия малого проходного сечения, создающее сопротивление протеканию жидкости, а следовательно, и перемещению штока амортизатора.
2.2 Устройство и схема амортизатора

Амортизатор:
1 — поршень; 2 — кожух; 3 — резервуар; 4 — рабочий цилиндр; 5 — шток;
6 — направляющая штока; 7— манжета направляющей штока; 8 — обойма манжет; 9 — проушина; 10— верхняя манжета; 11— гайка резервуара;
12— войлочная манжета штока; 13— резиновая манжета штока;
14 — манжета резервуара; 15 — клапан сжатия
3. Клапан управления тормозной системы ГАЗ-3307 [2]
3.1 Устройство клапана
Тормозная система состоит из рабочих и стояночных тормозов и их приводов.
Рабочие тормоза – колодочные, с гидравлическим приводом. Опорный щит тормоза привертывается болтами к кожуху моста. К щиту прикреплен рабочий цилиндр двумя болтами. В нижней части щита закреплены опорные пальцы, на которые надеты ушки тормозных колодок. К тормозным колодкам прикреплены фрикционные накладки.
Во внутренней полости рабочего цилиндра тормозов находятся два поршня, которые при торможение расходятся и прижимают колодки к барабанам. С боку на цилиндре имеется два отверстия: через нижнее в цилиндр поступает тормозная жидкость, а верхнее закрыто перепускным клапаном, который служит для удаления из тормозной системы воздуха.
Когда водитель не тормозит, колодки оттягиваются от барабана пружины до того положения, пока они не прикасаются своей обратной стороной к регулировочным эксцентрикам. Поворачивая эксцентрики, можно приблизить колодки к барабану.
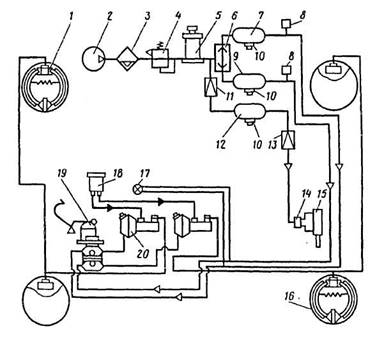
4. Привод тормозной системы ПАЗ-3205 [1].
4.1 Общее устройство привода
Рабочие тормоза на автобусе ПАЗ-3205 имеют раздельный пневмогидравлический привод к тормозам передней оси и заднего моста. Привод состоит из тормозной педали, тяги, двухсекционного тормозного крана, главных цилиндров с пневмоусилителями, колесных цилиндров передних и задних тормозов, трубопроводов и системы пневматических аппаратов.
Клапан защитный одинарный предназначен для питания раздельных контуров тормозов и сохранения давления не менее 0.55 МПа в случае их повреждения.
Воздушные баллоны снабжены клапанами слива конденсата и каждый баллон привода тормозов еще пневмоэлектрическими датчиками, которые соединены с сигнальной лампой на щитке прибора.
Двухсекционный тормозной кран предназначен для раздельного управления тормозами передних и задних колес. Имеет две независимые секции, расположенные последовательно.
Влагомаслоотделитель предназначен для охлаждения сжатого воздуха, отделения образовавшейся капельной влаги и автоматического слива ее. Он состоит из радиатора и влагоотделителя, соединенных друг с другом специальным фланцем.
Регулятор давления предназначен для автоматического поддержания рабочего давления в системе пневматического привода тормозов автобуса и защиты пневмосистемы от перегрузок и загрязнения.
Регулятор тормозных сил предназначен для автоматической регулировки давления сжатого воздуха, подводимого к исполнительным механизмам в зависимости от действительной осевой нагрузки автобуса.
4.2 Схема привода

Принципиальная схема пневмогидравлического привода:
1 — передний тормоз; 2 — воздушный компрессор;
3 - влагомаслоотделитель; 4 — регулятор давления: 5 — протнвозамерзатель; 6 — одинарный защитный клапан; 7 — воздушный баллон переднего контура тормозов; 8 — пневмоэлектрический датчик; 9 — воздушный баллон заднего контура тормозов; 10 — клапан слива конденсата; 11 — одинарный защитный клапан; 12 — воздушный баллон управления пассажирской дверью: 13 — редуктор контура пассажирской двери; 14 — клапан контура пассажирской двери; 15 — пневмоцилиндр управления пассажирской дверью; 16 — задний тормоз; 17 — двухстрелочный манометр;
18 — резервуар тормозной жидкости; 19 — тормозной кран;
20 — пневмоусилитель.
5.Контур стояночной тормозной системы МАЗ-54227 [3].
5.1 Общее устройство контура
Стояночная тормозная система воздействует на тормозные механизмы среднего и заднего мостов, которые приводится в действие с помощью тормозных камер с пружинными энергоаккумуляторами.
При включении стояночной тормозной системы сжатый воздух выпускается из полости под поршнем пружинного энергоаккумулятора. Поршень под действием силовой пружины движется вниз и перемещает толкатель, который через подпятник воздействует на диафрагму и шток тормозной камеры, в результате чего происходит торможение автомобиля.
5.2 Описание пути воздуха при торможении.
Пневмопривод стояночного тормоза работает следующим образом: сжатый воздух из ресиверов 8 и 9 через одинарные защитные клапаны 7 и обратный клапан 14 поступает к крану 17 управления стояночным тормозом, от которого через двухмагистральный клапан 23 поступает в управляющую магистраль ускорительного клапана 19а, в результате чего последний пропускает сжатый воздух из ресиверов 8 и 9 в цилиндры энергоаккумуляторов тормозных камер 21.
5.3 Схема контура.

Схема пневматического привода тормозов автомобилей МАЗ-54227:
1— компрессор; 2 - водоотделитель; 3 — регулятор давления;
4 — конденсационный ресивер; .5 — двойной защитный клапан; 6— клапан контрольного вывода; 7 — одинарный защитный клапан;8 — ресивер переднего контура; 9 — ресиверы заднего контура; 10 -ресиверы для потребителей; 11 —кран управления моторным тормозом; 12 — цилиндр выключения подачи топлива; 13 — пневмоцилиндр управления вспомогательным тормозом; 14— обратный клапан; 15 клапан управления тормозами пол-прицепа по двухпроводной схеме; 16—клапан управления тормозами полуприцепа по однопроводной схеме; 17 — кран управления стояночным тормозом; 18 — тормозной кран; 19. 19а — ускорительный клапан; 20 - регулятор тормозных сил; 21 — тормозная камера с пружинным энергоаккумулятором; 22 - передняя тормозная камера;
23 — двухмагистральный клапан; 24 — разобщительный кран;
25 — соединительная головка; 26 — пневмовывод для однопроводной схемы полуприцепа: 27 — выключатель (датчик): 28 — выключатель сигнала торможения; 29 — датчик: 30— клапан слива конденсата; 31 — противозамерзатель; А— вывод к потребителям
Литература
1. Автобусы: устройство, техническое обслуживание, эксплуатация. М.:Транспорт.
2. Кагодин В. И. Устройство и техническое обслуживание грузовых автомобилей.
3. Высоцкий М.С. Автомобили МАЗ.
4. Кузнецов А.С. Автомобили ЗИЛ.