Курсовая работа: Разработка устройства "Светодиодный пробник p-n переходов"
|
Название: Разработка устройства "Светодиодный пробник p-n переходов" Раздел: Рефераты по информатике, программированию Тип: курсовая работа | |||||||||||||||||||||||||||||||||||||
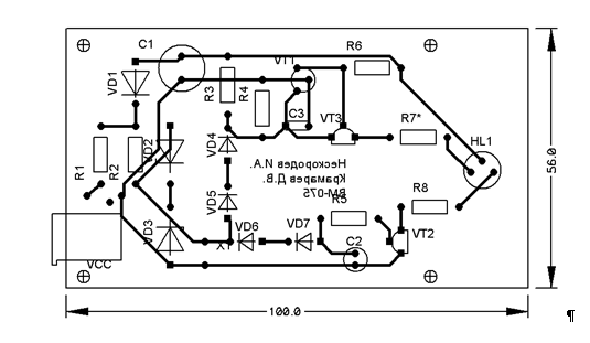
Федеральное агентство по образованию ГОСУДАРСТВЕННОЕ ОБРАЗОВАТЕЛЬНОЕ УЧРЕЖДЕНИЕ ВЫСШЕГО ПРОФЕССИОНАЛЬНОГО ОБРАЗОВАНИЯ «ВОРОНЕЖСКИЙ ГОСУДАРСТВЕННЫЙ ТЕХНИЧЕСКИЙ УНИВЕРСИТЕТ» Факультет автоматики и электромеханики Кафедра автоматизированных вычислительных систем КУРСОВОЙ ПРОЕКТ по дисциплине «Конструкторско-технологическое обеспечение производства ЭВМ» Тема проекта «Разработка устройства “Светодиодный пробник p-n переходов”» Расчетно-пояснительная записка ВОРОНЕЖ 2009 Содержание Задание на курсовой проект Замечание руководителя Введение 1. Описание работы устройства 2. Создание интегрированной библиотеки компонентов 2.1 Создание символов компонентов 2.2 Создание посадочных мест компонентов 2.3 Формирование таблиц выводов компонентов 3. Создание принципиальной электрической схемы 3.1 Настройка редактора P-CADSchematic 3.2 Ввод принципиальной электрической схемы устройства 3.3 Верификация схемы 3.4 Оформление чертежа схемы по ЕСКД 4. Создание печатной платы 4.1 Настройка редактора P-CADPCB 4.2 Упаковка принципиальной электрической схемы на печатную плату 4.3 Размещение компонентов на печатной плате 4.4 Трассировка печатной платы 4.5 Верификация печатной платы 4.6 Добавление рамки со штампом Список литературы ПРИЛОЖЕНИЯ А ПРИЛОЖЕНИЯ Б ПРИЛОЖЕНИЯ В ПРИЛОЖЕНИЯ Г ВВЕДЕНИЕ Система P-CAD предназначена для проектирования многослойных печатных плат (ПП) вычислительных и радиоэлектронных устройств. В состав P-СAD входят четыре основных модуля – P-CADSchematic, P-CADPCB, P-CADLibraryExecutive, P-CAD Autorouters и ряд других вспомогательных программ. P-CAD Schematic и P-CAD PCB – соответственно графические редакторы принципиальных электрических схем и ПП. Редакторы имеют системы всплывающих меню в стиле Windows, а наиболее часто применяемым командам назначены пиктограммы. Автотрассировщики вызываются из управляющей оболочки P-CAD РСВ, где и производится настройка стратегии трассировки. Информацию об особенностях трассировки отдельных цепей можно с помощью стандартных атрибутов ввести на этапах создания принципиальной схемы или ПП. Трассировщик QuickRoute относится к трассировщикам лабиринтного типа и предназначен для трассировки простейших ПП. Трассировщик Shape-BasedAutorouter - бессеточная программа автотрассировки ПП. Программа предназначена для автоматической разводки многослойных печатных плат с высокой плотностью размещения элементов. Эффективна при поверхностном монтаже корпусов элементов, выполненных в различных системах координат. Имеется возможность размещения проводников под различными углами на разных слоях платы, оптимизации их длины и числа переходных отверстий. 1. ОПИСАНИЕ РАБОТЫ УСТРОЙСТВА Светодиодный пробник p-n переходов Позволяет проверить “обычные” диоды и транзисторы (например серии КД522, КТ503, КТ801), но и многие кремневые биполярные высокочастотные транзисторы и диоды. (не рекомендуется проверять некоторые германиевые высокочастотные и сверхчастотные маломощные транзисторы (серии ГТ341, ГТ 346, ГТ387 и т.п.) и кремневые сверхвысокочастотные(серии КТ3115, 2Т3124 и др.), требующие особо бережного обращения. Принцип работы. Питающее напряжение переменного тока поступает на выпрямитель из диода VD1 и сглаживающего конденсатора C1, а также на цепочку R2VD2VD3, ограничивающего амплитуду импульсов подводимых к зажимам X1,X2 до 3.5-4.2В. Когда к зажимам ничего не подключено или проверяемый переход имеет обрыв (сгорел), плюсовые полуволны напряжения проходят через диоды VD5, VD4 и заряжают конденсатор C3 до напряжения около 1.5 В. Полевой транзистор VT1 закрывается, а биполярный VT2 открывается. Зажигается зеленый кристалл светодиода. В то же время полуволны минусовой полярности проходят через диоды VD6, VD7 и заряжают конденсатор C2. Открывается транзистор VT3, зажигается кристалл красного цвета. В итоге одновременного свечение обоих кристаллов приводит к тому, что зеленый и красный цвета, смешиваясь, дают желтый цвет свечения. Если к зажимам подключить исправный диод в показанной на схеме полярности, амплитуда минусовых полуволн будет ограничена на уровне падения напряжения, на открытом переходе диода. Тогда диоды VD6,VD7 окажутся закрытыми, что приведет к разрядке конденсатора C2 и закрытию транзистора VT3. Индикатор Hl1 светится зеленым цветом. Когда диод окажется подключенным к зажимам в обратной полярности, откроется транзистор VT1, а VT2 закроется. Индикатор будет светиться красным цветом. В случае короткого замыкания проверяемого перехода оба биполярных транзистора окажутся закрытыми, что приведет к погасанию светодиода. Резистор R3 способствует более полному открыванию транзистора VT1, что позволяет, использовать на его месте транзистор с небольшим начальным током стока.
Рисунок 1 - Схема электрическая принципиальная 2. СОЗДАНИЕ ИНТЕГРИРОВАННОЙ БИБЛИОТЕКИ КОМПОНЕНТОВ Создание компонентов схемы в системе P-CAD производится с помощью трех редакторов: 1. P-CADSymbolEditor (Редактор символов). В этом редакторе создаются условно-графические обозначения (символы) компонентов схемы. 2. P-CAD Pattern Editor (Редакторшаблонов). В этом редакторе создаются посадочные места (шаблоны) компонентов схемы. 3. P-CAD Library Executive (Менеджербиблиотек). В данном редакторе заполняются таблицы соответствия выводов между символами и их шаблонами. 2.1 Создание символов компонентов Если есть готовые библиотеки, то символы компонентов можно взять из этих библиотек. Если в библиотеке нужного символа нет (или нет библиотеки), то его нужно создать и записать в библиотеку (или создать новую библиотеку). Символы компонентов принципиальной электрической схемы создаются в редакторе P-CADSymbolEditor. Для выполнения задания необходимы следующие символы компонентов схемы: 1. Электролитический конденсатор. 2. Конденсатор. 3. Резисторы мощностью 0,125 и 0,25. 4. Транзистор p-n-p. 5. Двухцветный светодиод L799. 6. Диод. 7. Транзистор полевой p-n-p. 8. Стабилитрон. 8. Контакты. 9. Питание. 10. Заземление. Вначале необходимо создать библиотеку, в которую будут записываться создаваемые компоненты, в том числе и их символы. Для этого нужно выбрать пункт меню Библиотека/Новый и в стандартном диалоговом окне сохранения файлов ввести имя новой библиотеки (MyPCAD.lib) и сохранить ее. Далее устанавливаются следующие настройки редактора в пункте меню Параметры: 1. Размер рабочей области окна – А4. 2. Единицы – mm. 3. Шаг сетки – 2,5 мм и 1,25 мм. 4. Толщина линии – 0,6 мм. 5. Стиль текста – DefaultTTF. В результате формируется требуемый символ, который необходимо сохранить в созданной ранее библиотеке MyPCAD.lib. 2.2 Создание посадочных мест компонентов Если есть готовые библиотеки, то посадочные места компонентов можно взять из этих библиотек. Если в библиотеке нужного шаблона компонента нет (или нет библиотеки), то его нужно создать и записать в библиотеку (или создать новую библиотеку). Посадочные места компонентов создаются в редакторе P-CADPatternEditor. Для выполнения задания необходимы следующие шаблоны компонентов схемы: 1. Сглаживающий конденсатор 470 мкФ. 2. Конденсатор 10мкФ * 6.3 В, 0,22 мкФ. 3. Резисторы 39, 820 Ом ; 22, 2.7, 1.2, 12, 56 КОм ; 5.1 Мом. 4. Транзисторы КТ3107И. 5. Двухцветный светодиод L799. 6. Диоды КД103А. 7. Диод КД209А. 8. Транзистор 2П103Б. 9. Стабилитроны КС133А. 10. Контакты. 11. Питание ±12 В. 12. Заземление. Перед тем как создавать посадочные места нужно создать файл технологических параметров, в котором задаются стили контактных площадок и стили переходных отверстий. Предварительно устанавливаются следующие настройки в пункте меню Параметры: 1. Размер рабочей области окна – 80 мм x 80 мм. 2. Единицы – mm (миллиметры). 3. Шаг сетки – 2,5 мм и 1,25 мм. 4. Ширина дорожки – 0,25 мм. 5. Размер, форма и диаметр контактной площадки. 6. Стиль текста – DefaultTTF. 7. Слой – TopSilk. В таблице 1 приведены посадочные места и символы, используемые в проекте. Таблица 1 - Посадочные места и символы
2.3 Формирование таблиц выводов компонентов При решении задачи формирования таблиц выводов компонентов используется редактор P-CADLibraryExecutive. Для выполнения задания необходимы библиотеки, содержащие следующие компоненты: 1. Сглаживающий конденсатор 470 мкФ. 2. Конденсатор 10мкФ * 6.3 В, 0,22 мкФ. 3. Резисторы 39, 820 Ом ; 22, 2.7, 1.2, 12, 56 КОм ; 5.1 МОм. 4. Транзисторы КТ3107И. 5. Двухцветный светодиод L799. 6. Диоды КД103А. 7. Диод КД209А. 8. Транзистор 2П103Б. 9. Стабилитроны КС133А. 10. Питание ±12 В. 11. Заземление. Сформируем таблицы выводов созданных элементов с помощью редактора P-CADLibraryExecutive. Для начала открывается библиотека с созданными элементами в этом редакторе. В результате получается список всех созданных элементов.
Рисунок 2 - Заземление
Рисунок 3 - Резисторы 39 Ом, 12 КОм, 22 КОм, 56 КОм, 2.7 КОм, 1.2 КОм, 820 Ом
Рисунок 4 - Резистор 5.1 МОм
Рисунок 5 - Сглаживающий конденсатор 470мкФ
Рисунок 6 - Диод КД 209А
Рисунок 7 - Стабилитрон КС 133А
Рисунок 8 - Диод КД103А
Рисунок 9 - Конденсатор 10 мк * 6,3 В
Рисунок 10 - Конденсатор 0,22 мкФ
Рисунок 11 - Биполярный транзистор КТ3107И
Рисунок 12 - Полевой транзистор 2П103Б
Рисунок 13 - Двухцветный светодиод L799 3. СОЗДАНИЕ ПРИНЦИПИАЛЬНОЙ ЭЛЕКТРИЧЕСКОЙ СХЕМЫ 3.1 Настройка редактора P-CADSchematic Принципиальная электрическая схема создается в P-CADSchematic (Редакторе схем). Устанавливаются следующие настройки редактора в пункте меню Параметры: 1. Размер рабочей области окна – А2. 2. Единицы – mm (миллиметры). 3. Шаг сетки – 2,5 мм. 4. Толщина линии – 0,25 мм. 5. Стиль текста – DefaultTTF. Для ввода схемы электрической принципиальной необходимо подключить созданную библиотеку (MyPCAD.LIB). Это производится выбором пункта меню Библиотека/Настройка и добавлением в открывшемся окне данной библиотеки. 3.2 Ввод принципиальной электрической схемы С помощью пиктограммы “поместить” элемент к схеме добавляются элементы, которые берутся из подключенной библиотеки. Расстановка этих элементов производится согласно исходной схеме (рисунок 1). Затем элементы соединяются между собой с помощью пиктограммы “поместить” провод. В результате получается схема электрическая принципиальная. 3.3 Верификация схемы При создании сложных электрических схем практически трудно избежать ошибок при вводе всех объектов схемы. Поэтому всегда необходимо производить проверку схемы на наличие синтаксических ошибок («висячие» цепи и контакты компонентов, одноконтактные цепи и т. п.). Проверку схемы выполняют по команде Утилиты/ERC (Electrical Rules Check — проверка правильности электрических соединений). 3.4 Оформление чертежа схемы по ЕСКД Предварительно необходимо выбрать из имеющихся файлов форматов (формат SCH) требуемый и создать из него шаблон рамки и штампа по следующему правилу: 1.Открыть документ с форматом в P-CADSchematic. 2.Выбрать пункт меню Файл/Сохранить как. 3.В поле имени файла заменить расширение SCHна TTLи взять все имя с расширением в кавычки. 4.Сохранить в папке Titles программы P-CAD. Добавление рамки и штампа к схеме в программе P-CADSchematic осуществляются при помощи окна Опции поверхностей, входящего в состав диалогового окна Конфигурация опций (Параметры/Конфигурация) и вызываемого с помощью режима Редактировать листы заголовков в поле Листы заголовка. В списке Sheets необходимо выбрать лист, для которого требуется рамка. С помощью кнопки “Выбор…” в поле Блок заглавия выбирается рамка в папке Titles, расположенной в каталоге P-CAD 2001. Затем необходимо нажать кнопку “Модификация” в закладке “Заголовки”. С помощью кнопки “Поля” вызывается окно “Информация” о проекте, в котором во вкладке “Поля” заполняются основные надписи на чертеже. Заполнить требуется те поля, которые отмечены в столбце Value. В результате получается схема, оформленная по ЕСКД, которая представлена в приложении А. 4. СОЗДАНИЕ ПЕЧАТНОЙ ПЛАТЫ 4.1 Настройка редактора P-CADPCB Устанавливаются следующие настройки редактора в пункте меню Параметры: 1. Размер рабочей области окна – 200 мм х 200 мм. 2. Единицы – mm (миллиметры). 3. Шаг сетки – 2,5 мм и 1,25 мм. 4. Толщина линии – 0,25 мм. 5. Стиль текста – DefaultTTF. Правила проектирования Стиль контактной площадки и стиль переходного отверстия – устанавливаются при подключении файла технологии проекта в меню Файл/Параметры технологии проекта (KpkProj.DTP). 4.2 Упаковка принципиальной электрической схемы на печатную плату Для упаковки схемы требуется в редакторе P-CADSchematic в пункте меню Утилиты/Генерировать список соединений создать файл списка соединений формата P-CADASCII (KpkProj.net). Затем в редакторе P-CADPCBэтот файл надо загрузить при помощи пункта меню Утилиты/Загрузить список соединений. В результате получим упакованную электрическую принципиальную схему на монтажно-коммутационное поле печатной платы (Приложение Б). 4.3 Размещение компонентов на печатной плате Далее рисуется контур (размер приведен в техническом задании) печатной платы. Это производится с помощью пиктограммы Поместить дорожку в слое Board. Сам файл с данным контуром называется KpkProj.pcb. Его требуется только изменить под свои размеры, указанные в задании. Размещение компонентов проводится вручную. При этом используется процедура автоматического выравнивания. Для этого необходимо выбрать компоненты, которые нужно выровнять, и с помощью контекстного меню выбрать сначала точку выбора, а затем параметры выравнивания, выбрав в контекстном меню пункт Align. 4.4 Трассировка печатной платы Перед трассировкой печатной платы проводится процедура оптимизации связей, вызываемая из пункта меню Утилиты/Оптимизировать сети. В результате получается вид размещения компонентов с оптимизированными связями. Трассировку можно провести несколькими способами: 1. Ручная трассировка. 2. Интерактивная трассировка. 3. Автоматическая трассировка. Автоматическая трассировка может быть проведена с помощью как минимум двух программ (утилит): 1. Quick Route. 2. Shape-Based Router. 3. Результаты трассировки 90° представлены в приложении Г. Результаты трассировки 45° представлены в приложении В. 4.5 Верификация печатной платы После завершения разработки топологии печатной платы и перед формированием данных для выпуска фотошаблонов необходимо проверить плату на соответствие принципиальной схеме, правилам проектирования и технологическим ограничениям, т. е. тем правилам, которые установлены командой Параметры/Правила проектирования. Проверка производится с использованием утилиты DRC (Design Rule Check) Запускается утилита командой Утилиты/DRC. Затем можно проверить на идентичность схему электрическую принципиальную и печатную плату. Для этого выбирается пункт меню Утилиты/Сравнить список соединений. В появившемся окне выбирается список соединений, с которым будет сравнена печатная плата. В области Атрибуты выбираются категории, по которым будет сравниваться печатная плата. После завершения сравнения выдается текстовый отчет о наличии различий в схеме и печатной плате. 4.6 Оформление чертежа печатной платы по ЕСКД Предварительно необходимо выбрать из имеющихся файлов форматов (формат PCB) требуемый и создать из него шаблон рамки и штампа по следующему правилу: 1. Открыть документ с форматом в P-CADPCB. 2. Выбрать пункт меню Файл/Сохранить как. 3. В поле имени файла заменить расширение PCBна TBK4 сохранить в папке Titles программы P-CAD. СПИСОК ЛИТЕРАТУРЫ 1. Учебное пособие “Автоматизация проектирования электронных средств”. 2. Самоучитель по P-CAD. 3. А. В. Лопаткин. “ Проектирование печатных плат в системе P-CAD 2001”. Учебное пособие для практических занятий. НГТУ, 2002 год. 4. А.С. Уваров, “Автотрассировщики печатных плат” Издательство: ДМК пресс. 2006. 5. Александр В. Лопаткин “P-CAD 2004”. Издательство: БХВ-Петербург. 2006. Приложение А
Приложение Б
ПРИЛОЖЕНИЕ В
ПРИЛОЖЕНИЕ Г
|




























