Дипломная работа: Испытательная станция турбовинтовых двигателей ТВ3–117 ВМА–СБМ1 серийного производства
|
Название: Испытательная станция турбовинтовых двигателей ТВ3–117 ВМА–СБМ1 серийного производства Раздел: Промышленность, производство Тип: дипломная работа | ||||||||||||||||||||||||||||||||||||||||||||||||||||||||||||||||||||||||||||||||||||||||||||||||||||||||||||||||||||||||||||||||||||||||||||||||||||||||||||||||||||||||||||||||||||||||||||||||||||||||||||||||||||||||||||||||||||||||||||||||||||||||||||||||||||||||||||||||||||||||||||||||||||||||||||||||||||||||||||||||||||||||||||||||||||||||||||||||||||||||||||||||||||||||||||||||||||||||||||||||||||||||||||||||||||||||||||||||||||||||||||||||||||||||||||||||||||||||||||||||||||||||||||||||||||||||||||||||||||||||||||||||||||||||||||||||||||||||||||||||||||||||||||||||||||||||||||||||||||||||||
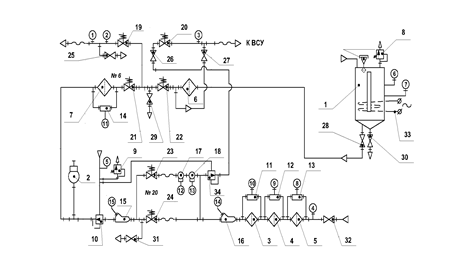
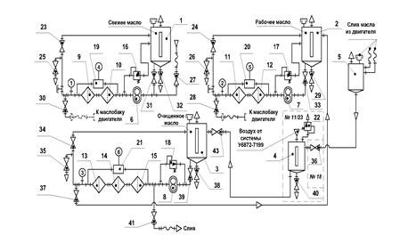
Міністерство освіти і науки України Запорізький національний технічний університет ПОЯСНЮВАЛЬНА ЗАПИСКА ДО ДИПЛОМНОГО ПРОЕКТУ ВИПРОБУВАЛЬНА СТАНЦІЯ ТУРБОГВИНТОВИХ ДВИГУНІВ ТВ3 – 117 ВМА – СБМ1 СЕРІЙНОГО ВИРОБНИЦТВА ГКИЮ715514-044 Розробив Ст. гр Керівник професор Консультанти: зекономіки доцент з охоронипраці викладач Нормоконтролер доцент 2008 Содержание Реферат Введение 1. Общие положения 1.1 Основные технические характеристики и режимы испытания двигателя. 1.2 Краткое описание конструкции. Принцип работы 2. Правила испытаний и приемки. Общие положения 2.1 Предъявительские испытания. 2.2 Приемно-сдаточные испытания. 2.3 Квалификационные испытания.. 2.4 Периодические испытания. 2.5 Типовые (технологические) испытания 3. Стенды испытательные авиационных газотурбинных двигателей 3.1 Назначение испытательных стендов 3.2 Типовой состав испытательного стенда 3.3 Функциональные требования, компоновка и аэродинамика испытательного стенда 4. Бокс 4.1 Требования к боксам 4.2 Типы боксов 5. Выбор и обоснование типа и конструкции испытательного бокса 6. Аэродинамический расчет бокса 6.1Нахождение площади разреза бокса. 6.2 Нахождение расхода воздуха и газа в площадях разреза бокса.. 6.3 Нахождение скоростей потока воздуха и газов в площадях разреза бокса 7. Тепловой расчет двигателя. 8. Выбор систем шумоглушения. Расчет эффективности шумоглушения 8.1 Расчет требуемой эффективности шумоглушащих устройств и выбор глушителей 8.2 Снижение шума газовой струи воздействием на процесс шумообразования 9. Описание технологического оборудования и конструкции стенда для испытания 10. Системы, обеспечивающие работу ТВД на испытательном стенде 10.1 Топливная система 10.2 Масляная система 10.3 Система консервации 10.4 Силоизмерительная система 10.5 Система измерения расхода воздуха 10.6 Стендовая система отбора воздуха 11. Способы и методы для сбережения энергии 12. Экономическая часть 13. Охрана труда 14. Специальная часть Заключение Список использованных источников Реферат Пояснительная записка: 119 страниц, 4 рисунков, 2 таблицы Объект испытания: Испытательный бокс Цель работы: Спроектировать и рассчитать испытательную станцию для испытания турбовинтового двигателя ТВ3-117ВМА-СБМ1 серийного производства с мощностью до 10000 кгс. В разделе описание объекта испытания было описанные основные узлы и системы двигателя, приведенные основные параметры и работа. В разделе выбор и обоснование типа конструкции бокса, учитывая все условия я выбрал П-образную конструкцию бокса. В аэродинамическом расчете обозначил необходимые размеры испытательного бокса. На основе этих расчетов был начерчен чертеж. В описании конструкции испытательного бокса описал конструкцию испытательной станции (бокса, кабины наблюдения) и сделал описание систем стенда. Привел примеры способов и методов для сбережения энергии. Написал технику безопасности для мотористов, которую необходимо исполнять, для того, чтоб не причинить вреда здоровью и окружающей среде. Рассчитал себестоимость одного моточаса испытания и годовую экономию за счет уменьшения производственного цикла испытания одного двигателя (Тц .) Введение Как показала практика, создание авиационных двигателей невозможно без большого объема экспериментальных работ. Более того, на расширение экспериментальной базы вкладываются большие средства, а к проведению испытаний привлекается все большее количество людей. Практически все расчетные методы, применяемые при проектировании экспериментально-теоретические. Поэтому совершенствование методов расчета неразрывно связано с развитием и расширением экспериментальных исследований, совершенствованием средств и методов измерения. При опытной доводке нового двигателя необходимость в испытаниях проявляется в следующих основных случаях. Во-первых, для сбора информации, которую невозможно получить расчетным путем, например, определения форм и частот собственных колебаний лопаток компрессора и турбины, вибрационных нагрузок на элементах двигателя, демпфирующей способности замков лопаток и т. д. Во-вторых, для проверки и уточнения характеристик и параметров, полученных расчетом. Если при проверке обнаруживается, что протекание характеристик и параметров не отвечает техническим условиям, производится корректировка элементов двигателя - доводка его. В-третьих, для апробирования эффективности изменений, вносимых в конструкцию и технологию производства двигателя. В-четвертых, для выяснения всестороннего влияния внешних воздействий на двигатель. Внешние воздействия при сложных взаимных связях отдельных процессов в двигателе вызывают вторичные явления, изменяющие газодинамические, прочностные и эксплуатационные свойства двигателя. Создание испытательных установок может оказаться не менее сложной и более трудоемкой задачей, чем создание нового двигателя. Испытания авиационных двигателей сформировалось в самостоятельную инженерную дисциплину о методах получения экспериментальных данных, характеризующих работу авиационного двигателя и его рабочие процессы. Накопленные методические приемы и разработанные теоретические основы проведения испытаний, правильность которых подтверждена опытом создания и эксплуатации авиационных двигателей, составляют его содержание. Как и любая дисциплина, испытание авиационных двигателей развиваются. Можно отметить два основных пути развития: - разработка методов испытаний новых свойств двигателя или исследование его свойств в новых условиях. 1. Общие положения 1.1 Основные технические характеристики и режимы испытания двигателя Турбовинтовой двигатель ТВ3-117 ВМА-СБМ 1 предназначен для использования в маршевой установке пассажирского самолета местных воздушных авиалиний Ан-140 и его модификаций. На двигатель устанавливается шестилопастной скоростной, малошумный воздушный винтАВ-140, разработанный Ступинским конструкторским бюро ОАО «Аэросила». Воздушный винт –с переменной частотой вращения и обратной связью по углу установки лопастей, обеспечивающей возможность реверсирования тяги и выполнения режима «тихое руление». Для применения других воздушных винтов необходимо согласование посадочных мест и системы управления, так как в автоматическую систему управления двигателем заложено и управление воздушным винтом. На самолете Ан-140 устанавливается два двигателя. Для перестановки двигателя с правой силовой установки на левую, никаких доработок двигателей не требуется. Таблица 1 – Основные данные двигателя
1.2 Краткое описание конструкции. Принцип работы двигателяАтмосферный воздух поступает в двигатель через входное устройство и засасывается осевым компрессором. Проходя воздушный тракт компрессора, воздух постепенно сжимается и затем подается в камеру сгорания , где делится на два потока: первичный и вторичный. Первичный поток воздуха поступает в полость камеры сгорания, куда непрерывно впрыскивается тонко распыленное топливо, которое , полнлстью сгорая при небольшом избытке воздуха, обеспечивает непрерывный факел и высокие температуры в зоне горения. В результате сгорания этой смеси образуется поток горячего газа. Вторичный поток воздуха, омывая камеру сгорания снаружи и охлаждая ее, поступает во внутреннюю полость камеры сгорания, где смешивается с горячими газами от сгоревшего топлива в первичном потоке воздуха и, охлаждая их, обеспечивает заданную температуру всего потока газа на входе в турбину. Из камеры сгорания газы с высокой температурой и давлением поступают в турбину компрессора и свободную турбину. В турбине компрессора часть энергии этого потока преобразуется в крутящий момент, который передается от компрессора. В свободной турбине – часть энергии преобразуется в крутящий момент, который через трансмиссию передается на воздушный винт. Поток воздуха, отбрасываемый воздушным винтом, создает тягу винта. Кинетическая энергия части газов, выходящих из двигателя, создает реактивную тягу, которая вместе с тягой винта составляет суммарную (эквивалентную) тягу силовой установки. Турбовинтовой двигатель ТВ3-117 ВМА-СБМ1 разработан на базе вертолетного двигателя ТВ3-117 ВМА. Двигатель выполнен по двухвальной схеме с вынесенной трансмиссией привода воздушного винта. Особенность двухвальной схемы состоит в разделении ротора двигателя на ротор турбокомпрессора, установленный на трех подшипниках, и ротор свободной турбины, установленный на двух подшипниках. Ротор турбокомпрессора и свободной турбины связанны между собой тольго газодинамической связью, это позволяет использовать для запуска двигателя пусковое устройство малой мощности, так как при запуске стартер раскручивает только ротор турбокомпрессора, и обеспечивает высокую экономичность двигателя. Двигатель состоит из двенадцатиступенчатого осевого компрессора, кольцевой прямоточной камеры сгорания, двухступенчатой турбины компрессора, двухступенчатой свободной турбины, заднего редуктора, валопровода, переднего редуктора, коробки приводов агрегатов, систем электро-, топливо- и маслопитания, выходного устройства. Для удобства сборки и ремонта конструкция двигателя выполнена модульной. Двигатель включает два крупных модуля: газотурбинный привод и редуктор трансмиссии. В свою очередь, эти модули делятся на более мелкие. Газотурбинный привод крепится к трансмиссии с помощью: - фланца подвески и четырех тяг в переднем поясе крепления; - узла подвески газотурбинного привода в заднем поясе крепления Газотурбинный привод имеет следующие самостоятельные модули, которые, при необходимости, могут поставляться в собранном виде: - входное устройство; - газогенератор; - свободная турбина; - выходное устройство; - коробка приводов. Редукторная трансмиссия состоит из следующих модулей: - редуктор задний; - валопровод; - редуктор передний; - маслобак. Входное устройство Входное устройство с проставкой является составной частью компрессора и предназначена для подвода воздуха с параметрами, необходимыми для устойчивой работы компрессора на всех режимах работы двигателя. Входное устройство с проставкой крепится к переднему фланцу корпуса передней опоры компрессора служит для формирования проточной части двигателя. Входное устройство обогревается проточным маслом, откачиваемым из полости задней опоры компрессора и поступающим в полость сформированную обечайками входного устройства. Корпус передней опоры компрессора состоит из двух кольцевых оболочек соединенных между собой четырьмя стойками, внутри который проходят коммуникации двигателя. Газогенератор можно условно разделить на следующие основные сборочные единицы: компрессор, камера сгорания и турбина компрессора. Компрессор Компрессор двигателя предназначен для сжатия воздуха, поступающего в двигатель. Компрессор осевой, дозвуковой, однокаскадный, двенадцатиступенчатый. Состоит из статора, регулируемого входного направляющего аппарата (РВНА), ротора, передней и задней опор. Статор компрессора состоит из: корпуса, лопаток поворотных направляющих аппаратов 1…4 ступеней, внутренних колец направляющих аппаратов 1и 2 ст., консольных паяльных направляющих аппаратов, рабочих колец 5…12ст., спрямляющего аппарата с лопатками НА 12 ст. и лопатками СА. На корпусе компрессора имеются: - два клапана перепуска воздуха из-за 7-й ступени; - заслонка противооблединительной системы; - три штуцера отбора воздуха Ротор компрессора барабанного типа состоит из: 12-ти сваренных между собой дисков, кроме диска 1-й ступени, который крепится болтами к проставке, приваренной к диску 2-й ступени. Рабочие лопатки крепятся в дисках хвостовиками типа "ласточкин хвост". Передняя опора ротора состоит из корпуса, кока, конуса, передней и задней крышки, корпуса подшипника с графитовым уплотнением и демпфера. Задняя опора имеет шариковый подшипник, крепится к спрямляющему аппарату компрессора и состоит из: корпуса опоры, гнезда подшипника, корпусов с графитовыми уплотнениями, крышки лабиринта, узлов графитовых уплотнений и шарикоподшипника. Ротор компрессора приводится в движение двухступенчатой турбиной. Камера сгорания Камера сгорания служит для преобразования химической энергии топлива в тепловую путем организации эффективного сгорания топлива в потоке воздуха, поступающего из компрессора. Камера сгорания должна обеспечивать запуск двигателя на земле и в полете, устойчивое горение на всех рабочих и переходных режимах работы двигателя, а также обеспечивать работоспособность горячей части двигателя. Камера сгорания – кольцевого типа, прямоточная, состоит из корпуса камеры сгорания, внутреннего корпуса диффузора, жаровой трубы и топливного коллектора с двенадцатью двухконтурными форсунками. Подвод топлива к форсункам осуществляется через топливный коллектор. Воспламенение топлива при запуске обеспечивается двумя полупроводниковыми свечами зажигания. Сжатый воздух поступает из компрессора в переднюю, полость кольцевого диффузора, в котором разделяется на два потока наружным обтекателем жаровой трубы и направляется в два кольцевых канала наружный и внутренний. Потоки воздуха, поступающие в жаровую трубу условно делятся на первичный попадающий в зону горения и вторичный идущий на охлаждение жаровой трубы и турбины. Распыленное форсунками топливо сгорает в завихреном потоке воздуха, и горячие газы поступают в зону смешивания. в зоне смешивания с горячим газам домешивается вторичный воздух, поступающий через отверстия, выполненные в наружной и во внутренней секциях. Эффективное охлаждение стенок секции жаровой трубы осуществляется вторичным воздухом, входящим внутрь жаровой трубы через наружные и внутренние ряды щелей, образованных гофрированными кольцами. При ложных запусках несгоревшее топливо через штуцер дренажа сливается в дренажную систему. Жаровая труба Изготовлена из листовой жаропрочной стали, состоит из наружного и внутреннего обтекателей с вваренными во внутренний обтекатель 12-тью завихрителями, двух смесительных и двух опорных секций. К опорным секциям приварены опорные кольца. Турбина Двигатель имеет две кинематические не связанные между собой турбины: турбину компрессора, которая предназначена для привода компрессора и агрегатов двигателя, а также свободную турбину для привода винта через систему редукторов и ряда самолетных агрегатов. Турбины представляют собой лопаточные машины, в которых энергия газов преобразуется в крутящий момент. Турбины являются одним из основных узлов двигателя. определяющих его ресурс и надежность работы. Турбина состоит: - корпуса наружного; - корпуса переднего; - корпуса внутреннего секторов лопаток соплового аппарата (СА) 1-й ступени; - соплового аппарата 2-й ступени; - ротора Турбина компрессора осевая, реактивная, двухступенчатая. Состоит из статора и ротора. Статор турбины включает в себя наружный корпус, передний и внутренний корпуса. Наружный корпус турбины компрессора и корпус передний крепятся к фланцу камеры сгорания. К заднему фланцу корпуса наружного крепится корпус 3-й опоры ротора. Сопловой аппарат каждой ступени турбины предназначен для разгона и направления потока горячих газов с заданным углом на лопатки рабочего колеса. Сопловой аппарат 1-й ступени состоит из 13-ти секторов по три лопатки в каждом. Корпус внутренний крепится к диффузору внутреннему камеры сгорания. Сопловой аппарат 2-й ступени литой с 55-ю полыми сопловыми лопатками. Ротор ТК состоит из вала, дисков первой и второй ступени с рабочими лопатками. дисков уплотнительных первой и второй ступени, кольца лабиринтного переднего, смонтированного между валом и диском первой ступени, кольца лабиринтного, смонтированного между дисками первой и второй ступени и кольца лабиринтного заднего. Над гребешками рабочих лопаток 1-й и 2-й ступеней и кольцами лабиринтными турбины расположены сотовые поверхности, образующие с гребешками деталей ротора лабиринтные уплотнения. Ротр ТК опирается на две опоры. передней опорой служит задняя цапфа ротора компрессора на которую ротор опирается центрирующим пояском вала. Задней опорой является подшипник 3-й опоры двигателя, на которую ротор опирается цапфой диска 2-й ступени. С вободная турбина Свободная турбина (СТ) двухступенчатая осевая служит для создания крутящего момента, необходимого для привода винта самолета. Свободная турбина состоит из следующих основных узлов: - корпуса опоры СТ; - статора свободной турбины; - ротора свободной турбины. Ротор свободной турбины передает крутящий момент к заднему редуктору через рессору. Выходное устройство Выходное устройство формирует проточную часть двигателя и отводит поток газов от турбины в атмосферу. На заднем фланце выхлопного устройства монтируется ресивер, обеспечивающий подвод воздуха на охлаждение корпуса опор свободной турбины, а также эжекторы дренажной системы и системы суфлирования. Коробка проводов Коробка приводов двигательных агрегатов – крепится фланцем к корпусу первой опоры. На коробке приводов устанавливаются агрегаты двигателя: - турбостартер воздушный; - маслоагрегат; - насос-регулятор; - подкачивающий топливный насос; - дополнительный маслонасос с воздухоотделителем. Трансмиссия привода воздушного винта предназначена для согласования частоты вращения свободной турбины и воздушного винта, а также, для передачи крутящего момента к воздушному винту. Задний редуктор Задний редуктор предназначен в основном для обеспечения заданного растояния между осями газогенератора и воздушного винта и віполнен по схеме простой цилиндрической передачи. Валопровод Служит для передачи крутящего момента от заднео редуктора к переднему редуктору. Состоит из корпуса, рессор и промежуточных опор. 2. Правила испытаний и приемки. Общие положения Испытания и приемка двигателей серийного производства проводится в соответствии с требованиями ГОСТ. Основными категориями контрольных стендовых испытаний двигателей являются: - предъявительские; - приемно-сдаточные; - квалификационные; - периодические; - типовые; В категории испытаний могут быть включены специальные виды испытаний (проверка отсутствия автоколебаний компрессоров, проверке газодинамической устойчивости, проверка высотно-скоростных характеристик, изменение температурного поля за турбиной, проверка на отсутствие виброгорения в форсажной камере и др.), которые должны быть указаны в ТУ на конкретный двигатель. Стендовые испытания двигателей должны проводиться по программам, составленным разработчиком на основе программ конструкторской документации двигателя, прошедшего государственные или сертификационные испытания (совмещенные государственные и сертификационные испытания). Программы периодических, предъявительских и приемно-сдаточных испытаний входят в состав конструкторской документации, передаваемой в серийное производство разработчиком. При стендовых испытаниях двигателей должны определяться основные его параметры, предусмотренные программой испытаний, на режимах работы двигателя, указанных в ТУ на двигатель. Для сокращения объемов газовой наработки при замере параметров, может быть использована обобщенная характеристика данного типа двигателя по методике, разработанной изготовителем, согласованной с разработчиком, НИИ промышленности, заказчика и военным представительством у изготовителя. В процессе испытаний параметры и характеристики двигателя должны определяться без отбора воздуха на нужды воздушного судна и без загрузки агрегатов ВС, если иное не оговорено в ТУ на двигатель. Испытания должны проводиться с установленным для двигателя входным стендовым устройством, если нет других указаний в программе испытаний. Установка двигателя на стенд, подсоединение коммуникаций, необходимых датчиков и котрольно-измерительной аппаратуры должны производиться в соответствии с утвержденными инструкциями, технологией, монтажными чертежами, схемами на конкретный тип двигателя. Турбовинтовые и турбовентиляторные двигатели проходять стендовые испытания с воздушным винтом (винтовентилятором), тип и конструкция которого соответствует воздушному винту (винтовентилятору), используемому на ВС с данным двигателем. Испытания могут быть проведены с другим воздушным винтом, обеспечивающим проведение испытаний (например, с винтом уменьшенного диаметра). Допускается определять характеристики двигателя на тормозном стенде. При испытаниях на двигателе и на стенде должны быть установлены агрегаты, совместная проверка которых предусмотрена программой испытаний. Для обкатки приводов агрегатов ВС разрешается устанавливать на двигатель технологические загрузочные агрегаты. Элементы настройки агрегатов должны быть отрегулированы их изготовителем в соответствии с действующими ТУ, каждое изменение их положения от первоначального в ходе испытаний двигателя должно быть записано в протоколе испытаний. Приводы агрегатов ВС в процессе испытаний должны загружаться принятыми в эксплуатации или технологическими агрегатами в соответствии с графиком загрузки, согласованным ВС. Испытания двигателей должны проводится на основных марках топлив и масел, указанных в ТУ на двигатель. Испытания двигателя на дублирующих марках топлив и масел проводятся в соответствии с графиком, согласованным с военным представительством. Во время испытаний двигателя периодически проводится анализ топлива и масла, взятых из двигателя, по документации разработчика. Программы должны предусматривать проверку работы двигателя с установленным по ТУ отбором воздуха на нужды ВС и загрузкой приводов агрегатов ВС. При испытаниях двигателя ведется протокол, в котором фиксируются результаты и ход испытаний. Все выявленные при испытаниях дефекты и работы, проведенные для их устранения, фиксируются в протоколе испытания. При автоматизированном процессе испытаний ведется машинопечатный протокол испытаний с приложением к нему карты по выявлению и устранению дефектов. 2.1 Предъявительские испытания Предъявительским испытаниям подвергается каждый вновь собранный двигатель, принятый ОТК, кроме случаев одноразовой сборки. Целью проведения предъявительских испытаний двигателя является: - проверка качества изготовления и сборки двигателя; - проведение приработки деталей и агрегатов с загрузкой приводов агрегатов ВС; - оценка соответствия параметров и технических характеристик двигателя заданным ТУ; - определения возможности предъявления двигателя на приемно-сдаточные испытания. Приемка предъявительских испытаний производится ОТК, за исключением проверок, проводимых с участием военного представительства согласно ведомости операций, принимаемых военным представительством. Наработка двигателя при проведении испытаний не менее значения, указанного в программе испытаний двигателя. Результаты предъявительских испытаний считаются положительными, а двигатель выдержавшим испытания, если он испытан в полном объеме, установленном программой и соответствует всем требованиям этой программы. В случае выявления какого-либо дефекта двигателя, препятствующего ведению испытаний, или при отклонении основных параметров от норм, оговоренных для предъявительских испытаний, они аннулируются ОТК. При выявлении в процессе предъявительских испытаний дефектов, устраненных в ходе испытаний или не препятствующих дальнейшему проведению испытаний и устранимых при переборке двигателя, предъявительские испытания засчитываются. Двигатель, прошедший предъявительские испытания, подвергается разборке и дефектации ОТК по действующей документации. После дефектации разобранного двигателя ОТК изготовителя составляет ведомость дефектации, с заключениями по недостаткам и вместе с разобранным двигателем предъявляет ее военному представительству. Военное представительство совместно с ОТК дает заключение по дефектам, выявленным в процессе предъявительских испытаний, с указанием о необходимости устранения их по действующей документации перед последующей сборкой двигателя на приемно-сдаточные испытания. Ведомость подписывается представителями изготовителя, ОТК и военным представительством. Работы, предусмотренные в согласованной с военным представительством ведомости осмотра и дефектации двигателя, возлагаются на изготовителя, а контроль на ОТК. Результаты работ по устранению дефектов, отмеченных в ведомости, предъявляются военному представительствупри сборке сборочных единиц и двигателя в целом. С военным представительством согласовываются также все изменения в ведомости, вводимых в ходе устранения дефектов. Замена забракованных деталей, узлов (сборочных единиц) и агрегатов производится в соответствии с инструкцией по замене деталей, сборочных единиц, агрегатов, при устранении дефектов после предъявительских испытаний. Износы, наклепы, прижеги и другие изменения в состоянии деталей и сборочных единиц после предъявительских испытаний должны соответствовать нормам повреждаемости и контрольным образцам, установленным для данного типа двигателя. 2.2 Приемно-сдаточные испытания Целью проведения приемно-сдаточных испытаний двигателя является: - проверка соответствия техническим условиям качества сборки двигателя; - проведение приработки деталей и агрегатов, комплектующих двигатель; - отладка и проверка регулировки двигателя и проверка соответствия его параметров и характеристик заданным ТУ - приемка двигателя военным представительством. Приемно-сдаточные испытания состоят из двух этапов: - приработки, отладки двигателя и проверки соответствия его параметров и характеристик заданным ТУ; - "Акта сдачи", приемка двигателя военным представительством. Приемно-сдаточным испытаниям подвергается каждый двигатель, прошедший с положительными результатами предъявительские испытания и переборку с учетом мероприятий по устранению выявленных дефектов и отклонений от норм ТУ, а также двигатели одноразовой сборки. Приемно-сдаточные испытания двигателей проводят в объеме и последовательности, предусмотренными программой приемно-сдаточных испытаний. Если в процессе испытаний оказывается необходимой замена какого-либо агрегата, узла или детали, то такая замена производится по согласованию с военным представительством. Приемно-сдаточные испытания двигателя до его предъявления военному представительству проводятся под контролем ОТК и военного представительства или только ОТК предприятия. Перед предъявлением на "Акт сдачи" двигатель в процессе испытаний проверяет ОТК на всех предусмотренных программой режимах и на отсутствие дефектов, после чего предъявляется военному представительству. Приемку испытаний по "Акту сдачи" проводит военное представительство. Если в "Акте сдачи" предъявляются параметры и характеристики, зафиксированные с помощью АИИС стенда в 1-ом этапе, в том числе предусмотренные перечнем операций, принимаемых военным представительством, их замер и отработка соответствующих режимов по согласованию с венным представительством может, не проводится. Во время "Акта сдачи" двигатель не должен иметь отклонений от требований ТУ. Не являются основанием для отклонения двигателя от испытаний и аннулирования военным представительством выполненного объема испытаний: отказы агрегатов для обслуживания ВС, отказы стендового и технологического оборудования, не влияющие на надежность. Агрегаты ВС и стендовое оборудование, используемые при испытаниях, должны быть кондиционированными для стендовых испытаний в пределах установленного срока эксплуатации (ведется учет их наработки). Если из-за работ по выявлению причин и устранению дефектов двигателя, его наработка или число запусков на приемно-сдаточных испытаниях превысят предельно допустимые величины, которые должны быть оговорены технической документацией, то принимается решение о возможности и порядке продолжения испытаний согласованное с военным представительством. При получении положительных результатов испытаний двигателя военное представительство ставит пломбы (клейма) в соответствии с технической документацией, а в протоколе испытаний дает заключение о приемке. Двигатель, не выдержавший приемно-сдаточных испытаний, после изложения причин отклонений в протоколе испытаний или в извещении военного представительства, возвращается ОТК для выявления причин несоответствия ТУ, проведения мероприятий по их устранению и повторного предъявления на "Акт сдачи". Причины несоответствия двигателя ТУ и принятые меры отражаются в протоколе или в карте дефекта. Двигатель, возвращенный военным представительством после устранения отклонений от ТУ, может быть повторно предъявлен извещением с надписью "вторичное". Если возвращенный военным представительством двигатель повторно не предъявляется, то протокол приемо-сдаточного испытания этого двигателя предъявляют военному представительству вместе с извещением о предъявлении на "Акт сдачи" очередного двигателя данного типа. В зависимости от характера дефектов, в отдельных технически обоснованных случаях, по согласованию с военным представительством могут проводится повторные испытания только по пунктам программы, оп которым испытания не проводились, а также по пунктам программы, по которым выявлены несоответствия двигателя ТУ. Отправку в эксплуатацию двигателей, изготовленных по той же технологической и нормативной документации, что и двигатель, снятый с испытаний после повторного "Акта сдачи", производят после заключения изготовителя и разработчика, согласованного с военным представительством о том, что дефект, приведший к повторному съему, отсутствует на раннее изготовленных и подготовленных к отправке двигателях. Основанием для временного прекращения испытаний, приемки двигателя военным представительством о том, что дефект, приведший к повторному съему, отсутствует на раннее изготовленных и подготовленных к отправке двигателях. Решение по этим вопросам принимает руководитель военного представительства с письменным уведомлением изготовителя. В этом случае изготовитель совместно с разработчиком и военным представительством при изготовителе обязаны: - провести исследование причин выявленных дефектов; - разработать мероприятия по устранению дефектов; - подтвердить эффективность мероприятий испытаниями объем и виды, которых определяются разработчиком, изготовителем и согласовываются с военным представительством и, при необходимости, с НИИ промышленности и заказчика; - разработать рекомендации по эксплуатации двигателей, направленные на устранение возможности возникновения дефекта или на предотвращение опасных последствий при его возникновении. При выявлении дефектов, присущих партии двигателей, принятые и не отгруженные двигатели возвращаются изготовителю на доработку (замену), а принятые и отгруженные двигатели этой партии, на которых могут проявится обнаруженные дефекты, должны быть доработаны или заменены годными в порядке и в сроки определенные совместным решением в соответствии с НД. Уменьшение объемов и трудоемкости предъявительских и приемно-сдаточных испытаний без снижения их информативности и качества проводится в следующих направлениях: - более полное использование возможностей автоматизированных информативно-измерительных систем стендов, совершенствование их программного обеспечения и методик обработки результатов испытаний, что позволяет получать необходимую информацию при меньшем количестве режимов; - выполнение контрольных операций в ходе испытаний с минимальным число режимов, используемых только для контроля, в том числе и совмещение 1 и 2 этапов приемно-сдаточных испытаний; - компенсирование операций и совершенствование методик их выполнения, в том числе проведение их на режимах с меньшим расходом топлива, исключение повторов из программы испытаний; - постепенное уменьшение количества процентов двигателей, проходящих специальные испытания, включенные в программу приемно-сдаточных испытаний (проведение приработки приводов агрегатов ВС под загрузкой, проверка границ запуска и др.), в плоть до полного прекращения таких испытаний; - сокращение объема разборки двигателей после предъявительских испытаний за счет перехода на частичную (поузловую, модульную) разборку; - переход на одноразовую сборку и проведение приемно-сдаточных испытаний при одновременном совмещении отдельных видов проверок, проводимых, при предъявительских испытаниях. 2.3 Квалификационные испытания Квалификационные испытания проводят с целью: - проверки соответствия двигателей требованиям КД; - оценки проведенных мероприятий по устранению недостатков, выявленных на государственных стендовых испытаниях или сертификационных испытаниях; - проверки разработанных технологических процессов; - определения готовности производства к выпуску двигателей, соответствующих типовой конструкции (требованиям КД) в заданном объеме. Квалификационные испытания для всех типов двигателей проводятся за установочную серию (определенного количества двигателей, изготовленных в процессе освоения производства). Квалификационные испытания проводят в соответствии с программой, разработанной разработчиком на основании программы государственных стендовых или сертификационных испытаний (совмещенных государственных стендовых и сертификационных испытаний) и согласованной НИИ промышленности и заказчика. Двигатель для квалификационных испытаний выбирается военным представительством в присутствии представителя ОТК из 2-5 двигателей прошедших приемно-сдаточные испытания. Результат квалификационных испытаний оформляются актом, который подписывают представители разработчика, изготовителя ОТК и военного представительства, утверждают руководители разработчика, изготовителя и военного представительства. Результаты квалификационных испытаний оформляются актом, который подписывают представители разработчика, изготовителя, ОТК и военного представительства, утверждают руководители разработчика, изготовителя и военного представительства. Если двигатель прошел квалификационные испытания, то качество партии, за которое проводились испытания (установочной серии), а также возможность дальнейшего изготовления и приемки двигателей по той же технической, документации по которой изготовлен испытанный двигатель, считаются подтвержденным. Результаты квалификационных испытаний считают положительными на основании удовлетворительных результатов испытаний на всех этапах дефектации сборочных единиц, деталей, агрегатов и покупных комплектующих единиц. Квалификационные испытания считаются неудовлетворительными в случаях: - несоответствия основных параметров двигателя ТУ; - выхода из строя двигателя в ходе испытаний; - отказа агрегатов или комплектующих изделий, которые могут являться предпосылкой к аварийной ситуации; - обнаружение при осмотре и дефектации деталей двигателя, агрегатов и других покупных комплектующих изделий, дефектов аварийного характера, влияющих на летную годность или дефектов, которые могут привести к досрочному съему двигателя. При неудовлетворительных результатах квалификационных испытаний изготовитель и разработчик совместно с военным представительством разрабатывают и осуществляют мероприятия по устранению выявленных дефектов и предупреждению их появления. После выполнения этих мероприятий проводятся повторные квалификационные испытания на доработанных двигателях или вновь изготовленных двигателях в полном объеме квалификационных испытаний. 2.4 Периодические испытания Периодические испытания проводят с целю: - контроля стабильности производства и технологического процесса; - контроля качества двигателей; - подтверждения возможности изготовления и приемки двигателей по действующей по действующей технической документации; Периодические испытания для всех типов двигателей проводятся за партию двигателей, изготовленных за определенный календарный период, или партию двигателей определенного количества. В конролируемый период входят двигатели, окончательно принятые военным представительством в течении времени исчисляемого с первого числа до 24 последнего числа календарного периода. Периодические испытания проводятся выборочно на одном экземпляре, выбранном из партии изготовленных двигателей. Количество периодических испытаний в зависимости от объема годового выпуска должно составлять: при годовом выпуске менее 50 двигателей данного типа одно периодическое испытание в два года, при годовом выпуске от 50 до 150 двигателей одно-два периодических испытаний в год, при годовом выпуске более 150 двигателей не менее двух периодических испытаний в год, если периодические испытания не отменены специальным решением. При выявлении в производстве, ремонте или эксплуатации дефектов, приводящих к снижению эксплуатационных показателей безотказности, или дефектов, снижающих безопасность полетов, изготовитель и военное представительство должны оценить целесообразность увеличения количества проводимых испытаний. Периодические испытания, по согласованию с военным представительством, могут быть совмещены с испытаниями на подтверждение ресурса. Испытания проводятся по программе, согласованной с НИИ промышленности и заказчика. При проведении испытаний на наработку большую, чем предусмотрено действующей программой периодических испытаний, руководитель военного представительства выдает заключение о результатах периодических испытаний после превышения наработки, установленной программой, на 10%, а для сертифицированных двигателей на 20%, и оценки технического состояния двигателя без разборки в объеме, согласованном с военным представительством. Конкретные (календарные) сроки проведения периодических испытаний устанавливает изготовитель совместно с военным представителем в годовой графике. В графике должны быть указаны сроки проведения испытаний, оформления документации по Результатам испытаний и представления акта (отчета) по периодическим испытаниям на утверждение военному представительству. График проведения периодических испытаний утверждают руководители изготовителя и военного представителя при изготовителе. При одновременном изготовлении (на одном предприятии) нескольких модификаций данного типа двигателя периодическому испытанию подвергается двигатель более форсированной модификации. Конкретные (календарные) сроки проведения периодических испытаний устанавливает изготовитель совместно с военным представительством в годовом графике. В графике должны быть указаны сроки проведения испытаний и представлении акта по периодическим испытаниям на утверждение военному представительству. Двигатель для проведения периодических испытаний выбирается военным представительством в присутствии представителя ОТК (с оформлением акта) из числа 2-5 двигателей в контролируемом календарном периоде (или из контролируемого количества), прошедших приемно-сдаточные испытания и принятых военным представительством. Периодические испытания двигателя состоят из отдельных этапов. Этап состоит из отдельных циклов. Началом периодических испытаний считается постановка двигателя на первый этап испытаний. Перерывы между этапами должны определяться временем, необходимым для проведения осмотра двигателя , выполнения регламентных работ по оборудованию стенда. В перерывах между этапами испытаний предусматривается проведение запусков в том числе и "холодных". После вынужденного перерыва в этапе испытаний двигателя по вине стендового оборудования или агрегатов, этап продолжается ,если выявленные и устраненные дефекты не привели к повреждению двигателя, а отработанная часть этапа засчитывается. До начала (до первого этапа) периодических испытаний проводятся снятие дроссельной характеристики двигателя, измерение вибраций и др. работы, предусмотренные программой испытаний. Оценка соответствия ТУ характеристик двигателя при периодических испытаниях производится в начале и в испытаний и на контрольных точках на каждом этапе. Если в этапе или после его окончания выявлено несоответствие В случае несоответствия основных данных ТУ допускается, по согласованию с военным представительством, промывка газовоздушного тракта двигателя в соответствии с инструкцией разработчика с последующей проверкой параметров двигателя. После периодических испытаний проводятся следующие работы: - расконсервация двигателя согласно инструкции; - разборка двигателя, дефектация, специальные виды контроля согласно инструкции по проведению работ после периодических испытаний; - дефектация комплектующих изделий, предусмотренная на предприятии изготовителе двигателя; - отправка покупных агрегатов и комплектующих изделий, оценка которых по ТУ предусмотрена на предприятиях-поставщиках для получения заключений в порядке предписанном инструкцией по проведению работ после периодических испытаний. - обработка результатов испытаний и оформление отчета. Если двигатель выдержал периодические испытания, то качество двигателей контролируемой партии или изготовленных в контролируемый календарный период считается подтвержденным данными инстанциями. Периодические испытания считают неудовлетворенными в случаях: - несоответствия основных параметров двигателя ТУ; - несоответствие нормам параметров по дроссельной характеристике после испытаний; - выхода из строя двигателя до окончания испытаний; - отказов агрегатов и комплектующих изделий двигателя; - обнаружения дефектов аварийного характера при осмотре и дефектации деталей двигателя. При неудовлетворительных результатах периодических испытаний, изготовитель совместно с разработчиком и военным представительством при изготовителе обязаны: - провести расследование причин выявленных дефектов; - разработать мероприятия, обеспечивающие устранение выявленных дефектов; - произвести проверку эффективности проведенных мероприятий испытаниями; - провести повторные периодические испытания. Повторные испытания, как правило, проводят на удвоенном количестве двигателей. Двигатели проходившие периодические испытания, используются по совместному решению изготовителя и военного представительства у изготовителя. 2.5 Типовые (технологические) испытания Типовые испытания проводят с целью: - проверки конструктивных и технологических изменений, вносимых для усовершенствования серийного двигателя; - проверки ремонтной технологии, ремонтно-монтажного инструмента и приспособлений; - проверки эффективности мероприятий, разработанных для устранения дефектов, выявленных при серийном производстве, ремонте и эксплуатации двигателей; - уточнения предельных износов и зазоров ремонтных двигателей; - уточнение содержания группового комплекта для ремонта двигателя; - проверки работоспособности двигателя при замене производителем материалов, основных узлов и деталей, а также агрегатов и покупных изделий. Типовые испытания проводят по мере необходимости в соответствии с планом графиком, составленным изготовителем, согласованным с разработчиком и военным представительством. Программы типовых испытаний составляются в зависимости от цели данных испытаний и должны, как правило, по длительности соответствовать периодическим испытаниям. В каждом конкретном случае программу типовых испытаний составляет разработчик совместно с изготовителем, при необходимости согласовывает НИИ заказчика и промышленности, и военным представительством при изготовителе. Если типовые испытания проводятся с целью проверки изменений основных деталей, вводимых с целью усовершенствования конструкции или устранению дефектов, то их программа должна подтверждать установленный ресурс соответствующей детали с учетом коэффициента запаса по статической и циклической прочности (в зависимости от нагрузок, воспринимаемых измененными деталями), если такие запасы не подтверждены расчетными исследованиями или испытаниями деталей или узлов на специальных установках. В случае введения главных изменений основных деталей заключение по результатам испытаний или расчетных исследований выдает НИИ промышленности. В случае, если конструкторские или технологические изменения требуют кроме стендовых испытаний дополнительной проверки летными или специальными стендовыми испытаниями, то эти испытания проводятся в соответствии со специальными ТУ, составленными разработчиком и согласованными с изготовителем ,военным представительством, НИИ промышленности и заказчика. Переборка и ремонт двигателя при испытаниях по определению назначенного ресурса производится строго по ремонтной документации, разработанной изготовителем, с регистрацией в акте каждой ремонтной операции. На двигателях и его агрегатах, предназначенных для испытаний, проводятся необходимые измерения деталей и узлов как до, так и после каждого испытания на установленный ресурс и ведется точный учет наработки оставшихся на продолжение испытаний и замененных деталей, узлов и агрегатов. По окончании испытаний дается оценка ремонтной технологии и определяется возможность использования ее на ремонтных предприятиях. Подход к оценке типовых испытаний аналогичен подходу к оценке периодических испытаний, но с учетом конкретных целей этих испытаний. 3. Стенды испытательные авиационных газотурбинных двигателей 3.1 Назначение испытательных стендов В состав испытательной станции входят: боксы, в которых устанавливаются объекты испытания и оборудование, необходимое для проведения испытаний; примыкающие к боксам вспомогательные технологические помещения, где размещены часть измерительного оборудования, кабины управления, системы обеспечения топливом, маслом, сжатым воздухом, электроэнергией и некоторые другие (например: система подачи и отвода воды при гидротормозных испытаниях ТВД, система поглощения электроэнергии, вырабатываемой генераторами, гидросистема загрузки самолетных агрегатов и т. д.); обменный пункт; мастерские; отделение контрольно-измерительных приборов; центральное топливное хранилище; помещения технических и административно- хозяйственных служб. Испытательную станцию располагают с подветренной относительно завода стороны, чтобы уменьшить попадание отработанных газов и ослабить действие шума. Под испытательным стендом авиационного ГТД понимается единый комплекс средств и испытательного оборудования, предназначенный для проведения испытаний авиационных ГТД в наземных или имитируемых эксплуатационных условиях. Испытательные стенды авиационных серийных ГТД предназначены для проверки качества, определения параметров и выходных характеристик ГТД испытаниями в наземных или частично имитируемых эксплуатационных условиях и должны обеспечивать проведение всех видов и категорий контрольных и ресурсных испытаний, предусматриваемых общими техническими условиями (ОТУ) для серийного производства, а также после их ремонта. Испытательные стенды авиационных опытных ГТД, их систем и сборочных единиц (в составе ГТД) предназначены для проведения испытаний, исследований и доводки опытных ГТД в наземных или частично имитируемых эксплуатационных условиях и должны обеспечивать проведение исследовательских, доводочных, определительных, предварительных, межведомственных, государственных, ресурсных, специальных, чистовых, а соответствующих видов и категорий контрольных испытаний. 3.2 Типовой состав испытательного стенда В состав испытательного стенда входят: - испытательный бокс или открытая производственная площадка (определяется принятой схемой испытательного стенда); - кабина наблюдения и управления; - технологические и вспомогательные помещения; - помещения для размещения ЭВМ и комплекта измерительной апппатуры; - основное оборудование испытательного стенда и систем для обеспечения испытаний. В состав основного оборудования испытательного стенда и систем для обеспечения испытаний входят: - пульт управления и контроля работы ГТД при испытаниях; - необходимые средства шумоглушения работы ГТД при испытаниях; - силоизмерительная (моментоизмерительная) система; - система измерения расхода воздуха через ГТД; - топливная система испытательного стенда; - система измерения расхода топлива при испытаниях ГТД; - масляная система испытательного стенда; - система запуска ГТД на стенде; - система консервации ГТД после окончания испытаний; - система вне стендовой подготовки ГТД к испытаниям с монтажной рамой и узлами крепления ГТД; - система питания, загрузки и охлаждения агрегатов, установленных на ГТД; - система отбора воздуха на нужды летательного аппарата, для которого предназначен ГТД; - автоматизированная система управления технологическим процессом испытаний с комплектом аппаратуры для измерения и регистрации параметров и сигналов ГТД; - газоотводящее устройство; - устройство для имитации неравномерности поля температур на входе в двигатель и имитации давлений для определения и оценки газодинамической устойчивости испытательного ГТД; - оборудование для проверки и калибровки, применяемых на стенде средств измерения (СИ) - монтажно-обслужвающая площадка; - подъемно-транспортные средства испытательного стенда; - автоматическая система пожаротушения. 3.3 Функциональные требования, компоновка и аэродинамика испытательного стенда Типовая схема испытательного стенда, размещение испытываемого ГДТ, основного оборудования и измерительных систем, аэродинамическая схема воздуха проводящих и газоотводящих устройств выбираются исходя из назначения стенда, особенностей конструкции, компоновки и характеристик ГТД, вида и назначения проводимых испытаний. Для проведения стендовых испытаний современных ГТД могут создаваться испытательные стенды, где испытываемый ГТД размещается в испытательном боксе или на специально оборудованной открытой площадке. Конструкция и эксплуатационные свойства испытательного стенда, компоновка и размещение основного оборудования должны обеспечивать: - свободный подвод воздуха к входу в ГТД и в эжекторно-выхлопное устройство стенда и минимальное влияние аэродинамики стенда на основные параметры испытуемого ГТД; - управление технологическим процессом испытания и измерение предусмотренных параметров и сигналов испытываемого ГТД как в автоматическом, так и в режиме с погрешностями, не превышающими допустимых значений; - надежную работу и функционирования всех систем и оборудования испытательного стенда в соответствии с их назначением; - свободный подход к испытываемому ГТЛ и оборудованию испытательного стенда для проведения необходимых технологических операций, технического обслуживания и замены агрегатов; - возможность подогрева воздуха на входе в ГТД в соответствии с программой испытаний; - возможность подогрева топлива и масла на входе в ГТД в соответствии с программой испытаний; - выполнение требований ТБ, санитарных норм и защиты окружающей среды в процессе подготовки, проведения испытаний и технического обслуживания ГТД. Испытательные стенды, выполненные по схеме с открытой площадкой для установки испытываемого ГТД, должны удовлетворять следующим требованиям, обусловленной спецификой их компоновки: - испытательный стенд должен быть оборудован газоотводящим устройством, обеспечивающим безопасный отвод газовой струи от работающего на площадке ГТД для исключения прямого воздействия на окружающие постройки, растительность и почвенный покров, а также попадание газов на вход работающего ГТД; - должно быть обеспечено экранирование работающего на площадке ГТД для исключения разлета обломков конструкции в случае его разрушения при испытаниях; - размещение испытательной площадки на территории испытательной станции должно обеспечить уровень шума от работающего ГТД, не превышающий допустимых значений; - испытательная площадка с установленным ГТД должна быть оборудована навесом и легко съемными устройствами для защиты обслуживающего персонала от ветра и атмосферных осадков при техническом обслуживании испытываемого ГТД; - испытательная площадка должна иметь круговое ограждение для исключения случайного попадания в зону работающего ГТД людей, животных, средств транспорта и т. д. Стенды для испытаний вертолетных, вспомогательных и других типов ГТД должны быть оборудованы загрузочными устройствами в соответствия с назначением и использованием конкретного типа ГТД на ЛА, для которого предназначен двигатель. Аэродинамические характеристики испытательного стенда должны соответствовать следующим основным требованиям: - затенение проточной части испытательного бокса не должно быть более 10% от его поперечного сечения. Не допускается хранение в испытательном боксе вспомогательного оборудования и агрегатов, затеняющих его проточную часть; - потеря любого давления в боксе не должна превышать 1,330кПа (10мм.рт.ст.), а для вновь строящихся и реконструируемых испытательных стендов с закрытыми боксами при первичной аттестации - более 1,064кПа (8мм.рт.ст.) - средняя скорость массы воздушного потока в проточной части испытательного бокса перед ГТД не должна превышать 15м/с; - средняя скорость массы воздушного потока в живом сечении системы шумоглушения в зоне всасывания с закрытым боксом не должна превышать 25м/с; - расстояние от среза сопла ГТД до цилиндрической части эжекторной части трубы должно быть не менее 1,50 диаметра среза сопла; для ранее построенных стендов, находящихся в эксплуатации, - не менее 1,25 диаметра среза сопла ГТД (на стендах для испытания вертолетных и вспомогательных ГТД - не регламентируется); - неравномерность распределения давления перед входным устройством ГТД не должна превышать 10% от потери полного давления в боксе в сечении не ближе трех калибров ГТД и не более 2% от замеряемых перепадов давления в мерном сечении входного устройства. 4. Боксы По требованиям техники безопасности все испытательные установки, при работе которых возникает опасность для обслуживающего персонала или высокого уровня, должны размещаться в отдельных изолированных помещениях, называемых боксами. Этому требованию должны практически удовлетворять все установки по испытанию двигателя и его агрегатов: компрессоров, турбин, камер сгорания, турбостартеров и других агрегатов. 4.1 Требования к боксам - размеры бокса должны быть достаточными для размещения двигателя, испытательного оборудования, обеспечения удобного подхода к ним и хорошего обзора с места управления двигателем; - оборудование и приспособления должны обеспечивать высокую производительность труда; - прочность стен должна быть достаточной, чтобы препятствовать разлету осколков в случае разрыва вращающихся частей и выдерживать статические нагрузки от разности давлений воздуха внутри и снаружи помещения; - должно быть предусмотрено шумоглушение, ограничивающее распространение шума за пределами бокса; - обеспечены противопожарные нормы, требования промсанитарии и техники безопасности. 4.2 Типы боксов
Боксы отличаются друг от друга различным расположением входной и выходной частей. Нашли применение боксы 4-х типов: 1. С горизонтальной входной и выходной частями; 2. С вертикальной входной частью и горизонтальной выходной; 3. С горизонтальным входом и вертикальной выходной частью; 4. С вертикальными входной и выходной частями. Каждый из выше перечисленных вариантов имеет достоинства и недостатки, основными из которых являются: 1. С горизонтальной входной и выходной частями или прямоточный бокс. Достоинства: - обеспечение равномерного потока воздуха на входе; - более простая и дешевая конструкция; - простой доступ для проведения регламентных работ. Недостатки: - необходимость организации защитной зоны перед шахтой всасывания; - поддержание защитной зоны перед шахтой всасывания; - поддержание защитной зоны в соответствующем порядке для недопущения нападения посторонних предметов в ГВТ ГТД; - нерациональное использование производственных площадей, шумоглушение менее эффективно; - мощная струя выхлопа предполагает наличие защитной зоны и отбойника; - токсичные продукты выхлопа плохо рассеиваются и создают угрозу здоровью людей; - требуется наличие значительной санитарной зоны за выхлопом, что не позволяет размещать другие производственные объекты и приводит к нерациональному использованию производственных площадей. 2. С горизонтальной входной и вертикальной выходной частями или Г-образный стенд. Достоинства: - экономия производственных площадей; - струя выхлопа направлена вверх; - токсичные продукты сгорания топлива рассеиваются более интенсивно на высоте, что снижает уровень ПДК; - основной шумовой фон направлен вверх и представляет меньшую угрозу здоровью персонала; - допустима санитарная зона с общепромышленными параметрами. Недостатки: - конструктивно более сложный и дорогостоящий; - затруднено регламентное обслуживание бокса. 3. С вертикальной входной и горизонтальной выходной частями или Г-образный стенд. Достоинства: - воздушный поток менее загрязнен, т.к. забор его осуществляется на высоте от земли; - меньшая вероятность попадания посторонних предметов в ГВТ ГГ; - экономия производственных площадей; - основной шумовой фонд отражен вверх и не создает угрозы здоровью людей. Недостатки: - конструктивно более сложный и дорогостоящий; - необходимо оборудование для разворота воздушного потока или специальное строительное решение этого вопроса; - затруднено регламентное обслуживание. 4. С вертикальной входной и выходной частями или П-образный стенд. Достоинства: - воздушный поток менее загрязнен, т.к. забор его осуществляется на высоте от земли; - меньшая вероятность попадания посторонних предметов в ГВТ ГГ; - экономия производственных площадей; - основной шумовой фон отражен вверх и не создает угрозы здоровью людей; - токсичные продукты сгорания топлива рассеиваются на высоте, что снижает уровень ПРД; - допустима санитарная зона с общепромышленными параметрами. Недостатки: - конструктивно более сложный и дорогостоящий; - затруднено регламентное обслуживание бокса. а) С горизонтальной входной и выходной частями (прямоточный стенд). б) С горизонтальной входной и вертикальной выходной частями (Г-образный стенд). 1. Шторные ворота. 2. Щиты шумоглушения на входе. 3. Бокс. 4. Испытуемый двигатель. 5. Вертикальная шахта выхлопа. 6. Щиты шумоглушения с адсорбирующими веществами. ) С вертикальной входной и горизонтальной выходной частями (Г-образный стенд). 1. Щиты шумоглушения на входе. 2. Жалюзи. 3. Направляющие лопатки. 4. Бокс. 5. Испытуемый двигатель. 6. Щиты шумоглушения на выходе. 7. Отбойная сетка г) С вертикальной входной и выходной частями (П-образный стенд). 1. Щиты шумоглушения на входе. 2. Жалюзи. 3. Направляющие лопатки 4. Бокс. 5. Испытуемый двигатель. 6. Вертикальная шахта выхлопа. 7. Щиты шумоглушения с адсорбирующими веществами. Для выхлопной части бокса следует считать лучшим горизонтальное расположение, так как оно позволят осуществить шумоглушение с меньшими строительными затратами, а отсутствие поворотов на пути движения газа снижает противодавление выхлопа. Однако бокс при этом требует большой строительной площади, а отработанные газы хуже рассеиваются. Поэтому, несмотря на удорожание строительства, выхлопную часть нередко делают вертикальной. Для всасывающей шахты лучше вертикальное расположение, обеспечивающее подачу более чистого воздуха (без песка и пыли) особенно при ветре. Г-образные боксы облегчают строительную компоновку нескольких боксов с помещениями вспомогательных служб. Шумоглушение во всасывающей и выхлопной частях бокса осуществляются с помощью пористых материалов. Во всасывающей части применяются мягкие (часто органические) материалы частицы которых в случае попадания в двигатель не повреждают его проточную часть. На выхлопе, где газы имеют высокую температуру, используют пористую керамическую крошку, стекловолокно и минеральную шерсть. Проходные площади частей бокса определяются исходя из допустимых потерь давления на входе (до 100-150 мм. вод. ст.) и выходе (до 200-300 мм.вод.ст.) и скорости обдува двигателя (до 10 м/с). Большие скорости воздуха в центральной части бокса могут вызвать ощутимую неравномерность распределения статических давлений по внешнему контуру двигателя, что приведет к появлению дополнительных аэродинамических сил и, как следствие, к ошибкам измерения силы тяги. Если размеры бокса оказываются малы и не позволяют создать требуемые скорости обдува двигателя, то определяются поправки на измерение силы тяги. У одного и того же экземпляра двигателя снимается дроссельная характеристика в боксах малого и нормального размеров, где заведомо пренебречь влиянием обдува на силу тяги двигателя, полученные в разных боксах, при одинаковых приведенных частотах вращения. Расход воздуха через помещение складывается из расхода через двигатель и расхода, эжектируемого реактивной струей. Для обеспечения оптимального расхода эжектируемого воздуха, достаточного для снижения температуры выхлопных газов и не вызывающего в измерении силы тяги, выхлопную струю заключают в эжекторную трубу, размеры которой определяются из теории турбулентных струй так, чтобы на высокотемпературных режимах работы двигателя температура газов в районе глушителей не превосходила максимально допустимую по жаропрочности конструкционных шумоглушащих материалов 300-350 град\цельс. Испытуемый двигатель монтируется на силоизмерительном устройстве, установленном на железобетонном фундаменте, чтобы колебания, вызванные работой двигателя, не передавались стенам бокса, фундамент станка устанавливают на вибропоглощающую подушку, от строительных конструкций, а его глубина залегания выбирается большей, чем стен. Расположение двигателя в боксе над уровнем пола обычно делают приподнятым (приблизительно на 2м). Это устраняет попадание в двигатель пыли с пола и облегчает обслуживание испытательного оборудования. 5/ Выбор и обоснование типа и конструкции испытательного бокса Данная испытательная станция размещается в центре города, поблизости находятся жилые комплексы, природные условия нормальные, по этому выбираем П-образную конструкцию испытательного стенда.
6 / Аэродинамический расчет бокса Расчет бокса ведется для определения скоростей газового потока в сечениях бокса.
1-на входе, 2-перед двигателем, 3-возле двигателя, 4-за двигателем, 5-на выходе
-в шахте входа - F1=7.4 x 7.25=53.65м²; -перед двигателем - F2=7.7 x 7.15=55.06м²; -возле двигателя - F3=F2=55.06м²; -в шахте вихлопа - F4=3.14 x 2.295²/4=4.13м²; F5=5.8 x 5.8=33.64м². Начальные данные для аэродинамичного расчета: максимальный расход воздуха двигателя Gдв=9 кг/сек; плотность воздуха rп=1.1 кг/м³; плотность выхлопных газов rг=1.4 кг/м³. 6.1 Нахождение площади разреза бокса Нахождение площади разреза в шахте входа:
Нахождение площади разреза перед двигателем:
Нахождение площади разреза возле двигателя:
Нахождение площади разреза в шахте вихлопа: Скорость потока в шахте вихлопа обозначается в наименьшем разрезе шахты:
Так как площадь S4 меньше, чем площадь S5, то скорость потока необходимо определять в площади S4. 6.2 Нахождение расхода воздуха и газа в площадях разреза бокса Нахождение расхода воздуха в шахте входа:
где Gеж – часть воздуха, которая засасуется эжектором в шахту вихлопа; Gдв. – расход воздуха двигателем
Нахождение расхода воздуха перед двигателем:
Нахождение расхода воздуха возле двигателя:
Нахождение расхода воздуха в шахте вихлопа:
6.3 Нахождение скоростей потока воздуха и газов в площадях разреза бокса Нахождение скоростей потока воздухав шахте входа:
Нахождение скоростей потока воздухаперед двигателем:
Нахождение скоростей потока воздухавозле двигателя:
Нахождение скоростей потока воздухав шахте вихлопа:
Таким образом, во всех сечениях бокса скорость движения воздуха не превышает допустимую, что полностью удовлетворяет требованиям и позволяет проводить испытания двигателя в данном боксе. 7. Тепловой расчет двигателя Начальные данные: Ne =2800 л.с.=2058 кВт - мощность, кВт (л. с.); Т*3 =1250 К - температура газа перед турбиной, ºС (ºК); p*к =12 - степень повышения давления; V=0 - скорость полета, м/с; H=0 - высота полета, м; p0 =1.033 кг/см2 =0.1 МПа Т0 =288 К ξ0 вх. =0.05 ε=0.98 ν=0.97 ϕ3 =0,98 Нв =10500 ккал/кг - теплотворность топлива, Дж/кг (ккал/кг); Са =150 м/с - скорость воздуха на выходе, м/с Входное устройство Температура воздуха Т1 и его давление Р1 на входе в компрессор
Удельный вес воздуха
где R – газовая постоянная кг·м/кг·град. Компрессор Полное адиабатическое давление компрессора:
Для осевого компрессора при заданных ηАД * =0,85и ηМ * =0,99 определяем работу:
Принимаем скорость на выходе из последней ступени компрессора С2 =150 м/с и определяем температуру и давление воздуха на выходе из компрессора:
Статическая температура на выходе из компрессора:
Полное и статическое давление на выходе:
где к =1,4 показатель адиабаты
Камера сгорания Теоретически необходимое количество воздуха для сгорания 1 кг топлива L0 =14.8 кг /кг топлива. Вычисляется средняя удельная теплоёмкость «чистых» продуктов сгорания и воздуха для температурного интервала 288 К -1250К
Для температурного перепада Т*2
=
Необходимый коэффициент избытка воздуха
Газовая постоянная продуктов горения
Полное давление
где Среднее значение показателя адиабаты продуктов сгорания принимаем k’=1.32 Ориентировочно оцениваем температуру конца расширения в двигателе:
Средние удельные теплоёмкости для «чистых» продуктов сгорания и воздуха в интервале ТВ =692.93 К Т*3 =1250 К
Средняя удельная теплоемкость действительных продуктов сгорания:
Действительное значение показателя адиабаты продуктов сгорания:
Это значение близко к принятому, поэтому дальнейший перерасчет не нужен. Турбина. Адиабатический перепад в турбине. Чтобы предать на винт максимальную мощность, газ в турбине должен расширится практически до атмосферного
p4 =p0 =1.033 кг/см2 (2.23) Степень расширения газа в турбине:
Температура газа на выходе из турбины:
Статическая температура:
Работа на валу турбины:
Вычисление основных данных двигателя Приняв к.п.д. редуктора ηред =0.96 находим удельную эффективную мощность двигателя:
Расход воздуха:
Расход газа через турбину:
Удельный эффективный расход топлива:
Часовой расход топлива:
Вычисляем реактивную тягу PR которая производится только за счет скорости газа за турбиной:
Принимается β=1.1 и находится эквивалентная мощность двигателя:
Эквивалентный удельный расход топлива:
Удельный расход топлива:
8. Выбор систем шумоглушения. Расчет эффективности шумоглушения Современные испытательные боксы имеют сложные шумоглушащие устройства. Эти устройства должны удовлетворять ряду требований, главными из которых являются: снижение шума испытуемого двигателя до необходимых в каждом конкретном случае уровней и обеспечение неизменности параметров испытуемых двигателей. Последнее требование особенно важно для двигателей с большими расходами воздуха, так как оно является часто определяющим при решении вопроса о пригодности того или другого типа глушителя. Все эти задачи по-разному решаются для различных типов двигателей. Система состоит из глушителей шахты всасывания и подсоса, двухступенчатого эжектора и вертикального глушителя выхлопа, называемого секционным вертикальным. Глушитель состоит из горизонтальной и вертикальной частей. Горизонтальная часть представляет собой эжектор (эжекторная труба) или их систему. К верхней части цоколя крепят выравнивающую решетку, обеспечивающую необходимое гидравлическое сопротивление. Изменяя величину гидравлического сопротивления, подбирают необходимый коэффициент эжекции, т. е. количество подсасываемого воздуха. На цоколе устанавливают цанги (секции), образующие вертикальную шахту. Число их определяется необходимым числом рядов звукопоглотителей. В верхней части и в середине шахты имеются две рамы с обрешеткой. Размещение крюков соответствует плотности подвески звукопоглотителей. На крюки в виде гирлянд подвешивают звукопоглотители. В каждом ярусе их бывает 3—4. Вертикальную часть глушителя устанавливают на фундамент и крепят к анкерным болтам. Глушители такого вида имеют диаметр 1,5—7 м. Звукопоглотитель для такого типа глушителей показан на рис. 69. Он представляет собой цилиндр из сетки, соединенной внахлестку точечной сваркой. Сетка имеет размер ячейки 1,4X1,4 мм, ее изготовляют из нержавеющей стальной проволоки диаметром 0,65 мм. Внутри цилиндра проходит стержень, оканчивающийся крюками. К стержню приварены крышки, которые соединяются с сеткой, внутренний объем заполняют мелкофракционным керамзитом. Диаметр звукопоглотителя обычно принимают 200мм, длину—1000 мм. Такие размеры являются оптимальными как по технологическим требованиям, связанным с размерами заготовок, так и по акустической эффективности. Конструкция звукопоглотителей надежно работает в условиях до +400°С газа, воздействия воды, пара, вибраций, и потока газа. Существуют и другие схемы боксов и глушителей. Некоторые боксы для испытания газотурбинных двигателей с винтом (турбовинтовых) имеют Г-образную форму или представляют собой горизонтальный канал. В шахте на стороне выхлопа подвешивают щитовые или цилиндрические звукопоглотители. Различие между звукопоглотителями стороны всасывания и выхлопа боксов турбовинтовых двигателей заключается в материале, которым заполнена конструкция. На стороне всасывания используют материалы, не запыляющие бокс, в то время как на стороне выхлопа могут, применены более грубые и дешевые материалы. Боксы, в которых испытывают турбовинтовые двигатели, имеют большие габариты, так как воздушный винт двигателя, например, самолета ИЛ-18, прокачивает через бокс около 1000 м3 воздуха за 1 с. Габариты бокса и тип глушителей выбирают на основании гидравлического и акустического расчетов. Аналогично подбирают глушители для других газодинамических установок, работающих с открытой газовой струей. 8.1 Расчет требуемой эффективности устройств шумоглушения и выбор глушителей От шума испытательных станций, лабораторных и экспериментальных стендов, где проводятся испытания реактивных двигателей, защищают жилые районы или отдельные здания, находящиеся за пределами территории предприятий, а также здания и объекты с нормируемым уровнем шума, расположенные па заводских территориях (производственные корпуса, конструкторские бюро, вычислительные центры, административные здания и т.п.). Устройства шумоглушения должны снижать шум до допустимых уровней при наиболее неблагоприятном сочетании источника шума и защищаемого района или объекта, которыми могут оказаться не только жилые дома, но и производственные корпуса, в которых размещены рабочие места с нормируемым уровнем шума. Допустимый уровень звуковой мощности источника шума определяют по формуле: где Таблица 8.1 - Значение затухания шума в атмосфере
Расчет требуемой эффективности устройств шумоглушения начинают с установления звуковой мощности источника шума. В соответствии с техническим заданием определяют условия работы установок; число одновременно работающих боксов, максимальную продолжительность испытания в течение смены, месторасположение защищаемого от шума объекта (радиус защитной зоны). Имея эти данные, определяют поправки к допустимым уровням звукового давления где Подставляя в эту формулу значение
При заглушении шума испытательных боксов, имеющих два или три источника внешнего шума (глушитель выхлопа, шахта всасывания и шахта подсоса), целесообразно заглушить шахту всасывания и подсоса так, чтобы излучаемая ими звуковая мощность на всех частотах была на 8—10 дБ меньше излучаемой глушителем выхлопа. Это условие объясняется тем, что заглушение шахт подсоса и всасывания достигается более простыми средствами. В таком случае в расчет шума излучаемого боксом в атмосферу, принимают только один источник — глушитель выхлопа. Для определения уровня звуковой мощности в дБ, идущей в шахты всасывания и подсоса, экспериментально установлена зависимость:
где
Звуковую мощность, излучаемую в шахту всасывания, в дБ определяют по формуле: где S - площадь, сечения шахты всасывания, м2 . При наличии в боксе шахты подсоса звуковую мощность, идущую в нее, в дБ определяют по формуле:
где гс — расстояние от средней точки открытой части струи до входного сечения шахты, м. По полученному значению требуемой эффективности Расчет эффективности глушителей особенно для Снижение эффективности, которое наблюдается (не только в глушителях выхлопа газодинамических установок, но в глушителях вентиляционных систем, объясняется вторичной генерацией шума, возникающей при протекании газовоздушного потока через глушитель. В глушителях с газовоздушным потоком уровни шума на выходе и, следовательно, фактическое заглушение обусловлено, помимо звукопоглощающих свойств конструкции, акустической мощностью шума, генерируемого потоком, которая возрастает с увеличением его скорости. Исследования работы глушителя выхлопа показали изменение эффективности глушителя при постоянной активной длине звукопоглотителей, но при измененных сечениях и скоростях газовоздушного потока. Было установлено, что генерация шума сказывается тем раньше, чем меньше исходная звуковая мощность, чем больше величина удельной генерации (генерация на единицу длины глушителя) и затухания звука в глушителе. В результате вторичной генерации шума в глушителе эффективность в ряде случаев не может быть полностью реализована, и она почти перестает возрастать при увеличении длины активной части звукопоглотителя. Эти вопросы теоретически еще недостаточно изучены и на практике приходится принимать эффективность глушителей выхлопа, основываясь на результатах экспериментальных исследовании. В практической работе для перечисленных глушителей скорость газовоздушного потока принимают до 40 м/с с последующей проверкой влияния скорости газа на шумообразование в глушителе. Следующим этапом расчета является определение геометрических размеров глушителя. Для этого определяют количество воздуха, которое необходимо подмешать к струе, чтобы охладить ее до допустимых значений. Сначала рассчитывают коэффициент эжекции:
Где
Общее количество газовоздушной смеси в м3 /с oпределяют по формуле:
где
Необходимое проходное сечение глушителя определяют из соотношения
Далее, в результате гидравлического расчета, определяют скорость газовоздушного потока в глушителе, при которой обеспечивается принятый коэффициент эжекции n. По ней выбирают в первом приближении тот или иной тип глушителя. Если эта скорость не превышает 20—25 м/с, то на этом расчет можно закончить. Глушители со стороны всасывания Эффективность глушителей со стороны всасывания, где скорость потока обычно не бывает больше 25 м/с, определяют без учета влияния скорости воздушного потока. Для газодинамических установок, каналы всасывания При определении затухания в глушителях больше длины (6—8 м) было установлено, что из-за наличия обходных путей распространения шума (монтажные зазоры, стенки глушителей) практически нельзя получить величину затухания более 70—75 дБ. Особенно сильно влияют на снижение эффективности зазоры между торцами звукопоглощающих щитов и стенками канала. Когда такие зазоры имеют величину, измеряемую несколькими сантиметрами, эффективность может снижаться на 10—15 дБ в широком диапазоне частот. Увеличение скорости воздуха на стороне всасывании свыше 25 м/с приводит обычно к значительному разрежению в боксе, искажению параметров испытуемых объектов и увеличению нагрузки на ограждающие конструкции, что нежелательно. Наиболее целесообразная скорость для установок, излучающих шум в атмосферу 10—15 м/с. Форма и тип глушителей, устанавливаемых на стороне всасывания газодинамических установок, зависит в первую очередь от величины расхода воздуха. Если для работы установки требуется 1—2 кг воздуха в секунду, то его можно подавать через каналы вентиляционных систем, где и предусматриваются соответствующие глушители шума. При расходе воздуха 3—10 кг/с его можно подавать через специально установленные вентиляционные глушители. При расходе воздуха свыше 10—12 кг/с испытательные боксы снабжают специальным всасывающим каналом (шахтой). Для уменьшения шума, излучаемого в атмосферу палом всасывания, используют различные звукопоглощающие конструкции. Для шахт испытательных боксов и других газодинамических установок применяют щиты. Широко применяют щиты, каркас которых изготовляют из дюралюминиевых профилей, обшитых снаружи перфорированными алюминиевыми листами. В качестве звукопоглощающего материала в них используют базальтовое или стеклянное супертонкое волокно в оболочке из стеклоткани, плотность заполнения составляет 20-25 кг/м3 . Щиты расчаливают за крюки проволокой к стенам В больших каналах щиты устанавливают один на другой и при помощи распорок соединяют между собой. Такую конструкцию применяют для заглушения боксов, в которых испытывают турбовинтовые и поршневые двигатели и каналы всасывания газотурбинных установок. Боксы газодинамических установок. В таких боксах размещают установки для испытания камер сгорания, сопловых аппаратов и других струйных агрегатов, транспортных газотурбинных двигателей, имеющих расход воздуха до 15—20 кг/с. Звуковая мощность этих установок меньше, чем например, реактивного двигателя, однако, если не принять мер по заглушению, то на расстоянии нескольких десятков, а иногда и сотен метров шум от них будет превышать допускаемые санитарными нормами величины. Наиболее надежным методом устранения шума газодинамических установок является размещение их в боксах, подобных тем, в которых испытывают полноразмерные реактивные двигатели. Геометрические размеры боксов определяются габаритами испытываемых изделий, транспортных средств и заданными условиями испытаний. Условиями испытания предусматривается забор воздуха из бокса и выхлоп в глушитель через эжекторную трубу. Воздух поступает в бокс через всасывающий канал, где установлены звукопоглощающие щиты. При определении скорости воздуха между щитами необходимо учитывать его расход не только через двигатель, но и эжекцию газовой струи. На каждые два бокса делается кабина наблюдения и дистанционного управления с окнами и дверями повышенной звукоизоляции. Бокс оборудуют также выхлопным глушителем. 8.2 Снижение шума газовой струи воздействием на процесс шумообразования Образование шума газовой струи происходит на ограниченной длине, причем шум различных частот образуется на разных участках струи. Эту особенность используют для изменения характера шума или для его уменьшения в глушителях. Другим способом воздействия на процесс шумообразовывания является применение преобразователей шума в виде сеток или перфорированных преград, устанавливаемых непосредственно за соплом. При определенных соотношениях размеров сетки, ее расположении по отношению к струе удается преобразовать низкочастотный шум в высокочастотный, заглушение которого достигается более легко. Для высокотемпературных газовых струй такой способ пока не получил применения. Преобразователь в виде сетки или решетки должен находиться на близком расстоянии от сопла в ядре струи. Способа охлаждения этой части струи пока не найдено, а преобразователи в зоне высокой температуры разрушаются. Более подходящим способом воздействия на процесс образования шума оказалась система эжектор — перфорированный насадок. Экспериментальным путем подобрано такое сочетание размеров эжектора и Теоретически процесс шумообразования в таких системах еще недостаточно изучен, поэтому для практического их применения в шумоглушащих устройствах используют зависимости, полученные экспериментальным путем. Размеры перфорированного насадка определяют из следующего соотношения: S = 0,016G, где S — суммарная площадь отверстий насадка, м2; G — расход газа через сопло, кг/с. При температуре газовой струи свыше 9000 К применяют впрыск воды в начале эжектора, Отверстия насадка способствуют хорошему испарению воды и уменьшению температуры до расчетной. Описанная система применена для ряда глушителей выхлопа испытательных боксов. Глушители выхлопа повышенной эффективности. Необходимость повышения эффективности глушителей выхлопа вызывается ростом рабочих температур и расхода газа у современных реактивных двигателей. Для создания высокоэффективного глушителя требуется увеличение его длины (или высоты), так как скорость газа в глушителе должна быть ограничена для получения расчетного заглушения. Компромиссным решением явилось создание глушителя с увеличенным проходным сечением без существенного увеличения длины звукопоглощающих элементов по сравнению с существующими. Конструкция такого глушителя основана на принципе параллельного соединения низкочастотного глушителя (в виде шахт ограниченных размеров 3,5X3,5 м), облицованных по периметру толстым слоем звукопоглотителя обычных цилиндрических звукопоглотителей, pacположенные по всему сечению и выполняющих роль высокочастотного глушителя. Глушитель с параллельным расположением низкочастотных и высокочастотных звукопоглощающих элементов представляет собой вертикальную металлическую шахту, соединенную с эжекторной трубой. Нижняя часть шахты имеет цилиндрический цоколь с переходом на квадратное сечение. Колодцы образуются из крупных блоков, внутренняя сторона которых имеет защитную акустически прозрачную кассету и за которой размещается толстый cлой звукопоглотителя (например, из минераловых плит). Размер колодцев определяют в соответствии с необходимой пропускной способностью глушителя. Число колодцев может быть различным. Толщину звукопоглощающего слоя выбирают исходя из требуемого заглушения, она должна быть ≥300. 9. Описание технологического оборудования и конструкции стенда для испытания Пульт управления Пульт управления предназначен для управления режимом работы двигателя, процессом проведения испытаний, отображения и фиксации показаний приборов. На пульте управления размещаются контрольно-измерительные приборы, обеспечивающие расположение в определенном порядке приборов, аппаратуры и контроля работы двигателя, его агрегатов и систем стенда, также на пульте размещается ЭВМ (Оlivetti) для отображения и фиксации показаний приборов, датчиков измерителей задействованных в испытании двигателя. С помощью ЭВМ регистрируется более 1000 параметров, строятся графики и характеристики, происходящих при испытании процессов с выдачей, при необходимости, печатной информации. ЭВМ позволяет с большой точностью и скоростью корректировать работу двигателя, мгновенно отображается процесс после внесения корректировки. В ЭВМ заложены программы аварийного отклонения систем двигателя при возникновении аварийной ситуации. Размещение систем управления на пульте произведено с учетом важности отображаемой информации и эргономики, посредством чего обеспечивается более точное отслеживание процесса испытания двигателя. Управление рычагами топливного регулятора двигателя и контроль за его работой сосредоточены на пульте управления в кабине наблюдения. Управление ручное, дистанционное и состоит из рычагов управления двигателем (на пульте), тросов, роликов, тяг и качалок. Движение от РУД передается через тросы на кольцевые ролики и далее через тяги и качалки, расположенные на двигателе, на рычаги топливного регулятора. Положение РУД на топливном регуляторе фиксируется датчиком сельсинным ДС-11 и передается при помощи электрической сельсин передачи на указатель положения ИП-33, расположенном на пульте управления. Электротельферы Электротельферы типа ТЭЗ-511 предназначены для вертикального подъема, опускания, а также горизонтального перемещения груза, подвешенного на крюк электротельфера. Скорость подъема 2м/мин, скорость передвижения 2м/мин. На испытательных станциях используют для: - монтажа входных устройств, двигателя; - монтажа оборудования, для проведения специальных испытаний двигателей. Электротельфер типа ТЭЗ-511 представляет собой подъемно-транспортный механизм, состоящий из следующих основных узлов: механизма подъема, механизма передвижения, подвески и токосъемника. Механизм подъема состоит из моторобарабана (электродвигатель встроен в барабан), двухступенчатого редуктора с грузоупорным и колодочным тормозом, шкафа электроаппаратуры с пусковой аппаратурой, кольцевого токосъемника и кожуха, связывающего все узлы механизма подъема. Механизм подъема снабжен ограничителем (концевым выключателем) подъема крюка и ограничителем спуска крюка, который срабатывает благодаря счетчику оборотов барабана. Механизм передвижения состоит из приводной и холостой тележек, траверсы, с помощью которой осуществляется соединение тележек и подвески механизма подъема к механизму передвижения. Приводная тележка имеет два ведущих колеса, приводимых в движение от электродвигателя через два боковых редуктора. Холостая тележка представляет собой двухкатковую тележку с двумя боковыми направляющими роликами, собранную на траверсе. Подвеска электротельфера закрытого типа. Она состоит из двух штампованных щек обойм, стянутых двумя болтами и смонтированных на оси подвески и шейках траверсы. Блок подвески установлен на одном радиальном подшипнике на неподвижной оси. Крюк с грузом передает давление на траверсу через упорный шариковый подшипник. токосъемник скользящего типа состоит из пластмассового корпуса, в котором находятся шесть щеток контакторов, снимающих ток с троллеев. Каждое движение электротельфера (подъем, спуск, передвижение вправо и влево) осуществляется отдельной кнопкой. На корпусе кнопочной станции (или на кнопках) имеются указательные знаки в виде стрелок. Кнопки управления электротельфером, к которым подведен кабель, смонтированы в корпусе, подвешенном на специальном тросе. В электрической схеме предусмотрена возможность совмещения передвижения с подъемом или спуском груза. Количество элекротельферов в боксе - 3; два из них расположены в передней части бокса (перед станком), один - между станком и выхлопным устройством. Электротельферы перемещаются по силовой двутавровой балке, закрепленной к потолку бокса, вдоль оси. Управление тельфером осуществляется с кнопочной станции, соединенной с электротельфером кабелем. Кабель подвешен на специальном тросе. Эксплуатация элекротельферов осуществляется согласно "Правилам эксплуатации грузоподъемных механизмов". Выхлопное устройство бокса Выхлопное устройство, предназначено для отвода отработанных газов от реактивного сопла газогенератора в пространство за разделительную перегородку бокса. Выхлопное устройство состоит из эжекторной трубы, разделительной перегородки и раздающего устройства, предназначенного для раздачи газовой струи перед щитами шумоглушения. Во время эксплуатации проводить регламентное обслуживание в соответствии с регламентным обслуживанием стендового оборудования. Один раз в год производить покраску выхлопного устройства стенда.Бронещит Бронещит предназначен для защиты конструкций бокса, станка, стендового оборудования от разрыва дисков турбины испытуемого газогенератора. Применяется при испытаниях по вбрасыванию птиц во входное устройство. В связи с тем, что процесс вбрасывания птиц в газогенератор является непредсказуемым процессом так как могут возникнуть отрывы лопаток, разрывы дисков компрессора и др. чрезвычайные ситуации для оборудования находящегося на стенде и работающих людей. Монтаж бронещита на стенде производится после установки испытуемого газогенератора методом его надвигания на наиболее опасные участки (компрессор, турбина). Конструкция бронещита сварная. Сварка производится по всему контуру прилегания свариваемых элементов. Бронещит выполнен из чередующихся слоев металла и резины, и состоит из двух частей. Нижняя его часть на время постановки двигателя откатывается в сторону выхлопного устройства. Верхняя часть устанавливается с помощью тельфера. После сборки обеих частей бронещита с помощью болтовых соединений, его фиксируют в двух местах. Бронещит - устройство принадлежащее к стендовому оборудованию, его красят эмалью оранжевого цвета. Жалюзийные ворота Жалюзийные ворота предназначены для изоляции стенда при неработающем двигателе. Жалюзийные ворота, представляют собой ряд вращающихся вокруг вертикальных осей металлических пластин-створок, которые в закрытом состоянии образуют глухой металлический щит, а в открытом состоянии установленную по потоку решетку. Открывание и закрывание жалюзи производится поворотом створок вокруг вертикальных осей, выполненных из труб, проходящих по оси симметрии пластин и установленных в шариковых подшипниках верхнем и нижнем. Поворот створок осуществляется с помощью шатунного механизма через червячный редуктор от электромотора. Отключение электромотора при достижении створками крайних положений производится концевыми выключателями на шатунном механизме. Один раз в год производить покраску створок жалюзийных ворот. Описание станка В боксе установлен испытательный станок, представляющий собой две вертикальные стойки ферменной конструкции, на которых, в горизонтальной плоскости, установлен имитатор крыла. На имитаторе крыла установлена стендовая моторама, а также элементы систем: измерения параметров, управления двигателем, отбора воздуха на самолетные нужды, обдува генератора. Перед испытательным станком, с целью создания нормальных условий для работы воздушного винта, и в плоскости вращения винта, установлена диафрагма. Для удобства монтажа двигателя и его обслуживания, испытательный станок оборудован палубой с выдвижными площадками обслуживания. Для обеспечения запуска двигателя в боксе смонтированы элементы системы запуска – влагоотстойник, фильтр и электропечь подогрева воздуха, поступающего от городской магистрали, и вспомогательная силовая установка (ВСУ), на базе изделия АИ-9В, используемая как резервный источник сжатого воздуха. 10. Системы, обеспечивающие работу ТВД на испытательном стенде Стендовые системы: топливная, масляная, электрооборудования, запуска, охлаждения агрегатов ТВД, управления и гидросистема, - по конструкции и параметрам должны быть максимально приближены к аналогичным системам ЛА , для которого предназначен испытываемый на ТВД. Предусмотренные марки топлива: а) основное ТС-1; б) дублирующее. Стендовая система обеспечивает: - питание двигателя топливом на всех режимах его работы; - чистоту топлива на входе в двигатель не хуже 9 класса; - возможность поддержания необходимого давления и отсутствие пульсации давления топлива на входе в двигатель и ВСУ; - перевод питания двигателя с рабочего топлива на консервационное масло; - быстрое перекрытие топливной магистрали, в аварийных случаях, при помощи пожарного крана. Подача топлива в стендовую систему осуществляется из заводской топливной магистрали под давлением 2,5…4,0 кг/см2 . Стендовая система топливопитания обеспечивает подачу топлива на вход в двигатель с избыточным давлением 1,0±0,2 кг/см2 и с расходом до 900 кг/ч. Минимальные расходы топлива, измеряемые при дросселировании двигателя, до 80 кг/ч. Перед первым запуском двигателя (при необходимости "Ложным запуском" "Холодной прокруткой"), убедится, что выполнены регламентные работы по системе топливопитания стенда предусмотренные инструкцией; 10.1 Топливная система
Рисунок 10.1 - Система топливопитания и консервиции изделия ТВ3-117ВМА-СБМ1 Топливная система должна обеспечивать бесперебойную подачу топлива в ТВД на установившихся и неустановившихся режимах с заданными параметрами в течении этапа испытания. Топливная система должна быть оборудована системой измерения расхода топлива. Для проведения испытаний с имитацией воздействия высоких температур на эксплуатационные свойства ТВД, система должна обеспечивать возможность нагрева топлива, подаваемого в ТВД в соответствии с ТЗ и программой испытаний. Тонкость фильтрации топлива определяется руководством по эксплуатации и техническому обслуживанию ТВД. Топливная система предназначена для обеспечения подачи топлива к двигателю и в случае аварии или пожара отсечки двигателя от топливной магистрали. Топливная система должна обеспечивать: - бесперебойную подачу необходимого количества топлива к двигателю; - измерение расхода топлива с высокой точностью (0,5%); тщательную очистку топлива от механических примесей, влаги и воздуха; - тонкость фильтрации (40...10мкм); - подачу к двигателю в случае необходимости нескольких сортов топлив; - пожарную безопасность. Система должна позволять проводить испытания при различных температурах топлива. Нельзя допускать пересечения трубопроводами проходов, предназначенных для эвакуации людей в случае пожара. В качестве топливных трубопроводов применяют медные и стальные (нержавеющие) трубы, которые заземляют. Скорость топлива в трубопроводах не должна превышать 0,5...2м/с (с целью уменьшения гидравлических потерь и уменьшения возможности образования статического электричества). Трубопроводы проверяют на герметичность под давлением, в два раза превышающем рабочее давление. Краткое описание топливной системы Перед первым запуском двигателя (при необходимости "Ложным запуском" "Холодной прокруткой"), убедится, что выполнены регламентные работы по системе топливопитания стенда и по АИ-9В (при работе с ВСУ), предусмотренные инструкцией. Для подачи топлива на вход в двигатель необходимо: а) закрыть электрокран 36 (тумблер "Консервация масло"), если он находится в положении "Открыто", и проконтролировать положение электрокрана по индикации световой сигнализации, при открытом электрокране 36 блокировка не позволит открыть электрокран 32 (тумблер "Консервация топливо"); б) проконтролировать по световой сигнализации, что клапан 66 "Подвод азота" и электрокран 35 (в системе заправки масла в маслобак консервации) находятся в положении "Закрыто", кран 53 (подача консервационного масла к ВСУ АИ-9В) должен находиться в положении "Закрыто"; в) если не предполагается проводить запуск двигателя от ВСУ АИ-9В, то электромагнитный клапан 34 (тумблер "Топливный клапан ВСУ") должен находиться в положении "Закрыто", проконтролировать положение электрокрана по индикации световой сигнализации; г) открыть вентиль 60 или 61, в зависимости от выбора рабочего топлива (основное или резервное), не допускается одновременное нахождение вентилей 60 или 61 в положение "Открыто" ("Частично открыто"); д) электрокран 43 (тумблер "Топливо из хранилища") установить в положении "Открыто", проконтролировать положение электрокрана по индикации световой сигнализации; е) проконтролировать по дисплею РС №1: - параметр "ТТ перед ТПР" минус 50…50°С; - параметр "РТ в заводской магистрали"2,5…4,0 кгс/см2 ж) проконтролировать положение кранов 56, 57, 58, они должны находиться в положении "Закрыто" и) в зависимости от требований программы испытаний: - если производится замер расхода топлива при запуске двигателя, электрокраны 39, 40 установить в положении "Открыто" (положение тумблера "Замер №1"), при этом электрокраны 37, 38, 41, 42 должны находиться в положении "Закрыто", проконтролировать положение электрокранов по индикации световой сигнализации; - если замер расхода топлива при запуске двигателя и режимной работе не производится, электрокраны 38, 41 установить в положении "Открыто" (положение тумблера "Перемычка"), при этом электрокраны 37, 39, 40, 42 должны находиться в положении "Закрыто", проконтролировать положение электрокранов по индикации световой сигнализации; - при выходе на режим работы двигателя выше ЗМГ, если производится замер расхода топлива, электрокраны 37, 42 установить в положении "Открыто" (положение тумблера "Замер №2"), при этом электрокраны 38, 39, 40, 41 должны находиться в положении "Закрыто", проконтролировать положение электрокранов по индикации световой сигнализации; - данные о замере расхода топлива и работоспособности системы контролировать по дисплею РС №1; к) специфика работы стендовой системы измерения расхода топлива и необходимость бесперебойного обеспечение объекта испытаний топливом, обусловили применение системы блокировок переключения топливных магистралей : - в штатном режиме работы не возможно одновременно закрыть все электрокраны (37, 38, 39, 40, 41, 42) системы измерения расхода топлива; - при переходе с одной из магистралей измерения расхода топлива на другую и при работе с магистралью "Перемычка", сначала откроются электрокраны подключаемой магистрали, затем закроются электрокраны отключаемой магистрали. л) вентиль 46 установить в положение "Закрыто", открыть электрокран 32 (тумблер "Консервация топливо"), проконтролировать положение электрокрана по индикации световой сигнализации; м) сливной кран 45 установить в положение "Закрыто" и открыть электрокран 33 (тумблер "Пожарный кран"), проконтролировать положение электрокрана по индикации световой сигнализации; н) закрыть вентиль 49 и открыть вентили 50, 51, при этом будет подан азот на регуляторы давления 19, 20, приоткрывая вентиль 49 установить требуемое давление топлива на входе в двигатель, закрыть вентиль 49, вентили 50, 51 установить в положение, обеспечивающее поддержание заданной величины давления топлива на входе в двигатель о) проконтролировать по дисплею РС №1 значение параметра "Рт на входе в двигатель" (1,0=-2,0), при этом сигнализация блокировки "Рт min на менее 0,75 кгс/см2 ) должна погаснуть. Для подачи топлива на вход в ВСУ АИ-9В,при запуске двигателя, "Ложном запуске" и "Холодной прокрутке" от ВСУ, необходимо: а) проконтролировать, что кран 53 установлен в положение "Закрыто"; б) после выполнения работ по п.6.7 (кроме п.6.7 в), кран 52 и электромагнитный клапан 34 (тумблер "Топливный кран ВСУ") установить в положение "Открыто" проконтролировать положение электромагнитного клапана по индикации световой сигнализации; в) так как, регуляторы давления 19 и 20 имеют параллельное подключение к системе подачи азота, то при выполнении п.6.7 н), давление топлива на входе в ВСУ (параметр "Рт на входе в ВСУ АИ-9В) установится аналогичное давлению топлива на входе в двигатель (1.0=-0.2 кгс/см2 ), при этом сигнализация блокировки "Рт min на входе в ВСУ АИ-9В" (Рт min не менее 0.75 кгс/см2 ) должна погаснуть. Для прекращения подачи топлива на вход в двигатель необходимо: а) экстренная (аварийная) остановка двигателя, если не работал клапан остановка двигателя, производится закрытием электрокрана 33 ( тумблер "Пожарный кран"); б) после останова двигателя, при непродолжительной (до одной смены) стоянке и если не выполняются какие-либо работы с системой топливопитания стенда, допускается закрыть электрокраны 33 (тумблер "Пожарный кран") и 43 (тумблер "Топливо из хранилища"); в) после останова двигателя, при длительной стоянке и в случае выполнения каких-либо работ по топливной системе топливопитания, а также, при производстве, в помещении испытательного бокса и аппаратной ремонтных работ, электрокраны 32, 33, 37, 38, 39, 40, 41, 42, 43, вентили 46, 60, 61 и сливной кран45, должны быть закрыты. Очистка топлива, поступающего в двигатель, осуществляется в каскаде фильтров: а) фильтр 15-200 мкм, топливо на входе в стендовую систему; б) фильтр 14-30 мкм, фильтр грубой очистки; в) фильтр 13-12…16 мкм, фильтр промежуточной очистки; г) фильтр 12-5 мкм, фильтр тонкой очистки; д) фильтр 6-12…16 мкм, резервный фильтр на входе в двигатель. Очистка топлива, поступающего в ВСУ АИ-9В, осуществляется в каскаде фильтров: а) фильтр 15-200 мкм, топливо на входе в стендовую систему; б) фильтр 14-30 мкм, фильтр грубой очистки; в) фильтр 13-12…16 мкм, фильтр промежуточной очистки; г) фильтр 12-5 мкм, фильтр тонкой очистки; д) фильтр 8-12…16 мкм, резервный фильтр на входе в ВСУ АИ-9В Для контроля загрязнения фильтров установлены сигнализаторы перепада давления 21, 22, 23, 34.Сообщения о срабатывании сигнализаторов поступают на пульт управления. Для измерения расхода топлива в системе установлены два ТПР-7 (расход топлива на запуске, режимах ЗМГ и ПМГ) и два ТПР-8 (расход топлива на режимах выше ЗМГ). Показания ТПР выводятся на дисплей РС №1 системы ПТК СИД-30. Порядок работы с системой измерения топлива описан в п.6.7 и. Для проверки герметичности системы измерения расхода топлива, установлена капельница 44, имеющая подводы от двух магистралей, в которых установлены ТПР-7 и ТПР-8 и магистрали "Перемычка".Для проверки герметичности системы измерения расхода топлива необходимо: а) если система не подключена к двигателю, установить заглушку на штуцер подвода топлива к ДЦН двигателя и подать топливо на вход в двигатель; б) электрокраны 32, 37, 38, 39, 40, 41, 42, 43 установить в положение "Закрыто", при этом следует учесть, что для одновременного закрытия электрокранов 37, 38, 39, 40, 41, 42 необходимо выполнить следующее: - выключатель SA 33 на панели "Управление кранами" (элетрошкаф запуска), установить в положение "Вкл." при этом будет подано питание на тумблер "Проверка герметичности", установленный на пульте управления; - тумблер "Проверка герметичности" установить в положение "Проверка" контролировать прохождение команды по загоранию световой сигнализации, электрокраны 37, 38, 39, 40, 41, 42 должны закрыться; - двухступенчатое включение питания на управление электрокранами введено для предотвращения прекращения подачи топлива к двигателю при ошибочном включении тумблера "Проверка герметичности"; в) вентили 56, 57. 58, 59 установить в положение "Открыто", слить остатки топлива, из магистралей системы проверки герметичности, в спецтару, вентили 56, 57, 58, 59 установить в положение "Закрыто"; г) поочередно открывая один из вентилей 56, 57, 58 (при этом два других должны быть, закрыты), контролируя утечку топлива и давление топлива, делается вывод о герметичности электрокранов: - при наличии топлива в капельнице 44 (наличие более трех капель топлива в течении одной минуты) и постоянном значении давления топлива в заводской магистрали (параметр выведен на дисплей РС №1), не герметичны электрокраны 40, 41, 42; - при наличии топлива в капельнице 44 (наличие более трех капель топлива в течении одной минуты) и постоянном значении давления - топлива на входе в двигатель (параметр выведен на дисплей РС №1), не герметичны электрокраны 37, 38, 39; - при отсутствии топлива в капельнице 44, постоянном значении давлении топлива на входе в двигатель, электрокраны 37, 38, 39, 40, 41, 42 -герметичны; - при отсутствии топлива в капельнице 44 и постоянном уменьшении давления топлива на входе в двигатель (параметр выведен на дисплей РС №1), не герметична система топливопитания за электрокранами 37, 38, 39, необходимо проверить герметичность электрокрана 32, вентиля 46 и сливного крана 45; д) перед проверкой герметичности следующей магистрали и после окончания работ необходимо открыть вентиль 59 и слить топливо утечки (при его наличии) в спецтару, закрыть вентиль 59; е) после окончания работ по проверке герметичности, вентили 56, 57, 58 установить в положение "Закрыто". Система топливопитания стенда позволяет производить централизованный сбор и принудительное удаление отходов ГСМ. На испытательном станке смонтированы сливные воронки 3 и4 для слива отходов ГСМ. Из сливной воронки 4, установленной на палубе обслуживания, отходы ГСМ попадают в сливную воронку 3, расположенную под палубой испытательного станка. Для наполнения баков накопителей 62 и67 необходимо вентили 68, 69, 70 установить в положение "Открыто". Отходы ГСМ из сливной воронки 3 поступят в баки накопители, после заполнения баков вентили 68, 69, 70 установить в положение "Закрыто". Система позволяет производить заполнение баков накопителей 62 и 67 одновременно или при необходимости раздельно. Режим заполнения определяется положением вентилей 68 и69, вентиль 70, обеспечивающий суфлирование системы, используется независимо от выбора пользуемых баков. Для передавливания отходов ГСМ из баков накопителей 62 и 67 в бак сбора отходов ГСМ 2, подать сжатый воздух из сети, установив краны71 и72 в положение "Открыто". После удаления отходов ГСМ из баков накопителей, краны 71 и72 установить в положение "Закрыто". Система позволяет производить удаление отходов ГСМ из баков накопителей 62 и67 одновременно или при необходимости раздельно. Режим удаления определяется положением вентилей 71 и72. Удельный вес топлива изменяется в зависимости от температуры. Для измерения температуры топлива, в топливной системе, до и после ТПР установлены два приемника температуры П-77. Показания температуры топлива выведены на дисплей РС №1 системы ПТК СИД-30. 10.2 Масляная система
Рисунок 10.2 - Система заправки маслобака изделия ТВ3-117ВМА-СБМ1 Масляная система испытательного стенда должна обеспечивать бесперебойное питание ТВД маслом в течении всего этапа испытания, а также иметь систему для измерения расхода и прокачки масла. Маслосистема испытательного стенда должна иметь технологическое оборудование для нагрева масла в соответствии с ТЗ и программой испытаний, а также оборудование для регулирования температуры масла и блокировочное устройство, исключающее возможность запуска и работы ТВД без подачи масла. Тонкость фильтрации масла определяется руководством по эксплуатации и техническому обслуживания ТВД. Маслосистема рассчитана на использование МС8Б, МС8К конкретно для данного двигателя, т. е. имеется бак объемом 30л. Заправку бака осуществляют в ручную. Бак оборудован сигнализатором температур (температура в баке 0...120град.цельс.), поплавковым уровнемером ДМ2-1, краном для слива и отбора проб масла. Из бака масло поступает на двигательный масляный агрегат, откуда нагнетаемое масло (Р = 0...6кгс/см.кв) через фильтр идет на запитку газогенераторных агрегатов (опор, коробки приводов, секции маслоагрегата). За чистотой фильтра следит сигнализатор перепада давлений (3,1) СП-0,63. За давлением в системе - сигнализатор минимального давления (СД). Из газогенератора масловоздушная смесь попадает на систему суфлирования очищаясь на защитных фильтрах, центробежном суфлере (9,2) откуда воздухомасляная смесь направляется прямо в заправочный бак, а масло частично охлаждается (топливом) в газогенераторном топливно-масляном агрегате (10), и через фильтр (5мкм) попадает на стендовые теплообменники (ТО) поступает в бак. Масловоздушная смесь очищается в маслоотделителе (МО). Краткое описание масляной системы Для заправки стендового расходного бака 4, системы маслоснабжения. основным маслом, необходимо: а) вентили 81, 86, 87, 91, 117 и электроклапаны 18, 19 (тумблеры "Клапан чистого Turbonycoil-210А" и "Клапан очищенного Turbonycoil-210А") установить в положение "Закрыто", проконтролировать положение электроклапанов по индикации световой сигнализации; б) вентиль 85 и электроклапан 20 (тумблер "Клапан заправки бака Turbonycoil-210А") установить в положение "Открыто", проконтролировать положение электроклапана по индикации световой сигнализации4 в) включить электронасос 14 (нажать кнопку ВКЛ. "Чистое Turbonycoil-210А"), контролировать заполнение маслобака 14 по мерному стеклу и по показанию манометра "Рт основного на входе в расходные маслобаки" (1…4 кгс/см2 ); г) производя заправку маслобака, контролировать работоспособность блока фильтров 31, 32, при засорении фильтров (перепад давлений до и после блока фильтров более одного кгс/см2 ), на пульт управления, будет выдан световой сигнал "Засорение блока фильтров системы очистки основного масла"; д) при срабатывании световой сигнализации "Засорение блока фильтров системы очистки основного масла", прекратить заправку маслобака, 4 раза нажав, на пульте управления, кнопку ВЫКЛ."Чистое Turbonycoil 210А ", вентиль 85 и электроклапан 20 (тумблер "Клапан заправки бака Turbonycoil 210А") установить в положение "Закрыто". Проконтролировать положение электроклапана по индикации световой сигнализации, заменить на новые (чистые) фильтроэлементы фильтров 31, 32 и продолжить заправку согласно подпунктов б). в) данного пункта; е) при заполнении бака 4 до максимального уровня 60 литров (отметка "МАХ" на мерном стекле), по срабатыванию сигнализатора уровня "Максимальный уровень в маслобаке заправки стендовой системы основным маслом", должна пройти команда на выключение электронасоса14. С выдачей светового сигнала на пульт управления, проконтролировать прохождение команды, при необходимости электронасос 14 выключить с пульта управления нажав кнопку ВЫКЛ. "Чистое Turbonycoil 210А"; ж) после окончания заправки, вентиль 85 и электроклапан 20 (тумблер "Клапан заправки бака Turbonycoil210А") установить в положение "Закрыто". Проконтролировать положение электроклапана по индикации световой сигнализации на пульте управления. Для заправки стендового расходного бака 5, системы маслоснабжения, резервным маслом, необходимо: а) вентили 82, 84, 101, 102, 118, 119 и электроклапаны 17, 22 (тумблеры "Клапан чистого ИПМ-10" и "Клапан отработанного ИПМ-10") установить в положение "Закрыто". Проконтролировать положение электроклапанов по индикации световой сигнализации; б) вентиль 83 и электроклапан 21 (тумблер "клапан заправки бака ИПМ-10") установить в положение "Открыто". Проконтролировать положение клапана по индикации световой сигнализации; в) включить электронасос 15 (нажать кнопку ВКЛ. "Чистое ИПМ-10), контролировать заполнение маслобака 5 по мерному стеклу и по показанию манометра "Рм резервного на входе в расходный маслобак" (1…4 кгс/см2 ); г) производя заправку маслобака, контролировать работоспособность блока фильтров 33, 34, 35. При засорении фильтров (перепад давлений до и после блока фильтров более одного кгс/см2) , на пульт управления, будет выдан световой сигнал "Засорение блока фильтров системы очистки резервного масла"; д) при срабатывании световой сигнализации "Засорение блока фильтров системы очистки резервного масла", прекратить заправку маслобака, 5 раз нажав, на пульте управления, кнопку ВЫКЛ."Чистое ИПМ-10", вентиль 83 и электроклапан 21 (тумблер "Клапан заправки бака ИПМ-10") установить в положение "Закрыто". Проконтролировать положение электроклапана по индикации световой сигнализации, заменить на новые (чистые) фильтроэлементы фильтров 33,34,35 и продолжить заправку согласно подпунктов б), в) данного пункта; е) при заполнении бака 5 до максимального уровня 60 литров (отметка "МАХ" на мерном стекле), по срабатыванию сигнализатора уровня "Максимальный уровень в маслобаке заправки стендовой системы резервным маслом", должна пройти команда на выключение электронасоса 15, с выдачей светового сигнала на пульт управления. П проконтролировать прохождение команды, при необходимости электронасос 15 выключить с пульта управления, нажав кнопку ВЫКЛ."Чистое ИПМ-10"; ж) после окончания заправки, вентиль 83 и электроклапан 21 (тумблер "Клапан заправки бака ИПМ-10") установить в положение "Закрыто", проконтролировать положение электроклапана по индикации световой сигнализации на пульте управления. Для заполнения бака заправки 2 (стенд У6894-1379), системы маслоснабжения, свежим основным маслом, необходимо: а) вентили 77, 85, 86, 87, 91, 92, 115, электроклапаны 19, 20 (тумблеры "Клапан очищенного Turbonycoil 210А и "Клапан заправки бака Turbonycoil 210А") и кран для сжатого воздуха 24, установить в положение "Закрыто", проконтролировать положение электроклапанов по индикации световой сигнализации; б) вентили 71, 81 и электроклапан 18 (тумблер "Клапан чистого Turbonycoil 210А") установить в положение "Открыто", проконтролировать положение клапана по индикации световой сигнализации; в) включить электронасос 14 (нажать кнопку ВКЛ."Чистое Turbonycoil 210А"). Контролировать заполнение маслобака 2 по мерному стеклу и по показанию манометра "Рм основного на входе в расходные маслобаки" (1…4 кгс/см2 ; г) производя заправку маслобака, контролировать работоспособность блока фильтров 31, 32, при засорении фильтров (перепад давлений до и после блока фильтров более одного кгс/см2 ), на пульт управления, будет выдан световой сигнал "Засорение блока фильтров системы очистки основного масла"; д) при срабатывании световой сигнализации "Засорение блока фильтров системы очистки основного масла", прекратить заправку маслобака, 2 нажав, на пульте управления, кнопку ВЫКЛ."Чистое Turbonycoil 210А", вентиль 81 и электроклапан 18 (тумблер "Клапан чистого Turbonycoil 210А") установить в положение "Закрыто". Проконтролировать положение электроклапана по индикации световой сигнализации, заменить на новые (чистые) фильтроэлементы фильтров 31, 32 и продолжить заправку согласно подпунктов б), в) данного пункта; е) при заполнении бака 2 до максимального уровня 60 литров (отметка "МАХ" на мерном стекле), по срабатыванию сигнализатора уровня "Максимальный уровень в маслобаке заправки стендовой системы основным маслом", должна пройти команда на выключение электронасоса 14, с выдачей светового сигнала на пульт управления. Проконтролировать прохождение команды, при необходимости электронасос 14 выключить с пульта управления, нажав кнопку ВЫКЛ."Чистое Turbonycoil 210А"; ж) после окончания заправки, вентиль 81 и электроклапан 18 (тумблер "Клапан чистого Turbonycoil 210А ") установить в положение "Закрыто", проконтролировать положение электроклапана по индикации световой сигнализации на пульте управления. Для заполнения бака заправки 1, системы маслоснабжения, резервным маслом необходимо: а) вентили 76, 82, 84, 95, 101, 102, 114, электроклапаны 21, 22 (тумблеры "Клапан заправки бака ИПМ-10" и "Клапан отработанного ИПМ-10") и кран для сжатого воздуха 23, установить в положение "Закрыто", проконтролировать положение электроклапанов по индикации световой сигнализации; б) вентили 70, 119 и электроклапан 17 (тумблер "Клапан чистого ИПМ-10") установить в положение "Открыто", проконтролировать положение электроклапана по индикации световой сигнализации; в) включить электронасос 15 (нажать кнопку ВКЛ."Чистое ИПМ-10"), контролировать положение маслобака 5 по мерному стеклу и по показанию манометра "Рм резервного на входе в расходный маслобак" (1…4 кгс/см2 ); г) производя заправку маслобака, контролировать работоспособность блока фильтров 33, 34, 35, при засорении фильтров (перепад давлений до и после блока фильтров более одного кгс/см2 ), на пульт управления, будет выдан звуковой сигнал "Засорение блока фильтров системы очистки резервного масла"; д) при срабатывании световой сигнализации "Засорение блока фильтров системы очистки резервного масла", прекратить заправку маслобака 1,нажав, на пульте управления, кнопку ВЫКЛ. "Чистое ИПМ10", вентиль 119 и электроклапан 17 (тумблер "Клапан чистого ИПМ-10") установить в положение "Закрыто". Проконтролировать положение электроклапана по индикации световой сигнализации, заменить на новые (чистые) фильтроэлементы фильтров 33, 34, 35 и продолжить заправку согласно подпунктов б), в) данного пункта; е) при заполнении бака 1 до максимального уровня 60 литров (отметка "МАХ" на мерном стекле), по срабатыванию сигнализатора уровня "Максимальный уровень в маслобаке заправки стендовой системы резервным маслом", должна пройти команда на выключение электронасоса 15, с выдачей светового сигнала на пульт управления, проконтролировать похождение команды. При необходимости электронасос15 выключить с пульта управления, нажав кнопку ВЫКЛ."Чистое ИПМ-10"; ж) после окончания заправки, вентиль 119 и электроклапан 17 (тумблер "Клапан чистого ИПМ-10") установить в положение "Закрыто", проконтролировать положение электроклапана по индикации световойсигнализации на пульте управления. Для заполнения бака заправки 9 (стенд , системы маслоснабжения, свежим основным маслом, необходимо: а) вентили 85, 86, 87, 108, 111, 124, электроклапаны 18, 19, 20 (тумблеры "Клапан чистого Turbonycoil 210А", "Клапан очищенного Turbonycoil 210А", "Клапан заправки бака Turbonycoil 210А) и кран для сжатого воздуха 27 установить в положение "Закрыто", проконтролировать положение электроклапанов по индикации световой сигнализации; б) вентили 74, 81, 91, 109 установить в положение "Открыто"; в) включить электронасос 14 (нажать кнопку ВКЛ."Чистое Turbonycoil 210А"), контролировать заполнение маслобака 4 по мерному стеклу и по показанию манометра "Рм основного на входе в расходные маслобаки" (1…4 кгс/см2 ); г) производя заправку маслобака, контролировать работоспособность блока фильтров 31, 32, при засорении фильтров (перепад давлений до и после блока фильтров более одного кгс/см2 ), на пульт управления, будет выдан световой сигнал "Засорение блока фильтров системы очистки основного масла"; д) при срабатывании световой сигнализации "Засорение блока фильтра системы очистки основного масла", прекратить заправку маслобака 9,нажав, на пульте управления, кнопку ВЫКЛ."Чистое Turbonycoil 210А", вентили 81 и 91 установить в положение "Закрыто", заменить на новые (чистые) фильтроэлементы фильтров 31, 32 и продолжить заправку согласно подпунктов б), в) данного пункта; е) при заполнении бака 9 до максимального уровня 60 литров (отметка "МАХ" на мерном стекле), электронасос 14 выключить с пульта управления, нажав кнопку ВЫКЛ."Чистое Turbonycoil 210А"; ж) после окончания заправки, вентили 74, 81, 91, 109 установить в положение "Закрыто". Система маслоснабжения позволяет повести заправку маслобака 9 непосредственно от централизованной (цеховой) сети заправки, для заполнения бака 9 свежим, основным маслом, необходимо: а) вентили 81, 86, 87, 108, 111, 124, электроклапаны 18, 19, 20 (тумблеры "Клапан чистого Turbonycoil 210А", "Клапан очищенного Turbonycoil 210А", "Клапан заправки бака Turbonycoil 210А ") и кран для сжатого воздуха 27 установить в положение "Закрыто", проконтролировать положение электроклапанов по индикации световой сигнализации; б) вентили 74, 85, 91, 109 установить в положение "Открыто"; в) включить электронасос 14 (нажать кнопку ВКЛ."Чистое Turbonycoil 210А"), контролировать заполнение маслобака 9 по мерному стеклу и показанию манометра "Рм основного на входе в расходные маслобаки" (1…4 кгс/см2 ); г) производя заправку маслобака, контролировать работоспособность блока фильтров 31,32, при засорении фильтров (перепад давлений до и после блока фильтров более одного кгс/см2 ), на пульт управления, будет выдан световой сигнал "Засорение блока фильтров системы очистки основного масла"; д) при срабатывании световой сигнализации "Засорение блока фильтров системы очистки основного масла", прекратить заправку маслобака 9,нажав на пульте управления, кнопку ВЫКЛ."Чистое Turbonycoil". Вентили 210А и 91 установить в положение "Закрыто", заменить на новые (чистые) фильтроэлементы фильтров 31, 32 и продолжить заправку согласно подпунктов б), в) данного пункта; е) при заполнении бака 9 до максимального уровня 60 литров (отметка "МАХ" на мерном стекле), электронасос 14 выключить с пульта управления, нажав кнопку ВЫКЛ."Чистое Turbonycoil 210А "; ж) после окончания заправки, вентили 74, 85, 91, 109 установить в положение "Закрыто". Отработанное масло, через сливные воронки 12, 13 (для основного масла) и 11 (для резервного масла), поступает в баки сбора масла на регенерацию. Бак 7 предназначен для сбора основного масла со стендов У6894-1379 и У6894-1552, бак 6 предназначен для сбора резервного масла. Перед заполнением баков 6 и 7, вентили 84, 120, 121 должны находится в положении "Закрыто". Стендовая система маслоснабжения позволяет производить регенерацию (очистку) основного и резервного масла и откачку отработанного масла из системы. Регенерация (очистка) основного и резервного масла производится, при неудовлетворительных анализах чистоты рабочих масел, способом кольцовки, через фильтры соответствующих систем очистки (фильтры 36, 37, 38 - для основного масла и фильтры 33, 34, 35 - для резервного). Время регенерации не менее 30 минут. Количество замененных загрязненных фильтров не ограничено. Контроль за процессом регенерации производится путем периодического (после завершения очередного цикла регенерации) отбора проб масла из баков 6 и 7, на определение класса чистоты. В экспресс - лаборатории, при получении по результатам анализа, класса чистоты не хуже 11 класса, произвести, в соответствии с инструкцией, физико-химический анализ масла, на определение: а) кинематической вязкости; б) температуры вспышки; в) кислотного числа; г) содержания воды. При удовлетворительных результатах физико-химического анализа масло подлежит откачке из системы маслоснабжения , сама система должна быть промыта чистым маслом и повторен анализ масла. Для регенерации основного масла необходимо: а) вентили 90, 100, 103, 121, и электроклапан 126 (тумблер "Клапан Turbonycoil 210А из регенерации") установить в положение "Закрыто", проконтролировать положение электроклапана по индикации световой сигнализации; б) вентиль 99 установить в положение "Открыто"; в) включить электронасос 16 (нажать кнопку ВКЛ."Отработанное Turbonycoil 210А"), контролировать работу в режиме регенерации по показанию манометра "Рм основного на выходе из системы регенерации" (1…4 кгс/см2 ); г) производя регенерацию масла, контролировать работоспособность блока фильтров 36, 37, 38, при засорении фильтров (перепад давлений до и после блока фильтров более одного кгс/см2 ), на пульт управления, будет выдан световой сигнал "Засорение блока фильтров системы очистки регенерированного основного масла"; д) при срабатывании световой сигнализации "Засорение блока фильтров системы очистки регенерированного основного масла", прекратить регенерацию нажав, на пульте управления, кнопку ВЫКЛ."Отработанное Turbonycoil 210А" вентиль 99 установить в положение "Закрыто", заменить на новые (чистые) фильтроэлементы фильтров 36, 37, 38 и продолжить регенерацию масла согласно подпунктов б), в) данного пункта; е) после окончания регенерации, выключить электронасос 16, нажав, на пульте управления, кнопку ВЫКЛ."Отработанное Turbonycoil 210А", вентиль 99 установить в положение "Закрыто". Для откачки основного масла из маслобака 7 необходимо: а) вентили 90, 99, 100, 121, и электроклапан 126 (тумблер "Клапан Turbonycoil 210А из регенерации") установить в положение "Закрыто", проконтролировать положение электроклапана по индикации световой сигнализации; б) вентиль 103 установить в положение "Открыто"; в) включить электронасос 16 (нажать кнопку ВКЛ."Отработанное Turbonycoil 210А"), контролировать работу в режиме откачки по показанию мерного стекла; г) при окончании работы в режиме откачки, выключить электронасос 16 (нажать кнопку ВЫКЛ."Отработаннное Turbonycoil 210А) вентиль 103 установить в положение "Закрыто". Для регенерации резервного масла необходимо: а) вентили 82, 83, 101, 102, 119, 120, и электроклапаны 17, 21 (тумблеры "Клапан чистого ИПМ-10" и "Клапан заправки бака ИПМ-10") установить в положение "Закрыто", проконтролировать положение электроклапанов по индикации световой сигнализации; б) вентиль 84 и электроклапан 22 (тумблер "Клапан отработанного ИПМ-10") установить в положение "Открыто", проконтролировать положение электроклапана по индикации световой сигнализации; в) включить электронасос 15 (нажать кнопку ВКЛ."Чистое ИПМ-10"), контролировать работу в режиме регенерации по показанию манометра "Рм резервного на входе в расходный маслобак" (1…4 кгс/см2 ); г) производя регенерацию масла, контролировать работоспособность блока фильтров 33, 34, 35, при засорении фильтров (перепад давлений до и после блока фильтров более одного кгс/см2 ), на пульт управления, будет выдан световой сигнал "Засорение блока фильтров системы очистки резервного масла"; д) при срабатывании световой сигнализации "Засорение блока фильтров системы очистки резервного масла", прекратить регенерацию нажав, на пульте управления, кнопку ВЫКЛ."Чистое ИПМ-10", вентиль 84 и электроклапан 22 (тумблер "Клапан отработанного ИПМ-10") установить в положение "Закрыто", заменить на новые (чистые) фильтроэлементы фильтров 33, 34, 35 и продолжить регенерацию масла согласно подпунктов б), в) данного пункта; е) после окончания заправки, вентиль 84 и электроклапан 22 (тумблер "Клапан отработанного ИПМ-10") установить в положение "Закрыто". Для откачки резервного масла из маслобака 6 необходимо: а) вентили 82, 83, 102, 119, 120, и электроклапаны 17, 21, 22 (тумблеры "Клапан чистого ИПМ-10", "Клапан заправки бака ИПМ-10" и "Клапан отработанного ИПМ-10") установить в положение "Закрыто", проконтролировать положение электроклапанов по индикации световой сигнализации; б) вентили 84, 101 установить в положение "Открыто"; в) включить электронасос 15 (нажать кнопку ВКЛ."Чистое ИПМ-10"), контролировать работу в режиме откачки по показанию мерного стекла; г) при окончании работы в режиме откачки, выключить электронасос 15 (нажать кнопку ВЫКЛ."Чистое ИПМ-10"), вентиль 101 установить в положение "Закрыто". Для заполнения бака заправки 3 (стенд У6894-1379), системы маслоснабжения, очищенным основным маслом, необходимо: а) вентили 78, 80, 90, 100, 103, 116, электроклапан 19 (тумблер "Клапан очищенного Turbonycoil 210А") и кран для сжатого воздуха 25, установить в положение "Закрыто", проконтролировать положение электроклапана по индикации световой сигнализации; б) вентиль 72 и электроклапан 126 (тумблер "Клапан Turbonycoil 210А" из регенерации") установить в положение "Открыто", проконтролировать положение электроклапана по индикации световой сигнализации; в) включить электронасос 16 (нажать кнопку ВКЛ."Отработанное Turbonycoil 210А"), контролировать заполнение маслобака 3 по мерному стеклу и по показанию манометра "Рм основного на выходе из системы регенерации" (1…4 кгс/см2 ); г) производя заправку маслобака, контролировать работоспособность блока фильтров 36, 37, 38, при засорении фильтров (перепад давлений до и после блока фильтров более одного кгс/см2 ), на пульт управления, будет выдан звуковой сигнал "Засорение блока фильтров системы очистки регенерированного основного масла; д) при срабатывании световой сигнализации "Засорение блока фильтров системы очистки регенерированного основного масла ", прекратить заправку маслобака 3 нажав, на пульте управления, кнопку ВЫКЛ."Отработанное Turbonycoil 210А", электроклапан 126 (тумблер "Клапан Turbonycoil 210А из регенерации") установить в положение "Закрыто", проконтролировать положение электроклапана по индикации световой сигнализации, заменить на новые (чистые) фильтроэлементы фильтров 36, 37, 38 и продолжить заправку согласно подпунктов б), в) данного пункта; е) при заполнении бака 3 до максимального уровня 60 литров (отметка "МАХ" на мерном стекле), по срабатыванию сигнализатора уровня "Максимальный уровень в маслобаке заправки двигателя основным очищенным маслом", должна пройти команда на выключение электронасоса 16, с выдачей светового сигнала на пульт управления, проконтролировать прохождение команды, при необходимости электронасос 16 выключить с пульта управления нажав кнопку ВЫКЛ. "Отработанное Turbonycoil 210А"; ж) после окончания заправки, вентиль 72 и электроклапан 126 (тумблер "Клапан Turbonycoil 210А" из регенерации) установить в положение "Закрыто", проконтролировать положение электроклапана по индикации световой сигнализации на пульте управления. Для заполнения бака заправки 8, системы маслоснабжения, очищенным основным маслом, необходимо: а) вентили 99, 100, 103, 108, 122, 123, электроклапан 126 (тумблер "Клапан Turbonycoil 210А из регенерации") и кран для сжатого воздуха 26, установить в положение "Закрыто", проконтролировать положение электроклапана по индикации световой сигнализации; б) вентили 73, 90, 107 установить в положение "Открыто"; в) включить электронасос 16 (нажать кнопку ВКЛ."Отработанное Turbonycoil 210А "), контролировать заполнение маслобака 8 по мерному стеклу и по показанию манометра "Рм основного на выходе из системы регенерации" ( 1…4 кгс/см2 ); г) производя заправку маслобака, контролировать работоспособность блока фильтров 36, 37, 38, при засорении фильтров (перепад давлений до и после блока фильтров системы очистки регенерированного основного масла"; д) при срабатывании световой сигнализации "Засорение блока фильтров системы очистки регенерированного основного масла", прекратить заправку маслобака 8 нажав, на пульте управления, кнопку ВЫКЛ."Отработанное Turbonycoil 210А, вентиль 90 установить в положение "Закрыто", заменить на новые (чистые) фильтроэлементы фильтров 36, 37, 38 и продолжить заправку согласно подпунктов б), в) данного пункта; е) при заполнении бака 8 до максимального уровня 60 литров (отметка "МАХ" на мерном стекле), электронасос 16 выключать с пульта управления нажав кнопку ВЫКЛ."Отработанное Turbonycoil 210А "; ж) после окончания заправки, вентили 73, 90 107 установить в положение "Закрыто"; Для заполнения бака заправки 1 (стенд У6894-1379), системы маслоснабжения, очищенным резервным маслом, необходимо: а) вентили 76, 82, 83, 95, 101, 102, 114, 119, электроклапаны 21, 22 (тумблеры "Клапан заправки бака ИПМ-10" и "Клапан отработанного ИПМ-10") и кран для сжатого воздуха 23, установить в положение "Закрыто", проконтролировать положение электроклапана по индикации световой сигнализации; б) вентили 70, 84 и электроклапан 17 (тумблер "Кран чистого ИПМ-10") установить в положение "Открыто", проконтролировать положение электроклапана по индикации световой сигнализации; в) включить электронасос 15 (нажать кнопку ВКЛ."Чистое ИПМ-10"), контролировать заполнение маслобака 1 по мерному стеклу и по показанию манометра "Рм резервного на входе в расходный маслобак" (1…4 кгс/см2
); д) при срабатывании световой сигнализации "Засорение блока фильтров системы очистки резервного масла", прекратить заправку маслобака 1 нажав, на пульте управления, кнопку ВЫКЛ."Чистое ИПМ-10", электроклапан 17 (тумблер "Клапан чистого ИПМ-10") установить в положение закрыто", заменить на новые (чистые)фильтроэлементы фильтров 33, 34, 35 и продолжить заправку согласно подпунктов б), в) данного пункта; е) при заполнении бака 1 до максимального уровня 60 литров (отметка "МАХ" на мерном стекле), по срабатыванию сигнализатора уровня "Максимальный уровень в маслобаке заправки стендовой системы резервным маслом", должна пройти команда на выключение электронасоса15, с выдачей светового сигнала на пульт управления, проконтролировать прохождение команды, при необходимости электронасос 15 выключить с пульта управления нажав кнопку ВЫКЛ."Чистое ИПМ-10"; ж) после окончания заправки, вентиль 84 и электроклапан 17 (тумблер "Клапан чистого ИПМ-10")установить в положение "Закрыто", проконтролировать положение электроклапана по индикации световой сигнализации на пульте управления. Перед заправкой маслобака двигателя необходимо : Подготовить систему наддува баков азотом. Каждый из стендов имеет собственную систему наддува баков. Для подготовки к работе системы наддува стенда У6894-1379 требуется произвести следующие операции: а) вентиль 79 установить в положение "Открыто"; б) по манометру "Р азота в системе наддува маслобаков стенда № 10 проконтролировать настройку воздушного редуктора 67 и регулятора давления бака 66, давление азота должно быть не более трех кгс/см2 , так как, при давлении 3,2±0,1 кгс/см2 начнется срабатывание предохранительных клапанов 60, 61, 62; в) после окончания работ с системой наддува, вентиль 79 установить в положение "Закрыто". Для подготовки к работе системы наддува стенда У6894-1552 требуется произвести следующие операции: а) вентиль 98 установить в положение "Открыто"; б) по манометру "Р азота в системе наддува маслобаков стенда № 11" проконтролировать настройку воздушного редуктора 69 и регулятора давления бака 68, давление азота должно быть не более трех кгс/см2 , так как, при давлении 3,2±0,1кгс/см2 начнется срабатывание предохранительных клапанов 63, 64, 65; в) после окончания работ с системой наддува, вентиль 98 установить в положение "Закрыто". Для подачи свежего основного масла к штуцеру заправки маслобака двигателя (стенд У6894-1379), необходимо: а) вентили 71, 93, 115 электроклапан 18 (тумблер "Клапан чистого Turbonycoil 210А") установить в положение "Закрыто", проконтролировать положение электроклапана по индикации световой сигнализации; б) вентили 92, 94 установить в положение "Открыто"; в) система позволяет произвести наддув маслобака 2, как, из кабины наблюдения, при этом вентиль 77 необходимо установить в положение "Закрыто", кран для сжатого воздуха 24 в положение "Открыто", так и, из аппаратной, при этом кран для сжатого воздуха 24 необходимо установить в положение "Закрыто", а вентиль 77 в положение "Открыто"; г) для прекращения подачи масла к штуцеру заправки маслобака двигателя, необходимо: - кран для сжатого воздуха24 (или вентиль 77, при наддуве маслобака из аппаратной) установить в положение "Закрыто"; - вентили 92, 94 установить в положение "Закрыто"; - вентиль 71 установить в положение "Открыто", стравить остаточное давление в системе и установить вентиль 71 в положение "Закрыто". Для подачи очищенного основного масла к штуцеру заправки маслобака двигателя, необходимо: а) вентили 72, 89, 116 электроклапаны 19, 126 (тумблеры "Клапан очищенного Turbonycoil 210А" и "Клапан Turbonycoil 210А из регенерации") установить в положение "Закрыто", проконтролировать положение электроклапанов по индикации световой сигнализации; б) вентили 80, 88 установить в положение "Открыто"; в) система позволяет произвести наддув маслобака 3, как, из кабины наблюдения, при этом вентиль 79 необходимо установить в положение "Закрыто", а кран сжатого воздуха 25 в положение "Открыто", так и , из аппаратной, при этом кран сжатого воздуха 25 необходимо установить в положение "Закрыто", а вентиль 78 в положение "Открыто"; г) для прекращения подачи масла к штуцеру заправки маслобака двигателя, необходимо: - кран для сжатого воздуха25 (или вентиль 78, при наддуве маслобака из аппаратной) установить в положение "Закрыто"; - вентили 80, 88 установить в положение "Закрыто"; - вентиль 72 установить в положение "Открыто", стравить остаточное давление в системе и установить вентиль 72 в положение "Закрыто". Для подачи резервного масла к штуцеру заправки маслобака двигателя, необходимо: а) вентили 70, 96, 114, электроклапан 17 (тумблер "Клапан чистого ИПМ-10") установить в положение "Закрыто", проконтролировать положение электроклапана по индикации световой сигнализации; б) вентили 95, 97 установить в положение "Открыто"; в) система позволяет произвести наддув маслобака 1, как, из кабины наблюдения, при этом вентиль 76 необходимо установить в положение "Закрыто", а кран для сжатого воздуха 23 в положение "Открыто", так и , из аппаратной, при этом кран для сжатого воздуха 23 необходимо установить в положение "Закрыто", вентиль 76 в положение "Открыто"; г) для прекращения подачи масла к штуцеру заправки маслобака двигателя, необходимо: - кран для сжатого воздуха 23 (или вентиль 76, при наддуве маслобака из аппаратной) установить в положение "Закрыто"; - вентили 95, 97 установить в положение "Закрыто"; - вентиль 70 установить в положение "Открыто", стравить остаточное давление в системе и установить вентиль 70 в положение "Закрыто". Для подачи свежего основного масла к штуцеру заправки маслобака двигателя, необходимо: а) вентили 74, 109, 112, 124 установить в положение "Закрыто"; б) вентили 105, 111 установить в положение "Открыто"; в) произвести наддув маслобака 9, установив кран для сжатого воздуха 27 в положение "Открыто"; г) для прекращения подачи масла к штуцеру заправки маслобака двигателя, необходимо: - кран для сжатого воздуха 27 установить в положение "Закрыто"; - вентили 105, 111 установить в положение "Закрыто"; - вентиль 74 установить в положение "Открыто", стравить остаточное давление в системе и установить вентиль 74 в положение "Закрыто". Для подачи очищенного основного масла к штуцеру заправки маслобака двигателя, необходимо: а) вентили 73, 106, 108, 122 установить в положение "Закрыто"; б) вентили 104, 123 установить в положение "Открыто"; в) произвести наддув маслобака 8, установив кран для сжатого воздуха 26 в положение "Открыто" г) для прекращения подачи масла к штуцеру заправки маслобака двигателя, необходимо: - кран для сжатого воздуха 26 установить в положение "Закрыто"; - вентили 104, 123 установить в положение "Закрыто"; - вентиль 73 установить в положение "Открыто", стравить остаточное давление в системе и установить вентиль73 в положение "Закрыто". Для перекачки основного отработанного масла из бака 10 в бак 7, необходимо: а) вентили 75, 90, 99, 100, 103, 121, 125 установить в положение "Закрыто"; б) произвести наддув маслобака 10, установив вентиль 110 в положение "Открыто"; г) для прекращения перекачки основного отработанного масла из бака 10 в бак7, необходимо: - вентиль 110 установить в положение "Закрыто"; - вентиль 75 установить в положение "Открыто", стравить остаточное давление в системе и установить вентиль 75 в положение "Закрыто". 10.3 Система консервации Испытательный стенд должен быть оборудован системой консервации ТВД, обеспечивающей внутреннюю консервацию полостей, сборочных единиц ТВД и его агрегатов после окончания испытаний.Система консервации испытуемого газогенератора - автономная и обеспечивает : - консервацию испытуемого газогенератора (топливной системы и агрегатов) обеспечивая питание маслом в необходимом количестве, требуемым давлением в течении ограниченного времени, предусмотренного технологией консервации; - воздухоотделение и фильтрацию подаваемого масла из маслобака; - промывку маслосистемы испытуемого газогенератора; - аварийный и технологический слив масла из маслобака; - герметичность системы и дистанционное управление. Из маслокомнаты, под давлением масло поступает через фильтр с тонкостью очистки 5мкм в маслобак консервации, до определенного уровня. Подача прекращается автоматически. Перед консервацией газогенератора необходимо включить маслонасос и стравить воздух из маслопроводов. 10.4 Силоизмерительная система испытательного стенда В зависимости от типа и назначения испытываемого ТВД, испытательный стенд должен быть оснащен однокомпонентной измерительной системой. Силоизмерительная система испытательного стенда должна обеспечивать: - измерение тяги (крутящего момента) ТВД, имеющего одну (осевую) составляющую тягу с точностью, соответствующей требованиям ТЗ. - измерение составляющих вектора тяги (крутящего момента) по трем взаимно перпендикулярным осям ТВД, у которого вектор результирующей силы не совпадает с продольной осью. - измерение тяги ТВД на всех установившихся и неустановившихся режимах работы, при плавном изменении режима работы, а также при проверке приемистости. 10.5 Система измерения расхода воздуха Система измерения расходов воздуха (СИРВ) предназначена для измерения массового расхода воздуха, поступающего на вход в испытуемый газогенератор на установившихся и неустановившихся режимах работы в наземных атмосферных условиях. Система измерения расхода воздуха через ТВД должна обеспечивать: - отвод, торможение и охлаждение высокотемпературной струи выхлопных газов ТВД, а также продувку испытательного бокса; - минимальное влияние на условия испытаний в зоне выхлопа и параметры ТВД. - исключение попадания выхлопных газов из зоны выхлопа на вход в ТВД; - рассасывание выхлопных газов из ТВД в атмосфере и снижение концентрации вредных продуктов сгорания в пределах допустимых значений. 10.6 Стендовая система отбора воздуха Система отбора воздуха предназначена для обеспечения отбора воздуха от двигателя в количестве, обусловленном программой его испытаний. Основным требованием, предъявляемым к системе, является требование герметичности. Во время эксплуатации необходимо следить за состоянием элементов системы. Испытательный стенд должен быть оборудован системой электропитания переменным и постоянным током требуемой мощности. Качество електроенергии должно соответствовать требованиям. Испытательный стенд должен быть оборудован системой питания сжатым воздухом для обеспечения охлаждения электро и гидроагрегатов, для использования в качестве источника энергии в системе воздушного запуска ТВД, а также для работы пневмосистемы стенда. В крупносерийном производстве и при экономической целесообразности в опытном производстве испытательный стенд рекомендуется оснащать системой вне стендовой подготовки ТВД к испытаниям, обеспечивающей более высокую эффективность использования испытательного стенда и его оборудования. Испытательный стенд должен быть оборудован автоматической системой пожаротушения с дублирующим ручным управлением с пульта управления оператора. На действующих испытательных стендах до их модернизации временно допускается применение полуавтоматических систем пожаротушения. 11. Способы энергосбережения, использованные технологической частью Для сбережения ряда основных материалов, времени и получения энергии (тепло, электроэнергия), во время испытания АД предложен ряд способов: Во-первых в масло системе стенда предусмотрена параллельно смонтирована система генерации, фильтрации и очистки использованного масла. В этой системе использованное масло отстаивается в специальном баке, потом, проходя каскад фильтров, закачивается в другой бак. Отфильтрованное масло перед повторным использованием берется на анализ с целью обозначения его химических и физических свойств. Сам процесс регенерации заключается в добавлении к использованному маслу чистого с целью остаточного улучшения его качеств и доведения их к допустимыми. За счет использования ЕОМ в процессе снятия параметров при управлении двигателем, возможно, совмещать несколько операций испытаний одновременно. Что дает возможность значительно уменьшить цикл испытания АД, а следственно сэкономить ряд основных материалов и увеличить годовую программу выпуска АД. Для подогрева воды на отопления кабины наблюдения и других помещений (в холодное время года) была предложена система, смонтированная в горизонтальной части шахты выхлопа. Эта система дает возможность использовать энергию реактивной струи двигателя для подогрева воды, неиспользовавших при этом необходимых для нагревания воды энергоресурсов. Но конструктивно Даная система должна быть точно рассчитана с расчетом аэродинамических показателей в течении реактивной струи. Так как загромождать простор проточной части бокса строго запрещено. 12. Экономическая часть Экономическая часть посвящена определению экономического эффекта от применения балки для быстрой установки двигателя ТВ3-117ВМА-СБМ1 на стенде. Сравнению подлежат два варианта: 1. Базовый вариант , предусматривающий применение обычного силоизмерительного станка. При этом монтаж двигателя полностью осуществляется внутри испытательного бокса. Дополнительные технологические помещения не требуются. 2. Новый вариант, предусматривает применение специального силоизмерительного станка, который позволяет проводить монтаж двигателя на монтажном стенде вне бокса. Это дает возможность перенести около 30% (по трудоемкости) испытательных работ (монтажно – демонтажные работы) из бокса в другое дополнительное технологическое помещение. Предполагается, что стоимость оборудования возрастет на 10%. Вывод Внестендовая подготовка (новый вариант испытательной станции) позволяет сэкономить значительную сумму финансовых ресурсов и окупается в течении года. Это справедливо при любом уровне цен (но неизменном соотношении) за счет уменьшения количества капитальных сооружений. 2.1 Расчет фонда времени работы оборудования Номинальный годовой фонд времени работы оборудования определяется по формуле (1.1):
где:
Действительный фонд времени работы оборудования (Фд) равен номинальному (
где:
12.2 Расчет количества стендов для испытания двигателей В серийном производстве необходимое количество стендов для испытания определяется по формуле (2.1).
где:
где:
12.3 Расчет основных производственных фондов участка В стоимость основных производственных фондов участка включаются: стоимость здания, стоимость силового оборудования и рабочих машин, стоимость приборов и лабораторного оборудования, стоимость транспортных средств, стоимость технологической оснастки. Стоимость здания определяется по формуле (3.1.1)
где:
Таблица 12.1: Основные производственные фонды участка.
12.4 Расчет стоимости основных материалов В стоимость основных материалов входит: - стоимость керосина; - стоимость рабочего масла; - стоимость масла для консервации двигателя. Стоимость керосина определяется по формуле (4.1.1)
где:
где:
|
||||||||||||||||||||||||||||||||||||||||||||||||||||||||||||||||||||||||||||||||||||||||||||||||||||||||||||||||||||||||||||||||||||||||||||||||||||||||||||||||||||||||||||||||||||||||||||||||||||||||||||||||||||||||||||||||||||||||||||||||||||||||||||||||||||||||||||||||||||||||||||||||||||||||||||||||||||||||||||||||||||||||||||||||||||||||||||||||||||||||||||||||||||||||||||||||||||||||||||||||||||||||||||||||||||||||||||||||||||||||||||||||||||||||||||||||||||||||||||||||||||||||||||||||||||||||||||||||||||||||||||||||||||||||||||||||||||||||||||||||||||||||||||||||||||||||||||||||||||||||||
| № | Наименование | Сумма. грн |
| 1 | Керосин | 3078621 |
| 2 | Рабочее масло | 941,7905 |
| 3 | Консервационное масло | 11471,25 |
| Итого: | 3091034,0405 | |
12.5 Планирование численности работающих
12.5.1.Расчет численности производственных рабочих мотористов (
), прибористов (
) ведется по норме обслуживания (
).
Количество мотористов рассчитываем по формуле (5.1.1)
; (5.1.1)
где:
-количество стендов.
-норма обслуживания для мотористов.
-количество смен в сутки.
(человек);
Количество прибористов рассчитываем по формуле (5.1.2)
; (5.1.2)
где:
- количество стендов.
-количество смен в сутки.
-норма обслуживания для прибористов.
(человек);
Таблица 12.3: Количество производственных рабочих.
| № | Профессия рабочих | Общее количество | В том числе и по разрядам | |||||
| 1 | 2 | 3 | 4 | 5 | 6 | |||
| 1 | Моторист-испытатель | 6 | - | - | - | 1 | 4 | 1 |
| 2 | Приборист | 2 | - | - | - | - | - | 2 |
| Итого: | 8 | - | - | - | 1 | 4 | 3 | |
Расчет численности вспомогательных рабочих производится по нормам обслуживания профессии вспомогательных рабочих.
Таблица 12.4: Количество вспомогательных рабочих.
| № | Профессии рабочих | Общее количество | В том числе и по разрядам | |||||
| 1 | 2 | 3 | 4 | 5 | 6 | |||
| 1 | Слесарь КИП и А | 2 | - | - | - | 2 | - | - |
| 2 | Контролер | 2 | - | - | - | - | - | 2 |
| 3 | Слесарь по ремонту оборудования | 3 | - | - | - | 3 | - | - |
| Итого: | 7 | - | - | - | 5 | - | 2 | |
Численность служащих определяется в соответствии со штатным расписанием.
Таблица 12.5: Количество служащих.
| № | Профессии служащих | Общее количество |
| 1 | Начальник смены | 2 |
| 2 | Инженер-технолог | 3 |
| Итого: | 5 | |
12.6 Планирование фонда оплаты труда работающих
Фонд оплаты труда - это объем денежных средств, необходимых для оплаты труда работающих в соответствии с количеством и качеством выпущенной продукции.
Фонд оплаты труда рабочих цеха испытания двигателей включает:
- тарифную заработную плату для производственных и вспомогательных рабочих -
.
- сдельный приработок -
(для производственных рабочих).
- премиальные выплаты -
(для вспомогательных рабочих).
- дополнительную заработную плату -
.
Расчет ведется раздельно для производственных и вспомогательных рабочих.
Тарифная заработная плата производственных рабочих определяется по формуле (6.1.1.)
; (6.1.1)
где:
- часовая тарифная ставка производственных рабочих, грн/час.
- количество производственных рабочих данного разряда.
- эффективный годовой фонд времени рабочего, ч.
(грн);
12.6.2. Сдельный приработок для производственных рабочих определяется по формуле (6.2.1).
; (6.2.1)
где:
-% сдельного приработка.
- тарифная заработная плата производственных рабочих.
(грн) ;
Основная заработная плата для производственных рабочих определяется по формуле (6.3.1).
; (6.3.1)
где:
- тарифная заработная плата производственных рабочих.
- сдельный приработок.
(грн);
Дополнительная заработная плата определяется по формуле (6.4.1):
; (6.4.1)
где: (0,15...0,2) -коэффициент дополнительной заработной платы.
(грн);
Фонд оплаты труда производственных рабочих определяется по формуле (6.5.1).
; (6.5.1)
(грн);
Годовой фонд оплаты труда вспомогательных рабочих рассчитывается и оформляется в таблице 9.6.
Таблица 12.6: Годового фонда оплаты труда вспомогательных рабочих.
| Наименован. Профессии | Количество рабочих | Разряд | Часовая тарифная ставка, грн. | Эффективный фонд времени рабочего, ч. | Тарифный фонд заработной платы, грн. | Доплаты | Основной фонд заработной платы, грн. | Дополнительный фонд заработной платы, грн. | Фонд оплаты труда, грн. | Среднемесячная заработная плата, грн. | |
| % | Сумма, грн. | ||||||||||
| Слесарь КИП и А | 2 | 4 | 4,02 | 1860 | 14954,4 | 8 | 1196 | 16150,4 | 2422,6 | 18573 | 774 |
| Контролер | 2 | 6 | 5,64 | 1860 | 20980,8 | 8 | 1678,5 | 22659,3 | 3398,9 | 26058,2 | 1086 |
| Слесарь - ремонтник | 3 | 4 | 4,02 | 1860 | 22431,6 | 8 | 1794,5 | 24226,1 | 3633,9 | 27860 | 774 |
| Итого: | 7 | 58366,8 | 4669 | 63035,8 | 9455,4 | 72491,2 | 878 | ||||
Расчет годового фонда оплаты труда служащих ведется на основе штатного расписания, должностных окладов и численности работников каждой категории.
Годовая заработная плата служащих определяется по формуле (6.7.1):
; (6.7.1)
где:
- месячный должностной оклад, (грн);
- количество служащих, имеющих данный оклад;
12 - число месяцев.
(грн);
Расчет годового фонда оплаты труда служащих сводится в таблицу 12.7.
Таблица 12.7:Годовой фонд оплаты труда служащих.
| № | Должность | К-во | Месячный оклад, грн. | Годовой фонд, грн. | Премии, грн. | ФОТ, грн. |
| 1 | Начальник смены | 2 | 1550 | 37200 | 14880 | 52080 |
| 2 | Инженер-технолог | 3 | 1200 | 43200 | 17280 | 60480 |
| 5 | 80400 | 32160 | 112560 |
Все расчеты по заработной плате сводятся в таблицу 12.8.
Таблица 12.8: Сводная ведомость годового фонда оплаты труда работающих.
| № | Категории рабочих | Количество человек | Основная заработная плата, грн. | Дополнительная заработная плата, грн. | Фонд оплаты труда, грн. | Среднемесячная заработная плата, грн. | ||
| тариф. з/пл | сдельн. прираб |
прем. выплат |
||||||
| 1 | Производственные рабочие | 8 | 104760 | 36666 | 141426 | 21214 | 162640 | 1694 |
| 2 | Вспомогательные рабочие | 7 | 58367 | - | 4669 | 9455 | 72491 | 863 |
| 3 | Служащие | 5 | 80400 | - | 32160 | - | 112560 | 1876 |
| Итого: | 20 | 243527 | 36666 | 178225 | 30669 | 347691 | 1477 | |
12.7 Расчет расходов по содержанию и эксплуатации оборудования
Расходы на силовую электроэнергию определяются по формуле (7.1.1.).
; (7.1.1)
где:
- общая мощность всего оборудования, кВт.
- действительный годовой фонд времени работы оборудования, час.
- средний коэффициент загрузки оборудования.
- коэффициент одновременной работы оборудования.
- коэффициент, учитывающий потери в сети.
(кВт ч).
Стоимость силовой электроэнергии определяется по формуле (7.2.1).
; (7.2.1)
где:
- стоимость 1 кВт.ч. силовой электроэнергии, грн..
(грн).
Расходы на сжатый воздух, подаваемый от компрессорной, станции определяется по формуле (7.3.1).
; (7.3.1)
где:
- стоимость 1 кг сжатого воздуха, грн.
- годовой расход сжатого воздуха, определяется по формуле (7.3.2).
; (7.3.2)
где:
- секундная потребность в сжатом воздух (для обдувки);
- коэффициент учитывающий потери.
(кг);
(грн);
Затраты на прочие вспомогательные материалы берем в размере 2…2,5% от балансовой стоимости технологического оборудования и рассчитываем по формуле (7.4.1.).
; (7.4.1)
где:
- балансовая стоимость технологического оборудования.
(грн).
Амортизация оборудования, приборов, транспортных средств, инструментов определяется по формуле (7.5.1.).
; (7.5.1)
где:
- балансовая стоимость оборудования, и др.
- норма амортизации, % .
![]()
![]()
![]()
![]()
![]()
![]()
Расходы на текущий ремонт оборудования, транспортных средств, инструментов, приборов составляют - 6% от их балансовой стоимости и рассчитываются по формуле (7.6.1).
; (7.6.1)
где:
- балансовая стоимость оборудования, транспортных средств, инструментов, приборов;
(грн);
Затраты вспомогательных рабочих по обслуживанию оборудования определяются по формуле (7.7.1).
; (7.7.1)
где:
- основная заработная плата вспомогательных рабочих;
- дополнительная заработная плата вспомогательных рабочих.
(грн);
Отчисления на государственное социальное страхование вспомогательных рабочих, обслуживающих оборудование, определяется по формуле (7.8.1).
; (7.8.1)
где: 0,38 - % отчисления на государственное социальное страхование вспомогательных рабочих;
- затраты вспомогательных рабочих;
(грн).
Прочие расходы.
Включают расходы на содержание и эксплуатацию оборудования, неучтенные выше. Их величину берем в размере 5 % от суммы затрат по предыдущим статьям.
Таблица 12.9: Смета расходов по содержанию и эксплуатации оборудования.
| № | Статьи затрат | Сума грн |
| 1 | Амортизация оборудования, приборов, транспортных средств, инструментов. | 31786,2 |
| 2 | Эксплуатация оборудования, в том числе: - расходы на силовую электроэнергию; - расходы на сжатый воздух; - расходы на вспомогательные материалы; - расходы на текущий ремонт; - затраты вспомогательных рабочих по обслуживанию оборудования; - отчисления на государственное социальное страхование вспомогательных рабочих по обслуживанию оборудования. |
131496,75 54834,8 578,4 5306,1 46433 17644,54 |
| 3 | Прочие расходы. | 12814,7 |
| Итого: |
269108,3 | |
12.8 Расчет цеховых расходов
Производственные расходы - это расходы, связанные с организацией производства и управления производственного участка цеха.
12.8.1. Содержание аппарата управления.
Включает расход заработной платы руководителей, а также на государственное социальное страхование этой категории рабочих.
Отчисления на государственное социальное страхование составляют 38% от расходов на оплату труда.
Рассчитывается содержание аппаратов управления по формуле (8.1.1):
; (8.1.1)
где:
- заработная плата руководителей;
0,38 - % отчислений на государственное социальное страхование;
(грн).
Содержание прочего цехового персонала.
Состоит из заработной платы прочих служащих, контролеров и других вспомогательных рабочих, не занятых обслуживанием оборудования, а также отчисления на государственное социальное страхование этих категорий работающих и рассчитывается по формуле (8.2.1).
; (8.2.1)
где:
- заработная плата прочих служащих, контролеров и других вспомогательных рабочих;
0,38- % отчислений на государственное социальное страхование;
(грн).
Амортизация здания.
Составляет 8% от стоимости здания и рассчитывается по формуле (8.3.1).
; (8.3.1)
где: 0,08- % амортизации здания;
- стоимость здания (грн);
![]()
Содержание здания.
Включает следующие затраты:
Вспомогательные материалы - 2...3 % от стоимости здания и рассчитываются по формуле (8.4.1.1).
; (8.4.1.1)
где: 0,03 - % затрат на вспомогательные материалы;
- стоимость здания (грн);
(грн).
Расходы на электроэнергию и освещение определяются по формуле (8.4.2.1).
; (8.4.2.1)
где:
- стоимость 1 квт.час. электроэнергии для освещения.
- годовая потребность в электроэнергии для освещения рассчитывается по формуле (8.4.2.2).
; (8.4.2.2)
где:
- норма освещенности, вт. принимается из расчета:
- для производственных помещений 20...22 Вт на 1
;
- для вспомогательных и служебно-бытовых помещений в среднем 15 вт на 1
.
S - плащадь участка,
.
- годовое время освещения (ч),принимается из расчета:
- для производственных помещений - 2100ч,
- для вспомогательных и служебно-бытовых помещений-500ч.
- коэффициент одновременности работы осветительных точек.
(кВт);
(грн.);
(кВт);
(грн);
(грн).
Расход воды на бытовые нужды рассчитывается по формуле (8.4.3.1).
; (8.4.3.1)
где:
- стоимость 1
воды на бытовые нужды (грн);
- годовой расход воды на бытовые нужды рассчитывается по формуле (8.4.3.2).
; (8.4.3.2)
где:
- норма расхода воды на 1 работающего;
К - количество дней работы 1 работающего в год;
- общее количество всех рабочих (чел);
(т);
(грн).
Расходы на текущий ремонт здания составляют 1 % от стоимости здания и вычисляются по формуле (8.4.5.1).
; (8.4.5.1)
где: 0,01- % расходов на текущий ремонт;
- стоимость здания;
(грн);
Расходы на охрану труда определяются из расчета 450 грн. на одного работающего в год и определяются по формуле (8.5.1).
; (8.5.1)
где:
- количество рабочих;
(грн.).
Расходы по изобретательству, рационализации, опытам и испытаниям составляют 150 грн. на одного работающего в год и определяются по формуле (8.6.1).
; (8.6.1)
где:
- количество рабочих;
(грн)
12.8.7. Прочие расходы - расходы почтово-телеграфные, канцелярские, и другие составляют 2 % от суммы затрат по предыдущим статьям и рассчитываются по формуле (8.7.1).
; (8.7.1)
где:
- сумма затрат по предыдущим статьям;
(грн);
Все расчеты оформляются в таблице 9.10.
Таблицы 12.10: Смета производственные расходов.
| № | Статьи затрат | Сумма грн. |
| 1 | Содержание аппарата управления с отчислениями на социальное страхование | 155332,8 |
| 2 | Содержание прочего аппарата управления с отчислениями на социальное страхование. | 35960,3 |
| 3 | Амортизация здания. | 9256,8 |
| 4 | Содержание здания: - вспомогательные материалы - электроэнергия на освещение; - вода для бытовых нужд; - текущий ремонт. |
3471,3 3154,5 620,76 1157,1 |
| 5 | Расходы на охрану труда. | 7200 |
| 6 | Расходы по изобретательству. | 3000 |
| 7 | Прочие расходы. | 4197,9 |
| Итого: |
214094,6 | |
12.9 Смета затрат на испытание двигателей
Расчет ведется в таблице 12.11:
Таблицы 12.11: Смета затрат на испытание двигателя.
| № | Сти затрат | Сумма, тыс. грн. |
| 1 | Материалы основные | 3091 |
| 2 | Основная заработная плата производственных рабочих. | 141,4 |
| 3 | Дополнительная заработная плата производственных рабочих. | 21,2 |
| 4 | Отчисления в фонд социального страхования производственных рабочих. | 61,8 |
| 5 | Расходы по содержанию и эксплуатации оборудования ( |
269,1 |
| 6 | Производственные расходы (Рцех). | 214,1 |
| Итого: затрат |
3798,6 | |
Себестоимость одного моточаса испытания определяется по формуле (9.1);
; (9.1)
где:
- сумма годовых затрат (смета затрат на производстве), грн.
- действительный фонд времени работы стенда за год, час.
( тыс. грн.)
12.10 Определение экономической эффективности организационно - технических мероприятий
%; (10.1.)
где:
,
- производственный цикл испытаний двигателя до и после снижения.
13. Охрана труда
Данным проектом предусматривается организация работы по совершенствованию испытательной станции. При работах в зале подготовки двигателя, испытательном боксе, кабине наблюдения возникают следующие опасности:
1)При монтаже/демонтаже двигателя, коммуникаций, технологического оборудования:
- падение с монтажной площадки, лестниц, постаментов;
- травмы и ушибы, связанные с падением тяжелых предметов на человека;
- ранения, связанные с неправильным использованием инструмента и расходных материалов;
- химические ожоги токсическими веществами.
2) При осмотре двигателя, регулировке настроечных элементов двигателя:
- ожог от прикосновения к горячим частям двигателя;
- отравление парами топлива и масел;
- травмы от удара вращающимися частями двигателя или оборудование.
3) При осмотре и промывке фильтров и трубопроводов двигателя:
- отравление парами топлива и масел, моющих технологических жидкостей;
- негативное влияние ультразвуковой установки.
4) При испытании двигателя:
- пожар в боксе или технологических помещениях;
- титановый пожар в боксе;
- удар электрическим током;
- авария двигателя, приведшая к вылету осколков сломавшихся деталей;
- физиологические и умственные расстройства, связанные с действием шума и вибраций;
- загрязнение окружающей среды, токсичными продуктами горения.
Причины, приводящие к реализации опасности
1) При монтаже/демонтаже двигателя, коммуникаций, технологического оборудования:
- отсутствие ограждений, перил, предупреждающей окраски опасных зон бокса;
- нарушение технологической дисциплины, неправильное использование подъемно-транспортного оборудования;
- не соблюдение технологической дисциплины;
- нарушение правил использования технологических жидкостей.
2) При осмотре двигателя, регулировке настроечных элементов двигателя:
- прикосновение к двигателю незащищенными частями тела;
- отсутствие вытяжной вентиляции в боксе и технологических помещений;
- несоблюдение правил техники безопасности.
3) При осмотре и промывке фильтров и трубопроводов двигателя:
- отсутствие вытяжной вентиляции в технологических помещениях;
- нарушение техники безопасности при использовании УЗУ.
4) При испытании двигателя:
- неправильное использование технологического оборудования, нарушение противопожарных правил, выход из строя двигателя;
- авария двигателя;
- несоблюдение правил использования и обслуживание эл. оборудования ;
- попадание посторонних предметов в работающий двигатель;
- недостаточная защита от шума и вибраций;
- недостаточное растворение выхлопных газов двигателя.
Опасности, зависящие от субъективного фактора можно классифицировать:
Наиболее серьезные опасности: поражение электрическим током, падение с площадок, лестниц, падение тяжелых предметов на человека, отравление парами токсичных веществ.
Опасности средней тяжести: термические и химические ожоги, легкие отравления, легкие травмы, ушибы, ранения.
Наибольшей опасностью является опасность поражения осколками дисков, лопаток, лопастей винта поломавшегося двигателя. Для защиты людей и оборудование используются бронещиты и бронестекла для наблюдения за работающим двигателем. Окна наблюдения и двери размещены за зоной возможного поражения. Согласно нормам авиационной промышленности, осколки могут разлетаться от любой вращающейся части двигателя под углом не более 300 к плоскости перпендикулярной оси вращения роторов двигателя. В зоне поражения удар приходится на стены бокса. Они выполнены усиленными (монолитный железобетон толщиной 800мм) и позволяют защищать от осколков, снижают уровень шума и вибраций. В случае аварии или чрезвычайной ситуации персонал испытательной станции может покинуть здание через основную лестницу, основные проезды или аварийные лестницы, расположенные снаружи здания.
13.1 Мероприятия по охране труда
1) При монтаже/демонтаже двигателя, коммуникаций, технологического оборудования:
- установка ограждений, нанесение на лестницы и площадки предупреждающих знаков;
- выполнение операций в строгом соответствии с технологическим процессом, своевременная инспекция подъемно – транспортного оборудования;
- работа в строгом соответствии с правилами техники безопасности;
- использование защитных перчаток при переборке загрязненных узлов двигателя, соблюдение правил техники безопасности.
2) При осмотре двигателя, регулировке настроечных элементов двигателя:
- использование спец. одежды. Строгое соблюдение технологического процесса;
- проветривание испытательного бокса перед обслуживанием двигателя;
- выход в бокс только при полной остановке двигателя.
3) При осмотре и промывке фильтров и трубопроводов двигателя:
- непрерывное проветривание технологических помещений;
- соблюдение правил техники безопасности при использовании УЗУ.
4) При испытании двигателя:
- использование технологического оборудования в строгом соответствии с инструкцией по эксплуатации, соблюдение противопожарных правил. Использование устройств, предупреждающих аварии и препятствующих распространению огня;
- обеспечение предотвращения распространение пожара в технологические помещения, использование специального противопожарного оборудования. Свободный проезд пожарных машин в бокс. Достаточная огнестойкость здания;
- строгое соблюдение правил работы с электрическим оборудованием, применение пониженного напряжения питания, контроль состояния оборудования;
- тщательный контроль за сбором и выносом инструментов и приспособлений из бокса, использование упрочненных стен, бронестекол, бронещитов;
- применение средств шумоглушения и виброизоляции;
- применение вертикальных выхлопных устройств с вы-
сотой не менее 22 метра, оснащенных катализаторами отработанных газов.
Метеорологические условия внутри бокса и в зале подготовки испытательной станции ГОСТ 12.1.005-88 «Общие санитарно – гигиенические требования к воздуху рабочей зоны» указаны в таблице 13.1
Таблица 13.1 - Метеорологические условия в помещениях станции
| Сезон года | Категория работ |
Температура воздуха, 0С |
Относитель- ная влаж- ность, % |
Скорость воздуха, м\с |
| Холодный период | Средней тяжести | 18-20 | 60-40 | 0.2 |
| Теплый период | Средней тяжести | 21-23 | 60-40 | 0.2 |
Допустимые значения температуры, влажности и скорости движения воздуха в рабочих помещениях представлены в таблице 13.2
Таблица 13.2 – Допустимые нормы температуры, влажности и скорости движения воздуха в рабочих помещениях.
Категория работ |
Температура воздуха, 0С |
Относитель- ная влаж- ность, % |
Скорость воздуха, м\с |
Температура воздуха, на рабочем месте, 0С |
| Средней тяжести | 17-23 | 75 | 0.1-0.3 | 13-24 |
Нормы освещения рабочих мест представлены в таблице 13.3
Таблица 13.3 – Нормы освещенности рабочих мест приведены в соответствии с СНиП 11 – 4 – 79 «Естественное и искусственное освещение. Нормы проектирования»
Характеристика работы |
Размеры объкта различия, мм |
Разряд зри- тельных работ |
Освещение | |
Комбини- рованое |
Общее |
|||
| Высокой точности | 0.3 – 0.5 | 3 | 750 | 300 |
| Точная | 0.5 – 1 | 4 | 400 | 200 |
| Малой точности | 1 – 5 | 5 | 200 | 150 |
| Грубая | >5 | 6 | - | 150 |
Предельно допустимые концентрации вредных веществ в воздухе рабочей зоны производственных помещений представлены в таблице 13.4
Таблица 13.4 – Предельно допустимые концентрации вредных веществ в воздухе рабочей зоны производственных помещений приведены в соответствии с ГОСТ 12.1.005 – 88
Наименование вещества |
ПДК, мг\м3 | Фактическая кон- центрация, мг\м3 |
Класс опасности |
| СО | 20.0 | 15.06 | 4 |
| Pb | 0.01 | 0.0071 | 1 |
| Пары H2SO4 | 1.0 | 0.54 | 2 |
| Mn | 0.2 | 0.072 | 1 |
| Fe | 6.0 | 2.77 | 4 |
| Fe2O3 | 6.0 | 4.29 | 4 |
| SiO2 | 1.0 | 0.25 | 3 |
Система шумоглушения состоит из глушителей всасывания, выхлопа и звукопоглощающей облицовки помещений. Она позволяет снизить уровень шума до необходимого уровня.
В соответствии с «Санитарными нормами и правилами по ограничению шума на территории и в помещениях производственных предприятиях» уровень звука на рабочих местах не превышает 80 дБА. При проведении акустического расчета испытательной станции установлено, что станцию можно размещать не ближе 240м от ближайших жилых строений и не ближе 150м от ближайших административных помещений.
Из расчетов уровней звукового давления в технологических помещениях испытательной станции установлено, что стены технологических помещений не пропускают шум из бокса, шум исходит из шахт всасывания боксов. Шахты размещены на расстоянии 20м от ближайшего технологического помещения. Расчет проведен для максимальных и эквивалентных значений звукового давления.
Результаты расчета занесены в таблицу 13.5
Таблица 13.5 – Шум на испытательной станции
Уровень шума [Дб] |
Среднегометрическая частота, Гц | |||||||
| 63 | 125 | 250 | 500 | 1000 | 2000 | 4000 | 8000 | |
| Шум вне технологического помещения | ||||||||
| LiMAX | 64.9 | 83.5 | 68.0 | 47.4 | 37.3 | 21.2 | 17.6 | 30.3 |
| Li ЭКВ | 56.9 | 83.5 | 65.2 | 43.7 | 34.3 | 13.3 | 9.6 | 22.5 |
Допустимые уровень внутри помещения |
99 | 98 | 86 | 85 | 75 | 78 | 76 | 74 |
Звукоизолирующая способность оконного блока (закрытого) |
- |
27 |
33 |
33 |
36 |
38 |
38 |
- |
| Шум внутри технологического помещения | ||||||||
| LiMAX | 64.5 | 56.5 | 35 | 14.4 | - | - | - | 30.3 |
| Li ЭКВ | 56.9 | 56.5 | 32.3 | 10.7 | - | - | - | 22.5 |
Результаты расчета показывают, что уровни звукового давления не превосходят допустимые даже вне помещений. Внутри помещений при закрытых форточках возможно ведение ответственных работ (обработка результатов испытаний, работа на ЭВМ, составление административных поручений и др.)
Для транспортировки тяжелых агрегатов двигателя, проведения погрузочно - разгрузочных работ, установки двигателя на стенд, применяется следующее подъемно - транспортное оборудование:
1. Кран – балка Q=5тс в зале подготовки двигателя;
2. Кран – балка Q=5тс в транспортном коридоре и проезде между боксами;
3. Тельфер Q=5тс внутри каждого бокса.
Системы отопления и вентиляции предназначены для создания микроклимата обеспечивающего комфортные и безопасные условия работы обслуживающего персонала испытательного стенда в теплый и холодный период года. Система удовлетворяет требованиям, предъявляемым к помещениям в которых производятся работы первой категории.
Необходимая чистота, температура и влажность воздуха во всех помещениях поддерживается вентиляционными системами, расположенными на верхних этажах здания.
На вентиляционной площадке, на крыше цеха, установлены вентиляторы, приводимые в движение электродвигателями.
В состав системы входят:
- вентилятор подачи теплого воздуха для обогрева бокса;
- вентилятор подачи теплого воздуха для обогрева кабины наблюдения;
- вентилятор подачи свежего воздуха.
Вентиляторы осуществляют отбор воздуха из атмосферы и по воздухоотводам подают их в помещения. В системах отопления, для обогрева атмосферного воздуха, установлены водяные теплообменники, после прохождения которых, воздух попадается в рабочие помещения.
Виброзащита заключается в применении двойной стены между пространством испытательного бокса и кабиной наблюдения, а также наличия специального фундамента под боксом.
При работающем двигателе на рабочих действуют вибрации ГОСТ 24346 -80 «Вибрация. Термины и определения». Для снижения уровня вибрации применяются следующие методы:
- ослабление вибрации в источнике;
- применение средств виброзащиты;
- рациональная планировка помещений
- применение средств индивидуальной защиты.
Вибродемпфирование в уменьшении вибраций защищаемого объекта путем превращения энергии механических колебаний данной колеблющейся системы в тепловую энергию. В качестве демпфирующих материалов используют антивибрационную мастику, мягкие пластмассы, войлок, пенопласт, резину и т.д. которые наклеивают на колеблющуюся поверхность. Жесткие вибродемпфирующие покрытия из слоя вязкоупругого материала (твердой пластмассы, рубероида, изола) и слоя фольги наклеивают к поверхности особо жестким клеем.
В качестве средств индивидуальной защиты от вибрации применяют специальные рукавицы и специальную обувь, изготавливаемые с использованием упругодемпфирующих материалов в соответствии с требованиями стандартов.
Напряженность на рабочем месте постоянных магнитных полей не превышает 8 кА/м СН 1748-72 «Предельно допустимые уровни напряженности постоянного магнитного поля на рабочем месте при работе с магнитными устройствами и магнитными материалами». В соответствии с ГОСТ 12.1.006-84 «Электрические поля радиочастот. Допустимые уровни напряженности и требования к проведению контроля на рабочих местах» предусмотрены следующие меры защиты: установлены отражающие экраны, при работе используются средства защиты из радиопоглощающих материалов, а также используются индивидуальные средства защиты (комбинезоны и халаты из металлизированной ткани).
В спроектированном цехе не используются радиоактивные вещества, а также приборы, излучающие рентгеновские, ионизирующие и другие излучения.
Санитарно бытовые помещения спроектированы в соответствии с требованиями СниП 2.09.04-84 «Санитарно-бытовые помещения». Предусмотрены организация проходов, которые обеспечивают свободный доступ ко всем рабочим местам, которые являются путями эвакуации. В цеху расположены гардеробные, которые оборудованы шкафчиками. Умывальники расположены совместно с гардеробными. Туалеты располагаются на удаление не более 75 м от рабочего места. Имеются помещения отдыха, пункт питания, медицинский пункт.
Использование горючих веществ и высокая вероятность появления пожаров требует особой планировки всего испытательного комплекса. Это предусматривает не менее двух проездов, позволяющих проезжать пожарным машинам к технологическим помещениям, а также въезжать в бокс в любое время. Это реализовывается применением широкого транспортного проезда (9метров) внутри комплекса, широких въездных ворот в бокс. На пути возможного следования пожарных машин запрещается располагать производственное оборудование.
По степени пожарной безопасности производства, в соответствии с СНиП 2.09.02-85 «Нормы проектирования. Производственные здания промышленных предприятий» испытательная станция относиться к категории «Д» (испытательный бокс и технологическая вставка). В данном производстве задействованы горючие вещества и материалы.
Согласно СНиП 2.09.02-85 для организации производства категории «Д» в многоэтажном здании общей площадью 13098 м2 требуется обеспечить минимальную степень огнестойкости конструкций (см.таблицу 13.6)
Таблица 13.6 – Степень огнестойкости здания и сооружений
Части зданий и сооружений |
Степень огнестойкости ІІ | |
| Группа возгораемости | Предел огнестойкости | |
1. Несущие стены, стены лестнич- ных клеток 2. Заполнение между стенами 3. Перекрытия 4. Междуэтажные перекрытия 5.Несущие перегородки 6.Противопожарные стены (брандмауэр) |
Несгораемые Несгораемые Несгораемые Несгораемые Несгораемые Несгораемые |
2.5ч 0.25ч 0.25ч 1ч 0.25ч 4ч |
Зал подготовки двигателей относится к категории «Д» по пожароопасности, конструкция ІІ степени огнестойкости.
Из средств пожаротушения на станции предусматривается:
а) противопожарное водоснабжение: применяется только для зданий комплекса и внутреннего тушения зала подготовки. Нормы расходов воды сходны с нормами для металлообрабатывающих цехов. Для здания категории «Д» со степенью огнестойкости ІІ норма расхода воды составляет 15л\сек СНиП 2.01.02-85 «Противопожарные нормы проектирования зданий и сооружений» . Противопожарный водопровод рассчитывается на подачу указанного количества воды в течении трех часов. В зале подготовки установлены краны с рукавами и брандспойтами из расчета 1 на один испытательный бокс (всего 4 бокса).
б) пожарные щиты /стенды/ устанавливаются на территории объекта с расчетом один щит на площадь 5000 м2 . К комплекту щита следует включить:
- огнетушители – 3 шт.
- ящик с песком – 1шт.
- покрывало размером 2м х 2м – 1 шт.
- багры – 3 шт.
- ломы – 2 шт.
- топоры – 2 шт.
в) на каждую комнату технологической вставки:
- огнетушитель ОУ – 5 – 1шт.
Огнетушители другого типа не применять из-за большого числа электроустановок и дорогостоящего измерительного оборудования.
г) автоматическая система пожаротушения в боксе (углекислотного типа) предназначенная для тушения загоревшегося двигателя.
В электроустановках предусмотрены следующие меры пожарной безопасности:
- все искрящиеся части оборудования заключены в пыленепроницаемые колпаки;
- силовая разводка выполнена скрытой в трубках и бетонированных каналах здания;
- силовая аппаратура снабжена защитой от короткого замыкания.
В складском хозяйстве предусмотрено хранение топлива, масел, гидравлических жидкостей - в отдельных зданиях, на безопасном расстоянии от испытательного комплекса. Связь осуществляется трубопроводами, оснащенными защитой от проникновения огня на склад.
Материальные ценности хранятся в специальных помещениях первого этажа на легко доступных стеллажах. К кладовым обеспечен облегченный доступ на эл. карах. Предусмотрены правила хранения опасных комбинаций материалов (кислород и масло) в разных помещениях.
Проведем расчет количества воздуха, который необходимо подать в помещение для снижения концентрации паров свинца до предельно допустимого, по следующим исходным данным.
В цеху, объем которого равен 6500м3 , проводят пайку и лужение мягким припоем ПОС-40. За 1час работы расходуется 1кг припоя, в состав которого входит 0,6 кг свинца (N=0,6 кг). При пайке лужении испаряется определенное количество припоя 0,09%. Содержание паров свинца в проточном воздухе равно нулю.
Решение
1. Определяем количество вредных веществ поступающих в воздушное пространство цеха, U (мг/час):
![]()
![]()
где N(мг/час) – масса вредного вещества используемого в помещении за 1час;
n(%) – количество выпариваемого припоя.
![]()
2. Определяем воздухообмен в цехе с учетом количества паров вредных веществ находящихся в рабочей зоне с целью разбавления их до ПДК:
![]()
где k1 = 0,01 мг/ м3 – ПДК свинца.
![]()
Разработанные мероприятия по охране труда соответствуют требованиям ГОСТ, СНиП и требованиям методических указаний.
13.2 Мероприятия по гражданской обороне (ГО)
Проведение спасательных работ при ликвидации аварий на АЭС, в зонах радиационного заражения. Мероприятия при проведении спасательных работ.
При угрозе или появлению аварии директор (дежурный диспетчер) АЭС сообщает начальнику ГО области, решением которого после оценки обстановки вводятся в действия соответствующие планы ГО и оповещаются про опасность соседние области. На аварийном объекте вводится в действие план защиты обслуживающего персонала.
При предыдущей оценки обстановки с учетом характера аварии и метеорологических условий прогнозируется распространение радиоактивных загрязнений. В соответствии с прогнозом осуществляются оповещения населения про опасность и даются указания по укрытию в защитных сооружениях, использованию средств медицинской профилактики, соблюдению режимов поведения.
Оповещение осуществляется на всю глубину зоны радиоактивного загрязнения, в которой можно ожидать поражение человека. В первую очередь оповещается население районов, которые непосредственно прилегают к объекту, а потом и более отдаленные. Население по сигналу оповещения укрывается в защитных сооружениях (при их отсутствии – в домах) и находится в них, не выходя, до получения очередных указаний через способы массовой информации.
При аварии на АЭС силами обслуживающего персонала, аварийных служб и объектовых формирований ГО проводятся меры, касающиеся ликвидации и предупреждения выброса радиоактивных веществ в атмосферу. Силами пожарных подразделений осуществляется локализация и тушение пожаров. Одновременно на объекте проводятся спасательные работы: извлечение потерпевших из-под завалов, горящих домов или домов, которые находятся на загрязненных участках; оказание им медицинской помощи;
Размещение их в защитных сооружениях или выведения их на незагрязненную территорию. Дальнейшие мероприятия по спасательным работам проводятся после уточнения анализа сложившейся обстановки.
В первую очередь на загрязненной территории организуется радиационная разведка, наблюдение и лабораторный контроль. На начальном этапе они проводятся специальными службами радиационной безопасности и радиационной разведки аварийной АЭС; далее для этих целей привлекаются подразделения разведки, химические и радиометрические лаборатории военных частей ГО, химических войск и вертолеты подразделений ВВС. По данным разведки и наблюдения уточняются пределы зон загрязнения, в которых планируются и осуществляются меры по защите населения и ликвидации последствия загрязнения.
Для ликвидации последствий аварии на АЭС могут привлекаться военные подразделения Вооруженных сил, инженерные и химические войска, специализированные формирования других министерств, ведомств. Работы по локализации аварии осуществляются в тесном контакте с аварийно-техническими группами АЭС. Длительность работ зависит от уровня радиации на соответствующих участках. Для участников ликвидации аварии устанавливаются предельно допустимые дозы облучения, ведется строгий дозиметрический контроль всех лиц, которые находятся на загрязненной местности.
С целью ограничения распространения радиоактивного загрязнения по территории на большие расстояния от места аварии проводятся измерения радиоактивного загрязнения транспортных средств, защитной одежды и кожных покровов людей на выходах из зоны радиационной аварии, а также на въездах в другие города и населенные пункты. Это задание решается путем создания постов контроля, санитарно - обмывочных пунктов и станций по обеззараживанию техники.
При авариях на АЭС устанавливается охрана 30-киллометровой зоны; вход и въезд в нее лиц, не связанных с ликвидаций последствий аварии, прекращается. На закрытой территории организуется патрулирование населенных пунктов с целью выявления не эвакуированного населения и учета государственного, гражданского и личного имущества граждан.
Таким образом, возможность возникновения аварии на АЭС требует новых подходов к вопросам ГО, к развязыванию заданий по обеспечению надежной защиты населения и четкого функционирования системы управления в чрезвычайных ситуациях, к повышению личной ответственности должностных лиц всех рангов.
Специальная частя
Актуальность и практическая цель поставленной задачи
С помощью снятых значений пороливки сопловых аппаратов двигателей исключить 1 испытание, что уменьшит пребывание их в испытательных боксах, а следовательно и снизит себестоимость всего испытания.
Цель: проанализировать значения параметров проливки через СА с использованием «мозаичного портрета» и по составленным графикам определить процент двигателей, у которых значения проливки полностью характеризуют сопловые аппараты.
Описание и работа установки
1.Назначение установки
Установка предназначена для определения проходного сечения межлопаточной решетки сопловых аппаратов методом проливки жидкостью.
Установка предназначена для эксплуатации в закрытых отапливаемых помещениях с температурой не выше +40о С и относительной влажностью не долее 80% при температуре 20о С.
2.Технические характеристики:
- исполнение – экспортное;
- тип установки – гидравлическая стационарная;
- рабочая жидкость – согласно технологии;
- температура рабочей жидкости, о С - 5…35;
- объем бассейна, м3 - 20;
- верхний бак.
3.Устройство и работа установки
3.1 Принцип действия установки состоит в проливке рабочей жидкости через межлопаточные решетки сопловых аппаратов.
В основу метода определения пропускной способности СА заложен принцип измерения времени пролива мерного объема жидкости через их межлопаточные решетки.
Установка обеспечивает:
- измерение времени пролива мерного объема жидкости;
- закачку из бассейна воды в верхний бак;
- выкачку воды из бассейна;
- подъем и опускание нижнего бака;
- перекрытие выходного отверстия приспособления при закачке воды в верхний бак;
- защиту от тока короткого замыкания и перегрузки электродвигателей.
Составные части установки соединены между собой гибкими рукавами, электрожгутами, трубопроводами.
Установка состоит из расположенных соосно 3-х баков: верхнего 1, нижнего 6, бака-уровня 7. Бак-уровня размещен внутри нижнего бака 6 и сливного патрубка 2, на котором монтируется приспособление 10 с проверяемым изделием.
3.2 В мерных поясах верхнего бака 1 установлены шайбы и датчики уровня. Шайбы уменьшают живое сечение бака, что значительно увеличивает скорость протекания жидкости на этих участках. Сигналы с датчиков при прохождении жидкости через мерные пояса поступают на электросекундомер для определения времени пролива мерных объемов жидкости через проверяемое изделие. Сигнал с датчиков уровня, расположенных выше мерных объемов, отключает насосные агрегаты. Для настройки датчиков уровня воды в баке монтируется фланец для тарировки.
3.3 Наполнение верхнего бака установки производится насосными агрегатами и гидросистемой из бассейна через фильтры. Гидросистемой установки также предусмотрено наполнение бассейна водой из заводской сети; наполнение водой всасывающих патрубков насосов при их первичном включении; откачивание рабочей жидкости из бассейна.
3.4 Бак поднимается на определенный уровень гидроцилидрами. Маслосистема состоит из гидростанции; гидрораспределителей; гидроклапанов; регулятора расхода игольчатых вентилей и гидроцилиндров. Маслосистема позволяет синхронизировать работу двух гидроцилиндров клапанами, вентилями; регулировать скорость подъема и опускания бака регулятором расхода.
3.5 После подъема бак устанавливается на три пневматические подвижные опоры, управляемые цилиндрами, пневмосистемы. Закрытие и открытие сливного отверстия приспособления осуществляется планшайбой пневмозаглушки. Пневмосистема состоит из масловлагоотделителя, маслораспылителя, воздухораспределителей и вентиля, служащего для плавной регулировки работы.
3.6 Установка имеет несамоходную тележку, которую перемещают на колесах по направляющим. Тележка снабжена механизмом подъема, позволяющим поднимать и опускать приспособление с проверяемым изделием при креплении его на фланце сливного патрубка и снятии с него.
3.7 В верхнем листе настила выполнены отверстия под нижний бак, направляющие механизма подъема нижнего бака и люк. На верхнем листе настила устанавливаются колонны рамы, неподвижные и подвижные опоры.
3.8 На раме монтируются механизм подъема нижнего бака, направляющие и путевые выключатели механизма подъема нижнего бака.
3.9 В нижнем баке жидкость из бака-уровня через его верхний срез переливается в корпус бака и далее через сливной патрубок в бассейн. Для спокойного истечения рабочей жидкости при проливке нижний бак оснащен успокоителем.
3.10 Площадка сбороносварной конструкции выполнена из листового и профильного материала. На ней устанавливается верхний бак и площадка для обслуживания датчиков уровня верхнего бака.
3.11 На пульте установлены элементы управления и сигнализации; средства измерительной техники. Пульт сборносварной конструкции, выполнен из листового и профильного материалов.
Заключение
В результате выполнения проекта был спроектирован стенд для испытания турбовинтового двигателя с тягой до 10000 кгс. Включая особенности испытания турбовинтового двигателя бокс был оснащен специальным оборудованием: динамометрическая платформа, диафрагмой, лемнискатный воздухозаборник. Фундамент на котором установлена станина сделана отдельной, для уменьшения вибраций на строительство стенда.
Также было спроектировано ряд основных систем стенда, которые обеспечивают стойкую работу двигателя и снимание параметров в процесе испытания. Система топливопитания спроектированая параллельно с системой консервации и обеспечивает бесперебойную подачу топлива с нужным давленим и температурой. Система запуска спроектированая параллельно с системой отбора воздуха. Она обеспечивает запуск двигателя от подогретого сжатого воздуха, которое может подаватся как с заводськой магистрали, так и с установки установленой на стенде.
В технологической части проэкта был разработан технологический процесс установления двигателя на стенд и по переходам разработана операция монтажа (демонтажа) двигателя на стенд.
В экономической части проекта был расчет себестоимости одного моточаса испытания двигателя в серийных условиях производства за годовой программой выпуска.
В специальной части проекта было разработано быстродействующее приспособление для установки двигателя на станок.
Список использованных источников
1. Папаев С. Т. "Охрана труда", Москва, Издательство стандартов, 1988г.
2. Солохин Э.Л. "Испытания авиационных воздушно-реактивных двигателей", Москва, "Машиностроение", 1975г.
3. Скубачевский Г.С. "Авиационные газотурбинные двигатели. Конструкция и расчет", Москва, "Машиностроение", 1963г.
4. Леонтьев В.Н., Сиротин С.А., Теверовский А.М. "Испытание авиационных двигателей и их агрегатов", Москва, "Машиностроение", 1976г.
5. Отраслевой стандарт "Стенды испытательные авиационных газотурбинных двигателей", ОСТ101121-93.
6. Инстукция по ОТ для испытателя-механика двигателей И.Г. Папуга, П.В. Псел, Ю.Р. Авербух, ЗМКБ "Прогрес". 2000г.
7.Инструкция по соблюдению правил пожарной безопасности испытательной станции Г.В.Заяц, Ю.Р.Авербух, ЗМКБ "Прогрес", 1996г.


кгм/кг (2.5)
К (2.6)
(2.14)
К (2.17)
(2.21)

(2.1)