Курсовая работа: Вимірювальний механізм і схема електродинамічних фазометрів
|
Название: Вимірювальний механізм і схема електродинамічних фазометрів Раздел: Рефераты по физике Тип: курсовая работа | ||||||||||||||||||||||||||||||||||||||||||||||||||||||||||||||||||||||||||||||||||||||||||||||||||||||||||||||||||||||||||||||||||||||||||||||||||||||||||||||||||||||||||
Зміст Вимірювання кута зсуву фаз і коефіцієнта потужності ЕЛЕКТРОДИНАМІЧНІ ФАЗОМЕТРИ ПОГРІШНОСТІ ЕЛЕКТРОДИНАМІЧНИХ ФАЗОМЕТРІВ ВІТЧИЗНЯНІ ЕЛЕКТРОДИНАМІЧНІ ФАЗОМЕТРИ ФЕРРОДИНАМІЧНІ ФАЗОМЕТРИ ПОГРІШНОСТІ ФЕРРОДИНАМИЧЕСКОГО ФАЗОМЕТРА ВІТЧИЗНЯНІФЕРРОДИНАМІЧНІ ФАЗОМЕТРИ ЕЛЕКТРОМАГНІТНІ Й ІНДУКЦІЙНІ ФАЗОМЕТРИ ІНДУКЦІЙНІ ФАЗОМЕТРИ Цифові фазомЕтри Види фазометрів СПИСОК ЛІТЕРАТУРИ Вимірювання кута зсуву фаз і коефіцієнта потужності Під час виготовлення й дослідження різних електричних пристроїв часто виникає потреба у визначенні кута зсуву фаз між окремиминапругами, струмами або між струмом і напругою. У пристроях, що працюють на промисловій і підвищених частотах найбільш поширеними є вимірювання кута зсуву фаз (φ) між струмом і напругою або косинуса цього кута (соs φ ), який характеризує значення активної потужності при певних значеннях струму і напруги. Значення кута зсуву фаз φ і соs φ є цілком визначеними лише для однофазних і строго симетричних трифазних кіл. Для трифазного кола з несиметричним навантаженням поняття зсуву фаз та соs φ стають невизначеними, бо в кожній фазі вони мають свої певні значення. В цьому випадку застосовують поняття коефіцієнта потужності, який визначається як відношення сумарного значення активної потужності до сумарного значення повної («уявної») потужності всіх трьох фаз. В однофазній і симетричній трифазній системах при синусоїдних струмах та напругах поняття коефіцієнта потужності i соs φ збігаються. Для прямих вимірювань кута зсуву фаз між струмом і напругою тав однофазних і симетричних трифазних колах змінного струму промислової і підвищеної частот (від 50 до 8000 Гц) можна користуватися електродинамічними, електромагнітними та детекторними фазометрами, які відзначаються простотою застосування і надійністю при досить високій точності. Найширший діапазон робочих частот (від 20 Гц до 100 МГц) мають електронні фазометри; до їх позитивних якостей належать також порівняно мале споживання потужності від досліджуваного кола і можливість досліджень низьковольтних сигна лів (від 0,1 В і вище). У однофазних і симетричних трифазних колах значення соs φ можна знайти, вимірявши з допомогою амперметра, вольтметра і ватметра відповідні значення струму, напруги й потужності. Для однофазного кола
а для трифазного —
де P, U, UФ , UЛ , I, IФ , IЛ — виміряні значення потужності, напруг і струмів. Похибка вимірювання соs φ складається з похибок вимірювання потужності, напруги і струму; при малих соs φ значеннях вона зростає за рахунок зменшення показів ватметра і збільшення впливу його кутової похибки δφ . Досліджуючи малопотужні об'єкти, треба враховувати похибку методу, спричинену споживанням потужності вимірювальними приладами. Справді, за формулою cosφ = P ⁄ UI можна дістати значення косинуса кута зсуву фаз між струмом і напругою ватметра, а не cos φx досліджуваного об'єкта. Щоб усунути цю похибку, треба підраховувати значення cos φx за формулою cos φx = Px ⁄ Ux Ix де Px , Ux , iIx ― значення потужності, напруги і струму досліджуваного об'єкта. У симетричному трипровідному трифазному колі значення cos φ можна також визначити за показами двох ватметрів, увімкнених за схемою. Справді,
Звідки
Коефіцієнт потужності в несиметричному трифазному колі можна, визначити, вимірявши активну (Р) і реактивну (Q) потужності Звідки
Значення cos φ характеризує режим роботи кола лише для часу, коли проводилось вимірювання. Для контролю режиму експлуатації промислових енергосистем, характерних змінними навантаженнями, важливу роль відіграє середнє значення коефіцієнта потужності за певний проміжок часу (наприклад, за добу, декаду). Його можна визначити із співвідношення показів лічильників активної і реактивної енергій за формулами
звідки
Де Wa , Wp - значення активної і реактивної енергій за певний проміжок часу.
Рис. 5. Визначення кута зсуву фаз за осцилограмами досліджуваних напруг. Для унаочнення кута зсуву фаз між струмами або напругами (в тому числі несинусоїдними) можна застосовувати електромеханічні й електронні осцилографи. Перевага електромеханічних осцилографів полягає в можливості одночасного спостереження, (і реєстрації на фотоплівці) багатьох (до 20) сигналів; їх недоліком є порівняно вузький частотний діапазон (до 10 кГц). Електронні осцилографи можна застосовувати в широкому діапазоні частот (до сотень мегагерців). Визначення зсуву фаз з їх допомогою можливе двома способами: з допомогою осцилограм досліджуваних процесів і фігур Ліссажу. У першому випадку застосовують багатопроменевий осцилограф (або однопроменевий, якщо на вхід вертикального відхилення почергово подавати порівнювані напруги через електронний комутатор). Вимірявши на осцилограмі (рис. 5, а) довжину відрізків liL , визначаємо кут зсуву фаз φ = 360o l⁄ L Похибка вимірювання кута зсуву фаз становить від 3 до 10%. Для визначення кута зсуву фаз за фігурами Ліссажу досліджувані напруги u1 = Um 1 sin ωt і u2 = Um 2 sin (ωt+φ) подають відповідно на вхід каналів горизонтального і вертикального відхилень при вимкненому генераторі розгортки. Відхилення електронного променя в напрямку осей 0Х та 0У (рис. 5, 6)x = Asin ωtiy = Bsin (ωt+φ)являють собою рівняння еліпса в параметричній формі. Точка у0 перетину еліпса з віссю 0У відповідає значенню sinωt = 0, тобто ωt = kπ, де k = 0,1,2 … . Таким чином, звідки φ = arcsiny0 ⁄ B. Аналогічно для точки х0 можна знайтиφ = arcsinx0 ⁄ A. При φ = 0 рівняння еліпса перетворюється на рівнянняпрямої, яка проходить через початок координат (пунктирна лінія на рис. 133, б); при φ = 90o осі еліпса збігаються з осями координат. Центр осей координат 0, від якого ведеться відлік довжин відрізків, визначається перед початком вимірювань за положенням світлової плями при відсутності сигналів. Недоліком такого методу вимірювання є те, що неможливо прямо визначити знак кута зсуву фаз. Похибка вимірювання залежить від значення вимірюваного зсуву фаз i становить від ±1o 2o (при φ≈ 0 iφ≈ 180o ) до ±10о при φ≈90о . Можна підвищити точність вимірювання при значеннях φ, близьких до 90°, коли вибирати коефіцієнти підсилення в обох каналах осцилографа такими, щоб дістати А = В і кут зсуву фаз визначити через співвідношення між розмірами осей еліпса де а і б — розміри малої і великої осей еліпса. Похибка вимірювання φ становить до ±(1o 2o ) Найвищу точність вимірювань кута зсуву фаз між струмами і напругами забезпечують компенсатори змінного струму і електронні цифрові фазометри. При застосуванні полярно-координатних компенсаторів кут зсуву фаз визначається безпосередньо за шкалою градуйованого фазорегулятора, а в прямокутно-координатних компенсаторах — аналітичною обробкою результатів вимірювання або побудовою векторної діаграми. Похибка вимірювання може бути зведена до десятих часток градуса і менше, але процес вимірювання порівняно складний і трудомісткий, тому компенсаційні методи вимірювань застосовують переважно в лабораторних умовах, зокрема при перевірці фазометрів. ЕЛЕКТРОДИНАМІЧНІ ФАЗОМЕТРИ Розглянемо вимірювальний механізм і вимірювальну схему, найпоширеніші у вітчизняних і закордонних конструкціях електродинамічних фазометрів (мал. 1). Дві з'єднані послідовно секції нерухомої котушки, що живлять струмом навантаження, створюють у внутрішньому просторі однорідне магнітне поле. У цьому ж просторі розміщені скріплені під певним кутом перехрещені рухливі котушки . За вісь відліку кута відхилення рухливої частини α прийнята вісь нерухомої котушки В. Взаємне положення котушок 1 й 2 визначається фіксованим просторовим кутом β між їхніми осями В1 й В2. Знайдемо аналітичні вираження для характеристики шкали й питомого моменту, що встановлює, приладу.
Рис 1. Двухобмотковий електродинамічний фазометр. а - принципова схема; б - векторна діаграма. Відповідно до векторної діаграми мал. 1,б (1) Миттєві значення моментів, що діють на рухливі котушки, рівні: (2) де k1 й k2 — конструктивні постійні прилади. Для середніх значень моментів
с обліком ψ2 = ψ1 - γ одержуємо:
(3) де c1 =k1 I1 I; c2 = k2 I2 I; I, I1 , I2 — діючі значення струмів у котушках. У положенні рівноваги рухливої частини Μ1ср =Μ2ср І (4) Вирішуючи рівняння (4) відносно α, знайдемо вираження характеристики шкали фазометра:
(5) Аналіз вираження (5) показує, що при с1 =с2 і β+ γ =180 (6) У цьому випадку шкала приладу виходить рівномірної щодо вимірюваного зрушення фаз φ. Відповідність на шкалі точки φ = 0 положенню рухливий частини α = 0 може бути досягнуто або поворотом стрілки щодо осі котушки 1, або дотриманням умови γ + ψ1 = 90 , при якому α = φ (7) Питомий момент, що встановлює, як відомо, визначається по формулі
Підсумовуючи обидва рівняння й диференціюючи отриману суму за α , одержуємо: (8) Множачи й ділячи другий доданок вираження (8) на sin(β-α) і з огляду на (4), одержуємо:
Використовуючи формулу (5) і з огляду на, що
знайдемо:
З отриманого вираження треба, що величинапитомого моменту, що встановлює, залежна від вимірюваного кутазсуву фаз φ , змінюється уздовж шкали фазометра. Однак за допомогою формули (6) неважко показати, що у фазометрі зрівномірної відносно φ шкалою M`c =-c2 sinβ , тобто питомий момент, що встановлює, залишаєтьсяпостійним уздовж всієї шкали й досягає максимуму для фазометра зкутом β , рівним π/2. Поряд із двухобмоточним застосовується трехобмоточний електродинамічний фазометр за схемою Пратта (мал. 2), що має значно менша частотна погрішність. У цьому приладірухлива котушка 2 має дві протилежно намотані секції SL й SC . У коло однієї з них включена котушка індуктивності, у ланцюг іншої - конденсатор. Моменти , що діють на рухливі котушки, відповідно до векторного діаграмою мал. 2,б рівні: Де c1 = k1 I1 I ; c = kL IL I; cc = kcIc , k1 , k, kc - конструктивні постійніпершої котушки й двох секцій другої котушки.
Рис. 2. Трьохобмоточнийелектродинамічнийфазометр. а — принципова схема; б-векторна діаграма. Думаючи, що cL = cc = c й |ψL |=|ψc |=ψ , а також з огляду на, що M1порівн +M2порівн =0, одержуємо рівняння характеристики шкали трехобмоточного фазометра:
При β=π/2 шкала відповідає рівнянню
Очевидно, шкала фазометра буде рівномірної за умови
Умова (12) виконується легко. Зокрема, якщо Ψ ≈ 90 , c1 ≈ 2c Підсумовуючи моменти М1 cр і М2ср і диференціюючи отриману суму по α , після перетворень одержуємовираження для питомого моменту, що встановлює, трехобмоточного фазометра:
Питомий момент, що встановлює, трехобмоточного фазометра змінюється уздовж шкали. Однак у випадку рівномірної шкали, коли
т. е. питомий момент, що встановлює, не тільки постійний, але й досягає максимального значення. ПОГРІШНОСТІ ЕЛЕКТРОДИНАМІЧНИХ ФАЗОМЕТРІВ Аналізу погрішностей двох- і трехобмоточних електродинамічних фазометрів присвячені роботи А. Д. Нестеренко й Е. С. Поліщука . Погрішності електродинамічного фазометра можуть бути розділені на дві групи: погрішності, що з'являються при зміні параметрів схеми приладу, що входять у рівняння характеристики шкали (5) або (10); погрішності, викликувані появою додаткових обертаючих моментів, рівняння, що враховують не при висновку, (5) і (10). Погрішності першої групи. Припустимо, що кутвідхиленнярухливоїчастини фазометра є функцією трьохзміннихc = c1 /c2 , γ, ψ1 які можуть змінюватися під впливом сторонніх факторів. Якщо α = f(c,γ,ψ1), то
З урахуванням формули (5) після ряду перетворень одержимовираження для абсолютної погрішності двухобмоточного фазометра:
Диференціюючи (15) пo α і прирівнюючи похідну нулю, знаходимо на шкалі точку α', де погрішність має максимальне значення dαмах :
Підставивши це значення в (15), можна знайти dαмах . У трехобмоточномфазометрі при γ = β = π/2 й ψ1 = 0 dα = -0.5sin2α(dc/c)-dγcos^2α
Погрішності першої групи з'являються в результаті зміни температури й частоти, переходу в багатопридільних фазометрах від однієї межі виміру до іншого, включення фазометрів через вимірювальні трансформатори. Тому що паралельні кола електродинамічних фазометрів, як правило, включаються в мережу через високоомні додаткові опори, температурна погрішність виявляється незначною. Так, наприклад, увітчизняногодвухобмоточного фазометра ЭЛФ максимальна погрішність, викликана зміною температури на 10°С, не перевищує 1°. Компенсація частотної погрішності здійснюється або вручну зміною активного опору в паралельному ланцюзі (фазометр типу Eph і комбінований фазометр - герцметр В. О. Арутюнова), або поділомоднієї з рухливих котушок на дві секції із включенням послідовно із секціями багатозначніфазосувних елементів (трьохобмоточний фазометр, за схемою Пратта). При цьому частотна погрішність від зміни частоти на 10% знижується з 6,25° удвухобмоточного фазометра ЭЛФ, до 0,45° утрехобмоточного фазометра ЭЛФ-1. Убагатопридільних фазометрів при переході від однієї межі виміру по напрузі до іншого змінюється кут ψ1 , при цьому з'являється погрішність, що компенсується шунтуванням частини додаткового опору ємністю. Погрішності, що виникають при включенні фазометрів через вимірювальні трансформатори, визначаються тільки кутовими погрішностями трансформаторів, тому необхідно, щоб сума припустимих кутових погрішностей трансформаторів не перевищувала основної погрішності фазометра. Погрішності другої групи. При наявності додаткових моментів Μ3 , Μ4 і т.д., що діють на рухливу частину фазометра, сума моментів буде дорівнює нулю: (16) де М1 і М2 — обертаючий і протидіючий моменти; ΜД = M3 +M4 — сумарний додатковий момент. Якщо значення Мд відомо, то визначити погрішність можна двома шляхами. З рівняння рівноваги (16) можна визначитиположення стійкої рівноваги αp . Очевидно, погрішністю, викликана впливом Мд , буде різниця Δα = αp - α, де α- дійсневідхиленнярухливої частини, обумовлене з рівняння (5) для двухобмоточного фазометра й рівняння (10) -для трехобмоточного. 2. При малих значеннях Δα у порівнянні з максимальним відхиленням можна скористатися співвідношенням
(17) Де Μ`c — значення питомого моменту, що встановлює, у даній точці шкали. Погрішність другої групи буде залежати від характеру зміни сумарного додаткового моменту ΜД уздовж шкали фазометра: 1. ΜД = const. Таку залежність має момент тертя в підп'ятнику приладу. Скориставшись рівняннями (3), (5) і (16), знаходимо:
Якщо відомо значення Мд , то можна обчислити поправочний множник MД /M1 і визначити погрішність Δα = αp - α за умови, що величина α попередньо знайдена зі співвідношення (5). Момент тертя керна про підп'ятник у фазометрі ЭЛФ дорівнює 1,2 мГ*см. Погрішність від тертя, обчислена за допомогою формули (18), дорівнює ~0,7°. Аналогічний результат виходить при розрахунках до формулі (17), якщо взяти до уваги, що для фазометра ЭЛФ із рівномірною шкалою.
2. MД = сα де с — постійна величина. Таку залежність має залишковий момент, створюваний «безмоментними» підведеннями. Для визначення погрішності можуть застосовуватися формули (17) і (18). При використанні золотих стрічок і правильномуїхньомуприпаюванню найбільше значення залишкового моменту у фазометрі ЭЛФ не перевищує 1 мГ*см, що відповідає погрішності Δα = 0.55 3. МД = f(α) або МД = f1 (φ) , де f(α) і f1 (φ) - деякі тригонометричні функції від α або φ. Такі залежності мають моменти, створювані взаємною індуктивністю між колами приладу, впливом зовнішніх магнітних полів, порушенням урівноваженості рухливоїчастиниприладу. Теоретичне й експериментальне дослідження показують, що погрішність, викликувана взаємною індуктивністю між колами електродинамічного фазометра, при промисловій частоті 50 гц не перевищує 0,2—0,35°. Підвищення робочої частоти удвухобмоточних фазометрів значно збільшує цю погрішність. Так, наприклад, удвухобмоточного фазометра ЭТФ із номінальною частотою 2 500 гц погрішність від взаємної індуктивності досягає 3,5°, при номінальній частоті 8 000 гц — 11° . Погрішності трехобмоточного фазометра зоднакової в порівнянні з ЭТФ взаємною індуктивністю між нерухомою й рухливою котушками при тих же номінальних частотах рівні відповідно 0,3°—0,4° й 1,5°. Це дозволяє рекомендувати для вимірів на підвищених частотах трехобмоточные фазометри. Дослідження впливу зовнішніх магнітних полів на показання електродинамічного фазометра показують необхідність застосування астатической системи або магнітнеекранування вимірювального механізму. Необхідна також надійне екрануванняфазосувної котушки, індуктивності, що включає послідовно зоднієї з рухливих котушок фазометра. Котушка індуктивності, виконана у вигляді дроселя зП-подібним сердечником, що має повітряні зазори, і із симетричним розташуваннямдвох однакових котушок, виявляється досить захищеної від впливу зовнішніх магнітних полів. У роботах А. Д. Нестеренко, В. Л. Уласика і Е. С. Поліщука розглянутий вплив вищих гармонік і кривих струма і напруги на показанн електродинамічних фазометрах, причому різниці між показами приладу при синусоїдальних струмах і напругах, і при наявності у кривих струма і напруги вищих гармонік вважається погрішність другої групи. Із цим не можна погодитися, тому що з появою вищих гармонік прилад вимірює не кутзрушення фаз φ, а коефіцієнт потужності в колі з несинусоїдальними струмом і напругою. Отже, для визначення погрішності його показання потрібно порівнювати не з показаннями приладу при синусоїдальнихструмі й напрузі, а з показаннями іншого, зразкового приладу, що точно вимірює коефіцієнт потужності в коліз гармоніками. ВІТЧИЗНЯНІ ЕЛЕКТРОДИНАМІЧНІ ФАЗОМЕТРИ Електродинамічні фазометри, що випускають вітчизняною промисловістю, за точністю діляться на лабораторні переносні, технічні переносні й щитові стаціонарні прилади, а за схемах включення - на однофазні й трифазні. Переносний лабораторний однофазнийтрехобмоточный фазометр ЭЛФ являє собою чотириквадрантний прилад, призначений для виміруcos φ і кутазрушення фаз у колах змінногоструму частотою 50 гц. Клас точності приладу 1,5, межі виміру 0—90—180—270—360 електричних градусів, а по cos φ — 1—0— 1. Шкала приладу — дворядна, із градуваням в електричних градусах від 0 до 90 і зі значеннями від 1,0 до 0. Різновиду цього приладуЭЛФ-1, ЭЛФ-2 й ЭЛФ-4 призначені для вимірів cos φ на частотах відповідно 500, 1 000, 400 й 2 400 гц. Переносний технічний трифазний фазометр типу Д-510 призначений для вимірів у трифазних ланцюгах частотою 50 гц при симетрії струмів і напруг. Клас точності фазометра 1,0. Випускається 12 модифікацій приладуз різними межами виміруза cos φ і струму. Щитовий однофазний фазометр типу ЭТФ класу 2,5 призначений для виміру cos φ у колах змінногоструму частотою від 1 000 до 8 000 гц. Фазометри типу ЭТФ виготовляються на одну з номінальних частот 1 000, 2 500 й 8 000 гц і призначені для вімкнення в коло як безпосередньо, так і через трансформатори струму й напруги. Межі виміру за cos φ 0.5інд — 1— 0,5емк . Ці фазометри застосовуються в основному в електроустановках підвищеної частоти, наприклад на щитах індукційних печей. ФЕРРОДИНАМІЧНІ ФАЗОМЕТРИ На рис. 3 представлена конструкція магнитопровода, принципова схема й векторні діаграми (для індуктивного і ємнісного характеру навантаження) однофазногоферродннамического фазометра. Основою приладуслужитьдвухмоментний логометр ферродинамічної системи. Обертаючий елемент такого логометра має магнитопровід із двома незалежними повітряними зазорами δ1 й δ2 , з яких хоча б одинє функцією кута повороту рухливоїчастиниприладу. З'єднані послідовно секції I й II котушки, по якій протікає струм навантаження І, створюють у зазорах δ1 й δ2 магнітні поля з індукціями В1 і В2 , причому з достатнім ступенем точності можна вважати: (19) де k — розмірний коефіцієнт; ω1 й ω2 — числа витків секцій I й II (надалі будемовважати ω1 = ω2 = ω). Рухома частина приладу складається із двох однакових котушок 1 й 2, жорстко укріплених на одній осі під кутом 180° один до одного. Котушки переміщуються
Рис. 3. Однофазнийферродинамічний фазометр, а— принципова схема; б — векторні діаграми. в зазорах δ1 й δ2. СтрумиІU1 й IU2 пропорційні прикладеній напрузі U і зрушені щодо нього по фазі на певнікути ψ1 й ψ2 , що залежать від характеру елементів z1 й z2 , включених у коло кожної котушки. Умова рівноваги рухливоїчастиниприладу при рівності моментів, що діють на котушки 1 й 2, виражається в такий спосіб:
Де B1 й B2 — індукції в зазорах δ1 й δ2 ; ωu1 й ωu2 — числа витків; su1 й su2 — площі котушок 1 й 2; φ - вимірюваний кутзрушення фаз між U й I (знак φ, як звичайно, визначається характером навантаження). Припустимо
одержуємо рівняння (21) є рівнянням характеристики шкали однофазногоферродинамічного фазометра. Знайдемо співвідношення, що зв'язують між собою величини зазорів, значення кутів ψ1 й ψ2 межі виміруприладу [Л. 29]. З формули (21) треба, що
(22) Уведемо позначення:
- відношеня індукцій відповідно на початку шкали, в точці φ = 0 і наприкінці шкали. Тоді (23)
(24) Позначаючи через φ і φк значення кутазрушення фаз на початку й наприкінці шкали, одержуємо:
(25)
(26) З рівнянь (19) слідує, що параметри Рн , Р0 і Рк будучивідносинами індукцій, у той же час являють собою зворотні відносини зазорів звідповіднимиточках шкали. Вибір цих величин диктується конструктивними й технологічними міркуваннями й у значній мірі визначає конфігурацію зазорів. У практиці побудови фазометрів у більшості випадків межі виміри задаються не довільно. У приладах із двосторонньою шкалою, як правило, |φн | = |φк | . Якщо при цьому вибрати значення Р0 = 1 у середині рівномірної шкали, то виходить фазометр для виміру фазових зрушень при ємнісному й індуктивному режимах навантаження, причому при зміні режиму навантаження в приладі не потрібно ніяких перемикань. У цьому випадку
Фазометри із двосторонньою шкалою при одній і тій же геометричній довжині шкали мають в 2 рази меншу чутливість у порівнянні з фазометрами, що мають однобічну шкалу, тому часто воліють мати однобічну шкалу, користуючись перемикачем при переході від одного режиму навантаження до іншого. У цьому випадку доцільно зробити один зазор постійним, що не залежить від кута повороту рухливоїчастини, а величину іншого зазору в крайній точці шкали прирівняти величині першого. Для такого фазометра (тому що φн = 0, φдо = φмакс ), будемо мати:
При заданій межі виміруприладу й обраномузначенніРн або Рк рівняння (27) і (28) дають залежність, що зв'язує між собою кути ψ1 й ψ2. Однак для визначення кожного з кутів необхідно другаумова, у якості якого може бути використане рівняння (23): з якого треба, що ψ2 = ± 180±ψ1 (29)
Рис. 4.варіанти включенняпаралельноголанцюгаферродинамического фазометра. Фазові співвідношення між векторами індукцій B1 й B2 і струмів I1 й I2 фазометрів з рівномірною однобічною шкалою, можуть бути зведені до чотирьох варіантів, представленим векторними діаграмами рис. 4. Той або інший варіант визначає знак відносини sin ψ2 ⁄ cos ψ1 у рівнянні (28). Очевидно, для мал. 4,а й б (- 90< ψ1 <90 ; 90<ψ2 <180) це відношення має позитивний знак (cos ψ1 >0 ; sin ψ2 >0), а для мал. 4,б и г (- 90< ψ1 <90 ; 180<ψ2 <270) — негативний (cos ψ1 >0 ; sin ψ2 <0). Таким чином,
(30) Вираження (29) і векторні діаграми показують, що для варіантів мал. 4,а й в sin ψ2 =sin ψ1 , а для варіантів мал. 4, б і г sin ψ2 = – sin ψ1 т. е. у всіх випадках (31) Підставляючи (31) в (30), одержуємо: (32) У формулі (32) у чисельнику повинен бути обраний позитивний знак, у противному випадку Рк = 1, тобто рівняння (21) не дотримується. Звідси ясно, що для побудови фазометра можуть бути обрані варіанти мал. 4,а або в.
(33) Або
(34) Маючи задану межу виміру φмакс і вибираючи з конструктивних міркуваньвеличинуРк , можна по формулі (34) визначити значення ψ1 і по формулі (29) відповідне йому значення ψ2. Надалі будемо вважати, що Рк >1, тобто що зазор δ1 незмінний уздовж всієї шкали, а зазор δ2 , рівний δ1 у точці φ= 0 (Рн = Р0 = 1 ), збільшується й стає максимальним у точі φ = φмакс .Тоді з рівняння (34) треба, що при індуктивному режимі навантаження (φмакс >0) кут ψ1 повинен бути позитивним, а при ємнісному (φмакс <0) — негативним. При дотриманні цієї умови та сама магнітна система може бути використана для вимірівкутазрушення фаз як при індуктивному, так і при ємнісному режимах навантаження. Для цього в коло однієїрухливої котушки повинна бути включена котушка індуктивності, а в колі іншої — конденсатор. Зміна знака кута ψ1 (і, відповідно, кута ψ2) здійснюється взаємним перемиканнямфазосдвигающих елементів z1 й z2 з кола однієї котушки в коло іншої. Якщо при цьому перемінити напрямокструму в нерухомій котушці на протилежне, то положення -рівноваги рухливоїчастини як і раніше залишаєтьсястійким, а основні розрахункові формули не змінюються. Тому, не порушуючи спільності міркувань, можна надалі вважати φмакс >0, тобто (35) що відповідає варіанту мал. 4,а. Одержувані результати рівною мірою будуть справедливі й для фазометра, що вимірює негативні фазові зрушення φмакс <0 Знайдемо вираження для питомого моменту. Скориставшись рівнянням (21) і диференціюючи за α суму моментів, що діють на рухливу частину фазометра, одержимо: або зобліком (35) але
Оскільки
Звідси
(36) Використовуючи вираження (19), (22) і (35), одержуємо:
З урахуванням рівномірності шкали (φ = αφмакс / αиакс ) одержимо:
Таким чином, (37) ПОГРІШНОСТІ ФЕРРОДИНАМИЧЕСКОГО ФАЗОМЕТРА Допустимо, що, крім моментів М1 і М2 , на рухливу частину фазометра впливає додатковий момент Мд , що викликає появу абсолютної основної погрішності приладу Δα. Якщо момент Мд значно менше кожного з моментів М1 і М2 , то для визначення основної погрішності можна скористатися формулою (17):
Якщо шкала приладу рівномірна, то де Δφ - абсолютна основна погрішність фазометра в одиницях вимірюваної різниці фаз. Отже (38) Розглядаючи вираження (38), дійдемо висновку, що для зменшення основної погрішності приладу при певнім значенні додаткового моменту Мд необхідно по можливості збільшити число амперів-витків послідовного й паралельного колу, зменшити зазор δ1 і вибрати кут ψ1 оптимальним. Для визначення оптимального значення кута ψ1 позначимо:
З вираження (38) треба, що погрішність стає найменшої, коли S досягає максимального значення. Оскільки величина S виявляєтьсянайменшоїнаприкінці шкали, досліджувати S на максимум треба при φ = φмакс . Диференціюючи (39), знаходимо:
Прирівнюючи dS/dψ1 до нуля, одержуємо: і після елементарних тригонометричних перетворень (40) Знаючи межу виміру φмакс , по формулах (40) і (35) можна знайти оптимальні значення кутів ψ1 й ψ2 відповідному мінімуму основної погрішності фазометра. Співвідношення (40) справедливо тільки при φмакс ≤45. При φмакс >45° рівність (34) порушується, і рухлива частина приладу в деяких ділянках шкали, буде перебувати в стані хиткої рівноваги. Тобто, при проектуванні фазометра з межею виміру φмакс >45° необхідно в першу чергузадовольнити вираження (34), по можливості наблизившись до виконання умови (40). Спільне дослідження виражень (34) і (40) для φмакс >45° показує, що значення Рк доцільно вибирати можливо більшими. Із числа додаткових погрішностей ферродинамічного фазометра найбільш істотними виявляються частотна й температурна. Умови рівноваги рухливоїчастини фазометра при частоті ω згідно (21) і (35) можна записати у такий спосіб:
де r, L, С — активний опір, індуктивність й ємність ланцюгів рухливих котушок; U — напруга в паралельному ланцюзі. Допустимо всі вхідні з рівняння (41) величини, крім частоти незмінні, одержуємо: (42) Відомо, що
Крім того,
Користуючись наведеними співвідношеннями, після не складних перетворень одержимовираження для частотної погрішності при довільній частоті:
Як правило, фазометр працює при номінальній частоті ω0 , на яку він розрахований, і погрішність виникає при відхиленніробочої частоти від номінальної. Тоді згідно (35)
і вираження для частотної погрішності здобуваєвигляд:
При дотриманні умови (34) і різних режимів навантаження погрішність βω залишаєтьсяпозитивної і стає максимальної при φ = 0 : (45) З достатнім ступенем точності можна вважати, що температурна погрішність фазометра виникає за рахунок зміни активних опорів у колі рухливих котушок. Оскільки ω0 L = 1⁄ω0 C , а активні опори при нормальній температурі однакові, зміни модулів струмів у рухливих котушках будуть однаковими й не вплинуть на рівновагу рухливої частини. Отже, умова рівноваги рухливоїчастиниприладу при нормальній температурі може бути записане так: де r0 — активний опір кола рухливої котушки; x — реактивний опір того жкола. Для визначення температурної погрішності скористаємося вираженням
Оскільки
з рівняння (46) знаходимо:
або зобліком (22) і (35)
(47) Активний опір кола рамки при будь-якій температурі де α — температурний коефіцієнт опору; t° — збільшення температури. Тоді dr⁄dto =r0 α і з (47) одержуємо:
Якщо врахувати, що
(46) ВІТЧИЗНЯНІФЕРРОДИНАМІЧНІ ФАЗОМЕТРИ Вітчизняна промисловість виготовляє кілька аналогічних типів щитовихферродинамічних фазометрів. Більшість із них призначено для вимірів cos φ у трифазних ланцюгах частотою 50 гц. Порівняльні данітрифазнихферродинамічних фазометрів наведені в табл. 2.
ЕЛЕКТРОМАГНІТНІ Й ІНДУКЦІЙНІ ФАЗОМЕТРИ Конструкція трьохмоментного логометра, що застосовується як електромагнітний фазометр, представлена на рис. 5. За двома нерухомими зовнішніми котушками A1 й A2 протікають струми I1 й I2 зрушені пофазі на кут, рівному просторовому куту між котушками, у результаті чого створюється колове обертове поле. На нього накладає пульсуюче поле внутрішньої котушки A3 , по якій протікає струм I3 . Рухлива частина приладу утворена секторами F, приклепаними до ферромагнитнои втулки с. Вся система вимірювального механізму оточена кільцевиммагнитопроводом S. В положенні рівноваги рухлива частина розташовується так, що сектори F установлюються уздовж великої осі еліптичного обертового поля, щоє сумою полів всіх трьох котушок.
Рівняння рівноваги рухливоїчастиниприладу може бути представлене у вигляді:
де L1 ,L2 ,L3 — індуктивності котушок A1 , A2 , A3 ; M1,2 , M2,3 , M1,3 — взаємні індуктивності відповідних пар котушок. Теоретичне й експериментальне дослідження фазометра з описаним вимірювальним механізмом проведене В. В: Смеляковим. В основу дослідження був покладений метод визначення обертаючого моменту приладу по похідній від енергії системи по кутівідхиленнярухливого елемента. Розглядаючи рівняння (47), можна бачити, що для одержання, наприклад, однофазного фазометра із коловю рівномірною шкалою по градусах необхідно виконати ряд умов: 1. Геометричний кут між площинами котушок A1 й A2 повинен бути дорівнює кутузрушення фаз між рівними по величиніструмами в них (бажано мати цей кутрівним 90°); 2. Індуктивність L3 котушки A3 не повинна залежати від кута повороту рухливого елемента α , тобто d'L3 ⁄d'α = 0 3. Параметри приладу повинні бути обрані так, щоб першими двома членами рівняння (47) можна було знехтувати, тобто повинна дотримуватися рівність що можливо у двох випадках: (48) (49) 4. Взаємоіндуктивність між внутрішньої A3 і зовнішніми A1 й A2 котушками повинні бути синусоїдальними функціями α. Велике значення в одержанні оптимальних параметрів приладу має правильний вибір кута розчину 2γ зовнішньої котушки (A1 або A2 ) і кути розчину сектора δ . В. В. Смеляковим було знайдено, що при γ=57o , δ = 120o і виконується умова (48), а при γ=57o , δ = 180o і куті між котушками A1 й A2 90° — умова (49). Другий випадок для фазометра найбільш сприятливий, тому що при γ=57o , δ = 180o залежність M1,3 (α) ближче до синусоїдального. Трифазний фазометр може бути побудований як із двома, так і із трьома зовнішніми котушками. В останньому випадку доцільно мати γ = 36O тому що при цьому виключається п'ята гармоніка в кривій M1,3 (α), а третя гармоніка в трифазній системі, як відомо, відсутня. Логометр, зображений на мал. 5, застосовується як вимірювальний механізм у промислових щитових трифазних фазометрах Э160 й Э170 (Л. 35, 65]. У пазах статора, аналогічногостатору малогабаритного асинхронного електродвигуна, покладена трифазна обмотка, щоживить симетричною системою лінійних напруг. В середині статора коаксиальнорозташована котушка порушення, щоживить лінійним струмом навантаження. Рухлива частина приладу у вигляді Z-подібного сердечника обладнане стрілкою, що переміщається по шкалі з максимальним кутом 180°, градуйованої в значеннях cos φ . Межі виміру фазометрів 0—1—0; клас точності 2,5; робоча частота 50 гц. Деяку іншу конструкцію й схему включення в мережу мають переносні трифазні фазометри типу Э120 (робочі частоти 50 або 400—500 гц, межі виміру в значеннях cos φ 0-1-0, клас точності 1,5) і щитові трифазні фазометри типу Э144 з аналогічними технічними характеристиками, але мають клас точності 2,5. У цих приладах зовнішні котушки, покладені в пази статора, утворять двофазну обмотку, що включає в мережу послідовно, а внутрішня котушка живиться струмом, пропорційним напрузі мережі. Серія цих приладів призначена для роботи при температурі навколишнього повітря від -40 до +60°С і відносної вологості до 98%. Подібний логометр застосовується як вимірювальний механізм й у закордонному електромагнітному фазометрі [Л. 59]. Конструкція й схема його включення в мережу аналогічні фазометрам Э120 й Э144. Трифазному фазометру надається фазорозщепнийпристрій, що забезпечує можливість виміру в однофазних ланцюгах. Групою авторів [Л. 55] запропонований електромагнітний фазометр, конструкція вимірювального механізму якого представлена на мал. 6. Кільцевиймагнитопровод фазометра 1 обвиває кільцева обмотка підмагнічування, що живитьструмом навантаження й що створює замикається по магнитопроводу пульсуючий магнітний потік намагнічуючі обмотки ω1 , ω2 збуджені напругою мережі, створюють обертовий магнітний потік.
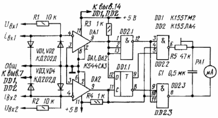
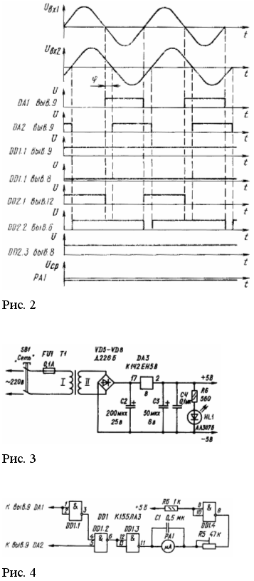
Рис. 6. Варіант електромагнітного фазометра. а-конструкція; б-принципова схема. У результаті взаємодії обертового й пульсуючого потоків у магнитопроводе утвориться насичена ділянка, що переміщається по окружності відповідно зміні кутазрушення фаз між потоками. Це у свою чергу викликає поворот поляризованого рухливого елемента 2, виконаного у вигляді діаметрально намагніченого диска. Кільцевий екран 3 захищає вимірювальний механізм від впливу зовнішніх магнітних полів, а також ємагнитопроводом, по якому замикаються потоки обмоток збудження. Уступаючи електродинамічним фазометрам у точності, електромагнітні фазометри мають ряд переваг, щополягають у можливості побудови чотириквадрантного фазометра зкутом шкали в 360°, трохи меншомуспоживанні потужності й відносно більшому встановлюваному моменті. Різними авторами запропоновано кілька конструктивних варіантів фазометра індукційної системи. С. К. Дурникиним запропонований трифазний фазометр, у якому рухлива система двухэлементного індукційного логометра виконана у вигляді укріплених на загальній осі двох фігурних металевих дисків. Кожний з обертаючих елементів впливає на один з дисків, причому обертаючі моменти спрямовані в протилежні сторони. При зміні різниці фаз у досліджуваному колі обертаючі моменти кожного елемента змінюються по різному, і рухлива частина встановлюється в положенні рівноваги, що відповідає певномукутузрушення фаз. Кут шкали приладу досягає 270°, магнитопроводпослідовногокола обох елементів виконаний загальним. Інший варіант індукційного фазометра запропонований В. В. Смеляковим, М. Е. Бушмииим, Г. М. Сапуновим і С. М. Сергиенко. Магнітна система фазометра складається із двох кільцевихконцентричнихзамкнутихмагнитопроводів. На внутрішньомумагнитопроводі розміщена обмотка збудження, що створює в зовнішньомумагіитопроводі обертове поле, а на зовнішньому - обмотка підмагнічування, що створює пульсуюче поле. При рівності амплітуд магнітних потоків обохполів у зовнішньомумагнитопроводі створюється мала ділянка практично нульового потоку, що переміщається по околі магнитопровода відповідно зміні кутазрушення фаз між двома потоками. Якщо фазометр має рухливу короткозамкнену котушку, що охоплює магнитопровод, то кутзрушення фаз відраховує по куті повороту цієї котушки, що переміщається разом зділянкою нульового потоку. Якщо ж вимірювальна котушка нерухома й у її ланцюг включений нульовий покажчик, то вимірюваний кутзрушення фаз відраховує по куті повороту котушок збудження, які в цьому варіанті приладу повинні бути зроблені рухомі. Подібний за принципом дії індукційний фазометр може бути побудований на базі логометра Ф. М. Жербіна. А. А. Степаняном й А. А. Кольцовим запропонований однофазний індукційний фазометр, магнитопровод якого також складається із двох концентричних кільцевих сердечників. Зовнішній сердечник постачений двома паралельно включеними обмотками збудження, щоживляцяструмами, зрушеними на 90°. Ціобмотки створюють у просторі між сердечниками обертове магнітне поле. На внутрішній сердечник надіта короткозамкнена рухлива рамка, що для підвищення чутливості приладу виконана у вигляді вісімки, петлі якої охоплюють діаметрально розташованіділянки внутрішнього сердечника. Контролююче коло приєднане до середніх точок перехресних частин рамки. Для зменшення моменту опору, створюваногострумопровідними провідниками, рамка з'єднується з контрольованим колом додатковим кільцевим трансформатором, первинна обмотка якого включена в контрольований ланцюг, а вторинна виконана у вигляді рухливої рамки, скріпленоїз основною рамкою приладу й з'єднаної із середніми точками її пересічних частин. Істотних переваг у порівнянні з фазометрами інших систем індукційні фазометри не мають і серійно промисловістю не випускаються. Цифові фазомитри Фазометр призначений для виміру кутів зрушення фаз між двома періодично електричними коливаннями, що змінюються, і може бути застосований у радіоаматорській практиці при розробці, регулюванні й експлуатації електронних й електротехнічних апаратів і пристроїв. Пропонований електронний фазометр дає одночасно інформацію про знак і величину кута зрушення фаз, що робить її більше наочної. У приладі вдалося істотно спростити вузли виділення величини й знака кута й сполучити функції окремих елементів. Основні технічні характеристики Діапазон вимірюваних кутів зрушення фаз, эл. град 0... 180 Діапазон робочих частот, Гц 10... 104 Діапазон вхідних напруг, В 0,01...50 Діапазон вимірюваних струмів, А. 0,01...2 Погрішність виміру, %, не більше 2 Принципова схема електронного фазометра наведена на мал. 1. Вхідні напруги Uвх1 й Uвх2 довільні форми (наприклад, синусоїдальні) від вимірюваних кіл через дільники R1VD1VD2 й R2VD3VD4 надходять на вхід формувачів DA1 й DA2 (компаратори напруги) і перетворяться в однополярні прямокутні імпульси з досить крутими фронтами й спадами. Ширина імпульсів відповідає тривалості напівперіоду вхідного сигналу, що ілюструється тимчасовими діаграмами, представленими на мал. 2. Динамічний D-тригер (DD1) виділяє знак кута зрушення фаз, тобто фіксує в момент формування фронту імпульсу другого вимірювального каналу, використовуваного в даній схемі в якості синхронізуючі (тактового), що випереджає або відстає характер сигналу першого вимірювального каналу, вихід формувача якого з'єднаний з інформаційним входом D-тригера. При цьому синхронізуючий імпульс своїм фронтом переводить D-тригер у стан, обумовлений рівнем напруги на його інформаційному вході в цей момент часу. Тому, якщо вхідна напруга Uвх1 випереджає по фазі напруга Uвх2 на прямому виході D-тригера (висновок 9 DD1.1) установлюється напруга, що відповідає логічній одиниці, а на інверсному виході - логічному нулю. Вимірник величини кута зрушення фаз реалізований на базі елемента збігу (DD2.2), один із входів якого з'єднаний безпосередньо з виходом формувача DA2, а другий - через інвертор DD2.1 з формувачем DA1 вимірювального каналу. Ширина формованого імпульсу на виході такого елемента пропорційна куту взаємного перекриття вхідних імпульсів, тобто куту зрушення фаз між напругами Uвх1 й Uвх2 що підтверджується тимчасовими діаграмами на мал. 2. Об'єднання інформації про величину й знак кута в розглянутій схемі здійснюється за рахунок введення в її сполуку ще одного елемента збігу (DD2.3), що виконує тієї ж функції виміру величини кута, що й описаний вище. Однак кожний із цих елементів 3И-НІ (DD2.2 й DD2.3) одним зі своїх входів з'єднаний відповідно із прямим й інверсним виходами D-тригера, у результаті чого останній і визначає, на виході якого з елементів збігу виділяється імпульс, по ширині дорівнює куту зрушення фаз. Вимірювальний прилад РА1 включений між виходами елементів збігу DD2.2 й DD2.3, створюючи при цьому диференціальну схему, внаслідок чого його стрілка буде відхилятися убік, обумовлену знайомий кута, і на кут, що відповідає куту зрушення фаз між напругами Uвх1 й Uвх2. Конденсатор С1, включений паралельно індикатору PA1, призначений для зменшення пульсації стрілки при вимірах на низьких частотах. Побудова вхідних кіл фазометра дозволяє вимірювати кут зрушення фаз не тільки між двома напругами, але й між струмом і напругою або між двома струмами, для чого вхідні дільники постачені відповідними висновками.
Рис. 1 Принципова схема Конструкція й деталі. Електронний фазометр виконаний у вигляді окремого блоку. На лицьову панель виведені вхідні клеми вимірювальних каналів, мікроамперметр, шкала якого проградуйована в ел. град., і вимикач живильної мережі. Елементи приладу змонтовані на друкованій платі, виготовленої з однобічного фольгированного стеклотекстолита товщиною 1,5 мм і закріпленої безпосередньо на вимірювальних затисках мікроамперметра. Сполуки друкованої плати із вхідними клемами приладу виконані екранованим провідником, що викликано забезпеченням його поміхостійкості. У пристрої використані резистори МЛТ і СП3-16 (R5), конденсатор С1 - типу МБМ, а як індикатор PA1 - мікроамперметр типу М906 із двосторонньою шкалою 50-0-50 мка. Замість зазначених у пристрої можуть бути використані мікросхеми інших серій аналогічного функціонального призначення при відповідному виборі їхній живлячої напруги. Формувачі однополярних імпульсів DA1 й DA2 можуть бути виконані не тільки на базі функціональних мікросхем ДО554СА3 або 521СА3, але й на операційних підсилювачах або транзисторних каскадах, що працюють у ключовому режимі й забезпечують необхідній крутості формованих фронтів імпульсів. Діоди VD1 - VD4 вибираються з умов протікання по них довгостроково вимірюваного струму. Якщо ж фазометр призначений для виміру зрушення фаз тільки між двома напругами, то зазначені діоди можна замінити будь-якими іншими без пред'явлення вимог по струму й про зворотну напругу. Живляня пристрою здійснене від одного джерела однополярного стабілізованої напруги (мал. 3). Розширення меж виміру по напрузі вхідного сигналу можна здійснити за рахунок пропорційної зміни параметрів резисторів R1 й R2. Якщо ж немає необхідності у вимірі знака фазового кута, то зі схеми можна виключити динамічний D-тригер, а вузол виділення сигналу різниці кута зрушення фаз (мал. 4) включити безпосередньо до виходів компараторів DA1 й DA2. У цьому пристрої елемент DD1.4 реалізує диференціальну схему включення індикатора PA1 і забезпечує компенсацію напруги логічного нуля. Як індикатор контрольованого параметра PA1 можуть бути використані електронний осцилограф або цифровий вольтметр, це дозволить істотно підвищити точність відтворення вимірюваної величини. Електронний фазометр має лінійну шкалу, що полегшує його тарировку. Для цього як калібровані напруги варто взяти дві лінійних напруги трифазної мережі (кут зрушення фаз лінійних напруг становить 120 ел. град.). У процесі тарировки необхідно погодити калібровані напруги із припустимим рівнем вхідних напруг. Величину відхилень стрілки індикатора не потребуючу оцінку шкали здійснюють резистором R5.
Види фазометрів Ц302/1
Фазометр трьохфазний діапазон 0,5-1-0,5 й 0,9-1-0,2 f=50...10000Гц, кл.т.2,5 габ.розм.120х120х95 Ц302/1 фазометр трьохфазний Призначення Призначений для виміру коефіцієнта потужності в діапазонах 0,5-1-0,5 або 0,9-1-0,2 у трьохфазних трьохпровідних мережах змінного струму частотою50 Гц з симетричним навантаженням фаз і симетричною лінійною напругою. ТЕХНІЧНІ ХАРАКТЕРИСТИКИ
Клас точності 2,5 Діапазон вимірів коефіцієнта потужності 0,5-1-0,5 або 0,9-1-0,2 Габаритні розміри, мм 120х120х95 Маса, кг 0,7 Призначена для роботи при температурі від –20 до +50С и відносної вологості повітря 95% при 30С ФАЗОМЕТР ІЗ302-М1-1 Призначений для виміру коефіцієнта потужності в трифазних трехпроводных мережах змінного струму частотою 50 Гц із симетричним навантаженням фаз і симетрією лінійних напруг. Прилад складається з індикатора магнітоелектричної системи й електронного перетворювача, розміщених в одному корпусі.
З302-М1-1
ТЕХНІЧНІ ХАРАКТЕРИСТИКИ:
Фазометр Д578
Призначення: Фазометр Д5781 призначений для визначення кута зрушення фаз між основними гармонійними складовими струму й напруги й величини cos φ однофазних ланцюгах промислової частоти. Технічні характеристики: Діапазон вимірів: для значення кута зрушення фаз - 0-90-180-270-360° для значення cosφ - 1-0-1-0-1 клас точності - 0.5 Габаритні розміри: 230х280х140 мм ПЕРШИЙ УКРАЇНСЬКИЙ ЦИФРОВИЙ ВАФ4333
Багатофункціональний цифровийвольтамперфазометрВАФ4333 - новий мікропроцесорний прилад, повною мірою відповідає сучасним вимогам до точності,функціональній повноті, зручності в роботі й надійності. Основна область застосування приладу - експлуатаційне обслуговування релейних схем захисту і силових ланцюгів електроустановок.
СПИСОК ЛІТЕРАТУРИ 1. Apутюнов В. О. Электрические измерительные приборы и измерения. M.—Л., Госэнергоиздат, 1958. 2. Кapандeeв К. Б. Специальные методы электрических измерений. M., Госэнергоиздат, 1963. 3. Heстepeнко А. Д. Основы расчета электроизмерительных схем уравновешивания. Киев, Наукова думка, 1960. 4. Оpнатский П. П. Автоматические измерения и приборы (аналоговые и цифровые). Киев, Виша школа, l973. 5. Основы электроизмерительной техники. Под ред. M. И. Левина. M., Энергия, 1963. 6. Пpытков В. Т., Tалицкий А. В. Курс электрически измерений. M.—Л., Госэнергоиздат, 1960. 7. Электрические измерения неэлектрических величии. Под ред. П. В. Новицкого. M., Энергия, 1975. 8. Электрические измерения. Под ред. A.B. Фремке. Л., Энергия. 1973. 9. Электрические измерения. Под ред. E. Г. Шрамкова. M., Высшая школа, 1973. 10.Електричні вимірювання електричних та не електричних величин. За редакцією Поліщука. Київ «Вища школа» 1978р. 352с. |
||||||||||||||||||||||||||||||||||||||||||||||||||||||||||||||||||||||||||||||||||||||||||||||||||||||||||||||||||||||||||||||||||||||||||||||||||||||||||||||||||||||||||












(13)

(18)







( 27)
(28)
















(43)
(44)











