Дипломная работа: Експлуатація та неполадки асинхронних двигунів
|
Название: Експлуатація та неполадки асинхронних двигунів Раздел: Рефераты по физике Тип: дипломная работа | |||||||||||||||||||||||||||||||||||||||||||||||||||||||||||||||
ВСТУП Одним з основних факторів технічного прогресу в народному господарстві є підвищення ступеня електрифікації всіх галузей промисловості, транспорту, зв'язку, сільського господарства. Важливе значення має розширення застосування електроенергії в побуті. Від того, наскільки грамотно і технічно обґрунтовано буде виконуватися монтаж і експлуатація електроустаткування й електроустановок, багато в чому залежить успішне рішення задач технічного прогресу, повноцінної роботи технологічного устаткування, економії енергії взагалі й електричної енергії зокрема . Електромонтажні роботи в даний час ведуться на високому рівні інженерної підготовки, з максимальним переносом цих робіт з будівельних майданчиків у майстерні монтажно-заготівельних ділянок і на заводи електромонтажних організацій. Електромонтажні, проектні і науково-дослідні організації разом з електротехнічною промисловістю ведуть велику роботу по виготовленню електроустаткування великими блоками і вузлами. У практику електромонтажних і ремонтних робіт упроваджуються сучасні механізми, пристосування, інструменти, засоби малої механізації, у тому числі на основі застосування піротехніки. У роботі електромонтажних організацій широко використовуються раціоналізаторські пропозиції робітників, інженерів і техніків, спрямовані на підвищення продуктивності праці і якості монтажних і ремонтних робіт, а також на підвищення рівня експлуатації електроустаткування й електричних мереж. В області експлуатації електроустаткування накопичений і узагальнений великий досвід. Монтаж і обслуговування сучасного електроустаткування й електричних мереж вимагають глибоких знань фізичних основ електротехніки, конструкцій електричних машин, апаратів, знання матеріалів. Сучасна техніка постійно удосконалюється, змінюється, що тому працює в будь-якій галузі народного господарства необхідно, не обмежуючи засвоєними в процесі навчання знаннями, постійно поповнювати свої професійні знання. Науково-технічний прогрес безперервно супроводиться кількісними і якісними змінами в області електроенергетики і електротехніки, зростанням потужності промислових і сільськогосподарських підприємств, що будуються, вдосконаленням технологічних процесів і підвищенням енергоозброєння народного господарства. Високий розвиток електроенергетики дає змогу переозброювати всі галузі народного господарства, широко впроваджувати електричну енергію в такі її провідні галузі, як промисловість, сільське господарство, будівництво і транспорт. Зростання кількості і потужності електроустановок супроводиться ускладненням і вдосконаленням їх конструкцій. Постійно розширюється номенклатура обладнання, що випускається електротехнічною промисловістю, апаратів, приладів, електромонтажних конструкцій і матеріалів. Застосовуються нові методи індустріального будівництва і провадження електромонтажних робіт. Відповідно переглядаються і вносяться корективи в діючі будівельні і електротехнічні норми і правила. У технічному перетворенні галузей народного господарства ведуча роль належить електричним засобам автоматизації і механізації виробничих процесів. Найважливішим засобом електрифікації, механізації і автоматизацій, основою збільшення продуктивності машини і масштабів виробництва є сучасний електропривод, на частку якого доводиться до 63% загального споживання електроенергії в країні. Електричні машини широко застосовуються у всіх галузях народного господарства. Середні і великі електричні машини використовують в машинобудівній промисловості для приводу великих вентиляторів і компресорів, могутніх металоріжучих станків, важких конвеєрних ліній; у вугільній промисловості для приводу шахтних підіймальних машин, великих насосів, компресорів, вентиляторів і інших установок; в металургійній промисловості для приводу прокатних станів. Електрифікація народного господарства України розвивається по шляху розробки і впровадження електроустановок з використанням сучасних високоефективних електричних машин і апаратів, ліній електропередачі, різноманітного електротехнологічного обладнання, коштів автоматики і телемеханіки. Безпечна і безаварійна експлуатація систем електропостачання ставить перед працівниками електрогосподарств різносторонні і складні задачі з охорони праці. Здорові і безпечні умови праці електротехнічного персоналу й працівників, що експлуатують електрифіковані виробничі установки, можуть бути забезпечені виконанням науково обґрунтованих правил і норм як при проектуванні і монтажі, так і при їх експлуатації. ТЕОРЕТИЧНА ЧАСТИНА 2.1 Принцип дії та будова асинхронного електродвигуна За конструкцією асинхронний двигун з короткозамкненим ротором (рис. 1) дуже простий і складається з корпуса статора 1, коробки із затискачами 2, осердя статора 4, набраного з листів електротехнічної сталі товщиною 0,35 або 0,5 мм, у пазах яких розміщена обмотка статора 3, ротора 5, що обертається в підшипниках, закріплених на двох щитах 6. Осердя ротора набране також з окремих листів електротехнічної сталі, в пазах яких розмішена стержнева обмотка ротора, накоротко замкнена кільцями, яку називають "білячою кліткою".
Рис. 1 Будова асинхронного двигуна з короткозамкненим ротором: 1-корпус статора; 2-коробка із затискачами; 3-обмотка статора; 4-осердя статора; 5-ротор; 6-підшипниковий щит У двигунах потужністю до 100 кВт обмотка ротора (рис. 2) виконана заливанням у пази ротора розплавленого алюмінію.
Рис. 2 Короткозамкнена обмотка ротора асинхронного двигуна Обмотку статора вмикають у трифазну мережу. При проходженні змінного струму по трьох обмотках статора створюється обертальне магнітне поле, яке перетинає стержні обмотки ротора і наводить у них ЕРС. Під дією ЕРС у стержнях ротора протікає струм, який, взаємодіючи з полем статора, створює зусилля, що обертає ротор у напрямі магнітного поля статора. Магнітне поле статора обертається з постійною швидкістю n1 , яка залежить від частоти струму в мережі (f і кількості полюсів на фазу р ):n 1 = 60 f / p . Частота обертання ротора дещо відрізняється від частоти обертання магнітного поля статора, оскільки інакше обмотку ротора не перетинало б магнітне поле статора і не виникав би струм. Відносне відставання ротора від обертального магнітного поля статора характеризується ковзанням S . Ковзання — це відношення кількості обертів магнітного поля статора n, відносно обертального ротора до кількості обертів поля статора в просторі, тобто: S = n 1 - n 2 / n 1 . Якщо ротор нерухомий (n = 0 ), то ковзання дорівнює 1 або 100 %. Якщо ротор обертається з однаковою частотою з магнітним полем, тобто n 1 = n 2 , то ковзання дорівнює нулю. Отже, чим більша частота обертання ротора, тим менше ковзання. Початки і кінці обмотки статора виводять на виток (рис. 3, а).
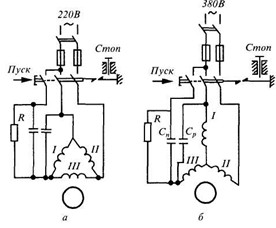
Рис. 3. Розміщення виводів двигуна на щитку вмикання Оскільки номінальна напруга двигуна має дорівнювати номінальній напрузі мережі, то залежно від цієї напруги обмотку статора з'єднують у зірку або трикутник (рис. 3, б, в). Якщо лінійна напруга мережі, до якої приєднується двигун, дорівнює фазній напрузі, то обмотку статора з'єднують трикутником; якщо лінійна напруга мережі в 3 рази більша за фазну напругу двигуна — то зіркою. Наприклад, якщо номінальна напруга двигуна становить 220/380 В при увімкненні його в мережу з лінійною напругою 220 В, обмотку статора з'єднують трикутником, а при ввімкненні в мережу з напругою 380 В — зіркою. Під час пуску асинхронного електродвигуна магнітне поле статора зі значною швидкістю перетинає нерухомий ротор. У роторі індукується велика ЕРС, внаслідок чого по його обмотці тече великий струм, а це призводить до небажаного підвищення струму і в обмотці статора. Цей струм називають пусковим ; в асинхронних двигунах він у 5-7 разів перевищує номінальний, що є основним недоліком цих машин. 2.2 Однофазні асинхронні двигуни Для роботи в мережі однофазного змінного струму використовують однофазні асинхронні двигуни. У пазах статора такого електродвигуна вкладена одна робоча обмотка 1, а ротор виконано так само, як і ротор трифазного двигуна (рис. 4). Магнітне поле статора не обертальне, а пульсуюче. Воно не може створити сили, здатні вивести ротор з нерухомого стану. Якщо двигун сторонньою силою розкрутити у той чи інший бік і увімкнути в мережу, він почне обертатися і нестиме корисне навантаження. Для створення початкового обертального моменту на статорі двигуна, крім робочої, розміщена допоміжна пускова обмотка 2 (рис. 8.14, 6) закладена в пази так, щоб її магнітне поле було зсунуте на 90° відносно робочої обмотки. Це дає змогу одержати обертальне магнітне поле. За такою схемою вмикають двигуни серії АОЛБ, 4АХУТ, ДАО, ДХО та ін. У зв'язку з тим, що однофазний двигун запускають вмиканням двох обмоток в однофазну мережу, пускову обмотку вмикають у мережу з пусковим опором або з конденсатором, що є ефективніше.
Рис. 4. Схеми вмикання однофазного асинхронного електродвигуна Реверсування однофазних двигунів досягають зміною точок живлення пускової обмотки. Виводи обмоток однофазного електродвигуна позначають так: основна с 1 - с2 ; пускова n 1 - n 2 . У малих машинах кінці обмоток помічають фарбою: початок і кінець головної обмотки відповідно червоною і червоною з чорною; допоміжної — синьою і синьою з чорною, а вивід від спільної точки — чорною. У момент пуску при натисканні кнопки "Пуск" вмикаються основна і допоміжна обмотки, створюючи обертальне магнітне поле, яке приводить ротор в дію. Допоміжна обмотка, що має малий опір і споживає великий струм, не розрахована на тривале вмикання, тому після закінчення пуску пускова обмотка відмикається. У мережі залишається увімкненою одна робоча обмотка, яка забезпечує далі нормальний тривалий режим. Найефективнішим є вмикання в коло пускової обмотки конденсатора. Такий двигун називають конденсаторним (рис. 4, в). Значення ємності конденсатора С n вибирають так, щоб струм у допоміжній обмотці бувусунутий за фазою щодо струму в робочій обмотці на кут, близький до 90°. Тоді максимум магнітного поля настане в обмотках неодночасно і поле має явно виражений напрям обертання. Для того, щоб створити підвищений пусковий момент, часто використовують і пусковий конденсатор (рис. 4, г). Після розгону електродвигуна пусковий конденсатор відмикається. У разі необхідності в однофазну мережу можна увімкнути трифазний електродвигун. Якщо напруга однофазної мережі 220 В, а в паспорті двигуна показані напруги 220/380 В, як основну обмотку використовують одну з фазних обмоток, а дві інші виконують роль пускової (рис. 5, а). Якщо напруга мережі 380 або 440 В, двигун вмикають за схемою, показаною на рис. 5, б. Як основну обмотку використовують дві фазні обмотки, з'єднані послідовно. У коло пускової обмотки трифазного двигуна, що працює в однофазному режимі, доцільно вмикати конденсатор. Необхідну ємність конденсаторів та активного опору для двигунів потужністю до 4,5 кВт можна вибрати із таблиці 1. Пускові конденсатори мають бути зашунтовані резистором 200...500 кОм, оскільки після пуску на ньому залишається електричний заряд, який і розряджається через резистор.
Рис. 5. Схеми вмикання трифазного двигуна напругою 380/220 В у однофазну мережу напругою 220 В (а) і 380 або 440 В (б) Промисловість випускає однофазні асинхронні двигуни потужністю від кількох десятків до кількох сотень ват для приводу різних механізмів, пристроїв, електроінструментів. їх недолік — складність виготовлення, відносно висока вартість, низькі значення ККД і cosφ, що обмежує їх широке застосування. Таблиця 1 Ємність конденсаторів і активний опір для пуску трифазних двигунів у однофазному режимі
МЕХАНІЧНА ЧАСТИНА 3.1 Основні несправності асинхронних електродвигун ів Несправності електродвигунів виникають у результаті зносу деталей і старіння матеріалів, а також при порушенні правил технічної експлуатації. По місцеві їхнього виникнення і характеру походження ушкодження електродвигунів підрозділяють на електричні і механічні. До електричного відносять ушкодження ізоляції або струмопровідних частин обмоток, колекторів, контактних кілець і аркушів сердечників. Механічними ушкодженнями вважають ослаблення кріпильних сполучних різьблень, посадок, порушення форми і поверхні деталей, перекоси і поломки. Ушкодження звичайно мають явні і прямі ознаки, очевидні легко або установлювані вимірами. Несправності часто можна установити лише по непрямих ознаках. При цьому приходиться не тільки робити виміру, але і зіставляти виявлені факти з відомими з досвіду і робити логічні висновки. Типові ознаки і причини несправностей асинхронних електродвигунів і способи їхнього усунення приведені в таблиці 2. Таблиця 2 Несправності асинхронних електродвигунів, причини їх виникнення і способи їх усунення
3.2 Виявлення несправностей електроприводів При експлуатації електроприводів можливі випадки, коли раніше нормально працюючий привід починає працювати ненормально, тобто електродвигун не запускається; при пуску не набирає номінальних оборотів; при роботі гуде, вібрує, перегрівається; сильно іскрять щітки; чується ненормальний шум і т.п. Обслуговуючий персонал повинний визначити несправність і при можливості усунути її чи відправити двигун у капітальний ремонт. При визначенні несправностей рекомендується визначений порядок. Асинхронні електродвигуни. У випадку, коли двигун при роботі перегрівається, необхідно перевірити навантаження, вимірюючи силу струму статора, і живляча напруга. У випадку перевантаження двигун перегрівається і необхідно зменшити навантаження до номінальної. У випадку збільшення або зменшення напруги понад припустимі значення двигун також перегрівається. У цьому випадку, як правило, довести напругу до номінального значення не завжди можливо, тому що значення напруга регулюється на підстанціях або електростанціях. Для зменшення перегріву двигуна варто зменшити навантаження. Перегрів двигуна може відбуватися через обрив стрижнів ротора або замикання витків у його обмотці; шум і вібрація можуть виникати при ослабленні кріплення сердечників ротора або статора, порушенні балансування ротора, замикання в його обмотках. Ці несправності можна знайти тільки після розбирання двигуна. Якщо двигун не запускається спочатку, необхідно перевірити цілісність запобіжників і правильність роботи пускової апаратури. Потім перевіряють наявність і значення напруги живлення на затисках двигуна. Для цього знімають кришку коробки виводів і на затисках вольтметром вимірюють напругу між проводами, що підводять. Для трифазних асинхронних двигунів напруга на усіх фазах повинне бути однаковим і мати номінальне значення. Якщо напруга має велику різницю по фазах, необхідно перевірити живильну мережу. Якщо живильна мережа в порядку, приступають до перевірки двигуна. Для цього знеструмлюють живильну мережу і відключають її від двигуна. Конструкції сучасних двигунів, як правило, не дозволяють оглянути деталі і вузли, розташовані усередині двигуна, без його розбирання; тому спочатку здійснюють перевірку за допомогою приладів. Перевірку починають з того, що намагаються, якщо це дозволяє приводний механізм, повернути вал двигуна рукою і переконатися в легкому обертанні ротора. При обертанні ротора рукою можна в деяких випадках знайти несправності підшипників або визначити „чіпляння" ротора за статор. Потім мегаомметром перевіряють опір ізоляції на корпус і між фазами. Цією перевіркою можна знайти пробій ізоляції на корпус і між фазами. Попередньо від'єднують усі кінці двигуна від вивідної дошки. Мегаомметром перевіряють відсутність обриву в кожній фазі. Наступна перевірка складається у вимірі опору обмоток постійному струму, що виконують методом амперметра і вольтметра, одинарним чи подвійним мостом. Цією перевіркою визначають відсутність обривів рівнобіжних галузей обмотки або елементарних провідників у випадку, коли ефективний провідник складається з декількох елементарних. В асинхронних двигунах з фазним ротором перевірки опору ізоляції й опори постійному струму проводять для статора і ротора. У випадку, коли вищенаведені перевірки не дозволяють установити несправність, двигун розбирають і оглядають відповідно до вимог поточного ремонту або відправляють у ремонтний цех. 3.3 Огляд електроприводів і контроль за їхньою роботою при технічному обслуговуванні При технічному обслуговуванні електроприводів проводять їхній огляд і контроль за роботою в терміни, запропоновані ППР. Електроприводи оглядають тим частіше, чим важчі умови роботи, наприклад велика тривалість розгону електродвигуна, часті пуски, висока температура навколишнього середовища. Конструкція електродвигунів також може впливати на необхідну періодичність їхніх оглядів. Крім того, при встановленні періодичності оглядів треба враховувати і технічний стан електродвигунів, наприклад ступінь їхньої зношеності. У зв'язку з цим періодичність оглядів електроприводів і їхній зміст встановлюються в місцевих інструкціях і графіках ППР, при складанні яких враховують відзначені вище фактори. Важливий елемент інструкції – вимога про підтримку електродвигуна в чистоті – забруднений електродвигун нагрівається під час роботи значно сильніше. При огляді під час обходів електроприводів перевіряють температуру нагрівання двигунів; стежать за тим, щоб вони містилися в чистоті і поблизу їх не знаходилося б непотрібних предметів, особливо небезпечних у пожежному відношенні; спостерігають, щоб пуск і зупинення електродвигунів вироблялися виробничим персоналом по інструкції й електродвигуни не працювали вхолосту; контролюють напруга електромережі, що повинне знаходитися в межах 95-110 % від номінального; перевіряють у підшипниках, реостатах і пусковій апаратурі рівень олії; звертають увагу на справність огороджень, що перешкоджають випадковим дотикам до обертового частинам електропривода; усувають дрібні несправності (наприклад, заміняють перегорілі запобіжники, регулюють натиск щіток) і проводять зовнішнє очищення електродвигунів. Контроль за температурою електродвигуна є істотним елементом його експлуатації, тому що найбільш часті ушкодження електродвигуна викликаються його нагріванням понад гранично припустиму температуру. Розрізняють гранично припустиму температуру нагрівання і гранично припустиме перевищення температури нагрівання окремих частин електричної машини. Гранично припустиме перевищення температури нагрівання визначають шляхом вирахування з гранично припустимої температури нагрівання температури навколишнього середовища, рівної 40° С. Отриманий результат зменшують на 10° С. Це порозумівається необхідністю мати деякий запас на саму гарячу крапку обмотки, тому що при вимірі температури обмоток методом опору не враховується нерівномірність нагрівання, а виміряється середнє значення температури. При експлуатації машин від'єднувати машину від мережі і вимірювати опір обмоток для визначення температури їхнього нагрівання не завжди можливо. Тому контроль нагрівання роблять, вимірюючи температуру доступних частин – корпуса електродвигуна, кришок підшипників, колектора, контактних кілець. Температуру визначають за допомогою переносного термометра, що прикладається відразу після зупинення електродвигуна до тієї його частини, температуру якої вимірюють. Кінець термометра при вимірах обертають фольгою, прикладають до вимірюваної частини електродвигуна і закривають шаром вати, для зменшення віддачі теплоти в навколишнє середовище (рис. 6). Застосовуваний на практиці спосіб визначення температури електродвигунів шляхом дотику руки до нагрітого елемента дає лише приблизне представлення про нагрівання. Цим способом користаються в тих випадках, коли досить одержати орієнтоване представлення про ступінь нагрівання. Рука витримує температуру нагрівання не більше 60° С.
Рис. 6. Установка термометра для вимірювання температури частин електродвигуна: 1 – вата; 2 – фольга; 3 – термометр; 4 – нагріта поверхня Основною причиною, що викликає перевищення температури електродвигунів вище гранично припустимої, є його перевантаження, тому при роботі електродвигунів, а також регулюванню технологічного процесу стежать за показаннями амперметрів, що встановлюють у ланцюг статора. При нагріванні двигунів вище припустимої межі варто знизити навантаження. На роботу електродвигунів істотно впливає напруга живильної мережі: підвищення напруги мережі приводить до збільшення струму, що намагнічує, і втратам у міді і сталі, що викликає перевищення температури вище гранично припустимої; зниження напруги мережі зменшує момент обертання, що викликає збільшення струму і теж перевищення температури. З огляду на це, при експлуатації електродвигунів контролюють напругу живильної мережі. Погіршення ізоляції обмоток при експлуатації електродвигуна згодом може привести до коротких замикань між обмотками, а також до замикань обмоток на корпус електродвигунів. Для запобігання зазначених явищ і зв'язаних з ними виходів електродвигунів з ладу періодично вимірюють опір ізоляції обмоток мегаомметрами. Терміни таких перевірок залежать від місцевих умов (вологості навколишнього середовища, запиленості приміщення і т.п.) і технічного стану електродвигуна. Ці терміни встановлюються графіком ППР. Крім періодичних перевірок проводять і позачергові, що влаштовуються після тривалих перерв у роботі електродвигунів, після влучення на них води й у тих випадках, коли виникає побоювання в погіршенні стану ізоляції обмоток. При оцінці стану ізоляції обмоток електродвигуна доцільно зіставити дані отриманих вимірів з попередніми. Занадто велика розбіжність у результатах зроблених вимірів повинне послужити підставою для докладного з'ясування причин цього. У тому випадку, коли перевірочний вимір опору ізоляції обмоток електродвигунів показує незадовільні результати, виникає потреба в сушінні чи електродвигуна відправленню його в ремонт.У процесі експлуатації електроприводів можуть виникати явища, при яких електродвигун необхідно відключити від мережі. До них відносяться: поява чи диму вогню з чи електродвигуна його апаратури; нещасливий випадок з людиною, що вимагає зупинку електродвигуна; вібрація, що загрожує цілості електродвигуна; поломка приводного механізму; нагрівши підшипників понад припустимий; зниження оборотів електродвигуна, супроводжуване швидким його нагріванням. При оглядах електроприводів звертають увагу на вібрацію і при необхідних випадках її замірять. Найбільш простий і зручний для виміру вібрацій при експлуатації віброметр типу ВР. Віброметр допускає вимір вібрацій від 0,05 до 6 мм у машин з частотою обертання більш 750 об/хв і має записуючий пристрій.У найбільш розповсюдженій конструкції вібрографа запис виробляється сталевим пером 8 (рис. 7, а) на паперовій стрічці 5, що пересувається з визначеною швидкістю за допомогою годинного механізму з пружинним заводом. Відмітчик часу робить оцінку на стрічці щосекунди, що дає можливість визначити частоту вібрацій. Вібрації від контрольованої поверхні 1 передаються через наконечник 2, що закріплений на осі 3 і притискається до поверхні пружиною 4. Вісь за допомогою шарніра 7 зв'язана з пером, закріпленим на осі 6. Гвинт 9 (рис. 7, б) передбачений для регулювання натягу пружини, щоб забезпечити надійний контакт між штифтом і вібруючою поверхнею. За рухом пера спостерігають через лючок 10 у корпусі. Пружину годинного механізму заводять рукояткою 12. Важілець 11 служить для включення і відключення руху стрічки відмітчика часу.
Рис. 6 Схема пристрою : (а) загальний вид , (б) віброграф ВР ТЕХНІКА БЕЗПЕКИ 4.1 КЛАСИФІКАЦІЯ РОБІТ В ЕЛЕКТРОУСТАНОВКАХ ПО НЕБЕЗПЕЦІ ПОРАЗКИ СТРУМОМ У електроустановках проводять планово-попереджувальні ремонти обладнання, випробування ізоляції, перевірку і наладку апаратури, релейної захисти і поточні роботи по усуненню неполадка, попередженню аварій, перевірці контактів і по мірі небезпеки ці роботи ділять на наступні групи. 1. Робота зі зняттям напруги, коли з струмопровідних частин знята робоча напруга. До початку цих робіт вживають технічні і організаційні заходів обережності. У іншому випадку можлива або випадкова подача напруження до місця роботи, або випадкове наближення дотик людей до струмопровідних частин, що залишилися під напругою. 2. Робота під напругою на струмопровідних частинах, а також робота в електроустановках напругою вище за 1000 В і на ВЛ напругою до 1000 В, що виконуються на відстанях від струмопровідних частин менше вказаних в таблиці 1. Перед роботою необхідно виконати організаційні заходи захисту. Роботу на струмопровідних частинах проводять за допомогою ізолюючих засобів (від струмопровідних частин або від землі). 3. Робота без зняття напруги на не струмопровідних частинах. При цьому виключене випадкове наближення працюючих людей і інструмента, яким вони користуються, до струмопровідних частин на небезпечну відстань, т. б. виключена імовірність поразки людей струмом. Тому не потрібно відключати обладнання або вживати технічні і організаційні заходи захисту. 4.2 Техніка безпеки при експлуатації електропривода Перед тим, як розпочати будь-яку роботу з обслуговування електропривода, перевіряють стан захисного заземлення. У тому випадку, коли роботу дозволено виконувати лише при знятій напрузі, наявність її на електроприводі перевіряють за допомогою показника напруги. При огляді елементів працюючого електропривода не слід наближатися до струмопровідних частин електроустановки. Потрібно пам'ятати, що небезпека, зумовлена порушенням правил техніки безпеки, при обслуговуванні електроприводів зростає в цехах, які належать до категорії з "підвищеною небезпекою" і "особливо небезпечні". Без зняття напруги з електроустановки, але з дотримуванням заходів безпеки при експлуатації, можна виконувати чищення і обтирання корпусів електрообладнання, доливання масла в підшипники електродвигунів, заміну запобіжників. Ремонтні роботи в електродвигунах, а також заміну плавких вставок відкритого типу, дозволяється виконувати одній особі після попереднього відімкнення двигуна чи апарата від джерела живлення не менше як у двох місцях вимикачем, зі зняттям запобіжників. Щоб запобігти помилковій подачі напруги, персонал, що виконав відімкнення, повинен вивісити попереджувальний плакат "Не вмикати — працюють люди!" на ручках відімкнених апаратів, за допомогою яких може бути подано напругу. По закінченні робіт плакати знімають. В інших випадках ремонтні роботи слід виконувати двома способами. Ручне керування пусковими пристроями, що мають відкриті струмопровідні частини, виконують у діелектричних рукавицях. У сирих приміщеннях перед пусковими пристроями кладуть ізолюючі підкладки. Проведення роботи в колі реостата під час обертання електродвигуна, можливе тільки при піднятих щітках або повністю виведеному реостаті. Цю роботу виконують у діелектричних рукавицях або інструментом з ізольованою ручкою, стоячи на гумовому килимку. Якщо електродвигун тривалий час працює з підвищеною вібрацією, що шкідливо для здоров'я обслуговуючого персоналу, то цей недолік слід усунути. Залежно від призначення і застосування попереджувальні плакати ділять на застережливі, заборонні, дозволяючі, нагадуючі, постійні й переносні. Для установок напругою до 1000 В застосовують плакати: застережливі — "Під напругою! Небезпечно для життя!", "Стій! Небезпечно для життя!"; заборонні — "Не вмикати працюють люди!", "Не вмикати — робота на лінії!"; нагадуючі — "Заземлення!". Обслуговування електричних машин сполучено з небезпекою одержання травм від обертових частин і поразки електричним струмом. Усі обертаючі і струмоведучі частини повинні мати огородження. Обслуговування роблять у прилягаючій до тіла одягу; рукави повинні бути застебнуті в кисті. Після зупинки двигуна для робіт без його розробки на приводі вимикача вивішується плакат "Не включати – працюють люди". Ручне включення і відключення машин напругою понад 1000 В необхідно виконувати в діелектричних рукавичках і калошах на коврику. Відключення виконують з видимим розривом електричного ланцюга, для чого відключають роз'єднувачі, знімають плавкі вставки запобіжників, від'єднують приводу мережі. Після вивішування плаката перевіряють відсутність напруги на відключеній ділянці мережі. В оперативному журналі роблять запис про відключення машини. Включення роблять тільки після оцінки в журналі про закінчення робіт із указівкою відповідального обличчя. Відключені двигуни насосів і вентиляторів можуть зненацька почати рухатися під напором води або повітря. У таких установках необхідно закрити вентилі чи інше закриваючий пристрій, замкнути його на замок і вивісити плакат "Не відкривати – працюють люди". Якщо трифазний двигун від’єднаний від мережі, кінці усіх фаз живильного кабелю замикають накоротко і заземлюють переносним заземленням. Робота в пусковій апаратурі допускається тільки при повному знятті напруги. Електричні машини невеликої потужності розбирають на верстатах, а машини великої потужності – на спеціальних стендах з доступом до них з усіх боків. Розбирання рекомендується робити в рукавицях, щоб охоронити руки від саден, подряпин і забитого місць. Знімачі для зйомки підшипників не повинні мати тріщин, погнутих стрижнів, зірваної різьблення. Забороняється збивати підшипники з валів і вибивати їх із гнізд ударами молотка. Розібрані підшипникові щити, ротори і якори варто укладати на стелажі, статори на підставки, а дрібні деталі в шухляду. Безпека виконання робіт забезпечується також організаційними мірами. До них відносяться: оформлення роботи нарядом, оформлення допуску до роботи, нагляд під час роботи і т.п. Наряд є письмове розпорядження на роботу в електроустановках, що визначає місце, час, початок і закінчення робіт; умови безпечного її проведення; склад бригади й обличчя, відповідальних за безпеку. Без наряду по усному чи письмовому розпорядженню, але з обов'язковим записом у журналі можуть виконуватися такі роботи, як збирання приміщень до огороджень електроустаткування, чищення кожухів, долівка олії в підшипники, відхід за колекторами, контактними кільцями, щітками, заміна пробок і запобіжників. Іспит ізоляції підвищеною напругою і вимір її опору повинні проводитися з дотриманням додаткових заходів безпеки. Ці контрольні операції повинні вироблятися бригадою в складі не менш двох чоловік, що пройшли спеціальну підготовку. Під час виміру опору ізоляції обмоток мегаомметром не можна доторкатися до провідників обмотки; після виміру обмотку треба відразу розрядити на корпус. Причинами пожежі, як правило, є: робота з відкритим вогнем, несправності електричних пристроїв і проводок, паління і недотримання правил пожежної безпеки. Усі цехи і ділянки повинні бути забезпечені протипожежним інвентарем і вогнегасниками. Робітники повинні вміти ними користатися при пожежі. Для гасіння застосовують воду, водяна пара і спеціальні хімічні речовини. Вода найбільш дешевий і розповсюджений засіб, однак її не можна застосовувати для гасіння бензину, бензолу, гасу й інших легкозаймистих рідин з малою щільністю. Для гасіння електроустановок, що знаходяться під напругою, застосовують вуглекислоту. Утворити при швидкому випарі снігоподібну масу, вона прохолоджує палаюче речовину і знижує концентрацію кисню. В електроустановках при гасінні пожежі вживають невідкладних заходів по їхньому відключенню. Після ліквідації пожежі установку включають тільки після очищення і перевірки її стану. У виробничих приміщеннях необхідно дотримувати чистоту і порядок, не допускати захламлення. Відходи матеріалів, ганчірки, стружку, обпилювання треба регулярно забирати в спеціально відведені місця. Обтиральні матеріали повинні зберігатися в металевих шухлядах із кришками. Дрантя, що було у вживанні, має здатність до самозаймання; її необхідно щодня видаляти. У випадку виникнення пожежі або загоряння приймаються негайні заходи для його ліквідації й одночасно повідомляється в найближчу пожежну частину. список використаної Літератур и 1. А.А. Осьмаков. Технология и оборудование производства электрических машин. "Высшая школа", 1971. 2. А.И Вольдек. Электрические машины. "Энергия", 1974. 3. А.И. Важнов. Электрические машины. "Энергия", 1969. 4. В.И. Зимин [и др.]. Обмотки электрические машины. ГЭИ, 1961. 5. Воронина А.А., Шибенко Н.Ф. Безопасность труда в электроустановках: Учеб. пособ. для сред. ПТУ. – 4-е изд., перераб. и доп. – М.: Высш. шк., 1984. – 192 с.: ил. – (Профессионально-техническое образование). 6. Г.Н. Петров. Электрические машины. Ч. І, 1974, ч. ІІІ, "Энергия", 1968. 7. Д.А. Завалишин [и др.]. Электрические машины малой мощности. ГЭИ, 1963. 8. Д.Э. Брускин, А.Е. Зорохович, В.С. Хвостов. Электрические машины и микромашины. "Высшая школа", 1971. 9. Каминский М. Л. и Получанкин В. Т. Монтаж электрических машин. Учебное пособие для рабочих-электромонтажников. М., "Энергия", 1974. 10. Кацман М.М. Электрические машины и трансформаторы. Машины постоянного тока и трансформаторы. Учебник для техникумов. Изд. 4-е, доп. и перераб. М., "Высш. школа", 1976. 11. Корнилов Ю.В., Бредихин А.Н. Слесарь-электромонтажник: Учеб. пособ. для СПТУ. 2-е изд., перераб. и доп. – М.: Высш. шк., 1988. – 256 с.: ил. 12. М.П. Костенко, Л.М. Пиотровский. Электрические машины. Ч. І. "Энергия", 1973. 13. П.С. Сергеев, Н.В. Виноградов, Ф.А. Горяипов. Проектирование электрических машин. "Энергия", 1969. 14. П.С. Сергеев. Электрические машины. ГЭИ, 1955. 15. Токарев Б. Ф. Электрические машины. Учебник для техникумов.- М.: Энергоатомиздат, 1989.-672 с.: ил. |
|||||||||||||||||||||||||||||||||||||||||||||||||||||||||||||||






