Контрольная работа: Системы электрооборудования самолета
|
Название: Системы электрооборудования самолета Раздел: Рефераты по физике Тип: контрольная работа |
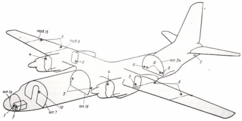
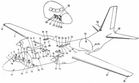
Введение На самолете осуществлено питание потребителей электроэнергии постоянным током 27 В, переменным однофазным током 115 В, 400 Гц и трехфазным током 36 В, 400 Гц. В качестве основных источников электроэнергии постоянного тока используются два стартер-генератора СТГ-18ТМО, в качестве резервного источника – генератор ГС-24Б. Аварийным источником постоянного тока являются три аккумуляторные батареи 12САМ-28. Основными источниками переменного однофазного тока 115 В, 400 Гц являются два генератора Г016ПЧ8. Аварийное питание этой сети в полете и при обслуживании на земле обеспечивается преобразователем ПО-750. Для питания самолетных потребителей переменным трехфазным током 36 В, 400 Гц в качестве основного источника питания на самолете установлен преобразователь ПТ-1000ЦС. Резервным источником питания является трансформатор ТС-310СО4А, первичная обмотка которого питается от правого генератора переменного тока Г016ПЧ8. Аварийным источником питания авиагоризонта АГД-1 левого летчика и компаса ГИК-1 является преобразователь ПТ-200Ц. Аппаратура защиты сети и коммутационная аппаратура размещены в распределительных и релейных коробках и на щитках. Сеть постоянного тока и переменного тока 115 В. 400 Гц – однопроводная; вторым проводом является корпус самолета. Предусмотрена необходимая экранировка соответствующих проводов для устранения помех в работе радиоприемных устройств. Агрегаты электрооборудования размещены на самолете так, чтобы в случае необходимости можно было производить их регулировку и настройку без снятия с самолета, а также замену этих агрегатов (рис. 1). Трассы электропроводки проходят по потолку и бортам кабины экипажа, а также по переднему и заднему лонжеронам крыла (рис. 2). Ниже описаны следующие основные системы электрооборудования самолета: - система питания и запуска СПЗ-27, одна часть которой обеспечивает питание бортсети самолета постоянным током 27 В, а другая – запуск двигателей; - система источников электроэнергии переменного тока; - системы потребителей электроэнергии (система флюгирования воздушных винтов, система выработки топлива, противопожарная система и другие системы самолета). 1. Источники и распределение электроэнергии постоянного тока 1.1 Система источников электроэнергии постоянного тока Источниками электроэнергии постоянного тока на самолете являются: - два стартер-генератора СТГ-18ТМО, установленные по одному на каждом основном двигателе; - три аккумуляторные батареи 12САМ-28; - генератор ГС-24Б дополнительного двигателя. Стартер-генератор СТГ-18ТМО работает в комплекте со следующей аппаратурой: - комплексным аппаратом ДМР-600Т; - Регулятором напряжения РН-180; - выносным сопротивлением ВС-25Б; - автоматом защиты от перенапряжения АЗП-8М. Генератор ГС-24Б работает в комплекте с комплексным аппаратом ДМР-600Т 2-й серии, регулятором напряжения РН-120У, выносным сопротивлением ВС-25Б и автоматом защиты от перенапряжения АЗП-8М. Стартер-генератор СТГ-18ТМО Стартер-генератор представляет собой шестиполюсную машину постоянного тока, шунтового возбуждения, теплостойкого исполнения и состоит из корпуса, щитов, якоря и редуктора. Стартер-генератор используется при работе в стартерном режиме – для запуска двигателей, а при работе в генераторном режиме – для питания самолетной бортовой сети. Направление вращения якоря стартер-генератора – левое, если смотреть со стороны привода Исполнение стартер-генератора – полузакрытое; в щитах имеются окна для входа и выхода охлаждающего воздуха.
Рис. 1. Размещение основных агрегатов электрооборудования: 1 – автомат обогрева стекол; 2 – РК кабины экипажа; 3 – щит АЗС; 4 – РК приборов ДИМ; 5 – РК контакторов запуска; 6 – панель переменного тока; 7 – щиток энергетики; 8 – сирена; 9 – РК сигнализации и сброса грузов; 10, 36 – аэронавигационные огни; 11,37 – фары ПРФ-4; 12 – РК флюгирования; 13 – автоматическая панель АПД-27 запуска основных двигателей АИ-24ВТ; 14 – РК гондолы; 15, 46 – коробки включения и регулировки КВР-2; 16, 43 – регуляторы напряжения РН-180 2-й серии; 17, 42 – регуляторы напряжения РН-600; 18 – генератор ГС-24Б; 19 – дополнительный двигатель РУ19А-300; 20 – аккумуляторы; 21 – РК аккумуляторов; 22 – преобразователь ПТ-ЮООЦС; 23 – преобразователь ПО-750; 24 – преобразователь ПТ-200Ц; 25 – блок автоматики топливомера; 26 – коробка переключений и регулирования КПР-9; 27 – механизм выключателей МКВ; 28 – РК топливных насосов; 29, 39 -коробки отсечки по частоте КОЧ-1АН; 30 – автомат защиты от перенапряжений АЗП1–1СД; 31 – блок пожаротушения БИ-7; 32 – РУ управления грузовиком; 33 – приборная доска выпускающего; 34. 38 – проблесковый маяк; 35 – хвостовой огонь; 40 – РК проверки АП; 41 – релейная коробка; 44 – генератор Г016ПЧ8; 45 – стартер-генератор СТГ-18ТМ; 47 – панель ПУ-24АМ; 48 – пусковая коробка ПСГ-1А; 49 – левое центральное распределительное устройство (ЦРУ); 50 – правое ЦРУ; 51 – РК 115 В; 52 – автомат защиты от перенапряжений АЗП-8М; 53 -РК пожаротушения; 54 – РК освещения; 55 – коробка контакторов транспортера; 56 – трансформатор ТС310СО4А; 57 – приборная доска штурмана; 58 – электрощиток штурмана; 59 – датчик РИО-3
Рис. 2 Основные трассы электропроводки Стартер-генератор при работе на самолете охлаждается заборным воздухом, поступающим через заборник на створке капота и патрубок, расположенный со стороны заднего щита. Часть воздуха проходит над якорем, обдувая коллектор, железо якоря и катушки полюсов, и выходит через окна переднего щита. Остальная масть воздуха проходит через осевые каналы внутри якоря и также выходит через окна переднего щита. Для охлаждения при работе на земле стартер-генератор снабжен вентилятором. После окончания запуска двигателя стартер-генератор переходит в генераторный режим работы; обгонная муфта отключает в этом режиме работы редуктор стартер-генератора. Основные данные Стартер-генератор СТГ-18ТМО В генераторном режиме: напряжение, В…………………………………………………. 8,5 отдаваемый ток, А……………………………………………. 600 мощность (при 30 В), кВт…………………………………. 18 режим работы………………………………………………… продолжительный В стартерном режиме: напряжение питания, В……………………………………… 30 нагрузочный момент, кг∙м ……………………………… 16 скорость вращения выходною вала, об/мин………. 750 потребляемый ток, А, не более…………………………. 600 Допускаемая влажность воздуха при температуре плюс 20° С, %…………………………………………………………. До 95–98 Диапазон рабочих температур воздуха, °С……… от плюс 100 до минус 60 Допускаемая ударная перегрузка…4 g при частоте ударов от 60 до 100 в мин Регуляторы напряжения РН-180 и РН-120У Угольные регуляторы РН-180 и РН-120У предназначены для автоматического поддержания в заданных пределах напряжения стартер-генераторов и генератора ГС-24Б при изменении их скорости вращения и нагрузки в генераторном режиме. Одновременно регуляторы поддерживают равномерное распределение нагрузки при параллельной работе стартер-генераторов. Регулятор напряжения представляет собой электромагнитный регулятор реостатного типа с плавным изменением сопротивления угольного столба. Основными частями регулятора являются собственно регулятор, плита с амортизаторами, основание, штепсельный разъем, три сопротивления и колодка с германиевым диодом. Принципиальная схема регулятора изображена на рис. 4. Процесс регулирования протекает следующим образом: при повышении напряжения генератора увеличивается ток в рабочей обмотке l1 регулятора 704, находящейся под напряжением генератора. Следовательно, увеличивается сила электромагнита, за счет которой якорь, преодолевая сопротивление пружины, начинает притягиваться к сердечнику. Давление на угольный столб, включенный последовательно с обмоткой возбуждения, уменьшается, и сопротивление его растет, что приводит к уменьшению тока цепи возбуждения генератора. Напряжение генератора снижается до номинального значения. При снижении напряжения генератора процесс регулирования происходит в обратном порядке. Чтобы изменение температуры не влияло на работу регулятора, он имеет обмотку l3 температурной компенсации и константановые сопротивления R1 и R2. Для повышения устойчивости работы регулятора в его схеме предусмотрены диоды и стабилизирующее сопротивление R3, способствующее уменьшению колебаний напряжения и их затуханию. Обмотка параллельной работы обеспечивает нормальную работу параллельно работающих генераторов. Обмотки регуляторов, работающих с параллельно включенными генераторами, соединяются навстречу друг другу и служат для уравнивания нагрузок генераторов путем автоматического корректирования их напряжений. Величину напряжения, поддерживаемого регулятором, можно подрегулировать с помощью выносных сопротивлений, установленных на щитке управления электроэнергетикой. Основные данные РН-120У Нормальное регулируемое напряжение, В…………………… 28,5 Максимальная мощность, рассеиваемая угольным столбом, Вт……………………………. 120 Режим работы………………………………………………. продолжительный Диапазон поддерживаемых напряжений, В…………………. 26,3–30±0,2 Ток, потребляемый рабочей обмоткой регулятора, А, не более………………………………………………. 0,870 Уровень напряжения генератора, обеспечиваемый выносным сопротивлением ВС-25Б, В. в пределах ±1,5 Масса, кг. не более………………………………………………………. 2,0
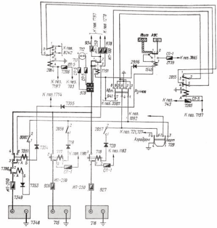
Рис. 4 Принципиальная схема соединения комплексного аппарата ДМР-600Т, автомата АЗП-8, регулятора РН-180 стартер-генератора СТГ-18ТМ левого двигателя: 700 – стартер-генератор СТГ-18ТМ; 703 – комплексный аппарат ДМР-600Т; 704 – регулятор напряжения РН-180; 705- выносное сопротивление ВС-25Б; 706- автомат защиты от перенапряжений АЗП-8М; 707 – реле блокировки включения ДМР при запуске; 708 – выключатель генератора; 709 – реле блокировки включения ДМР при подключенном аэродромном источнике; 710 – предохранитель в цепи включения ДМР; 937 – шунт амперметра генератора; 939 – предохранитель в цепи питания бортсети генератором; 1084 – контактор переключения обмотки возбуждения генератора; 1146 – предохранитель в цепи сигнализации отказа генератора; 1160 -кнопка аварийного отключения генератора; 1446 – реле времени, блокирующее включение ДМР на время запуска; 1462 – конденсатор; 1778 – предохранитель в цепи регулятора напряжения; 2693 – конденсатор; 6314 – лампа сигнализации отказа генератора. Комплексный аппарат ДМР-600Т второй серии Комплексный аппарат ДМР-600Т предназначен для: - автоматического подключения генератора к сети при правильной его полярности, когда напряжение генератора превышает напряжение сети на определенную величину; - отключения генератора от сети при наличии определенной величины обратного тока; - ручного дистанционного включения и отключения генератора; - сигнализации отключения генератора. Комплексный аппарат левого стартер-генератора расположен в левом ЦРУ, правого стартер-генеатора – в правом ЦРУ, генератора ГС-24Б – в РК гондолы правого двигателя. Принципиальная схема ДМР-600Т второй серии изображена на рис. 4. При включении выключателя 708 генератора цепь с клеммы +ДМР замыкаеться на клемму В через автомат АЗП-8М. Внутри ДМР срабатывает реле P1, которое подключает шунтовую обмотку дифференциального реле Р2 на разность напряжений шины ЦРУ и генератора. Когда напряжение генератора превысит напряжение сети на 0,2–1 В, ток в шунтовой обмотке дифференциального реле Р2 создаст в магнитном зазоре поток, направленный в одну сторону с потоком от постоянных магнитов. В этом случае реле срабатывает, и «плюс» от генератора подается на обмотку контактора К, контакты которого замыкаются; генератор подключается к сети. Ток, проходящий через сериесную обмотку дифференциального реле Р2 будет удерживать его контакты в замкнутом положении. При срабатывании контака К включаются реле РЗ и Р5. В цепь обмотки контактора К вводится сопротивление R, которое значительно уменьшает ее ток и предохраняет от перегрева; гаснет лампа 6314 сигнализации отказа генератора. Если напряжение генератора будет понижаться и станет ниже напряжения сети, то по сериесной обмотке дифференциального реле Р2 потечет ток обратного направления и при достижении определенной величины этого тока контакты дифференциального реле Р2 разомкнутся. Обмотка контактора К обесточится, и генератор отключится от сети. Комплексный аппарат ДМР-600Т выпускается заводом-изготовителем в отлаженном виде, поэтому в процессе эксплуатации регулировка его не допускается. Основные данные ДМР-600Т Напряжение питания реле. В……………………………………………. 25–30 Превышение напряжения генератора нал напряжением сети, при котором срабатывает дифференциальное реле на включение, В…. 0,2–1 Обратный ток отключения реле, А…………………………………… 25–50 Номинальный ток силовой цепи, А………………………………………… 600 Масса, кг, не более……………………………………………………………. 2,5 Аккумуляторные батареи Аварийными источниками электроэнергии постоянного тока на самолете служат три свинцово-кислотные аккумуляторные батареи 12САМ-28, установленные в переднем правом отсеке между шпангоутами. Каждая батарея состоит из двенадцати последовательно соединенных между собой двухвольтных аккумуляторов (элементов), собранных в эбонитовом моноблоке. В качестве электролита используется раствор аккумуляторной серной кислоты сорта А или Б в дистиллированной воде (схема включения рис. 5). Автомат защиты от перенапряжения АЗП-8М Автомат АЗП-8М служит для зашиты сети постоянного тока от аварийного повышения напряжения в случае перевозбуждения любого из параллельно работающих генераторов постоянного тока в системе с аккумуляторными батареями. Автоматы АЗП-8М установлены на потолке грузовой кабины между шпангоутами. При возрастании напряжения стартер-генератора более 29–33 В через определенный промежуток времени, зависящий от величины, напряжения, срабатывает реле замедленного действия Р1 (см рис. 4). Замедление срабатывания реле Р1 (РЗД-М1 обеспечивается воздушным демпфером и применяется с целью предупреждения срабатывания АЗП при кратковременном увеличении напряжения, не являющемся аварийным, После замыкания контактов реле Р1 срабатывает аккумуляторное реле РЗ, замыкающее цепь обмотки кнопочного контактора К. Контактор снимается с защелки и своими контактами 3–4 разрывает цепь обмотки возбуждения генератора, а контактами 7–5 обесточивает комплексный аппарат ДМР-600Т. ДМР отключает поврежденный стартер-генератор от сети. При срабатывании кнопочного контактора его шток поднимается. Контакты приводятся в исходное положение вручную нажатием кнопки на крышке АЗП-8М.
Рис. 5. Схема включения аккумуляторов Генератор ГС-24Б Генератор ГС-24Б предназначен для питания бортсети во время подготовки самолета к полету и питания стартер-генераторов при запуске двигателей, а также используется как источник резервного питания. Генератор представляет собой шестиполюсную электрическую машину постоянного тока с шунтовым возбуждением. Конструктивное исполнение генератора – полузакрытое. Привод якоря осуществляется через торсионный валик, смягчающий толчки на якорь от динамических нагрузок. Наличие торсионного валика облегчает стыковку генератора с редуктором турбоустановки. В щитах имеются окна для входа и выхода охлаждающего воздуха. Расход охлаждающего воздуха – не менее 180 л/с при напоре у входного патрубка 400 мм вод. ст. Генератор ГС-24Б работает на дополнительном двигателе в двух режимах: стартерном и генераторном. Стартерный режим необходим для раскрутки двигателя турбогенератора при запуске. Аэродромное питание постоянным током Для подсоединения к электросети самолета источника аэродромного питания в гондоле правого двигателя установлены две вилки аэродромного питания типа ШРАП-500К. Этот тип бортового разъема рассчитай на номинальный ток 500 А. Каждая вилка аэродромного питания состоит из литого кожуха, откидывающейся крышки, изоляционного вкладыша и контактных штырей (двух силовых – равной длины и одного укороченного – вспомогательного). Крышка защищает контактные части и открывается при подсоединении к ним розетки. Направляющий выступ в разъеме аэродромного питания обеспечивает сочленение штырей относительно гнезд только в одном, заданном положении. 1.2 Распределение энергии постоянного тока и электрическая сеть Энергоснабжение постоянным током (рис. 6) на самолете выполнено по двум магистральным сетям: основной и аварийной. Основное питание обеспечивается двумя стартер-генераторами СТГ-18ТМО, из которых левый питает основную шину левого центрального распределительного устройства (ЦРУ), правый – основную шину правого ЦРУ. ЦРУ установлены на потолке между шпангоутами 14 –16. Основные шины левого и правого ЦРУ закольцованы через предохранитель 949. Основная шина левого ЦРУ питает: - РК освещения, установленную на левом борту между шпангоутами 9 –10 - РК гондолы, установленную на левом борту гондолы правого двигателя, в районе шпангоутов 15–17; - РК топливных насосов, установленную на потолке между шпангоутами 21–22; - шит АЗС установленный на правом борту между шпангоутами 5–6. Основная шина правого ЦРУ питает РК кабины экипажа, установленную на правом борту у шпангоута 5. От РК кабины экипажа питаются РК аккумуляторов, установленная в правом носовом отсеке, и электрощиток штурмана, установленный на левом боргу на стенке шпангоута 7. От щита АЗС питается приборная доска радиста, установленная на шпангоуте 7. При нормальной работе генераторов шины основной сети питаются через включенные контакторы 945, 954 и реле 1500, 1510 двойного питания. В случае повреждения основной сети происходит автоматическое переключение питания на аварийную сеть. При неработающих генераторах СТГ-18ТМО питание бортсети обеспечивается генератором ГС-24Б. Аварийным питанием обеспечиваются только жизненно важные потребители, которые необходимы для завершения полета и посадки самолета, при переходе на аварийное питание срабатывают контактор 1791 в РК аккумуляторов и контактор 1545 на щите АЗС, отсоединяющие аккумуляторы от основной сети. Аккумуляторы в этом случае питают только шину аварийного питания в щите АЗС, от которой получают питание шины аварийного питания приборной доски радиста, РК освещения и электрощитка штурмана. К аварийной сети подключены следующие потребители: - сигнализация снятия винтов с упора; - клапаны останова левого и правого двигателей; - включение и питание преобразователя ПО-750; - возбуждение генераторов Г016ПЧ8; - включение генераторов Г016ПЧ8; - перекрывные топливные краны левого и правого основных двигателей и дополнительного двигателя; - тахометрический сигнальный аппарат ТСА-15УМ; - высотный сигнализатор ВС-46; - сигнализация шасси и закрылков; - управление сигнальными ракетами; - управление поворотом передней ноги шасси; - управление шасси и закрылками; - управление триммерами руля направления и элерона; - автоматическое торможение колес; - система пожаротушения; - электромеханизмы МПК-1 весовой подачи воздуха от двигателей; - аварийный сброс давления в кабине; - топливомер; - электромеханизм МП-5И крана подачи воздуха на ПОС крыла и оперения от правого двигателя; - моторные индикаторы ЭМИ-ЗРТИ левого и правого двигателей; - автоматы дозировки топлива левого и правого двигателей; - клапаны снятия винтов с упора промежуточного угла; На самолете имеется система питания потребителей от шины наружных средств аэродромного обслуживания. Шина наружных средств питается непосредственно от аэродромного источника при включении розеток аэродромного источника или от шины основного питания Р/С гондолы двигателя через переключающий контактор 1460. От шины наружных средств также питаются потребители наружного и проходного освещений. Проводка на самолете выполнена открытой в виде жгутов, которые в фюзеляже проложены между теплоизоляцией и облицовкой кабин. Жгуты экранированных и неэкранированных проводов разделены, а там, где это невозможно, экранированные провода обшиты специальной тканью. Трасса жгутов проходит вдоль самолета по потолку справа, затем у шпангоута 7 жгуты опускаются по правому борту, откуда разветвляются к рабочим местам членов экипажа. В местах конструктивных и технологических разъемов соединение проводки осуществляется с помощью штепсельных разъемов. В местах прохода проводов через герметические перегородки установлены гермопроходы, герметические штепсельные разъемы и силовые вводы. На самолете применяются провода БПВЛТ. БПВЛЭТ, БПВЛАТ и кабель РК-63. Заделка алюминиевых проводов БПВЛАТ в медные наконечники осуществляется пайкой.
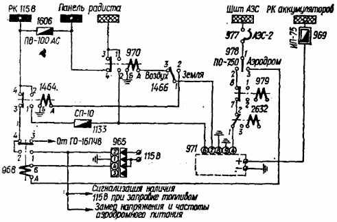
Рис. 6. Схема распределения электроэнергии постоянного тока 2. Источники и распределение электроэнергии переменного тока2.1 Источники электроэнергии переменного тока 115 В 400 ГцГенератор ГО16ПЧ8Основными источниками электроэнергии переменного тока 115 В, 400 Гц самолете являются два генератора ГО16ПЧ8, установленных по одному на каждом двигателе. Генераторы Г016ПЧ8 вместе с пускорегулирующей аппаратурой (коробками включения и точного регулирования КВР-2, регуляторами напряжения РН-600, автоматами защиты сети от перенапряжения АЗП-1–1СД, коробками отсечки по частоте КОЧ-1АН и выносными сопротивлениями ВС-33) входят в систему обеспечения питания переменным током стабильного напряжения и частоты. Выносное сопротивление ВС-33 Выносное сопротивление ВС-33 предназначено для ручного изменения напряжения на клеммах генератора в пределах ± 10 В. Сопротивление установлено на щитке управления электроэнергетикой. Регулятор напряжения РН-600 Угольный регулятор напряжения РН-600 предназначен для автоматического поддержания в заданных пределах напряжения генератора при изменении его нагрузки и скорости вращения в рабочем диапазоне. Агрегат представляет собой электромагнитный регулятор реостатного типа с плавным изменением сопротивления угольного столба. Коробка включения и регулирования КВР-2 Коробка КВР-2 совместно с регулятором напряжения РН-600 предназначена для включения и регулирования напряжения генератора и защиты его от коротких замыканий в сети и потери возбуждения. Включение генератора после достижения напряжения 95 В осуществляется срабатыванием реле 6, 7, 8 (рис. 7). Реле ЭМРВ-27Б служит для выдержки времени в случае кратковременного (меньше 6 с) снижения напряжения (ниже 28 В) на клеммах генератора. Магнитный усилитель МУТ-1Т служит для регулирования тока в управляющей обмотке электромагнита угольного регулятора пропорционально напряжению на генераторе. Автомат защиты от перенапряжения АЗП1–1СД Автомат предназначен для защиты сети переменного однофазного тока от аварийного повышения напряжения. Автоматы установлены в грузовой кабине на потолке между шпангоутами 23–24. Коробка осечки по частоте Коробка отсечки по частоте КОЧ-1АН предназначена для защиты потребителей от питания переменным током пониженной частоты. Коробки установлены на потолке между шпангоутами 22–23. Питание схемы отсечки по частоте осуществляется через понижающий трансформатор от генератора при подаче переменного напряжения через клеммы 2–3 ШР коробки КОЧ-1АН. Чувствительным элементом, воспринимающим изменение частоты переменного тока генератора, является дроссель, индуктивное сопротивление которого изменяется пропорционально частоте. Исполнительным органом схемы является магнитный усилитель, работающий в релейном режиме и воздействующий на специальное токовое реле. Преобразователь ПО-750 Преобразователь ПО-750 установлен в правом носовом отсеке (см. рис. 5). Он представляет собой электромашинный преобразователь энергии постоянного тока в переменный ток 115 В, 400 Гц и используется: в полете – как аварийный источник переменного тока при выходе из строя генераторов Г016ПЧ8, на земле – для проверки работоспособности потребителей мощностью не более 750 В-А при неработающих двигателях и отсутствии аэродромного источника переменного тока.
Рис. 7. Схема включения генератора ГО16ПЧ8 Аэродромное питание переменным током 115 В, 400Гц Для подсоединения источника аэродромного питания к электросети самолета на гондоле правого двигателя, в ее задней части, установлена стандартная вилка аэродромного питания ШРА-200ЛК. Закрытая крышка предохраняет контактную часть разъема от загрязнений и механических повреждений. Схема включения преобразователя ПО-750 и источника аэродромного питания показана на рис. 8.
Рис. 8. Схема включения преобразователя ПО-750 и источника аэродромного питания 2.2 Распределение электроэнергии переменного тока 115В 400 Гц Включение аэродромного питания переменным током 115 В, 400 Гц производится установкой переключателя 978 в положение «Аэродром». При подключенной розетке аэродромного питания 115 В, 400 Гц питание от выключателя 978, с одной стороны, и «минус» через малый штырек 4 розетки ШРА-200ЛК, с другой, подается на контактор 968 включения аэродромного питания. От второй фазы аэродромного источника питание подается на шину питания аппаратуры. Включение преобразователя ПО-750 осуществляется установкой переключателя 978 в положение «ПО-750». При этом питание от переключателя поступает на клемму 4 ШР преобразователя ПО-750 через нормально замкнутые контакты контактора 979включения генератора №2 и нормально замкнутые контакты реле 2632. Таким образом, при отказе двух генераторов преобразователь ПО-750 включается автоматически. Для питания бортсети преобразователь ПО-750 подключается к ней через контактор 1464 или 970. При установке переключателя 1466 в положение «Земля» питание с клеммы 2 ШР преобразователя ПО-750 подается на обмотку контактора 1464, контакты которого замыкаются и подключают клемму 6 ШР преобразователя ПО-750 к шине питания аппаратуры. При установке переключателя 1466 в положение «Воздух» питание с клеммы 2 подается на обмотку контактора 970, контакты которого подключают клемму 6 к аварийной шине 115 В. При нормальной работе сети переменного тока генератор Г016ПЧ8 №1 работает на шину питания автопилота (фаза 3) и на шины обогрева винтов и питания аппаратуры (фаза 2). Генератор Г016ПЧ8 №2 является резервным; нормально его обмотка возбуждения находится под напряжением, но к сети генератор не подключен. От шины обогрева винтов питаются противообледенители винтов и их обтекатели; от шины питания аппаратуры переменным током 115 В, 400 Гц питаются все потребители из комплекта радиооборудования. Схема распределения электроэнергии переменного тока 115 В, 400 Гц показана на рис. 9. Для замера напряжения генераторов Г016ПЧ8 на щитке управления электроэнергетикой установлен вольтметр ВФ-150 с переключателем, а для контроля за частотой – частотомер ГФ-400. Для контроля за нагрузками генераторов на щитке управления электроэнергетикой установлены амперметры АФ-150-для левого и правого генераторов. Вся коммутационная аппаратура и защита по переменному току установлены в РК переменного тока 115 В и на панели радиста.
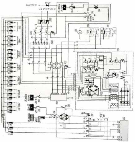
Рис. 9. Схема распределения электроэнергии переменного тока 115 В, 400 Гц 2.3 Источники Электроэнергии трехфазного тока 36 В 400 Гц Для питания самолетных потребителей трехфазным переменным током 36 В, 400 Гц на самолете установлены: преобразователь ПТ-1000ЦС, трансформатор ТС310СО4А централизованной системы питания (первый – рабочий, второй – резервный) и преобразователь ПТ-200Ц. Преобразователи ПТ-1000ЦС и ПТ-200Ц установлены в правом носовом отсеке. Трансформатор ТС-310С04А установлен под полом между шпангоутами 9–10. Схема источников электроэнергии трехфазного тока 36 В, 400 Гц показана на рис. 10 Переключение с преобразователя ПТ-ЮООЦС на трансформатор ТС310СО4А осуществляется переключателем 1141, расположенным на щитке управления электроэнергетикой. При включении трансформатора на щитке загорается сигнальная лампа 1164. В случае двухфазных и трехфазных коротких замыканий и обрывов питающей трехфазной сети происходит автоматическое переключение питания потребителей трехфазного переменного тока с преобразователя ПТ-1000ЦС на трансформатор ТС-310СО4А благодаря коробке КПР-9, установленной в правом носовом отсеке. Коробка КПР-9 обеспечивает только одностороннее переключение нагрузки переменного тока с преобразователя на трансформатор.
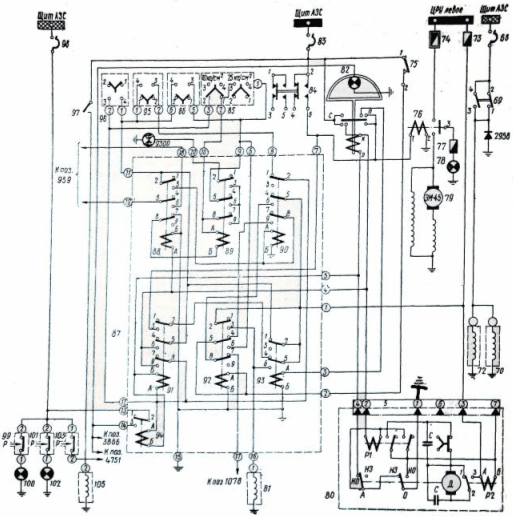
Рис. 10. Схема источников электроэнергии трехфазного тока 36 В, 400 Гц 3. Потребители электроэнергии 3.1 Система автоматического и ручного флюгирования воздушного винта Электрическая схема флюгирования (рис. 11) обеспечивает: - ручное флюгирование винта с одновременной подачей команды на электроклапан останова на флюгнруемом двигателе; - автоматическое флюгирование винта при отказе двигателя (при падении крутящего момента двигателя), работающего в режиме не ниже 0,7 номинала с одновременной подачей команды на останов флюгируемого двигателя; - автоматическое флюгирование винта от датчика по отрицательной тяге с одновременным остановом флюгируемого двигателя; - частичное флюгирование винта без останова двигателя (на работающем двигателе); - проверку системы автофлюгера по крутящему моменту без ввода винта во флюгер и без останова двигателя; - проверку системы автофлюгера по отрицательной тяге без ввода винта во флюгер и без останова двигателя; - расфлюгирование воздушного винта. Органы управления и сигнализация системы размещены на электрощитке флюгирования, установленном на потолке кабины летчиков. Все входящие в схему реле расположены в одной РК флюгирования, которая установлена на потолке между шпангоутами 10–11; два программных механизма ПМК-18 установлены между шпангоутами 9–10; контакторы флюгерных насосов размещены в левом ЦРУ. Флюгерные насосы установлены на двигателях.
Рис. 11. Схема флюгирования воздушного винта левого двигателя 3.2 Противопожарное оборудование (ССП-2А) Электрическая схема системы пожаротушения ССП-2А (рис. 12) обеспечивает: - автоматическое управление пожаротушением; - ручное управление пожаротушением; - автоматическое включение системы пожаротушения при аварийной посадке с убранным шасси; - проверку исправности ламп сигнализации о пожаре, распределительных кранов и блоков БИ-2АЮ. Щиток пожарной системы и щиток проверки системы пожаротушения и контроля исправности пироголовок баллонов НГ находятся на фонаре кабины экипажа. Реле, входящие в схему пожаротушения, расположены в РК пожаротушения. 3.3 Приборы контроля и управления работой основных двигателей и дополнительного двигателя В комплект приборов контроля и управления основными двигателями входят: - система придельного ограничения температуры выходящих газов и коррекции оборотов ПРТ-24; - система автоматической регулировки температуры масла АРТМ64; - расходомер топлива РТМС – 0,85 – Б1; - система индикаторов вибрации ИВ-41БМ; - указатель положения рычагов топлива УПРАТ-2; - моторные индикаторы ЭМИ-3РТИ; - магнитоиндукционный тахометр ТЭ-21; - масломер МЭС-1857В; - измеритель крутящего момента ИКМ.
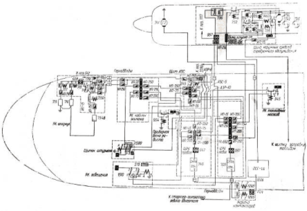
Рис. 12 Электросхема противопожарной системы 3.4 Система управления шасси и закрылками Гидравлические агрегаты систем выпуска-уборки шасси и закрылков, поворота колес передней ноги и автомата тормозов имеют электродистанционное управление. Система уборки-выпуска шасси Электросхема управления уборкой-выпуском шасси показана на рис. 13. Управление системой производится электрогидравлнческим краном 21 (ГА142/1) при помощи сдвоенного переключателя 16, установленного на центральном пульте.
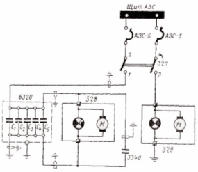
Рис. 13. Электросхема уборки-выпуска шасси Во избежание уборки шасси на земле соответствующая электрическая цепь крана 21 разорвана концевым выключателем 77, установленным на правой ноге шасси. Этот выключатель включает цепь уборки при отрыве колес от земли. При выходе из строя концевого выключателя и невозможности уборки шасси после взлета цепь уборки шасси восстанавливается выключателем 9090, расположенным на центральном пульте, При включении переключателя 16 на уборку шасси питание подается и на электромагнит крана 1955 (ГА140), который прекращает расход жидкости от гидронасосов на зарядку гидроаккумулятора. Этим обеспечивается ускорение уборки шасси. Система управления закрылками Электросхема управления выпуском-уборкой закрылков показана на рис. 14. Управление выпуском-уборкой закрылков от основной гидросистемы производится электрогидравлическим краном 8 (ГА163/16) при помощи нажимного переключателя 5, установленного на центральном пульте. Управление выпуском закрылков от аварийной гидросистемы производится электрогидравлическнм краном 248 (ГА192) при помощи сдвоенного выключателя 244. Электрические цепи управления краном 8 автоматически разрываются концевыми выключателями 6, 7 при крайних положениях закрылков. Электроцепь управления краном 248 при крайнем выпущенном положении закрылков разрывается концевым выключателем 246. Концевые выключатели установлены в механизме МКВ-2А на заднем лонжероне центроплана справа. Конденсаторы 2493 предупреждают подгар контактов переключателя 5, а диод 3118 – подгар контактов выключателя 244. При включении аварийной системы выпуска закрылков выключателем 244 электропитание одновременно подается на включение аварийного элетроприводного насоса НС-14.
Рис. 14. Электросхема управления закрылками Система поворота колес передней ноги Электросхема управления поворотом колес показана на рис. 15. Включение системы производится электрогидравлическим краном 26 (КЭ5) при помощи переключателя 23. Одновременно питание подается на один из электромагнитов крана 27 (ГА163/16) включения рулежного и взлетно-посадочного режима управления и на сигнальную лампу 25 или 1633.
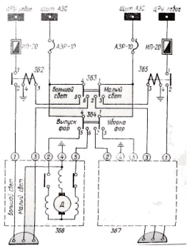
Рис. 15. Электросхема поворота колес передней ноги При включении переключателем 23 взлетно-посадочного режима управления питание подается и па лампу 18 сигнализации готовности системы к работе на этом режиме. Концевой выключатель 1631, установленный на амортстойке передней ноги, разрывает электроцепь управления поворотом при необжатом амортизаторе. Этим предотвращаются разворот колес в полете и посадка самолета с развернутыми колесами. 3.5 Освещение Наружное освещение Наружное освещение самолета предназначено для обеспечения в ночных условиях видимости земной поверхности во время рулежки, взлета и посадки, а также для опознавания самолета в воздухе. Фары Для освещения взлетно-посадочной полосы при ночных полетах на самолете установлены две посадочно-рулежные фары типа ПРФ-4, по одной на левом и правом полукрыльях (рис. 16, 16, а). Фара ПРФ-4 2-й серии применяется с лампой СМФ-3 с двумя нитями накала: посадочной, включаемой при посадке, и рулежной, включаемой при рулежке самолета. Управление выпуском и уборкой фары, а также ее включение и выключение производятся переключателями на средней панели приборной доски. Предохранитель и контактор 362 (рис. 17) цепи левой фары, предохранитель и контактор 365 цепи правой фары находятся в левом ЦРУ. При помощи концевых выключателей обеспечивается отключение электромеханизма фары в крайних положениях. На средней панели приборной доски переключателем 363 устанавливается «Большой свет» или «Малый свет». При положении переключателя «Малый свет» питание фары обеспечивается со щита АЗС через АЗР-10. При положении переключателя «Большой свет» срабатывают контакторы 362У 365 в левом ЦРУ и фары получают питание соответственно через предохранители ИП-20. Выпуск и уборка фар производится переключателем 364, установленным на средней панели приборной доски.
Рис. 16. Фара ПРФ-4
Рис. 16, а. Установочные углы фар ПРФ-4
Рис. 17. Электросхема управления фарами Аэронавигационные огни
Рис. 18. Электросхема включения аэронавигационных огней и фары подсвета стабилизатора На концевых обтекателях крыла и в хвостовой части фюзеляжа установлены аэронавигационные огни: на левом крыле – БАНО-57 с красным светофильтром, на правом крыле – БАНО-57 с зеленым светофильтром, в хвостовой части фюзеляжа – хвостовой огонь с белым светофильтром. Огни БАНО-57 и хвостовой огонь могут служить также для подачи световых сигналов условным кодом. Включаются огни выключателем на средней панели приборной доски. Электросхема включения аэронавигационных огней показана на рис. 18. На левом борту фюзеляжа между шпангоутами 40 –41 установлена фара ФС-155 для подсвета стабилизатора. Включается фара выключателем 3452, установленным на пульте управления грузолюком у левого борта. Светосигнальные огни Красные светосигнальные огни ОСС-61 предназначены для подачи световых сигналов с борта самолета с целью предотвращения столкновения самолетов в воздухе. Принцип действия ОСС-61 основан на вращении в горизонтальной плоскости зеркальной лампы накаливания, излучающей направленный поток света. На самолете установлены два светосигнальных огня: один – на киле, второй – внизу на фюзеляже, между шпангоутами 24 –25 Включение огней производится выключателем 327 (рис. 19), установленным на средней панели приборной доски.
Рис. 19. Электросхема включения светосигнальных огней ООС-61 Внутреннее освещение Внутреннее освещение обеспечивает освещение кабин, отсеков самолета и подсвет приборов. Внутреннее освещение самолета можно разделить на общее, дежурное, проходное, освещение кабин синим светом и освещение красным светом приборных досок и рабочих мест членов экипажа. Для внутреннего освещения применяются плафоны типа ПС-45, ПСМ-51 и П-39. Общее или дежурное освещение включается переключателем 6102 , установленным справа на шпангоуте 7 в грузовой кабине. Рядом установлен выключатель проходного освещения 1376. Синий свет включается с верхнего щитка штурмана выключателем 6137 и со щитка выпускающего – выключателем 6138. Схема размещения розеток для переносных ламп и переносной фары показана на рис. 20. Система освещения красным светом применяется для освещения в ночных условиях панелей, пультов, щитков управления, электрощитков, органов управления и надписей, а также приборов на приборной доске. Система обеспечивает: - хорошую видимость приборов и аппаратуры управления внутри кабины экипажа, обусловленную достаточной равномерностью и уровнем освещенности; - удобство ориентировки во внешнем пространстве в условиях ночных полетов при уверенном отсчете показаний приборов и при хорошей ориентировке внутри кабины экипажа; - минимальную утомляемость летчиков. Система освещения красным светим не затрудняет пилотирования и не раздражает зрение летчиков. Освещение красным светом на самолете производится индивидуальными светильниками, светопроводами, а также светильниками и кабинными лампами заливающего красного света. В качестве источников света используются лампы накаливания; СМ-37, СМ-28–4Д СМ-25, снабженные красным светофильтром, или же лампы накаливания типа СМК-28–5, колбочки которых покрыты красным лаком. Доминирующая длина волны спектрального пропускания светофильтров и окрашенных колбочек ламп накаливания равна 620 ± 10 ммк.
Рис. 20. Размещение на самолете розеток для переносных ламп 3.6 Противообледенительная система и электрообогрев Электрооборудование самолета обеспечивает сигнализацию обледенения самолета, управление воздушными кранами противообледенительной системы крыла, оперения, входных направляющих аппаратов двигателей, обогрев лопастей и обтекателей втулок воздушных винтов, переходных стекол фонаря кабины летчиков, приемников воздушного давления, авиачасов, астрокомпаса, редуктора и баллонов нейтрального газа.
Рис. 21. Электросхема протнво-обледенительной системы лопастей обтекателей втулок воздушных винтов, ВНА двигателей АИ-24ВТ и обогрев дополнительного двигателя РУ19А300: 3.7 Самолетный магнитный самописец МСРП-12–96 для регистрации аварийных режимов полета Самолетный магнитный самописец МСРП-12–96 предназначен для записи в предаварийном и аварийном режимах основных параметров, характеризующих режимы полета самолета. Система МСРП-12–96 регистрирует следующие параметры: - барометрическую высоту; - приборную скорость; - перепад давления между кабиной и атмосферой; - давление в И КМ левого и правого двигателей; - горизонтальные и вертикальные перегрузки; - угловую скорость относительно продольной оси; - отклонение элерона, руля высоты, руля направления; - разовые команды от контакторов включения флюгернасосов и сигнализаторов отрицательной тяги. В комплект системы МСРП-12–96 входят: - лентопротяжный механизм ЛПМ; - блок питания БП-7; - соединительный блок; - распределительный щиток; - фильтр радиопомех; - кодирующее устройство; - контрольная лампа; - согласующее устройство УКР-4; - сигнализатор скорости ССА – 0,7–2,2; - датчики 3.8 Топливная система Электрооборудование топливной системы обеспечивает: - автоматическое и ручное управление выработкой топлива из баков; - измерение количества топлива как в баках каждой группы, так и суммарного количества раздельно для обоих полукрыльев; - сигнализацию остатка топлива 580 кг; - управление централизованной заправкой баков топливом. Блоки автоматики БУ9В-3, установленные под полом между шпангоутами 5 –6, обеспечивают сигнализацию полной заправки баков топливом, управление подкачивающими насосами и сигнализацию остатка топлива 580 кг. Работа топливоизмерительных электроемкостных датчиков, установленных в топливных баках, основана на свойстве катушки изменять индуктивность при введении в нее ферромагнитного сердечника. |








