Реферат: Исследования резисторного усилительного каскада
|
Название: Исследования резисторного усилительного каскада Раздел: Рефераты по коммуникации и связи Тип: реферат |
ИССЛЕДОВАНИЕ РЕЗИСТОРНОГО УСИЛИТЕЛЬНОГО КАСКАДА ОСНОВНЫЕ УСЛОВНЫЕ ОБОЗНАЧЕНИЯ И СОКРАЩЕНИЯ АЧХ - амплитудно-частотная характеристика ; ПХ - переходная характеристика ; СЧ - средние частоты ; НЧ - низкие частоты ; ВЧ - высокие частоты ; К - коэффициент усиления усилителя ; Uc - напряжение сигнала частотой w ; Cp - разделительный конденсатор; R 1, R 2 - сопротивления делителя; R к - коллекторное сопротивление; R э - сопротивление в цепи эмиттера ; C э - конденсатор в цепи эмиттера ; R н - сопротивление нагрузки; Сн - емкость нагрузки; S - крутизна трагзистора; L к - корректирующая индуктивность; R ф,Сф - элементы НЧ - коррекции. 1. ЦЕЛЬ РАБОТЫ . Целью настоящей работы является : 1) изучение работы резисторного каскада в области низких, средних и высоких частот. 2) изучение схем низкочастотной и высокочастотной коррекции АЧХ усилителя ; 2. ДОМАШНЕЕ ЗАДАНИЕ . 2.1. Изучить схему резисторного усилительного каскада, уяснить назначение всех элементов усилителя и их влияние на параметры усилителя (подраздел 3.1). 2.2. Изучить принцип работы и принципиальные схемы низкочастотной и высокочастотной коррекции АЧХ усилителя (подраздел 3.2). 2.3. Уяснить назначение всех элементов на лицевой панели лабораторного макета (раздел 4). 2.4. Найти ответы на все контрольные вопросы (раздел 6). 3. РЕЗИСТОРНЫ Й КАСАКАД НА БИПОЛЯРНОМ ТРАНЗИСТОРЕ Резисторные усилительные касакады широко применяются в различных областях радиотехники. Идеальный усилитель имеет равномерную АЧХ во всей полосе частот, реальный усилитель всегда имеет искажения АЧХ , прежде всего - снижение усиления на низких и высоких частотах, как показано на рис. 3.1.
Рис.3.1. Схема резисторного усилителя переменного тока на биполярном транзисторе по схеме с общим эмиттером представлена на рис. 3.2, где Rc - внутреннее сопротивление источника сигнала Uc ; R1 и R2 - сопротивления делителя, задающие рабочую точку транзистора VT1 ; Rэ - сопротивление в цепи эмиттера, которое шунтируется конденсатором Сэ ; Rк - коллекторное сопротивление; Rн - сопротивление нагрузки; Cp - разделительные конденсаторы, обеспечивающие разделение по постоянному току транзистора VT1 от цепи сигнала и цепи нагрузки.
Рис. 3.2. Температурная стабильность рабочей точки возрастает при увеличении R э (за счет увеличения глубины отрицательной обратной связи в касакаде на постоянном токе), стабильность рабочей точки также возрастает и при уменьшении R 1, R 2 (за счет увеличения тока делителя и повышения температурной стабилизации потенциала базы VT 1 ). Возможное уменьшение R 1, R 2 ограничено допустимым снижением входного сопротивления усилителя, а возможное увеличение R э ограничено максимально допустимым падением постоянного напряжения на сопротивлении эмиттера. 3.1. Анализ работы резисторного усилителя в области низких, средних и высоких частот. Эквивалентная схема выходной цепи усилителя по схеме рис.3.2 представлена на рис. 3.3, где: S - крутизна трагзистора, Uc - входной сигнал, Yi = Y22 - выходная проводимость транзистора, Yк =1/Rк - коллекторная проводимость , Со = Свых + См + Сн , Свых - выходная емкость транзистора, См - распределенная паразитная и монтажная емкости, Сн - емкость нагрузки, Ср - разделительный конденсатор, Yн = 1/Rн - проводимость нагрузки. Отметим, что обычно в усилителях проводимости Yi < Yн <Yк (1/Yi > Rн > Rк).
Рис.3.3. Эквивалентная схема получена с учетом того, что на переменном токе шина питания (“-Еп ”) и общая точка (“земля”) являются короткозамкнутыми, а также с учетом допущения 1/ w C э << R э , когда можно считать эмиттер VT 1 подключенным на переменном токе к общей точке. Поведение усилителя различно в области низких, средних и высоких частот (см.рис. 3.1). На средних частотах (СЧ) , где сопротивление разделительного конденсатора Ср пренебрежимо мало (1/ w C р << R н ), а влиянием емкости Со можно пренебречь, так как 1/ w C о >> R к , эквивалентная схема усилителя преобразуется в схему рис.3.4.
Рис.3.4. Из схемы рис.3.4 следует, что на средних частотах усиление касакада Ко не зависит от частоты w : Ко = - S /( Yi + Y к + Y н ), откуда с учетом 1/ Yi > R н > R к получаем приближенную формулу Ко » - SR к. Следовательно, в усилителях с высокоомной нагрузкой номинальный коэффициент усиления Ко прямо пропорционален величине сопротивления коллектора R к . В области низких частот (НЧ) также можно пренебречь малой емкостью Со , но необходимо учесть возрастающее с понижением w сопротивление разделительного конденсатора Ср . Это позволяет получить из рис. 3.3 эквивалентную схему усилителя на НЧ в виде рис.3.5, откуда видно, что конденсатор Ср и сопротивление R н образуют делитель напряжения, снимаемого с коллектора транзистора VT 1 .
Рис.3.5. Ч ем ниже частота сигнала w , тем больше емкостное сопротивление Ср (1/ w C р ), и тем меньшая часть напряжения попадает на выход, в результате чего происходит снижение усиления. Таким образом, Ср определяет поведение АЧХ усилителя в области НЧ и практически не оказывает влияния на АЧХ усилителя в области средних и высоких частот. Чем больше Ср , тем менбше искажения АЧХ в области НЧ, а при усилении импульсных сигналов - тем меньше искажения импульса в области больших времен (спад плоской части вершины импульса), как показано на рис.3.6.
Рис.3.6. В области высоких частот (ВЧ), как и на СЧ, сопротивление разделительного конденсатора Ср пренебрежимо мало, при этом определяющим на АЧХ усилителя будет наличие емкости Со . Эквивалентная схема усилителя в области ВЧ представлена на схеме рис.3.7, откуда видно, что емкость Со шунтирует выходное напряжение U вых , следовательно с повышением w будет уменьшаться усиление касакада. Дополнительной причиной снижения усиления на ВЧ является уменьшение крутизны транзистора S по закону: S ( w ) = S /(1 + j w t ), где t - постоянная времени транзистора.
Рис.3.7. Шунтирующее действие Со будет сказываться меньше при уменьшении сопротивления R к . Следовательно, для увеличения верхней граничной частоты полосы усиливаемых частот необходимо уменьшать коллекторное сопротивление R к , однако это неизбежно приводит к пропорциональному снижению номинального коэффициента усиления. 3.2. Высокочастотная и низкочастотная коррекции АЧХ резисторного усилителя Для корректирования АЧХ реального усилителя с целью её приближения к АЧХ идеального усилителя (см рис.3.1) применяют специальные схемы коррекции в области НЧ и ВЧ. Схема ВЧ - коррекции АЧХ при помощи корректирующей индуктивности Lк приведена на рис. 3.8.
Рис.3.8. Принцип работы этой схемы основан на увеличении в области ВЧ сопротивления коллекторной цепи (Rк + jwLк). Увеличение этого сопротивления с ростом w позволяет повысить усиление каскада на ВЧ. Необходимым условием эффективности работы этой схемы является высокоомность внешнего сопротивления нагрузки Rн >Rк. В противном случае малое сопротивление Rн будет шунтировать коллекторную цепь, при этом усиление каскада будет определяться величиной Rн и мало зависеть от Rк и Lк. Эквивалентная схема касакада с ВЧ- корркцией при 1/Yi > Rн > Rк представлена на рис.3.9, откуда следует, что на ВЧ АЧХ корректированного усилителя близка к частотной характеристике параллельного колебательного контура.
Рис.3.9. Следовательно, при неоптимальном выборе параметров корректирующей индуктивности Lк на АЧХ усилителя может появиться подъем, вызывающий искажения усиливаемых сигналов. АЧХ и ПХ усилителя с ВЧ-коррекцией при оптимальных и неоптимальных параметрах корректирующей индуктивности Lк показаны на рис.3.10.
Рис.3.10. 1. Lк < Lопт 2.Lк = Lопт 3.Lк > Lопт Видно, что ВЧ-коррекция оказывает влияние только на область ВЧ (область малых времен - фронты импульсов). При Lк > Lопт длительность фронта самая малая, однако, на выходном импульсном сигнале возникает выброс. Схема НЧ-коррекции АЧХ усилителя показана на рис.3.11, где Rф и Сф - элементы НЧ-коррекции, выполняющие попутно и роль НЧ-фильтра в цепи питания транзистора VT1.
Рис.3.11. Принцип работы схемы НЧ-коррекции основан на увеличении сопротивления коллекторной цепи в области НЧ, поэтому, как и в схеме индуктивной ВЧ-коррекции, данная схема эфективна только при высокоомной нагрузке Rн > Rк. Емкость конденсатора Ср выбирается таким образом, чтобы на средних и высоких частотах выполнялось 1/wСф << Rф (то есть Сф шунтирует Rф), поэтому цепь Сф, Rф практически не оказывает влияния на работу усилителя на СЧ и ВЧ. На НЧ сопротивление Сф становится больше сопротивления Rф, это увеличивает сопротивление коллекторной цепи и как результат - понижает нижнюю граничную частоту полосы пропускания усилителя . При этом отношение Rф/Rк определяет максимально возможный подъем усиления с понижением частоты w, который однако, реально всегда бывает меньше по причине снижения усиления на НЧ из-за разделительного конденсатора Ср. АЧХ и ПХ усилителя при оптимальных и неоптимальных параметрах НЧ-коррекции (1 - без коррекции , 2 - оптимальная коррекция, 3 - перекоррекция ) приведены на рис.3.12.
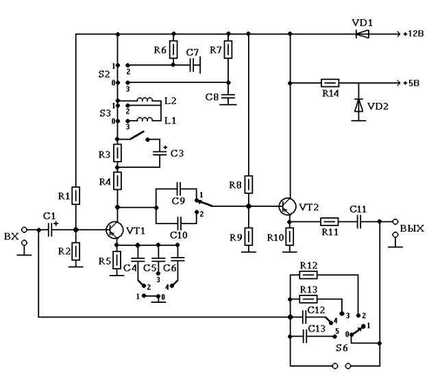
Рис.3.12. 4. ОПИСАНИЕ ЛАБОРАТОРНОЙ УСТАНОВКИ . В состав лабораторной устоновки входят : 1) лабораторный макет ; 2) лабораторной блок питания ; 3) универсальный вольтмер ( типа В7-15, В7-16 ) . 4) генератор низкочастотных сигналов ( типа Г3-56, ГЗ-102 ). Лабораторный макет содержит : а) исследуемый резисторный усилитель переменного тока с эмиттерным повторителем на выходе для обеспечения высокоомности нагрузки усилителя (см. рис. 4.1.). б) встроенный генератор импульсных сигналов ( с возможностью регулировки амплитуды и длительности импульсов ), расположенный на верхней части корпуса лабораторного макета . Питание лабораторного макета осуществляется от источника постоянного напряжения En = +12В . Внешний вид лицевой панели с нанесенной на нее принципиальной схемой лабораторного макета представлен на рис.4.2. Рис. 4.2. 5. ПОРЯДОК РАБОТЫ 5.1. Исследование влияния разделительного конденсатора на характеристики усилителя. а) Собрать установку по схеме рис. 5.1. Все переключатели поставить в исходное 1 положение.
Рис. 5.1. Величину Uвых установить в пределах 10...30 мВ для обеспечения линейного режима работы усилителя . Исследуя зависимость Uвых от частоты f входного сигнала (при неизменной величине Uвх ) получить и построить АЧХ усилителя при 2-х значениях емкости Ср (переключатель S4). При исследовании АЧХ рекомндуется предварительно оценить частотную область равномерного усиления, где число отсчетов может быть сокращено до 3...4. В частотных областях изменения АЧХ (НЧ и ВЧ) число осчетных точек должно быть увеличено до 4...5. б) Подключить на вход исследуемого усилителя импульсный сигнал с генератора прямоугольных импульсов (см. раздел 4). Выходное напряжение усилителя контролировать при помощи осциллографа. Зарисовать с экрана осциллографа на одном графике форму импульсов на выходе усилителя (ПХ усилителя ) для двух значений Ср. Измерить величину спада плоской части вершины импульса (в %) для двух значений Ср. Сделать выводы о вляинии разделительного конденсатора Ср на характеристики усилителя. 5.2. Исследование влияния коллекторного сопротивления на характеристики усилителя. Используя схему и методики п.5.1. измерить номинальный коэффициент усиления Ко, снять АЧХ и ПХ усилителя для 2-х значений Rк. Построить АЧХ и ПХ усилителя для двух значений Rк. Сделать выводы о влиянии коллекторного сопротивления на характеристики усилителя. 5.3. Исследование влияния НЧ-коррекции. Переключатель S4 поставить в положение, соответствующее меньшему значению Ср. Исследовать АЧХ и ПХ усилителя для 3-х значений праметров НЧ-коррекции . Построить АЧХ и ПХ усилителя для различных параметров НЧ-коррекции. Сделать выводы о влиянии Rф, Сф на характеристики усилителя. 5.4. Исследование влияния ВЧ-коррекции Переключатель S1 поставить в положение Rк max, а переключатель S5 в положение 1. Исследовать АЧХ и ПХ усилителя для 3-х значений корректирующей индуктивности Lк. Построить АЧХ и ПХ усилителя для различных параметров индуктивной ВЧ-коррекции. Сделать выводы о влиянии Lк на характеристики усилителя. 5.5. Оформление отчета о лабораторной работе . Отчет должен содержать : а) схему резисторного усилителя переменного тока с НЧ и ВЧ коррекцией ; б) результаты измерений , таблицы и графики , требуемые лабораторными заданиями ; в) заключение о соответствии полученных результатов теоретическим данным . 6. КОНТРОЛЬНЫЕ ВОПРОСЫ 1. Элементы температурной стабилизации рабочей точки транзистора и их выбор. 2. Работа резисторного касакада в области НЧ. 3. Работа резисторного касакада в области ВЧ. 4. Влияние разднлительного конденсатора Ср на характеристики усилителя. 5. Влияние коллекторного сопротивления Rк на верхнюю граничную частоту и номинальный коэффициент усиления. 6. Принцип работы индуктивной ВЧ - коррекции резисторного усилителя . 7. АЧХ усилителя при оптимальных и неоптимальных параметрах элементов ВЧ- коррекции . 8. ПХ усилителя при оптимальных и неоптимальных параметрах элементов ВЧ - коррекции . 9. Принцип работы НЧ - коррекции резисторного усилителя . 10. АЧХ усилителя при оптимальных и неоптимальных параметрах элементов НЧ - коррекции. 11. ПХ усилителя при оптимальных и неоптимальных параметрах элементов НЧ - коррекции . 7. Л И Т Е Р А Т У Р А . 1. Остапенко Г. С. Усилительные устройства. - М. : Радио и связь, 1989 , подразделы 1.4, 1.5, 3.2, 4.8. 2. Войшвилло Г. В. Усилительные устройства. - М. : Радио и связь , 1983 , подразделы 4.1.1, 4.7.3, 5.3.1, 5.3.3. 3. Мамонкин И. Г. Усилительные устройства . - М. : Связь , 1977 , подразделы 6.3, 7.3, 11.3.
|













