Лабораторная работа: Построение и расчет статических характеристик электропривода системы генератор-двигатель системы
|
Название: Построение и расчет статических характеристик электропривода системы генератор-двигатель системы Раздел: Рефераты по коммуникации и связи Тип: лабораторная работа | ||||||||||||||||||||||||||||||||||||||||||||||||||||||||||||||||||||||||||||||||||||||||||||||||||||||||||||||||||||||||||||||||||
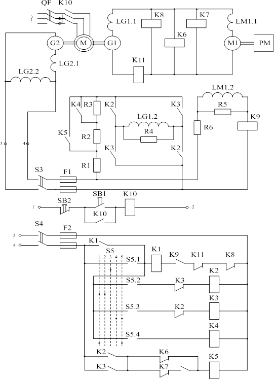
Министерство образования и Науки УкраиныТема проекта: «Построение и расчет статических характеристик электропривода системы генератор-двигатель системы Г-Д» Содержание 1. Исходные данные 2. Описание работы электропривода системы генератор-двигатель 3. Выбор генератора 4. Расчет и построение статических характеристик электропривода 5. Определение динамических параметров для электродвигателя 6. Определение коэффициента форсировки 7. Расчет резисторов в цепи обмотки возбуждения генератора 7.1 Определение сопротивления разрядного резистора R4 7.2 Определение сопротивления резисторов R1, R2, R3 Заключение Список использованной литературы 1. Исходные данные (вариант №5) 1. Тип электродвигателя Д-32 2. Номинальная мощность Рном 12 к Вт 3. Номинальная скорость nном 770 об/мин. 4. Номинальный ток Iном 65 А 5. Суммарное сопротивление электродвигателя Rя.д. +Rдп.д. 0,28 Оm 6. Число активных проводников Wя.д. 558 7. Число параллельных ветвей якоря 2а 2 8. Число полюсов 2р 4 9. Момент инерции якоря Jд 0,425 кг·м2 10.Коэффициент инерции привода Кj 1,6 11.Коэффициент нагрузки привода Кз 1 2. Описание работы электропривода системы генератор-двигатель Схема управления силовой частью системы Г-Д (рисунок 2.1) обеспечивает две рабочие скорости вращения двигателя М1: основную (номинальную) wдном и половинную, равную 0,5wдном . Управление системой осуществляется с помощью командоаппарата S5, имеющего пять положений. Когда S5 находится в положении 1, двигатель М1 работает на основной характеристике, переключение в положение 2 обеспечивает вращение двигателя с половинной скоростью. В положении 3 обмотка возбуждения генератора LG1.2 отключена. В положениях 4 и 5 двигатель М1 вращается в противоположном направлении (реверс) соответственно с половинной и основной скоростью. При номинальной скорости вращения электродвигателя М1 в цепь возбуждения генератора LG1.2 включены резисторы R1 и R2, при половинной скорости – R1, R2, R3. Пуск электродвигателя осуществляется с форсировкой возбуждения генератора, выполняемой закорачиванием на время переходного процесса резисторов R2 и R3 контактами контактора К5. Отключение форсировки выполняется с помощью реле напряжения К6 и К7, включенных на шины генератора G1 и настроенных на напряжения срабатывания, соответствующие значениям выбранной скорости двигателя. Останов электродвигателя происходит при переводе командоаппарата в положение 3, при этом гашение энергии магнитного поля возбуждения генератора осуществляется в разрядном контуре «обмотка возбуждения LG1.2 – разрядное сопротивление R4». Схема обеспечивает ряд защит электропривода: - от снижения тока возбуждения двигателя ниже допустимого – с помощью реле обрыва поля К9; - от превышения напряжения генератора выше допустимого – реле К8; - максимальную токовую защиту – реле К11; - нулевую защиту (от самозапуска ЭП после кратковременного исчезновения напряжения в сети переменного тока) – реле К1. Все реле защиты воздействуют на реле нулевой защиты К1, отключающее обмотку возбуждения генератора.
Рисунок 2.1 – Схема электрическая принципиальная системы Г-Д 3. Выбор генератора Выбор генератора производится по номинальным данным двигателя, при этом номинальное напряжение генератора должно быть приблизительно на 5% больше напряжения двигателя, а Iн.г. Iн.д. (3.1) где Iн.г., Iн. Д . – номинальный ток соответственно генератора и двигателя, А. В соответствии с выше переведенными рекомендациями я выбрала такой генератор: 1. Тип генератора П71 2. Номинальный ток генератора Iн.г. 69.5 А 3. Число витков обмотки якоря Wя.г. 297 4. Сопротивление якоря Rя.г. 0,224 Ом 5. Число витков обмотки последовательного возбуждения WО,В.г . 14 6. Сопротивление ОПВ Rо.вз..г 0,0115 Ом 7. Число витков обмотки возбуждения Wв.г. 950 8. Сопротивление обмотки возбуждения Rв.г. 43 Ом 9. Номинальное напряжение Uн.г. 230 В 10.Номинальная скорость nн.г. 1450 об/мин 11.Число пар полюсов 2р 4 12.Число параллельных ветвей 2а 4 Таблица 3.1- Кривая намагничивания генератора
Рисунок 3.1 – График зависимости Фг.н. =f(Iв.г.н. ) Построим характеристику ЭДС холостого хода генератора
где Eг. –ЭДС генератора, В; Кг. – конструктивный коэффициент генератора; Фг. – поток возбуждения, Вб;wг.н. – номинальная угловая скорость вращения якоря генератора, рад/с.
где n – номинальная скорость генератора, об/мин. Конструктивный коэффициент генератора Кг определяется по формуле:
где Wя – число витков обмотки якоря генератора; р – число пар полюсов обмотки возбуждения генератора; а – число параллельных ветвей обмотки якоря генератора. Ток возбуждения генератора Iв.г , А:
где F – магнитодвижущая сила, А; Wов.г. – число витков обмотки возбуждения генератора.
Результаты расчетов для построения зависимости Таблица 3.2– Расчет характеристики холостого хода генератора
Рисунок 3.2 – Характеристика ЭДС холостого хода генератора 4. Расчет и построение статических характеристик электропривода Статические характеристик (электромеханическая f(IЯ ) и механическая f(М) ) рассчитываются по известным соотношениям для двигателя постоянного тока независимого возбуждения:
где КД. – конструктивный коэффициент двигателя; ФН..Д . – номинальный поток его возбуждения, Вб;
Суммарное сопротивление якорной цепи Rя S определяется суммой всех сопротивлений элементов силовой цепи, включенных последовательно с якорем генератора:
где КТ – температурный коэффициент, учитывающий увеличение сопротивления при нагреве, КТ – 1,24; RЯД , RЯГ – сопротивление якорной цепи двигателя и генератора, Оm; RДПГ ,RДПД – сопротивление дополнительных полюсов генератора и двигателя, Оm; RЩ – сопротивление щеточных контактов, Оm; RПР – сопротивление соединительных проводов, Оm.
где UЩ – падение напряжения в щеточных контактах,считаем неизменным 1В. При определении Rпр длину соединительных проводов принять – l=25 м, провода считать медными:
где ρ -удельное сопротивление Ом×мм2 /м (для меди r = 0,017); l – суммарная длина соединительных проводов, м; j – допустимая плотность тока, j = 4 А/мм2 IН.Д. – ток якорной цепи системы Г-Д, А
Окончательное суммарное сопротивление якорной цепи будет иметь вид:
Произведение (КД . ·ФН.Д . ) определяем по паспортным данным двигателя:
Статический момент сопротивления находится из соотношения: МС =КЗ ·МЭМ.Н = 1·148,88 = 148,88, (4.9) где КЗ – коэффициент нагрузки; МЭМ.Н . – номинальный электромагнитный момент двигателя М1, Н·м.
Номинальный момент на валу двигателя:
где РН.Д .– номинальная мощность, Вт Для обеспечения необходимой скорости вращения двигателя ЭДС генератора должна превышать ЭДС двигателя на величину падения напряжения в сопротивлении якорной цепи: ЕГ =(КД . · ФН.Д . )·Н.Д . IЯ .· RЯ .12 где IЯ. – ток двигателя, А. Ток статической нагрузки, А: IЯ. = IН.Д . ·КЗ . =65·1=65, (4.13) ЕГ =2,43·80,6+65·0,724=242,723 В, Для построения статических характеристик двигателя необходимо знать всего две точки, так как они представляют собой прямую линию. В качестве таких точек удобно принять точки: 1 Точка идеального холостого тока (М=0, Iя =0), 2 Точка, в которой М=МС со скоростью вращения Н.Д. 3 Точка, в которой Iя. = IН.Д. со скоростью вращения Н.Д.
Также не обходимо построить статические характеристики при ЭДС генератора работающей при половиной скорости от номинальной. ЕГ/0,5 =( КД. · ФН.Д . )·Н.Д /2. IЯ .· RЯ В .15 ЕГ/0,5 =2,43·40,3+65·0,721=144,794
Расчет естественной характеристики:
Рисунок 5.1- Электромеханические характеристики систем Д-Г и Д
5. Определение динамических параметров для электродвигателя Динамическими называются параметры, определяющие характер протекания переходных процессов. При расчете пренебрегают электромагнитной инерционностью якорной цепи, реакцией якорей генератора и двигателя, влиянием вихревых токов с учетом этих допущений к динамическим параметрам системы генератор-двигатель относятся: 1 Электромагнитная постоянная времени обмотки возбуждения генератора
2 Электромеханическая постоянная времени электропривода - ТМ
где JД – приведенный к валу двигателя эквивалентный момент инерции всей системы ЭП, кг×м2 JД =KJ ·JД. =2·10,25=20,5, (5.3) где KJ – коэффициент инерции привода; JД – момент инерции якоря привода, кг·м2 .
где LВСР – индуктивность обмотки возбуждения, Гн; RВГ - активное сопротивление обмотки возбуждения, Оm. Индуктивность обмотки возбуждения является переменной величиной и зависит от тока возбуждения. Пользуясь кривой намагничивания ФГ =f(F), найдем зависимость LB =f(IВ.Г. ) по формуле:
где ФН.Г ,IВГ.Н – номинальное значение потока и тока возбуждения генератора; н – коэффициент рассеивания магнитного потока при номиналом режиме. н = 1,1. Расчеты по формуле (5.4) удобно свести в таблицу 5.1 Таблица 5.1- Расчет индуктивности обмотки возбуждения
По данным таблицы 5.1 строимзависимость
Рисунок 5.1-Расчет LВ.СР. LВСР = 7,9 Гн,
6. Определение коэффициента форсировки Для сокращения длительности переходного процесса в системе генератор-двигатель используется методы форсированного изменения тока возбуждения. Как правело, форсировка возбуждения осуществляется за счет приложения повышенного напряжения UC к цепи возбуждения генератора на период разгона двигателя до основной скорости. UC =KФ · ·UВ , (6.1) где KФ – коэффициент форсировки; UВ – напряжение на обмотке возбуждения генератора в установившемся режиме, В. UВ =IВГН ··RВГ =4,68·43=201,24, (6.2) Предварительное значение коэффициента форсировки определяем из условия, что K1 во время форсировки закорочено, и максимальный ток якоря Iя мах во время пуска не превысит допустимого IДОП =2,25·IД.Н . = 146,25 А.
где IКЗ – ток КЗ при ЭДС генератора, обеспечивающей номинальную скорость вращения двигателя, А. IКЗ =ЕГ1 /RЯ =242,7/0,721=336,615 , (6.4) где ЕГ1 - ЭДС генератора, обеспечивающая основную скорость вращения двигателя, В. IС =КЗ ·IНД =1·65=65, (6.5) где IС – ток статической нагрузки,А
UC = 1,23·201,24=247,52 В, Принимаем ближайшее большее стандартное значение UC . Данное условие удовлетворяет нашим условиям так как UC =440. 7. Расчет резисторов в цепи обмотки возбуждения генератора 7.1 Определение сопротивления разрядного резистора R4 При выборе разрядного резистора R4 необходимо выполнить два условия. Во-первых, допустимое перенапряжение на обмотке возбуждения генератора в момент ее отключения, находящейся под номинальным током, не должно превышать десятикратного номинального напряжения возбуждения, т.е. Iн.г ×R4 £ 10×Uг.н. (7.1.1) С учетом (2.32) для величины сопротивления R4 можно записать первое условие: R4 £ 10×Uвн / Iвгн , (7.1.2) или: R4 £ 10×Rвг . (7.1.3) Во-вторых, максимальное значение тока якорной цепи при этом не должен превышать допустимого по условиям коммутации: Iяmax £ kIд.н , (7.1.4) где k – коэффициент перегрузки по току, k=2,28. Для расчета R4 пользуются упрощенной зависимостью:
где Тво – постоянная времени обмотки возбуждения при ее отключении, Тво =Lвср /(Rвг +R4), c. С учетом условия (6.1.4) выражение (6.1.5) преобразуется к виду:
где n=R4/Rвг . Из (7.1.6) найдем n, для этого сначала найдем левую часть равенства:
Теперь из равенства (7.1.6) найдем n, методом подбора
Таблица 7.1.1- опредиленеи n:
Рисунок 7.1.1-График зависимости R4=n·Rв.г. =7,79·43=335 Ом 7.2 Определение сопротивления резисторов R1, R2, R3 Резистор R1 при форсированном пуске служит для гашения избытка сетевого напряжения (напряжение генератора-возбудителя) В, Uизб = Uс – Кф ×Uвр . (7.2.1) Uизб =440-1,22·201,24=194,5 Сопротивление резистора R1 можно определить по формуле
где Iвф ,А – установившееся значение тока в цепи возбуждения при форсировке; Iвф = Кф ×Iвг +IR 4 , (7.2.3) где IВГ ,A – ток возбуждения генератора при форсировке: IВГ =КФ · Iвг =1,22·4,68=5,709, где IR 4 ,А – ток в разрядном сопротивлении R4, определяемый соотношением IR 4 =Кф ×Uвр /R4=247,52/335=0,732, (7.2.4) Таким образом ток в цепи возбуждения при форсировке, A: Iвф =5,709+0,732=6,44, Сопротивление резистора: Ом
Уточненное значение R1 определяют по формулам:
Где:
Таблица 7.2.1 – опредиление сопротивления R1
Учитываем то, что К ‘ ф не должно быть больше единицы, поэтому R1=45,3 Ом (выбираем из условия при К ‘ ф =1). В этом случае форсировка будет реализована посредством постоянно включенного сопротивления R1, а сопротивление R2 будет отсутствовать. Сопротивление резистора R3 находят из условия получения половинной скорости вращения двигателя:
где Iвг0,5 – ток возбуждения генератора, обеспечивающий половинную скорость вращения, А. Iвг0,5 =1,98
ЗаключениеЦелью данного курсового проекта было закрепление и углубление теоретических знаний по электромагнитным и электромеханическим свойствам машин постоянного тока, а также изучение физических явлений в системе генератор-двигатель (Г-Д) при переходных режимах, овладение аналитическим методом расчета переходных процессов (п.п.) в нелинейной электромеханической системе электропривода (ЭП) и исследование влияния параметров системы на характер переходных процессов.Управление по системе «генератор – двигатель» выгодно отличается тем, что оно не требует применения силовых контакторов, реостатов и т. п. Поскольку управление двигателем осуществляется путем регулирования сравнительно небольших токов возбуждения, оно легко поддается автоматизации. Независимое возбуждение генератора обеспечивает широкое, плавное и экономичное изменение напряжения на зажимах якоря двигателя.Недостатками данной системы являются низкое к.п.д., большая установленная мощность из-за наличия трех машин. Список источников информации 1. Чиликин М.Г. и др. Основы автоматизированного электропривода. М.: Энергия, 1974. –567 с. 2. Ключев В.И. Теория электропривода: Учеб. для вузов. –М.: Энергоатомиздат, 1985. –560 с. 3. Бронштейн И.Н., Семендяев К.А. Справочник по математике для инженеров и учащихся втузов. –М.: Наука. Гл. ред. физ.мат. лит., 1981. –720 с. 4. Андреев В.П., Сабинин Ю.А. Основы электропривода. –М.; Л.: Госэнергоиздат, 1963. –722 с. 5. Попович М.Г., Борисюк М.Г., Гаврилюк В.А. та ін. Теорія електропривода. –К.: Вища шк.. 1993. –494 с., іл. 6. Методические указания по выполнению курсового проекта по курсу «Теория автоматизированного электропривода» для студентов специальностей 7.092203 (7.092206, 7.090803) /Сост. Клепиков В.Б., Горохов А.Г., Шамардина В.Н., Касторный П.М. – Харьков: НТУ «ХПИ», 2003. - с. |



(4.2)
,
Рисунок 5.2- Механические характеристики систем Д-Г и Д
, (5.2)
, (5.4)
(5.5)
(6.3)
,
, (7.1.5)
, (7.1.6)

=f(n)
, (7.2.2)
(7.2.5)
, (7.2.8)
, (7.2.9)