Курсовая работа: Технология получения винилацетата окислением этилена в присутствии уксусной кислоты
|
Название: Технология получения винилацетата окислением этилена в присутствии уксусной кислоты Раздел: Промышленность, производство Тип: курсовая работа |
| Федеральное государственное образовательное учреждение высшего профессионального образования "Чувашский государственный университет имени И.Н. Ульянова" Химико-фармацевтический факультет Кафедра охраны окружающей среды и рационального использования природных ресурсов КУРСОВОЙ ПРОЕКТ на тему: "Технология производства винилацетата окислением этилена в присутствии уксусной кислоты" Выполнил: студент группы Проверил: к. т. н. доцент Константинова Т.Г. Чебоксары Содержание 3. Общие методы получения винилацетата 4. Технология получения винилацетата окислением этилена в присутствии уксусной кислоты 4.1 Характеристика сырья технологии 4.2.2 Технологическое оформление 4.3.2 Технологическое оформление 4.4 Принципы технологии производства винилацетата окислением этилена в присутствии уксусной кислоты 5. Сравнение различных методов получения винилацетата Список используемой литературы ВведениеСреди кислородосодержащих соединений, получаемых в промышленности основного органического и нефтехимического синтеза, сложные виниловые эфиры, наиболее важным из которых является винилацетат, занимают одно из первых мест. Значение винилацетата возросло с развитием промышленности пластиков, так как он полимеризуется с образованием смол, обладающих хорошими механическими и оптическими свойствами. Широкое распространение в промышленности винилацетат нашел, прежде всего, в качестве мономера. Среди полимерных продуктов, получаемых из винилацетата, наиболее широкое применение нашли поливинилацетат, поливиниловый спирт и поливинилацетали. Поэтому, в связи с широкой применимостью и распространённостью в промышленности винилацетата, перед современной химической промышленностью стоит задача разработать методы и пути интенсификации получения винилацетата, улучшения качества продукта, уменьшения затрат на ее производство. Цель работы: ознакомиться с технологией получения винилацетата окислением этилена в присутствии уксусной кислоты в современных условиях, рассмотреть их позитивные и негативные стороны. 1. Свойства винилацетатаВинилацетат Регистрационный номер CAS - 108-05-4. [8] Физические свойства: Тпл = - 93°С, Ткип = 72,7°С. [8] Молекулярная масса - 86,09 г/моль. [8] Плотность ρ = 0,934 г/см3 [8] Химические свойства: хорошо растворим в обычных органических растворителях; растворимость в воде при 20° С составляет 2,0 - 2,4% (мас). Винилацетат образует азеотропные смеси с водой, спиртами, углеводородами. [8] Винилацетат способен и к сополимеризации с теми мономерами, для которых характерна полимеризация, протекающая по свободно-радикальному механизму. Важнейшим свойством винилацетата выступает его способность к полимеризации, которая протекает по ионному механизму и катализируется кислотными агентами (протонными - НСlO4 , Н3 РО4 , Н2 SO4 , CF3 COOH и др. и апротонными (кислоты Льюиса) - BF3 , SbCl5 , SnCl4 , А1С13 , TiCl4 , ZnCl2 и др. [8]
2. Применение винилацетатаНа схеме ниже показаны основные направления применения винилацетата [5].
Поливинилацетат [ - СН2 СН (ОСОСН3 ) -] n является нетоксичным бесцветным термопластическим материалом, плохо поглощающим воду. Благодаря растворимости во многих органических растворителях, эластичности и адгезионным свойствам поливинилацетат обладает высокой клеящей способностью и применяется для производства водорастворимых латексных красок, клеев, для аппретирования тканей и т.д., наиболее пригоден в качестве материала для горячей укупорки покрытий. Кроме того, широко распространены его сополимеры с винилхлоридом (винилит), этиленом, эфирами акриловой кислоты, стиролом и др [5]. Поливиниловый спирт ПВС [ - СН2 СН (О H) -] n растворим в воде и используется в качестве эмульгатора и загустителя водных растворов, а также для изготовления бензостойких и маслостойких шлангов, уплотнителей, маслонепроницаемой бумаги и, главным образом, волокна, выпускаемого под разными названиями: "винол", "винал" (США), "куралон", "винилон" (Япония) и др. [5]. Поливинилацетали обладают высокой адгезией к различным поверхностям и применяются в клеевых композициях, в качестве связывающих в производстве стеклотекстолита, для электроизоляционных покрытий и т.д.
В частности, промышленное значение имеют: поливинилформаль - при производстве эмалей (в сочетании с резольными смолами) для покрытия электропроводов, при изготовлении связывающих, а также бензостойких пленок и баков для бензина, в которых самопроизвольно затягиваются отверстия, возникающие при повреждениях, и т.д.; поливинилэтилаль - при производстве высокостойких бесцветных пленок и связывающих для покрытия по дереву; поливинилбутираль (бутвар) - в качестве материала для прослоек в многослойных автомобильных и самолетных безосколочных стеклах, при производстве клеев, пленок, покрытий и т.д. [5]. Сополимерам с винилхлоридом [ - СН2 СН (ОСОСН3 ) -] х [ - СН2 СН Cl ] y ( 97 - 75% по масс. последнего) часто присваиваются торговые названия ПВХ: весталит, хосталит, виннол (ФРГ), люковил (Франция), кюрвик, джеон (Великобритания), сикрон, виплавил (Италия), сольвик (Бельгия) и др. Сополимеры с этиленом [ - СН2 СН (ОСОСН3 ) -] х [ - СН2 СН2 -] у находят широкое применение в производстве различных типов плёнок, кабельных оболочек, транспортёрных лент, в качестве присадок, улучшающих низкотемпературные характеристики нефтепродуктов, клеев - расплавов и в других областях техники. 3. Общие методы получения винилацетатаМетод получения из ацетилена и уксусной кислоты: Газофазным способом. Тщательно очищенный ацетилен насыщают парами уксусной кислоты и подогретую парогазовую смесь направляют в трубчатый контактный аппарат. Трубки контактного аппарата заполнены катализатором - ацетатом цинка или кадмия на высокопористом носителе (активированный уголь, силикагель, оксид алюминия). Температура процесса 180 - 200 °С. В начальный период катализатор обогревают высококипящим органическим теплоносителем, циркулирующим в межтрубном пространстве контактного аппарата; при установившемся процессе тепло реакции требуется отводить, что осуществляется при помощи этого же теплоносителя, охлаждаемого в выносном холодильнике. Парофазное винилирование проводят при большом избытке ацетилена. Чем выше мольное отношение ацетилена к уксусной кислоте, тем больше степень превращения кислоты за один проход через катализатор. Наибольшая степень превращения достигается при мольном отношении ацетилена к кислоте от 8: 1 до 10: 1. Однако вследствие трудности последующего выделения винилацетата из очень разбавленных контактных газов приходится проводить при значительно меньшем избытке ацетилена (4: 1 и даже 3: 1). При этом степень превращения за один проход снижается и увеличивается количество непрореагировавшей кислоты, которую выделяют из контактных газов и возвращают в процесс. [1] Жидкофазным способом. Жидкофазный процесс производства винилацетат осуществляют при 60 - 65 ° С, пропуская с большой скоростью избыток ацетилена через реактор, в котором находится смесь ледяной уксусной кислоты и уксусного ангидрида, содержащая диспергированные ртутные соли. Винилацетат по мере его образования выводится из зоны реакции в виде паров, увлекаемых избыточным ацетиленом. Пары винилацетата конденсируют и направляют на ректификацию. Отделяемый от жидкости ацетилен возвращают в производственный цикл. [4] Из двух представленных методов получения винилацетата из ацетилена и уксусной кислоты в Российской Федерации, в основном, используется газофазный способ. Жидкофазное получение более популярно за рубежом.
Рисунок 1. Технологическая схема получения винилацетата из ацетилена и уксусной кислоты парофазным методом: 1 – колонна – испаритель; 2, 10, 21 – сепараторы; 3, 6 – теплообменники; 4 – подогреватель; 5 – реактор; 7, 14 – водяные холодильники; 8 – труба Вентури; 9 – расширитель; 11 – скруббер; 12, 22 – сборники; 13 – насос; 15, 16 – рассольный холодильник; 17, 18, 19 – ректификационная колонна; 20 – дистилляционный куб; I – свежий ацетилен; II – свежая уксусная кислота; III – полимеры и ингибитор; IV – кротоновая фракция; V – лёгкая фракция; VI – винилацетат; VII – бифенильная смесь (теплоноситель); VIII – ацетилен на очистку; IX – скоагуллированная катализаторная пыль; X – тяжёлая фракция (этилендендиацетат, полимеры, ингибитор); XI – вода. [4] Метод получения окислением этилена в присутствии уксусной кислоты: [1] Жидкофазным способом; Парофазным способом. Даная технология будет подробно рассмотрена в следующем разделе работы. 4. Технология получения винилацетата окислением этилена в присутствии уксусной кислотыВ реакциях с этиленом происходит прямое окислительное замещение атома водорода в молекуле этилена группами Отечественными учеными (Я.К. Сыркин, И.И. Моисеев, М.Н. Варгафтик) было показано, что при пропускании этилена через раствор PdCl2 в уксусной кислоте в присутствии ацетата натрия образуется винилацетат. При этом также образуются ацетальдегид и этилидендиацетат. В основе процесса лежит следующая реакция:
Эта реакция ацетоксилирования этилена в присутствии восстановленного катализатора, в которой происходит замещение водорода в этилене группой СН2 СОО - в присутствии кислорода. В качестве катализатора предложены хлорид и бромид палладия, ацетат палладия, металлический палладий и др. Для сравнения рассмотрим основные закономерности и технологию получения винилацетата окислением этилена в среде уксусной кислоты, как на гомогенном, так и на гетерогенном катализаторах. В промышленности получили распространение два принципиально отличных друг от друга способа получения винилацетата на основе реакции 1: жидкофазный метод с применением окислительно-восстановительной каталитической системы; газофазный метод с гетерогенным катализом на основе солей палладия или металлического палладия. [4] В промышленности винилацетат жидкофазным окислением начали получать в 1965 г., а парофазным окислением - в 1970 г. [4] 4.1 Характеристика сырья технологииЭтилен (этен) СН2 = СН2 - простейший алкен (олефин), ненасыщенное соединение. Представляет собой бесцветный горючий взрывоопасный газ со слабым запахом. [8] Регистрационный номер CAS - 74-85-1. [8] Физические свойства: Т пл. = - 169,15° С, Т кип = - 103,71° С, Т вспышки в воздухе = = 136,1° С, Т самовоспламенения в воздухе = 490° С. [8] Молекулярный масса - 28,05 г/моль. [8] Плотность ρ = 0,001178 г/см3 . [8] Химические свойства: типичный представитель олефинов, обладает высокой реакционной способностью; нерастворим в воде, растворим в этаноле, хорошо растворим в диэтиловом эфире и углеводородах. В природе этилен практически не встречается. [8] Основной метод получения этилена - пиролиз жидких дистиллятов нефти или низших парафиновых углеводородов. В России, Западной Европе и Японии сырьём служит прямогонный бензин; выход этилена около 30% с одновременным образованием значительного количества жидких продуктов, в т. ч. ароматических углеводородов. [8] Этилен - самое производимое органическое соединение в мире. Общее мировое производство в 2005 г. составило 107 млн. т. и продолжает расти на 4 - 6% в год. [8] Уксусная кислота ( этановая кислота) СН3 СООН - слабая, предельная одноосновная карбоновая кислота. Представляет собой бесцветную жидкость с характерным резким запахом и кислым вкусом. [8] Регистрационный номер CAS - 64-19-7. [8] Физические свойства: Т пл. = 16,75° С, Т кип = 181,1° С, Т вспышки в воздухе = 38° С, Т самовоспламенения в воздухе = 454° С. [8] Молекулярная масса - 60,05 г/моль. [8] Плотность ρ = 1,0492 г/см3 . [8] Химические свойства: неограниченно растворима в воде, смешивается со многими растворителями. В уксусной кислоте хорошо растворимы органические соединения и газы. [8] Ранними промышленными методами получения уксусной кислоты были окисление ацетальдегида и бутана. [8] Окисление ацетальдегида кислородом воздуха в присутствии ацетата марганца (II) при повышенной температуре и давлении: 2 СН3 СНО + О2 → СН3 СООН. Выход уксусной кислоты составлял около 95%. [8] Окисление н-бутана при t = 150ч200° C и давлении 150 атм в присутствии катализатора ацетата кобальта: 2 С4 Н10 + 5 О2 → 4 СН3 СООН + 2 Н2 О. [8] Оба метода базировались на окислении продуктов крекинга нефти. В результате повышения цен на нефть оба метода стали экономически невыгодными, и были вытеснены более совершенным каталитическим процессом карбонилирования метанола монооксидом углерода, который происходит по формальному уравнению: СН3 ОН + СО → СН3 СООН (в присутствии катализатора - йодида кобальта). [8] 4.2 Жидкофазный способ4.2.1 Теоретические основыПо этому методу промышленное применение получил катализатор, содержащий анион хлора и катионы Pd, Си и щелочного металла в среде уксусной кислоты. Жидкофазный процесс синтеза винилацетата включает следующие стехиометрические реакции:
Реакция 2 катализируется ацетат - ионом. Металлический палладий в уксусной кислоте медленно окисляется кислородом (низкая растворимость кислорода, невысокие константы скорости реакций окисления), поэтому в систему добавляются катализаторы и промоторы для ускорения этой реакции. Такими катализаторами являются соли меди или железа, n -бензохинон, а промотором - хлорид-ион, который вводится в виде LiCl. В системе протекают реакции:
Реакции 2 - 4 составляют суммарную реакцию процесса (реакция 1 ). Хлорид-ион, обладающий высокой окислительной активностью, способствует также растворению металлического палладия. Кроме уксусной кислоты в качестве растворителя могут применяться эфиры, ангидриды, пиридин, хлороформ и др. [4] Известен промышленный способ получения винилацетата посредством взаимодействия этилена, уксусной кислоты и кислорода в присутствии гетерогенного биметаллического палладий - золотого (Pd - Au) катализатора [9], а также катализатора, который содержит катализаторный носитель, палладий, гетерополикислоту, промоутер получения винилацетата, включающий ацетат кадмия, золото, медь, никель [10]. Механизм реакции 2
включает промежуточное образование Из промежуточно образующегося карбкатиона при отщеплении протона в уксусной кислоте получается винилацетат, а при взаимодействии c
Схема механизма реакции представлена ниже:
Ацетат натрия, необходимый для протекания этой реакции, в случае хлорида палладия является источником ионов ацетата, участвующих во внутрисферной нуклеофильной, а также в процессе изомеризации л-комплекса в металлоорганическое соединение. [4] Активность палладиевого катализатора синтеза винилацетата повышается почти в 10 раз при добавлении 2-10% (мас) ацетатов щелочных металлов. Эффективность действия катионов щелочных металлов убывает в последовательности:
В жидкой фазе в результате длительного контакта винилацетата с реакционной водой при каталитическом действии солей металлов и хлор - иона получается ацетальдегид. Кроме того, при непосредственном окислении этилена в присутствии воды по тому же механизму так же образуется ацетальдегид. В результате в этом процессе производится регулируемое количество ацетальдегида (в мольном соотношении ацетальдегид: винилацетат 1: 0,3-2,5 в зависимости от содержания воды) (рис.1). [4]
Рисунок 2 . Изменение мольного соотношения ацетальдегид: винилацетат (л) в жидкой фазе в зависимости от содержания воды при температуре процесса 100° С [ 4] Повышения содержания воды, температуры, длительности пребывания винилацетата в реакционной зоне, содержания палладия в растворе катализатора способствуют гидролизу винилацетата с образованием ацетальдегида. [4] Для полной компенсации уксусной кислоты, используемой в синтезе винилацетата, требуется определенное количество ацетальдегида. Для этой цели необходимо поддерживать мольное соотношение винилацетата и ацетальдегида, равное 1,14. Следовательно, для получения винилацетата этим методом можно использовать необезвоженную свежую уксусную кислоту и не проводить обезвоживания возвратной уксусной кислоты, что значительно снижает затраты на разделение реакционной смеси. При этом на 1 моль винилацетата можно получать 0,3-0,4 моля ацетальдегида. [4] Кроме того, выход винилацетата и ацетальдегида, конверсия исходных продуктов, выход побочных продуктов зависят от температуры и давления, при которых протекают реакции, а также от концентрации PdCl2 , соотношения Pd и Си, соотношения между этиленом, кислородом и уксусной кислотой. Наиболее активно катализатор работает при температуре 100-130°С. Температура определяет, главным образом, скорость процесса, так как в интервале 110 - 130 °С скорость реакции при подъеме температуры на 10°С увеличивается в 1,3 раза. С ростом температуры усиливается гидролиз винилацетата, приводящий к повышению выхода ацетальдегида. Однако влияние концентрации воды на выход ацетальдегида сказывается сильнее, чем влияние температуры. [4] Повышение парциальных давлений этилена и кислорода приводит к увеличению растворимости и скорости основной реакции. При этом снижается выход этилидендиацетата. Увеличение парциального давления этилена приблизительно пропорционально увеличивает объемную производительность реактора. Например, если при парциальном давлении этилена 0,98 МПа и общем давлении 2,8 МПа получается 0,58 моль/час винилацетата, то при парциальном давлении этилена, равном 2,6 МПа, и том же общем давлении выход винилацетата доходит до 0,88 моль/час. Увеличение общего давления приводит к сокращению выхода этилидендиацетата и ацетальдегида при увеличении выхода винилацетата. В частности, при увеличении давления от 0,1 до 2,5 МПа выход этилидендиацетата уменьшается от 100 г до 16 г, а выход винилацетата увеличивается от 0,8 г до 223 г с 1 л катализатора в 1 час. В связи с этим рекомендуется давление от 0,5 до 10 МПа. Чаще всего процесс проводят при 4 МПа, так как дальнейшее повышение давления практически не оказывает влияния на выход винилацетата. [4] Большое влияние на выход винилацетата, этилидендиацетата и ацетальдегида оказывают различные растворители, которые добавляются в уксусную кислоту. Так, при добавлении в уксусную кислоту таких соединений, как мочевина и амиды, образование этилидендиацетата значительно снижается. Например, замена 50-60% уксусной кислоты N, N - диметилбензамидом в одних и тех же условиях реакции приводит к снижению выхода этилидендиацетата с 23,0 до 0,6% (считая на прореагировавший этилен). При этом выход ацетальдегида снижается с 64,0 до 18,2%, а выход винилацетата повышается с 7,6 до 41,4%. Количество таких добавок может составлять до 80% от общего содержания уксусной кислоты. [4] В данном процессе на выход винилацетата, ацетальдегида и побочных продуктов влияет состав катализаторного раствора. Так, при увеличении концентрации палладия увеличивается производительность катализатора по винилацетату и ацетальдегиду. Но при этом усиливается димеризация этилена в бутены (бутен-1, цис - и транс -бутен-2). Увеличение же содержания воды в растворе катализатора уменьшает образование бутенов. Так, при содержании ионов палладия в растворе катализатора 30-50 мг/л и содержании воды 5-15% (мас) около 5% этилена превращается в бутены и их производные. Следовательно, наблюдается конкурентная ситуация. В данном случае, вероятно, необходимо присутствие воды, снижающей активность полимеризации этилена, но приводящей к образованию ацетальдегида, который должен рассматриваться как целевой продукт. [4] В отношении концентрации палладия в жидкой фазе существует два варианта. В одних производствах поддерживают низкую концентрацию PdCl2 , равную 0,035 - 0,35 г/л, что соответствует скоростям образования винилацетата от 100 до 120 г/л·час. В других производствах предпочитают работать с концентрацией PdCl2 около 2 г/л и достигать высоких скоростей реакции (500 г/л·час). Учитывая высокую стоимость палладия, в первом случае ориентируются на эффективную работу катализатора, а во втором - на максимально возможное использование объема дорогостоящего реактора. Тем более что катализаторный раствор и вся реакционная масса обладают высокой коррозионной способностью. [4] Таким образом, жидкофазное окисление этилена проводят при следующих условиях: температура 100-130° С; давление 3 - 4 МПа, содержание ионов Pd 30 - 50 мг/л и ионов Си 3 - 5 г/л; для отгонки полученных ацетальдегида и винилацетата используется большой избыток этилена (3 - 5 молей циркуляционных газов на 1 моль смеси ацетальдегида и винилацетата); потери хлорид-ионов компенсируются подачей НС l. В этих условиях конверсия уксусной кислоты достигает 20 - 30%, а этилена - только 2 - 3% за один проход. [4] Наряду с целевыми продуктами (винилацетатом и ацетальдегидом) образуются следующие побочные продукты: бутены, хлорорганические соединения, щавелевая и муравьиная кислоты, сложные эфиры, углекислый газ и др. Необходимо учитывать, что наличие щавелевой кислоты приводит к выпадению в осадок оксалата палладия. [4] 4.2.2 Технологическое оформлениеПринципиальная технологическая схема получения винилацетата жидкофазным методом представлена на рис.2. [4]
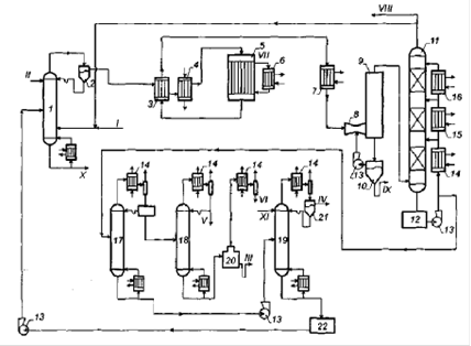
Рисунок 3. Технологическая схема производства винилацетата жидкофазным методом: 1 – реактор; 2 – регенератор; 3 – водный конденсатор; 4 – рассольный конденсатор; 5 – сепаратор; 6 – дроссель; 7, 13 – абсорберы; 8 – десорбер; 9 – насос; 10, 12, 14, 15, 18, 20 – ректификационная колонна; 11, 16 – холодильники; 17, 19 – флорентийские сосуды; I – этилен; II – кислород; III – уксусная кислота; IV – углекислый газ; V – ацетальдегид; VI – винилацетат; VII – тяжёлые примеси; VIII – фузельная вода; IX – газы сдувки на сжигание; X – вода; XI – раствор карбоната натрия. [4] Этилен, кислород, уксусную кислоту и катализаторный раствор, содержащий ацетаты и хлориды палладия, меди и щелочного металла в среде уксусной кислоты, подают в нижнюю часть реактора 1 , заполненного катализаторным раствором. Отходящая из реактора парогазовая смесь проходит последовательно водный 3 и рассольный 4 конденсаторы , где конденсируются винилацетат, ацетальдегид, вода, непрореагировавшая уксусная кислота и другие побочные продукты. В сепараторе 5 происходит отделение конденсата от непрореагировавших и несконденсированных этилена, кислорода и инертных примесей. Часть несконденсированных газов возвращается в реактор 1 , а остальные после дросселирования поступают в абсорбер 7 для улавливания СО2 . Абсорбер орошается раствором Na2 CO3 , который образует NaHCO3 , последний затем разлагается при нагревании в десорбере с выделением СО2 . После очистки газов от СО2 они возвращаются в реактор 1, часть их выводится из системы для очистки от инертных газов или направляется на сжигание. Часть катализаторного раствора выводится непрерывно из реактора на регенерацию (очистку от полимеров, доокисление выпавшего в осадок палладия и т.д.). [4] Нижний слой из сепаратора 5 направляется в ректификационную колонну 10, где все продукты отделяются от непрореагировавшей уксусной кислоты и полимерных примесей. Эта кислота рециркулирует в реактор 1 . Дистиллят колонны 10 направляется в ректификационную колонну 12 для выделения ацетальдегида. Так как вместе с ацетальдегидом отделяются растворенные в конденсате газы, то возникают трудности с конденсацией ацетальдегида, и он частично уносится газами. В связи с этим несконденсированные газы, содержащие ацетальдегид, направляются в абсорбер 13 для отмывки ацетальдегида. Газы возвращаются в реактор 1 , а водный раствор ацетальдегида поступает в ректификационную колонну 14 для отделения ацетальдегида от воды. Ацетальдегид как целевой продукт направляется по назначению, а вода после охлаждения возвращается в абсорбер 13. [4] Кубовый продукт колонны 12 после охлаждения в холодильнике 16 поступает во флорентийский сосуд 17, где он расслаивается. Нижний водный слой объединяется с нижним слоем флорентийского сосуда 19 и поступает в отгонную колонну 15 для отделения винилацетата и углеводородов в виде гетероазеотропов (с водой) от воды. Верхний углеводородный слой также объединяется с верхним слоем флорентийского сосуда 19 и поступает в отгонную колонну 18 для гетероазеотропной осушки. Безводный винилацетат, содержащий примеси побочных продуктов и полимеров, направляется в ректификационную колонну 20 для очистки от примесей. [4] Основными недостатками рассмотренного способа являются: сильная коррозионная способность катализаторного раствора, что вынуждает изготавливать реактор из дорогостоящего материала (титана) или применять покрытия; [4] низкая конверсия за один проход, как уксусной кислоты, так и этилена. Это приводит к значительным затратам энергии на циркуляцию, вынуждает применять аппараты больших объемов и теплообменную аппаратуру с большой поверхностью; затрудняет конденсацию продуктов из-за сильного их разбавления этиленом, а также выделение винилацетата из растворов, разбавленных уксусной кислотой. [4] К недостаткам технологической системы относится также рециркуляция уксусной кислоты без очистки от полимеров непосредственно из куба колонны 10 в реактор 1. Это приводит к загрязнению полимерами катализаторного раствора и к снижению его активности. Если же учесть то обстоятельство, что в колонны ректификации, где присутствует винилацетат, подается ингибитор полимеризации, то из колонны 10 вместе с уксусной кислотой в реакторный раствор должен попадать ингибитор. Это, естественно, может привести к еще большему снижению активности катализатора. [4] 4.3 Парофазный метод4.3.1 Теоретические основы
В парофазном методе окисление этилена с целью получения винилацетата осуществляется на твердом катализаторе (соли палладия или металлический палладий на оксиде алюминия или силикагеле). В этом процессе функцию катализаторов окисления и промоторов выполняет инертный пористый носитель. Вместе с тем в обоих процессах обязательна добавка катиона щелочного металла. Поэтому схема механизма основной реакции может быть представлена следующим образом [4]: В парофазном процессе благодаря диспергированию палладия на поверхности носителя возникает непосредственный контакт кислорода с атомами палладия. Природа активации этилена в жидкофазном и парофазном процессах различна. [4] Механизм действия гетерогенного палладиевого катализатора пока не установлен, однако есть основания считать, что он аналогичен механизму гомогенного процесса и включает стадии образования и превращения этилен - палладиевых комплексов. [4] В парофазном процессе со стационарным слоем катализатора начальная концентрация палладия на носителе составляет от 1 до 5% и уменьшается в процессе работы до 0,5%. При этом скорость образования винилацетата достигает 200 г/л·ч. При работе катализатора в псевдоожиженном слое его производительность удается повысить (до 1000 г/л·ч). Однако возможность промышленного осуществления такого процесса вызывает сомнение из - за значительного уноса катализатора. Вследствие высокой стоимости палладия его потери должны быть не более 2,2 г на 1т винилацетата. Только тогда затраты на катализатор будут такими же, как и в ацетиленовом парофазном процессе. [4] Так как нижний предел взрывоопасной концентрации при 0,7 - 0,8 МПа составляет ~1% ( об) кислорода, то на входе в реактор парогазовая смесь должна содержать не больше 7% (об) кислорода. За один проход в реакцию вступает 60-70% кислорода. Тогда содержание кислорода в циркулирующем газе составляет ≈ 3% (об) по отношению к сухому газу. За один проход конверсия этилена составляет 10-15% (мас), а уксусной кислоты - 15-30% (мас). Однако суммарный выход винилацетата и ацетальдегида в обоих процессах практически одинаков. [4] Парофазный процесс характеризуется меньшим выходом побочных продуктов и, прежде всего, ацетальдегида и полимеров. Не образуются хлорорганические соединения, что объясняется отсутствием хлор - ионов в парофазном процессе. Небольшой выход ацетальдегида объясняется малым сроком пребывания винилацетата и воды на поверхности катализатора и, следовательно, незначительным гидролизом винилацетата. Общие потери этилена в этом процессе составляют (в%): утечка - 1; образование СО2 - 5 - 15; ацетальдегида - 0,5 - 2; полимеров - 0,5 - 2. При этом основной побочной реакцией является полное окисление этилена (6) [4]:
Выход винилацетата по этилену составляет 91 - 94%, а по уксусной кислоте - 95 - 100%. Общий выход винилацетата достигает 91%, СО2 - 8%, других примесей - 1%. Процесс проводится при давлении 0,1 - 0,7 МПа и температуре 175 - 200 °С. При этих условиях срок службы катализатора, находящегося в стационарном состоянии, не превышает 2,5 лет. [4] Известен промышленный способ непрерывного парофазного получения винилацетата из этилена, уксусной кислоты и кислорода на гетерогенном катализаторе с повышением содержания кислорода на входе в реактор. [11] Процесс также ведётся с частичной заменой этилена в реакционной смеси предельными углеводородами (этаном, пропаном или их смесью). [12] Также в промышленности известен интегрированный способ получения винилацетата. [13] 4.3.2 Технологическое оформлениеОдин из вариантов технологической схемы процесса представлен на рис.3 (к сожалению, не представлен, т.к не удалось скопировать схему из спец программы, пишите на snv88@list.ru). [4] Свежая уксусная кислота смешивается с возвратной уксусной кислотой и поступает в колонну-испаритель 1. В нижнюю часть этой колонны подается смесь свежего этилена и возвратной смеси этилена с кислородом. Следовательно, испарение уксусной кислоты проводится в токе газа при более низких температурах. При этом кислота отделяется от нелетучих примесей. [4] Парогазовая смесь поступает в подогреватель 2, где нагревается до температуры процесса ≈ 200 ° С. Кислород вводится после смешения этилена с кислотой (специальное перемешивающее устройство предотвращает взрыв). После этого парогазовая смесь вводится сверху в трубчатый вертикальный реактор 3. Трубы реактора заполнены катализатором, а в межтрубное пространство подается для отвода тепла водный конденсат; получаемый пар используется на внутризаводские нужды. Из реактора продукты реакции поступают в холодильник, где охлаждаются от 4 до 0° С. При этом часть продуктов конденсируется. Конденсат отделяется от парогазовой смеси в сепараторе 5 . Несконденсировавшиеся газы после сжатия компрессором 6 подаются в абсорбер 7 . Абсорбция может быть осуществлена, например, пропиленгликолем или водным раствором уксусной кислоты. Последний случай не требует введения в систему постороннего вещества и позволяет использовать винилацетат - сырец в качестве обезвоживающего агента при получении безводной уксусной кислоты - рецикла (очевидно, в данном случае уксусная кислота используется в качестве абсорбента). [4] Конденсат направляется на разделение в ректификационную колонну 11 . Несконденсированные продукты с некоторым количеством кислоты и воды (за счет уноса) поступают в абсорбер 8, орошаемый водой, для улавливания прежде всего кислоты. Водный раствор кислоты также поступает в ректификационную колонну 11. Очищенные от кислоты газы направляются на очистку от СО2 в абсорбер 9, орошаемый водой или раствором Na2 CO3 . Часть газов отводится из системы с целью вывода инертных газов. Очищенные от СО2 газы (этилен и кислород) возвращаются в колонну 1 . Абсорбент из абсорбера 9 направляется в десорбер 10, откуда возвращается в абсорбер 9 , а СО2 выводится из системы. [4] В ректификационной колонне 11 происходит отделение всех легкокипящих компонентов, в том числе винилацетата с водой в виде гетероазеотропа, от уксусной кислоты и тяжелокипящих примесей. Уксусная кислота из куба колонны 11 направляется в колонну-испаритель 1 . Пары из колонны 11, содержащие растворенные газы, поступают в конденсатор 12. Далее конденсат поступает во флорентийский сосуд 13, где он расслаивается. Часть верхнего винилацетатного слоя направляется в виде орошения в колонну 11 , а остальная часть - в отгонную колонну 15 для гетероазеотропного обезвоживания винилацетата и отделения легколетучих примесей. Пары из колонны 15 также поступают в конденсатор 12. Нижний водный слой из флорентийского сосуда 13 направляется в отгонную колонну 14 для отделения растворенного винилацетата в виде гетероазеотропа с водой и легколетучих примесей, пары из которой поступают в конденсатор 12. Из куба колонны 14 выводится фузельная вода с содержанием 0,001% винилацетата, которая направляется на биологическую очистку. В кубе колонны 15 получается винилацетат с содержанием примесей 0,001%. [4] Винилацетат из куба колонны 15 поступает в колонну 16 для отделения фракции, содержащей метилацетат и легколетучие примеси, далее - в колонну 17 для отделения от тяжелокипящих примесей. Кубовый поток поступает на утилизацию винилацетата и полимерных продуктов. Дистиллят колонны 17 является товарным винилацетатом, который содержит следующие примеси: 0,005 - 0,03% воды; 0,0025 - 0,005% уксусной кислоты; 0,0025 - 0,0075% ацетальдегида; 0,01% метилацетата; 0,0025% этилацетата. Содержание основного продукта 99,9% (мас). Для изготовления реактора применяется хромоникелевая нержавеющая сталь, для ректификационных колонн, в которых присутствует уксусная кислота - высоколегированная нержавеющая сталь, для сборника ледяной уксусной кислоты - алюминий, а для остальных аппаратов - обычная сталь. [4] Данная технологическая схема имеет следующие недостатки [4]: свежая уксусная кислота смешивается с возвратной, содержащей тяжелые примеси. Необходимо свежую кислоту подавать наверх колонны в качестве флегмы, что будет способствовать отделению уксусной кислоты от тяжелых примесей. Возвратную кислоту необходимо подавать в среднюю часть колонны [4] ; ввод воды в реакционную смесь после реактора 3 нецелесообразен, так как это приводит, во-первых, к потере тепла, которое может быть утилизировано, во-вторых, к усилению гидролиза винилацетата и, в-третьих, к дополнительным затратам энергии на обезвоживание смеси. "Закалку" и отвод тепла необходимо проводить в конденсаторе 4, который может служить котлом-утилизатором [4] ; в трехколонном агрегате ректификационных колонн 11, 14, 15 в верхних частях колонны и флорентийском сосуде 13 происходит накапливание легколетучих примесей, что приводит к затруднению разделения и особенно расслаивания во флорентийском сосуде. Кроме того, сдувка из флорентийского сосуда будет приводить к потерям винилацетата. В связи с этим необходимо предварительно отделить легколетучие примеси, в том числе и ацетальдегид. В качестве такой колонны может быть использована колонна 16, так как легколетучие примеси будут предварительно отделены. [4] 4.4 Принципы технологии производства винилацетата окислением этилена в присутствии уксусной кислотыПроизводства винилацетата окислением этилена в присутствии уксусной кислоты как для парофазного, так и для жидкофазного процессов имеют некоторые общие черты с точки зрения реализации в них принципов создания безотходных (малоотходных) технологий. Эти технологии характеризуются одностадийностью по химической составляющей и непрерывностью. Невысокие конверсии исходных реагентов за один проход приводят к необходимости использования рециркуляции для полного превращения сырья. Например, для жидкофазной технологии рециклы по этилену охватывают аппараты 1 - 3 - 4 - 1; 1 - 3 - 4 - 6 - 7 - 1; 1 - 3 (4) - 5 - 9 - 10 - 12 - 13 - 1; а по уксусной кислоте 1 - 3 (4) - 5 - 9 - 10 (рис.2). Исходное сырье для получения винилацетата доступно, поскольку этилен, технический кислород и уксусная кислота являются относительно дешевыми многотоннажными продуктами. Обе технологии позволяют получать высокие (до 95%) выходы винилацетата и, следовательно, могут быть отнесены к высокоэффективным процессам, хотя конверсии реагентов за один проход нельзя считать достаточными. В полной мере в рассмотренных технологических решениях реализован принцип полноты выделения продуктов из реакционной смеси, так как в противном случае невозможно организовать рецикловые потоки и достичь высокой суммарной конверсии исходного сырья. Достаточно хорошо использован и принцип разработки технологий с минимальным расходованием воды, так как отсутствуют кислые, щелочные и солевые водные стоки, а фузельная вода, пройдя очистку, может вновь использоваться в смежных цехах и производствах. Реализация принципа применения аппаратов и технологических линий большой единичной мощности для обеих рассмотренных технологий затруднена, но по разным причинам. Для парофазного процесса это связано с трудностями совмещения большой производительности аппарата и исключения местных перегревов, а также истирания катализатора. Для жидкофазного процесса - с трудностями создания барботажных аппаратов большой единичной мощности. [4] Кроме того, качественное различие рассмотренных реакционных подсистем приводит и к некоторым отличиям в реализации принципов создания технологий. В частности это относится к принципу полноты использования энергии системы. Он может быть более просто и эффективно реализован для парофазной технологии производства винилацетата, поскольку в этом случае температурные условия в реакторе обеспечивают получение греющего пара, который в дальнейшем можно использовать как энергоноситель для ректификации или других химических процессов. [4] 5. Сравнение различных методов получения винилацетатаОсновными преимуществами парофазного метода по сравнению с жидкофазным являются: простота оформления; снижение коррозии; повышение конверсии, как этилена, так и уксусной кислоты; повышение селективности процесса. Следовательно, возникает необходимость провести сравнение парофазных процессов получения винилацетата на основе ацетилена и этилена. Если учесть, что парофазные процессы получения винилацетата из этилена и ацетилена по технологическому оформлению и эксплуатационным характеристикам близки, то при их сравнении необходимо учитывать следующие факторы: стоимость кислоты одна и та же, так как расходные коэффициенты по ней практически одинаковы; стоимость этилена и кислорода в этиленовом способе должна быть меньше, чем ацетилена в ацетиленовом способе; расходы на аппаратурное оформление в этиленовом способе выше, чем в ацетиленовом, так как условия безопасности работы обусловливают необходимость проведения процесса во взрывобезопасной области, когда конверсии как этилена, так и кислоты низки; необходимость улавливания и удаления СО2 в этиленовом варианте; выделение продуктов реакций из разбавленных этиленом и кислородом парогазовых смесей затруднено; при малой конверсии кислоты энергетические затраты на разделение конденсата с целью выделения винилацетата и других продуктов будут большие в этиленовом способе; необходимы дополнительные затраты энергии на обезвоживание реакционной смеси и отдельных компонентов главным образом в этиленовом варианте; требуется больше затрат энергии на циркуляцию непрореагировавшей уксусной кислоты в этиленовом способе. Таким образом, качественное сравнение методов свидетельствует о больших энергетических и капитальных затратах в этиленовом способе. Следовательно, определяющими могут стать затраты на сырье. В настоящее время цены на этилен ниже, чем на ацетилен, и поэтому предпочтение отдается этиленовому способу. Но так как цены на этилен все время растут и будут опережать рост цен на ацетилен (прежде всего "карбидный"), то в дальнейшем предпочтение может быть отдано ацетиленовому методу. Только в 1975 - 1976 гг. в США цена на этилен увеличилась в среднем на 49 - 65%, а к 1990 г. она возросла еще почти в 2 раза. В этиленовом варианте использованы те же принципы, что и в процессе получения винилацетата из ацетилена. Вместе с тем плохо реализован один из основных принципов - требование высокой конверсии. Его выполнение затруднено из-за взрывоопасности используемой парогазовой смеси. Следовательно, в этом направлении и необходимо усовершенствовать процесс. Заключение В ходе выполнения данной курсовой работы результатом явилось изучение технологии получения винилацетата, сравнение её с другими способами, выявление достоинств и недостатков метода, анализ сырья и отходов схемы технологии. Для получения винилацетата современная химия использует два основных метода его получения: окислением этилена в присутствии уксусной кислоты и из ацетилена и уксусной кислоты. Сопоставляя показатели этих процессов можно сделать вывод, что ацетиленовый метод является наиболее экономичным, из - за больших энергетических и капитальных затратах в этиленовом способе. Но для своего проведения он требует использования специальной конструкции реакторов, а также следования некоторым правилам техники безопасности, когда конверсии этилена и уксусной кислоты низкие. Следовательно, определяющими могут стать затраты на сырье. В настоящее время цены на этилен ниже, чем на ацетилен, и поэтому предпочтение отдается этиленовому способу. Но так как цены на этилен все время растут и будут опережать рост цен на ацетилен, то в дальнейшем предпочтение может быть отдано ацетиленовому методу. Список используемой литературы1. А. Рихе. Основы технологии органических веществ. Пер. с нем. /Под ред.Д. Д. Зыкова. - М.: Государственное научно-техническое издательство химической литературы, 1959. - 531 с., ил. 2. Михантьев Б.И., Михантьев В.Б., Ланенко В.Л., Воинова В.К. Некоторые винильные мономеры. - Воронеж: Изд-во ВГУ, 1970. - 260 с., ил. 3. Дж. Теддер, А. Нехваталл, А. Джубб. Промышленная органическая химия. Пер. с англ. /Под ред. О.В. Корсунского. - М.: "Мир", 1977. - 700 с., ил. 4. Тимофеев В.С. Принципы технологии основного органического и нефтехимического синтеза: Учеб. пособие для вузов/В.С. Тимофеев, Л.А. Серафимов. - 2-е изд., перараб. - М.: Высш. шк., 203. - 536 с.: ил. 5. Основы химии и технологии мономеров: Учеб. пособие/Н.А. Платэ, Е.В. Сливинский. - М.: Наука: МАИК "Наука/интерпериодика", 2002. - 696 с., ил. 6. Мономеры: Сборник статей. Пер. с англ.Г.С. Колесникова и М.А. Андреевой/Под ред. проф.В. В. Коршака. - М.: Издательство иностранной литературы, 1951. 7. "Справочник химика" т.2., Л. - М.: Химия, 1964. стр.1020 - 1021. 8. Рабинович В.А., Хавин З.Я. "Краткий химический справочник". Л.: Химия, 1977. стр.186. 9. Патент РФ № 2182516 "Гетерогенный биметаллический палладий - золотой катализатор для получения винилацетата и способ его получения" (патентообладатель Селаниз Интернэшнл Корпорэйшн (US)) / 10. Патент РФ № 2225254 "Способ получения винилацетата" (патентообладатель БК Кемикэлз Лимитед (GB)). 11. Патент РФ № 2119478 "Способ получения винилацетата" 12. (патентообладатель АО "Ставрпольполимер" (RU)). 13. Патент РФ № 2330004 "Способ получения винилацетата" (патентообладатель БП Кемикэлз Лимитед (GB)). 14. Патент № 2247709 "Интегрированный способ получения винилацетата" (патентообладатель Селаниз Интернэшнл Корпорэйшн (US)). |
(СН2
=
CH-
OCO-
CH3
)
относится к сложным виниловым эфирам и представляет собой виниловый эфир уксусной кислоты. Винилацетат - бесцветная жидкость с характерным запахом. [8]







