Лабораторная работа: Комплекс Метан
|
Название: Комплекс Метан Раздел: Промышленность, производство Тип: лабораторная работа | |||
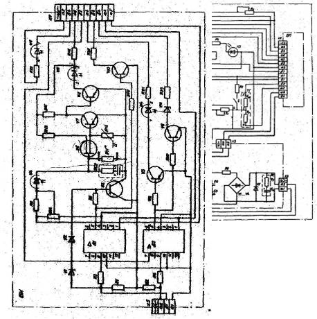
| Лабораторная работа Комплекс «Метан» Цель работы: изучить назначение, устройство, взаимодействие составных частей и принцип действия комплекса "Метан" как самостоятельной газовой защиты (АГЗ) шахты. Назначение комплекса "Метан" Комплекс "Метан" является составной частью автоматизированной системы проветривания; предназначен для непрерывного местного и централизованного контроля содержания метана и выдачи сигнала на автоматическое отключение электрического питания контролируемого объекта при достижении предельно Допустимой концентрации метана в угольных тахтах, опасных по газу и пыли, в условиях умеренного климата. Комплекс может использоваться как самостоятельная система автоматической газовой зашиты и в системах диспетчерского управления проветриванием, автоматического регулирования проветриванием как отдельных участков, так и в целом угольных шахт. Пределы измерения метана от 0 до 2,5 % СН4, установки срабатывания отключающего устройства и аварийной сигнализации 0,5; 0,7; 1,0; 1,5; 2,0 % СН4, погрешность срабатывания отключающего устройства и аварийной сигнализации по шкале показывающего прибора не более +0,2 % СН4. Состав комплекса "Метан" Комплекс состоит из трёх основных частей (рис. 1. 2): I) стойки приёма информации СПИ-1; 2) анализатора метана АТ1-1, состоящего из аппарата сигнализации АС-5, и одного датчика метана термокаталитического ДМТ-4, двух трубок телефонных ТИТ-1 и сирены искробезопасной СИ-1; 3) анализатора метана АТЗ-1, состоящего из аппарата сигнализации АС-6, трёх датчиков ДНТ-4, двух трубок телефонных ТИГ-1 и сирены СИ-1. Датчики метана ДМТ-4 устанавливаются в горных выработках в тех местах, где ПБ предусмотрен непрерывный автоматический контроль содержания метана стационарной аппаратурой. Аппараты сигнализации АС располагаются на распределительном пункте лавы или в подземной подстанции в месте, удобном для наблюдения за прибором. Сирена искробезопасная СИ-1 устанавливается на распределительном пункте или в месте, где вероятность нахождения людей наибольшая, например, на погрузочном пункте. Порядок выполнения лабораторной работы 1) Изучить блок-схему комплекса "Метан"; состав оборудования, входящего в комплекс; функции, выполняемые отдельными блоками и. комплексом в целом; принцип действия комплекса: устройство, назначение и принцип действия датчика ДМТ-4, аппарата сигнализации АТ, стойки приема информации СПИ-1, телефонных трубок и сирены; принципиальную электрическую схему аппаратов сигнализации АС и датчика метана ДМТ-4, их взаимодействие. 2) Выполнить проверку работоспособности оборудования, используя кнопку "Контроль". 3) Установить, какие датчики метана передают информацию на самопишущие и измерительные приборы, какие - на блоки сигнализации стойки СПИ-1. 4) Выполнить настройку одного из датчиков на уставку срабатывания отключающего устройства и аварийной сигнализации. 5) Провести экспериментальные исследования на предмет измерения метана в атмосфере и срабатывания аппаратуры при превышении концентрации метана сверх допустимого значения. Контрольные вопросы к защите лабораторной работы 1) Каковы назначение аппаратуры "Метан", ее функции? 2) Что означает работа комплекса как самостоятельной газовойзащиты? 3) Каков состав комплекса? 4) В чем заключается принцип действия комплекса в целом? 5) Как устанавливается датчик метана термокаталитический ДМТ-4? 6) Опишите устройство датчика ДМТ-4, назначение его блоков. 7) Назначение датчика, принцип его работы. 8) Что будет при нажатии кнопки "Контроль"? 9) Как работает датчик метана, если концентрация его не превышает допустимого значения? 10) Как работает датчик метана, если концентрация его превысит допустимое значение, но не более чем в 1,3 раза? 11) Как работает датчик метана, если концентрация его. превысит допустимое значение в 1,3 раза? 12) Каковы назначение стойки приема информации СПИ-1, ее функциональные возможности? 13)Чем отличается аппарат сигнализации АС-5 от АС-6? 14)Опишите принципиальную электрическую схему аппарата сигнализации АС-5 (АС-6). 15)Опишите принципиальную электрическую схему датчика мётана ДМТ-4.
Рисунок 1 – Блок-схема комплекса "Метан" Рисунок 2 – Стойка приема информации СПИ-1
Рисунок 3 – Датчик метана ДМТ-4
Рисунок 4 – Датчик метана термокаталитический ДМТ-4
Рисунок 5 – Блок исполнительный Список рекомендуемой литературы 1. Гаврилов П.Д., Гимельштейн Л.Я., Медведев А.Е. Автоматизация производственных процессов: Учеб. для вузов. –Ж: Недра, 1985.- 215 с. 2. Комплекс «Метан»: Руководство по эксплуатации. –Сумы: Облполиграфиздат, 1982,-72 с. 3. Поспелов Л. П. Основы автоматизации производства: Учеб. для техникумов. – М.: Недра, 1988.-232 с. 4. Автоматизация процессов подземных горных работ / Под ред. А.А. Иванова. – Киев; Донецк: Вища шк. Головное изд-во, 1987.- 328 с. |



