Курсовая работа: Широтно імпульсний модулятор на базі магнітного підсилювача
|
Название: Широтно імпульсний модулятор на базі магнітного підсилювача Раздел: Рефераты по коммуникации и связи Тип: курсовая работа | |||||||||||||||||||||||||||||||
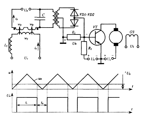
міністерство освіти інауки україни ЖИТОМИРСЬКИЙ ІНЖЕНЕРНО-ТЕХНОЛОГИЧНИЙ ІНСТИТУТ Група Кафедра АіКТ ЕЛЕМЕНТИ ТА ПРИСТРОЇ АВТОМАТИКИ Курсова робота „ШИРОТНО-ІМПУЛЬСНИЙ МОДУЛЯТОР НА БАЗІ МАГНІТНОГО ПІДСИЛЮВАЧА" Пояснювальна записка Керівник( Виконавець() Житомир 2005 1.ТЕХНИЧНЕ ЗАВДАННЯ Тип двигуна СЛ – 521 Номінальна напруга 110 В Номінальна потужність 77Вт Номінальний струм 1.2А Номінальна частота обертання 3000 об/хв Номінальний обертальний момент 25 Н×см Момент інерції якоря 1,7кг×см2 Пусковий момент 65Н×см Статичний момент тертя 3.5Н×см Опір обмотки якоря 8.5Ом Закон регулювання n/nп = const = 0,5 2.ВСТУП В сучасних системах автоматичного керування досить широко використовуються перетворювачі синусоїдної напруги в імпульси струму. В автоматизованому електроприводі такі джерела керування дозволяють отримати досить м'які механічні характеристики. 3.ВИБІР СХЕМИ Одним з варіантів створення перетворювачів синусоїдної напруги в імпульси струму є використання магнітних однотактних підсилювачів (керованих дроселів) у режимі вимушеного намагнічування. В таких дроселях імпульси струму завжди мають прямокутну форму, а форма імпульсів напруги на навантаженні залежить від властивостей останнього. Звичайний керований дросель у режимі вимушеного намагнічування дозволяє отримати імпульси напруги трикутної форми на ємності (рис.3.1, а), увімкненій в ланцюг робочої обмотки.
Формування таких імпульсів напруги на ємності виникає за умови, якщо незначний сигнал управління Іу викликає насичення одного з осердь. Це призводить до того, що конденсатор С буде періодично перезаряджатись струмом з постійною амплітудою (рис. 3.1, б). З урахуванням цієї обставини напруга на конденсаторі на протязі одного півперіоду може бути визначена за формулою:
де п - порядковий номер півперіоду; Uc0 - напруга на конденсаторі на початку півперіоду (в момент зміни напрямку струму ip ). На базі такого формувача імпульсів напруги трикутної форми можна побудувати, широтно-імпульсний модулятор (ШІМ), схема якого зображена на рис. 3.2, а. Напруга на конденсаторі Uc випрямляється двопівперіодним випрямлячем і подається у вигляді імпульсів напруги UR трикутної форми подвоєної частоти в ланцюг база - колектор транзистора VT. Ця напруга намагається відкрити транзистор. На протязі відрізку часу ti , коли Uб < UR транзистор відкритий (рис. 3.2, б) і через якір двигуна під дією напруги UR буде протікати відповідний струм.
У відповідності до діаграми (рис. 3.2, б) напруга UR в інтервалі 0< ωt <π/2 дорівнює: UR = kIу t Тоді за умови Uб <UR (UR – амплітуда імпульсу напруги) тривалість імпульсу напруги, що буде прикладена до якоря двигуна,
Отже тривалістю імпульсу напруги ti на навантаженні можна керувати, змінюючи струм управління керованого дроселя або напругу Uб . Cереднє значення напруги на опорі навантаження R дорівнює:
3.3. Розрахунок параметрів електронного ключа В схемі Ш1М (рис. 3.2) використовуємо вмикання транзистора за схемою(рис. 3.3) з загальним емітером (ЗЕ), оскільки така схема характеризується досить малою потужністю керування і в той же час має хороші формувальні властивості за рахунок коефіцієнта підсилення по напрузі Кu >> 1.
Рис 3,3 Вибір транзистора виконуємо на підставі напруги і струму якоря виконавчого двигуна: Uke ≥ 1.2Uaном ≥1.2·110 ≥ 132B Iкмакс ≥ Iаном ≥ 1,2А Вибираємо транзистор типу КТ851А з такими характеристиками: Ukeмакс = 200В > 132В; Iкмакс = 2А > 1,2А Pкмакс =25Вт; h21 e мін =40; Ікб0 ≤ 1мА; tр ≤ 2,6мкс; Uбемакс = 5В; Ібн = 50мА. Для забезпечення нормальних умов роботи транзистора вибираємо
Необхідну величину опору резистора Rб для забезпечення режиму відсічки транзистора отримуємо за формулою:
Потужність на опорі:
Навантаженням колекторного ланцюга є обмотка якоря двигуна, тому: Rк = Rа = 8,5Ом Напруга живлення: Ежив = 1,2Uaном = 1.2·110 = 132B
3.4.Розрахунок параметрів магнітного підсилювача та транс форматора Посільки рівень напруги UR макс = 3В , то використовуємо розділювальний трансформатор з потужністю Ртр = Іб 2 нас ×Rб /ηтр = (50×10-3 )2 × 3×103 /0,9 = 8,4Вт В цьому виразі можна прийняти, що коефіцієнт корисної дії трансформатора ηтр = 0,9. Для забезпечення відповідного режиму роботи ШІМ необхідно щоб магнітний підсилювач (МП) працював в режимі вимушеного намагнічування. Варто нагадати, що такий режим роботи МП характеризується наявністю великого реактивного опору у ланцюзі керування [1], повний активний опір контуру навантаження є незначним і складається лише з активного опору робочої обмотки а напруга живлення робочої обмотки вибирається такою, що незначний струм керування почергово призводить до насичення осердя з ідеальною кривою намагнічування. Як наслідок, у робочій обмотці буде протікати періодичний змінний струм прямокутної форми. Конструктивні параметри та характеристики магнітного підсилювача (МП) значною мірою залежать від його потужності. Останню в цій задачі можна визначити за формулою: Рмп =Рб /ηтр =3/0,9=3,3 мВт де Рб - максимальна потужність, що споживається резистором Rб; ηтр – коефіцієнт корисної дії трансформатора. Вибір марки феромагнітного матеріалу для виготовлення осердя виконуємо з урахуванням частоти живлення робочої обмотки та потужності МП на підставі рекомендацій, зазначених в [1]. Для виготовлення осердя МП вибираємо електромагнітну сталь Э310, яка є однією із найпоширеніших в електромагнітних пристроях.
Розрахунок МП розпочинаємо з визначення об’єму його осердя за формулою:
де Hmax кз – напруженість в режимі короткого замикання (див.рис 3,5) Вибравши точку А на ділянці перегібу основної кривої намагнічування, знаходимо індукцію Вхх = 1,45Тл та відповідну їй напруженість магнітного поля Нхх = 5 А/см. Коефіцієнт кратності струму ккр для малопотужних МП, що використовуються як регулюючий елемент в ШІМ рекомендується: ккр = 5 Максимальне значення напруженості в режимі короткого замикання (насичення) визначаємо за формулою: Hmax = ккр Нхх = 5×5 = 25А/см =0,25А/м Графічним шляхом за допомогою рис.3.5 визначаємо індукцію короткого замикання Вm кз = 0,1Тл. Кутова швидкість двигуна ω = 2πn = 2×3,14×3000 =18840рад/хв Таким чином:
Згідно нормального ряду осердь (додаток 1 в [2]) вибираємо найближче осердя з геометрічними розмірами D1 / D2 / hтипу ОЛ 16/20-2 (2шт) Тоді уточнений об’єм осердя становить
Середня лінія осердя:
Тоді площа поперечного перерізу осердя
де Кзос =0,9 – коефіцієнт заповнення загального перерізу осердя сталлю. Середнє значення довжини одного витка робочої обмотки lр ср та обмотки управління lу ср (див. рис. 3.6)визначаємо за формулами:
де χ = 5мм – припуск на кути. Кількість витків робочої обмотки змінного струму розраховуємо за формулою:
де J=2 – нормована щільність струму [1]. Приймаємо початкове значення струму Іу макс =1мА. Тоді число витків обмотки управління визначаємо за формулою:
Напруженість Ну макс знаходимо графічним методом (рис. 3.5) як напруженість управління, що зумовлює режим Нмакс кз . Струм робочої обмотки знаходимо за формулою
Площу поперечного перерізу дроту для кожної з обмоток визначаємо через максимальний струм, що протікатиме через неї, та нормовану щільність струму:
Відповідні діаметри дротів кожної обмотки:
Обираємо відповідно марки проводів: Для робочої обмотки ПЕВ-I-0,05мм; Для обмотки управління ПЕВ-I-0,03мм. Опір одного метра вибраних проводів відповідно дорівнюють: R1М 0,05 = 9,3 Ом/м R1М 0,03 = 24,7 Ом/м Довжина обмотки управління: lУ = lУср ×wУ =0,03×6 = 0,18м Довжина робочої обмотки: lР = l Рср ×wУ =0,021×28 = 0,59м Активний опір обмотки управління: RУ =R1М ×lУ = 24,7 × 0,18 = 4,45Ом Активний опір робочої обмотки : RР =R1М ×lР = 9,3 × 0,59 = 5,48 Ом Приведений до ланцюга управління опір робочої обмотки: R/ Р = 2RР (WУ / WР )2 = 2×5,48(6/28)2 =0,5Ом. Реактивний опір ХУ , який необхідно увімкнути в контур управління для подавлення парних гармонік, знаходимо з формули повного опіру обмотки управління ZУ, що повинен задовольняти наступній умові: ZУ
= Звідси : ХУ
= Знаходимо індуктивність дроселя:
Визначаємо падіння напруги на індуктивній ланці робочої обмотки: UL = 4.44×f×WP ×S×BXX =4.44×28×50×0,016×1,45 =144В, де f =50Гц – частота живлення робочої обмотки; S = (D2 – D1 )h = (20 -16)4 = 16мм2 - площа поперечного перерізу стрижня магнітопроводу; Вхх - індукція в магнітопроводі на ділянці перегину основної кривої намагнічування. Напруга джерела живлення робочої обмотки без урахування впливу ємності в режимі вимушеного намагнічування:
Значення ємності С, яка є нагрузкою робочої обмотки знаходимо за формулою:
Вибираємо за стандартом С = 0,22мкФ. ЛІТЕРАТУРА 1. Миловзоров В.П. Электромагнитные устройства автоматики: Учебник для вузов. -4-е изд., перераб. й доп. -М.: Высш.школа, 1983. -408 с. 2. Боярченков М.А., Черкашина А.Г. Магнитные злементы автоматики й вычислительной техники. Учеб. Пособие для специальности "Автоматика й телемеханика" вузов. М., "Высш. школа", 1976. -383 с. 3. Изьюрова Г.И., Кауфман М.С. Приборы й устройства промышленной злектроники. Учебник для вузов. -М.: Высш.школа, 1986.-398с. 4. Лавриненко В.Ю. Справочник по полупроводниковым приборам. Изд. 8-е, перераб. Киев, "Техніка", 1977. 376 с. 5. Подлипенский В.С., Петренко В.И. Злектромагнитные и злектромашинные устройства автоматики. -К.: Вища шк. Головное изд-во, 1987.-592 с. 6. Волков Н.И., Миловзоров В.П. Злектромашинные устройства автоматики: Учеб. для вузов для спец. „Автоматика й телемеханика". -2-е изд. й доп. -М.: Вьісш. шк.., 1986. - 335 с. 7. Желєзна А.О. Дипломні (курсові) проекти. Вимоги до оформлення документації: Навчальний посібник. - Житомир: ЖІТІ, 2000. -244с.
|
|||||||||||||||||||||||||||||||





















