Курсовая работа: Экстракция и реэкстракция урана
|
Название: Экстракция и реэкстракция урана Раздел: Промышленность, производство Тип: курсовая работа | |||||||||||||||||||||||||||||||||||||||||||||||||||||||||||||||||||||||||||||||||||||||||||||||||||||||||||||||||||||||||||||||||||||||||||||||||||||||||||||||||||||||||||||||||||||||||||||||||||||||||||||||||||||||||||||||||||||||||||||||||||||||||||||||||||||||||||||||||||||||||||||||||||||||||||||||
| Содержание Раздел 1. Технологическая часть 1.3 Использование экстракции для очистки урановых растворов ГМЗ ГП "ВостГОК" 1.3.1 Экстракция и реэкстракция урана 2.2 Расчет противоточного каскада 2.3 Расчет габаритных размеров смесителя-отстойника 3.1 Организация охраны труда на предприятии 3.2 Условия труда. Качественная и количественная оценка условий труда 3.3 Выбор доминирующих опасных и вредных производственных факторов, методов и средств контроля 3.4 Мероприятия по снижению воздействия вредных и опасных производственных факторов ВведениеЗа последние три десятилетия сфера применения экстракционных процессов в металлургии значительно расширилась. В настоящее время экстракцию применяют для очистки урана, извлечения его из растворов после выщелачивания его из рудного сырья и переработки облученного урана, также процессы экстракции широко применяют в металлургической переработке медных руд и в других металлургических производствах. Процесс экстракции возник вначале урановой промышленности, по этим причинам ее уже нельзя считать новым технологическим процессом. Однако, как и другие основные технологические процессы, экстракция в своем развитии прошла несколько стадий. Стратегией развития ядерной энергетики планируется поддержка на протяжении 2006 - 2030 гг. части производства электроэнергии АЭС на уровне, достигнутому в 2005 году (то есть, около половины от суммарного годового производства электроэнергии в Украине). Такое решение обосновывается, в первую очередь, мировыми тенденциями в энергетике, развитием инновационных ядерных технологий, наличием собственных сырьевых ресурсов урана и циркония, отсюда следует важность изучения всех процессов технологии получения урана и необходимость совершенствования методов экстракции с точки зрения экономической, экологической и технологической значимости. Экстракция применяется на ГМЗ "ВостГОК" (г. Желтые воды) для очистки раствора получаемого после сорбционного концентрирования урана. Раздел 1. Технологическая частьИспользование экстракции в технологии урана. Мировой опыт. Экстракция урана - это процесс извлечения его из бедных водных растворов с отделением его от сопутствующих элементов в органическую фазу, не смешивающуюся с водой. Применение экстракции позволяет осуществить непрерывный высокопроизводительный технологический процесс, проводимый в сравнительно простых аппаратах. К физическим аспектам экстракции относятся в основном диспергирование двух фаз при смешении, характеристика образующихся капель, скорость и полнота разделения фаз или коалесценция. На скорость массопереноса через границу фаз наряду с другими факторами влияет распределение капель по их размерам или величина межфазной поверхности. Размеры капель в свою очередь зависят от способа перемешивания и типа смесителя, поверхностного натяжения и плотности двух фаз. При прочих равных условиях, чем мельче капли, тем выше скорость массопереноса. Однако с увеличением дисперсности капель требуется большее время коалесценции и, следовательно, больший размер отстойника. Кроме того, с уменьшением размеров капель дисперсной фазы поведение их все более и более приближается к поведению жестких сфер и скорость массопереноса уменьшается. Таким образом, выбор экстракционного оборудования определяют кинетика системы и необходимые условия диспергирования и коалесценции. Например, для систем с малой скоростью массопереноса требуется большее диспергирование, и в данном случае наиболее подходящим может быть смеситель-отстойник. В противоположность этому системы с высокой скоростью массопереноса открывают более широкие возможности для выбора оборудования. Скорость массопереноса будет также зависеть от соотношения фаз и выбора сплошной фазы. В атомной энергетике, более чем в других отраслях промышленности, используются экстракционные процессы для разделения металлов и их извлечения из руд. В атомной промышленности впервые были использованы многие экстрагенты, которые впоследствии стали применять для извлечения других металлов: сложные полиэфиры, кетоны, фосфорорганические соединения и длинно-цепочные амины. Эти экстрагенты применяли для извлечения урана, плутония и продуктов деления. На рис.1.1.1 представлены кривые, отражающие рост количества заводов урановой промышленности, где применяются экстракционные процессы.
Рис.1.1.1 Рост производства и переработки урана с применением экстракции: 1 - извлечение из руды; 2 - вторичная переработка; 3 - перечистка. В 1942-1953 гг. при рафинировании урана применяли экстракцию нитрата уранила эфиром. С 1953 г. этот экстрагент заменили ТБФ, который применяется до сих пор. Для извлечения урана из руд экстракцию применяют с 1955 г., используя вначале Д2ЭГФК, а с 1957 г. вторичные и третичные амины (в последние годы). Процесс экстракции аминами был разработан в Окриджской национальной лаборатории. Он известен как процесс Атех. Третичные амины селективно извлекают уран в присутствии таких примесей, как железо, торий, фосфаты и редкие земли. Процесс Dapex с применением Д2ЭГФК был использован первоначально для извлечения урана из руд. Однако, экстрагент Д2ЭГФК менее селективен по отношению к урану в присутствии примесей, таких как окисное железо и редкоземельные металлы. При экстракции аминами селективность экстракции зависит от типа амина. Для третичных аминов отмечается более высокое насыщение по сравнению с вторичными аминами (рис.1.1.2)
Рис.1.1.2 Влияние структуры амина на степень насыщения и рН
= 1,0 ураном ( На рис.1.1.3 и 1.1.4 показано влияние рН на экстракцию вторичными и третичными аминами
Рис.1.1.3 Влияние pH
на экстракцию урана (
Рис.1.1.4 Влияние концентрации сульфата на экстракцию урана ( Для реэкстракции можно использовать нитраты и хлориды, но они прочно связываются с аминами и с трудом замещаются ураном при последующей экстракции. Хлориды или нитраты применимы только тогда, если перед экстракцией и после реэкстракции органический раствор промывают карбонатом натрия или едким натром. Процесс Атех с применением аминов наиболее широко применяется для извлечения урана из продуктов переработки руд. Это связано главным образом с лучшей селективностью по сравнению с процессом Dapex, в котором используются алкилфосфаты. Возможность экстракции других металлов совместно с ураном в зависимости от рН и концентрации экстрагента иллюстрирована на рис.1.1.5 и 1.1.6
Рис.1.1.5 Влияние концентрации Д2ЭГФК на экстракцию различных металлов при рН водного раствора, равном 1,0
Рис.1.1.6 Влияние рН водной фазы на значения Е для различных металлов (экстрагент - 0,1 М раствор Д2ЭГФК) Уран из его руд можно перевести в раствор с помощью различных выщелачивающих агентов, но применяются главным образом серная кислота и карбонат натрия. В последнее время используют также карбонат аммония и (по крайней мере, на одном заводе) азотную кислоту. Для щелочных растворов не найден удовлетворительный экстрагент, способный извлекать уран в присутствии больших количеств солей и при высоких рН.
Однако после выщелачивания карбонатными соединениями получают хороший продукт осаждения урана каустиком или аммиаком. Продукт осаждения обычно содержит 70-75% Рассмотрена только экстракционная перечистка сернокислотных растворов после выщелачивания руды. Раствор после выщелачивания содержит до нескольких граммов урана в литре, поэтому методы выделения и концентрирования ионным обменом или экстракцией наилучшим образом соответствуют такой ситуации. Осуществляются и тот и другой процессы, но наиболее был распространен ионный обмен. В конце 1950-х годов он стал вытесняться процессами экстракции. На новом заводе экстракция может быть дешевле ионного обмена, но для очень разбавленных растворов с концентрацией урана ~ 0,1 г/л или для растворов, содержащих такие примеси, как молибден, метод ионного обмена может оказаться предпочтительным. В некоторых случаях возможно сочетание этих технологических процессов. При максимальном объеме производства урана в период с 1950 до 1960 гг. процессы экстракции применялись на ~20 заводах. К концу 1970 г. во всем мире появилось много новых заводов, работающих по экстракционной технологии. На некоторых предприятиях извлекают уран из растворов после выщелачивания экстракцией раствором Д2ЭГФК в керосине. В качестве модификатора в раствор добавляют ТБФ, и смесь двух фосфорорганических реагентов оказывает синергетное действие на экстракцию. Перед экстракцией железо в растворе восстанавливают до двухвалентного, чтобы предотвратить его экстракцию вместе с ураном. Уран извлекают из органической фазы реэкстракцией 10% -ным раствором соды. Затем реэкстракт подкисляют серной кислотой, и осаждают уран аммиаком. Фирма "Cotter Corporation" для экстракции урана и отделения его от кобальта и никеля использует 5% -ный раствор Д2ЭГФК в керосине, содержащем 5% изодеканола в качестве модификатора. Экстракцию ведут в четыре ступени. Уран реэкстрагируют карбонатом натрия. Схема представлена на рис.1.1.7
Рис.1.1.7 Схема получения урана, разработанная "Cotter Corporations" Л - экстракция, Б - реэкстракция, В - раствор для реэкстракции, Г - извлечение экстрагента, Д - экстрагент, Е - рафинат, Ж - реэкстракт, Я - осаждение урана, К - фильтрация, JI - сушка, М - фильтрация, И - буферная емкость, О - отстаивание, Л - фильтрация, Р - сушка, С - осветленный раствор, Т - фильтрат на осаждение никеля и кобальта Схема типичного Dapex - процесса представлена на рис.1.1.8.
Рис.1.1.8 Схема получения урана на заводе фирмы "Kerr - Me Gee": А - экстракция, Б - реэкстракция, В - восстановление железа, Г - фильтрация реэкстракта, Д - реэкстракт, Е - подкисление, Ж - осаждение, И - экстрагент, К - раствор для реэкстракции, Л - фильтрация продукта, М - рафинат, Н - Д2ЭГФК и ТБФ в керосине, О - раствор после выщелачивания. Перед экстракцией осветленный раствор вводят в контакт с металлическим железом для восстановления окисного железа в закисное. Экстракцию проводят в четырех ступенях смесителя-отстойника раствором, содержащим 0,1 М Д2ЭГФК и 0,1 М ТБФ в керосине. Соотношение потоков регулируют так, что концентрация
Потери растворителя составляют 0,5 л на 1 Для экстракции урана можно использовать и другие экстрагенты - додецилфосфорную кислоту (ДДФК), эфиры 2, 6, 8 три-метилнонил-4. При работе с 0,1 М ДДФК концентрация На рис.1.1.9 показана схема, разработанная фирмой "Vitro Uranium Company", рассчитанная на производство - 1630 кг
Рис.1.1.9 Схема процесса на заводе "Vitro Uranium Co": А - экстракция, Б - реэкстракция, В - экстрагент, Г - реэкстракция плавиковой кислотой, Д - вода для промывки; Е - осаждение, Ж - фильтрация, И - раствор плавиковой кислоты для реэкстракции, К и Л - последовательные упаривания, М - сушка с удалением соляной кислоты, Н - конденсатор, О - разбавление, Я - осаждение, Р - фильтрация, С - сушка, Т - прокаливание, У - осветленный раствор, Ф - : рафинат на сброс, X - пар, Ц - сброс (твердого) Уран из насыщенного органического раствора реэкстрагируют 10 н. НС1 в пяти ступенях. Получают реэкстракт, содержащий Впервые для экстракции урана использовали амин в 1957 г. (применяли вторичный амин LA-1 фирмы "Rohm and Haas" и центробежные экстракторы Подбильняка). В 1958 г. фирмой "Kerr-Me Gee" был построен крупнейший завод в Гранте (США), рассчитанный на переработку 3600 т руды в сутки. Исходный раствор поступает на два параллельных каскада экстракции с расходом 7,57 Если уран экстрагируют при рН = 1,5-2,5, то для системы с третичным амином в качестве экстрагента только один металл - молибден существенно сдерживает процесс. Относительные характеристики молибдена и урана при экстракции третичным амином Alamine - 336 из сернокислого раствора показаны на рис.1.1.10 Молибден экстрагируется в этом случае лучше урана. На нескольких заводах экстрагируют уран из руд по той же технологии с незначительными изменениями. Схема процесса осуществляемого на заводе фирмы "Eldorado Nuclear" показана на рис.1.1.11
Рис.1.1.10 Экстракция урана и молибдена экстрагентом Alamirte 336 нз сернокислого раствора, содержащего молибден (1,01 г/л) и уран (1,0 г/л) при использовании экстрагента состава: 0,1 М раствор Alamirte 336 и 5% -ный изодеканол в керосине при В/О = 3
Рис.1.1.11 Схема одного из процессов получения урана: А - экстракция, Б - промывка, В - карбонатная реэкстракция, Г - подкисление, Д - серная кислота, Е - экстрагент, Ж - свежий экстрагент, И - осаждение, К - фильтрация, Л - кристаллизация, М - башня карбонизации, Я - фильтр, О - хвосты, П - осветленный раствор, Р - добавление экстрагента, С - топочный газ, Т - сброс, У – рафинат Урановая смоляная руда содержит лишь следы молибдена. Эта схема во многих отношениях типична для процессов извлечения урана аминами, которые экстрагируются вместе с ураном, никакой специальной обработки для их удаления не ведут. Поэтому постепенно молибден начинает появляться в конечном урановом осадке. Однако на нескольких заводах эта проблема была решена введением реэкстракции урана 0,1 М раствором хлорида натрия, селективно извлекающим уран и оставляющим молибден в органическом растворе. Накапливающийся молибден необходимо непрерывно удалять. Если в растворе после выщелачивания его концентрация составляет 0,0001%, то после реэкстракции отбирают 10% органического раствора и промывают раствором карбоната натрия. После выщелачивания серной кислотой и фильтрации осветленный раствор с рН " 2 и концентрацией Промытый органический раствор с Добычу руды, содержащей уранинит и коффинит для завода фирмы "Highland Uranium" ведут в открытых карьерах. В тонне руды содержится - 1,59 кг
Рис.1.1.12. Производство урана в "Highland Uranium": А
- экстракция, Б
- реэкстракция, В -
подкисление, Г
- раствор На завод поступают руды трех типов: трудно поддающаяся переработке влажная руда, требующие большого расхода хлората, сланцы и обычная руда, переработка которой не представляет трудностей. Руду измельчают при 70% твердого до размера 80% минус 0,50 мм. Выщелачивание серной кислотой ведут при 35 °С в течение 8 ч при начальной э. д. с.430 и конечной 460 мВ, 55% твердого последовательно в восьми деревянных чанах диаметром 5,5 м, куда вводят пар и хлорат натрия (при расходе 0,68-0,91 кг/т руды) стоимость хлората на 1 т руды составляет 15 центов, а расход серной кислоты на 1 кг руды - 27,2 кг. После выщелачивания противоточной декантацией в пяти сгустителях диаметром 33,5 м разделяют твердое и жидкое. Богатый раствор подают в осветлитель диаметром 17 м, где содержание твердых веществ в растворе снижается с 60 до 40 мг/л. Слив пропускают через два песчаных фильтра сечением 2,7 X 1,5 м, снижая содержание твердых веществ от 40 до <510 мг/л. Таким образом, получают пригодный для экстракции раствор. Если песчаные фильтры не используются, в экстракционном аппарате быстро образуется "борода". В исходном растворе для экстракции содержится 0,5-0,7 г/л Узел экстракции состоит из четырех смесителей-отстойников. Смесители сечением 2,3x2,3 м и глубиной 2,44 м изготовлены из бетона с полиэфирной внутренней облицовкой. Они имеют размеры отстойников, также облицованных полиэфиром, 6,1 X 19,8x2,44 м. В насосе-смесителе модифицированной конструкции Денвера установлен шестилопастной импеллер из нержавеющей стали, вращающийся со скоростью 86-88 об/мин от двигателя мощностью 7,46 кВт. Смеситель имеет ложное днище, а отстойники для улучшения коалесценции снабжены частоколом. Органический раствор состоит из 2,5% -ного Alamine 336 и 1,8% -ного изодеканола в керосине. При содержании изодеканола >1,8% его растворимость в воде возрастает. Расход органического раствора составляет 1,32, а водного - 3,79 м3
/мин. Органический раствор насыщается до ~2,5 г/л Уран реэкстрагируют из органического раствора в четырех ступенях раствором Уран осаждают безводным аммиаком при pН
=7,0 в две стадии. В растворе после соосаждения содержится < 0,01 г/л Хвосты с содержанием твердого 40-42% перекачиваются на расстояние ~3 км в отстойник хвостохранилища, которое занимает естественную ограниченную холмами впадину. Раствор с рН
= 2 нейтрализуют, испарение с зеркала хвостохранилища происходит со скоростью 305-380 мм/год. По заполнении хвостохранилища занятую им площадь покрывают почвой и засевают. Все водотоки в зоне сброса хвостов отводят в обход хвостохранилища. Растворы направляют в два пруда глубиной 10,7 м емкостью по 132500 Сходная схема экстракционной переработки (рис.1.1.13) используется на заводе фирмы "Petrotomics Uranium".
Рис.1.1.13. Схема извлечения урана фирмы "Petrotomics Uranium": A
- экстракция, Б -
реэкстракция, В
- экстрагент, Г
- обработка экстрагента, Д
- раствор Осветленный раствор, содержащий 0,75-1,1 г/л Фирмой "Conguista Mine" в год перерабатывается 5,44 млн. т руды с содержанием урана 1-1,5 кг/т.д.ля переработки используют кислотное выщелачивание, экстракцию и осаждение. Фирмой "Kaiser Engineers Inc." спроектирован и построен завод, на котором применяют сернокислотное выщелачивание с перемешиванием, противоточную промывку песков и шламов в сгустителях, экстракцию, осаждение диураната, центрифугирование и сушку (рис.1.1.14).
Рис.1.1.14. Производство урана фирмой "Conquista": А
- экстракция, Б -
реэкстракция, В
- промывка, Г
- экстрагент, Д -
раствор Ранее руду, содержащую бентонит и глину, обжигали для улучшения отстаивания и для выжигания лигнитового материала во избежание большого расхода кислоты и хлората при выщелачивании и эмульгирования при экстракции. В настоящее время руду выщелачивают серной кислотой с добавкой перхлората. После выщелачивания, фильтрации и осветления урансодержащий раствор концентрации 1,4 г/л контактируют с органическим раствором, содержащим 3% Alamine 336 и 1,8% изодеканола в Napoleum 470, при расходе 664 л/мин в четырех ступенях смесителя-отстойника в условиях сплошной органической фазы. Уран из насыщенного органического раствора, содержащего 25 г/л Все хвосты и производственные сбросные растворы завода поступают в дамбовые хранилища. Воды из хвостохранилища возвращаются на завод для повторного использования. Фирмой "Kerr-McGee Nuclear Corporation" эксплуатируются девять шахтных рудников, руду из которых перерабатывают на заводе с суточной мощностью 5,5 т, выпускающем продукцию в виде желтого кека. Руду выщелачивают при 53% твердого в чанах с мешалками серной кислотой, добавляя в качестве окислителя хлорат натрия. Пульпу нагревают паром до 60 °С. Твердое и жидкое разделяют в каскаде противоточной декантации, состоящем из шести сгустителей диаметром 36,6 м. Иловые хвосты перекачивают в хранилище, а осветленный раствор, содержащий 50 мг/л твердых веществ, пропускают через прессфильтры. В результате получают раствор, содержащий твердые вещества концентрации 10 мг/л, который поступает на экстракцию. Осветленный раствор после выщелачивания, содержащий ~1,0 г/л Насыщенный органический раствор, содержащий ~3 г/л Известен процесс извлечения урана, при котором осуществляют четырехступенчатую экстракцию 5% -ным раствором триизооктиламина в керосине, содержащем 4% нонанола (3,55 триметилгексанола) в качестве модификатора. Экстракцию ведут из раствора с pН
= 1,3 и содержащего, г/л: 1,0
Рис.1.1.15. Извлечение урана из руды Эль Шерана: А - экстракция, Б - реэкстракция, В - промывка, Г - экстрагент, Д и Е - растворы для реэкстракции и промывки, Ж - осаждение, И - фильтрация, К - исходный раствор, Л - рафинат, М - карбонатный промывной раствор, Н - фильтрат Исходный раствор поступает на экстракцию с расходом 265 л/мин, органический раствор - с расходом 795 л/мин. В результате оборота растворов в смесителях поддерживается О/В = l,5 - 3. Хлорид и молибден в больших количествах влияют на экстракцию урана. Если концентрация хлорида <2 г/л, то он не оказывает серьезного влияния. При больших концентрациях он увеличивает наклон кривой распределения урана при малых концентрациях последнего (рис.1.1.16). Молибден экстрагируется вместе с ураном, но не извлекается в водную фазу при последующей реэкстракции хлоридом. Даже при исходной концентрации молибдена, равной 1 мг/л, он накапливается в органической фазе. Это вызывает необходимость вывода 10-20% -ного органического раствора после реэкстракции урана для промывки его 10% -ным раствором карбоната натрия для удаления молибдена и хлорида.
Рис.1.1.16. Влияние концентрации, г/л, хлорида (цифры у кривых) на экстракционное равновесие При реэкстракции в трех ступенях получают реэкстракт, содержащий ~25 г/л Потери ТИОА, проверенные измерениями в процессе эксплуатации установки, составляют 47,9 г на 1 На заводе фирмы "Mary Kathleen" перерабатывается в сутки 1542 т руды, содержащей 0,176% (по массе) Выщелачивание осуществляют в каскаде из пяти гуммированных реакторов. Общая продолжительность выщелачивания 9 ч. Удельный вес руды 3,6 т/ Жидкое и твердое разделяют в пятиступенчатом промывочном циклоне: ступени циклона работают параллельно с пятью ступенями узла противоточной декантации. Слив осветляют последовательно в трех песчаных фильтрах. Раствор после выщелачивания содержит 0,7-0,8 г/л окиси урана ( Расход раствора при экстракции - 1,9 Применяют четырехступенчатую экстракцию с пребыванием в смесителях в течение 30 с. Условия экстракции в смесителях - сплошная органическая фаза. В каждом отстойнике раствор находится по 30 мин. Для сохранения в смесителях, непрерывной органической фазы поддерживают О/В = 1,6. Органический раствор содержит 5% Adogen - 364 фирмы "Ashland Chemical" и 3% нонилового спирта в керосине с ~15% ароматических веществ. Температура вспышки керосина 71 °С. Органический раствор насыщается до концентрации Захваченное железо и кислоту удаляют при одноступенчатой промывке водой. Уран из промытого органического раствора извлекают, реэкстрагируя его сульфатом аммония в четырех ступенях при непрерывной органической фазе. Добавляя на второй и третьей стадиях аммиак, поддерживают рН " 4. В водном реэкстракте содержится 12-15 г/л Уран извлекают из реэкстракта осаждением безводным аммиаком при рН = 7. Осадок фильтруют на барабанных фильтрах, перекачивают в непрерывную центрифугу и затем в шестиподовую сушилку. После сушки при 500 °С продукт затаривают в барабаны емкостью по ~500 кг. В продукте содержится 97-98% На нескольких заводах для очистки урана применяется процесс Eluex - экстракция третичным амином после ионообменного извлечения из раствора. В результате получен уран высокой чистоты. На многих заводах насыщенную ионообменную смолу элюируют хлоридным или нитратным растворами. Применение нитратного раствора сопряжено с загрязнением окружающей среды, но при этом можно получить более чистый продукт. Поэтому процесс Eluex будет, по-видимому, широко применяться. Его можно использовать на всех существующих заводах, где используют процесс ионного обмена. Вместо нитрата для элюирования урана в этом случае применяют 5-10% -ную серную кислоту. Затем уран экстрагируют третичным амином. Возможно применение диалкилфосфоната для экстракции урана из нитратного раствора. На заводе фирмы "Western Nuclear" для внедрения процесса Eluex в 1966 г. была сооружена экстракционная установка. Для десорбции урана применяется сернокислый раствор, содержащий 120г/л Из органического раствора уран реэкстрагируют сульфатом аммония при контролируемом рН
концентрации 120 г/л. Для поддержания pH
Рис.1.1.17. Схема производства урана фирмой "Western Nuclear": А - экстракция, Б - реэкстракция, В - промывка, Г - раствор для реэкстракции, Д - раствор для отмывки от молибдена, Е - осаждение, Ж - центрифуга, И - подовая печь для обжига, К - извлечение экстрагента, Л - экстрагент, М - хвостохранилище, Н - элюат ионообменного процесса, О - рафинат, П - в узел сорбции из пульпы Если вместе с ураном экстрагировался молибден, его удаляют из органического раствора после реэкстракции, используя для его реэкстракции карбонат натрия. Фирмой "Ranstad" в Швеции также используется процесс Eluex, но для экстракции применяется диалкилфосфорная кислота. Завод этой фирмы может перерабатывать в год ~770 т бедных глинистых сланцев, содержащих - 0,03% урана. Исходный раствор для ионообменного извлечения урана содержит, г/л: 0,56 - После насыщения одной, двух или трех последовательных колонн уран элюируют 1,5 М серной кислотой при 60 °С. Уран из элюата экстрагируют при 40 °С органическим раствором, содержащим 10% Д2ЭГФК и 5% ТБФ в керосине. Из насыщенного органического раствора уран реэкстрагируют при 40 °С карбонатом натрия концентрацией 80 г/л. Из горячего реэкстракта уран осаждают гидроокисью натрия. В процессе Eluex нет потерь урана, так как раствор после осаждения насыщают двуокисью углерода и возвращают на реэкстракцию, а рафинат после экстракции возвращают на выщелачивание. Схема завода представлена на рис.1.1.18.
Рис.1.1.18. Схема уранового завода фирмы "Ranstad": А - экстракция, Б - реэкстракция, В - экстрагент, Г - раствор для реэкстракции, Д - осаждение, Е - фильтрация, И - карбонизация, И - сушка, К - элюат ионообменного процесса, Л - на выщелачивание В таблице 1.1.2 указаны составы элюата, реэкстракта и продукта - диураната натрия. Таблица 1.1.2 Составы элюата, реэкстракта и продукта - диураната натрия
Известно также об использование третичного амина при экспериментальной экстракции урана из раствора после элюирования ионообменной смолы, содержащего 10% серной кислоты. Этот, так называемый "Buffex" процесс. Элюирование серной кислотой не ухудшает свойств смолы по сравнению с элюированием нитратом, за исключением накопления политионатов. Элюированием серной кислотой с последующей экстракцией урана можно получить продукт большей чистоты при меньших затратах из-за, в основном, устранения из процесса азотной кислоты. Узел ионного обмена имеет восемь цепочек по три колонны со смолой в каждой. После элюирования 10% -ной серной кислотой уран экстрагируют в четырех ступенях смесителя-отстойника 5% -ным раствором Alamine - 336 в керосине, содержащем 2% изодеканола. Расходы водной и органической фаз составляют по ~95 л/мин. Для извлечения захваченного водным раствором экстрагента перед возвращением рафината на выщелачивание имеется дополнительный отстойник. Примеси из насыщенного органического раствора вымываются в четырех ступенях водой и небольшим количеством раствора гидроокиси аммония с расходом 19 л/мин. При этом удаляются железо, кремний, магний и кальций. Экстракцию и промывку осуществляют в условиях сплошной органической фазы. Реэкстракцию ведут 15% -ным сульфатом аммония при расходе 95 л/мин. Значения p
H
при реэкстракции поддерживают равными 7,0, 5,0 и 3,0. Для этого на каждую ступень вводят 2,5 М раствор Чистота уранового продукта, получаемого по этой технологии, по-видимому, удовлетворяет большинству требований. Следующим за Bufflex был разработан более экономичный процесс Purlex. К 1970 г. этот процесс применяли на пяти заводах, три установки сооружали и по крайней мере еще одну было запланировано построить. Процесс Purlex во многих отношениях сходен с процессом Атех, который применяется в США, Канаде и других странах. Основные различия заключаются в промывке и получении конечного продукта. Схема процесса Purlex представлена на рис.1.1.19. Органический раствор состоит из 5% -ного раствора Alamine - 336 и 2% -ного изодеканола в керосине. Вследствие развития плесени изодеканол был заменен 35% разбавителя Solvesso - 150. Сравнительные испытания показали, что наряду с Alamine 336 можно использовать Adogen - 364.
Рис.1.1.19. Схема извлечения урана в ходе процесса "Пурлекс": А - экстракция, Б - реэкстракция, В - регенерация, Г - нейтрализация рафината, Д - раствор для реэкстракции, Е - раствор для регенерации, Ж - осаждение, И - сгуститель, К - фильтрация, Л - экстрагент, М - исходный раствор, И - возврат отработанного раствора для извлечения золота, О - диуранат аммония, П - на нейтрализацию. Раствор после выщелачивания содержит 0,3 г/л U3 O8 , 3,5 г/л H2 SO4 , 16-20 г/л SO4 и 20 г/л SCN . Может присутствовать также хлорид в концентрации до 0,8 г/л. Экстракцию ведут в четырех ступенях смесителя-отстойника. На ступени 1, 2 и 4 вводят раствор NH4 OH . На третьей ступени вводят 10% -ную серную кислоту для удаления железа. Уран из органического раствора извлекают реэкстракцией гидроокисью аммония в четырех ступенях, контролируя рН. Для предотвращения образования "бороды", приготовляя раствор NH4 OH , содержащий 4% NH3 и 15% (NH4 ) 2 SO4 , используют деионизованную воду. Величину рН при реэкстракции поддерживают на уровне 3,9-4,3, 4,7-4,9 и 5,1-5,3. При рН = 3,5 - 6,5 происходит гидролиз. Образуется сульфат аммония, который возвращается в процесс после осаждения диураната газообразным аммиаком при рН = 7,3. Ежесуточно получают ~35 т U3 O8 . Как в и процессе Bufflex органический раствор после реэкстракции регенерируют обработкой 6% -ным раствором карбоната натрия с расходом 1 л/мин, при рН = 8,5 добавляя 10% -ный раствор карбоната натрия. Для уменьшения потерь экстрагента все операции проводят в условиях сплошной органической фазы. При переработке урановых руд, особенно бедных и сложного минералогического состава, используют азотную кислоту. По крайней мере на одном заводе в Канаде серьезно рассматриваются возможности применения этих процессов, но постройка таких заводов осложняется соображениями охраны окружающей среды и удаления нитратов. Фирма "Palabora Mining Company" в 1971 г. приступила к гравитационному обогащению хвостов переработки медной руд. Выделяется концентрат ураноторита, который поступает на выщелачивание. Этот исходный концентрат, содержащий 5% Уран (и некоторое количество тория) экстрагируют в щестиступенчатом смесителе-отстойнике 10% -ным раствором ТБФ в Shellsol. Экстрагированный торий удаляют промывкой нитратом уранила в четырех ступенях. Все смесители-отстойники на заводе изготовлены из нержавеющей стали 316L. После восьми ступеней промывки водой при 40 °С органический раствор по окончании реэкстракции промывают карбонатом натрия в одной ступени и перед возвратом на экстракцию обрабатывают кислотой в одной ступени.
Рис.1.1.20. Схема азотнокислотной переработки концентрата, разработанная фирмой "Palaboro": А - азотнокислый раствор после выщелачивания, Б - экстракция, В - промывка, Г - обработка кислотой, Д - обработка содой, Е - реэкстракция, Ж - осаждение диураната аммония, И - фильтрация, К - обработка рафината, Л - возврат кислоты на выщелачивание, М - прокаливание Уран из реэкстракта выделяют в виде диураната аммония с помощью газообразного аммиака. Продукт после прокаливания содержит <0,6% Th по отношению к 25 - В последние годы для получения урана применяют подземное выщелачивание с последующей очисткой растворов. Для подземного выщелачивания применяют серную кислоту и карбонатные растворы. В лабораториях CANMET были успешно проведены лабораторные работы. Исследовались также растворы, полученные подземным выщелачиванием и из руды, извлеченной на поверхность. Урановые растворы получают как подземным выщелачиванием, так и выщелачиванием добытой взрывным способом руды на поверхности. Для выщелачивания применяют сульфат окиси железа с бактериальными агентами (thiobacillus ferroxidans). Осветленный раствор после выщелачивания перерабатывают методом непрерывного ионного обмена в колоннах Химсли. Смолу элюируют серной кислотой и элюат перерабатывают по схеме Eluex. Уран экстрагируют и очищают с помощью третичного амина. После реэкстракции уран выделяют осаждением аммиаком. Для подземного выщелачивания через буровые скважины обычно применяют раствор карбоната аммония с окислителем - кислородом или перекисью водорода. Уран из осветленных растворов извлекают методом непрерывного ионного обмена. Растворы после выщелачивания содержат 0,05-0,15 г/л Другим примером извлечения урана из бедных растворов является получение урана из растворов медного производства после цементации меди. Уран из растворов с содержанием - 10 мг/л извлекают методом ионного обмена, а из ионообменной смолы - серной кислотой. Получают сульфат уранила с небольшими количествами других ионов. Уран очищают экстракцией Д2ЭГФК. Были проведены широкие исследования с целью разработки методов извлечения следовых количеств урана из различных производственных растворов. Например, Горным Бюро США описан процесс извлечения урана из отработанных растворов после кучного выщелачивания медных руд с помощью экстракции или ионного обмена. Органический раствор, содержащий 2% третичного амина и 1% изодеканола в керосине, контактируют с исходным раствором, содержащим, г/л: 0,01 - Кроме руд с относительно высоким ( Температура исходной фосфорной кислоты, поступающей в узел извлечения урана ~ 66 °С. После охлаждения раствор, содержащий гипсовый осадок, контактируют с железным скрапом в барабанах из нержавеющей стали. При этом окисное железо переводится в закисную форму. Величина ЭДС после составляет 0,0 мВ. Так как в процессе экстракции разделение фаз происходит медленно и имеется тенденция к эмульгированию, применяют центрифугирование. При использовании для экстракции 5% -ного раствора алкилпирофосфата насыщение Продукт отделяют от органического раствора центрифугированием. Конечный сырой тетрафторид урана содержит ~50% Поэтому для заводов такого типа требуется очень тщательный подбор оборудования, чтобы единовременные вложения экстрагента были как можно меньшими. Схема процесса представлена на рис.1.1.21
Рис.1.1.21Схема извлечения урана из фосфорной кислоты, разработанная "International Minerals and Chemical Corp. ": A - исходная фосфорная кислота, Б - восстановление железа, В - экстракционный смеситель, Г - центрифуга для разделения фаз, Д - смеситель для реэкстракции и осаждения, Е - центрифуга для разделения фаз после реэкстракции, Ж - экстрагент, И - фильтрация, К - плоская сушилка с мешалкой, Л - добавление экстрагента, М - переработка фосфорной кислоты Рассмотрено использование синергетной смеси ди (октилфенил) фосфорной кислоты (ДОФФК) и дибутилбутилфосфоната (ДББФ) для экстракции урана (VI) из раствора фосфорной кислоты. Моно (октилфенил) фосфорная кислота эффективна только для экстракции урана (IV). Добавка ДОФФК и ТБФ улучшает экстракцию и разделение фаз. Показано, что при использовании смеси ДОФФК и ДББФ-коэффициент экстракции уменьшается с увеличением концентрации фосфорной кислоты. Даже при концентрации фосфорной кислоты 5,8 М коэффициент экстракции составляет 1,5, если органический раствор 0,2 М ДОФФК + 0,1 М ДББФ в керосине контактируют с раствором, содержащим В последние несколько лет разработаны два процесса, которые Можно использовать для извлечения урана из фосфорной кислоты, получаемой мокрым методом. Эти процессы состоят из двух стадий. На первой стадии уран концентрируется от 180 мг/л до 12 г/л. В первом процессе синергетный эффект достигается применением смеси Д2ЭГФК и ТОФО, которая экстрагирует шестивалентный уран. Во втором процессе смесь моно - и диоктилфенил-фосфорной кислот экстрагирует четырехвалентный уран. Получаемый раствор фосфата урана перерабатывается на следующей стадии с использованием той же смеси экстрагентов. Оба метода были успешно опробованы на лабораторной установке. Процесс Д2ЭГФК-ТОФО рассмотрен ниже и иллюстрируется на рис.1.1.22
Рис.1.1.22. Извлечение урана из фосфорной кислоты, полученной мокрым способом: Э - экстракция, РЭ - реэкстракция, Р - рафинат, ПУ - на производство удобрений. О/с - окисление, В - восстановление, Пр - прокаливание, П - промывка, Вщ - на выщелачивание Кислота в мокром процессе содержит 5-6 М фосфата 0 2 - 3,5 г/л Fe
, 3-6 г/л В первом цикле 96% урана экстрагируются в четырех ступенях при В/О = 2 из охлажденного раствора и 40-45 °С смесью 0,5 М Д2ЭГФК + 0,125 М ТОФО в алифатическом разбавителе. Экстрагент насыщается до концентрации урана 0,33 г/л. При трехступенчатой реэкстракции фосфорной кислотой, содержащей закисное железо (20-25 г/л) уран в органическом растворе восстанавливается и переходит в менее экстрагируемое состояние. В результате уран переходит в водную фазу при концентрации 11,8 г/л. Во втором цикле урановый раствор окисляют NaClO3
или кислородом, затем производят трехступенчатую экстракцию органическим раствором, 0,3 М Д2ЭГФК + 0,075 М ТОФО. Извлекается 99% урана и достигается насыщение при содержании U
, равном 9 г/л; РО4
1-8 и Fe
0,13 г/л. Фосфорную кислоту удаляют из органического раствора двухступенчатой водной промывкой, однако при этом не удаляется железо. Уран извлекают из органического раствора двухступенчатой реэкстракцией 2-3 М карбонатом аммония. При этом образуется осадок уранилтрикарбо-ната аммония. Фильтрат возвращают на реэкстракцию, а продукт прокаливают при 600 °С в течение 2 ч до Фирма "Westighouse" планирует сооружение завода годовой производительностью около 225 т окиси урана. В качестве экстрагента будет использована смесь Д2ЭГФК-ТОФО. Существующие методы извлечения урана основаны на выщелачивании серной, азотной кислотами или щелочно-карбонатными растворами. Неразложившийся пирит сбрасывается в хвосты. С хвостами сбрасывается также значительное количество радия. При последующем окислении сульфидов образуется серная кислота. Полагают, что в результате длительного выщелачивания радий может растворяться, этим частично и объясняется его появление в дождевой и дренажной воде. Образование кислоты в хвостохранилищах приводит также к загрязнению водных систем другими радионуклидами и металлами (железом, торием и радием). В будущем уран и торий должны извлекаться из руды полностью. Это необходимо, чтобы в хвостах не возникали радионуклиды семейства тория. Сейчас максимально допустимая концентрация в воде 226 Ra составляет 10, 210 РЬ - 100 и 230 Th - 2000 пКu/л. В будущем эти радионуклиды необходимо переводить в растворимое состояние, концентрировать в процессе переработки руд и выделять для последующего безопасного удаления. В настоящее время для этого нет подходящей технологии, но работа, проведенная в 1977 г. в CANMET, показала, что хлоридный метод сулит значительные преимущества по сравнению с другими способами извлечения ценных компонентов. При этом технологическая схема может обеспечить соблюдение требований охраны окружающей среды. Требуется направить усилия на разработку конкретных схем и процессов переработки конкретных руд. Значительное внимание привлекает вопрос о применении процессов ионообменного извлечения из пульп ("смола в пульпе") и экстракции из пульп. Процессы сорбции из пульп применяются на заводах США, но не применяются в Канаде. Однако в последние годы разработаны методы непрерывной сорбции на ионообменных смолах, и переработка пульп должна представляться теперь технологически более привлекательной. Заслуживает серьезного рассмотрения и процесс экстракции из пульп. Фирмой "Eldorado Nuclear" показана возможность эффективного извлечения урана третичными аминами из пульпы, содержащей 35% твердого, в пульсационных колоннах диаметром 254 мм с ситчатыми тарелками. Потери экстрагента при экстракции из пульпы в пульсационной колонне оказались очень небольшими (~50 г на 1 т сухого исходного вещества), что меньше потерь при экстракции из раствора. В последующей работе "Canadian Mines Branch" было сделано сопоставление ионообменного и экстракционного извлечения из растворов и пульп. Для очистки урановых продуктов, извлеченных из растворов после выщелачивания руды экстракцией, ионным обменом или осаждением, обычно пользуются трибутилфосфатом в углеводородном разбавителе (ТБФ вытеснил применявшиеся до 1953 г. экстрагенты). Кек растворяют в азотной кислоте, количество которой зависит от исходного материала. После растворения и фильтрации уран экстрагируют из раствора ТБФ и реэкстрагируют водой. При таком рафинирований уран очищается от многих примесей, в числе которых торий, молибден, ванадий, сульфат, редкоземельные элементы, фосфат и арсенаты. На различных заводах, использующих для рафинирования урана ТБФ и азотную кислоту, технологические процессы мало различаются. Но все-таки существуют три основные модификации. В процессе Springfields (Великобритания) для экстракции в восьмиступенчатом смесителе-отстойнике применяется 20% -ный раствор ТБФ в керосине. Промывку осуществляют в другом восьмиступенчатом смесителе-отстойнике. В результате реэкстракции в 12 ступенях получают водный раствор нитрата уранила. Органический раствор после реэкстракции промывают раствором карбоната аммония, а затем возвращают на экстракцию. В процессе Fernald (США) вместо смесителей-отстойников применяются ситчатые колонны, что делает возможным содержание в исходном растворе твердых веществ <10%. При работе с 22-30% -ными растворами ТБФ эксплуатационные затраты оставались неизменными. После экстракции насыщенный органический раствор промывают разбавленной азотной кислотой для удаления примесей. Вместе с примесями удаляется значительное количество урана, который возвращается на экстракцию. Уран реэкстрагируется в третьей колонне разбавленной азотной кислотой при 70 °С. Реэкстракт содержит уран концентрации 100 г/л и <0,1 н. азотную кислоту. Органический раствор после реэкстракции промывают раствором карбоната натрия для удаления продуктов разложения ТБФ, т.е. моно - и дибутилфосфатов. Наконец, экстрагент перед возвратом в экстракционную колонну промывают водой и 1 н азотной кислотой. Реэкстракт, содержащий нитрат уранила, фильтруют через сито из нержавеющей стали с отверстиями диаметром 20 мкм и денитруют, получая триоксид урана. На заводе фирмы "Weldon Springs" (США) в качестве разбавителя применяют не керосин, а гексан. Вследствие более низкой плотности гексана по сравнению с керосином повышается скорость разделения фаз, что позволяет выбирать оборудование в большем диапазоне. Экстракцию осуществляют в пяти ступенях противоточных насосов-декантаторов. Эти аппараты являются модификацией смесителей-отстойников с большой степенью оборота органического раствора. Если при экстракции поддерживается сплошная органическая фаза и в смеси нет твердых веществ, то тенденция к эмульгированию снижается. Применение насосов-декантаторов и гексанового разбавителя позволяет перерабатывать исходный раствор с вдвое большей концентрацией нитрата уранила, что вдвое повышает производительность экстракционного оборудования и уменьшает концентрацию свободной азотной кислоты в рафинате. На рис.1.1.23 показаны насосы-декантаторы, используемые при экстракции.
Рис.1.1.23 Конечные ступени насоса - отстойника с потоками водного и органического растворов: 1 - экстракт (ТБФ + гексан + нитрат уранила) - на стадию промывки, 2 - исходная пульпа (азотная кислота + нитрат уранила); 3 - насос; 4 - экстрагент (ТБФ + гексан), 5 - пульпа - рафинат, азотная кислота Концентрация экстрагента составляет 28-32%, а температура исходной пульпы 37 - 52 °С. Отклонение соотношения потоков в насосах-декантаторах от нормы более чем на ±5%, приводит либо к плохому извлечению урана, либо к повышенной экстракции примесей. Промывку и реэкстракцию проводят также, как в процессе. Fernald - в пульсационных колоннах, потому, что для процесса требуется большое число ступеней и выбор иного оборудования привел бы к значительному увеличению капитальных затрат. У ситчатых пластин отверстия увеличенного диаметра, а поверхность, которая смачивается преимущественно диспергированной органической фазой, покрыта фторопластом. В результате таких видоизменений достигнута втрое большая производительность установки по сравнению с установкой Ferland где в качестве разбавителя используется керосин. Так как технологические процессы аффинажа урана на основе ТБФ и азотной кислоты на различных заводах сходны, здесь будет подробно рассмотрен только один завод фирмы "Eldorado Nuclear" в Канаде, в значительной степени сходный с вышеописанным аффинажным заводом Fernald в Великобритании. Аффинаж всех урановых концентратов, получаемых на рудо-перерабатывающих заводах Канады, производится в г. Порт Хоуп. Там в 1962 г. была начата разработка аффинажного процесса с целью получения материала ядерной чистоты. Предварительные исследования показали, что наилучшая чистота может быть достигнута прямым разложением исходного материала с последующей экстракционной переработкой раствора. При выщелачивании концентратов азотной кислотой получают раствор, содержащий ~ 300 г/л урана, концентрации 3 н. по свободной азотной кислоте и имеющий плотность 1,6 г/мл. Экстракцию урана из этого раствора ведут в трех пульсационных колоннах диаметром 560 мм. Схема процесса представлена на рис.1.1.24. Нитрат уранила 300 г/л при расходе 20,8 л/мин поступает на экстракцию. Раствор содержит примеси других металлов, таких, как торий, молибден, ванадий, а также примеси сульфата и арсената. Органический раствор представляет 25% -ный раствор 1 ТБФ в керосине. Экстракция ведется в пульсационной колонне, высотой 10,9 м с шестью эквивалентными ступенями при О/В = 4. Соотношение потоков регулируют так, чтобы достигалось насыщение экстрагента ураном. Это способствует уменьшению экстракции тория и других примесей.
Рис.1.1.24. Схема перечистки урана, разработанная фирмой "Eldorado Nuclear": А - выщелачивание, Б - экстракционная колонна, В - промывка колонна, Г - реэк-стракционная колонна, Д - экстрагент, Е - извлечение экстрагента и буферная емкость для реэкстракта, Ж - обработка экстрагента, И - упаривание, К - денитрация и извлечение азотной кислоты, Л - извлечение азотной кислоты из рафината, М - хвостохранилище Экстрагировавшиеся примеси удаляются из органического раствора во второй пульсационной колонне высотой 10,9 м водой при О/В = 17. Промывной раствор возвращается на выщелачивание. Промытый органический раствор поступает в реэкстракционную колонну высотой 7,6 м, где он вступает в контакт с деионизованной водой при О/В = 25. В результате нитрат уранила переходит в водную фазу. После удаления захваченного ТБФ этот нитрат уранила концентрируют упариванием и разлагают с получением UO3 . Органический раствор после реэкстракции поступает в чаны, где его перемешивают с раствором карбоната натрия концентрации 70 г/л для удаления продуктов гидролиза ТБФ, в частности, растворимой дибутилфосфорной кислоты. Рафинат после экстракции урана подвергают дальнейшей переработке для извлечения азотной кислоты и подготовки отработанного раствора к сбросу. Введением в рафинат серной кислоты удается извлечь ~75% азотной кислоты. Высвободившуюся из нитратов азотную кислоту извлекают упариванием. Наконец, рафинат нейтрализуют известью и направляют на сброс. Термическое разложение реэкстракта нитрата уранила в соответствии с фазовой диаграммой (см. рис.1.23), происходит при температурах > 184 °С. Продуктом разложения является UO3 . Производится периодическая денитрация с продолжительностью цикла 5-8 ч при 500-600 °С (рис.1.1.25).
Рис.1.1.25. Фазовая диаграмма системы UO2 (NO3 ) 2 -H2 O В США для этого применяются также непрерывные реакторы с перемешиванием слоя, а в Англии - с псевдоожиженным слоем. Шведской фирмой "Atomenergy" первоначальный вариант экстракции метилизобутилкетоном заменен процессом с применением 40% -ного раствора ТБФ. Реэкстракцию ведут раствором, содержащим 150-200 г/л мочевины. После корректировки рН аммиаком и кипячения осаждается диуранат аммония. 1.2 Типы экстракторовНа ранних стадиях развития и использования процессов экстракции в гидрометаллургии имелся весьма ограниченный выбор оборудования. Применялись в основном смесители-отстойники и колонные аппараты. В результате возросшего промышленного использования процессов экстракции в последующие годы ассортимент экстракционного оборудования намного увеличился. Появились колонные аппараты с перемешиванием, центробежные экстракторы, смесители - отстойники новейшей конструкции. При разработке нового экстракционного оборудования основные усилия были направлены на повышение его производительности без снижения достигнутой эффективности или же на увеличение эффективности без уменьшения производительности. Все представленные на рис.1.1.26 экстракционные аппараты можно для удобства разделить на четыре основных типа: смесители - отстойники, аппараты без разделения ступеней, не имеющие устройства для принудительного перемешивания, аппараты без разделения ступеней с устройствами для принудительного перемешивания, центробежные Ниже перечислены основные преимущества и недостатки аппаратов каждого типа. Преимущества смесителей - отстойников; хорошее контактирование фаз, возможность изменения в широкие пределах соотношения фаз, малая высота, большая эффективность, большое число ступеней, надежность моделирования, низкая стоимость, невысокие эксплуатационные затраты. Недостатки: большая длительность процесса, высокие энергозатраты, большая единовременная загрузка экстрагента, большая производственная площадь, необходимость в отдельных случаях перекачки между ступенями. Преимущества аппаратов без разделения ступеней и перемешивания: низкая стоимость, недорогое обслуживание, простота конструкции. Их недостатки; ограниченная производительность при переработке фаз с малой разностью плотностей, ограниченное соотношение объемов фаз, большая высота, низкая эффективность в ряде случаев, трудность моделирования.
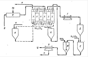
Рис.1.1.26 Классификация экстракторов Преимущества аппаратов без разделения ступеней с устройствами для принудительного перемешивания: хорошее диспергирование, умеренная стоимость, большое число ступеней, относительная простота моделирования. Недостатки: ограниченная производительность при переработке фаз с малой разностью плотностей, невозможность использования для систем, склонных к эмульгированию (исключение иногда составляют пульсационные колонны), невозможность работы при высоких скоростях потоков. Преимущества центробежных экстракторов: возможность переработки фаз с малой разностью плотностей, небольшой объем, малый объем удерживания, небольшая производственная площадь, малая единовременная загрузка экстрагента. Недостатки: высокая начальная стоимость, высокие эксплуатационные затраты, ограниченное число ступеней, хотя некоторые аппараты имеют 20 ступеней. 1.2.1 Смесители-отстойникиЗа последние 20 лет предложено большое число разнообразных конструкций смесителей - отстойников. Разработка их велась с целью уменьшения величины потребной производственной площади при сохранении высокой производительности и эффективности. Смешение фаз происходит обычно в камерах с мешалками, насосах - смесителях или других устройствах Отстойники могут быть простыми камерами в 2-3 раза больших размеров, чем смесители, или же иметь более сложную конструкцию, например, содержать насадку, перегородки и другие устройства, способствующие коалесценции. Для быстрого отстаивания предлагали использовать гидроциклон, в котором объединялись функции разделения фаз и массопередачи. Первые смесители - отстойники имели отдельные камеры для смешивания фаз и их отстаивания, смесь фаз из одной камеры и другую переливалась самотеком. После отстаивания фазы перекачивались на следующую стадию смешения по принципу противотока. Схема смесителя-отстойника показана на рис.1.2.1 Показатели работы таких смесителей - отстойников мало зависят от изменения производительности и соотношения объемов фаз, обеспечивая гибкость их эксплуатации. Позднее было введено перекачивание между ступенями. Примером такой конструкции является экстрактор с насосами-смесителями. В этом случае гибкость работы аппарата, естественно, значительно уменьшается, так как всякое изменение скоростей потоков фаз пли соотношения их объемов требует корректировки работы насоса для предотвращения инверсии фаз в смесителях. Экстрактор с насосами - пульсаторами обладает высокими рабочими характеристиками, обеспечивает хорошие условия для отстаивания и не требует большой единовременной загрузки экстрагента. Созданы образцы этого аппарата производительностью до 16 м/ч. Поскольку смесители-отстойники с пульсационным перемешиванием не имеют движущихся деталей, их удобно использовать для переработки ядерного топлива и в производственных помещениях, недоступных для обслуживающего персонала.
Рис.1.2.1 Схема ящичного смесительно-отстойного экстрактора: 1 - смеситель; 2 - отстойник Объем отстойника является критическим фактором в конструкциях смесителей - отстойников. Он определяется ограничениями, налагаемыми скоростью коалесценции дисперсной фазы. Обычно дисперсная фаза стекает из смесителя в отстойник и образует эмульсионный слой над поверхностью раздела. Толщина этого слоя характеризует производительность отстойника для данного процесса экстракции. Производительность на единицу поверхности раздела для данной глубины эмульсионного слоя называется удельной скоростью отстаивания, хотя фактически контролирующим фактором является коалесценция, а не отстаивание. Толщина эмульсионного слоя увеличивается экспоненциально с ростом скорости потока, и размеры отстойников при моделировании можно увеличивать в 1000 раз. Мощность смесителя, очевидно, мало влияет на удельную скорость отстаивания. Однако было найдено, что в системе ТБФ - HNO3 - керосин скорость отстаивания изменяется с изменением химического состава, соотношения фаз и температуры. Для уменьшения размеров отстойника необходимо увеличить скорость коалесценции. Отдельными фирмами предложены различные типы смачивающихся устройств, которые необходимо устанавливать в отстойниках для облегчения коалесценции с целью уменьшения времени отстаивания. Важнейшим фактором является скорость отстаивания и что применение насадочных материалов, например сетки из тефлона и стали, может повысить ее, способствуя тем самым увеличению производительности и сокращений затрат. показана необходимость периодической очистки сетки. Для данного раствора при различном соотношении объемов фаз любая из них может быть дисперсной. Так как массопередача и кинетика процесса часто зависят от того, какая из фаз является дисперсной, очень важно начинать работу, имея желаемую фазу в качестве дисперсной. Это достигается предварительным введением двух растворов в чан смесителя. Затем в центре выбранной сплошной фазы устанавливают импеллер смесителя и постепенно увеличивают частоту его вращения от нуля до рабочей величины. В результате этого происходит засасывание другой фазы в зону смешения, и если соотношение фаз и вязкость соответствуют необходимым значениям, то при дальнейшей работе дисперсная фаза так и будет оставаться дисперсной. Если дисперсной является тяжелая фаза и импеллер расположен в нижней части смесителя, то сначала нужно ввести легкую фазу, включить импеллер и затем подавать тяжелую фазу. По данным замеров типичная скорость смешения в дисперсной фазе составляет 10 объемов в минуту при удельной мощности смесителя 2 кВт/м3 Смесители - отстойники относительно легко эксплуатировать, они имеют довольно простую конструкцию, надежны и гибки в работе, в них отсутствует обратное перемешивание и эффективность ступени обычно всегда выше 90%. При достаточных длительности и мощности перемешивания, а также времени отстаивания, может быть достигнута фактически 100% -ная эффективность ступени. Основными недостатками смесителей - отстойников являются большая производственная площадь, которую они занимают, большое число трубопроводов технологической обвязки и высокая единовременная загрузка экстрагента, необходимая для их работы. 1.3 Использование экстракции для очистки урановых растворов ГМЗ ГП "ВостГОК"1.3.1 Экстракция и реэкстракция уранаЭкстракция урана из сернокислых водных растворов производится смесью экстрагентов: ди-2-этилгексилфосфорной кислоты (Ди-2-ЭГФК) и трибутилфосфата (ТБФ). Использование смеси экстрагентов обусловлено тем, что определенные комбинации двух экстрагентов экстрагируют извлекаемое вещество лучше, чем каждый экстрагент в отдельности (синергетический эффект). В качестве разбавителя экстрагентов используется углеводородное сырье. Процесс экстракции осуществляется в экстракторе - горизонтальном смесителе - отстойнике ящичного типа с механическим перемешиванием, состоящим из 11-ти камер. Товарный регенерат из отделения десорбции насосами подается в буферную емкость, где подогревается острым паром до температуры 40°С и насосами подается в 4-ю камеру экстрактора. В 9-ю камеру экстрактора насосом из приемного зумпфа подается бедная по урану (после реэкстракции) органическая фаза (органика). Процесс экстракции идет в режиме противотока в камерах с 4-ой по 9-ю. Камеры 1, 2, 3, 10, 11 экстрактора выполняют вспомогательные функции: камеры 2-я и 3-я служат для отмывки насыщенной органики от кислоты; 1-я камера играет роль отстойника для разделения насыщенной органики и промывной воды.10-я и 11-я камеры служат для улавливания органики из маточников (рафинатов). Отмывка насыщенной органики от кислоты производится предварительно подогретой до 40 °С технической водой, которая подается в 3-ю камеру экстрактора и, после разделения с органикой в 1-й камере, выходит из экстрактора и объединяется с маточниками. Маточники после отстаивания в 10-й и 11-й камерах экстрактора для дополнительного улавливания органики самотеком поступают последовательно в отстойник, затем в сборник-ловушку органики, откуда насосами подаются для утилизации на выщелачивание. Отмытая от кислоты насыщенная органика из 1-й камеры экстрактора самотеком поступает на реэкстракцию. Концентрация экстрагентов в органике поддерживается согласно требованиям регламента. Дозагрузка экстрагентов и разбавителя в процесс производится по мере снижения их концентрации и уменьшения объема органики. Предусмотрена схема фильтрации органической фазы для выделения гелеобразных коллоидных образований, так называемой "бороды", для чего часть органики отбирается в зумпф и насосами подается на фильтрацию в дисковый пресс - фильтр, после которого поступает в приемный зумпф органики. Технологические параметры процесса экстракции: Товарный раствор: плотность - 1,1-1,12 г/см3 ; вязкость - 1,3-1,6 ст.; кислотность - 110-150 г/л; Органическая фаза: плотность - 0,81-0,83 г/см3 ; вязкость - 3,5-4,0 ст. Концентрация экстрагентов: Ди-2-ЭГФК - 60-65 г/л; ТБФ - 60-65 г/л. Расход товарного раствора - 15-30 м3 /час; Расход органической фазы - 12-25 м3 /час; Соотношение орг.: вод. - 1: 1,5; Насыщение органической фазы по урану - 10-16 г/л; Содержание урана в органической фазе после реэкстракции - 50-200 мг/л; Содержание урана в маточнике экстракции - 100-500 мг/л; КПД ступени - 94-98%. Реэкстракция урана - процесс снятия урана с органической фазы. Реэкстракция производится раствором бикарбоната аммония с образованием аммонийуранилтрикарбоната (АУТК). Кристаллизация в процессе твердофазной реэкстракции урана определяется величиной растворимости кристаллов АУТК в карбонатно-солевом растворе. Условия твердофазной реэкстракции должны быть таковы, чтобы величина растворимости комплекса была не выше 3-5 г/л урана, и образование кристаллов проходило во времени, так как только медленный рост кристаллов обеспечивает размер не менее 10 мкм. Выделение кристаллов АУТК проходит достаточно полно при времени реэкстракции не менее 1 часа. Реэкстракция проводится в последовательно соединенных реакторах. Отмытая от кислоты, насыщенная органическая фаза из 1-й камеры экстрактора самотеком поступает в головной реактор цепочки реэкстракции. Туда же самотеком поступает раствор бикарбоната аммония (реэкстрагирующий раствор). Полученная в результате процесса реэкстракции, трехфазная смесь (органика, карбонатный раствор, кристаллы АУТК) из последнего реактора самотеком поступает в зону смешения трехфазного отстойника-разделителя фаз. Здесь начинается разделение фаз, которое продолжается затем во всем объеме аппарата. Органическая фаза из верхней зоны поз.11 поступает в буферную емкость и далее в приемный зумпф органики. Часть органики из, при необходимости, может отбираться для фильтрации в. Органическая фаза насосом возвращается в 9-ю камеру экстрактора. Карбонатный раствор из средней зоны самотеком поступает в склад химреагентов на доукрепление. Кристаллы АУТК в виде пульпы из нижней зоны поступают самотеком в снабженный мешалкой сборник, откуда насосами подаются на отмывку от примесей в пульсационную колонну. Отмывка кристаллов ведется в режиме противотока. Пульпа кристаллов АУТК подается в верхнюю часть колонны, а отмывочный раствор, которым является карбонатный раствор из системы пылегазоочистки прокалочного отделения, подается в нижнюю часть колонны. Кристаллы АУТК, отмытые от примесей, из конуса нижней части колонны поступают в сборник и насосами подаются на обезвоживание в барабанный вакуум-фильтр. Обезвоженные кристаллы АУТК срезаются ножом с барабана фильтра и ссыпаются в приемный бункер прокалочного отделения, фильтрат и верхний слив колонны отмывки кристаллов поступают в склад химреагентов на приготовление реэкстрагирующего раствора. Реэкстрагирующий раствор готовится в складе химреагентов в емкостях, снабженных мешалками. В напорный бак раствор подается насосами. Технологические параметры процесса реэкстракции: Соотношение фаз орг.: вод. - 3: 1; Карбонатность реэкстрагирующего раствора - 10-12%; Содержание урана в карбонатном растворе после реэкстракции - 4-8 г/л; Содержание урана в органической фазе после реэкстракции - 50-200 мг/л; Расход реэкстрагирующего раствора - 5-8 м3 /час; Время реэкстракции - 30 мин; Крупность кристаллов - 60-100 мкм; Влажность кристаллов - не более 20%. Технологическая схема экстракции и реэкстракции приведена на рисунке , принципиальная аппаратурная схема - на рисунке . Компоновка оборудования отделения экстракции и реэкстракции приведена на рисунке 1.3.1 Раздел 2. Расчетная часть2.1 Расчет материального баланса процесса экстракции и реэкстракции урановых растворов на ГМЗ ГП "ВостГОК"Исходные данные для расчета: GАУТК =1 т Товарный раствор: плотность - 1,1 г/см3 ; Органическая фаза: плотность - 0,82 г/см3 ; Концентрация экстрагентов: Ди-2-ЭГФК - 60 г/л; ТБФ - 60 г/л. Соотношение орг: вод. - 1: 1,5; Содержание урана в органической фазе после реэкстракции - 100 мг/л; Содержание урана в маточнике экстракции - 300 мг/л; Соотношение фаз орг.: вод. - 3: 1; Содержание урана в карбонатном растворе после реэкстракции - 6 г/л; Влажность кристаллов - не более 20%. Приготовление экстрагента.
mТБФ = 60 г/л · 182,28 · 103 л = 1,1 · 107 г = 1,1 · 104 кг mД2ЭГФК = 60 г/л · 182,28 · 103 л = 1,1 · 107 г = 1,1 · 104 кг mУВС =182,28 · 103 л ∙ 0,82 кг/л - 2 ∙ 1,1 · 104 =1,27 ∙ 105 кг. Экстракция
Объем водной фазы Vв = 273,42 м3 Масса водной фазы mв = 273,42 · 1,1 г/л = 3,0 · 105 кг = 300, тонн Масса органической фазы mо = 182,28 · 103 · 0,82 кг/л = 149 · 103 кг = 149 тонн. Масса урана: mU = 2734,2 кг + 300 · 10-6 кг/л · 273,42 · 103 = 2734,2 + 82,03 = 2816,23 кг Концентрация урана в водной фазе после экстракции Св = 300 мг/л = 300 · 10-3 г/л Концентрация урана в водной фазе после экстракции CU = 300 мг/л · 273, 42 · 103 = 10, 3 Реэкстракция
q1 = влажный продукт q2 = чистый АУТК
200 = 1000 - x X = 800 кг M = 522 г/моль U = 6 г/л UO2 2+ + 4NH4 HCO3 → (NH4 ) 4 [UO2 (CO3 ) 3 ] ↓ + HCO3 - +3H+
САУТК = 13,17 г/л = 13,17 · 10-3 кг/л
C = 110 г/л = 110/79 = 1,4 моль/л Vo = 182.28 м3 Содержание урана в органической фазе = 100 мл/л mU = 800 кг + 100 · 10-6 кг · 182,3 · 10 3 л = 818,23 кг = 818,23 · 103 г
Объем органической фазы V0 = 182,28 · 103 Концентрация урана в растворе Сu = 4,5г/л 2.2 Расчет противоточного каскада
Исходные данные для расчета Концентрации экстрагентов:
Отношение органической и водной фаз Насыщение органической фазы по урану - xF = 10 г/л; xвых = 0,3 г/л КПД ступени - 94-98%. Решение: 1. Выбор расхода экстрагента: Минимальное отношение потоков органической и водной фаз. Концентрация урана в исходном водном растворе, г/л: xF
= Максимальная емкость экстрагента, моль ymax
= Оптимальное отношение потоков фаз. Требуемое извлечение:
значение
Определение числа теоретических ступеней: Необходимое число теоретических ступеней:
2.3 Расчет габаритных размеров смесителя-отстойникаИсходные данные для расчета: Производительность по водной фазе Qв =16,7 м3 /ч; Соотношение фаз n=0,7; Время пребывания реагентов в смесительной камере tсм =2мин; Скорость расслаивания vот =10 м/ч; Заданное число ступеней контакта Nр =6. Решение: Смесительная камера. Объем смесительной камеры Vск определяется по формуле: Vск =Q·tсм , где Q - производительность по сумме фаз, м3 /ч. Q=Qв (1+n), где Qв - производительность по водной фазе, м3 /ч; n=Qо /Qв - соотношение фаз. Qo - производительность по органической фазе, м3 /ч; tсм - время пребывания фаз в смесительной камере. 1. Q=16,7· (1+0,7) =28,39 м3 /ч 2. Как правило, смесительной камере придается форма куба, качественное перемешивание в котором достигается при минимальных затратах. Wск
=Bск
=Lск
= Где Wск , Bск , Lск - высота, ширина, длина смесительной камеры, м 3. Принимаются Нск =0,98 м Вск =0,98 м, Lск =0,98 м Отстойная камера. 1. Площадь отстойной камеры Fок , м2 определяется по формуле:
где Q - производительность по сумме фаз, м3 /ч; vот - скорость расслаивания, м/ч; q - удельная нагрузка по сумме фаз, м3 /м2 ·ч; 2. Ширина отстойной камеры равна ширине смесительной камеры: Вок =Вск Вок =0,98 м; 3. Длина отстойной камеры:
4. Высота отстойной камеры равна высоте смесительной камеры: Нок =Нск =0,98 м 5. Длина секции Lс , м: Lс =Lск +Lок = 0,98 + 2,9 = 3,88 м Размеры аппарата в целом определяются размерами секции и их числом. 6. Ширина аппарата Вап равна длине секции: Вап =Lс =3,88 м; 7. Длина аппарата Lап , м: Lап =Вс ·Nр =0,88·6 =5,28 м; 8. Объем секции Vс , м3 : Vс =Lс ·Вс ·Нс c =3,88·0,98·0,98=3,72 м3 9. Объем аппарата Vап , м3 : Vап =Vс ·Nр ,=5,28·6=31,68 м3 Раздел 3. Охрана трудаОхрана труда - это система законодательных, социально-экономических, технических, организационных, санитарно-гигиенических или лечебно-профилактических мероприятий и средств, обеспечивающих безопасность, сохранение здоровья и работоспособности человека в процессе труда. Охрана труда включает в себя организационно-правовые вопросы, технику безопасности, производственную санитарию, пожарную профилактику и радиационную безопасность. В процессе производства урана, имеют место потенциальные источники очень большой производственной опасности и травматизма. Кроме общей опасности поражения организма обычными производственными травмами, причинами которых является электрический ток, механические устройства и т.п., существует опасность химического поражения, типичного для тяжелой химической промышленности, которая имеет дело с ядовитыми и едкими веществами. Сам уран и его соединения - токсичные вреднейшие вещества, которые являются исключительно сильными ядами для живых организмов. Их вредность, сравнимая с вредностью таких общеизвестных промышленных ядов, как мышьяк, фосфор, ртуть, свинец, и т.п. Особенно токсичны соли уранила (нитраты, ацетаты, сульфаты) - легко растворимые и хорошо усваиваемые организмами соединения. Соли 4-валентного урана также очень опасные вследствие сравнительно легкой их окисляемости. Вредность действия солей урана сказывается у млекопитающих, в том числе и у человека, на органах обмена, в первую очередь, на почках, вызывая их заболевание - нефриты. Под действием солей урана нарушается кислотно-щелочное равновесие в крови, наблюдаются изменения клеток печени и почек. При попадании солей урана внутрь организма нарушается нормальное пищеварение, поражаются слизистые оболочки внутренних органов, ухудшается свертывание крови. Подкожное вспрыскивание 1-3мг урана на 1кг веса животного (кролик, кошка, собака) вызывает смерть. Итак, физиологическая вредность урана огромная и всякое попадание этого сильнейшего промышленного яда в организм людей, даже только вследствие его общей химической токсичности, должно быть полностью исключено соответствующей организацией производственного процесса. Однако уран владеет еще и дополнительными специфическими свойствами, связанными с радиоактивностью. Поэтому на урановых предприятиях, кроме химической профопасности и токсичности урана, со всей серьезностью приходится учитывать и вредность радиоактивного излучения. Известно, что урановая руда, урановые концентраты и ряд урановых продуктов владеют α-, β - и γ-активностью, которая делает еще шире и разнообразнее "букет" вредных и опасных воздействий на организм соединений урана. 3.1 Организация охраны труда на предприятииКомплексное управление охраной труда (ОТ) осуществляется со стороны государства, собственника и работников предприятия. Государство служит гарантом создания безопасных и безвредных условий труда для работников предприятий, учреждений, организаций всех форм собственности, создает законодательную и нормативную базу Украины по вопросам ОТ. Высшим государственным органом управления ОТ является Кабинет Министров Украины (КМУ), который является верховной исполнительной властью в области ОТ и обеспечивает реализацию государственной политики в ней, утверждает национальную программу по улучшению состояния безопасности, гигиены труда и производственной среды, определяет функции министерств и ведомств по вопросам ОТ, определяет порядок создания и использования фондов ОТ. Д.ля разработки и реализации единой системы государственного управления ОТ при КМУ функционирует Национальный Совет по вопросам безопасной жизнедеятельности (НС по БЖД), который возглавляет вице-премьер-министр Украины. Министерство труда осуществляет государственную экспертизу условий труда, определяет порядок и осуществляет контроль за качеством проведения аттестации рабочих мест, принимает участие в разработке нормативных актов по ОТ. Д.ля реализации государственной политики в области ОТ при Министерстве труда функционирует департамент госнадзора за ОТ (ГНОТ). Председатель ГНОТ является заместителем председателя НС по БЖД КМУ. ГНОТ выполняет следующие функции: разрабатывает национальную программу по улучшению состояния безопасности, гигиены труда и производственной среды (т.е. выдает национальную программу, которую утверждает КМУ, и контролирует ее исполнение); координирует работу министерств, ведомств, местной администрации, объединений предприятий в области безопасности, гигиены труда и производственной среды; разрабатывает и пересматривает систему показателей учета условий и безопасности труда; принимает участие в международном сотрудничестве по вопросам ОТ. Должностные лица ГНОТ имеют право: беспрепятственно посещать и проверять подконтрольные предприятия; направлять руководителям обязательные для исполнения предписания; приостанавливать эксплуатацию оборудования при угрозе жизни и здоровью работников; привлекать к административной ответственности виновных работников; направлять собственникам представления о несоответствии должности отдельных лиц; при необходимости передавать материалы в прокуратуру. ГНОТ устанавливает порядок разработки и утверждения собственниками положений, инструкций и других нормативных актов по ОТ, разрабатывает типовые документы по этим вопросам. Для выполнения функций по надзору за ОТ в районах и областях существуют территориальные управления ГНОТ. Собственник обеспечивает выполнение нормативно-правовых актов по ОТ, создает систему управления ОТ на предприятии. У всех работников ВостГОКа проверяются знания по ОТ (вводный, первичный, повторный, внеплановый и целевой инструктажи). Допуск к работе лиц, не прошедших учебу и проверку знаний по ОТ не допускается. Управление ОТ со стороны работников предприятия - это есть общественное управление ОТ. Оно осуществляется через профсоюзы, через свои выборные органы и их представителей, а также через уполномоченных трудового коллектива по ОТ, которые осуществляют контроль за соблюдением законодательства об ОТ. 3.2 Условия труда. Качественная и количественная оценка условий трудаНа здоровье и работоспособность человека оказывают влияние следующие условия труда: санитарно-гигиеническая обстановка на производстве, уровень технической оснащенности, характер технологического процесса, приемы и методы труда, организация трудового процесса и рабочих мест, режим труда и отдыха и взаимоотношения людей в коллективе. Под условиями труда понимают совокупность факторов производственной среды, оказывающих влияние на здоровье и работоспособность людей. Оценка условий труда приведена в таблице 1.1
Таблица 3.2.1 - Оценка условий труда
3.3 Выбор доминирующих опасных и вредных производственных факторов, методов и средств контроляВредные производственные факторы приводят к ухудшению здоровья, либо к профессиональному заболеванию. Опасные производственные факторы при определенных условиях могут привести к резкому ухудшению здоровья или к травме. К доминирующим опасным и вредным производственным факторам данного производственного подразделения относятся опасность поражения электрическим током, возможность избыточного облучения, отравление парами серной кислоты, пылью и аэрозолями, а также возможность возникновения пожара, связанная с частым выполнением сварочных работ. Вредное действие α - , β - и γ-излучений обусловлено ионизацией атомов и молекул живой ткани, которая приводит к существенным изменениям ее химического состава, образованию новых соединений, словом, разрушению белковой структуры ткани. А это вызывает коренное нарушение биохимических процессов в организме и нарушение обмена веществ. Проходя через живое вещество, заряженные частицы сталкиваются с электронами атомов и оставляют за собою цепочку ионов. Происходит необратимое повреждение и разрушение самых молекул живого вещества ткани. Для количественной оценки и контроля уровня излучения за единицу дозы излучения принят рад. Если 1г биологической ткани сообщается доза излучения в 1 рад, то при этом в ткани поглощается энергия, равная 100эрг. Таким образом, 1 рад соответствует поглощению 100 эрг/г. Величина рад является видоизменением старой единицы рентген, который соответствует поглощению 83 эрг/г. Летальная доза (50% шансов на смертельный результат) определяется в 400 рад, а лучевая болезнь возникает, как правило, при получении 200 рад. Эти данные относятся к сравнительно короткому периоду облучения. Международная комиссия по радиологической защите установила допустимую (толерантную) дозу облучения в 5 рад в год, или 0,1рад в неделю Таблица 3.3.1 - Свойства излучений.
Все излучения вредные, но, как видно из Табл.1.2, свойства их разные. С точки зрения внешнего облучения наиболее опасные β - и γ-излучения. Но в особенности опасные случаи, когда излучатели (в том числе и α-излучатели) попадают в организм через органы дыхания (при вдыхании) и пищеварения (при заглатывании), а также при проникновении через кожные покровы. Сам уран в основном α - излучатель. Но с ним вместе находятся продукты его радиоактивного распада Ra и Rn, в том числе сильные γ-излучатели радий В, радий С, радий С/ . Сами Ra и Rn, как известно, сильнейшие γ-излучатели. Основная β-активность урана и его соединений обусловлена существованием UX1 и UX2 - это радиоторий и радиопротактиний. Ra и Rn почти целиком отделяются от урана в начале технологического процесса, на первых стадиях переработки урановых руд. Rn выветривается, а Ra остается в твердом отходе при растворении руды в серной кислоте, так как сульфат радия мало растворим и выпадает в осадок. При растворении урановых продуктов в кислотах, совместно с образованием пыли этих веществ, возможно образование вредных аэрозолей урановых соединений. Это опаснейший источник поражения людей. Попадая в легкие, желудок, тонкая пыль может там оставаться очень долго и непрерывно поражать организм. Пыль и аэрозоли опасны и тем, что постепенно накапливаются в организме, то есть их действие носит коммулятивний характер. Поэтому необходимы наиболее эффективные меры по предотвращению нарушений безопасных условий труда. 3.4 Мероприятия по снижению воздействия вредных и опасных производственных факторовПервым условием успешного осуществления эффективной защиты персонала от вредных влияний урановых продуктов, бесспорно, является правильное проектирование технологических процессов и оборудования, то есть инженерные формы решения производства. В этом - залог успеха дальнейшей работы по охране труда. Особое значения приобретает борьба с пылью и аэрозолями. Источники пыли, пренебрежительно малые для обычных производств, могут оказаться чрезвычайно опасными в урановом производстве. Например, пыль, которая содержит уран и видимая в пучке обычного света (эффект Тиндаля), уже приблизительно в 1000 раз превышает норму безопасной работы! Применяются несколько мероприятий, которые взаимно дополняют друг друга, для борьбы с пылью и аэрозолями. 1. Применения закрытых герметичных систем, возможно полная изоляция уранудерживающих веществ от людей. 2. Укрытия для оборудования, снабженные местной вытяжной вентиляцией, даже в случае герметичного оборудования. 3. Недопущения тесноты, скученности аппаратуры, доступность любой поверхности оборудования и помещения для частого и тщательного собирания пыли. 4. Мощная общая вентиляция: приточная, которая подает чистый воздух в цех (зимой подогретый) и вытяжная, с очищением воздуха, который удаляется, от пыли и аэрозолей. 5. Местные отсосы, универсальные вытяжные шкафы для операций, которые выделяют пыль. 6. Максимальная механизация, автоматизация и дистанционное управление технологическим процессом. 7. Исключения контактов персонала с продуктом. 8. Обязательное очищение всех газов, которые выбрасываются в атмосферу. Использования системы циклонов, мокрых скрубберов, пенных скрубберов, турбулентных промивателей, абсорберов, специальных фильтров и т.п. Законодательством установленные следующие предельно допустимые концентрации (ПДК) урана в воздухе производственных помещений и в живом организме: Концентрация U в воздухе рабочих помещений - 0,02 мг/м3 Концентрация Rn в воздухе рабочих помещений - 10-10 к/м3 Содержание растворенного U в организме - 30мг Содержание нерастворимого U в организме - 14мг Для сбросных вод, которые сливаются из производства в открытые водоемы, установлен предельна допустимая концентрация 0,05мг/л урана (3۰10-11 кюри/л). Вторым, очень важным условием безопасной работы является правильная эксплуатация производства. Здесь следует обратить внимание на содержание производственных помещений и регулярную, по графику, уборку. Для предприятий урановой промышленности предполагается мокрая уборка с применением дезактивирующих (содовых и др.) растворов. Случайные протоки производственных растворов должны быть немедленно ликвидированы. Отсутствие радиоактивных загрязнений на поверхности полов, стен, аппаратуры и т.п. систематически должны проверяться с помощью контроля мазками. Дисциплина работы - это большой комплекс, который включает выполнение всех норм и правил поведения персонала на производстве. Работа на урановых предприятиях регламентирована целым перечнем инструкций. Их знание проверяется периодическими экзаменами по ТБ: на допуск к рабочему месту, при введении новых технологических процессов, нового оборудования, повторные регулярные экзамены по графику и т.д. На выполнение ремонтов и периодических обзоров аппаратуры действуют специальные инструкции. Большое значение в дисциплине работы имеет выдача допусков на работу. Это специальная система допусков на нестандартную работу (например, ремонты) и на отдельные, что представляют опасность, операции. Спецодежда, которая предназначена для защиты тела работающего от загрязнений вредными веществами, на урановых предприятиях включает полный комплект верхнего и нижнего белья, в том числе комбинезон (или штаны и куртка), нижнее белье, трусы, бюстгальтеры, носки, чулки, обувь, шарфы, полотенца и даже носовые платки. Это позволяет осуществлять полное переодевание и исключение переноса радиоактивных загрязнений домой с одеждой. Большое санитарно-гигиеническое значение имеет санпропускник. В данное время признано, что целесообразно иметь централизованный и благоустроенный санпропускник для всего завода или группы цехов, а не как это было распространенно раньше, отдельные небольшие раздевалки-душевые при цехах. В состав санпропускника входят: гардероб для домашней одежды, гардероб для производственной одежды с числом индивидуальных шкафов на полный состав персонала (а не только на сменный, как это часто по ошибке принимается в проектах), душевая с достаточным комплектом душевых рожков, с принудительным проходом через нее работников, которые возвращаются после смены, дозиметрический пункт для контроля чистоты рук и всего тела от радиоактивных загрязнений, пункт дезактивации с набором соответствующих средств, склада запасной спецодежды, помещения для текущего ремонта спецодежды и т.д. Прохождение горячего душа при полном переодевании является обязательным, и никто не может быть выпущен из санпропускника в помещение чистой одежды, если хотя бы один участок тела загрязнен выше установленной нормы. На урановых предприятиях большими правами и влиянием пользуется дозиметрическая служба, выполняющие строгий контроль за радиологической, а также общесанитарной обстановкой на предприятии. Это настоящая "служба здоровья" и в ее функции входит разрешение или запрет на все работы со специальными продуктами, или оборудованием, связанным с технологическим процессом. В задачи дозиметрической службы входит: 1. контроль за выполнением санитарных правил; 2. контроль за уровнем активности воздуха, сбросовых вод, помещений, аппаратуры, спецодежды и тела работающих; 3. организация и контроль системы допусков к работе; 4. контроль за дезактивацией оборудования и рабочих площадей; 5. контроль за работой вентиляции; 6. разработка мероприятий по улучшению условий работы и контроль за их реализацией; 7. замер индивидуальных доз облучения, полученных персоналом; 8. участие в расследовании аварий и несчастливых случаев; 9. контроль за прохождением медицинских осмотров; 10. другие мероприятия по улучшению санитарно-гигиенической обстановки и условий работы на предприятии. Помещение сорбции-регенерации в соответствии с классификацией влажное и относится к производствам из повышенной опасностью поражения электрическим током. С целью уменьшения степени поражения электрическим током предполагается надежная изоляция и заземление электрических линий и оборудования. Главным видом защитного заземления является контурное. В качестве заземлителя используется вертикальные стальные стержни диаметром 12 мм. Расчет заземляющего устройства выполняется следующим способом. Определяем сопротивление растекания тока одного вертикального электрода. Заземляющие расположены в грунте Rст = (ρ/2π L) · [ln (2L/d) + 1/2ln (4t+L) / (4t-L)] где ρ - удельное сопротивление грунта в месте заземления, ρ = 100 Ом · м (грунт - суглинок); L - длина стержня электрода, L = 4 м; d - диаметр стержневого электрода, в = 0,012 м; t - глубина расположения середины электрода от поверхности земли, t = L/2 + t0,
где t0 принимаем 0,5 м; тогда t = 4/2 + 0,5 = 2,5. Rст = (100/ (2·3,14·4)) [ln (2· 4/0,012) +1/2ln (4·2,5 + 4) / (4· 2,5-4 )] = 26,76 Ом. Рассчитанную величину Rст сравниваем с допустимым сопротивлением заземляющего устройства, Rдоп. В нашем случае Rдоп = 4 Ом, а это значит, что Rст > Rдоп. Поэтому нужно искать нужное количество вертикальных электродов. Для этого подсчитаем предыдущее количество вертикальных электродов n/ = Rст /Rдоп = 26,76/4 = 6,69 - принимаем 7шт. Определяем нужное количество вертикальных электродов n = n // φ, где φ - коэффициент использования вертикальных электродов, который учитывает взаимное экранирование, φ = 0,73. Тогда n = 7/0,73 = 9,4 - принимаем 10шт. Зная количество заземляющих электродов, находим длину соединительной полосы Z = a·n·L; где а - отношение расстояния между заземлителями к их длине, а = 2. Тогда Z = 2 · 10 · 4 = 80 м. Найдем сопротивление растекания тока соединительной полосы без учета экранирования Rc = (ρ/2πZ) ·ln ( (2·Z2 ) / (b·t)), где b - ширина соединительной полосы, b = 0,012 м; t - расстояние от верхней точки стержневого заземления до поверхности земли, t = 0,5 м; тогда Rc = (100/ (2·3,14·80)) ·ln ( (2·802 ) / (0,012 · 0,5)) = 2,9 Ом. Проведем расчет грунтового заземления, которое состоит из сопротивления вертикальных электродов и сопротивления соединительной полосы: Rз =Rст · Rс / (Rст · φ1 +Rc · φ · n) где φ1 = 0,4 Тогда Rз = 26,76· 2,9/ (26,76 · 0,4 + 2,9 · 0,73 · 9) = 2,6 Ом. 2,6 < 4 Rз < Rдоп , что отвечает требованиям. Нормальные санитарно-гигиенические и метеорологические условия воздушной среды в помещении обеспечиваются при помощи смешанной вентиляции (естественной и принудительной). Главным видом принудительной (механической) вентиляции является приточно-вытяжная общеобменная вентиляция. Главным отрицательным фактором, который портит воздушную среду, является испарение серной кислоты. С учетом заводских исследований, количество пара серной кислоты составляет g = 0,13 кг/ч. Количество воздуха, которое необходимо подавать в помещение, чтобы обеспечить концентрацию вредного вещества не выше ПДК составляет W = (g·106 ) / (Cд -Со ), где g - количество вредного вещества, которое выделяется в помещении, кг/год; Сд , Со - соответственно ПДК вредного вещества и его содержание в чистом воздухе, который подается, мг/м3 ; ПДК (H2 SO4 ) Cд = 1 мг/м3, Со находим из того, что концентрация вредных веществ составляет 20% от ПДК, поэтому Со = 0,2 мг/м3 . Тогда W = (0,13 · 106 ) / (1-0,2) = 162500 м3 /ч. С учетом обеспечения отрицательного воздушного баланса в помещении, объем откачиваемого воздуха принимаем на 15% больше приточного. W = 162500 + 24375 = 186875 м3 /ч. Для обеспечения вентиляции избираем два вентилятора типа В-Ц4-76 с клиноременной передачей Производительность - 120000м3/ч Номер вентилятора - 20 Напор - 120 мм рт. ст. Частота оборотов - 465 об/мин Электродвигатель Тип 4А250Г6 Мощность 55 кВт Частота оборотов - 985 об/мин Определяем кратность воздухообмена К=W/Vпр , где Vпр - объем помещения, м3 . Vпр=29952м3 . Тогда К = 186875/29952 = 6,2. С целью предупреждения пожара в помещении экстракции - реэкстракции придерживаются основные мероприятия противопожарной безопасности: работы с огнем проводятся в специальных местах; хранение в помещении горюче-смазочных материалов в объеме суточной потребности; имеющиеся в помещении проходы и лестницы свободны от посторонних предметов; производственное и вспомогательные помещения оснащены огнетушителями и ящиками с песком; для курения отведены специальные места. Помещение обеспечено первичными средствами пожаротушения: внутренними пожарными кранами, огнетушителями, ящиками с песком, асбестовыми одеялами, совками, лопатами, топорами. Выводы1. В ходе дипломной работы изучено использование экстракции и реэкстракции в технологий урана в мировой практике, показано, что основной областью применения экстракции является очистка урана от примесей. 2. Изучено использование экстракции на ГМЗ ГП ВостГОК, показано, что наиболее перспективным в технологии урана является использования аппаратов типа смеситель-отстойник, обладающих высокой производительностью, при небольших производственных площадях. 3. Эффективным является использование в качестве реэкстрагента раствора гидрокарбоната аммония при этом достигается дополнительная очистка от примесей. 4. Произведен расчет материального баланса операции экстракции и реэкстракции урана, расчет противоточного каскада, расчет габаритных размеров смесителя-отстойника. Список литературы1. Болотников Л.Е. Технологическое проектирование производств редких металлов. - М.: Металлургия. - 1973. - 470 с. 2. Вольдман Г.М. Основы экстракционных и ионообменных процессов в гидрометаллургии. - М.: Металлургия. - 1982. - 376 с. 3. Вольдман Г.М., Зеликман В.Н. Теория металлургических процессов. - М.: Интермет Инженерия. - 2003. - 464 с. 4. Громов Б.В. Введение в химическую технологию урана. - М.: Атомиздат. - 1978. - 336 с. 5. Касаткин А.Г. Основные процессы и аппараты химической технологии. - М.: Химия. - 1973. - 750 с. 6. Ритчи Г., Эшбрук А, Экстракция. Принципы и применение в металлургии. - М.: Металлургия. - 1983. - 406 с. 7. Трейбл Р. Жидкостная экстракция. - М.: Химия. - 1966. - 724 с. |
|||||||||||||||||||||||||||||||||||||||||||||||||||||||||||||||||||||||||||||||||||||||||||||||||||||||||||||||||||||||||||||||||||||||||||||||||||||||||||||||||||||||||||||||||||||||||||||||||||||||||||||||||||||||||||||||||||||||||||||||||||||||||||||||||||||||||||||||||||||||||||||||||||||||||||||||



























