Реферат: Гидравлический и пневматический приводы
|
Название: Гидравлический и пневматический приводы Раздел: Рефераты по физике Тип: реферат | |||||||||||||||||||||||||||||||||||||||||||||||||||||||||||||||||||||||||||||||||||||||||||||||||||||||||||||||||||||||||||||||||||||||||||||||||||||||||||||||||||||||||||||||||||||||||||||||||||||
О.В.КАБАНОВ, Б.С.МАХОВИКОВ, В.В. ШОРНИКОВ А.В. ШАЛЫГИН ГИДРАВЛИЧЕСКИЙ И ПНЕВМАТИЧЕСКИЙ ПРИВОДЫ ЛАБОРАТОРНЫЙ ПРАКТИКУМ САНКТ-ПЕТЕРБУРГ 2010 Работа №1. ОПРЕДЕЛЕНИЕ МЕХАНИЧЕСКОЙ ХАРАКТЕРИСТИКИ ОБЪЁМНОГО ГИДРОМОТОРА ПРИ ПОСТОЯННОМ РАСХОДЕ. Механической характеристикой двигателя называется зависимость угловой скорости щ или частоты вращения n от момента M, приложенного к его валу, вида
где n и ω связанны между собой известным соотношением n=30щ/р. Механическая характеристика двигателя от постоянного параметра подводимой к нему энергии, при котором она определяется. Поскольку параметры механической характеристики гидромотора зависит от давления и расхода жидкости, при опытном ее определении один из названных параметров считают постоянным. При выборе постоянного параметра принимают во внимание, какой из них в условиях эксплуатации изменяется незначительно. В системах объемного гидравлического привода, где источником гидравлической энергии служит насос объемного действия, таким параметром является расход жидкости. Поэтому в работе при построении механических характеристик объемного гидромотора в качестве постоянного параметра принят расход жидкости в двигателе QД =const, что обеспечивает ему жесткую характеристику, т.е. незначительное снижение частоты вращения с ростом момента на валу. Общая эффективность двигателя оценивается его механической характеристикой в совокупности с характеристиками изменения КПД η и мощности N в функции момента на валу: η=η(M); N=N(M). Опытное определение механической характеристики гидромотора производят на специальных стендах, включающих в себя насос, испытываемый гидромотор и нагрузочное устройство или машину. В работе в качестве нагрузочной машины принят генератор постоянного тока с независимым возбуждением, якорная цепь которого нагружена постоянным сопротивлением. По напряжению и току на зажимах сопротивления определяется нагрузка на валу гидромотора. Так как при преобразовании механической энергии, подводимой к валу генератора, в электрическую, снимаемую с его зажимов, часть энергии теряется, электромагнитный момент не равен моменту на валу генератора. Эти потери моно определить по формуле
где ΔМ – потери момента, Н·м; МЭ – электромагнитный момент, Н·м; ао , а1 , а2 – постоянные коэффициенты. Таким образом, если в каком-то режиме при частоте вращения n напряжение на зажимах генератора U, а ток I, то электромагниный момент генератора и момент на его валу определяется зависимостями
(здесь напряжение U измеряется в вольтах, ток I - в амперах, n - в оборотах в минуту). Следовательно, для каждого из значений n можно найти МВ . Однако этих данных недостаточно для построения механической характеристики, так как они не соответствуют постоянному расходу Q из-за утечек рабочей жидкости в насосе и аппаратуре управлении. Учет утечек в опытной установке производится с помощью объемного КПД насоса и гидросети:
где ηО.Н.С -объемный КПД насоса и гидросети; b-постоянный коэффициент,Па-1 ; pН -давление в нагнетательной магистрали, ПА. Затем нужно определить для каждого из режимов частоту вращения вала гидромотора, которую он имел бы в данном режиме нагружения при постоянной теоретической подаче насоса QН =const:
Зная nТ и MВ , строят механическую характеристику гидромотора nТ =n(M) при постоянном расходе QМ =QН =const. Значения расхода
где qМ - рабочий объем гидромотора, м3 ; nТ.Х – приведенная частота вращения гидромотора, работающего без нагрузки (при MВ =0),об/мин. Объемный КПД гидромотора
Для определения полного КПД гидромотора зМ в каждом из режимов его работы необходимо знать величину полезной NП и затраченной NЗ мощностей. Затраченная мощность(мощность потока на входе в гидромотор)
где p-перепад давлений в гидромоторе, Па; Q - расход жидкости в гидромоторе, м3 /с (QМ =const) Полезная мощность
и полный КПД гидромотора
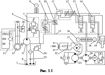
Описание установки . Лабораторная установка для опытного определения характеристик гидромотораХ (рис.1.1) включает в себя масляный бак 1, шестеренный насос 5 типа НШ-32,
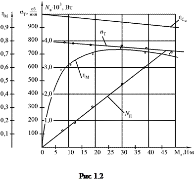
приводимый в движение асинхронным двигателем 3 марки АО 61-4 с пусковой аппаратурой 2, включающей в себя кнопки пуска КП, остановки КС и магнитный пускатель ПМ, гидромотор 20 и нагрузочную машину 21 постоянного тока ПН-100 с независимым возбуждением, работающую в генераторном режиме на постоянное нагрузочное сопротивление RН . Напряжение и ток в цепи якоря генератора измеряется амперметром А и вольтметром V. Масло из бака 1 подается в насос 5 через всасывающий трубопровод 4 и далее по магистральному напорному маслопроводу 7 через распределители 13 и 14 поступает к гидромотору 20 или гидроциллиндру 19. Из гидросистемы масло сливается по трубопроводу 15, на конце которого перед маслобаком установлен фильтр 25 для очистки масла от механических примесей и обратный клапан 23, препятствующий сливу масла из системы при неработающем насоса. Для защиты системы от перегрузки, связанной с засорением фильтра, на сливном трубопроводе 15 установлен предохранительный клапан 24. Скорость гидромотора или гидроцилиндра регулируют дросселями 10 и 12 или дроссель-регуляторами 9 и 11. Дроссель 12 и дроссель-регулятор 11 установлены на напорном трубопроводе последовательно, а дроссель 10 и дроссель-регулятор 9-параллельно. Предохранение напорного трубопровода от перегрузок и подержания постоянного давления при регулировании осуществляется с помощью переливного клапана 6. Для измерения давления масла за насосом, перед гидромотором и за гидромотором в гидросистеме установлены манометры 8,16 и 18 с демпферами, которые сглаживают пульсации давления, называемые неравномерностью подачи насоса и расхода гидромотора. Частота вращения гидромотора измеряется тахогенератором ТГ, вывод которого соединен таховольтметром n. Для увеличения диапазона измеряемых частот вращения в два раза в схеме тахогенератора и таховольтметра n установлен шунт Ш, включаемый ключом К. При включенном шунте Ш для определения действительной частоты вращения гидомотора показания прибора умножают на 2. Генератор 21 в системе опытной установки служит для создания нагрузки на гидромотор. Мощность, потребляемую из сети, N определяют по ваттметру 26. Изменение нагрузки на валу гидромотора производится посредством изменения тока возбуждения генератора 21 автотрансформатором 22 марки ЛАТР-2м, вход которого соединен с трансформатором 380/127, а выход-с обмоткой возбуждения генератора через выпрямительный мост 17. Порядок выполнения работы. Перед включением стенда в работу установить на ноль рукоятку автотрансформатора 22, полностью открыть дроссель-регулятор 11 и дроссели 12 и 10, установив их рукоятки в положение полного открытия на шкалах, закрыть дроссель-регулятор 9 (рукоятка устанавливается на ноль) и установить золотник 13 вращения гидромотора в левое положение, а золотник 14 гидроцилиндра в положение "Стоп". После пуска насоса плавно закрыть дроссель 10, установить рукоятку на ноль, а затем перейти к измерениям. В процессе измерений устанавливают различные положения рукоятки автотрансформатора 22 и при каждом положении, начиная с нулевого, измеряют напряжение и ток в цепи якоря генератора, частоту вращения гидромотора, давления, развиваемое насосом, pН , давление на входе pВХ и выходе рВЫХ из гидромотора по манометрам 16 и 18 соответственно. При изменении положения рукоятки автотрансформатора 22 необходимо следить за ходом стрелки амперметра А, не допуская ее зашкаливания. После снятия показаний приборов на всех режимах работы гидромотора рукоятка автотрансформатора 22 устанавливается на нуль, рукоятка дросселя 10-в положение, обеспечивающее полное открытие, рычаг золотника 13-в положение "Стоп" и выключается асинхронный двигатель насоса кнопкой КС. Формулы и данные для вычислений. По измеренным величинам в каждом режиме нагружения гидромотора по формуле (6.2) определяют электромагнитный момент. По формуле (1.1) определяют величину потерь момента, теряемого в генераторе при преобразовании механической энергии в электрическую, а затем по формуле (1.3) вычисляют момент на валу гидромотора. Объемный КПД насоса и сети рассчитывают по формуле (1.4), приведенное значение частоты вращения гидромотора - по формуле (1.5). По значениям MВ и nТ строят механическую характеристику гидромотора nТ =n(MВ ). Полезная мощность на валу гидромотора вычисляют по формуле (1.9). Построив график nТ =n(MВ ) при МВ =0 до пересечения с осью ? , находят значение nТ.Х и по формуле (1.6) определяют расход гидромотора. Затем рассчитывают перепад давлений на выходе и входе гидромотора Дp=pВХ -pВЫХ и объемный КПД гидромотора по формуле (1.7). По формулам (1.8) и (1.10) вычисляют мощность, затраченную на вращение гидромотора, и его полный КПД. Значение коэффициентов ао =7,18, а1 2,33, а2 =8.485, b=47.088(с 19.03.2008) и рабочего объема гидромотора qМ задает преподаватель. Опытные и расчетные величины. Отчет по работе должен содержать графики nТ =n(MВ ); зМ =з(MВ ); NП =N(MВ ) зСМ =з(Дp) (рис.1.2). На участках до MВ =0 характеристики графически экстраполируются
Указания к самостоятельной работе. 1. Используя полученные экспериментальные данные, постройте характеристики гидромотора НПА-64 nТ =n(M); зМ =з(MВ );NП =N(MВ ) и зСМ =з(Дp) для расхода QМ , увеличенного (уменьшенного) в 1,5 раза. 2. Определите полный КПД установки и постройте график зависимости его от момента на валу гидромотора. Работа №2. ОПРЕДЕЛЕНИЕ МЕХАНИЧЕСКИХ ХАРАКТЕРИСТИК ГИДРОПРИВОДА ПРИ РЕГУЛИРОВАНИИ ДРОССЕЛЕМ, УСТАНОВЛЕННЫМ ПОСЛЕДОВАТЕЛЬНО В системах гидропривода предусматриваются различные устройства, обеспечивающие регулирование параметров потока жидкости, подаваемой в гидромотор. Одним из таких устройств является регулируемый дроссель, который устанавливается в магистрали между насосом и гидромотором. При этом возможны три варианта установки дросселя:1) последовательное на напорной магистрали между насосом и гидромотором; 2) последовательное на сливной магистрали гидромотора; 3) параллельное на обводной линии, соединяющей напорную и сливную магистрали гидропривода. В первых двух вариантах установки дросселя эффект достигается лишь при наличии в напорной магистрали переливного клапана, обеспечивающего сброс излишков рабочей жидкости в бак, сброс проходит при давлении в магистрали, равном давлению его настройки pК . Цель работы: опытное определение механических характеристик гидропривода n=n(MВ ) при различных фиксированных положениях дросселя, последовательно установленного в напорной магистрали гидропривода. Работа выполняется на стенде, описание которого, а также порядок включения и выключения приведены в работе 1 на рис.1.1. Порядок выполнения работы. При запуске стенда в работу руководитель лабораторной работы устанавливает три различных положения дросселя 12, при которых с помощью автотрансформаотра 22 изменяются нагрузки на валу гидромотора и снимаются показания приборов. Обработка экспериментальных данных с целью определения зависимостей n=n(MВ ) производится с той же последовательности, что и в работе 1, но механическая характеристика к Q=const не приводится. Так как возможности стенда не позволяют нагрузить гидромотор до полной его остановки, т.е. создать максимальный момент на валу, определяем значения этого момента косвенно по формуле
где pНО - давление, развиваемое насосом при сбрасывании всего расхода через предохранительный клапан 6; зМАХ и зГ - соответственно механический и гидравлический КПД гидромотора. При этом следует иметь в виду, что при отсутствии течения жидкости по каналам гидромотора в период полной его остановки гидравлический КПД зГ =1. Механический КПД аксиально-поршневого гидромотора можно принять равным 0,80. Для определения значения pНО плавно закрывается дроссель 12 (до установки рукоятки на ноль) и по манометру 8 производится замер. Формулы и данные для вычисления. Мощность на зажимах якоря генератора при разных открытиях дросселя и разном нагружении NЭ =UI. (2.2) Электромагнитный момент
По формуле (1.1) определяется величина момента, теряемого в генераторе при преобразовании механической энергии в электрическую, ΔМ, а затем вычисляется момент на валу гидромотора MВ =MЭ +ΔM Максимальный момент на валу гидромотора при частоте его вращения n=0 вычисляется по формуле (9.1), причем qД =64см3 /об; ηМЕХ =0,80; ηГ =1 Опытные и расчетные величины
По полученным данным строятся графики n=n(MВ ) для всех трех положений дросселя. Графики сходятся в одной точке на оси MВ , соответствующей значению ММАХ . На участке до МВ =0 характеристика графически экстраполируется. Указания к самостоятельной работе. 1. Проведя соответствующие опыты, постройте характеристику p=p(Q) переливного клапана. 2. Определите полный КПД установки и постройте зависимость его от момента на валу. Работа №3 . ОПРЕДЕЛЕНИЕ МЕХАНИЧЕСКИХ ХАРАКТЕРИСТИК ГИДРОПРИВОДА ПРИ РЕГУЛИРОВАНИИ ДРОССЕЛЕМ, УСТАНОВЛЕННЫМ ПАРАЛЛЕЛЬНО. Отличительной особенностью управления гидроприводом с помощью параллельно установленного дорсселя является регулировании скорости при закрытом переливном клапане 6 (см.рис.1.1. работы 1). Порядок выполнения работы. После запуска стенда в работу руководитель лабораторной работы устанавливает три различных положения дросселя 10, на каждом из которых при помощи автотрансформатора 22 изменяется нагрузка на валу гидромотора и снимаются показания приборов. Обработка экспериментальных данных для определения зависимостей n=n(MВ ) производится в той же последовательности, что и в работе 9, за исключением определения величины ММАХ , которая в данном случае для каждого из открытий дросселя будет различной. Формулы и данные для вычислений. По измеренным величинам определяют мощность на зажимах якоря генератора на каждом из режимов нагружения NЭ =UI и электромагнитный момент
По формуле (8.1) определяется величина момента, расходуемого в генераторе на преобразование механической энергии в электрическую, а затем вычисляется момент на валу гидромотора МВ =МЭ +ΔМ. По значениям n и МВ для каждого из положений дросселя строятся графики механических характеристик n=n(MВ ). На участке до МВ =0 характеристика графически экстраполируется. Опытные и расчетные величины.
Указания к самостоятельной работе. 1. Проведя соответствующие опыты и пренебрегая сопротивлением трубопровода, для одного из положений дросселя постройте зависимость Дp=f(QДР ), где Дp - перепад давления на дросселе;QДР - расход масла через дроссель. 2. Постройте зависимости полного КПД установки от момента на валу гидромотора Работа №4. ОПРЕДЕЛЕНИЕ МЕХАНИЧЕСКИХ ХАРАКТЕРИСТИК ГИДРОПРИВОДА ПРИ РЕГУЛИРОВАНИИ ДРОССЕЛЬ-РЕГУЛЯТОРОМ, УСТАНОВЛЕННЫМ ПОСЛЕДОВАТЕЛЬНО. При дроссельном регулировании гидропривода получающиеся механические характеристики весьма чувствительны к изменению внешней нагрузки, т.е. малые изменения нагрузочного момента приводят к весьма значительным изменениям частоты вращения вала рабочей машины. Такие характеристики называются нежесткими. Отличие дроссель-регулятора от регулируемого дросселя в том, что перепад давления на дроссель-регуляторе при данном его открытии не зависит от нагрузки на валу гидромотора, т.е. от перепада давления в гидромоторе, что обеспечивает постоянство расхода и, следовательно, жесткость характеристик гидропривода. Цель работы: опытное определение механических характеристик гидропривода n=n(MВ ) при различных фиксированных положениях дроссель-регулятора, последовательно установленного в напорной магистрали гидропривода. Порядок выполнения работы. После запуска стенда в работу руководитель лабораторной работы устанавливает три различных открытия дроссель-регулятора 11(см.рис.8.1), на каждом из которых при помощи автотрансформатора 22 изменяется нагрузка на валу гидромотора и снимаются показания приборов. Обработка экспериментальных данных производится в той же последовательности, что и в работе 2(ММАХ не определяется). Формулы и данные для вычислений. Вычислив мощность на зажимах якоря генератора в каждом из режимов нагружения NЭ =UI и электромагнитный момент
по формуле (8.1) определяется величина момента, теряемого в генераторе при преобразовании механической энергии в электрическую, ДМ, а затем вычисляется момент на валу гидромотора МВ =МЭ +ΔМ. На основе полученных данных строятся характеристики n=n(MВ ) для каждого из положений дроссель-регулятора. На участке до МВ =0 характеристика графически экстраполируется. Опытные и расчетные величины.
Работа №5. ОПРЕДЕЛЕНИЕ МЕХАНИЧЕСКИХ ХАРАКТЕРИСТИК ГИДРОПРИВОДА ПРИ РЕГУЛИРОВАНИИ ДРОССЕЛЬ-РЕГУЛЯТОРОМ, УСТАНОВЛЕННЫМ ПАРАЛЛЕЛЬНО. Механические характеристики гидропривода, получаемые при регулировании потока параллельно установленным дроссель-регулятором, по сравнению с характеристиками, получаемыми при последовательной установке, несколько более мягкие. Это объясняется тем, что при параллельной установке сброс расхода через дроссель-регулятора постоянен и не зависит от разности давлений в напорной и сливной магистралях, а производительность насоса, ввиду утечек, с ростом давлений в магистрали уменьшается, в связи с чем уменьшается и расход в гидромоторе, а значит, и частота его вращения. Порядок выполнения работы. После запуска стенда в работу руководитель лабораторной работы устанавливает три различных положения дроссель-регулятора 9 (см.рис.1.1), на каждом из которых при помощи автотрансформатора ЛАТР-2м изменяется нагрузка на валу гидромотора и снимаются показания приборов. Обработка экспериментальных данных производится в той же последовательности, что и в работе 4. Формулы и данные для вычислений. Рассчитав мощность на зажимах якоря генератора в каждом из нагружения NЭ =UI и электромагнитный момент
по формуле (1.1) определяется величина момента, расходуемого в генераторе постоянного тока на преобразование механической энергии в электрическую, ДМ, а затем вычисляют момент на валу гидромотора МВ =МЭ +ΔМО На основе полученных данных строятся характеристики n=n(MВ ) для каждого из положений дроссель-регулятора. На участке до МВ =0 характеристика графически экстраполируется. Отчет по работе должен содержать три графика n=n(MВ ) для каждого из трех положений дроссель-регулятора. Опытные и расчетные величины.
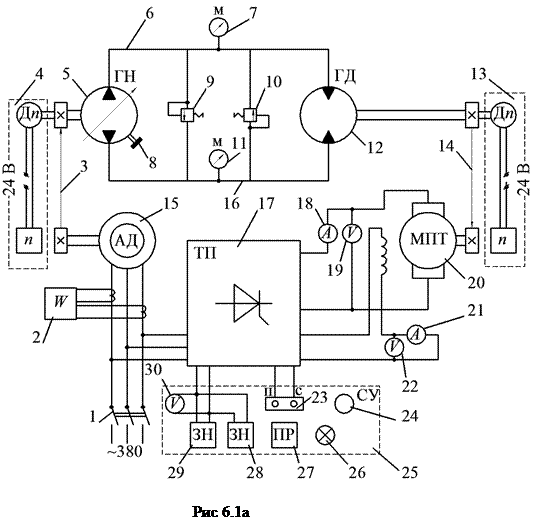
Работа №6. ОПРЕДЕЛЕНИЕ МЕХАНИЧЕСКОЙ ХАРАКТЕРИСТИКИ ГИДРОПРИВОДА С ОБЪЕМНЫМ РЕГУЛИРОВАНИЕМ. Механической характеристикой гидропривода называется зависимость угловой скорости щ или частоты вращения n от момента, приложенного к его валу при постоянном параметре регулирования е. Для оценки эффективности привода на графике механической характеристики строят зависимости КПД и мощности в функции момента на его валу. В качестве исследуемого привода в работе использован универсальный регулятор скорости (УРС), представляющий собой гидравлический вариатор, который дает возможность бесступенчатого регулирования скорости ведомого вала в обоих направлениях при неизменном направлении и скорости вращения электродвигателя ,приводящего вариатор в движение. Регулятор типа УРС бывают раздельного и нераздельного типа. Раздельный тип характерен тем, что насос и двигатель представляют собой отдельные машины со своими корпусами. Они могут устанавливаться на различных расстояниях друг от друга и в различных сочетаниях. Регулятор типа УРС состоит из объемного регулируемого аксиально-поршневого насоса и нерегулируемого аксиально-поршневого гидромотора. Насос и гидромотор соединены между собой короткой гидролинией. Устройство гидродвигателя аналогично устройству насоса. Отличие состоит в том, что чаша гидродвигателя закреплена неподвижно, а чаша насоса может поворачиваться на угол до 20о в обе стороны с помощью механизма управления винтового типа. Аксиально-поршневой гидропривод типа УРС предназначен для работы в качестве силовых исполнительных агрегатов в различных системах автоматического и полуавтоматического дистанционного или ручного управления. В горной промышленности УРС применяется в гидравлических механизмах подачи врубовых машин « Урал-33», «Урал-37» и угледобывающего комбайна IKIOI, а также в механизмах гидравлических лебедок и гидроподъемников. Гидропривод предназначен для работы при нормальном давлении 1,5-1,8 Мпа с допустимой нагрузкой до 7,5 Мпа при изменении частоты вращения выходного вала в диапазоне от -500 до +500 об/мин. Описание установки. Лабораторная установка (рис.6.1,а) состоит из асинхронного электродвигателя 15, клиноременной передачи 3, регулируемого насоса 5 с устройством изменения подачи 8, нерегулируемого гидромотора 12, предохранительных клапанов 9 и 10, гидролинии 6,16, манометров 7,11, измерителей угловой скорости гидромотора 13 и насоса 4, ускоряющей клиноременной передачи 14, машины постоянного тока 20,тиристорного преобразователя 17 со станцией управления 25, амперметров 18,21, вольтметров 19,22,30, ваттметра 2, задатчиков нагрузки: грубого 29 и точного 28, переключателей полярности тиристорного преобразователя 24 и вольтметра 27, кнопочного переключателя 23, автоматического переключателя 1, индикатора 26. Приводной электродвигатель 15 через клиноременную передачу 3 вращает насос 5, который по трубопроводу 6 или 16 подает жидкость в гидромотор 12. Из гидромотора рабочая жидкость возвращается в насос. Управление скоростью и направлением вращения гидромотора производится изменением подачи насоса без реверсирования электродвигателя. Вал гидромотора через клиноременную передачу 14 соединен с нагружающим устройством, в качестве которого применена машина постоянного тока 20 с независимым возбуждением и тиристорный преобразователь 17, работающий в инверторном режиме. Управление нагрузкой осуществляется станцией управления 25 путем изменения тока якоря машины постоянного тока. Для предохранения системы от перегрузок предусмотрены предохранительные клапаны 9 и 10. Задания нагрузки и контроль параметров производятся по приборам, расположенным на панели управления 25, а также манометрами 7,11. На панели управления (рис.6.1б) расположены: амперметр 18 для измерения тока в цепи якоря нагрузочной машины постоянного тока , вольтметр 30 для контроля напряжения в цепи задания нагрузки, грубый 29 и точный 28 задатчики нагрузки, вторичные приборы измерений 13 и 4 для измерения частоты вращения валов гидромотора и насоса , ваттметр 2 для измерения мощности
электродвигателя, переключатель 27 шкалы вольтметра 19 в зависимости от направления вращения вала гидромотора, кнопки 23 для включения (выключения ) нагрузки, индикатор включения питания 380В 26, переключатель полярности тиристорного преобразователя 24. Формулы и данные для вычислений. Для гидропривода с объемным регулируемым насосом частота вращения выходного вала гидромотора определяется зависимостью
где qН ,qм – рабочие объемы насоса (при еН =1) и гидромотора, qН =qм =1,48 • 10-3 м3 ; еН – параметр регулирования насоса, задаваемый устройством 8 (рис.6.1,а); nН – частота вращения вала насоса, об/мин; p7 , p11 -давление в линиях нагнетания и слива, определяемое по манометрам 7 и 11 (рис.6.1,а),Па; ау – коэффициент утечек привода, об •м3 /(мин •Па). Поскольку характеристика должна сниматься при постоянной частоте вращения вала насоса, а асинхронный двигатель имеет скольжение, значения nм следует корректировать, умножая на величину
где nН S – приведенная частота вращения вала насоса, об/мин, в качестве приведенной удобнее использовать наибольшое полученное значение nH . Тогда с учетом равенства qН =qM получим приведенную характеристику привода в функции давления
Значения теоретической частоты вращения вала гидромотора nM . T при р7 -р11 =0 найдем по графику экспериментальной зависимости nMS =n(p). При значительном разбросе экспериментальных значений nMS величину nM . T определяют по методу наименьших квадратов:
где К – количество опытных точек. Перепад давлений на гидромоторе p7 -p11 называется преодолением момента сопротивления на валу гидромотора и гидромеханическими потерями в самом гидромоторе. Момент сопротивления на валу гидромотора определяется по формуле:
где МЭ – электромагнитный момент машины постоянного тока (МПТ) 20, приведенный к валу гидромотора (рис.6.1,а), Н•м; КМ – коэффициент момента МПТ, КМ =1,6 В•с/рад; I18 – ток якоря МПТ, измеренный амперметром 18, А; u14 – передаточное число клиноременной передачи 14, u14 =0,795; ДM – потери момента в МПТ и клиноременной передаче, определяемое экспериментально и аппроксимируемые полиномом второй степени, Н•м; Ао , А1 , А2 – коэффициенты (задаются преподавателем); nMS – частота вращения вала гидромотора, определяемая по прибору 13, об/мин. Механическая характеристика гидропривода при постоянной частоте вращения вала насоса определяется зависимостью
Объемный КПД гидропривода
Мощность на валу гидромотора
Мощность на валу насоса
где N2
– мощность, потребляемая электродвигателем и определяемая по ваттметру 2 (рис.6.1,а); ∆
Nвх
- механические потери мощности в электродвигателе 15, клиноременных передачах 3,14 и машине постоянного тока 20, Общий КПД гидропривода определим по формуле
а гидромеханический КПД
Перепад давлений на валу гидромотора без учета гидромеханических потерь в насосе и гидромоторе
Тогда гидромеханический КПД насоса
а гидромотора
Порядок выполнения работы. 1. По вольтметру 30 установить задатчики нагрузки 28 и 29 в нулевое положение. 2. Установить штурвал устройства управления 8 в нулевое положение. 3. Включить асинхронный двигатель 15 и питание 380 В на нагрузочное устройство 17 переключателем 1. Подача питания контролируется индикатором 26. 4. Кнопкой 23 «Пуск» включить нагрузку. 5. Установить штурвал устройства 8 в положение, заданное преподавателем. 6. Записать полученные показания приборов 2, 4, 7, 11, 13, 18 по форме, приведенной ниже. 7. Задатчиками 28 и 29 установить пять-шесть значений нагрузки по прибору 18 или 30, показания приборов также записать по представленной форме. 8. Установить нулевое значение нагрузки по ампермеру 18, поставить штурвал устройства 8 в нулевое положение. 9. Кнопкой 23 «Стоп» включить нагрузку. 10. Переключателем 1 отключить электродвигатель 15 и питание 380 В и приступить к обработке данных. 11. Вычислить коэффициент К1 и значения приведенной частоты вращения вала гидромотора. Построить зависимость nMS =n(p7 -p11 ). Полученную кривую продлить до пересечения с осью ординат и определить теоретическую частоту вращения вала гидромотора nM . T . В случае значительного разброса экспериментальных значений величину nM . T следует определить по формуле (13.1). 12. По формулам (13.2) вычислить значения потери момента ДМ, элекромагнитный момент МЭ и момента на валу гидромотора ММ . Построить механическую характеристику гидропривода nMS =n(MM ) при еН =const (рис.13.2). 13. Используя формулу (13.4), построить график изменения объемного КПД (рис.13.2). 14. По формуле (13.5) вычислить выходную мощность гидропривода и построить зависимость NВЫХ =N(MM ) (рис.13.2). 15. Определить по формуле (13.6) входную мощность NВХ и по формуле (13.7) общий КПД гидропривода. Построить график з=з(ММ ). 16. По формуле (13.8) определить гидромеханический КПД привода и построить график зГ.М =з(ММ ). В отчете представить таблицу полученных и вычисленных данных, график для определения nМ.Т графики nMS =n(MM ), NВЫХ =N(MM ), з=з(ММ ), зо =з(ММ ), зГ.М =з(ММ ), формулы, по которым проводились вычисления, результаты самостоятельной работы. Указания к самостоятельной работе. Используя полученные данные, определить численное значение параметра регулирования еН , при котором производились испытания. 1. Построить графики изменения гидромеханических КПД насоса и гидромотора в функции момента на валу гидромотора: зГ.М.Н =з(ММ ) и зГ.М.М =з(ММ ). 2. Построить график изменения момента на валу насоса МН =М(ММ ). 3. Определить гидромеханический КПД насоса, не пользуясь формулой (13.10). 4. Используя ЭВМ, дать математическое описание показанных на рис.6.2 графиков и определить аппроксимации по полученным данным.
Опытные и расчетные величины еН = Ао =5,08 А1 =4,5 10-2 А2 =3 10-5 Во =1,65 В1 = 2,207 10-3 В2 =1,071 10-6 (с 19.03.2008)
Работа №7.ОПРЕДЕЛЕНИЕ РЕГУЛИРОВОЧНЫХ ХАРАКТЕРИСТИК ГИДРОПРИВОДА С ОБЪЕМНЫМ РЕГУЛИРОВАНИЕМ. Скоростной характеристикой гидропривода называется зависимость угловой скорости или частоты вращения вала гидромотора от параметра регулирования. Для оценки эффективности гидропривода на графике скоростной характеристики строят зависимости от параметра регулирования КПД и мощности. В качестве исследуемого привода в работе использован универсальный регулятор скорости (УРС). Работа проводится на стенде, описанном в работе 6. Поэтому для выполнения работы необходимо ознакомиться с устройством универсального регулятора скорости и исполнительным стендом. Формулы и данные для вычислений. Приведенная статическая характеристика гидропривода может быть выражена зависимостью (см. работу 6)
где nMS =nM K1 – приведенная частота вращения гидромотора, об/мин; К1 =nMS /nH – коэффициент приведения; nHS =nS u2 – приведенная частота вращения насоса при еН =1, об/мин; nH – частота вращения насоса,об/мин; nS – синхроная частота вращения электродвигателя, nS = 750 об/мин; u2 – передаточное число клиноременной передачи, u2 =0,8; еН = б/ бmax – параметр регулирования насоса; б, бmax – углы поворота штурвала устройства управления, определяемые в условных делениях лимба; p7 -p11 – перепад давлений на гидромоторе, Па; ау – коэффициент утечек, об/(мин · Па); qM – рабочий объем гидромотора, qM =1,48·10-3 м3 . При постоянной нагрузки по формуле (7.1) получим скоростную характеристику, которую можно построить по результатам эксперимента.
При nMS =0 (нулевая частота вращения вала гидромотора) можно получить зону нечувствительности привода
Теоретическая частота вращения вала гидромотора, т.е. без учета объемных потерь,
где qH – рабочий объем насоса при еН =1 м3 , qH =qМ . Определяя экспериментально скоростную характеристику в соответствии с зависимостью (7.2) и вычисляя значения nM . T по формуле (7.4), получим объемный КПД гидропривода в функции еН
и коэффициент утечек
Выходную и входную мощность гидропривода определяем так же, как и в работе 6:
где КМ – коэффициент момента МПТ, КМ =1,6 В·с/рад; I18 – ток якоря МПТ, А; i14 – передаточное число клиноременной передачи 14, i14 =0,75; ДM – потери момента в МПТ и клиноременной передаче, Н· м; А0 , А1 , А2 – экспериментальные коэффициенты, задаваемые преподавателем; nMS – приведенная частота вращения вала гидромотора, об/мин; NВЫХ – мощность на валу гидромотора, Вт; ММ – момент на валу гидромотора, Н·м. Входную мощность на валу насоса определим по формулам:
где NВХ – мощность, потребляемая электродвигателем, Вт; ДNВХ - механические потери в клиноременных передачах, электродвигателе и МПТ, Вт; В0 , В1 , В2 – экспериментальные коэффициенты, задаваемые преподавателем.
и гидромеханический
Порядок выполнения работы. 1. По вольтметру 30 (см. рис.6.1) установить задатчики нагрузки 28 и 29 в нулевое положение. 2. Установить штурвал устройства управления 8 в нулевое положение. 3. Включить асинхронный двигатель 15 и питание 380 В на нагрузочное устройство 17 переключателем 1. Контролировать включение по индикатору 26. 4. Включить нагрузочное устройство кнопкой 23 «Пуск». 5. Задатчиками 28 и 29 установить по амперметру 18 заданное преподавателем значение нагрузки (при этом вал гидромотора может вращаться в обратную сторону). 6. Штурвалом устройства 8 установить нулевую частоту вращения вала гидромотора. Записать показания приборов 2, 4, 7, 11, 13, 18 и положение штурвала по лимбу по форме, представленной ниже. 7. Установить пять-шесть положений штурвала устройства 8 и также записать показания приборов. 8. Установить нулевое значение нагрузки по амперметру 13, поставить штурвал устройства 8 в нулевое положение. 9. Кнопкой 23 «Стоп» выключить нагрузку. 10. Переключателем 1 отключить электродвигатель 15 и питание 308 В. приступить к обработке данных. 11. Вычислить коэффициент приведения скорости К1 значения частоты вращения вала гидромотора и построить скоростную характеристику по формуле (14.2). 12. По формулам (14.4)-(14.6) определить значения теоретической частоты вращения гидромотора, объемный КПД гидропривода и коэффициент утечек. Построить графики зависимости зо =з(еН ) и аУ =а(еН ). 13. По формулам (14.7) вычислить значения на валу гидромотора и выходную мощность. Построить график зависимости выходной мощности от параметра регулирования NВЫХ =N(еH ). 14. По формулам (14.8) вычислить потери мощности ДNВХ и выходную мощность NВХ . 15. По формулам (14.9) и (14.10) вычислить значения полного и гидромеханического КПД. Построить графики з=з(еН ) и зГМ =з(еН ). Экспериментальные и вычисленные значения параметров гидропривода записать по приведенной ниже форме. Опытные и расчетные величины. I18 = Д М0 = ММ = nHS = А0 = А1 = А2 = В0 = В1 = В2 =
Указания к самостоятельной работе. 1. Используя полученные данные, построить зависимости КПД от частоты вращения вала гидромотора nMS . 2. Определить гидромеханические КПД гидромотора, насоса и построить зависимости зГМ.М =з(еН ), зГМ.Н =з(еН ). 3. Используя ЭВМ, получить математическое описание зависимостей, представленных на рис.7.1. Результаты аппроксимации сравнить с полученными данными. |




, (13.1)
