Міністерство освіти і науки України
Івано-Франківський національний технічний університет нафти і газу
Говдяк Роман Михайлович
УДК 504.054:622.691.4
Підвищення ефективності
магістральних газопроводів на пізній
стадії експлуатації
Спеціальність 05.15.13 – трубопровідний транспорт, нафтогазосховища
автореферат
на здобуття наукового ступеня
доктора технічних наук
Івано-Франківськ
2008 р.
Дисертацією є рукопис.
Робота виконана в Івано-Франківському національному технічному університеті нафти і газу, Міністерство освіти і науки України.
Науковий консультант:
доктор технічних наук, професор Семчук Ярослав Михайлович
, Івано-Франківський національний технічний університет нафти і газу, завідувач кафедри безпеки життєдіяльності.
Офіційні опоненти:
доктор технічних наук, професор, член-кореспондент НАН України Похмурський Василь Іванович
, Фізико-механічний інститут ім. І.В. Карпенка НАН України, м. Львів, заступник директора:
доктор технічних наук, професор Капцов Іван Іванович
, Український науково-дослідний інститут природних газів, м. Харків, завідувач відділом транспортування газу;
доктор фізико-математичних наук, професорОсадчук Василь Антонович
, Національний університет«Львівська політехніка», завідувач кафедри.
Захист відбудеться “16” травня 2008 року о 10 годині на засіданні спеціалізованої ради Д 20.052.04 в Івано-Франківському національному технічному університеті нафти і газу за адресою: 76019, м. Івано-Франківськ, вул. Карпатська, 15.
З дисертацією можна ознайомитись в науково-технічній бібліотеці Івано-Франківського національного технічного університету нафти і газу за адресою: м. Івано-Франківськ, вул. Карпатська, 15.
Автореферат розісланий “___” квітня 2008 р.
Вчений секретар
спеціалізованої вченої ради
кандидат технічних наук, доцент О.В.Корнута
ЗАГАЛЬНА ХАРАКТЕРИСТИКА РОБОТИ
Актуальність проблеми.
Газотранспортна система України – одна з найбільших, але разом з тим і одна з найстаріших в Європі – її розвиток розпочався в 1924 р. Особливо швидко система почала розвиватися з 1967 р., який вважається початком експорту українського, а потім і російського газу до країн Центральної і Західної Європи, початком функціонування найбільшого на сьогодні коридору транзиту російського газу.
На території держави створена найбільша система транзитних магістральних газопроводів, яка забезпечує близько 93 % експортних поставок російського газу, що складає більш ніж чверть загального об’єму споживання газу в Європі. Газотранспортна система “Укртрансгаз” технологічно з’єднана з системами магістральних газопроводів Росії, Бєларусі, Молдови, Румунії, Угорщини, Словаччини, Польщі, а через них з газопроводами всього європейського континенту.
За станом на теперішній час загальна протяжність газопроводів досягла 34,8 тис. км, у тому числі магістральні газопроводи-відводи – 12,5 тис. км. Проектна пропускна спроможність газотранспортної системи на вході в Україну складає 292 млрд м3
на рік (800 млн м3
на добу). Загальна потужність компресорних станцій складає 5492 МВт.
У структурі газопроводів суттєво переважають трубопроводи великого діаметру. Так, газопроводи діаметром 1420 мм складають 15,82 %, діаметром 1020–1220 мм – 23,34 %; 720-820 мм – 14,93 %
Водночас газотранспортна система має у своєму складі 59,43 % газопроводів з терміном експлуатації від 15 до 50 років, 5,8 тис. км газопроводів відпрацювали свій амортизаційний строк – 33 роки, більш третини газопроводів мають антикорозійне покриття з полімерних плівок холодного нанесення. Це вимагає щорічного виконання значних обсягів капітального ремонту та реконструкції газопроводів .
Сьогодні у системі “Укртрансгазу” в експлуатації знаходиться 78 компресорних станцій (121 компресорний цех) з працюючими 779 газоперекачувальними агрегатами двадцяти типів, як вітчизняного, так і зарубіжного виробництва, в тому числі 449 агрегатів із газотурбінним приводом, що складає 80 % від загальної потужності. Близько 20 % парку газоперекачувальних агрегатів відпрацювали встановлений моторесурс або близькі до того, і подальша їхня експлуатація не забезпечує надійної та ефективної роботи. Експлуатація такого багаточисленного та різнотипного парку, у тому числі в ряді випадків з низьким ККД, різним моторесурсом, чималим числом морально та фізично застарілих агрегатів, вимагає належного сервісного обслуговування, а також змушує вирішувати проблеми розробки та впровадження високоекономічних і більш екологічно чистих газоперекачувальних агрегатів.
Отже, газотранспортна система України на пізній стадії експлуатації вимагає вирішення важливих і невідкладних науково-технічних проблем, пов’язаних з підвищенням надійності лінійної частини та економічності експлуатації компресорних станцій, оцінки залишкового ресурсу газоперекачувальних агрегатів з метою проведення переоснащення компресорних станцій та впливу системи на довкілля.
Зв’язок роботи з науковими програмами, планами, темами.
Робота носить як теоретичний, так і науково-прикладний характер. Виконувалась при участі автора згідно переліку науково-дослідних, дослідно - конструкторських робіт ВАТ "Укргазпроект" на 2005, 2006, 2007 роки та договору №11-102-6 з Івано-Франківським національним технічним університетом нафти і газу.
Тематика роботи охоплює декілька завдань національних та галузевих програм “Нафта і газ України у 2010 році”, “Програми науково-технічного прогресу газової промисловості України до 2015 року”, “Програми збереження ДК “Укртрансгаз” на 2001-2013 роки”, “Програми забезпечення діагностики і моніторингу газотранспортної системи України на 2002-2030 роки”, “Програми реконструкції лінійної частини газотранспортної системи ДК “Укртрансгаз”, “Програми реконструкції компресорних станцій ДК “Укртрансгаз”.
Мета роботи.
Розробка наукових основ та впровадження створених на їх основі методів та засобів в практику експлуатації газотранспортних систем на пізній стадії експлуатації для підвищення ефективності роботи трубопроводів та обладнання.
Задачі досліджень.
1. Дослідження критичного напружено-деформаційного стану лінійної частини газопроводів для оцінки залишкового ресурсу.
2. Встановлення закономірностей зміни економічності експлуатації газоперекачувальних агрегатів на компресорних станціях для обґрунтування термінів їх переоснащення.
3. Аналіз енергетичної ефективності газотурбінних установок компресорних станцій та розробка методів та засобів її підвищення.
4. Дослідження впливу об’єктів газотранспортного комплексу на довкілля та розробка заходів зниження рівня аварійних ризиків.
Об’єкт дослідження:
системи магістральних газопроводів на пізній стадії експлуатації.
Предмет дослідження:
технології, методи, заходи підвищення ефективності експлуатації обладнання і лінійної частини магістральних газопроводів.
Методи досліджень.
Аналіз причин відмов газотранспортних систем проводився з використанням методу дерева відмов, який ґрунтується на оберненій (дедуктивній) логіці; прогнозування впливу факторів на відмову газових об'єктів проводилось методами математичного моделювання; для модифікації камер згоряння газоперекачувальних агрегатів застосовувались стендові та натурні випробування. Вірогідність отриманих висновків підтверджено результатами натурних дослідів та статистичними даними із застосуванням алгоритмів обробки даних.
Наукові положення, що виносяться на захист:
1. Закономірності зміни економічної ефективності експлуатації газоперекачувальних агрегатів компресорних станцій з тривалим терміном експлуатації.
2. Результати досліджень критичного напружено-деформованого стану лінійних ділянок газопроводів і методи обґрунтування їх залишкового ресурсу.
3. Заходи зниження рівня аварійних ризиків та шкідливого впливу об’єктів магістрального газопроводу на довкілля.
Наукова новизна отриманих результатів
полягає у тому, що вперше:
1. На основі аналізу технічного стану вітчизняних магістральних газопроводів для підвищення ефективності їх експлуатації удосконалено методи прогнозування технічного та екологічного ризиків аварій.
2. Удосконалено розрахунково-експериментальний метод визначення залишкового ресурсу магістральних газопроводів на пізній стадії експлуатації за допомогою індикаторів навантаження на основі закономірностей кінетики втомного руйнування та експериментальних досліджень індикаторів та моделей-“вирізок” труб газопроводу.
3. Удосконалено метод визначення залишкового ресурсу газоперекачувальних агрегатів компресорних станцій шляхом встановлення ефективного ККД конкретного агрегату із врахуванням його критичного стану і зміною його в минулому, а також характеру тренду, побудованого для усієї сукупності ідентичних агрегатів.
4. Обґрунтовано метод підвищення енергетичної ефективності камер згоряння газотурбінних установок компресорних станцій на основі трубчастої технології спалювання газу.
5. Розвинуто концепцію використання вторинних ресурсів компресорних станцій магістральних трубопроводів шляхом розробки технології одержання вуглекислоти з димових газів.
6. Обґрунтовано науково-технічні заходи та засоби щодо підвищення акустичної ефективності компресорних станцій магістральних газопроводів.
Практичне значення одержаних результатів полягає:
1. Удосконалено методи кількісного аналізу аварійного ризику газотранспортних об'єктів підвищеної небезпеки, які схвалені і взяті для використання Управлінням Держпромгірнаглядом МНС України.
2. Розроблено науково-технічні заходи з впровадження трубчастої технології спалювання газу у камерах згоряння газоперекачувальних агрегатів компресорних станцій, що дозволили значно підвищити її енергетичну ефективність (патенти України на корисну модель №8303, №8304, №21118, №22994), впроваджено технологію на Бердичівській компресорній станції УМГ «Київтрансгаз України».
3. Розроблена технологія одержання вуглекислоти з димових газів, що зменшує навантаження на довкілля (патенти України та Росії на корисну модель №5959, №46753).
4. Створено шумоглушники-утилізатори для газотурбінних агрегатів ГПА-Ц-6,3 та ГТК-10-і (патенти України та Росії на корисну модель №2352, №24041, №61814), які взяті для виготовлення Ухтинським експериментальним механічним заводом (Росія).
5. Розроблена методика для визначення залишкового ресурсу магістральних газопроводів (патент України на корисну модель №5396), яка впроваджена на УМГ «Прикарпаттрансгаз».
Особистий внесок здобувача
. Особистий внесок здобувача у роботах, опублікованих у співавторстві, полягає у такому: 1) проблеми енергоекологічної безпеки газових об’єктів України, інноваційні пріоритети паливно-енергетичних комплексів країни, сформовано нові підходи до кількісного аналізу аварійного ризику газотранспортних об'єктів, сучасного стану досліджень підвищення ефективності магістральних газопроводів та компресорних станцій [1-7, 13, 15, 16, 21, 41]; 2) визначення залишкового ресурсу лінійної частини магістральних газопроводів та вибір діагностичного параметра агрегатів компресорних станцій [42]; 3) напрямки створення малотоксичних камер згорання [11, 12, 16, 21, 27, 42, 43]; 4) ідея використання вторинних ресурсів компресорних станцій для виробництва вуглекислоти [22, 24, 25, 29, 30, 33, 35-37]; 5) участь у створенні модифікованих шумоглушників-утилізаторів[10, 45, 46].
Апробація результатів роботи.
Основні результати дисертаційної роботи доповідались і обговорювались на конгресах та науково-технічних конференціях: 7-ї міжнародної науково-практичної конференції «Нафта і газ України-2002 (Київ, 2002р.), шостої міжнародної конференції «Енергетична безпека Європи ХХІ сторіччя» (Київ, 2003р.), сьомої міжнародної конференції «Енергетична безпека Європи ХХІ століття, «Інноваційні пріоритети» (Київ,2004р.), ІV міжнародному енергоекологічному конгресі «Енергетика. Екологія. Людина.» (Київ, 2004р.); 8-ї міжнародної науково-практичної конференції «Нафта та газ України-2004» (Судак, 2004), першої в Україні міжнародної конференції «Когенерация в промишленности и коммунальной энергетике» (Київ, 2005р.),науково-практичної конференції «Екологічні проблеми нафтогазового комплексу» (м. Яремча Івано-Франківської обл., 2004р.), 5-й міжнародний енергетичний конгрес «Енергетика. Екологія.. Людина» (Київ, 2005р.), 8-ї міжнародної конференції «Енергетична безпека Європи ХНІ століття, «Євразійські енергетичні коридори (Київ, 2005р.), VІ міжнародному енергоекологічному конгресі «Енергетика. Екологія. Людина»(Київ, 2006р.), 9-ї міжнародної конференції «Енергетична безпека Європи ХНІ століття», «Євроазійські енергетичні коридори» (Київ, 2006р.), науково-практичної конференції «Нафтогазовий комплекс України, стратегія розвитку» (Київ, 2006р.), ХІІ міжнародної конференції «Ресурсоенергозбереження в ринкових відносинах» (м.Ялта, 2006р.), міжнародної науково-технічної конференції «Новітні ресурсозберігаючі технології в нафтогазовій енергетиці (ІФНТУНГ-40» (м.Івано-Франківськ, 2007р.), 3-ї міжнародної науково-практичної конференції «Екологічні проблеми нафтогазового комплексу» (санаторій Синяк, Закарпатська обл., 2007), VІІ міжнародному енергетичному конгресі «Енергетика. Екологія. Людина.» (2007р), 10-ї міжнародної конференції «Енергетична безпека Європи ХХІ століття» (Київ, 2007р.), на семінарах кафедри безпеки життєдіяльності і міжкафедральному науковому семінарі факультету нафтогазопроводів Івано-Франківського національного технічного університету нафти і газу (2004, 2005, 2006, 2007р.р.)
Публікації
. Результати дисертації опубліковані у 4-ох монографіях, 33 статтях у фахових наукових журналах, збірниках, 9 міжнародних конференцях і семінарах, 11 деклараційних патентах України та Росії.
Структура
та обсяг роботи.
Дисертація складається з в вступу, 6 розділів, висновків, списку використаних джерел з 233 найменувань, 6 додатків на 58 сторінках. Повний обсяг – 350 сторінок, з них основний текст – 267 сторінок. Робота містить 62 рисунки та 37 таблиць.
ОСНОВНИЙ ЗМІСТ РОБОТИ
У вступі
обґрунтована актуальність проблеми, сформульовані мета, завдання досліджень, наведена наукова новизна і значимість, а також результати апробації та реалізації основних положень роботи.
У першому розділі
проведені аналіз сучасного стану досліджень ефективності магістральних газопроводів, що експлуатуються у складних і досить різноманітних природних умовах, а тому спектр навантажень та впливів на них дуже широкий. Окрім цього, система трубопроводів має різне конструктивне рішення по всій її протяжності та різні терміни експлуатації. Все це призводить і буде призводити до їх відмов. Як показують статистичні дані, найбільша кількість аварій спостерігається на газопроводах, які експлуатуються понад 20 років і досягає майже 80% загальної аварійності. У загальному, структура лінійної частини газопроводів за терміном експлуатації має такий вигляд: 10 і менше років – 9%, від 11 до 15 років – 10%, від 16 до 20 років – 17%, від 21 до 32 років – 31%; 33 і більше років – 33%.
Вищенаведене вимагає безпечних умов експлуатації газотранспортних систем, які вирішуються оцінкою ризику їх експлуатації. Оцінка технічного та екологічного ризику запрограмована в нормативних актах, документах та наукових працях.
Одним з напрямків перспективного розвитку газового комплексу України є впровадження науково-технічних розробок і певного досвіду забезпечення ефективності газотранспортних систем. Проблему забезпечення ефективності експлуатації газотранспортної системи неможливо розглянути окремо від процесів реформування суспільства загалом, а також від змін соціально-економічних умов країни.
Відмітимо, що до теперішнього часу в Україні, в основному, вже розроблена достатня кількість ефективних екологічних, енерго-ресурсозберігаючих технологій і обладнання для магістральних газопроводів. Вони дозволяють вже зараз значно збільшити ефективність використання природного газу на компресорних станціях і в перспективі перетворити їх у відносно екологічно чисті енерготехнологічні комплекси комбінованого виробництва різних видів енергії (механічної, електротехнічної, теплової).
Великий внесок у розвиток теорії та практики з розробки енерго-ресурсозберігаючих технологій, обладнання і засобів та заходів з підвищення ефективності експлуатації лінійної частини магістральних газопроводів внесли такі вітчизняні і зарубіжні вчені, як: Бородавкін П.П., Грудз В.Я., Іванцов О.М., Івасів В.М., Карпаш О.М., Котляревський В.А., Крижанівський Є.І., Мазур М.М., Овчаров С.В., Сафонов В.С. і Одішарія Г.Є., Семчук Я.М., Середюк М.Д., Телегін Л.Г., Харіоновський В.В., Шаталов А.А., Шлапак Л.С. та інші.
Розробкою науково-технічних засобів та заходів для підвищення ефективності експлуатації компресорних станцій магістральних газопроводів займалися такі вчені: Барський І.Л., Бойко А.М., Дикий Н.А., Карп І.М., Любчик Г.Н., Терехов А.Л., Шелковський Б.І., Щуровський В.А., Correa S.M., Leonard G. та інші. Але слід відзначити, що розроблені науково-технічні розробки зараз вимагають вдосконалення, підвищення ефективності та поліпшення енерго-екологічних показників вітчизняних магістральних газопроводів на пізній стадії експлуатації. Все це послужило мотивом для вибору теми дисертації, яка може стати свого роду орієнтиром у практичній роботі фахівців науково-дослідних і експлуатуючих організацій.
У цьому розділі проведено аналіз аварійних ситуацій на вітчизняних і зарубіжних магістральних газопроводах, причин та наслідків.
Загалом відмова магістральних газопроводів під дією техногенних. Природних чи антропогенних чинників може супроводжуватися: утворенням ударної хвилі; загорянням газу і термічним впливом пожежі на довкілля; токсичним забрудненням атмосферного повітря; створенням пожежновибухової небезпеки у житлових та робочих приміщеннях через потрапляння газу; розлітанням шматків металу та фрагментів внаслідок руйнування лінійної частини трубопроводів.
Другий розділ
присвячений теоретичним дослідженням аварійного ризику при експлуатації вітчизняних магістральних газопроводів.
Аналіз та керування аварійного ризику є складною комплексною процедурою, що включає низку етапів. Залежно від того, про який період життєвого циклу ГТС йде мова, ступінь глибини й деталізація аварійного ризику буде різною.
Якісний та кількісний аналіз небезпечних факторів, що призводять до відмов газотранспортних систем є невід'ємним і найважливішим етапом у створенні комплексної системи керування ними. Очевидно, що виникнення тої чи іншої позаштатної ситуації є явищем випадковим. Проте наведений у цьому розділі статистичний аналіз дозволяє оперувати показниками імовірності виникнення аварійної ситуації та цим уникнути стохастичної невизначеності. Основою математичного аналізу цих факторів є теорія імовірності та теорія надійності.
Позначимо l
ijk
потенційно небезпечний фактор, що може призвести до виникнення відмов газопроводу. Класифікуватимемо їх за обставинами – i
[i=1
, які можуть виникнути при просіданні лесових, болотистих та інших грунтів; і=2 –
призсувах земної поверхні; і=3
- при механічному пошкодженні трубопроводу; і=4
- при вітровому навантаженні (наземна частина трубопроводу)]; за основними причинами відмов - j
, та за видами подій - К
.
Показник частоти l
ijk
прояву Хijk
-го фактору відмов газопроводу визначимо за запропонованою автором формулою:
(1)
де l
ijk
Д
- дійсний показник частоти прояву Хіік
-го
фактору відмов газопроводу в конкретному районі або в країні;
l
ijk
П
- потенційний показник частоти;
К ijk
Д
-
кількість випадків відмов, що сталися протягом певного періоду внаслідок випадку, який стався при і-тій
обставині, за і-ю
причиною як наслідок К-ї
події;
- загальна кількість відмов;
К ijk
П
- потенційна кількість відмов газопроводу у межах району, країни на певний період як прояв Хіік
-го фактору;
_
загальна потенційна кількість відмов.
Потенційна складова частоти прояву відмов газопроводу у формулі (1) розраховується як добуток дійсної складової на коефіцієнт збільшення відмов МГ (старіння трубопроводів, активізація природних процесів, тощо). Він встановлюється на основі статистичних даних відмов за певний період. Так, за останні 16 років експлуатації вітчизняних МГ частота їх відмов збільшилася з 0,35 рік-1
до 0,42 рік-1
на 1000 км, тобто у 1,2 рази.
Аварії на газопроводах характеризуються наявністю суттєвих розходжень у значеннях питомої частоти аварій l
сер
у середньому по галузі й значеннях питомої частоти аварій l
МГ
у цілому по конкретному газопроводу й локальної частоти l
п
по його окремих ділянках, що розрізняються своїми конструктивно-технологічними характеристиками, особливостями проектування, будівництва й експлуатації за різних зовнішніх умов. Тому при дослідженні аварійного ризику експлуатації МГ неминуче постає питання ранжирування його окремих ділянок таким чином, щоб найнебезпечнішим з огляду технічного стану ділянкам приділялася найбільша увага - і при з'ясуванні прийнятності аварійного ризику, і при плануванні ремонтних робіт та інших превентивних заходах.
Залежно від сукупності конкретних значень різних факторів впливу (ФВ) на аварійність, що мають місце на розглянутій ділянці траси, інтенсивність аварій на ній буде в тому або іншому ступені відрізнятися від середньої по галузі l
сер.
Ці розходження пропонується враховувати за допомогою інтегрального коефіцієнта впливу (kвпл
), що показує, у скільки разів локальна інтенсивність аварій відрізняється від l
сер
і розраховується як добуток 3-х коефіцієнтів впливу: регіонального (kрег
.), «діаметрального» (kD
) і локального (kлок
), тобто локальна інтенсивність аварій на n-ій
ділянці траси може бути виражена [Мазур І.І., Іванцов О.М., 2004] як:
l
n
=
l
сер
(kрег
×
kD
× kлок
)
(2)
Для розрахунку локального значення інтенсивності аварій на п-ій
ділянці траси авторами запропонована формула:
(3)
де Bij
- бальна оцінка фактора впливу;
pi
– частка і-ої
групи фактора впливу;
qij
– частка j-го
фактора впливу в і-ій
групі;
Bсер
– бальна оцінка середньостатистичної по Україні ділянки МГ.
Bсер
виходить на основі визначення середніх по Україні значень fijсер
кожногофактора впливу і відповідних їм бальної оцінки Bijсер
.
Розрахунок по ній локальних значень інтенсивності аварій для кожної ділянки траси дає можливість одержати розподіл питомої частоти аварій по довжині траси l
п
(х).
На практиці, при аналізі аварійного ризику на вітчизняних МГ, визначення l
п
зустрічає значні труднощі через нестачу коректних статистичних даних з аварійності МГ. Якщо ця обставина має місце в конкретній роботі, допускається використати аналогічні статистичні дані по МГ, експлуатованих у подібних умовах і з подібними технічними характеристиками. При відсутності й таких даних, рекомендується дотримуватись логіки максимально консервативного підходу, приймаючи l
сер
=3
×
10-4
1/км ×рік, а kрег
взагалі не розраховувати.
У загальному аналіз аварійного ризику є складною комплексною процедурою, що включає чотири етапи.
На першому етапі виявляються основні потенційні небезпеки, властиві МГ.
На другому етапі проводиться аналіз і кількісна оцінка можливих наслідків від прогнозованих аварій. Третій етап являє собою частотний аналіз аварійних подій; він полягає у визначенні інтенсивностей (частот) і ймовірностей аварійних подій. На четвертому етапі дані про очікуваний збиток і втрати від окремих аварій комбінуються з даними про можливу інтенсивність і ймовірність аварійних подій, та розраховується величина прогнозованого аварійного ризику.
Після кожного з перерахованих етапів проводиться аналіз отриманих даних, і у випадку їхньої неприйнятності розробляються і реалізуються коригувальні впливи на МГ з метою знизити рівень його небезпеки.
У третьому розділі
наведені результати експериментальних досліджень з визначення залишкового ресурсу лінійної частини магістральних газопроводів шляхом використання індикаторів навантаження.
Для вирішення проблеми оцінки залишкового ресурсу аварійно небезпечних ділянок МГ доцільно використовувати накладки з індикаторами навантаження. При цьому необхідно мати кінетичні діаграми втоми індикаторів, тобто криві втоми при різних ступенях їх пошкодження.
Провівши серію втомних випробувань індикаторів при різному ступені пошкодження (у нашому випадку, з різною довжиною вирощеної тріщини), отримаємо кінетичні діаграми втоми з імовірнісними характеристиками.
Суть даної методики полягає в наступному. На індикаторах вирощують з допомогою розробленої нами установки тріщини різної довжини і прикріплюють їх за допомогою точкового зварювання до моделей-вирізок. Моделі-вирізки з привареними індикаторами з вирощеними тріщинами групуємо за довжиною початкової тріщини. Потім проводимо серію втомних випробувань на розробленому дослідному стенді з індикаторами кожної групи до повного руйнування індикаторів.
Рівні навантаження визначають за умови охоплення для кожної серії інтервалу багатоциклової втоми (N
= 104
-107
циклів до руйнування) з найбільшою рівномірністю, що значно спрощує подальші імовірнісні розрахунки.
На другому етапі усі результати зводяться у генеральну вибірку і за допомогою програми обробки даних визначаються параметри усередненої кривої втоми , і . Для цього розроблено алгоритм обробки експериментальних даних, який призначений для використання у середовищі програмування комп’ютерної математичної системи Maple
.
На основі алгоритму створена комп’ютерна програма для розрахунку та графічної побудови імовірнісних кривих втоми.
Приклад побудованих кінетичних кривих втоми індикаторів наведено на рис. 1. Знаючи величину та кількість циклів за визначений період експлуатації , можна прогнозувати залишковий ресурс МГ в імовірнісному аспекті. Але при експлуатації МГ їх визначення є дуже складною задачею. В першу чергу це пояснюється випадковим характером навантаження, змінами режимів експлуатації та іншими випадковими факторами. Постійний контроль навантаження тільки частково знімає цю проблему.

Рис.1 Кінетичні криві втоми індикаторів з довжиною тріщини
1 – 0,5 мм; 2 – 1 мм; 3 – 1,5 мм; 4 – 2,5 мм
Так, навіть при постійному моніторингу за напруженим станом у випадку складного багаточастотного навантаження зробити висновок про еквівалентне напруження та кількість циклів неможливо без значних спрощень гіпотетичного характеру при схематизації процесу. Нами пропонується визначати і з допомогою кінетичних кривих втоми індикаторів навантажування.
Для цього необхідно мати хоча б три зруйновані індикатори з різним початковим пошкодженням і визначеним терміном експлуатації рі
, наприклад, за кількістю років експлуатації накладки до поломки індикатора (р1
<p2
<p3
).
При достатньо великих термінах експлуатації в одних умовах можна прийняти еквівалентну кількість циклів напружень за однаковий термін експлуатації величиною незмінною.
Тоді , і ми можемо записати систему рівнянь розв’язком якої і будуть шукані величини і .
, (4)
Маючи достатню кількість індикаторів з різною довжиною початкової тріщини, послідовно визначають напруження і кількість циклів за визначений період експлуатації ділянки МГ.
У нашому випадку втомні випробування моделей-вирізок проводяться при коефіцієнті асиметрії r
=0, отже, відомими є тільки значення та S0
. Для окремої ділянки МГ коефіцієнт асиметрії через дію внутрішнього тиску та можливий в ускладнених умовах експлуатації згин (зсув ґрунту, повітряні та підводні переходи тощо) може змінюватися в широких межах -1<r
<1. Тому необхідним є приведення результатів втомних випробувань при r
=0 до визначеного для конкретної ділянки МГ коефіцієнту асиметрії. Визначення проводимо за рівняннями
при r
≤0; (5)
при r
>0; (6)
де y
– коефіцієнт чутливості до асиметрії навантаження;
– границя витривалості при симетричному циклі навантаження;
ув
– нижня межа границі міцності матеріалу труби.
Використовуючи параметри рівняння кривих втоми труби з різною імовірністю неруйнування, з допомогою одержаної інформації будують кінетичні криві втоми ділянки МГ і визначають залишковий ресурс в імовірнісному аспекті.
У розділі також приведена методика прогнозування залишкового ресурсу газопроводу з урахуванням пульсацій тиску. Для розв’язання цієї проблеми необхідно визначити відносне накопичення пошкоджень газопроводу під час його роботи у визначених умовах експлуатації. Для проведення експериментальних досліджень були взяті моделі – “вирізки” з газопроводу діаметром 820 мм і товщиною стінки 8 мм (сталь 19Г) без дефектів та з локальними механічними дефектами. За допомогою створеної у середовищі Maple програми розрахунку параметрів та побудови кінетичних кривих втоми з різною імовірністю не руйнування виконані розрахунки середньоквадратичного відхилення границі витривалості газопроводу та його залишкового ресурсу. Відмічено, що за даних параметрів дефектів і навантаженості загрози руйнування немає. Але, якщо врахувати відключення тиску в газопроводі (один раз на рік експлуатації), то залишковий ресурс значно зменшується і становить біля 18 років експлуатації.
У четвертому розділі
запропонований метод прогнозування залишкового ресурсу устаткування заснований на спостереженні у процесі експлуатації, а також на узагальненні ряду статистичних параметрів експлуатації, відхилення яких можуть порушити встановлені норми експлуатації компресорної станції.
Результати вимірювань параметрів кожного агрегату використовують для побудови середньої кривої вимірювального параметра групи агрегатів в залежності від напрацювання кожного з них. Отримані ламані криві характеру зміни вимірюваного параметра кожної машини можна виправити збільшенням періодичності вимірювань діагностичного параметра і будувати середню криву для групи досліджуваних агрегатів.
Зміна середньої кривої виміряного параметра в часі буде мати вигляд функції
(7)
де: б1
, …, бn
– коефіцієнти моделі кожного агрегату; t – напрацювання агрегату.
Критичне значення напрацювання пропонується визначити наступним чином. Для кожного агрегату встановлено критичне значення параметра або заводом-виробником, або досвідом експлуатації. Це означає, що кожний параметр має своє допустиме значення, яке відповідає нормальній роботі.

Із заданої множини Sкр
для кожної кривої (агрегата) визначається критичне значення напрацювання Ткр
. Для m різних агрегатів встановлені mрізних значень: Ткр
: Т1 кр
, Т2 кр
,…, Тm
кр
.
Серед визначальних параметрів діагностики ГПА найбільш часто використовується для визначення технічного стану ефективний коефіцієнт корисної дії (ККД). Метод побудови функції зміни ККД полягає в наступному: в процесі експлуатації для різних напрацювань агрегатів необхідно встановити різні значення ККД, розрахувати середнє значення згпа
групи досліджуваних агрегатів для кожного напрацювання, побудувати статистичну криву зміни ККД згпа
в залежності від напрацювання, функція якої має параболічну форму.
Використання методики оцінки еквівалентності режимів при різноманітних умовах роботи агрегатів дозволяє встановити ресурс будь-якого агрегата , якщо відомі параметри експлуатації одного із них. Реалізуєтьсяся це наступним чином. Нехай в одних умовах роботи ГПА при його ресурсі t1
ймовірність роботи без ремонту (або заміни), через досягнення критичного стану агрегата рівна цгпа
(t1
, R1
). Якщо необхідно зберегти у відсотках ймовірність роботи без ремонту в інших умовах експлуатації агрегатів, то необхідно задовільнити рівняння:
(8)
де: 
- значення інтенсивності відмов обладнання.
Так визначається величина ресурсу t2
в нових умовах експлуатації агрегатів при відомих даних ср
(R1
), ср
(R2
) і t1
.
Прогресивна форма диференціації ресурсу – експлуатація ГПА за технічним станом. При різноманітних формах технічного обслуговування, заміни елементів і ремонти, включаючи капітальні, проводяться в залежності від фізичного стану кожного агрегату. Ця форма експлуатації найбільш повно задовольняє умову (8), оскільки вона забезпечує максимальне використання агрегатів в залежності від їх конструктивних можливостей. Відповідно, при збільшенні величин ресурсу більшість агрегатів буде ремонтуватися раніше встановленого терміну із врахуванням їх фактичного стану.
Критичне значення ефективного ККД характеризує ненормальний стан агрегатів. Заключення про критичне значення ефективного ККД базується на певному ряді критеріїв (критерій забезпечення мінімуму витрат або критерій безпечної роботи).
Оптимальне критичне значення ефективного ККД визначається напрацюванням, при якому сума втрат вартості недовиконаного об’єму робіт буде вищою вартості сукупності замінених елементів Сs
.
Функція прибутку, принесеного агрегатом, залежить від часу t, ступеня відновлення ефективного ККД і від характеру його зміни в наступний період експлуатації. В цьому випадку вона виражається з залежності:
(9)
де: Сs
– вартість заміни елементів ГПА;
V - коефіцієнт варіації функції зміни ККД.
Прибуток, принесений агрегатом між двома сусідніми ремонтами (k і k+1), виражається через ефективний ККД:

де Сk
(∆tk
) – прибуток при k –му значенні ККД .
Загальний прибуток, принесений агрегатом за весь міжремонтний цикл Тмк
до капітального ремонту, визначається наступним чином:


де: С0
(∆t0
) – прибуток при нормальних значеннях ККД;
р(t) – функція прибутку при нормальних значеннях;∆t0
= T∆
– T0
- період до першого ремонту.
Якщо відома функція швидкості прибутку C(t) і вартість заміни (або ремонту) елементів вимірювального агрегата Cs
, віднесена на період напрацювання t, то середній одиничний чистий прибуток

Функція о(t) буде максимальною при досягненні агрегатом свого критичного стану. Критичне напрацювання Ткр
, відповідає критичному значенню ефективного ККД (згпа кр
).
Метод визначення залишкового ресурсу ГПА полягає у вимірюванні ефективного ККД конкретного агрегата із врахуванням його критичного стану і зміною його в минулому, а також характеру зміни, виявленої для всієї сукупності ідентичних агрегатів.
Реалізація цього методу дає можливість отримати достовірний прогноз залишкового ресурсу і високий техніко-економічний ефект. Для цього спочатку необхідно побудувати середню функцію зміни ефективного ККД для групи однотипних спостережувальних агрегатів на основі середніх даних по критичному стану групи агрегатів, після чого встановлюють допустимі відхилення функції зміни ефективного ККД і його середнього значення.
Допустимі відхилення:
)
 де згпа
- середнє квадратичне значення ККД в перерізі А-А.
Рис. 9 – Визначення залишкового ресурсу агрегату:
1 – крива середніх значень ефективного ККД; 2, 3 –криві нижнього і верхнього відхилень від середніх значень ККД; 4 – крива зміни ефективного ККД агрегату; А-А – переріз, де визначаються відхилення від середнього значення.
Далі для знайдених величин U1
іU2
будують відповідні криві для декількох значень напрацювання, де проводять вимірювання (діагностику).
Послідовно, при критичних значеннях з1кр
= з2кр
= згпа кр
визначають відповідні напрацювання Т1кр
і Т2кр
для кривих 1 і 2.
У п’ятому розділі
дисертації розроблені засоби та заходи підвищення ефективності експлуатації компресорних станцій магістральних газопроводів. Відомо, що біля 16% ГПА фізично і морально застаріли, мають порівняно низький ККД – 24-26 %, незадовільні екологічні характеристики за рівнем шуму та концентрації шкідливих ( ) та токсичних ( ) теплових викидів з вихлопними газами у навколишнє середовище. Для зниження токсичності продуктів згорання вуглеводневих палив розроблено науково-технічну програму з модернізації штатних камер згорання ГТК-10, суть якої полягає у заміні периферійних пальників регістрового типу на прямоточні пальники трубчастого типу (І-ий етап модернізації) та збільшенні первинного надлишку повітря (ІІ-ий етап модернізації) за рахунок збільшення подачі повітря через фронтовий пристрій з трубчастими пальниками з одночасним зменшенням подачі паливного газу (приблизно на 10% при однаковій ефективній потужності ГПА). При цьому досягається зниження емісії СО за рахунок поліпшення ефективності сумішоутворення у зоні горіння паливного газу та підвищення однорідності структури цієї зони.
В результаті модернізації досягнуто приріст (D
h
е
)ефективного ККД ГПА порівняно з варіантом, коли ГПА оснащено штатною камерою згоряння з регістровими пальниками та патрубками локального дозованого вдуву (ЛДВ) у середньому на 3,4%, що еквівалентно відносному приросту (dhе
= =100*Dh/hе
, %) ККД приблизно на 10,7...11,8 % (залежно від режиму експлуатації) і такому ж рівню економії природного газу на привод ГПА (рис. 3).

Рисунок 3 – Діаграма рівнів витрат паливного газу на привід ГПА ГТК-10-4 при різних оборотах ТНД в початковому (І) і в модернізованому (ІІ) варіанті експлуатації
При застосування трубчастої технології тільки на одному ГПА за рахунок зниження витрат паливного газу на власні потреби на 10% економічний ефект складає близько 1 млн. грн. на рік (при терміні реалізації 1 місяць з терміном окупності заходів по застосуванню трубчастої технології 1-2 місяці).
У результаті модернізації камери згоряння досягається: підвищення надійності експлуатації ГПА ГТК-10 за рахунок високої ефективності роботи модернізованої камери згоряння в широкому діапазоні режимів експлуатації ГПА та розширення запасу по ефективній потужності агрегату; підвищення коефіцієнта надлишку повітря у камері згоряння ГПА (приблизно на 10% при однаковій ефективній потужності); утворення однорідної термічної структури потоку та підвищення рівномірності поля температур газів перед сопловим апаратом ТВТ; зниження рівня максимумів температур перед турбіною високого тиску при однозначній ефективній потужності (з оптимізованим і штатним варіантом камери згоряння).
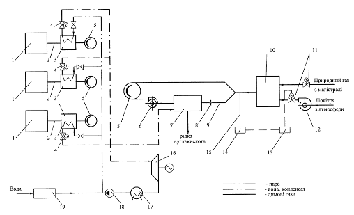
Важливим напрямком підвищення ефективності експлуатації компресорних станцій є використання вторинних енергоресурсів. У ВАТ “Укргазпроект” за участю автора розроблена схема (рис. 4) для одержання вуглекислоти на КС з електроприводним ГПА і газотурбінними агрегатами вуглекислотну установку на імпортному устаткуванні, що використовує побічний продукт - вуглекислий газ, який міститься в продуктах згоряння працюючих газових опалювальних котелень на КС із газотурбінними ГПА.

Рисунок 4 – Принципова технологічна схема одержання вуглекислоти з використанням вторинних ресурсів КС газопроводів: 1 – газотурбінний газоперекачувальний агрегат; 2 – випускний тракт агрегату; 3 – паровий котел-утилізатор; 4, 11 – засувка з електроприводом; 5 – димова труба; 6 – димосос; 7 – вуглекислотна установка; 8 – шибер; 9 – димохід; 10 – котельня; 12 – вентилятор; 13 – блок управління; 14 – газоаналізатор; 15 – відвід; 16 – парова турбіна з електрогенератором; 17 – конденсатор; 18 – конденсатний насос; 19 – блок водопідготовки
Димові гази газових котелень, як сировина для одержання рідкої вуглекислоти, повинні відповідати певним вимогам, що дозволяють вести технологічний процес з максимальною ефективністю. Вміст СО2
в них повинен бути максимальним (не менш ніж 9,0%) при мінімальному вмісті кисню.
Кисень є окислювачем абсорбенту СО2
з димових газів і суттєво впливає на його витрату. Абсорбентом є розчин моноетаноламіну (МЕА). Тому процес спалювання природного газу для одержання димових газів повинен здійснюватись з мінімально-можливим коефіцієнтом надлишку повітря.
Для спільних цілей теплофікації КС і одержання вуглекислоти визначений оптимальний коефіцієнт надлишку повітря a.
Для вибору оптимальних параметрів газової опалювальної котельні, як генератора вуглекислого газу, на ПЕОМ були проведені розрахунки термодинамічно рівноважних складів продуктів згоряння природного газу різних родовищ при коефіцієнтах надлишку повітря в інтервалі 0,8¸1,2.
Аналіз результатів розрахунку, які проведені в Інституті газу НАНУ і ВАТ “Укргазпроект”, показує, що оптимальною величиною a при використанні продуктів згоряння газу для одержання вуглекислоти є a»0,9. При цьому режимі горіння відсутні залишковий кисень, оксиди азоту, а вміст СО2
у продуктах згоряння максимальний. Для продуктів згоряння природного газу різних, вибраних нами, родовищ величини СО2
складають 9,46¸9,71% об.
Згідно з усередненими паспортними даними теплова потужність газових опалювальних котелень КС з різними типами ГПА складає близько 4,2 МВт, а витрата природного газу - 500 м3
/год. При цьому витрата повітря при a»0,9 для газу різних родовищ у середньому приблизно дорівнює 4150 м3
/год. При спалюванні такої кількості газів з продуктів згоряння можна одержати 500 кг/год (12 т/добу) рідкої вуглекислоти.
Шостий розділ
дисертації присвячений розробці науково-технічних заходів та засобів підвищення акустичної ефективності компресорних станцій магістральних газопроводів.
Інтенсивним джерелом шуму на КС є вихлопні шахти газоперекачувальних агрегатів. Як правило, для зниження рівня шуму вихлопу ГПА із судновим та авіаційним приводами типу ГПА-Ц-6,3, ГПА-Ц-16, ГПА-10 й ін. застосовують одно - або двоступінчасті глушники, які представляють собою набір плоских металевих перфорованих пластин, заповнених базальтовим волокном і встановлених паралельно до потоку вихлопних газів ГПА. Ефект глушіння шуму полягає в поглинанні порами звуковбирного волокна звукової енергії, що витрачається на подолання тертя часток повітря і інерції кістяка звуковбирного матеріалу. Однак, такі глушники мають низьку акустичну ефективність (близько 5 дБ) і експлуатаційну надійність. Під впливом швидкісного потоку гарячих (понад 350°С) вихлопних газів ГПА відбувається руйнування поверхонь перфорованих пластин і викид металу та звукоізоляційного матеріалу в атмосферу.
Разом з тим, ці задачі можуть бути більш ефективно вирішені встановленням у вихлопних шахтах ГПА шумоглушників-утилізаторів (ШУТ), які забезпечують зниження шуму вихлопу агрегатів з одночасною утилізацією теплоти їхніх вихлопних газів для підігріву води, повітря і інших теплоносіїв у системах теплопостачання КС. Такий шумоглушник-утилізатор (ШУТ) для ГТУ був запропонований інститутом “Укргазпроект” на рівні винаходу. Конструкція такого шумоглушника наведена на рис 5. Потік вихлопних газів надходить на вхід у шумоглушник-теплоутилізатор, а потім у простір між обтічниками, де відбувається дроблення потоку, його багаторазові звуження й розширення за рахунок прямокутних труб теплообмінників. При цьому відбувається відбиття звукових хвиль від прямокутних стінок і їхній вплив на осьовий потік вихлопних газів ГПА Водночас відбувається інтенсивне охолодження потоку газів циркулюючім в каналах теплообмінника охолоджувачем. Це приводить до додаткового зниження рівня шуму вихлопу завдяки відбиттю звукових хвиль і їхнього накладення на осьовий потік вихлопних газів через різницю імпедансів поблизу стінки теплообмінника і у потоці газів.

Рис. 5 – Шумоглушник-утилізатор для ГПА: 1 - корпус; 2 – впускний отвір; 3 – випускний отвір; 4 - обтічник; 5 - утилізаційний теплообмінник; 6 - підвідний повітряний колектор; 7 –відвідний повітряний колектор; 8 - звуковбирне волокно.
З погляду газової динаміки запропонований шумоглушник можна розглядати як трубопровід із системою місцевих опорів, що мають зверхність в утворенні сумарного протитиску постійному потоку відпрацьованих газів.
Аеродинамічний опір шумоглушника-утилізатора
(11)
де – сумарний коефіцієнт опору шумоглушника-утилізатора, приведений до вхідного перетину дифузора;
Qo
і Fo
- відповідно витрата вихлопних газів (м3
/с) і площа вхідного перетину прямокутного дифузора, м2
;
с –
густина вихлопних газів, кг/м3
.
Для розроблювальної конструкції ШУТ коефіцієнт опору з деякими допущеннями може бути наданий у вигляді
(12)
де Ашут
- постійна, що характеризує конструктивні розміри ШУТ;
N
– кількість касет-обтічників;
y
- відстань між осями дифузора й касет, м;
Do
– характерний розмір перетину прямокутного дифузора, м;
л
- коефіцієнт опору прямокутної труби (л
= 0,06);
Dr
- гідравлічний діаметр прямокутного вхідного отвору ШУТ, м.
Акустична ефективність нової конструкції шумоглушника-утилізатора для ГПА визначається за методикою, розробленою в лабораторії охорони праці ТОВ „ВНІІгаз” за участю фахівців ВАТ „Укргазпроект”, в тому числі і автора, і Московського автомеханічного інституту. Вона являє собою суму
ДL= ДLp+ ДLa
, дБ, (13)
де ДLp
і ДLa
- акустична ефективність відповідно до реактивної і абсорбційної частини ШУТ, дБ.
Розрахунок абсорбційної частини ШУТ зводиться до акустичного розрахунку пластинчастого глушника шуму.
Акустична ефективність реактивної частини ШУТ визначається для багатокамерного глушника за формулою:
дБ, (14)
де:
 (15)
де m
- ступінь розширення, рівна відношенню площі перетину камери Sк
до площі поперечного перерізу трубопроводу;
k=2рf/c
- хвильове число, м-1
;
f
- частота звуку, l/с;
с - швидкість звуку в потоці вихлопних газів, м/с;
lk
- довжина камери, м;
lTP
– довжина трубопроводу, м;
N
- число камер.
Як критерій оптимальності при виборі акустичних характеристик прийнятий максимум акустичної ефективності глушника. При визначенні його енергетичних характеристик науково обґрунтовані вибір і прийнятий як критерій оптимальності мінімум питомих наведених витрат. Таким чином, при розробці шумоглушників-утилізаторів для ГПА вирішується двокритеріальне завдання оптимізації.
ВИСНОВКИ
Вирішено важливу науково-прикладну проблему підвищення ефективності магістральних газопроводів на пізній стадії експлуатації шляхом встановлення автором конкретизації закономірностей впливу на аварійність природних та техногенних факторів, методів та методик для визначення залишкового ресурсу лінійної частини трубопроводів та обладнання компресорних станцій, а також енергоекологічних безпечних засобів та методів.
Основні наукові та практичні результати, висновки і рекомендації роботи:
1. Запропонована, забезпечена кількісною інформацією, аналітичні залежності для визначення показника прояву природних та техногенних факторів на частоту відмов газопроводу в конкретному районі; для розрахунку локального значення інтенсивності аварій на окремій ділянці вітчизняних газопроводів проведено бальне оцінювання окремих факторів впливу; розроблена загальна схема послідовності вивчення відмов при експлуатації газопроводів, що складається з чотирьох етапів: на першому етапі виявляються основні потенційні небезпеки, на другому – проводиться аналіз і кількісна оцінка можливих наслідків, на третьому визначаються інтенсивність (частота) та ймовірність аварійних подій, а на четвертому етапі розраховуються збитки і втрати від окремих аварій та величина прогнозованого ризику..
2. На основі теоретичних та експериментальних досліджень удосконалено метод оцінки ймовірності руйнування магістральних газопроводів за допомогою індикаторів навантаженості на основі закономірностей кінетики втомного руйнування. Метод дає змогу прогнозувати залишковий ресурс та критичні деформації окремих ділянок газопроводів. Розроблено методику прогнозування залишкового ресурсу з урахуванням пульсацій тиску та ступеня пошкодження ділянки газопроводу.Проведено експериментальні дослідження моделей-“вирізок” з газопроводу діаметром 820 мм і товщиною стінки 8 мм (матеріал – сталь 19Г) без дефектів і з локальними механічними дефектами. Розраховано залишковий ресурс пошкодженої ділянки газопроводу, і відмічено, що за даних параметрів дефектів і навантаженості дефект не несе загрози руйнування, але, якщо врахувати відключення тиску в газопроводі (один раз на рік експлуатації), то залишковий ресурс значно зменшується і становить біля 18 років експлуатації.
3. Встановлено закономірності зміни технічного стану газоперекачувального агрегату в процесі експлуатації, який характеризується ефективним ККД, і на їх основі запропоновано методику визначення критичеих значень, що дозволяє визначити залишковий ресурс ГПА.
4. Вперше в результаті виконаних теоретичних та експериментальних досліджень вирішена науково-технічна задача, що стосується розробки основ теорії та практики підвищення ефективності та екологічної безпеки газоперекачувальних агрегатів з газотурбінним приводом шляхом впровадження модернізованих малотоксичних камер згорання на основі трубчатих пальників. Це дозволило отримати ефективність поєднання основних стадій робочого процесу у напрямку інтенсифікації сумішоутворення, стабілізації горіння і мінімізації емісії токсичних NOx
та СО при високих енергетичних показниках; високі пускові властивості трубчастих модулів і всережимність їхньої ефективної роботи при різних надлишках повітря у камері згорання газоперекачувальних агрегатів.
5. На основі проведених досліджень обґрунтовано науково-технічний напрям підвищення ефективності експлуатації компресорних станцій магістральних газопроводів шляхом використання вторинних енергоресурсів – одержання рідкої вуглекислоти з димових газів опалювальних котелень; проведено розрахунок вмісту основних компонентів продуктів згорання природних газів при різних коефіцієнтах надлишку повітря у межах 0,88-0,92 і встановлено, що при потужності 4,2-4,6 МВт із димових газів можна одержувати 12 т/добу рідкої вуглекислоти.
6. Розроблені науково-технічні заходи та засоби щодо підвищення акустичної ефективності компресорних магістральних газопроводів та запропонована розроблена автором і теоретично досліджена стосовно газоперекачувальних агрегатів ГПА-Ц 63 принципово нова конструкція шумоглушника-теплоутилізатора з аеродинамічним опором зі сторони вихлопних газів 197 Па та з акустичною ефективністю 11.4-12 дБ.
7. Результати дисертаційної роботи методи кількісного аналізу аварійного ризику газотранспортних об’єктів підвищеної небезпеки схвалені і взяті для використання Управлінням Держпромгірнаглядом МНС України; розроблену трубчасту технологію спалювання газу у камерах згорання впроваджено на Бердичівській компресорній станції УМГ "Київтрансгаз України"; створені шумоглушники-утилізатори для газотурбінних агрегатів ГПА-Ц-63 та ГТК-10-І взяті для виготовлення Ухтинським експериментальним механічним заводом; розроблена методика для визначення залишкового ресурсу трубопроводів впроваджена на УМГ "Прикарпаттрансгаз".
СПИСОК ОПУБЛІКОВАНИХ ПРАЦЬ ЗА ТЕМОЮ ДИСЕРТАЦІЇ
Монографії
1. Шидловський О.С., Долінський А.А., Стогній Б.С., Говдяк P.M. та ін. Інноваційні пріоритети паливно-енергетичного комплексу України.- К.: Українські енциклопедичні знання, 2005.-493с.
2. Говдяк P.M., Семчук Я.М., Чабанович Л.Б., Шелковський Б.І., Кривенко Г.М. Енергоекологічна безпека нафтогазових об'єктів.- Івано Франківськ: Лілея - НВ, 2007.-554 с.
3. Говдяк P.M., Коснирєв Ю.М. Кількісний аналіз аварійного ризику газотранспортних об'єктів підвищеної небезпеки.- Львів, Кальварія, 2007.-160с.
4. Экономическая безопасность государства и интеграционные формы ее обеспечения // Под. Ред. Г.К. Вороновского, И.В. Недина. – К.: Знания Украины. – 2007. – 392 с.
Статті
у наукових фахових виданнях з технічних наук
5. Семчук Я.М., Говдяк P.M., Кривенко Г.М., Дрогомирецький Я.М.Аналіз сучасного стану досліджень надійності магістральних нафтогазопроводів та причин і умов їх відмови// Розвідка та розробка нафтових і газових родовищ.-2001.- №38.- С.159-166.
6. Семчук Я.М., Говдяк P.M., Кривенко Г.М., Гораль Л.Т. Технічний та екологічний ризик при експлуатації магістральних трубопроводів// Розвідка та розробка нафтових і газових родовищ.-2001.- №1.- С.68-71.
7. Семчук Я.М.,Говдяк P.M., Тимків Д.Ф. Основні напрямки розвитку концепції надійності магістральних газопроводів// Науковий вісник Ів.-Фр. нац. техн. ун-ту нафти і газу.:
2002.- №2(3).- С.76-80
8. Говдяк P.M., Семчук Я.М.Методичні основи визначення ризику, індексу небезпеки при проектуванні та експлуатації магістральних газопроводів // Науковий вісник Ів.- Фр. нац. техн. ун-ту нафти і газу.- 2002.- №2(3).- С.80-84
9. Карп И.Н., Говдяк Р.М., Калапунь И.М., Шелковский Б.И. Эффективное производство энергии на компрессорных станциях магистральных газопроводов // Экотехнологии и ресурсосбережение. – 2002 - № 3. – С. 12-24.
10.Говдяк P.M. Исследование и разработка мероприятий и оборудования для снижения уровня шума компрессорных станций// Экотехнологии и ресурсосбережение.- 2003.- №1.-С.50-57
11.Любчик Г.М., Говдяк P.M., Варламов Г.Б. та інші. Создание малотоксичных камер сгорания ГТУ// Экотехнологии и ресурсосбережение.- 2003.- №2.- С.65-73
12.Говдяк P.M., Шелковский Б.И., Любчик Г.М., Варламов Г.Б.// Актуальные проблемы модернизации газотурбинных и газоперекачивающих агрегатов. Экотехнологии и ресурсосбережение.- 2003.- №5.- С.66-72
13.Говдяк P.M., Міщенко В.П., Давидов Д.М. Поставки скрапленого природного газу- важливий чинник диверсифікації джерел газопостачання України// Нафтова і газова промисловість. -2003.- №1.- С 27-32.
14.Говдяк P.M. Стан і шляхи підвищення ефективності та надійності транспортування природного газу газотранспортною системою України// Розвідка та розробка нафтових і газових родовищ.-2003.- №2(7).- С.6-12.
15.Говдяк P.M., Бігун В.А., Поляченко Ю.М. Нові технічні рішення щодо електроживлення лінійних споживачів магістральних трубопроводів// Нафтова і газова промисловість. -2004.- №2.-С.33-34.
16.Говдяк P.M., Демченко Ю.В. Сучасні основи організації технологічного зв'язку на магістральних газопроводах// Нафтова і газова промисловість. -2004.- №3.- С.31-33.
17.Говдяк P.M., Давыдов Д.М., Мищенко В.Ф. Новые технологии производства и потребления сжиженного природного газа в Украине// Экотехнологии и ресурсосбережение.- 2004.- №4.- С.63-67
18.Говдяк P.M. Оцінка статичної та циклічної довговічності магістральних трубопроводів на стадії проектування// Розвідка та розробка нафтових і газових родовищ.-2004.- №2(11).- С.101-104. ,
19.Говдяк P.M. Проблемы и пути повышения экологической безопасности компрессорных станций газопроводов// Экотехнологии и ресурсосбережение.- 2004.- №6.- С.44-50
20.Семчук Я.М.,
Говдяк P.M. Особливості впливу магістральних нафтогазопроводів на довкілля// Вісник Кременчуцького державного політехнічного університету.-2004.- №5.-С.14-18.
21.Говдяк Р.М. Деякі проблеми оцінки ризику експлуатації об’єктів газової промисловості України // Науково-просвітницький центр “Екологія” – Київ: Наука, техніка. – 2004. – С.18-22.
22.Говдяк P.M., Любчик Г.М., Варламов Г.Б., Чабанович Л.Б., Шелковский Б.И. Методология экологического анализа энергетических объектов систем и территорий (ЕОС и Т)// Энергетика и электрификация.-2005.- №3.- С.50-55.
23.Говдяк P.M., Угляренко В.П., Чабанович Л.Б., Шелковський Б.І. Стан і основні напрямки підвищення вибухопожежобезпеки на газотранспортних підприємствах України// Розвідка та розробка нафтових і газових родовищ.-2005.- №4(17).- СІ 17- 125.
24.Говдяк P.M. Производство жидкой углекислоты на объектах газовой промышленности// Экотехнологии и ресурсосбережение.- 2005.- №3.- С.41-47
25.Говдяк P.M. Дослідження оптимального режиму роботи газової опалювальної котельні при спільній роботі з вуглекислотною установкою // Науковий вісник Ів.-Фр. нац. техн. ун-ту нафти і газу.- 2005.- №1(10).- С.127-131
26.Говдяк P.M., Чабанович Л.Б, Шелковський Б.І. Використання вторинних ресурсів компресорних станцій газопроводів для виробництва вуглекислоти// Збірник наукових праць інституту електродинаміки НАН України.- Київ: 2005.- С.38-43
27.Любчик Г.М., Говдяк P.M., Чабанович Л.Б., Шелковский Б.І. Розвиток систем опалювання на вихлопі утилізаційних ГТУ// Вестник национального университета «ХПИ».- 2005.- №6.- С. 145-153.
28.Говдяк P.M., Шелковский Б.И., Чабанович Л.Б., Гриник О.Г., Любчик Г.М., Варламов Г.Б. Перспективы повышения надежности, экологической безопасности и энергетической эффективности ГПА на основе применения трубчатой технологии сжигания газа// Збірник наукових праць інституту електродинаміки НАН України.-Київ: 2006.- С.54-57.
29.Любчик Г.Н., Говдяк Р.М., Чабанович Л.Б., Шелковский Б.И. Система утилизацииэнергии на выхлопе газотурбинных установок с дожиганием топлива // Збірник наукових праць інституту електродинаміки НАН України. – Київ: 2005 – С. 44-47.
30.Семчук Я.М., Чабанович Л.Б., Говдяк Р.М. Дослідження процесів формування ареалів забруднення атмосфери в районі компресорних станцій магістральних газопроводів // Розвідка і розробка нафтових і газових родовищ – Івано-Франківськ. - № 2 (15) – 2005. – С. 42-45.
31.Говдяк P.M., Дикий М.О., Болдін Ю.М., Чабанович Л.Б. Газотурбінна технологія „Водолій" та перспективи її впровадження в енергетичному комплексі України.// Збірник наукових праць інституту електродинаміки НАН України.- Київ: 2006.- С.43-44.
32.Любчик Г.М., Говдяк P.M., Реграги А. и др. Перспективы повышения энергетической эффективности теплових установок на базе газовых турбин // Экотехнологии и ресурсосбережение. -2007. -№3. –С.57-62.
33.Говдяк P.M., Любчик Г.М., Чабанович Л.Б. и др. Экологические аспекты модернизации ГПА ГТК-10 на основе применения трубчастой технология сжигания газа// Збірник наукових праць інституту електродинаміки НАН України – вересень 2007р.
34.Любчик Г.Н., Говдяк Р.М., Миколин Г.А., Шелковский Б.И., Зарицкий А.А. Экологический аудит газогорелочных устройств на основе применения метода базовых характеристик эмиссии NOх
и СО // Экотехнологии и ресурсосбережение. -2007, №4. –С.64-70.
35.Говдяк Р.М., Любчик Т.М., Чабанович Л.Б., Гриник О.Г., Шелковський Б.І. Резерви енерго-ресурсозбереження і нові технології для використання на компресорних станціях магістральних газопроводів // Нафтогазова енергетика. – Івано-Франківськ. – 112 (3). – 2007. – С. 35-46.
36.Говдяк P.M., Любчик Г.М., Чабанович Л.Б, Микулин Г.А., Гриник О.Г., Шелковский Б.И. Экологические аспекты модернизации ГПА ГТК-10-4 на основе применения трубчатой технологии сжигания газа // Праці Інституту електродинаміки Національної академії наук України. -2007. – С.29-34.
37.Говдяк Р.М., Грудз В.Я. Діагностика стану газоперекачувальних агрегатів в умовах компресорних станцій // Нафтогазова енергетика. – Івано-Франківськ. - №1(6) – 2008. – С.47-51.
Патенти
38.Деклараційний патент України на корисну модель №5959 МПК7 С25В1/100, В01D53/-14, С25В1/100, В01D53. Установка для одержання вуглекислоти з димових газів. Говдяк Р.М., Чабанович Л.Б., Шелковський Б.І - Опубл. 15.03.2005, Бюл. №3.
39.Деклараційний патент України на корисну модель №8303, МПК(2006) F04D25/02, F17D1/07 (2006.01), В01D53/14. Газотурбінна установка. Дикий М.О., Говдяк Р.М., Уваричев О.М., Чабанович Л.Б., Шелковський Б.І. - Опубл. 15.07.2005, Бюл. №7.
40.Деклараційний патент України на корисну модель №8304, МПК 7F01K21/04, F02C6/18, Спосіб збільшення кількості робочого тіла в циклі енергоустановки газопаротурбінного приводу газо-перекачувального агрегату при температурах навколишнього середовища, вищих за розрахункові. Дикий М.О., Говдяк Р.М., Уваричев О.М., Чабанович Л.Б., Шелковський Б.І. - Опубл. 15.07.2005, Бюл. №7.
41.Деклараційний патент на корисну модель № 14877 Говдяк Р.М., Пужайло А.Ф., Чабанович Л.Б., Шелковський Б.І. Газоперекачувальна компресорна станція магістрального газопроводу. Бюл. № 5. 15.05.2006.
42.Деклараційний патент України на корисну модель № 5396 МПК(2006)601 № 3/00. Процес визначення залишкового ресурсу нафтогазопроводів та збільшення нормативного терміну їх експлуатації. Івасів В.м., Говдяк Р.М., Івченко О.Г., Лопушанський А.Я., Кравець О.А., Дрогомирецький М.М., Василюк В.М., Ільницький Р.М., Артем В.І. – Опубл. 17.05.2006., Бюл. № 6.
43.Патент України на корисну модель №21118. МПК (2007), F23D14/02, F23D14/22 (2007.01) Газовий пальник для трубчастої камери згорання газотурбінної установки/ Г.Н.Любчик, Р.М.Говдяк., Г.Б.Варламов та ін. - Опубл. 15.02.2007, Бюл. №2.
44.Патент України на корисну модель №22994. МПК (2006), F23С7/00 Спосіб спалювання газового палива у камері згорання енергетичної установки/ Р.М.Говдяк., Л.Б.Чабанович, А.Ф.Пужайло та ін. - Опубл. 25.04.2007, Бюл. №5.
45.Патент України на корисну модель №23592. МПК (2006), F01N5/00, F28F27/00 Шумоглушник-теплоутилізатор вихлопних газів газотурбінної установки/ Р.М.Говдяк., Л.Б.Чабанович, О.Г.Гриник, Б.І.Шелковський - Опубл. 25.05.2007, Бюл. №7.
46.Патент України на корисну модель №24041. МПК (2006), F01N5/00, F28F27/00 Шумоглушник-утилізатор для газотурбінної установки/ Р.М.Говдяк., Л.Б.Чабанович, А.Л.Терєхов, Б.І.Шелковський - Опубл. 11.06.2007, Бюл. №8.
47.Патент России на полезную модель № 61814 МПК7F04D25/02, F17D1/07, С25В1/100, В01D53/14. Газоперекачивающая компрессорная станция магистрального газопровода/ Говдяк Р.М., Пужайло А.Ф., Чабанович Л.Б., Шелковский Б.И. Опубл. 10.03.2007, Бюл. №7.
48.Патент России на полезную модель № 46753 МПК 7С25В1/00. Установка для получения углекислоты из дымовых газов/ Р.м. Говдяк, Т.б.Чабанович, Б.И.Шелковский. Опубл. 27.07.2005, Бюл. №21.
Матеріали конференцій
49.Говдяк P.M., Калапунь І.М., Чабанович Л.Б., Шелковський Б.І. Сучасний досвід створення утилізаційних парогазових установок для виробництва різних видів енергії на компресорних станціях магістральних газопроводів// Матер, міжн. конф. „ Нафта і газ України-2002". Том 2, Київ УНГА, 2002.- С 89-91.
50.Говдяк P.M., Калапунь І.М., Чабанович Л.Б., Шелковський Б.І., Бендяк В.Л., Чабанович Р.Б. Виробництво електроенергії в утилізаційних парогазових установках на компресорних станціях магістральних газопроводів// Матер, міжн. конф. „ Нафта і газ України-2002". Том 2, Київ УНГА, 2002.- С 92-94.
51.Говдяк P.M., Калапунь І.М., Чабанович Л.Б., Шелковський Б.І., Бендяк В.Л., Чабанович Р.Б. Стан і шляхи підвищення ефективності та надійності транспортування природного газу газотранспортною системою України // Матер, міжн. конф. „Нафта і газ України-2002”. Том 2, Київ УНГА, 2002.- С 95-96.
52.Говдяк P.M., Дикий М.О., Болдін Ю.М., Чабанович Л.Б., Шелковський Б.І. Підвищення ефективності надійності та екологічної безпеки газотранспортної системи України// Збірник праць VI11 міжн. конф. „Енергетична безпека Європи XXI століття. Євразійські енергетичні коридори" 25-27 травня 2005р., Київ, С. 75-77
53.Говдяк P.M., Любчик Г.М., Чабанович Л.Б., Шелковський Б.І. Підвищення екологічної безпеки компресорних станцій магістральних газопроводів// Матер. 8-ої Міжнар. наук.-практ. конф. „Нафта і газ України-2004” (Судак, 29 вересня¸1 жовтня 2004р.) у 2-х томах.-Л.: Центр Європи, 2004.- Том 2.- 388с.
54.Говдяк P.M., Любчик Г.М., Варламов Г.Б., Чабанович Л.Б., Шелковський Б.І. Ефективні технології допалювання палива у форсованих системах утилізації теплових енергій на вихлопі ГТУ // Матер. 8-ої Міжнар. наук.-практ. конф. „Нафта і газ України-2004” (Судак, 29 вересня¸1 жовтня 2004р.) у 2-х томах.-Л.: Центр Європи, 2004.- Том 2.- 388с.
55.Говдяк P.M., Любчик Г.М., Варламов Г.Б., Шелковский Б.И. Когенерация и утилизация энергии на выхлопе ГТУ. // Программа и тезисы. Первая в Украине Международная конференция «Когенерация промышленности и коммунальной энергетики», 18-20 октября, 2004 , Киев, Украина.
56.Говдяк P.M, Чабанович Л.Б., Шелковський Б.І., Любчик Г.М. та інші. Деякі попередні результати виробничих випробувань модернізованої камери згорання ГПА ГТК-10 на основі трубчастих пальників// Інформаційний огляд ДК „Укртансгаз” №4 (40), 2006. –С.8-9.
57.Любчик Г.Н. Говдяк Р.М., варламов Г.Б. и др. Повышение энергетической эффективности газотурбинных установок на основе внецикловой утилизации и когенерации энергии // Материали наукового семінару з міжнародною участю „Інтегровані структури паливно-енергетичного комплексу в системі антикризового управління „ 12-14 квітня 2007 р., м.Запоріжжя.
АНОТАЦІЯ
Говдяк Р.М. Підвищення ефективності магістральних газопроводів на пізній стадії експлуатації. – Рукопис.
Дисертація на здобуття наукового ступеня доктора технічних наук за спеціальністю 05.15.13 – "Трубопровідний транспорт, нафтогазосховища". –– Івано-Франківський національний технічний університет нафти і газу, 2008.
Для підвищення ефективності експлуатації магістральних газопроводів удосконалено методику прогнозування зниження аварійного ризику.
Розглянуті сучасний стан, проблеми і перспективи прогнозування залишкового ресурсу магістральних газопроводів на пізній стадії експлуатації. Запропоновано новий підхід до інтегральної оцінки залишкового ресурсу окремої дільниці трубопроводу та обладнання компресорної станції, що ґрунтується на закономірностях накопичення втомленості пошкодження.
Проведено огляд напрямків створення малотоксичних камер згорання з урахуванням сучасних тенденцій розвитку газотурбінних технологій з орієнтацією на газотурбінні газоперекачуючі агрегати (ГПА). Обґрунтовано і показано перспективність реалізації при створенні малотоксичних камер згоряння модульного типу на базі використання унікальних конструктивних і аеродинамічних особливостей насадка Борда.
Досліджено можливість використання вторинних енергоресурсів шляхом виробництва рідкої вуглекислоти на компресорних станціях магістральних газопроводів.
Науково обґрунтовано і впроваджено при проектуванні компресорних станцій газопроводів комплекс заходів та обладнання щодо зниження їх рівня шуму. З урахуванням результатів лабораторних досліджень розроблені методики розрахунку акустичної ефективності конструкцій шумоглушників-утилізаторів випускних газів газоперекачуючих агрегатів. Ключові слова: магістральні газопроводи, аварійний ризик, залишковий ресурс, газотурбінна установка, трубчастий модуль, вторинні енергоресурси, акустична ефективність.
АННОТАЦИЯ
Говдяк Р.М. Повышение эффективности магистральных газопроводов на поздней стадии эксплуатации. – Рукопись.
Диссертация на соискание научной степени доктора технических наук по специальности 05.15.13 – "Трубопроводный транспорт, нефтегазохранилища". – Ивано-Франковский национальный технический университет нефти и газа, 2008.
Диссертация посвящена решению проблемы повышения эффективности магистральных газопроводов на поздней стадии эксплуатации. Выполнен анализ состояния отечественных магистральных газопроводов. Установлено, что газопроводы и компрессорные станции эксплуатируются от пятнадцати до пятидесяти лет, что приводит к учащению их отказов. Установлены основные причины и последствия отказов. Для повышения эффективности эксплуатации магистральных газопроводов усовершенствовано методику прогнозирования снижения технических и экологических рисков. При исследовании аварийного риска при эксплуатации магистральных газопроводов необходимо проводить ранжировку отдельных участков частотным расчетом. Показано, что анализ риска на газотранспортных системах должен включать четыре взаимосвязанных этапа: на первом этапе определяют основные потенциальные опасности; на втором проводят анализ и количественную оценку возможных последствий от аварий, на третьем – проводят частотный анализ возможных аварий, а на четвертом – рассчитываются ожидаемые убытки и потери от отдельных аварий, а также величина прогнозирования риска.
Рассмотрены современное состояние, проблемы и перспективы прогнозирования остаточного ресурса трубопроводов. Предложен новый подход к интегральной оценке остаточного ресурса участка трубопровода, базирующийся на закономерностях накопления усталостного повреждения.
Разработана методика оценки остаточного ресурса газотрубопроводов и приведено прогнозирование ресурса газопровода с учетом пульсаций давления.
Проведено прогнозирование остаточного ресурса оборудования компрессорных станций. Для этого разработан метод построения функций изменения диагностического параметра и выбран коэффициент полезного действия (КПД). Определен остаточный ресурс отдельного газоперекачивающего агрегата компрессорной станции и оценено критическое значение коэффициента полезного действия.
Выполнен обзор направлений создания малотоксичных камер сгорания с учетом современных тенденций развития газотурбинных технологий с ориентацией на газотурбинные газоперекачивающие агрегаты (ГПА). Анализ эмиссионных характеристик NОх
і СО выполнен по результатам промышленных испытаний газотурбинных ГПА, начиная с агрегатов первого поколения до установок современного типа. Показано, что в практике создания и доводки малотоксичных камер сгорания сложилось три основных направления: разработка малотоксичных горелок с последующей доводкой созданных на их основе камер сгорания (последовательная схема);одновременная доводка рабочего процесса горелочных систем и соответствующих конструкций камер сгорания (параллельная схема); отработка конструкции камеры в целом в соответствии с той или иной концепцией ее реализации (интегральная схема). Обоснована и показана перспективность реализации при создании малотоксичных камер сгорания модульного типа на основе использования уникальных конструктивных и аэродинамических особенностей насадка Борда.
Исследована возможность производства жидкой углекислоты на компрессорных станциях магистральных газопроводов. Приведены существующие технологические схемы получения углекислоты из дымовых газов котельных на углекислотных заводах и на установках различных производств. Даны основные технико-экономические характеристики блочно-комплектной углекислотной установки, создаваемой из импортного оборудования на компрессорных станциях газопроводов.
Научно обоснован и внедрен при проектировании компрессорных станций газопроводов комплекс мероприятий и оборудования по снижению их уровня шума. С учетом результатов лабораторных исследований разработаны методики расчета акустической эффективности конструкций шумоглушителей-утилизаторов выхлопных газов газоперекачивающих агрегатов. Приведены основные энергетические и акустические характеристики шумоглушителей-утилизаторов для ГПА.
Ключевые слова: магистральные газопроводы, аварийный риск, остаточный ресурс, газотурбинная установка, трубчатый модуль, вторичные энергоресурсы, акустическая эффективность.
ANNOTATION
Govdyak R.M. The increase of the efficiency of the main gas- pipelines on the late stage of exploitation. Manuscript.
The dissertation on the scientific degree of the doctor of engineering sciences on specialty 05.15.13 – pipeline transport, oil-gas storage units. – The Ivano-Frankivsk National Technical University of Oil and Gas, 2008.
To increase the efficiency of exploitation of the main gas pipelines the method of prognostication the emergency risk is improved. It has been considered the modern state problems and prospects of prognostication the remaining resource of the main gas pipelines on the late stage of exploitation.
The review of directions of creation of low toxic combustion chambers is executed in view of modern tendencies of development of gas turbine know-how basically with orientation to gas turbine and compressor units (GTCU).
A complex of measures and equipment for noise reduction has been scientifically grounded and implemented during designing of gas pipeline compressor stations. Taking into account the results of laboratory research, methods of calculation of acoustic efficiency of the mufflers-utilizators of exhaust of gas-compressor units have been elaborated.
Possibility of liquid carbonic acid production on compressor stations of gas-main pipelines is studied. Existing process diagrams of liquid carbonic acid production from furnace gases of carbonic acid plants and other production units are given.
Keywords: gas pipelines, emergency risk, remaining resource, gas-turbine setting, tubular module, second energetic resources, acoustic efficiency.
|