Дипломная работа: Разработка оптимального варианта понизительной подстанции для электроснабжения промышленных и
|
Название: Разработка оптимального варианта понизительной подстанции для электроснабжения промышленных и Раздел: Рефераты по физике Тип: дипломная работа | |||||||||||||||||||||||||||||||||||||||||||||||||||||||||||||||||||||||||||||||||||||||||||||||||||||||||||||||||||||||||||||||||||||||||||||||||||||||||||||||||||||||||||||||||||||||||||||||||||||||||||||||||||||||||||||||||||||||||||||||||||||||||||||||||||||||||||||||||||||||||||||||||||||||||||||||||||||||||||||||||||||||||||||||||||||||||||||||||||||||||||||||||||||||||||||||||||||||||||||||||||||||||||||||||||||||||||||||||||||||||||||||||||||||||||||||||||||||||||||||||||||||||||||||||||||||||||||||||||||||||||||||||||||||||||||||||||||||||||||||||||||||||||||||||||||||||||||||||||||||||||||||||||||||||||||||||||||||||||||||||||||||||||||||||||||||||||||||||||||||||||||||||||||||||||||||||||||||||||||||||||||||||||||||||||||||||||||||||||||||||||||||||||||||||||||||||||||||||||||||||||||||||||||||||||||||||||||||||||||||||||||||||||||||||||||||||||||||||||||||||||||||||||||||||||||||||||||||||||||||||||||||||||||||||||||||||||||||||||||||||||||||||||||||||||||||||||||||||||||||
РефератЦелью дипломного проекта является разработка наиболее оптимального варианта понизительной подстанции для электроснабжения промышленных и гражданских потребителей городского района. Проект состоит из расчетно-пояснительной записки на 106 страницах машинописного текста, включая 10 иллюстраций и 30 таблиц, а также графической части на 8 листах формата А1. Библиография – 18 наименований. ЭЛЕКТРОСНАБЖЕНИЕ, ПОТРЕБИТЕЛИ, РАСПРЕДЕЛИТЕЛЬНОЕ УСТРОЙСТВО, ПОДСТАНЦИЯ, РЕЛЕЙНАЯ ЗАЩИТА, ТРАНСФОРМАТОР, ВЫСОКОВОЛЬТНОЕ ОБОРУДОВАНИЕ, ОСВЕЩЕНИЕ. Объектом проектирования является понизительная подстанция для электроснабжения потребителей Кировского района города Саратова. Целью проектирования является выбор силовых трансформаторов, высоковольтных аппаратов, токоведущих частей и другого оборудования подстанции; расчет освещения, заземления и молниезащиты подстанции; разработка организационно-экономических вопросов. В результате проведенных расчетов принята типовая комплектная трансформаторная подстанция из блоков заводского изготовления типа КТПБ 110/10 – 5 – М – 2 х- 10000 – 59 У1 Выводы, сделанные при разработке темы для углубленной разработки (спецвопрос), могут быть использованы в проектной и эксплутационной практике. Содержание Введение 1.Краткая характеристика объекта проектирования 2. Обработка графиков нагрузок подстанции 3. Выбор числа и мощности силовых трансформаторов 3.1 Технико-экономический расчет по выбору мощности силовых трансформаторов проектируемой подстанции4. Выбор главной схемы электрических соединений 5. Расчет токов короткого замыкания 6. Выбор основного оборудования и токоведущих частей 6.1 Выбор высоковольтных выключателей 6.2 Выбор разъединителей, отделителей и короткозамыкателей 6.3 Выбор ограничителей перенапряжения 6.4 Выбор предохранителей 6.5 Выбор заземлителей нейтралей 6.6 Выбор токоведущих частей 6.7 Выбор изоляторов 6.8 Выбор измерительных трансформаторв тока и напряжения 7.Выбор релейной защиты и автоматики 8. Измерение и учет электроэнергии 9. Выбор оперативного тока и источников питания 10. Собственные нужды подстанции 11. Регулирование напряжения на проектируемой подстанции 12.Выбор конструкции распредустройств, компоновка сооружений на площадке подстанции 13. Меры по предотвращению поломок опорно-стержневых изоляторов 35-220 кВ 14. Освещение подстанции 15. Молниезащита подстанции 16. Заземление подстанции 17. Безопасность проектируемой подстанции 110/10 кВ 18. Заключение 19.Список использованных источников Приложение Введение Рост объема промышленного, сельскохозяйственного производства, а также бытовых потребителей приводит к увеличению электрической нагрузки в распределительных и питающих сетях объединенной энергосистемы по сравнению с предыдущими годами. Это требует значительного обновления энергетических сетей, так как оборудование, находящееся в эксплуатации, в большинстве своем выработало свой ресурс, многое оборудование морально и физически устарело на фоне появления более современных электрических трансформаторных подстанций. Дипломный проект выполнен в соответствии с требованиями Правил устройства электроустановок, Правил технической эксплуатации электроустановок потребителей и Правил техники безопасности при эксплуатации электроустановок потребителей, Инструкции по проектированию городских электрических сетей и других документов. В дипломном проекте использованы типовые решения по главным схемам электрических соединений, схемам релейных защит и устройств автоматикиаппаратов и технологий производства и передачи электроэнергии. 1. Краткая характеристика объекта проектирования По условиям подключения, выданных энергосистемой, питание проектируемой подстанции должно осуществляться двухцепной ВЛ-110кВ. Фрагмент схемы электроснабжения представлен на рисунке 1.
Рисунок 1 – Фрагмент схемы электроснабжения. От подстанции получает питание часть Кировского района, имеющие в своём составе потребителей I, II и III категорий. Питание всех потребителей осуществляется по воздушным линиям 10 кВ по радиально-магистральной схеме. Генеральный план сетевого района представлен на листе КФБН 1004.01.366 ГП графической части дипломного проекта. 2. Обработка графиков нагрузок подстанции По суточным графикам нагрузки потребителей электрической энергии на напряжении 10 кВ строим суточный график нагрузки.
Рисунок 2 - Суточный график нагрузки По суточному графику нагрузки (рисунок 2) строим годовой график нагрузки по продолжительности (рисунок 3). При построении примем, что на зимний период приходится 183 суток, а на летний – 182.
Рисунок 3 - Годовой график нагрузки по продолжительности По годовому графику нагрузки по продолжительности (рисунок 3), рассчитаем технико-экономические показатели проектируемой подстанции. Энергия, потребляемая за год
где
Среднегодовая нагрузка:
где
Коэффициент заполнения годового графика нагрузки:
Где
Энергия, потребляемая за сутки (по рисунку 2). Энергия, потребляемая за сутки ( Для летнего периода
Для зимнего периода.
Среднесуточная нагрузка:
Где Для летнего периода.
Для зимнего периода.
Коэффициент заполнения суточного графика нагрузки:
Для летнего периода.
Для зимнего периода.
Время использования максимума нагрузки:
Время наибольших потерь:
3. Выбор числа и мощности силовых трансформаторов Так как от проектируемой подстанции получают питание потребители I и II категории надежности, то согласно ПУЭ [2] на ней должно быть установлено 2 силовых трансформатора. Технически приемлемая мощность трансформаторов:
где
Определим коэффициент аварийной перегрузки для трансформаторов проектируемой подстанции. Согласно ПУЭ [2] в аварийных режимах трансформатор можно перегружать на 40% Примем коэффициент аварийной перегрузки , так как общая длительность максимума нагрузки составляет 5 часов, а коэффициент заполнения суточного графика нагрузки
По шкале стандартных значений мощностей трансформаторов ГОСТ 9680 –77, выбираем следующие варианты для технико-экономического сравнения: а) трансформаторы с номинальной мощностью б) трансформаторы с номинальной мощностью Исходя из напряжений, необходимых для питания потребителей, подключенных к подстанции, технико-экономическое сравнение производится для следующих типов трансформаторов: а) ТДН – 10000/110; б) ТДН – 16000/110. Параметры этих трансформаторов приняты по таблице 3.6 [4] и сведены в таблицу 1. Таблица 1 – Параметры силовых масляных трансформаторов, участвующих в технико-экономическом сравнении
В таблице 1 использованы следующие обозначения: U – номинальное напряжение обмоток трансформатора, кВ;
Uк – напряжение короткого замыкания , %;
3.1 Технико-экономический расчет по выбору мощности силовых трансформаторов проектируемой подстанции Интегральные показатели экономической эффективности и их использование. При оценке экономической эффективности необходимо обязательно рассмотрение двух и более вариантов технических решений, обеспечивающих достижение одной цели. Сравнение различных вариантов схем электроснабжения проектируемого объекта и их напряжений, числа и мощности трансформаторов на ГПП и цеховых ТП, сечений проводников ЛЭП и выбор лучшего из них рекомендуется производить с использованием интегральных показателей относительной экономической эффективности. При сравнении различных проектов (вариантов проекта) они должны быть приведены к сопоставимому виду. К числу интегральных показателей экономической эффективности относятся [3]. -интегральный эффект или чистый дисконтированный доход (ЧДД); -индекс доходности (ИД); -внутренняя норма доходности. Интегральный эффект (Эинт) определяется как сумма текущих (годовых) эффектов за весь расчетный период, приведенная к начальному шагу, или как превышение интегральных результатов (доходов) над интегральными затратами (расходами). Величина Эинт (чистого дисконтированного дохода) вычисляется по формуле:
где Rt – результат (доходы), достигаемые на t-ом шаге расчета; Зt – затраты (без капитальных), осуществляемые на t-ом шаге расчета; Т– продолжительность расчетного периода или горизонт расчета (принимается по согласованию с руководителем проекта);
Величина дисконтированных капиталовложений :
Индекс доходности (ИД) представляет собой отношение суммы приведенных эффектов к величине дисконтированных капиталовложений
Внутренняя норма доходности (ВНД) представляет собой ту норму дисконта Евн, при которой величина приведенных эффектов равна приведенным капиталовложениям. Иными словами Евн (ВНД) является решением уравнения:\
Если расчет интегрального эффекта (ЧДД) проекта дает ответ на вопрос, является он эффективным или нет при заданной норме дисконта Е, то ВНД проекта определяется в процессе расчета и затем сравнивается с требуемой инвестором нормой дохода на вкладываемый капитал. В случае когда ВНД равна или больше требуемой инвестором нормы дохода на капитал, капиталовложение в данный проект оправдано. Срок окупаемости – минимальный временной интервал (от начала осуществления проекта), за пределами которого интегральный эффект (ЧДД) становится неотрицательным. Иными словами это – период (измеряемый в годах или месяцах), после которого первоначальные вложения и другие затраты покрываются суммарными результатами (доходами) его осуществления. Срок окупаемости находится графически, после определения интегральных эффектов. Показатели финансовой эффективности. После определения интегральных показателей экономической эффективности проекта необходимо оценить финансовое состояние предлагаемого проекта (вариантов проекта). В качестве критериев финансовой оценки используются: рентабельность производства, рентабельность продукции, коэффициент ликвидности. Рентабельность производства определяется:
где Рентабельность продукции определяется:
где В дополнение к стоимостным показателям в оценке эффективности проекта следует использовать натуральные, в том числе, производительность труда, удельные расходы и потери энергии, трудоемкость обслуживания системы электроснабжения, надежность электроснабжения. Полученные значения экономической и финансовой эффективности, для сравниваемых вариантов, сводятся в таблицы 2 и 3. Исходные данные: При определении капиталовложений были использованы справочные материалы для курсового и дипломного проектирования [7] с учетом коэффициента удорожания Куд =35. 1) 2·ТДН– 10000/110 ΔW1 = 1393 тыс.кВт ч/год; 2·ТДН– 16000/110 ΔW2 = 1888 тыс.кВт ч/год 2) К1 =2800 тыс.руб. К2 =3360 тыс.руб. Норма доходности рубля принимается согласно среднего процента по банковским кредитам (Е=10%). При определении затрат на обслуживание энергообъекта принимается норма на обслуживание р0 =6% от капиталовложений Примем продолжительность строительной стадии – 3 года, причём с начала третьего года подстанция будет введена в работу, распределим капиталовложения по первому, второму и третьему году строительства- 20%, 40% и 40% соответственно. Примем продолжительность расчётного периода (горизонт расчёта) равным 13 годам (2006-2018гг), тариф на электроэнергию, коэффициент дисконтирования задаётся руководителем экономической частью проекта, время использования максимума нагрузки составляет 5622ч, кол-во электроэнергии передаваемой за год 84340МВт·ч. Ожидаемые технико-экономические показатели СЭС представлены на листе КФБН 1004.08.366 Д1 графической части дипломного пректа.
Таблица 3
По данным таблиц графически определим сроки окупаемости проектов. Для этого необходимо построить графики в координатах: ось Х-годы, ось Y-ЧДД.
Рисунок 4-Определение срока окупаемости. По данным таблицы 2, таблицы 3, рисунку 4 составляем таблицу 4. Таблица 4
На основании анализа экономической эффективности можно сделать вывод, что по сроку окупаемости варианты равнозначны. Определяющим критерием является ЧДД. Поэтому предлагаю к реализации вариант 1 СЭС (2xТДН-10000/10). Проверка трансформаторов на допустимые систематические нагрузки Для проверки на допустимые систематические перегрузки используем зимний суточный график нагрузки в соответствии с ГОСТ 14209 – 85. Эквивалентная нагрузка подстанции:
где
Коэффициент эквивалентной нагрузки:
Время максимума графика нагрузки составляет 5 часов. Эквивалентная температура охлаждающей среды по таблице 1.37 [4] для Саратовской области По нормам максимально допустимых систематических перегрузок трансформаторов (таблица 1.36 [4]) трансформаторы с системой охлаждения Д при коэффициенте предварительной загрузки Так как длительность максимума графика нагрузки не превышает 6 часов, то при дальнейших расчетах будем ориентироваться на 4. Выбор главной схемы электрических соединений Наибольший рабочий ток на стороне 110 кВ проектируемой подстанции:
где
Такое значение Схема с выключателем в перемычке обеспечивает при повреждении на линии и отключении одного трансформатора возможность подключить его ко второй линии. Выключатель в перемычке в нормальном режиме работы подстанции должен быть включен, чтобы при коротком замыкании (КЗ), была возможность быстрого отключения поврежденного участка схемы и восстановления с помощью АВР питания потребителей подстанции. Ремонтная перемычка из разъединителей позволяет выводить в ремонт выключатель, без нарушения режима питания. Однолинейная главная схема электрических соединений подстанции представлена на листе КФБН 1004.02.366 Э3 графической части дипломного проекта. План подстанции представлен на листе КФБН 1004.03.366 Э2 графической части дипломного проекта. Разрез по ячейки РУВН и схема заполнения РУНН представлена на листе КФБН 1004.04.366 Э2 графической части дипломного проекта.
Рисунок 5- Главная схема электрических соединений 5. Расчет токов короткого замыкания При расчете токов КЗ принимаем следующие допущения: - среднее погонное сопротивление линий - один трансформатор проектируемой подстанции выведен в ремонт, вся нагрузка подстанции подключена ко второму трансформатору. Расчетные виды КЗ: - трехфазное КЗ (максимальный ток); - двухфазное КЗ (минимальный ток); - однофазное КЗ (максимальный ток). Расчетные точки: - на стороне 110 кВ подстанции (К1); - на сборных шинах 10 кВ подстанции (К2); - в конце самой длинной отходящей линии 10 кВ (К3). Расчет токов трехфазного КЗ Составим схему замещения сетевого района с учетом принятых допущений
Рисунок 6 – Схема замещения сетевого района. Рассчитаем параметры схемы замещения в именованных единицах с точным приведением. Все параметры приводим к напряжению 110 кВ. Сопротивление системы:
Где
Сопротивление линии 110 кВ по условию- 20 Ом Х1 = 20 Ом Хл
= Сопротивление обмоток трансформатора: Находим сопротивление трансформатора Хтр
= где Uк% - напряжение короткого замыкания трансформатора. Sном – номинальная мощность трансформатора. Х2
= Сопротивление нагрузки подстанции:
Где
Хн
ЭДС нагрузки:
где
ЭДС системы:
Расчет токов на стороне 110 кВ проектируемой подстанции Пусть КЗ произошло в точке К1. Периодическая составляющая тока в начальный момент времени:
где
Ударный ток:
где
Расчет токов на шинах 10 кВ проектируемой подстанции Пусть КЗ произошло в точке К2. Периодическая составляющая тока в начальный момент времени по (25):
Ударный ток по (26):
Сведем все полученные значения токов КЗ в таблицу 5. Таблица 5 – Значения токов КЗ на проектируемой подстанции
Ограничения токов КЗ не требуется, так как выпускаемые промышленностью коммутационные аппараты способны отключить все токи КЗ, имеющие место на проектируемой подстанции. 6. Выбор основного оборудования и токоведущих частей 6.1 Выбор высоковольтных выключателей. Для установки на стороне 10 кВ выбираем вакуумные выключатели серии ВБЭК – 10, ориентируясь на установку на стороне 10 кВ комплектного распределительного устройства наружной установки (КРУН) серии К – 59. Секционные выключатели принимаем такими же, как и вводные на соответствующем напряжении. Произведем выбор и проверку для вводных выключателей на стороне 10 кВ (Q2,Q3). Считаем, что один трансформатор выведен в ремонт и вся нагрузка подключена ко второму. Наибольший рабочий ток:
где
Для вводных выключателей:
где
Для линейных выключателей:
где
Выбираю вакуумные выключатели BB/TEL –10– 20/1000 У3, для линий- BB/TEL –10 –20/630 У3. Проверка на отключение симметричного тока КЗ:
где
Где
Для упрощения расчетов принимаем
Где
Это условие выполняется, так как 28 кА > 12,462 кА. Проверка включающей способности:
Где Это условие выполняется, так как 52 кА > 18,81 кА. Проверка электродинамической стойкости:
Где Это условие выполняется, так как 20 кА > 7,39 кА. Проверка термической стойкости:
Где
Где
Это условие выполняется, так как 1200 кА2 с > 56,657 кА2 с. Все условия проверки выполняются, поэтому выбранные выключатели могут быть установлены в РУ – 10 кВ проектируемой подстанции. Остальные выключатели выбираются и проверяются аналогично. Результаты выбора и проверки сведены в таблицу 6. 6.2 Выбор разъединителей, отделителей и короткозамыкателей Выбор разъединителей и отделителей производим по номинальному напряжению Результаты выбора разъединителей представлены в таблице 7, отделителей в таблице 8, короткозамыкателей в таблице 9. На разъединителях установлен привод ПРН – 110У1. Номинальные данные по разъединителям приняты по таблице 5.5 [4]. На отделителях установлен привод ПРО – 1У1. Номинальные данные по отделителям приняты по таблице 5.6 [4].На короткозамыкателях установлен привод ПРК – 1У1. Номинальные данные по короткозамыкателям приняты по таблице 5.6 [4]. Таблица 6 – Результаты выбора и проверки высоковольтных выключателей
Таблица 7 – Результаты выбора и проверки разъединителей
Таблица 8 – Результаты выбора и проверки отделителей
Таблица 9 – Результаты выбора и проверки короткозамыкателей
6.3 Выбор ограничителей перенапряжения Для защиты от атмосферных перенапряжений изоляции оборудования переменного тока промышленной частоты в сетях с любой системой заземления используются ограничители перенапряжений (ОПН). Разрядники, используемые на проектируемой подстанции, представлены в таблице 10 Таблица 10 – Ограничители перенапряжений, используемые на подстанции
6.4 Выбор предохранителей Для защиты трансформаторов напряжения, установленных на сборных шинах 10 кВ, от токов внутренних КЗ используются плавкие предохранители ПКН001 – 10У3. Для защиты всех трансформаторов напряжения от токов КЗ в цепи измерительных приборов используются плавкие предохранители ПН2. Все предохранители поставляются в комплекте с трансформаторами напряжения. 6.5 Выбор заземлителей нейтралей Для заземления нейтралей силовых трансформаторов выбираем заземлители типа ЗОН – 110М – IУ1 (по таблице 5.6 [4]). Заземлители устанавливаются параллельно с вентильными разрядниками. На заземлителях установлен привод ПРН – 11У1. 6.6 Выбор токоведущих частей На проектируемой подстанции принимаем в открытой части жесткую ошиновку алюминиевыми шинами из сплава АД31. Соединение трансформаторов с жесткими шинами ОРУ, а также с КРУН выполняется сталеалюминевыми проводами марки АС. В КРУН применяется жесткая ошиновка. Выбор жестких шин. Выбор всех жестких шин, кроме сборных шин, осуществляется по экономической плотности тока. Экономически целесообразное сечение шин:
Где
Произведем расчет для вводных шин в РУ – 10 кВ проектируемой подстанции.
По сортаменту плоских шин (таблица 7.3 [4]) выбираем плоские однополосные шины (с установкой "плашмя") сечением Проверка на максимальный длительный ток нагрузки:
Где Для вводных шин Проверка на термическую стойкость к токам КЗ:
Где
Где Для вводных шин
Это условие выполняется, так как 103,5 мм2 < 640 мм2 . Проверка на электродинамическую стойкость к токам КЗ:
Где
Где
Где
Где
Для плоских шин
Где Для трубчатых шин
Где С учетом формул (45) – (48) формула (49) принимает следующий вид. Для плоских шин:
Для трубчатых шин:
Это условие выполняется, так как 4,76 МПа < 75 МПа. Все условия проверки выполняются, таким образом, выбранные шины могут быть установлены в РУ – 10 кВ проектируемой подстанции. Остальные шины (кроме сборных шин РУ) выбираются и проверяются аналогично. Результаты выбора и проверки сведены в таблицу 11. Номинальные данные плоских шин приняты по таблице 7.3 [4], а для трубчатых шин по таблице 7.4 [4]. Выбор сборных шин осуществляется по максимальному рабочему току нагрузки по (44). Произведем выбор и проверку для сборных шин РУ – 10 кВ. Для них Проверка на термическую стойкость к токам КЗ по (40). Для стороны 10 кВ Проверка на электродинамическую стойкость к токам КЗ по (42).
Это условие выполняется, так как 4,76 МПа < 75 МПа. Все условия проверки выполняются, следовательно, выбранные сборные шины могут быть установлены в РУ – 10 кВ. Номинальные данные плоских шин приняты по таблице 7.3 [4]. Выбор гибких токоведущих частей Выбор гибких токоведущих частей производится по экономической плотности тока по (37). Гибкие токоведущие части проверяются на максимальный длительный ток нагрузки по (39) и на термическую стойкость к токам КЗ по (40). На электродинамическую стойкость к токам КЗ гибкие токоведущие части проверяются только если Выберем провода для соединения силовых трансформаторов и КРУН. Для них
Где
Для данного провода допустимый ток Результаты выбора и проверки гибких токоведущих частей представлены в таблице 12. Таблица 11 – Результаты выбора и проверки жестких шин
Таблица 12 – Результаты выбора и проверки гибких токоведущих частей
6.7 Выбор изоляторов Выбор опорных изоляторов производится по следующим условиям. По номинальному напряжению:
Где
По допустимой нагрузке:
Где
Где
Где С учетом (53) и (54) формула (52) примет вид
Произведем выбор для опорных изоляторов РУ – 10 кВ. Для них:
По таблице 5.7 [4] выбираем опорные изоляторы внутренней установки И4 – 80 УХЛ3 у которых Опорные изоляторы для РУ – 110 кВ выбираются аналогично. Результаты выбора сведены в таблицу 13. Таблица 13 – Результаты выбора опорных изоляторов
Выбор проходных изоляторов. Выберем для ввода в КРУН проходные изоляторы. Выбор осуществляется по условиям (54) и (55). Кроме того, вводится еще одно условие выбора:
Где Для проходных изоляторов
С учетом (58) и (62) формула (57) примет вид:
Для вводов КРУН
По таблице 5.8 [4] выбираем проходные изоляторы наружно-внутренней установки ИП – 10/1000 – 1250 УХЛ1 для которых 6.8 Выбор измерительных трансформаторов тока и напряжения Выбор измерительных трансформаторов тока. Коэффициенты трансформации трансформаторов тока выбираются по максимальному рабочему току нагрузки:
Где Номинальное напряжение трансформатора тока должно соответствовать номинальному напряжению сети. Класс точности трансформаторов тока для подключения КИП – 0,5 [2]. Выберем трансформаторы тока для установки в цепи трансформатора на стороне 10 кВ. Для них Проверка на электродинамическую стойкость к токам КЗ:
Где Это условие выполняется, так как 18,81 кА < 128 кА. Проверка на термическую стойкость к тока КЗ по (35). Тепловой импульс на стороне 10 кВ Для выбранных трансформаторов тока
Это условие выполняется, так как 4800 кА2 с > 56,6 кА2 с. Проверка по вторичной нагрузке и классу точности:
Где
Вторичная нагрузка трансформаторов тока:
Где
Где
Где
Так как число, подключенных к трансформатору тока приборов, больше 3, то Таблица 14 – Вторичная нагрузка трансформаторов тока
Принимаем для соединения трансформаторов тока и КИП контрольный кабель АКРВГ с сечением жил 4 мм2 , тогда
Это условие выполняется, так как 0,69 Ом < 0,8 Ом, поэтому выбранные трансформаторы тока будут работать в требуемом классе точности 0,5. Остальные трансформаторы тока выбираются и проверяются аналогично. Результаты выбора и проверки сведены в таблицу 14. Номинальные данные трансформаторов тока приняты по таблице 5.9 [4]. Выбор измерительных трансформаторов тока и напряжения Номинальное напряжение трансформаторов напряжения должно соответствовать напряжению сборных шин, на которых они будут установлены. Класс точности трансформаторов напряжения для подключения КИП – 0,5. Выбор производится по вторичной нагрузке:
Где
Вторичная нагрузка трансформаторов напряжения каждой секции сборных шин представлена в таблице 16, которая составлена по данным таблицы 4.7 [1]. Выберем трансформаторы напряжения, устанавливаемые на сборных шинах 10 кВ. Вторичная нагрузка трансформаторов напряжения:
Так как на стороне 10 кВ будет установлено КРУН. То выбираем трансформаторы напряжения 3НОЛ.09 – 10 У2, для которого Результаты выбора сведены в таблицу 17. Номинальные данные трансформаторов напряжения приняты по таблице 5.11 [4]. Так как потери мощности в соединительных проводах очень малы, то допускается выбирать их сечение по условию механической прочности [8]. Для кабелей с алюминиевыми жилами минимальное по условию механической прочности сечение – 2,5 мм2 . Принимаем для соединения трансформаторов напряжения с КИП контрольный кабель АКРВГ с сечением жил 2,5 мм2 . Таблица 15 – Результаты выбора и проверки измерительных трансформаторов тока
Таблица 16 – Вторичная нагрузка трансформаторов напряжения.
Таблица 17 – Результаты выбора измерительных трансформаторов напряжения.
7. Выбор релейной защиты и автоматики Защита трансформаторов Согласно ПУЭ [2] для силовых трансформаторов должны быть предусмотрены устройства релейной защиты от следующих видов повреждений и ненормальных режимов работы: - многофазных замыканий в обмотках и на выводах; - витковых замыканий в обмотках; - токов в обмотках, обусловленных внешними КЗ; - токов в обмотках, обусловленных перегрузкой; - понижения уровня масла; Для защиты от повреждений внутри кожуха, сопровождающихся выделением газа, и от понижения уровня масла предусматривается газовая защита. Газовая защита должна действовать на сигнал при слабом газообразовании и понижении уровня масла и на отключение при интенсивном газообразовании и дальнейшем понижении уровня масла. Для защиты от повреждений на выводах, а также от внутренних повреждений предусматривается продольная дифференциальная токовая защита без выдержки времени. Она должна действовать на отключение трансформатора со всех сторон. Так как на проектируемой подстанции трансформаторы присоединяются к питающим линиям без выключателей, то для отключения повреждений в трансформаторе предусматривается установка короткозамыкателей для искусственного замыкания на землю одной фазы, и отделителей, автоматически отключающихся в бестоковую паузу АПВ питающей линии. Повреждения на выводах 110 кВ трансформаторов допускается ликвидировать защитой питающих линий. Для защиты от токов в обмотках, обусловленных внешними многофазными КЗ, предусматривается максимальная токовая защита с комбинированным пуском напряжения. Для защиты от токов в обмотках, обусловленных перегрузкой, предусматривается токовая защита от перегрузки. Схема релейной защиты одного трансформатора представлена на листе КФБН 1004.05.366 ЭО графической части дипломного проекта. Газовая защита Газовая защита основана на использовании явлении газообразования в баке поврежденного трансформатора. Интенсивность газообразования зависит от характера и размеров повреждения. Это дает возможность выполнить газовую защиту, способную различать степень повреждения и в зависимости от этого действовать на сигнал или отключение. Основным элементом газовой защиты является газовое реле, устанавливаемое в маслопроводе между баком и расширителем. На трансформаторах типа ТДН–10000/110, устанавливаемых на проектируемой подстанции используется газовое реле типа BF–80/Q с двумя пластмассовыми шарообразными поплавками. Достоинства газовой защиты: высокая чувствительность и реагирование практически на все виды повреждений внутри бака; сравнительно небольшое время срабатывания (0,05 – 0,5 с); простота выполнения, а так же способность защищать трансформатор при недопустимом уровне масла по любым причинам. Наряду с этим защита имеет ряд существенных недостатков, основной из которых – не реагирование ее на повреждения, расположенные вне бака, в зоне между трансформатором и выключателями. Дифференциальная токовая защита на реле ДЗТ – 11 Определим первичные токи для всех сторон защищаемого трансформатора, соответствующие его номинальной мощности:
Где По этим токам определим соответствующие вторичные токи в плечах защиты, исходя из коэффициентов трансформации трансформаторов тока
Расчеты сведены в таблицу 18. Таблица 18 – Расчет первичных и вторичных токов в плечах защиты
Коэффициенты трансформации трансформаторов тока для трансформаторов тока, соединенных в ∆, приняты, исходя из первичного тока Основной стороной для проектируемой подстанции является сторона 10 кВ, так как для этой стороны вторичный ток в плечах защиты больше чем вторичные токи для других сторон. Выберем сторону, к трансформаторам тока которой целесообразно присоединить тормозную обмотку реле. В соответствии с рекомендациями пункта 3.1.5. [9] тормозную обмотку реле целесообразно включить на сумму токов трансформаторов тока, установленных на стороне низшего напряжения, так как при подключении тормозной обмотки только к трансформаторам тока, установленным на одной из сторон защищаемого трансформатора, определяющим условием для выбора тока срабатывания защиты остается отстройка от внешнего КЗ. Минимальный ток срабатывания защиты определяется по условию отстройки от броска намагничивающего тока при включении ненагруженного трансформатора под напряжение:
Где
Определим числа витков рабочей обмотки насыщающегося трансформатора тока (НТТ) реле для основной и не основной сторон, исходя из значения минимального тока срабатывания защиты. Ток срабатывания реле на основной стороне:
Где Число витков рабочей обмотки НТТ реле для основной стороны:
Где Число витков рабочей обмотки НТТ реле для не основной стороны:
Расчеты сведены в таблицу 19. Таблица 19 – Расчет чисел витков рабочей обмотки НТТ реле
Принимаем к использованию следующие числа витков: Выберем необходимое число витков тормозной обмотки НТТ реле. Для этого рассмотри внешние КЗ между тремя фазами в максимальном режиме работы системы. При включении тормозной обмотки на сумму токов трансформаторов тока, установленных на стороне низшего напряжения, расчетным является КЗ на стороне 10 кВ (выбирается по большему значению числа витков тормозной обмотки). Исходя из полученных значений токов (таблица 6), определим первичный ток небаланса и необходимое число витков тормозной обмотки. Результирующий ток в тормозной обмотке:
Первичный расчетный ток небаланса:
Где
Число витков тормозной обмотки НТТ реле:
Расчет сведен в таблицы 20 и 21. Таблица 20 – Расчет числа витков тормозной обмотки НТТ реле при КЗ на стороне 110 кВ
Таблица 21 – Расчет числа витков тормозной обмотки НТТ реле при КЗ на стороне 10 кВ
Получили 2 значения Определим чувствительность защиты при металлическом КЗ в защищаемой зоне, когда торможение отсутствует (при включении тормозной обмотки реле на сумму токов трансформаторов тока, установленных на стороне 10 кВ, торможение отсутствует всегда). Рассматривается КЗ между двумя фазами на стороне 10 кВ. Ток КЗ в таблице 5. Коэффициент чувствительности защиты:
Так как Максимальная токовая защита с комбинированным пуском напряжения от токов в обмотках трансформаторов, вызванных внешними КЗ. Защита выполняется с помощью реле тока РТ – 40, фильтра-реле напряжения обратной последовательности РНФ – 1М и минимального реле напряжения РН – 54. Первичный ток срабатывания защиты:
Где
Первичное напряжение срабатывания защиты определяется по следующим условиям. Для минимального реле напряжения, включенного на междуфазное напряжение исходя из: обеспечения возврата реле после отключения внешнего КЗ:
отстройки от напряжения самозапуска при включении от АПВ или АВР заторможенных двигателей нагрузки:
Где
Для фильтра-реле напряжений обратной последовательности, исходя из минимальной уставки устройства (6 В междуфазных):
Вторичный ток срабатывания реле:
Выдержка времени защиты выбирается по условию согласования с последними, наиболее чувствительными ступенями защит от многофазных КЗ предыдущих элементов (отходящие линии – для стороны 10 кВ, максимальные токовые защиты (МТЗ) стороны 10 кВ – для стороны 110 кВ):
Где
Чувствительность защиты определяется по следующим выражениям: для реле тока:
для минимального реле напряжения:
для фильтра-реле напряжений обратной последовательности:
Где
Расчет сведен в таблицу 22. Таблица 22 – Расчет МТЗ трансформатора с комбинированным пуском напряжения.
Так как все коэффициенты чувствительности (таблица 22) в основной зоне больше 1,5, а в резервной зоне больше 1,2, то защита удовлетворяет требованиям ПУЭ [2], то есть проходит по чувствительности. Максимальная токовая защита от токов в обмотках трансформатора, вызванных перегрузкой Защита выполняется с помощью реле тока РТ – 40. Первичный ток срабатывания защиты определяется по (77). Таблица 23 – Расчет первичных и вторичных токов в плечах защиты.
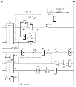
Автоматика подстанции На линейных выключателях отходящих линий проектируемой подстанции предусматриваются устройства автоматического повторного включения (АПВ). Их назначение – автоматическое повторное включение линий под напряжение после отключения их релейной защитой при КЗ. Если КЗ было неустойчивым, то линия остается в работе, иначе отключается снова релейной защитой. Поэтому устройства АПВ должны быть однократного действия, чтобы избежать повторного включения на устойчивое КЗ. Принципиальная схема АПВ для линии на выпрямленном оперативном токе представлена на рисунке 7. В комплектное устройство РПВ-58 входят: реле времени КТ типа ЭВ-133 с добавочным резистором R 1 ; промежуточное реле KL 1 с двумя обмотками; конденсатор C (20 мкФ); зарядный резистор R 2 и разрядный резистор R 3 . Пуск схемы АПВ происходит при отключении выключателя релейной защитой. Несоответствие положений ключа и выключателя характеризуется тем, что через контакты ключа 1-3 на схему АПВ по-прежнему подается плюс оперативного тока, а ранее разомкнутый вспомогательный контакт выключателя SQ .1 переключился и замкнул цепь обмотки реле KQT , которое, сработав, подало контактом KQT .1 минус обмотку реле времени KT . При срабатывании реле времени размыкается его мгновенный размыкающий контакт KT .1 и вводится в цепь обмотки реле дополнительное сопротивление. ПО истечении установленной выдержки времени реле KT подключает замыкающим контактом KT .2 параллельную обмотку реле KL 1 к конденсатору C. Реле KL 1 при этом срабатывает от тока разряда конденсатора и подает команду на включения выключателя. Выключатель включается, размыкается его вспомогательный контакт SQ .1 и возвращаются в исходное положение реле KQT , KL .1 и KT . Если повреждение на линии было неустойчивым, она останется в работе. После размыкания контакта реле времени KT .2 конденсатор C начнет заряжаться через зарядный резистор R 2 , сопротивление которого выбирается таким, чтобы время заряда конденсатора составляло 20-25 с. Таким образом, спустя указанное время схема АПВ будет подготовлена к новому действию. Если повреждение было устойчивым, то включившийся под действием схемы АПВ выключатель вновь отключится релейной защитой и вновь срабатывают реле KQT и KT . Реле KL .1 второй раз не срабатывает, так как конденсатор C разряжен. Таким образом, рассмотренная схема обеспечивает однократное действие при КЗ на линии. В случае отключения линии защитой РЗ, когда действие АПВ не требуется, через резистор R 3 производится разряд конденсатора. Для предотвращения многократного включения выключателя на устойчивое КЗ, в случае застревания контактов реле KL 1 в заькнутом состоянии, в схеме управления устанавливается специальное промежуточное реле KBS типа РП-232. Это реле срабатывает при прохождении тока по катушке отключения выключателя и удерживается в сработавшем положении до снятия команды на выключение. Цепь обмотки KM при этом размыкается контактом KBS .1 , благодаря чему предотвращается включение выключателя.
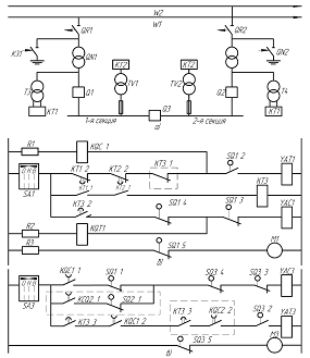
Рисунок 7-Схема устройства АПВ однократного действия для линии на выпрямленном оперативном токе На секционных выключателях сборных шин проектируемой подстанции, а также на выключателе, установленном в мостике на стороне 110 кВ, имеются устройства автоматического включения резерва (АВР). Их назначение – автоматическое включение этих выключателей при аварийной потере напряжения на одной из секций шин (для секционных выключателей), чтобы обеспечить питание потребителей этой секции от второй секции сборных шин; автоматическое подключение двух трансформаторов к одной питающей линии (для выключателя в мостике) при аварии на второй, или двух линий к одному трансформатору при аварийном отключении второго трансформатора. На рисунке 8 приведена схема АВР на выпрямленном оперативном токе для секционного выключателя. Секционный выключатель Q 3 нормально отключен. Оперативный ток для схемы автоматики подается от трансформаторов собственных нужд T 3 и T 4 . Особенностью схемы является то, что при исчезновении напряжения на одной линии (W 1 или W 2 ) устройство АВР включает секционный выключатель Q 3 , а при восстановлении напряжения на линии автоматически восстанавливает нормальную схему подстанции. Пусковым органом схемы автоматики являются реле времени KT 1 и KT 2 типа ЭВ-235, контакты которых KT 1.2 и KT 2.2 включены последовательно в цепи YAT 1 . Последовательно с контактами этих реле включен мгновенный контакт реле времени KT 3.1 трансформатора T2, которое контролирует напряжение на этом трансформаторе. Обмотки реле KT 1 и KT 2 включены на разные трансформаторы (T 3 и TV 1 ), что исключает возможность ложного действия пускового органа. Реле KT 1 , подключенному к трансформатору собственных нужд T 3 , установленному до выключателя трансформатора T 1 , используется также для контроля за появлением напряжения на T 1 при включении линии W 1 . При исчезновении напряжения в результате отключения линии W 1 запустятся реле времени KT 1 и KT 2 и разомкнут свои мгновенные контакты KT 1.1 и KT 2.1 , снимая напряжение с обмотки реле времени KT 3 типа ЭВ-248. Если действием схемы АПВ линии напряжение на подстанции восстановлено не будет, то с установленной выдержкой времени замкнутся контакты реле времени KT 1.2 и KT 2.2 и создадут цепь на катушку отключения YAT 1 выключателя Q 1 трансформатора T 1 . При отключении выключателя Q 1 замкнется его вспомогательный контакт SQ 1.1 (рисунок 8, в) в цепи катушки включения YAC 3 секционного выключателя Q 3 через еще замкнутый контакт KQC 1.1 реле однократного включения. Секционный выключатель включится и подаст напряжение на 1-ю секцию подстанции, при этом подтянется реле времени KT 2 , замкнет контакт KT 2.2 и разомкнет KT 2.2 . Реле KT 1 останется без напряжения, поэтому его контакт KT 1.1 останется разомкнутым, а реле времени KT 3 будет по-прежнему находится в исходном положении, держа разомкнутым все свои контакты. При восстановлении напряжения на линии W 1 напряжение появится и на трансформаторе T 1 , поскольку его отделитель оставался включенным. Получив напряжение, реле KT 1 подтянется, замкнет контакт KT 1.1 и разомкнет контакт KT 1.2 . При замыкании контакта KT 1.1 начнет работать реле времени KT 3 , которое своим проскальзывающим контактом KT 3.2 создаст цепь на включение выключателя Q 1 , а конечным контактом KT 3.3 -цепь на отключения секционного выключателя Q 3 , при этом автоматически будет восстановлена исходная схема подстанции.
Рисунок 8-Схема АВР секционного выключателя на выпрямленном оперативном токе для двухтрансформаторной подстанции: ( а— схема подстанции; б— цепи управления и АВР выключателя Q 1 ; в— цепи управления и АВР выключателя Q 3 ). 8. Измерение и учет электроэнергии На проектируемой подстанции должны быть установлены следующие контрольно-измерительные приборы (КИП) для контроля за соблюдением установленного режима работы подстанции, качества и количества отпускаемой энергии: - в цепи трансформатора на стороне 110 кВ: амперметр; - в цепи трансформатора на стороне 10 кВ: амперметр, ваттметр, счетчики активной и реактивной энергии; - в цепи сборных шин 10 кВ (на каждой секции): вольтметр для измерения междуфазного напряжения и вольтметр с переключением для измерения трех фазных напряжений; - в цепи секционных выключателей 10 кВ: амперметр; - в цепи отход - ящих фидеров 10 кВ: амперметр, счетчики активной и реактивной энергии (предполагается, что по счетчикам ведется денежный расчет). - в цепи трансформаторов собственных нужд на стороне 380 / 220 В: амперметр, расчетный счетчик активной энергии. 9. Выбор оперативного тока и источников питания Так как на проектируемой подстанции установлены выключатели с электромагнитными приводами, то принимаем на подстанции выпрямленный оперативный ток. Цепи релейной защиты и сигнализации, цепи питания электромагнитов отключения получают питание от двух блоков БПТ - 1002, присоединенных к трансформаторам тока на питающих линиях, и двух блоков БПН - 1002, присоединенных к трансформаторам напряжения сборных шин 10 кВ. Дублирование блоков питания обеспечивает работу релейной защиты при любых повреждениях. Цепи электромагнитов включения, потребляющие значительный ток при включении, присоединяются к силовым выпрямителям КВУ – 66/2, которые питаются от трансформаторов собственных нужд, так как мощность трансформаторов напряжения недостаточна для питания электромагнитов включения. Все источники оперативного тока располагаются в шкафах КРУН. 10. Собственные нужды подстанции По таблицам П6.1, П6.2 [1] и составим ведомость ожидаемых нагрузок трансформаторов собственных нужд (таблица 24). Таблица 24 – Нагрузка собственных нужд проектируемой подстанции
В таблице 24 данные, содержащиеся в столбце 7, рассчитаны по следующей формуле:
Где Для двигателей системы охлаждения силовых трансформаторов:
Данные, содержащиеся в столбце 8, рассчитаны по следующей формуле:
Для двигателей системы охлаждения силовых трансформаторов:
Расчетная нагрузка трансформаторов собственных нужд:
Принимаем на проектируемой подстанции 2 трансформатора собственных нужд. Так как на проектируемой подстанции предполагается постоянное дежурство, то мощность трансформаторов собственных нужд:
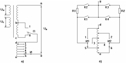
Принимаем на проектируемой подстанции 2 трансформатора собственных нужд типа ТМ – 40/10 (по таблице 6.51 [6]). Трансформаторы собственных нужд присоединяются к выводам 10 кВ силовых трансформаторов до вводных выключателей. 11. Регулирование напряжения на проектируемой подстанции В целях отпуска проектируемой подстанцией электроэнергии высокого качества предусматривается регулирование напряжения. В качестве средства регулирования используют устройства изменения коэффициентов трансформации силовых трансформаторов под нагрузкой (РПН). РПН позволяет переключать ответвления обмотки трансформатора без разрыва цепи. Регулировочные ступени выполняются на стороне высшего напряжения (в данном случае на стороне 110 кВ), так как меньший по значению ток позволяет облегчить переключающее устройство. Для расширения диапазона регулирования без увеличения числа ответвлений применяют ступени грубой и тонкой регулировки (рисунок 9,а). Наибольший коэффициент трансформации получается, если переключатель П находится в положении I I, а избиратель И – на ответвлении 6. Наименьший коэффициент трансформации будет при положении переключателя I, избиратель – на ответвлении 1. Переход с одного ответвления регулировочной обмотки на другое осуществляется так, чтобы не разрывать ток нагрузки и не замыкать накоротко витки этой обмотки. Это достигается в специальных переключающих устройствах с реакторами или резисторами. Схема с резисторами (рисунок 9,б) обладает рядом преимуществ перед схемой с реакторами и получает все более широкое применение. Допустим, что трансформатор работает на ответвлении 5, ток нагрузки проходит через контакт К1, число витков необходимо уменьшить, то есть перейти на ответвление 4. Последовательность действий будет следующей: обесточенный избиратель И2 переводится в положение 4, затем отключается К1 и ток нагрузки кратковременно проходит по R1 и К2; затем замыкается К3, при этом половина тока нагрузки проходит по R1 и К2, другая половина по R2 и К3, кроме того, витки регулировочной обмотки 5 – 4 оказываются замкнутыми через R1 и R2, по ним проходит ограниченный по значению циркулирующий ток; затем размыкается К2 и замыкается К4, при этом ток нагрузки проходит по регулировочной обмотке на ответвление 4, избиратель И2, контакт К4 к выводу 0. В переключателях данного типа используются мощные пружины, обеспечивающие быстрое переключение контактов контактора (<0,15 секунд), поэтому токоограничивающие сопротивления R1 и R2 лишь кратковременно нагружаются током нагрузки, что позволяет уменьшить их габариты. Контакторы размещаются в герметизированном баке с маслом. Управление РПН может осуществляться дистанционно со щита управления вручную или автоматически.
Рисунок 9 – Устройство РПН трансформатора: а – схема включения регулирующих ступеней; б – схема РПН с токоограничивающими сопротивлениями. 12.Выбор конструкции распредустройств, компоновка сооружений на площадке подстанции В целях индустриализации и ускорения монтажа подстанции принимаем комплектную трансформаторную подстанцию из блоков заводского изготовления КТПБ 110/10 – 5 – М - 2 ´ 10000 – 59 У1 [11]. Схема электрических соединений КТПБ соответствует принятой схеме (рисунок 9). Открытое распредустройство 110 кВ КТПБ состоит из: блоков высоковольтного оборудования; приемных устройств ВЛ 110 кВ; ошиновки 110 кВ кВ; металлических конструкций для прокладки контрольных кабелей; ОРУ 110 кВ выполняется из отдельных блоков, на которых смонтировано оборудование, аппаратура и внутренние соединения цепей вторичной коммутации. Смежные блоки посредством железобетонных лежней объединены в группы, каждая из которых представляет собой единый конструктивный элемент. В качестве РУ - 10 кВ используются комплектные распределительные устройства наружной установки (КРУН) серии К - 59 с вакуумными выключателями BB/TEL - 10. Число шкафов КРУН - 14. Металлоконструкции блоков обеспечивают нормальные условия работы, транспортировки элементов оборудования и обладают достаточной механической прочностью. Оперативная блокировка электрических аппаратов 110 и 10 кВ выполняется электромагнитной с питанием выпрямленным оперативным током напряжением 220 В. При температуре ниже -5 С автоматически подключаются электронагреватели в шкафах приводов выключателей, отделителей и короткозамыкателей, а –25 С-под баками выключателей 35 и 110 кВ. Автоматика обогрева размещается в шкафах КРУН. Разрез по ячейки РУВН и схема заполнения РУНН представлена на листе КФБН 1004.04.366 Э2 графической части дипломного проекта. 13. Меры по предотвращению поломок опорно-стержневых изоляторов 35-220 кВ. Относительно высокая повреждаемость опорно-стержневых изоляторов в составе разъединителей 110-220 кВ остается достаточно серьезной отраслевой проблемой. Опыт эксплуатации показывает, что технологические нарушения с разрушением опорно-стержневых изоляторов нередко приводят к серьезным последствиям: отключению системы шин подстанций, погашению подстанций, снижению нагрузки электростанции, а также создают угрозу персоналу энергопредприятий при выполнении переключений. Максимум повреждений изоляторов в составе разъединителей приходится на 10-15 год эксплуатации. За это время проявляются дефекты: - связанные с несовершенством и нарушением технологии изготовления изоляторов и приводящие к недопустимому снижению их механической прочности в процессе эксплуатации; - монтажа, наладки и технического обслуживания разъединителей в процессе эксплуатации, приводящие к возрастанию нагрузок на изоляторы. Наблюдаются и сезонные максимумы повреждений, отмечаемые в периоды с февраля по май и с августа по ноябрь (в периоды, когда в течение суток имеют место значительные колебания температуры с переходом нулевого значения). Основной причиной повреждения фарфоровых опорно-стержневых изоляторов (далее по тексту изоляторы) в эксплуатации является механическое разрушение. В процессе эксплуатации изоляторов вследствие воздействия внешних факторов (влага и перепады температур (климатические факторы) и механические нагрузки, возникающие при переключениях и под воздействием ветра) происходит появление и развитие внешних и внутренних трещин в фарфоре, а также разрушение элементов соединения "фланец – фарфор". Ниже приводится статистика, опубликованная на сайте Ростовэнерго, в которой даны материалы сравнения количества повреждений электрооборудования в зависимости от его наименования. Таблица25-Отказавшее оборудование
Таблица 26- Характер повреждаемости
Таблица 27- Причины повреждения
Таблица28-Срок службы оборудования от начала эксплуатации
По данным таблиц 25 –28 можно сделать вывод, что наиболее часто отказы в работе энергетического оборудования происходят по причине выхода из строя фарфоровых изоляторов - 26,92% (таблица25), причём наиболее характерным повреждением последних является излом – 19,23% и нарушение электрической прочности – 23,08% (таблица26). Определение технического состояния опорно-стержневой изоляции без отключения от сети В настоящей работе рассматриваются методы определения работоспособности изоляторов. Под работоспособностью понимается способность изолятора противостоять механическим и климатическим нагрузкам, воздействующим на изолятор в процессе эксплуатации. Существующая диагностика изоляторов по физической сути разделяется на четыре метода: - визуальный контроль; - силовой; - контроль структуры материала изолятора; - контроль жесткости изолятора. Визуальный контроль осуществляется с целью определения видимых повреждений изолятора (сколы, крупные трещины на поверхности и проч.). Силовой метод. Это прямой метод определения работоспособности изолятора. При использовании этого метода изолятор подвергается механическим нагружениям в той или иной степени соответсвующим реальным нагрузкам, встречающимися в процессе эксплуатации. Несомненным достоинством этого метода является то, что он определяет истинную прочность изолятора, однако при нагрузках достигающих некоторых критических величин возможно повреждение, а, в некоторых случаях и разрушение изолятора. Косвенные методы, основаны на измерениях неких параметров присущих данному объекту по состоянию, которых судят об его работоспособности. К косвенным методам относятся контроль структуры материала, контроль жесткости изолятора и визуальный контроль. Контроль структуры материала изолятора. Этот метод позволяет обнаружить трещины, микротрещины и инородные вкрапления внутри изолятора. Контроль структуры материала может быть осуществлен при помощи рентгеноскопии или ультразвуковой дефектоскопии. Последний широко используется ООО "ЦИВОМ". По своей сути данный метод осуществляет контроль геометрических характеристик (неразрывность сечений, наличие трещин, микропористость внутри фарфора и т. п.) изолятора. Контроль жесткости (механической) изолятора осуществляется виброакустическими методами. При этом контролируются либо частоты свободных колебаний, либо резонансные частоты колебаний изолятора. По частотному спектру колебаний изолятора судят об его работоспособности. Рассмотрим связь между изменениями прочности и частотных характеристик изолятора при изгибе. Для фарфора, как и для любого другого материала, существует некий предел напряжения превышение, которого приводит к разрушению конструкции (временное сопротивление)[6]. Сила, соответствующая временному сопротивлению называется предельной нагрузкой. Выведем зависимость собственной частоты колебаний изолятора от предельной нагрузки. Предельная нагрузка при изгибе стержня с жестким креплением одной стороны (заделка) и силой приложенной с другой стороны описывается выражением [6]:
P = σI / Lr , (90) Где P - предельная нагрузка (сила); σ - напряжение (в данном случае временное сопротивление); L - длина стержня (изолятора); r - радиус опасного сечения изолятора; I - статический момент инерции опасного сечения изолятора. Частоты собственных колебаний стержня с жестким креплением одной стороны (заделка) и свободным с другой стороны определяются выражением:
ω i =( ki )2 / L 2 ∙√ EI / μ , (91) где ω - частота собственных колебаний стержня (изолятора); k - корень уравнений Крылова; L - длина стержня; E - модуль упругости материала; I - статический момент инерции опасного сечения стержня; μ - масса единицы длины стержня; i - собственная форма колебаний стержня (i =1, 2, …). Проведем сравнение характеристик поврежденного и неповрежденного изолятора. В качестве отправной точки возьмем предельную нагрузку (несущую способность), тогда степень повреждения изолятора можно представить в форме отношения предельной нагрузки поврежденного изолятора к предельной нагрузке неповрежденного изолятора. Несложные преобразования позволяют получить следующее соотношение:
P 1 / P 0 = I 1 / I 0 = ( ωi 1 / ωi 0 )2 , (92) Где P 0 - предельная нагрузка неповрежденного изолятора; P 1 - предельная нагрузка поврежденного изолятора; I 0 - статический момент инерции опасного сечения неповрежденного изолятора; I 1 - статический момент инерции опасного сечения поврежденного изолятора; ωi 0 - частота собственных колебаний неповрежденного изолятора; ωi 1 - частота собственных колебаний поврежденного изолятора; i - собственная форма колебаний изолятора (i =1, 2, …). Следует заметить, что соотношение 93 справедливо и для продольных и крутильных нагрузок. Анализируя соотношение 93, видим, что повреждение можно обнаружить на любой форме колебаний изолятора. Вышеизложенное позволяет сделать заключение, что использование виброакустических методов для определения технического состояния опорно-стержневых фарфоровых изоляторов корректно. Следовательно, для решения задачи о техническом состоянии опорно-стержневого изолятора достаточно отследить поведение его собственных частот во времени. На основании вышеизложенного предлагается: Метод определения технического состояния опорно-стержневой изоляции под рабочим напряжением (электрическим). Техническое состояние опорно-стержневого фарфорового изолятора определяется по его амплитудно-частотной характеристике (АЧХ). Фактически определяется состояние механической жесткости изолятора. Основным критерием сохранения работоспособности опорно-стержневого изолятора является неизменность во времени его амплитудно-частотной характеристики. Частными случаями и критериями оценки технического состояния изоляторов при первом измерении являются: а) изолятор в удовлетворительном состоянии: -наличие одного максимума на АЧХ в диапазоне частот 3000-8000Гц; б) изолятор в неудовлетворительном состоянии (однозначная отбраковка): -наличие двух соизмеримых по интенсивности максимумов на АЧХ в диапазонах частот: 1000-2000Гц – первый и 3000-8000Гц – второй; -наличие одного максимума на АЧХ в диапазоне частот 1000-2000Гц; -наличие двух соизмеримых по интенсивности максимумов на АЧХ в диапазонах частот: 3000-8000Гц – первый и 8000-12000Гц – второй; -наличие трех и более соизмеримых по интенсивности максимумов на АЧХ в диапазоне частот 1000-10000Гц. Все оставшиеся случаи характеризуются как требующие периодических (не реже двух раз в год) обследований (второй – желательно после окончательного перехода среднесуточной температуры через нуль). В целях предупреждения повреждений опорно-стержневых изоляторов 110-220 кВ и предотвращения несчастных случаев при производстве оперативных переключений предлагается: 1. При оперативных переключениях: 1.1 Включать в бланки переключений обязательный осмотр разъединителей 35-220 кВ перед проведением переключений. При осмотре следует обращать внимание на : -наличие сколов и трещин на фарфоре; состояние армировочных швов (по возможности); -состояние привода, контактной системы и рамы (наличие перекосов) Осмотр разъединителей может осуществляться при помощи бинокля. 1.2. Запретить производство операций разъединителями, изоляторы которых имеют дефекты в виде трещин (в теле фарфора или армировочном шве), царапин и рисок на фарфоре глубиной более 0,5 мм, а также сколы глубиной более 1 мм и обшей плошадью более 200 мм2 ; 1.3. Запретить производство переключений разъединителями с применением неинвентарных (удлиненных) рукояток ручных приводов; 1.4. Производить все операции с разъединителями при введенных в работу быстродействующих релейных защитах и устройствах резервирования отказа выключателя (УРОВ) в полном соответствии с требованиями п. 5.9.6. ПТЭ (15-е издание) и выведенном АПВ. 1.5. Ограничить количество переключений (по возможности) при температуре окружающего воздуха минус 25° С и ниже, а также в периоды, когда в течение суток имеют место значительные колебания температуры с переходом нулевого значения. 2. При техническом обслуживании и ремонтах: 2.1. Соблюдать требования предприятия-изготовителя по объему и срокам проведения технического обслуживания и ремонтов разъединителей в соответствии с указаниями "Руководства по эксплуатации". 2.2. Организовать проведение акустико-эмиссионного контроля изоляторов разъединителей 35 - 220 кВ по методике, согласованной с РАО "ЕЭС России", и с использованием аппаратуры и устройств (прибор ПАК-ЗМ, стяжка УКИ-1) разработки АО "ВНИИЭ". Методика контроля входит в комплект поставки. Акустико-эмиссионному контролю должны подвергаться: - изоляторы любых типов по истечении гарантийного срока на разъединители 110-220 кВ; - изоляторы любых типов при проведении средних ремонтов разъединителей 110-220 кВ; - изоляторы любых типов при обнаружении на них сколов фарфора, дефектов армировочных швов или контактной системы разъединителей, которые могли привести к снижению механической прочности изоляторов и (или) к существенному увеличению нагрузок на них; - изоляторы, отобранные из резерва для замены после окончания гарантийного срока. 2.3. Запретить производство механических испытаний опорно-стержневых изоляторов без одновременного проведения акустико-эмиссионного контроля их состояния. 2.4. Заменять изоляторы, забракованные по результатам акустико-эмиссионного контроля и изоляторы, имеющие дефекты, указанные в п. 1.2. 2.5. Выполнять при среднем ремонте разъединителей 110-220 кВ тщательный осмотр изоляторов и армировочных швов. При осмотре дополнительно к требованиям по п. 1.1. следует обращать внимание на: - наличие трещин в армировочных швах; - состояние цемента в армировочных швах; - состояние влагостойкого покрытия армировочных швов. 2.6. Производить непосредственно после обнаружения заделку трещин в армировочных швах влагостойкой шпатлевкой с последующим нанесением гидрофобного покрытия (например, гермегик гидроизоляционный "Гермокрон-гидро". 2.7. Производить ремонт изоляторов, имеющих сколы с размерами, менее указанных в п. 1.2. настоящего циркуляра. При ремонте производится приклеивание отколотой части к изолятору или покрытие дефектной поверхности влагостойким лаком для наружных работ. Склеивание фарфоровых частей должно выполняться с помощью клея (карбинольного) БФ-4, Б-88 или клея на основе эпоксидной смолы. При ремонте изоляторов, имеющих царапины и риски на поверхности глубиной менее 0,5 мм, используется полимерное покрытие. В качестве покрытия используется кремнийорганическая композиция типа КЛ101, которая обладает высокой гидрофобностью и адгезией к поверхности фарфора. В комплект поставки входят инструкция по нанесению покрытия, кремнийорганическая композиция с подслоем и отвердителем, технологическое оборудование для нанесения покрытия. 2.8. Выполнять после среднего ремонта разъединителей: проверку качества монтажа изоляторов (отклонение от вертикали, равенство высот изоляторов, крепеж); проверку правильности регулировок (на соответствие заводским нормам) контактов главной цепи в части их соосности и значений контактных нажатий, которые проверяются либо по вытягивающему усилию, либо непосредственным контролем контактного нажатия ламелей с помощью прибора ПКСН-1. проверку соответствия выполнения подводящих шлейфов к разъединителям проектной документации. 2.9. Проводить после среднего ремонта разъединителей их опробование путем 3-5 кратного ручного включения-отключения главных и заземляющих ножей для оценки усилий на рукоятки приводов в соответствии с требованиями "Руководства по эксплуатации". 2.10. Выполнить для обеспечения безопасности персонала, проводящего оперирование разъединителями, не менее одного мероприятия из нижеперечисленных: - установить над ручными приводами разъедини гелей 110-220 к.В стационарные козырьки из листового металла. Установка сетчатых козырьков не допускается; - заменить ручные привода полуножей главной цепи разъединителей на электродвигательные с дистанционным управлением. Данное мероприятие целесообразно проводить на разъединителях со сроком службы не более 15 лет; - на разъединителях напряжением 110 кВ с ручными приводами заменить фарфоровые опорно-стержневые изоляторы на полимерные типа ИОСПК-10. Полимерные опорные изоляторы, в которых в качестве грузонесущего элемента используется стеклопластиковая труба в защитной оболочке из кремнийорганической резины, обладают рядом неоспоримых преимуществ по сравнению с фарфоровыми изоляторами. Эти преимущества: стойкость к загрязнениям; более высокие разрядные характеристики в условиях загрязнения и увлажнения; отсутствие растрескиваний и сколов; высокая механическая прочность. Благодаря указанным преимуществам применение полимерных изоляторов позволяет значительно повысить надежность работы электрооборудования, в частности разъединителей, а главное обеспечить безопасность персонала. К настоящему времени разработаны и серийно выпускаются полимерные опорные изоляторы на классы напряжения 10, 35 и 110 кВ. Изоляторы на напряжение 110 кВ изготавливаются в основном на базе стеклопластиковых труб. Труба, в отличие от стержневого стеклопластика, позволяет обеспечить лучшие показатели изолятора по упругой деформации на изгиб, что имеет определяющее значение для работы изоляторов в составе разъединителя. Для изготовления защитной оболочки изоляторов используются в основном кремнийорганическая резина марки К-69 отечественного производства или ее зарубежный аналог силиконовый каучук марки "Поверсил-310". Современные технологии позволяют наносить цельнолитую защитную оболочку. При этом обеспечивается химическая сшивка резины с трубой, за счет чего повышается качество герметизации оболочки и границы раздела ее с трубой. Полимерные опорные изоляторы могут применяться как в качестве шинных опор, так и в качестве опорно-поворотных колонок в составе разъединителя. По своим габаритным и установочным размерам выпускаемые конструкции полимерных изоляторов унифицированы с фарфоровыми изоляторами типа ИОС или С, поэтому могут применяться вместо последних. Для шинных разъединителей 110 кВ предпочтительней выполнение второго или третьего мероприятия. 2.11. Создать на каждой электростанции и на каждом предприятии электрических сетей неснижаемый запас опорно-стержневых изоляторов 110 кВ в соответствии с требованиями табл. 4 и 5 "Типовых нормативов резервной коммутационной аппаратуры 110-500 кВ для подстанций и РУ электростанций", утвержденных Минэнерго СССР 02 декабря 1980 года. 2.12. Организовать хранение резервных опорно-стержневых изоляторов таким образом, чтобы была исключена возможность их механических повреждений, заноса снегом, затопления талыми и дождевыми водами, а также была обеспечена возможность периодического осмотра. Изоляторы хранить на настилах, по возможности в вертикальном рабочем положении, в закрытых помещениях или на открытом воздухе под навесом, защищающем их от воздействия атмосферных осадков. У находившихся на хранении изоляторов раз в 1-2 года проверять целостность армировочных швов и их влагостойкого покрытия. При обнаружении дефектов произвести заделку швов и восстановить влагостойкое покрытие, как это указано в п.2.6. 3. При техническом перевооружении и реконструкции: Применять на вновь строящихся объектах, а также при реконструкции и техническом перевооружении действующих объектов на ОРУ 110-220 кВ разъединители: - преимущественно горизонтально-поворотного типа с одним разрывом на полюс; - с опорными стержневыми изоляторами (фарфоровыми или полимерными), изготовленными по техническим условиям, согласованным с РАО "ЕЭС России"; - с герметичными подшипниками качения в опоре изоляционных колонн; - преимущественно с электродвигательными приводами полуножей главной цепи. Применение ручных приводов полуножей главной цепи допускается во всех случаях, когда разъединители напряжением 110 кВ укомплектованы полимерными изоляторами типа ИОСПК-110. Прибор контроля усилия нажатия ПКСН-1 Прибор ПКСН-1 предназначен для контроля усилия нормального нажатия в отдельной паре контактов ламельного типа разъединителей 10 - 750 кВ и ячеек КРУ 6-10 кВ. Прибор лишен недостатка традиционного способа контроля контактов, основанного на измерении вытягивающего усилия с применением специальных шаблонов. Этот способ трудоемок, т.к. требует участия не менее двух человек, и имеет низкую точность в связи с тем, что применяемые шаблоны, как правило, не калиброваны по материалу, толщине и состоянию поверхности, а вытягивающее усилие определяется в момент трогания шаблона по стрелочному пружинному динамометру. Прибор ПКСН-1 состоит из контрольного щупа, блока измерения и соединительных кабелей. Контрольный щуп выполнен на основе тензорезисторного датчика. Блок измерения служит для обработки сигнала, поступающего с контрольного щупа, и цифровой индикации значения силы нормального контактного нажатия. Измерения с помощью прибора может выполнять один человек. Таблица 29 -Основные технические характеристики прибора ПКСН-1
Комплект сменных частей и диапазон регулировок позволяет производить контроль нормального нажатия контактов большинства находящихся в эксплуатации типов разъединителей наружной и внутренней установки серий РГ, РД(3), РНД(З), ЗРО, РВ(3) и др. Для удобства пользования прибором ПКСН-1 в руководстве по его эксплуатации приведены нормативные значения нормальных контактных нажатий ламельных контактов наиболее распространенных типов разъединителей и ячеек КРУ. Анализ повреждений электрооборудования представлен но листе КФБН 1004.06.366.07 Э2 графической части дипломного проекта. 14. Освещение подстанции Наружное освещение подстанции осуществляется прожекторами ПЗС - 45 с лампами мощностью 1000 Вт напряжением 220 В, питаемых от трансформаторов собственных нужд. Прожектора устанавливаются на прожекторных мачтах по углам подстанции. Расположение прожекторных мачт показано на листе графической части проекта. Угол наклона прожекторов к плоскости подстанции Расчет освещения подстанции производим методом изолюкс. Построим изолюксу одного прожектора. Освещенность точки площадки подстанции:
Где е – норма освещенности поверхности, равная 1 лк [12];
По изолюксам на условной плоскости (рисунок 44 [12]) определяем координату Координата y на площадке подстанции:
Таблица 30 – Построение изолюксы освещенности прожектора
Изолюкса прожектора представлена на рисунке 10. Изолюкса изображена для одного квадранта, так как она симметрична относительно оси y.После рассмотрения различных вариантов расположения прожекторов на прожекторных мачтах и рассмотрения полученных зон освещенности принимаем к установке на проектируемой подстанции 5 прожекторов. На мачтах №2, №3 и №4 - по одному прожектору. На мачте №1 - два прожектора.
Рисунок 10 – Изолюкса прожектора. При таком расположении прожекторов территория подстанции полностью освещается. 15. Молниезащита подстанции Опасные грозовые перенапряжения в распредустройствах подстанции возникают как при непосредственном поражении их молнией, так и при набегании на подстанцию грозовых волн с ВЛ в результате поражения проводов ВЛ молнией или удара молнии в вершину опоры или трос. Защита от набегающих волн осуществляется с помощью ограничителей перенапряжения (таблица 10). Защита от прямых ударов молнии осуществляется отдельно стоящими молниеотводами имеющими обособленные заземлители. На проектируемой подстанции предусматриваем 4 молниеотвода, устанавливаемых на прожекторных мачтах. Расстояния между молниеотводами: - между 1 и 2, 3 и 4: - между 1 и 4, 2 и 3: Наивысшая точка защищаемой подстанции По [13] пространство между молниеотводами полностью перекрывается зоной защиты, если:
Где
Из выражений (95) и (96) следует, что
Принимаем высоту молниеотвода, с учетом высоты прожекторных мачт, H=28 м. Радиус зоны защиты на высоте защищаемого объекта:
Ширину зоны защиты на высоте защищаемого объекта определять не обязательно, потому что, как видно из построений зоны защиты на листе графической части проекта, территория подстанции полностью перекрывается зонами защиты четырех одиночных молниеотводов. В соответствии с требованиями [13] выбираю для молниеотводов стальной трехстержневой заземлитель собранный из стержней диаметром в =15 мм, длина которых l =2,5 м. Расстояние между стержнями с=5 м. Стержни соединены между собой стальной полосой с размерами 40 х 4 мм (по таблице 2 [13]). Заземлитель заглублен в землю на глубину t=0,7 м. Токоотвод выполняется из круглой стальной проволоки диаметром 6 мм (по таблице 3 [13]). Рассчитаем сопротивление импульсного заземлителя. Сопротивление одного стержня заземлителя:
Сопротивление всех вертикальных заземлителей:
где
Сопротивление соединительных полос:
где
Общее сопротивление заземлителя:
Импульсное сопротивление заземлителя:
где
Допустимое импульсное сопротивление заземлителя молниеотвода 16. Заземление подстанции Согласно ПУЭ [2] заземляющие устройства электроустановок 110 кВ выполняются с учетом сопротивления заземляющего устройства Расчет по допустимому сопротивлению Заземляющее устройство, выполненное по нормам напряжения прикосновения, должно обеспечивать в любое время года ограничение напряжения прикосновения Произведем расчет заземляющего устройства по допустимому напряжению прикосновения. Расчетная длительность воздействия напряжения прикосновения:
Где
Наибольшее допустимое напряжение прикосновения для
Коэффициент прикосновения:
где
S – площадь заземляющего устройства, м2
(принимаем М – расчетный параметр, зависящий от
М=0,536 для
Потенциал на заземлителе:
что меньше допустимого, так как 2958,6 В < 10000 В. Допустимое сопротивление заземляющего устройства:
где
Где
Действительный план заземляющего устройства преобразуем в расчетную модель со стороной Число ячеек по стороне квадрата:
Принимаем m = 6. Длина полос в расчетной модели:
Длина сторон ячейки:
Число вертикальных заземлителей по периметру контура:
Общая длина вертикальных заземлителей:
Относительная глубина:
где
Так как
где
Что меньше допустимого Напряжение прикосновения:
Что меньше допустимого значения 844 В. Наименьшее допустимое сечение проводника по условиям термической стойкости определяется по следующим формулам. Для горизонтальных заземлителей:
Для вертикальных заземлителей:
По условиям механической прочности выбираем в качестве вертикальных заземляющих проводников круглые стальные прутки диаметром 10 мм2
, сечение которых составляет Молниезащита, заземление и освещение подстанции представлена на листе КФБН 1004.06.366 ЭГ графической части дипломного проекта. 17. Безопасность проектируемой подстанции 110/10 кВ Анализ возможных вредных и опасных факторов при монтаже и эксплуатации проектируемого объекта Проектируемая подстанция 110/10кВ и ВЛ 110кВ. являются устройством без технологического производства, поэтому вредные выбросы в атмосферу отсутствуют. Для предотвращения загрязнения окружающей территории при аварийном сбросе трансформаторного масла и предотвращения распространения пожара - проектом предусматривается сооружения маслоприемника рассчитанного на 100% задержания масла из одного трансформатора. Противопожарные мероприятия и пожарная защита запроектированы в соответствии с "Указаниями по проектированию противопожарных мероприятий, систем пожара-тушения и обнаружения пожара на энергетических объектах", утвержденных министерством энергетики и электрификации России и согласованных с начальником главного управления пожарной охраны МВД России. Безопасность организация работ при эксплуатации и ремонте, строительстве и наладки проектируемой подстанции определены ПУЭ [2]. Степень огнестойкости ОРУ подстанции принята I. Проектируемая подстанция относится к II группе по единичной мощности (до 40МВА), в связи с этим пожарный водопровод и водоем на подстанции не предусматривается. Подстанция снабжена первичными средствами пожара тушения, имеет телефонную связь с местной пожарной службой. При электромонтаже и ремонте оборудования проектируемой подстанции следует применять меры защиты от механических травм (ушибов, ранений), ожогов, от поражения электрическим током, опасными в отношении возможности травмирования являются работы связанные с подъемом на высоту и креплением тяжелых деталей электрооборудования РУ (разъединителей, отделителей, короткозамыкателей трансформаторов тока, опорных изоляторов, и др.). При установки различной аппаратов, закрепленных на строительных конструкциях с помощью цементных растворов, нельзя удалять поддерживающие приспособления до полного затвердения раствора. Поднятые на высоту различные элементы оборудования и аппараты должны, непременно, закрепляется на своих местах. При перемещении и подъеме отделителей, короткозамыкателей, разъединителей, их необходимо установить в положение "включено", так как при таком положении ножей исключается возможность травмирования рабочих ножевыми контактами рубящего типа. Во время подъема и перемещения распределительных щитов камер и блоков распределительных устройств необходимо с помощью оттяжек предотвратить их возможное опрокидывание. В процессе регулировки выключателей и разъединителей с автоматическим приводом должны быть приняты меры против не предусмотренного включения или отключения приводов другим. В этом случае возможны ушибы выполняющего работу электромонтажника. Для предотвращения такого включения плавкие вставки в цепях управления электромагнитным приводом снимаются. Если же в процессе регулировки потребуется включить оперативный ток, постановка вставок предохранителей допускается только после удаления всех людей от данного выключателя. После того как смонтирована ошиновка трансформатора и его обмотки присоединены к шинам распределительного устройства, их внешние вывода необходимо замкнуть накоротко и заземлить на случай подачи напряжения на трансформатор, который не принят в эксплуатацию. То же относится и к измерительным трансформаторам. Чтобы исключить возможность прикосновения или опасного приближения к не изолированным токоведущим частям, должна быть обеспечена недоступность с помощью ограждения, блокировок, или расположение токоведущих частей на недоступной высоте или в недоступном месте. Корпуса трансформаторов, светильников, аппаратов и других, металлических не токоведущих частей могут оказаться под напряжением при замыкании их токоведущих частей на корпус. Если корпус при этом не имеет заземления прикосновение к нему опасно также как к фазе. Безопасность обеспечивается путем заземления корпуса заземлителем. Молниезащита подстанции запроектирована в соответствии с [13] и [2]. Охранные мероприятия на подстанции Территория ПС должна ограждаться. Ограждение территории подстанции напряжением 35-750кВ должно выполняться высотой не менее 2,4 м. Ограда должна быть сплошной (предпочтительно из ж/б конструкций) Ограждение территории ПС должно иметь сплошные металлические ворота и калитки, конструкция которых не должна позволять свободно преодолевать их. Ворота и калитки должны закрываться на внутренний замок. Входные наружные двери всех помещений ПС следует выполнять металлическими и оборудованными внутренними замками. Остекление зданий на территории ПС следует сокращать до минимума. Оконные проемы не должны предусматриваться в следующих зданиях и сооружениях: – на фасадной стороне ОПУ в случае совмещения фасадной линии ОПУ с оградой ПС; – в кабельных этажах и шахтах; – в складских помещениях. В случае необходимости в естественном освещении окна первого этажа оборудуются решетками. Окна второго и более высоких этажей рекомендуется выполнять из армированного стекла или стеклоблоков. В случае выполнения остекления окон второго этажа из обычного стекла они должны иметь решетки. Охранное освещение по периметру ПС предусматривается на всех ПС имеющих постоянный дежурный персонал. Включение охранного освещения осуществляется вручную или автоматически. Охранное освещение должно обеспечивать освещенность поверхности земли вдоль внутренней стороны ограждения не менее 0,5 лк. Охранная сигнализация помещений ПС должна осуществлять контроль: – закрытого состояния входных наружных дверей, а также оконных фрамуг и форточек помещений ПС; – целостности оконных стекол; – целостности дверных и оконных проемов; – закрытого состояния въездных ворот и калиток. На ПС рекомендуется предусматривать телефонную связь. В целях исключения слива масла посторонними лицами из силовых трансформаторов целесообразно на сливном вентиле установить заглушку, закрепленную болтами и контролируемую охранной сигнализацией. Конструкция ввода и вывода кабелей, водопроводов и канализации на территории ПС должна исключать проникновение на ПС посторонних лиц. 18. Заключение В результате работы спроектирована понизительная подстанция для электроснабжения потребителей Кировского района города Саратова. В ходе проекта был произведён выбор силовых трансформаторов, технико-экономический расчет по выбору мощности силовых трансформаторов,высоковольтных аппаратов, токоведущих частей и другого оборудования подстанции; расчет освещения, заземления и молниезащиты подстанции. В результате проведенных расчетов принята типовая комплектная трансформаторная подстанция из блоков заводского изготовления типа КТПБ 110/10 – 5 – М – 2 х 10000 – 59 У1. Выводы, сделанные при разработке темы для углубленной разработки (спецвопрос), могут быть использованы в проектной и эксплутационной практике. 19.Список использованных источников 1. Правила устройства электроустановок. ПУЭ - 4. - М.: Энергия, 2003.-603с. 2. Правила устройства электроустановок. ПУЭ - 6. - М.: Энергоатомиздат, 2003. - 648 с. 3. Правила технической эксплуатации электрических станций и сетей. - М.: Энергия, 2003. - 224 с. 4. Неклепаев Б. Н., Крючков И. П. Электрическая часть электростанций и подстанций: Справочные материалы для курсового и дипломного проектирования. - М.: Энергоатомиздат, 1989. - 608 с. 5. Районная понизительная подстанция 35 - 220 кВ: Методика дипломного проектирования/ Под ред. Мишина Л. А. - Саратов, 1975. - 23 с. 6. Пособие к курсовому и дипломному проектированию для электроэнергетических специальностей ВУЗов/ Под ред. Блока В. М. - М.: Высшая школа, 1990. - 308 с. 7. ГОСТ 14209 - 85 (СТ СЭВ 3916 - 82). Трансформаторы силовые масляные общего назначения. Допустимые нагрузки. - М.: Издательство стандартов, 1985. - 30 с. 8. Ульянов С. А. Электромагнитные переходные процессы в электрических системах. - М.: Энергия, 1970. - 517 с. 9. Руководящие указания по релейной защите. Релейная защита понижающих трансформаторов 110 - 500 кВ. - М.: Энергоатомиздат, 1985. - 96 с. 10. Беркович М. А. Автоматика энергосистем. - М.: Энергоатомиздат, 1985. - 208 с. 11. Модернизированные КТПБ 110/10(6), 110/35/10(6), 110/20 и 35/10(6) различного назначения. Техническое описание и инструкция по монтажу и эксплуатации ОГК.412.070. - Куйбышев, 1982. - 92 с. 12. Кнорринг Г. М. Справочник для проектирования электрического освещения. - Л., 1960. - 342 с. 13. Инструкция по устройству молниезащиты зданий и сооружений. РД 34.21.122 - 87/ Минэнерго СССР. - М.: Энергоатомиздат, 1989. - 56 с. 14. Защитное заземление: Методические указания/ Под ред. Паниной О. А. - Саратов, 1995. - 16 с. 15. Справочник по проектированию подстанций 35 - 1150 кВ/ Под ред. Самойлова Я. С. - М.: Энергоатомиздат, 1992. - 302 с. 16. Синягин Н. Н. Система планово-предупредительных ремонтов оборудования и сетей промышленной энергетики. - М.: Энергия, 1978. - 408 с. 17.Инструкция по проектированию силового и осветительного электрооборудования промышленных предприятий. СН 357 - 77. М.: Госстрой СССР, 1977. 18. Инструкция по проектированию электроснабжения промышленных предприятий. СН 174 - 75. - М.: Госстрой СССР, 1976. Приложение
|
|||||||||||||||||||||||||||||||||||||||||||||||||||||||||||||||||||||||||||||||||||||||||||||||||||||||||||||||||||||||||||||||||||||||||||||||||||||||||||||||||||||||||||||||||||||||||||||||||||||||||||||||||||||||||||||||||||||||||||||||||||||||||||||||||||||||||||||||||||||||||||||||||||||||||||||||||||||||||||||||||||||||||||||||||||||||||||||||||||||||||||||||||||||||||||||||||||||||||||||||||||||||||||||||||||||||||||||||||||||||||||||||||||||||||||||||||||||||||||||||||||||||||||||||||||||||||||||||||||||||||||||||||||||||||||||||||||||||||||||||||||||||||||||||||||||||||||||||||||||||||||||||||||||||||||||||||||||||||||||||||||||||||||||||||||||||||||||||||||||||||||||||||||||||||||||||||||||||||||||||||||||||||||||||||||||||||||||||||||||||||||||||||||||||||||||||||||||||||||||||||||||||||||||||||||||||||||||||||||||||||||||||||||||||||||||||||||||||||||||||||||||||||||||||||||||||||||||||||||||||||||||||||||||||||||||||||||||||||||||||||||||||||||||||||||||||||||||||||||||||


(3)
(4)
(5)
(6)
, (11)
,(13)
, (14)
, (15)
(16)
(18)
кА.

(19)
(22)
Ом.
(23)
кВ.
(24)
(25)
кА.
(27)
(28)
(29)
кА.
кА
(37)
(38)
(41)
мм2
.
(44)
(46)
(47)
(48)
(49)
МПа.
МПа.
(54)
(55)
Н.
(57)
(58)
Н.
(63)
(64)
(67)
(68)
(70)
(71)
(72)
(74)
(75)
(76)
(77)
(78)
(79)
(81)



(97)
(98)
м.
(99)
Ом
(100)
(101)
Ом.
(102)
Ом.
(105)
(106)
кА.
(110)
(115)
(116)