Реферат: Геотермальная энергия
|
Название: Геотермальная энергия Раздел: Рефераты по физике Тип: реферат | ||||
| МИНИСТЕРСТВО ОБРАЗОВАНИЯ И НАУКИ УКРАИНЫ СУМСКИЙ ГОСУДАРСТВЕННЫЙ УНИВЕРСИТЕТ Кафедра электроэнергетики Реферат «Геотермальная энергия.» Выполнил студент: Фомин К.С. Группы: ЭТ-41 Проверил: Лебединский И.Л. СУМЫ 2007 Содержание 1 Введение 1.1 Откуда брать энергию?..........................................................................................3 1.2 Энергия солнца…………………………………………………………….……..3 1.3 Энергия ветра……………………………………………………………….…….4 1.4 Энергия воды……………………………………………………………….……..6 1.5 Геотермальная энергия……………………………………………………….…..7 1.6 Энергия биомассы……………………………………………………………..….7 1.7 Приливная энергия……………………………………………………….…….…8 2 Геотермальная энергия…………………………………………………………….…….…9 3 Сущность геотермальной энергии………………………………………………………..11 4 Геотермальные электрические станции с комбинированным циклом………………....15 4.1Бинарные ГеоЭС……………………………………………………………….…15 4.2Верхне-Мутновская ГеоЭС с комбинированным цикло…………………….…16 4.3Комбинированные энергоблоки для второй очереди Мутновской ГеоЭС…………………………………………………………….…….18 5 Приложение………………………………………………………………………….……..19 5.1 Рисунок 1 Упрощенная схемаГеоЭС с комбинированным циклом………………………………………………………....19 5.2 Рисунок 2 Турбогенератор модульного типа с противодавлением за турбиной………………………………………………….....20 5.3 Рисунок 3 Компановка IV блока ВМ ГеоЭС с комбинированным циклом……………………………………………………...…..21 5.4 Рисунок 4 Тепловая схема второй очереди Мутновской ГеоЭС с комбинированным циклом………………………………..22-23 6 Литература………………………………………………………………………………..…24 1.1 Откуда брать энергию? 2.11.2004 18:06 | В.В.Ванчугов 1.2 Энергия солнцаПо некоторым расчетам, количество солнечной энергии, достигающей поверхности земли каждые 72 часа эквивалентно всей энергии сосредоточенной в мировых запасах угля, нефти и природного газа. Двадцать лет назад, киловатт-час электричества, полученный за счет использования энергии Солнца, стоил $2.50. В настоящий момент его стоимость снизилась до 8- 23 центов. На протяжении веков идея использования солнечной радиации для получения энергии не находила эффективного технологического решения. В 1767 году шведский ученый Хорас де Соссюр\Horace de Saussure построил первый термальный солнечный коллектор. Ученый использовал его для разогрева пищи и воды. В США в 1891 году было запатентовано первое устройство, использовавшее солнечные лучи для подогрева воды предполагалось, что его использование будет коммерчески оправданным. Этот патент был приобретен двумя чиновниками из штата Калифорния, которые к 1897 году оснастили солнечными обогревателями воды треть домов в калифорнийском городе Пасадена. На протяжении долгого времени успехи в использовании солнечной энергии игнорировались, поскольку уголь и нефть были дешевы, а пути их использования хорошо известны. Однако во времена энергетического кризиса 1970-х годов интерес к солнечной энергии возрос. В 1973-1974 году Министерство Энергетики США\US Department of Energy профинансировало установку и испытание 3 тыс. фотоэлектрических преобразователей солнечной энергии. В последующие годы производство такого рода оборудования финансировалось энергетическими компаниями и правительством, но эффективность использования солнечной энергии по-прежнему значительно отставало от традиционных технологий. Интерес к фотоэлектрическим преобразователям возрос в 1990-е годы после обострения ситуации в зоне Персидского залива. Преимущество использования фотоэлектрических генераторов солнечной энергии в том, что это экологически чистая технология, что сами по себе генераторы нуждаются в минимуме обслуживания и не требуют особых эксплуатационных затрат. Они также не нуждаются в громоздких конструкциях, занимающих значительные территории, надежны в эксплуатации и не производят шумов. У солнечной энергетики однако есть ряд недостатков: солнечные панели сложно утилизировать, во многих регионах мира количество солнечных дней весьма ограничено, оборудование для преобразования солнечной радиации в электричество остается дорогим, подобные электростанции не работают ночью и в холод. Правда, новейшие разработки предлагают оборудование, использование которого окупает его стоимость за 2-5 лет эксплуатации, в зависимости от “солнечности” региона. По данным Национальной Лаборатории по Возобновляемым Источникам Энергии\National Renewable Energy Laboratory, стоимость фотоэлектрических батарей в 2003 году в сравнении с предыдущим 2002 годом снизилась на 14%. Мировые продажи солнечных батарей, пригодных для установки на крыше дома, выросли на 44% в 2002 году. В Японии действует крупнейшая в мире программа по поддержке использования солнечной энергии - в 2000 году японцы увеличили производство подобной энергии до 128 мегаватт (в четыре раза). На Филиппинах "солнечное электричество" обеспечивает потребности в энергии 400 тыс. человек. В Швейцарии и Германии в середине 1990-х годов более 1 тыс. зданий были оборудованы солнечными панелями. Эти программы финансировались правительством. В середине 1990-х годов топливные ячейки, которые трансформируют солнечные лучи в энергию солнца были установлены на 250 тысяче домов, расположенных, в большинстве своем, в отдаленных районах таких стран как Шри Ланка, Китай или Мексика. В Кении в 1993 году было больше домов оборудованных солнечными ячейками, чем домов, подключенных к централизованной системе снабжения электричеством. В Бразилии энергетические компании также в большей мере интересуются не традиционной централизованной системой обеспечения электричеством, а солнечной электрификацией, когда речь идет о глухих районах бассейна Амазонки. В ЮАР правительство инициировало крупные программы по обеспечению солнечной энергией миллионов людей. В американском городе Сакраменто, штат Калифорния, на протяжении 1990-х годов муниципалитет ежегодно оснащал 100 домов солнечными электрическими панелями, которые были подключены к централизованной системе, так, что если в доме есть излишек электроэнергии, он может быть продан другим потребителям. Современное производство фотоэлектрических панелей может обеспечить США 15% объемов электроэнергии, которые, по прогнозам, будут потребляться страной в 2020 году. 1.3 Энергия ветраС начала 1990-х годов в мире наиболее быстрыми темпами рос спрос на ветряную энергию. Ныне ветровая электроэнергия производится в 55-ти странах мира. Так, если в 1990 году из ветра вырабатывалось 2 тыс. мегаватт электроэнергии, то в 1995 году - 4.5 тыс. мегаватт. За двадцать лет стоимость киловатт-час электричества, выработанного ветровой электростанцией снизилась с 40 до 5 центов за киловатт и вплотную приблизилась к стоимости электричества, добываемого за счет сжигания нефти, газа, угля и использования ядерной энергии (в США цены на нее составляют 2-3 цента за киловатт). По данным Американской Ассоциации Энергии Ветра\American Wind Energy Association, cтоимость строительства ветровой электростанции уменьшилась до $1 млн. на 1 МВт - это примерно равно стоимости строительства АЭС. По эффективности вложений ветровые электростанции превосходят лишь газовые ($600 тыс. на 1МВт). Однако, в отличие от газа, энергия ветра бесплатна. Ее большим преимуществом перед ядерной энергетикой является то, что не существует проблемы хранения и переработки отработанного топлива. Использование энергии ветра традиционно для человеческой цивилизации. Наиболее известной и широко распространенной технологией является ветряная мельница. В 16 столетии в Нидерландах, например, насчитывалось около 10 тыс. ветряных мельниц. В 20 веке только в западной части США насчитывалось более 6 млн. небольших мельниц. Первая большая ветряная мельница для производства электричества была сооружена в США в 1888 году. В 1999 году мощности мирового производства электроэнергии из энергии ветра составляли около 16 млрд. киловатт\часов, этой энергии было бы достаточно для обеспечения электроэнергией города с двухмиллионным населением. По оценкам Американской Ассоциации Энергии Ветра\American Wind Energy Association, энергия ветра может обеспечить 20% потребностей США в электричестве. При этом ветровые турбины, трансформирующие ветер в электрическую энергию, будут занимать 1% всей территории страны. На этих участках лишь 5% территории будет занято непосредственно необходимым оборудованием, а 95% земель могут быть использованы для посевов аграрных культур и выпаса скота. Прогнозируется, что к 2010 году 10 млн. американских домов будут обеспечиваться “ветровой” электроэнергией. Это позволит снижать выбросы в атмосферу углекислого газа, выделяющегося при производстве электроэнергии из традиционных источников энергии на 100 млн. метрических тонн ежегодно. Хотя энергия ветра имеет множество преимуществ - она доступна и с точки зрения технологического развития, и в смысле наличия ветряных ресурсов, она имеет также ряд недостатков. Слабым местом использования энергии ветра, как и при использовании солнечной энергии, является недостаточная “энергетическая плотность” этого природного ресурса - для производства необходимого количества тепла или электричества необходимо значительное число генераторов. Ветровые турбины не могу быть размещены повсеместно, поскольку не везде достаточно ветрено, а в тех местах, где ветра много, строительство и эксплуатация ветровых ферм могут оказаться неоправданно дорогостоящими ввиду удаленности от потребителя. Однако по мнению сторонников использования энергии ветра, в недостаточно активном внедрении “ветровых технологий” больше сказывается консерватизм и инертность. Себестоимость “ветровой” электроэнергии снижается заметно быстрее чем себестоимость энергии, произведенной электростанцией, работающей на природном газе. Чем больше устанавливается ветровых турбин, тем более дешевой становится “ветровая” электроэнергия. Удвоение числа ветровых турбин в мире снизило себестоимость электричества на 15%. К позитивным аспектам использования энергии ветра относится и то, что она неисчерпаема, что развитие этой отрасли энергетики также создает рабочие места в отдаленных регионах. Этот источник энергии, также как энергия солнца, не может стать предметом международных споров, в отличие от нефтяных и газовых месторождений. В 2002 году в США было произведено 4 685 МВт ветровой электроэнергии (примерно 1% от всего электричества, произведенного в США), что на 10% больше, чем в 2001 году. В свою очередь, в 2001 году ветровой электроэнергии было выработано на 40% больше, чем в 2000. В странах Европейского Союза в 2002 году производство ветровой электроэнергии выросло на 33% и достигло 23 056 МВт. Ныне более 70% ветровой электроэнергии, вырабатываемой в мире, производится в Европе. В свою очередь, европейским лидером стала Германия, которая за год увеличила производство ветровой энергии на 37%. Ныне ветер обеспечивает 4.7% потребностей Германии в электричестве. В Германии вырабатывается 6.1 тыс. мегаватт электроэнергии с помощью станций, использующих энергию ветра - это равноценно использованию 20 теплоэлектростанций, работающих на угле. Крупномасштабные программы реализуются в Аргентине, Чили, Испании, Китае, Дании. По данным компании BTM Consult, в 2000 году было выработано более 18 тыс. мегаватт ветряного электричества - прирост по сравнению с 1999 годом составил более 4 тыс. мегаватт. В 2002 году Дания получила 13% электроэнергии за счет ветровых электростанций и планирует к 2030 году довести долю ветряной энергии до 50%. По подсчетам Стэнфордского Университета\Stanford University, инвестиции в размере $338 млрд. позволят построить в США 225 тыс. ветровых турбин. Это даст возможность избавиться от примерно 60% теплоэлектростанций, что, в свою очередь, позволит резко уменьшить уровень выбросов углекислоты и других газов, которые вызывают парниковый эффект. Кроме того, заболевания, вызываемые угольной пылью, каждый год убивают 2 тыс. шахтеров. Однако, по оценкам Национальной Лаборатории Исследований Возобновляемых Источников Энергии\National Renewable Energy Laboratory, ветровая энергетика еще не может считаться достойным конкурентом традиционных атомных, гидро- и теплоэлектростанций. Среднестатистическая АЭС вырабатывает примерно 1.3 тыс. МВт электроэнергии - больше, чем четыре крупнейшие в мире ветровые электростанции. Энергетическое Информационное Агентство США\Energy Information Agency предсказывает, что через четверть века производство ветровой электроэнергии в США возрастет на 300%, однако ветер обеспечит лишь 1% электроэнергии, необходимой США. Ныне в США существуют налоговые кредиты для компаний, создающих ветровые электростанции, однако они недостаточно большие. 1.4 Энергия водыНа сегодняшний день энергия падающей воды - самый популярный вид энергии, добываемой их возобновляемых источников. Она обеспечивает 17.5% потребностей человечества в электричестве. В США на долю гидроэлектростанций приходится 97.9% всей "чистой" энергии. США находится на втором месте в мире по объемам электроэнергии, произведенной на гидроэлектростанциях (на первом месте - Канада, на третьем - бывший СССР). В 1999 году гидроэлектростанциями в США было произведено 389 млрд. киловатт\часов электроэнергии. Предполагается, что к 2020 году этот показатель снизится до 298 киловатт\часов. Это вызвано тем, что старые гидроэлектростанции вырабатывают свой ресурс, наиболее пригодные для строительства гидроэлектростанций места в стране уже используются, а новые крупные ГЭС сложно строить, поскольку против этого выступают экологи и общественность. Ныне приблизительно 20% всей мировой электроэнергии генерируется гидроэлектростанциями. Некоторые страны практически полностью обеспечивают свои потребности в электричестве за счет гидроэнергетики: Швейцария - на 70%, Новая Зеландия - на 75%, Норвегия - на 99%. 97% всей мировой "чистой" электроэнергии производится гидроэлектростанциями. В США на долю гидроэнергетики приходится меньшая доля в совокупном объеме электроэнергии получаемой из возобновляемых источников - около 81%. Человечество тысячелетия использовало энергию воды для строительства мельниц и обеспечения энергией мануфактур. В 1879 году в США была построена первая гидроэлектростанция, использующая энергия падающей воды Ниагарского водопада. На протяжении последних 100 лет США являлись мировым лидером по строительству дамб гидроэлектростанций. По оценке Министерства Внутренних Дел\Department of Interior со дня подписания Декларации о Независимости (1776 год) в США в среднем ежедневно строилось по одной дамбе. Сегодня в США насчитывается 75 тыс. дамб, из них менее 3% используется для производства 10-12% электроэнергии, потребляемой страной. США являются вторым после Канады производителем гидроэлектроэнергии. Дамбы, не используемые в энергетике служат целям ирригации земель и контроля за наводнениями. Многие эксперты считают, что эти дамбы возможно использовать и для получения электроэнергии. В США процесс строительства и лицензирования гидроэлектростанции исключительно длительное, дорогостоящее и капризное дело. Зачастую полный проект создания гидроэлектростанции занимает 8-10 лет, причем большую часть времени занимает усложненная процедура лицензирования. Считается, что строительство плотин гидроэлектростанций оказывает негативный эффект на местные водные экосистемы. 1.5 Геотермальная энергияНыне на долю геотермальных электростанций приходится 1.6% "чистой" электроэнергии, производимой в США. Повсеместно на планете на глубине 5-10 км под поверхностью земли протекают геотермальные воды, которые возможно использовать для получения энергии. Нагретые (иногда до температуры 6 тыс. градусов по шкале Цельсия) подземные воды выходят на поверхность земли в виде горячих источников или гейзеров, это тепло и может быть трансформировано в электрическую энергию или использоваться непосредственно для обогрева домов и теплиц. Энергия, полученная из геотермального источника сама по себе не может решить энергетическую проблему, но она позволит снизить зависимость от использования ископаемого топлива. Первый опыт генерирования электричества из геотермальных источников имел место в Италии в 1904 году. Впоследствии, аналогичные электростанции были построены в Новой Зеландии, в Японии, на Филиппинах и в США, Рейкьявик, столица Исландии, отапливается геотермальными водами. В 1999 году в США электростанции, работающие на геотермальной энергии, позволили сэкономить 60 млн. баррелей нефти. В том же году из геотермальных источников было произведено 2200 мегаватт электроэнергии, т.е. приблизительно столько же, сколько могли произвести 4 крупные атомные электростанции. Среди возобновляемых источников энергии геотермальная энергия занимает третье место после таких источников, как гидроэнергия и энергия, выработанная из биомассы. К достоинствам этого метода получения энергии относится ее дешевизна и экологическая чистота. К недостаткам - невозможность строительства геотермальных станций в большинстве регионов планеты. Кроме того, есть пример того, когда построенная электростанция годами простаивала без дела, поскольку источник горячих вод неожиданно иссяк. 1.6 Энергия биомассыСжигание биомассы обеспечивает 0.5% всей "чистой" электроэнергии, производимой в США. Биомасса - возобновляемый источник энергии производимый из органических материалов: отходов древесины, сельского хозяйства и мусора. Эти материалы могут непосредственно сжигаться, например, для разогрева воды, или преобразовываться в газ для последующего сжигания. При снижении затрат на производство и улучшении технологии выработки биомассы к 2020 году США могут получать из этого источника в 4.5 раза больше энергии, чем сейчас. Прогнозируется, что к 2020 году использование биомассы для получения энергии возрастет более, чем использование других видов энергии, получаемых из возобновляемых источников. Ожидается, что рост составит 80%, из биомассы будет добываться 65.7 млрд. киловатт\часов. К достоинствам этого способа получения энергии относится его дешевизна. Кроме того, сжигание мусора позволяет беречь окружающую среду. Однако процесс сжигания негативно влияет на состояние атмосферы (хотя Киотский Протокол одобряет использование такого рода электростанций). Кроме того, обеспечение топливом подобных электростанций является достаточно трудной задачей. По данным World Energy Council, в мире произведено крайне мало научных исследований об эффективности использования биомассы в энергетике. 1.7 Приливная энергияОкеаны занимают большую часть поверхности Земли - следовательно строительство электростанций, использующих в качестве "топлива" энергию приливов потенциально является весьма перспективной задачей. Первые приливные электростанции были построены в начале 1960-х годов во Франции и СССР. Наиболее крупные проекты такого рода были реализованы в Великобритании, Канаде и Австралии. По оценкам экспертов экологической организации Greenpeace, ресурсы приливной энергии в мире таковы, что их использование позволит получить такое количество энергии, которое в 5 тыс. раз превышает современные потребности человечества в электричестве. По данным World Energy Council, ныне невозможно говорить об экономических перспективах использования, потенциально, бесплатной, энергии морских волн. Причиной является отсутствие внушающей доверие информации о результатах эксплуатации немногих ныне действующих приливных электростанций. Кроме того, приливные станции наиболее выгодно строить на участках побережья, где наблюдаются наиболее высокие волны - это, в свою очередь, делает маловероятным, строительство в этом районе крупных предприятий, заинтересованных в дешевом электричестве. Washington ProFile http://www.humanities.edu.ru/db/msg/62788 2 Геотермальная энергия
Геотермальные ресурсы огромны. Истоки их освоения уходят еще в глубокую древность. Тепло Земли уже сейчас вносит вклад в современную энергетику, но он не соответствует ни экономической и экологической эффективности, ни ресурсам, пригодным для освоения имеющимися техническими средствами. Остается надеяться, что повсеместное введение новой интенсивной циркуляционной технологии для производства геотермальной энергии приведет к более широкому ее использованию. Геотермальная энергия может быть использована двумя основными способами —для выработки электроэнергии и для обогрева домов, учреждений и промышленных предприятии Для какой из этих целей она будет использоваться зависит от формы в которой она поступает в наше распоряжениее Иногда вода вырывается из-под земли в виде чистого "сухого пара" т е пара без примеси водяных капелек Этот сухой пар может быть непосредственно использован для вращения турбины и выработки электроэнергии Конденсационную воду можно возвращать в землю и при ее достаточно хорошем качестве—сбрасывать в ближний водоем. В других местах, где имеется смесь воды с паром (влажный пар), этот пар отделяют и затем используют для вращения турбин; капли воды повредили бы турбину. Наконец, в большинстве месторождений есть только горячая вода, и энергию здесь можно вырабатывать, пользуясь этой водой для перевода изобутана в парообразное состояние, с тем чтобы этот изобутановый «пар» вращал турбины. Такой процесс называют системой с бинарным циклом. Горячей водой можно непосредственно обогревать жилища, общественные здания и предприятия (централизованное теплоснабжение). В районах, отличающихся газотермальной активностью для отопления используются парогеотермальные источники. Применение этого способа отопления лимитируется наличием в мире соответствующих районов. Тем не менее имеется потенциальная возможность его расширения путем прокачивания геотермальных вод через горячие подземные породы, где они находятся на умеренной глубине. Применение геотермальных вод не может рассматриваться как экологически чистое потому, что пар часто сопровождается газообразными выбросами, включая сероводород и радон-оба считаются опасными. На геотермальных станциях пар, вщающий турбину, должен быть конденсирован, что требует источника охлаждающей воды, точно так же как этого требуют электростанции на угле или ядерном топливе. В результате сброса как охлаждающей, так и конденсационной горячей воды возможно тепловое загрязнение среды. Кроме того, там, где смесь воды и пара извлекается из земли для электростанций, работающих на влажном паре, и там, где горячая вода извлекается для станций с бинарным циклом, воду необходимо удалять. Эта вода может быть необычно соленой (до 20% соли), и тогда потребуется перекачка ее в океан или нагнетание в землю. Сброс такой воды в реки или озера мог бы уничтожить в них пресноводные формы жизни. В геотермальных водах нередко содержатся также значительные количества сероводорода— дурно пахнущего газа, опасного в больших концентрациях. Обоснование и строительство первых в нашей стране опытных ГЦС с гидроразрывом горячих пород также базируется на результатах зарубежных исследований. Вместе с тем у нас разрабатываются оригинальные технологические схемы. Ископаемое топливо исчерпаемо, и поэтому уже сейчас нужно не только задумываться о поиске альтернативных источников энергии, но и смело проводить технологические эксперименты по внедрению в нашу жизнь новых нетрадиционных источников, которые, вполне возможно, откроют серьезные перспективы для электроэнергетики будущего. И наряду со многими идеями нельзя отрицать важности использования геотермальной энергии - энергии нашей родной Земли. Геотермальные тепловые электростанции (ГеоТЭС) используют в качестве источника энергии естественные парогидротермы, залегающие на глубине до 5 км. Геотермальная энергетика развивается достаточно интенсивно в США, на Филиппинах, в Мексике, Италии, Японии, России. Самая мощная ГеоТЭС (50 МВт) построена в США — ГеоТЭС Хебер. Запасы геотермальной энергии составляют 200 ГВт. Геотермальные ресурсы распределены неравномерно, и основная их часть сосредоточена в районе Тихого океана. В России геотермальные источники экономически расположены невыгодно. Камчатка, Сахалин и Курильские острова отличаются слабой инфраструктурой, высокой сейсмичностью, малонаселенностью, сложным рельефом местности. Общие запасы этого вида энергии в России оцениваются в 2000 МВт. В настоящее время в России действует Паужетская ГеоТЭС на Камчатке мощностью 11 МВт. Вода и пар разделяются в циклонах. Вода, находящаяся под высоким давлением, преобразуется в пар и также используется для генерации электричества. Давление пара значительно меньше по сравнению с современными тепловыми электростанциями, и это вынуждает применять крупные турбины с ограниченной генерирующей способностью. Впрочем, следует иметь в виду, что топливо в данном случае бесплатное и результирующая стоимость энергии поэтому низка. Сведений о продолжительности жизни геотермальных источников мало, и поэтому, хотя геотермальная энергия производится при малых затратах, проекты, рассчитанные на долгую перспективу, неизвестны. Этот способ может снабжать только небольшой долей требуемой энергии даже те страны, в которых доступны геотермальные воды, и тоже не свободен от проблемы загрязнения атмосферы. Основное направление развития геотермальной энергетики — отбор теплоты не только термальных вод, но и водовмещающих горных пород путем закачки отработанной воды в пласты, преобразование глубинной теплоты в электрическую энергию. Такое использование глубинной теплоты обеспечит экологическую безопасность технологии ее использования. http://ust-razvitie.narod.ru/Energy_5.htm 3 Сущность геотермальной энергииСущность геотермальной энергии Геотермальная энергия ( или тепло Земли)это -тепловая энергия, хранящаяся в зонах вод высокого давления, паровых или горячих водных системах, горячих горных породах ниже поверхности Земли. Используемая термальная энергия частично представляет собой постоянный тепловой поток от ядра земли до мантии, которая в итоге выделяет эту энергию на поверхность земли в атмосферу. Другая часть получается в результате естественных радиоактивных процессов распада, которые протекают в мантии земли, выделяя энергию. Использование геотермальной энергии можно подразделить по признаку приповерхностной и глубинной геотермальной энергии. В то время как использование приповерхностной геотермальной энергии способно обеспечить теплом отдельные постройки (комплекс построек) с помощью земных коллекторов в комбинации с тепловыми насосами ( пр. глубина 15-150 м.), глубинная геотермальная энергия открывает возможности использования более масштабных проектов энергоснабжения , включая производство электроэнергии. Особенность глубинной геотермальной энергии заключается в том, что использование водоносных слоёв происходит на огромной глубине (2000-5000 м.). В связи с этим необходимы по меньшей мере две буровых скважины(производственная и реинъекционная скважины), так как полученная термальная вода должна быть обратно закачана в тот же пласт после ее охлаждения. Где гидротермальная энергия в Германии является возможной? На следующей карте обозначены регионы где ,согласно оценкам геологов, глубинные гидротермальные проекты были внедрены или имеется геологический потенциал для эксплуатации.
Геологический регион Моласского Бассейна Южной Германии заслуживает особого внимания в связи с успешной реализацией многочисленных проектов при пониженном геологическом риске ( нахождение необходимого количества термальной воды) в этом регионе.
Геологический слой «Мальмкарст» идет на спад по направлению от севера к югу , что в свою очередь оказывает влияние на глубину бурения как производственной и реинъекционной скважин, так и на показатели температуры воды. На следующем рисунке изображено направление и указанна глубина существующих буровых скважин. Северно-южный разрез Альпийского нагорья http://www.geothermieprojekte.de/suschnost-geotermalnoi-energii
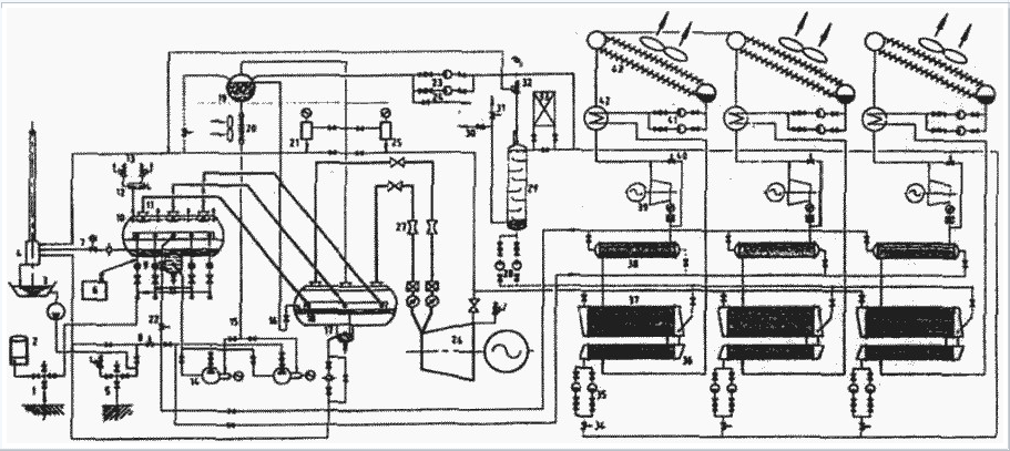
14 4 Геотермальные электрические станции с комбинированным цикломО.А.Поваров, В.А. Васильев, Ю.П. Томков, Г.В.Томаров ВступлениеРоссия располагает огромными запасами геотермального тепла. В северных районах Дальнего Востока, и особенно на Камчатке и Курильских островах, достаточно подземного тепла для того, чтобы полностью обеспечить теплом и электроэнергией большие районы. С переходом России к рыночной и открытой экономике начался рост цен на привозное топливо) которые в настоящий момент уже превысили мировой уровень. На Камчатке и Курильских островах, энергетика которых полностью базируется на привозном топливе, цена электроэнергии весьма велика (5-30 цент./кВт * ч). Это означает, что промышленность и другие отрасли этих регионов не смогут успешно развиваться без широкого использования местных энергетических ресурсов и, в первую очередь, тепла земли. Вся Камчатская область и Курильские острова, районы Чукотки, Магаданской области, части Дальнего Востока должны широко внедрять бинарные и комбинированные геотермальные электрические и тепловые станции, которые позволяют получать электроэнергию из горячей воды. 4.1 Бинарные ГеоЭСВ 1965 г. советские ученые С.С. Кутателадзе и А.М.Розенфельд получили патент на получение электроэнергии из горячей воды с температурой более 80 °С [1]. Уже в 1967 г. на Камчатке была построена и пущена в опытно-промышленную эксплуатацию первая в мире ГеоЭС с бинарным циклом - Паратунская ГеоЭС мощностью 600 кВт [2]. В ходе ее испытаний была доказана техническая возможность получения электроэнергии при использовании столь низкотемпературного источника тепла в традиционном цикле Ренкина на низкокипящем рабочем теле за счет тепла воды с температурой более 70 °С (рис. 1 ). Однако в СССР сооружение таких станций не получило должного развития из-за низкой стоимости органического топлива в стране. Сегодня бинарные ГеоЭС в России могут быть экономически эффективными при температуре термальной воды 70-200 °С. К настоящему времени бинарные ГеоЭС работают во многих странах, их суммарная мощность превышает 500 МВт. В настоящее время за рубежом несколько компаний (в первую очередь израильская фирма "Ормат") наладили серийное производство бинарных энергоустановок на органических рабочих телах (изобутан, изо-пентан) единичной мощностью 1,5-4 МВт. Применение бинарных ГеоЭС позволяет быстро и надежно обеспечивать электроэнергией поселки и небольшие города, находящиеся вдали от центральных районов, особенно в северных районах страны. Сегодня в России открываются большие перспективы использования бинарных ГеоЭС блочного типа мощностью от 100 кВт до 12 МВт для районов, где имеется горячая геотермальная вода. В нашей стране в 1991 г. уже была разработана модульная транспортабельная бинарная энергоустановка мощностью 0,6-1,7 МВт на фреоне для использования термальных вод с температурой 80- 180 °С (ЭНИН, Кировский завод). В зависимости от температуры греющей воды удельная стоимость установленного киловатта составляет 400-1000 долл., стоимость электроэнергии 2-4 цент./кВт. Энергомодуль может быть поставлен в течение 18 месяцев после получения заказа. Сегодня АО "Наука" по заказу АО "Геотерм" при поддержке Миннауки РФ и с участием МЭИ, ЭНИН и ИВТАН, активно разрабатывает ГеоЭС с бинарным и комбинированным циклами. 4.2 Верхне-Мутновская ГеоЭС с комбинированным цикломВ тех случаях, когда на поверхность земли поступает геотермальный двухфазный (парвода) теплоноситель при температуре более 120 °С для Северных районов России, весьма желательным представляется применение ГеоЭС с комбинированным циклом (см. рис. 1 ). Такие ГеоЭС имеют два типа турбин: работающая на геотермальном паре при начальном давлении 0,4-0,8 МПа; работающая па органическом низкокипящем рабочем теле. Кроме дополнительной выработки электроэнергии, обеспечивается надежная зимняя эксплуатация, поскольку температура воды в цикле не опускается ниже 70-80 °С, а низкокипящие рабочие тела не замерзают вплоть до температуры -70 °С. Климатические условия на Мутновском геотермальном месторождении уникальны в связи с его расположением в северном районе, на значительной высоте над уровнем моря. Среднегодовая температура воздуха -1,5 °С, в течение восьми месяцев (с октября по май) средняя температура ниже -5 °С. Это позволяет понизить температуру конденсации в энергетическом цикле до 10-20 °С, что дает большой прирост (на 20-40%) в выработке электроэнергии по сравнению с ГеоЭС, которые расположены в районах жаркого или умеренного климата. Другим преимуществом низкой температуры конденсации является сравнительно небольшая потеря мощности станции при снижении со временем давления на устье эксплуатационных скважин. Реализация бинарного цикла при использовании только турбин на геотермальном паре неудобна из-за больших объемных расходов пара и больших высот лопаток на последних ступенях турбины, а также из-за значительных затрат энергии на удаление газов из конденсатора при давлениях насыщения воды, соответствующих 10-20 °С. Применение энергоустановок комбинированного цикла устраняет эти трудности. Станция комбинированного цикла состоит из энергоустановки с прямым использованием геотермального пара (верхняя часть цикла) и бинарной энергоустановки на низкокипящем рабочем теле (нижняя часть) (см. рис. 1 ). В свою очередь, бинарная энергоустановка может состоять из 1-3 параллельных турбогенераторных модулей. Рабочие тела бинарной энергоустановки должны иметь низкую температуру замерзания для обеспечения нормальной зимней эксплуатации и предотвращения замерзания при аварийных остановах. Геотермальная пароводяная смесь проходит через две ступени сепарации, отсепарированный пар подается на паровую турбину. За турбиной влажный пар конденсируется и конденсат дополнительно охлаждается в трубках конденсатораиспарителя. Давление на выхлопе паровой турбины может быть в интервале 0,11-0,03 МПа, т. е. используется турбина с противодавлением. Подогрев и испарение низкокипящего рабочего тела происходит в межтрубном пространстве конденсатора-испарителя, давление испарения не должно превышать 3,0 МПа. Насыщенный пар рабочего тела поступает в межтрубное пространство пароперегревателя, где температура пара повышается за счет охлаждения отсепарированной геотермальной воды. Перегретый пар расширяется в турбине и в зависимости от термодинамических свойств рабочего тела покидает ее во влажном или перегретом состоянии. Если температура на выхлопе турбины существенно превышает температуру конденсации, перегретый пар охлаждается в рекуператоре и затем конденсируется в воздушном конденсаторе. После сжатия в питательном насосе конденсат нагревается в рекуператоре и направляется в испаритель. С целью разработки и испытания оборудования ГеоЭС комбинированного цикла для условий Мутновского месторождения (низкие температуры, глубокий - до 12 м - снежный покров, частый сильный ветер, сейсмичность 9 баллов) АО "Геотерм" работает над созданием энергоблока с комбинированным циклом на Верхне-Мут-новской ГеоЭС, которая пускается в эксплуатацию [3]. В основу создания были положены новые принципы строительства электрических станций: 1. Применена блочная, при полной заводской готовности система подготовки пара, которая расположена в непосредственной близости к ГеоЭС. 2. ГеоЭС - модульного типа (рис. 2 ) при 100% заводской готовности основных блоков-модулей (турбогенераторы, электротехническое оборудование, главный щит управления и т. п). 3. Экологически чистая схема использования геотермального теплоносителя с воздушными конденсаторами (ВК). Эта схема позволяет исключить прямой контакт рабочего тела с окружающей средой. Двухфазный поток из трех продуктивных скважин направляется по трубопроводам в коллектор, а далее, после двухступенчатой системы разделения фаз (сепарации) пар поступает к трем энергоблокам мощностью по 4 МВт каждый. Пар перед турбинами при давлении р0 = 0,8 МПа и, соответственно, температуре около 170 °С практически полностью осушен (степень его влажности не превышает 0,05%) и поэтому достаточно чист. Качество пара перед турбинами находится на уровне обычных ТЭС средних параметров. Для повышения эффективности использования энергии геотермального теплоносителя горячая вода (сепарат с t = 170 °С) после сепараторов направляется в расширитель, где испаряется при давлении около 0,4 МПа. Этот пар (около 10 т/ч) используется в эжекторах для отсоса неконденсирующихся газов и, в первую очередь, сероводорода (H2 S). Сероводород, удаленный из конденсатора, поступает в абсорбер, где растворяется в конденсате, который закачивается в скважину закачки без контакта с внешней средой. Конденсат - достаточно чистая вода с малым содержанием примесей и солей, поэтому принята более низкая температура конденсата (t = 50 °С), позволяющая закачивать его, предотвращая образование отложений в трубах и скважинах закачки. Как уже отмечалось, пароводяная смесь (ПВС) от продуктивных скважин поступает в установку подготовки пара, которая производит до 110 т/ч пара и около 200 т/ч горячего сепарата. Все тепломеханическое и электротехническое оборудование ГеоЭС смонтировано на АО "КТЗ" в однотипных модулях (вагонах), изготовленных на Тверском вагоностроительном заводе. Рядом с Верхне-Мутновской ГеоЭС уже выбрана площадка для строительства IV энергоблока с комбинированным циклом. На этот энергоблок Верхне-Мутновской ГеоЭС будет подаваться избыточная пароводяная смесь из существующих скважин, не используемая на первых трех энергоблоках [3]. В верхней части цикла будет использована противодавленческая паровая турбина мощностью 3 МВт модульного типа. Такие турбины, широко изготавливаются на АО "Калужский турбинный завод". Разработку и изготовление опытно-промышленного образца бинарной энергоустановки номинальной мощностью 6 МВт также готовы выполнить российские заводы и институты и израильская компания "ORMAT". Для обеспечения зимней эксплуатации ГеоЭС разработаны и запатентованы схема и компоновка оборудования комбинированного энергомодуля (рис. 3 ) [4]. Турбины, генераторы, теплообмен-ное оборудование монтируются в укрытом от снега помещении на эстакаде высотой 5 м. Панели воздушного конденсатора наклонены наружу, что исключает налипание снега и образование льда на поверхностях теплопередачи. Вытяжные вентиляторы и приводные электромоторы будут находиться в потоке уже нагретого воздуха. Электротехническое оборудование и устройства АСУ будут располагаться в обогреваемом контейнере. Суммарная электрическая мощность комбинированного энергоблока составит 9 МВт, бинарная установка будет спроектирована, изготовлена и испытана на номинальную мощность 6,8 МВт, как пилотный образец серийных бинарных энергомодулей для будущих комбинированных энергоблоков второй очереди Мутнов-ской ГеоЭС и для широкого применения бинарных ГеоЭС мощностью 6 и 12 МВт. В ходе разработки, изготовления и испытания комбинированного энергоблока необходимо решить целый ряд научно-технических вопросов, таких как выбор оптимального низкокипящего рабочего тела, определение минимальной температуры охлаждения сепарата, исключающей отложения кремнекислоты, оптимального способа удаления неконденсирующихся газов из конденсатора - испарителя с учетом необходимости соблюдения экологических требований по сероводороду и т.д. Работы по созданию комбинированного энергоблока Верхне-Мутновской ГеоЭС получили поддержку Миннауки РФ и РАО "ЕЭС России", они включены в государственную программу "Экологически чистая энергетика" и в отраслевую программу по энергосбережению. Сбербанк РФ планирует выделить кредит АО "Геотерм" для создания и эксплуатации энергетического блока на Верхне-Мутновской ГеоЭС. 4.4 Комбинированные энергоблоки для второй очереди Мутновской ГеоЭСКак известно, сейчас АО "Геотерм", наряду с пуском в эксплуатацию ВерхнеМутновской ГеоЭС (12 МВт), ведет строительство первой очереди Мутновской ГеоЭС электрической мощностью 50 (2x25) МВт. Летом 1999 г. будет пущена в эксплуатацию ЛЭП длиной 90 км (Мутновское геополе - г. Елизово) с двумя электрическими подстанциями. Это означает, что есть все условия для начала строительства второй очереди Мутновской ГеоЭС мощностью 50-60 МВт. Мутновское геотермальное поле хорошо изучено, здесь уже пробурено более 90 скважин и АО "Геотерм" уже определило место строительства второй очереди Мутновской ГеоЭС (недалеко от первой очереди) [6]. По предварительным данным, вторая очередь Мутновской ГеоЭС будет состоять из двух комбинированных энергоблоков с суммарным потреблением пара 320 т/ч и сепарата 640 т/ч [5]. АО "Геотерм" уже разработало технико-экономическое обоснование (ТЭО) строительства Мутновской ГеоЭС с комбинированным циклом электрической мощностью около 55 МВт. Это ТЭО одобрено Европейским Банком Реконструкции и Развития (ЕБРР) и признано международными экспертами [6]. Каждый энергоблок включает противодавленческую паровую турбину мощностью около 12 МВт и три бинарных энергомодуля мощностью по 6 МВт. Суммарная мощность комбинированного энергоблока будет, по меньшей мере, на 20% выше, чем у конденсационных блоков первой очереди, соответственно улучшатся и экономические показатели. На ( рис. 4 ) показана компоновка второй очереди Мутновской ГеоЭС, обеспечивающая компактное размещение всего оборудования с учетом удобства эксплуатации в местных климатических условиях. Рисунок 1 Упрощенная схемаГеоЭС с комбинированным циклом
Рисунок 2 Турбогенератор модульного типа с противодавлением за турбиной
Рисунок 3 Компановка IV блока ВМ ГеоЭС с комбинированным циклом
Рисунок 4 Тепловая схема второй очереди Мутновской ГеоЭС с комбинированным циклом
6 Список литературы1. http://www.humanities.edu.ru/db/msg/62788 2. http://ust-razvitie.narod.ru/Energy_5.htm 3. http://www.geothermieprojekte.de/suschnost-geotermalnoi-energii 4. Кутателадзе С.С.. Розенфельд Л.М./ Патент № 941517/24-6, февраль 1965 г. 5. Mockvitcheva, Popov A.E. Geothemial Power Plant on Paratunka//River, Geotermics,. Vol.2, P. 1561-1571. 6. Бритвин О.В., Поваров О Л., Клочков Е.Ф. и др. Верхне-Мутнов-ская геотермальная электрическая станция.// Теплоэнергетика. 1999. № 2. С. 2-8. 7. Бритвин О.В., Поваров О .А., Клочков Е.Ф. и др. Комбинированная электростанция с комбинированным циклом/ Свидетельство № 6205 от 18 ноября 1996 г., заявка № 96122157. 8. Povarov O.A. Geothemial Power Plant in Kamtshatka today// IGANEWS. Vol. 35. P. 68. 9. Мутновская независимая геотермальная станция/ Тендерная документация. 1998, 280 стр. 10. http://www.transgasindustry.com/ren_e_s/geotherm/1/geo1.shtml 24 |
Говоря просто геотермальная энергия—это энергия внутренних областей Земли. Извержение вулканов наглядно свидетельствует об огромном жаре внутри планеты Ученые оценивают температуру ядра Земли в тысячи градусов Цельсия Эта температура постепенно снижается от горячего внутреннего ядра где как полагают металлы и породы могут существовать только в расплавленном состоянии до поверхности Земли





