Реферат: работа по дисциплине «Электромагнитные переходные процессы в сэс»
|
Название: работа по дисциплине «Электромагнитные переходные процессы в сэс» Раздел: Остальные рефераты Тип: реферат | |||||||||||||||||||||||||||||||||||||||||||||||||||||||||||||||||||||||||||||||||||||||||||||||||||||||||||||||||||||||||||||||||||||||||||||||||||||||||||||||||||||||||||||||||||||||||||||||||||||||||||||||||||||||||||||||||||||||||||||||||||||||||||||||||||||||||||||||||||||||||||||||||||||||||||||||||||||||||||||||||||||||||||||||||||||||||||||||||||||||||||||||||||||||||||||||||||||||||||||||||||||||||||||||||||||||||||||||||||||||||||||||||||||||||||||||||||||||||||||||||||||||||||||||||||||||||||||||||||||||||||||||||||||||||||||||||||||||||||||||||||||||||||||||||||||||||||||||||||||||||||||||||||||||||||||||||||||||||||||||||||||||||||||||||||||||||||||||||||||||||||||||||||||||||||||||||||||||||||||||||||||||||||||||||||||||||||||||||||||||||||||||||||||||||||||||||||||||||||||||||||||||||||||||||||||||||||||||||||||||||||||||||||||||||||||||||||||||||||||||||||||||||||||||||||||||||||||||||||||||||||||||||||||||||||||||||||||||||||||||||||||||||||||||||||||||||||||||||||||||
| КУРСОВАЯ РАБОТА по дисциплине «Электромагнитные переходные процессы в СЭС» Тематика курсовой работы связана с расчетом электромагнитных переходных процессов в электрических системах. Целью работы является усвоение студентами практических методов расчета основных параметров тока и остаточных напряжений при симметричном и несимметричных к.з. Задания 1 и 2 связаны между собой единой схемой энергосистемы и исходными данными. Исходные данные представлены принципиальными схемами энергосистем и параметрами электрооборудования.
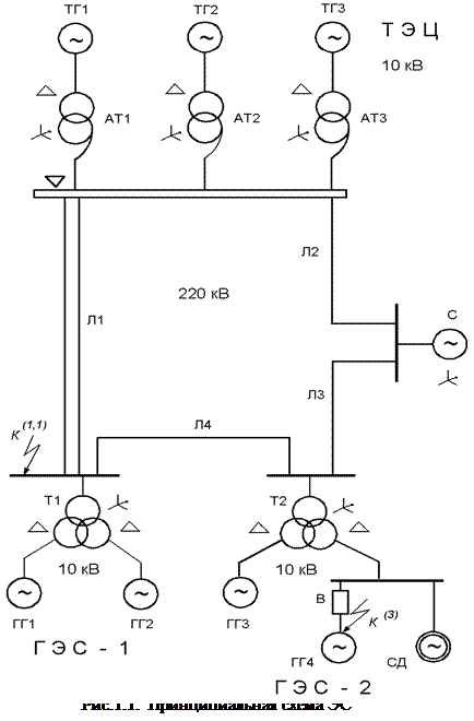
ЗАДАНИЕ 1 РАСЧЕТ ТРЕХФАЗНОГО КОРОТКОГО ЗАМЫКАНИЯ В СЛОЖНОЙ ЭЛЕКТРИЧЕСКОЙ СИСТЕМЕ Для электрической системы, упрощенная принципиальная схема которой приведена на одном из рис. 1-3, выполнить расчет трехфазного к.з. в указанной точке. При расчете определить: · · · распределение периодических слагаемых токов по ветвям схемы (кА) и остаточных линейных напряжений (кВ) в ее узлах для начального момента времени. Примечание: для точек к.з., имеющих двухстороннюю подпитку, ориентироваться на большую величину периодической слагаемой тока через выключатель. Сопротивление системы до шин 220 кВ определяется по мощности трехфазного к.з. МЕТОДИЧЕСКИЕ УКАЗАНИЯ 1. Расчеты токов к.з. рекомендуется выполнить при приближенном учете коэффициентов трансформации. Систему измерения величин (именованную или относительную) студент выбирает самостоятельно. 2. При расчете режима к.з. влиянием обобщенной нагрузки Н1, Н2 пренебречь; влияние синхронного и асинхронного двигателей учесть, если они электрически связаны со ступенью к.з. При расположении этих двигателей за одной или двумя ступенями трансформации от узла к.з. их влиянием можно пренебречь. 3. Исходный режим работы электрической системы – номинальный. 4. Конечные результаты расчета должны быть определены в именованных единицах на соответствующих ступенях напряжения. ЗАДАНИЕ 2 РАСЧЕТ НЕСИММЕТРИЧНОГО КОРОТКОГО ЗАМЫКАНИЯ В СЛОЖНОЙ ЭЛЕКТРИЧЕСКОЙ СИСТЕМЕ Для электрической системы выполнить в заданной точке расчет несимметричного короткого замыкания. При расчете для момента · · МЕТОДИЧЕСКИЕ УКАЗАНИЯ 1. Для расчета несимметричных к.з использовать метод симметричных составляющих. 2. Сопротивление «системы» для обратной и нулевой последовательностей принять равным сопротивлению прямой последовательности. 3. Результирующее сопротивление схемы обратной последовательности относительно точки к.з. считать приближенно равным сопротивлению прямой последовательности. 4. Влиянием обобщенной нагрузки Н1, Н2 пренебречь; схемы обмоток трансформаторов и автотрансформаторов указаны на рисунках; конструктивное исполнение ВЛ указаны в исходных данных для ВЛ. 5. Конечные результаты расчетов должны быть определены в именованных единицах на соответствующих ступенях напряжения. ИСХОДНЫЕ ДАННЫЕ ДЛЯ ЗАДАНИЙ 1, 2 ПАРАМЕТРЫ ТУРБОГЕНЕРАТОРОВ ТГ1-ТГ3 И ГИДРОГЕНЕРАТОРОВ ГГ1-ГГ4
ПАРАМЕТРЫ РЕАКТОРОВ И СИСТЕМЫ
ПАРАМЕТРЫ ТРАНСФОРМАТОРОВ Т1, Т2
ПАРАМЕТРЫ АВТОТР АНСФОРМАТОРОВ АТ4, АТ5
ПАРАМЕТРЫ ТРАНСФОРМАТОРОВ Т3
ПАРАМЕТРЫ СИНХРОННЫХ ДВИГАТЕЛЕЙ СД-1 (режим перевозбуждения)
ПАРАМЕТРЫ АСИНХРОННЫХ ДВИГАТЕЛЕЙ АД-2
ПАРАМЕТРЫ НАГРУЗОК И ВОЗДУШНЫХ ЛЭП
Примечание Все ЛЭП-110 кВ выполнены проводом АС-240 (х = 0,4 Ом/км); ЛЭП-35 кВ выполнены проводом АС-120 (х = 0,4 Ом/км). Исполнение линий: Л1, Л2, Л3 – одноцепные со стальным тросом; Л4 – двухцепная с хорошо проводящим тросом; Л5 – одноцепная без троса. РАСЧЕТ РЕЖИМА ТРЕХФАЗНОГО КОРОТКОГО ЗАМЫКАНИЯ В СЛОЖНОЙ ЭЛЕКТРИЧЕСКОЙ СЕТИПри расчетах тока к.з. в сложных электрических сетях напряжением выше 1 кВ и в соответствии с ГОСТ 27514-87 «Короткие замыкания в электроустановках. Методы расчета в электроустановках переменного тока напряжением свыше 1 кВ» принимается ряд упрощений. 1. Рассматриваемая энергосистема строго симметрична при трехфазном коротком замыкании. 2. Не учитывается намагничивающий ток трансформаторов и автотрансформаторов. Не учитывается насыщение магнитной системы указанных элементов, что позволяет считать их сопротивления постоянными. 3. Не учитываются активные сопротивления элементов энергосистемы. 4. Для воздушных линий напряжением до 220 кВ включительно не учитывается емкостная проводимость; для кабельных линий емкостная проводимость учитывается, начиная с напряжения 35 кВ и выше. ПРИМЕР 1 Для электрической схемы, представленной на рис. 1.1, произвести расчет режима трехфазного к.з. в точке При расчете определить: · · · распределение периодических слагаемых токов по ветвям схемы (кА) и остаточных линейных напряжений (кВ) в ее узлах для начального момента времени. Примечание: поскольку точка к.з., имеет двухстороннюю подпитку, ориентируемся на большую величину периодической слагаемой тока через выключатель. ИСХОДНЫЕ ПАРАМЕТРЫ ОБОРУДОВАНИЯ Турбогенераторы ТГ1 - ТГ3 Автотрансформаторы АТ1 - АТ3 ТВФ-120-2У3; АТДЦТН-200000/220/110/10;
cos Гидрогенераторы ГГ-1 – ГГ4 Трансформаторы Т1-Т2 СВ–800/105-60; ТРДН–63000/220;
cos Синхронный двигатель СД Система СДН-18-71-12;
cos РАСЧЕТ Расчет проведем в системе относительных единиц (о.е.) при приближенном учете коэффициентов трансформации. ПРИНИМАЕМ БАЗИСНЫЕ ЕДИНИЦЫ:
РАСЧЕТ ПАРАМЕТРОВ СХЕМЫ ЗАМЕЩЕНИЯ Схема замещения со значениями реактивных составляющих, сопротивлений элементов и сверхпереходных ЭДС источников питания в о.е. приведена на рис.1.2.
Рис.1.2. Исходная схема замещения: «a», «b», «d», «e», «n», «f» - узлы схемы При определении сверхпереходных ЭДС (
1. Турбогенераторы ТГ1 - ТГ3
= 2. Автотрансформаторы АТ1-АТ3
=
= 3. Гидрогенераторы ГГ1-ГГ4
4. Трансформаторы Т1, Т2 с расщепленной обмоткой
где
5. Синхронный двигатель (режим перевозбуждения)
Примечание. Для асинхронного двигателя, учитываемого в расчете токов режима к.з., сверхпереходных ЭДС рассчитывается по выражению
где 6. Система
7. Воздушные линии
ПРЕОБРАЗОВАНИЕ СХЕМЫ ЗАМЕЩЕНИЯ Схема замещения преобразуется до эквивалентной ветви относительно точки к.з. с результирующим значением ЭДС ( Этапы преобразования схемы замещения. 1. Упрощение схемы ТЭЦ относительно узла « а » используя симметрию схемы ТЭЦ, находим эквивалентную ветвь схемы ТЭЦ относительно узла «а»:
2. Упрощение схемы ГЭС-1 относительно узла « b »:
3. Эквивалентная ветвь ГГ3 (ГЭС-2) относительно узла « f »:
4. Преобразование фрагмента схемы ЛЭП - “система”, окаймленного узлами «а», «b», «е», «d» (рис.1.3). «Звезду» сопротивлений с элементами 14, 15, 16 заменяем эквивалентным «треугольником» сопротивлений с элементами 30, 31, 32 и последующим рассечением по вершине ЭДС
Рис. 1.3. Преобразование фрагмента схемы
«Треугольник» сопротивлений с элементами 13, 32, 12 заменяем «звездой» сопротивлений с элементами 33, 34, 35:
5. Расчет В результате предшествующих преобразований схема приобретает сложно-радиальный вид (рис.1.4). В процессе преобразования в направлении от наиболее удаленных источников к точке к.з. находим параметры эквивалентных ветвей относительно узлов схемы, фиксируя результаты, которые необходимы в последующем для расчета коэффициентов токораспределения. Результат расчетов дает: · относительно узла «m»:
· относительно узла «е»:
· относительно узла «f»:
· относительно узла «k» имеем три ветви (рис. П 1.5, а):
Результирующие параметры схемы замещения (рис.1.5, б):
Периодическая слагаемая тока к.з. (действующее значение)
Рис.1.5. Этапы преобразования схемы замещения РАСЧЕТ КОЭФФИЦИЕНТОВ ТОКОРАСПРЕДЕЛЕНИЯ Коэффициент токораспределения ветви C
i
численно равен току, протекающему по этой ветви I
i
при условии, что суммарный ток в месте к.з. принят за единицу, т.е. 1. Расчет коэффициентов токораспределения ветвей (рис.1.5, 1.4): · питающих узел «k»:
(проверка: · питающих узел «f»:
(проверка: · питающих узел «е»:
(проверка: · питающих узел «m»:
(проверка: · питающих узел «а»:
(проверка: 2. Расчет коэффициентов токораспределения ветвей фрагмента схемы, представленного на рис.1.3. Для нахождения коэффициентов токораспределения в ветвях источников питания расчет коэффициентов «С » в ветвях указанного фрагмента схемы не требуется. Тем не менее мы этот расчет произведем. Во-первых, он иллюстрирует расчет коэффициентов «С » при взаимном переходе от «звезды» сопротивлений в «треугольник» и наоборот и, во-вторых, позволяет найти коэффициенты «С » , соответствующие исходной схеме. На рис.1.3 стрелками указаны принятые положительные направления коэффициентов «С ». Номера этих коэффициентов совпадают с номерами соответствующих сопротивлений ветвей. Расчет коэффициентов «С » в D сопротивлений 13, 12, 32, соответствующего «звезде» сопротивлений 33, 34, 35:
(проверка: Расчет коэффициентов «С » в «звезде» сопротивлений 14, 15, 16, соответствующего D сопротивлений 30, 31, 32:
(проверка: 3. Расчет коэффициентов токораспределения ветвей источников питания:
РАСЧЕТ ПАРАМЕТРОВ АВАРИЙНОГО РЕЖИМА ДЛЯ НАЧАЛЬНОГО МОМЕНТА ВРЕМЕНИ 1. ПАРАМЕТРЫ ТОКА К.З. В МЕСТЕ К.З. Периодическая слагаемая тока к.з. в именованных единицах
Ударный ток к.з.
где Если принять, что в рассматриваемой схеме вместо синхронного двигателя подключен асинхронный двигатель, то для тока, посылаемого АД, целесообразно принять свой ударный коэффициент Значения
где Наибольшее действующее значение полного тока к.з.
имеет место за первый период переходного процесса и соответствует времени
Рис.1.6 Значения ударного коэффициента для асинхронных двигателей
2. ПАРАМЕТРЫ ТОКА К.З., ПРОТЕКАЮЩЕГО ЧЕРЕЗ ГЕНЕРАТОРНЫЙ ВЫКЛЮЧАТЕЛЬ Ориентируясь на коэффициенты токораспределения, заметим, что максимальное значение тока, протекающего через выключатель, будет иметь место при к.з. на клеммах ГГ4, т.е. когда через выключатель протекают токи всех источников, за исключением тока собственно от ГГ4. Действующее значение периодической слагаемой тока к.з., протекающего через выключатель,
Ударный ток, действующий на выключатель,
3. ПЕРИОДИЧЕСКИЕ СЛАГАЕМЫЕ ТОКОВ ИСТОЧНИКОВ ПИТАНИЯ, ПРИВЕДЕННЫЕ К СТУПЕНЯМ НАПРЯЖЕНИЯ ЭТИХ ИСТОЧНИКОВ Периодическая слагаемая тока, приведенная к U
б
i
в любой ветви (
По результатам расчета для (токи приведены к · генератор ТЭЦ (ТГ1-ТГ3) · генератор ГЭС-1 (ГГ1, ГГ2) · генератор ГЭС-2 (ГГ3) · генератор ГЭС-2 (ГГ4) · синхронный двигатель · система Пояснения. Поскольку базисные напряжения ступеней присоединения всех источников питания, за исключением системы, и базисное напряжение ступени к.з. одинаковы (10,5 кВ), то представленные выше значения токов источников (за исключением системы) справедливы и для ступени к.з. Поскольку ГГ4 и СД связаны с точкой к.з. непосредственно, то их ветви можно было бы не включать в
Незначительные расхождения с ранее полученными значениями обусловлены округлениями вычислительных действий. Следует обратить внимание на то, что, благодаря электрической близости СД к месту к.з. и его относительно большой мощности, посылаемый им ток составляет 7,7% от общего тока к.з. ( 4.
РАСЧЕТ ОСТАТОЧНЫХ НАПРЯЖЕНИЙ В УЗЛАХ СХЕМЫ ( На высшей стороне трансформатора Т2 (узел «е»)
На высшей стороне трансформатора Т1 (узел «b»)
На шинах ГГ3
=
Рис.1.7. Остаточные линейные напряжения узлов, ЭДС источников и периодические слагающие тока ветвей в начальный момент времени к.з. РАСЧЕТ РЕЖИМА НЕСИММЕТРИЧНОГО КОРОТКОГО ЗАМЫКАНИЯ В СЛОЖНОЙ ЭЛЕКТРИЧЕСКОЙ СЕТИ ПРИМЕР 2 Для электрической схемы (рис.1.1) и исходных данных для примера 1 произвести расчет режима двухфазного короткого замыкания на землю в точке При расчете для момента · · РАСЧЕТ В практических расчетах несимметричных режимов используются те же допущения, что и при анализе симметричного трехфазного к.з. Расчет проведем в системе относительных единиц при тех же базисных условиях. Независимо от вида несимметрии на первом этапе необходимо составить схемы замещения прямой, обратной и нулевой последовательностей и определить результирующие параметры относительно точки несимметрии. СХЕМА ЗАМЕЩЕНИЯ ПРЯМОЙ ПОСЛЕДОВАТЕЛЬНОСТИ Сопротивление элементов и ЭДС источников питания в о.е. для исходной схемы представлены на рис.1.2. На первом этапе необходимо определить результирующее сопротивление · относительно узла «f»
· относительно узла «е»
· относительно узла «m»
· относительно узла «b» (точка к.з.)
Рис.2.2. Схема замещения прямой последовательности электрической сети Результирующие параметры схемы
Периодическая слагаемая трехфазного тока к.з.
СХЕМА ЗАМЕЩЕНИЯ ОБРАТНОЙ ПОСЛЕДОВАТЕЛЬНОСТИ Схема обратной последовательности по структуре полностью совпадает со схемой прямой последовательности. Отличие схемы обратной последовательности состоит в том, что в ней ЭДС всех генерирующих источников питания принимаются равными нулю, а в месте короткого замыкания приложено напряжение обратной последовательности СХЕМА ЗАМЕЩЕНИЯ НУЛЕВОЙ ПОСЛЕДОВАТЕЛЬНОСТИ Схема нулевой последовательности существенно отличается от схемы прямой последовательности и в значительной мере определяется соединением обмоток трансформаторов. Началом схемы нулевой последовательности считают точку, в которой объединены ветви с нулевым потенциалом, а ее концом – место к.з., в котором приложено Для рассматриваемого примера схема нулевой последовательности представлена на рис.2.3. В нее входят все ВЛ-220 кВ, автотрансформаторы АТ-1 – АТ-3 обмотками высокого и низкого напряжений (обмотки среднего напряжения «звезда с нулем» находятся на холостом ходу и током не обтекаются), трансформаторы Т1, Т2 всеми тремя обмотками и «система». Для автотрансформаторов (АТ-1 – АТ3), трансформаторов (Т1, Т2) и «системы» сопротивления нулевой последовательности равны сопротивлениям прямой последовательности. Сопротивление нулевой последовательности ЛЭП существенно больше сопротивления прямой последовательности. В упрощенных практических расчетах сопротивление нулевой последовательности ( Таблица 2.1
Примем следующие конструктивные исполнения ВЛ: Л1 - двухцепная с хорошо проводящим тросом; Л2, Л3 - одноцепные со стальным тросом; Л4 - одноцепная без троса. В соответствии с этим и данными табл.2.1 имеем следующие значения сопротивлений нулевой последовательности ВЛ:
Преобразование схемы и расчет В силу значительной аналогии процесса упрощения схемы прямой и нулевой последовательностей мы приведем его в сокращенной форме. По данным рис.2.3 находим эквиваленты: · относительно узла «а»
· относительно узла «k» («b»)
· относительно узла «e»
Рис. 2.3. Схема замещения нулевой последовательности электрической сети · относительно узла «k» («b»)
· относительно узла «e»
Преобразование фрагмента схемы ЛЭП-С, окаймленного узлами «а», «b», «е», «d», «система», как и ранее, проведем в два этапа, используя рис.2.1. На первом этапе «звезду» сопротивлений 14, 15, 16 (рис.2.1, б) заменяем
И далее
В результате проведенных преобразований схема имеет разомкнутую структуру (рис.2.4). Завершающий этап преобразований по схеме (рис.2.4): · относительно узла «m»
· относительно узла «k»
Суммарный реактанс схемы нулевой последовательности
Коэффициенты токораспределения преобразованной и исходной схем замещения представлены на рис. 2.4 и рис.2.3.
Рис. 2.4. Преобразованная схема замещения нулевой последовательности
РАСЧЕТ ПАРАМЕТРОВ АВАРИЙНОГО РЕЖИМА ДЛЯ НАЧАЛЬНОГО МОМЕНТА ВРЕМЕНИ Параметры режима несимметричного к.з в точке к.з. Согласно методу симметричных составляющих, расчет несимметричных к.з. приводит к правилу эквивалентности тока прямой последовательности, в соответствии с которым ток прямой последовательности любого несимметричного к.з. в реальной точке «
где Таблица 2.2 ЗНАЧЕНИЯ ДОПОЛНИТЕЛЬНОГО СОПРОТИВЛЕНИЯ И КОЭФФИЦИЕНТА
где Отметим, что токи обратной (
Проведем расчет интересующих параметров по месту Имеем: Примем фазу ЭДС Действующее значение периодической слагаемой тока прямой последовательности особой фазы А
где Токи обратной и нулевой последовательностей
Модуль периодической слагаемой тока поврежденных фаз
где Ударный ток к.з.
где |
|||||||||||||||||||||||||||||||||||||||||||||||||||||||||||||||||||||||||||||||||||||||||||||||||||||||||||||||||||||||||||||||||||||||||||||||||||||||||||||||||||||||||||||||||||||||||||||||||||||||||||||||||||||||||||||||||||||||||||||||||||||||||||||||||||||||||||||||||||||||||||||||||||||||||||||||||||||||||||||||||||||||||||||||||||||||||||||||||||||||||||||||||||||||||||||||||||||||||||||||||||||||||||||||||||||||||||||||||||||||||||||||||||||||||||||||||||||||||||||||||||||||||||||||||||||||||||||||||||||||||||||||||||||||||||||||||||||||||||||||||||||||||||||||||||||||||||||||||||||||||||||||||||||||||||||||||||||||||||||||||||||||||||||||||||||||||||||||||||||||||||||||||||||||||||||||||||||||||||||||||||||||||||||||||||||||||||||||||||||||||||||||||||||||||||||||||||||||||||||||||||||||||||||||||||||||||||||||||||||||||||||||||||||||||||||||||||||||||||||||||||||||||||||||||||||||||||||||||||||||||||||||||||||||||||||||||||||||||||||||||||||||||||||||||||||||||||||||||||||||
Работы, похожие на Реферат: работа по дисциплине «Электромагнитные переходные процессы в сэс»
=54,985 кА;
=2,51 кА.

;
;
.
.
;
;

.
;
.
;
;
;
;
.

;
;
;
;




;
;
;
;
;
;
;
;
;
кА;
кА.



,
,
;
.
.