Курсовая работа: Принципы промышленной первичной переработки нефти
|
Название: Принципы промышленной первичной переработки нефти Раздел: Промышленность, производство Тип: курсовая работа | |||||||||||||||||||||||||||||||||||
АКАДЕМИЯ НАРОДНОГО ХОЗЯЙСТВА КОНТРОЛЬНАЯ РАБОТАпо предмету «Системы технологий» на тему: «Принципы промышленной первичной переработки нефти» Группа: Ф-13 Студент: Натан В.В. Руководитель: Риторина О.В. г.Тернополь 1997г. Содержание
1. Подготовка нефти к переработке Добываемая на промыслах нефть, помимо растворенных в ней газов, содержит некоторое количество примесей – частицы песка, глины, кристаллы солей и воду. Содержание твердых частиц в неочищенной нефти обычно не превышает 1,5%, а количество воды может изменяться в широких пределах. С увеличением продолжительности эксплуатации месторождения возрастает обводнение нефтяного пласта и содержание воды в добываемой нефти. В некоторых старых скважинах жидкость, получаемая из пласта, содержит 90% воды. В нефти, поступающей на переработку, должно быть не более 0,3% воды. Присутствие в нефти механических примесей затрудняет ее транспортирование по трубопроводам и переработку, вызывает эрозию внутренних поверхностей труб нефтепроводов и образование отложений в теплообменниках, печах и холодильниках, что приводит к снижению коэффициента теплопередачи, повышает зольность остатков от перегонки нефти (мазутов и гудронов), содействует образованию стойких эмульсий. Кроме того, в процессе добычи и транспортировки нефти происходит весомая потеря легких компонентов нефти (метан, этан, пропан и т.д., включая бензиновые фракции) – примерно до 5% от фракций, выкипающих до 100°С. С целью понижения затрат на переработку нефти, вызванных потерей легких компонентов и чрезмерный износ нефтепроводов и аппаратов переработки, добываемая нефть подвергается предварительной обработке. Для сокращения потерь легких компонентов осуществляют стабилизацию нефти, а также применяют специальные герметические резервуары хранения нефти. От основного количества воды и твердых частиц нефть освобождают путем отстаивания в резервуарах. Разрушение нефтяных эмульсий осуществляют механическими, химическими и электрическими способами. Важным моментом является процесс сортировки и смешения нефти. 1.1. Сокращение потерь при транспортировке и хранении нефти, стабилизация нефти Потери легких компонентов в основном происходят в резервуарах при так называемых «больших и малых дыханиях» — выброс воздуха, содержащего испарения нефти, при заполнении пустого резервуара или незначительные по объему выбросы, вызываемые колебаниями уровня в резервуаре и изменениями плотности при перепаде температур. Устранение потерь дыхания резервуаров осуществляют посредством их герметизации и применения дышащих крышек, дышащих баллонов, и др. Суть применяемых дышащих аппаратов заключается в их способности изменять объем под давлением вытесняемой из резервуара воздушной смеси. Таким образом дыхательные аппараты увеличивают или уменьшают объем резервуара сохраняя на время вытесненную из резервуара воздушную смесь. Такие аппараты применяют для сокращений потерь при малых дыханиях резервуаров. Для сокращения потерь от испарения и улучшения условий транспортирования нефть подвергают стабилизации, т.е. удалению низкомолекулярных углеродов (метана, этана и пропана), а также сероводорода на промыслах или на головных перекачивающих станциях нефтепроводов. 1.2. Сортировка нефти Различные нефти и выделенные из них соответствующие фракции отличаются друг от друга физико-химическими и товарными свойствами. Так, бензиновые фракции некоторых нефтей характеризуются высокой концентрацией ароматических, нафтеновых или изопарафиновых углеводородов и поэтому имеют высокие октановые числа, тогда как бензиновые фракции других нефтей содержат в значительных количествах парафиновые углеводороды и имеют очень низкие октановые числа. Важное значение в дальнейшей технологической переработке нефти имеет серность, масляничность смолистость нефти и др. Таким образом, существует необходимость отслеживания качественных характеристик нефтей в процессе транспортировки, сбора и хранения с целью недопущения потери ценных свойств компонентов нефти. Однако раздельные сбор, хранение и перекачка нефтей в пределах месторождения с большим числом нефтяных пластов весомо осложняет нефтепромысловое хозяйство и требует больших капиталовложений. Поэтому близкие по физико-химическим и товарным свойствам нефти на промыслах смешивают и направляют на совместную переработку. 1.3. Выбор направления переработки нефти Выбор направления переработки нефти и ассортимента получаемых нефтепродуктов определяется физико-химическими свойствами нефти, уровнем технологии нефтеперерабатывающего завода и настоящей потребности хозяйств в товарных нефтепродуктах. Различают три основных варианта переработки нефти: · топливный, · топливно-масляный, · нефтехимический. По топливному варианту нефть перерабатывается в основном на моторные и котельные топлива. Топливный вариант переработки отличается наименьшим числом участвующих технологических установок и низкими капиталовложениями. Различают глубокую и неглубокую топливную переработку. При глубокой переработке нефти стремятся получить максимально возможный выход высококачественных и автомобильных бензинов, зимних и летних дизельных топлив и топлив для реактивных двигателей. Выход котельного топлива в этом варианте сводится к минимуму. Таким образом, предусматривается такой набор процессов вторичной переработки, при котором из тяжелых нефтяных фракций и остатка — гудрона получают высококачественные легкие моторные топлива. Сюда относятся каталитические процессы — каталитический крекинг, каталитический риформинг, гидрокрекинг и гидроочистка, а также термические процессы, например коксование. Переработка заводских газов в этом случае направлена на увеличение выхода высококачественных бензинов. При неглубокой переработке нефти предусматривается высокий выход котельного топлива. По топливно-масляному варианту переработки нефти наряду с топливами получают смазочные масла. Для производства смазочных масел обычно подбирают нефти с высоким потенциальным содержанием масляных фракций. В этом случае для выработки высококачественных масел требуется минимальное количество технологических установок. Масляные фракции (фракции, выкипающие выше 350°С), выделенные из нефти, сначала подвергается очистке избирательными растворителями: фенолом или фурфуролом, чтобы удалить часть смолистых веществ и низкоиндексные углеводороды, затем проводят депарафинизацию при помощи смесей метилэтилкетона или ацетона с толуолом для понижения температуры застывания масла. Заканчивается обработка масляных фракций доочисткой отбеливающими глинами. Последние технологии получения масел используют процессы гидроочистки взамен селективной очистки и обработки отбеливающими гланами. Таким способом получают дистиллятные масла (легкие и средние индустриальные, автотракторные и др.). Остаточные масла (авиационные, цилиндровые) выделяют из гудрона путем его деасфальтизации жидким пропаном. При этом образуется деасфальт и асфальт. Деасфальт подвергается дальнейшей обработке, а асфальт перерабатывают в битум или кокс. Нефтехимический вариант переработки нефти по сравнению с предыдущими вариантами отличается большим ассортиментом нефтехимической продукции и в связи с этим наибольшим числом технологических установок и высокими капиталовложениями. Нефтеперерабатывающие заводы, строительство которых проводилось в последние два десятилетия, направлены на нефтехимическую переработку. Нефтехимический вариант переработки нефти представляет собой сложное сочетание предприятий, на которых помимо выработки высококачественных моторных топлив и масел не только проводится подготовка сырья (олефинов, ароматических, нормальных и изопарафиновых углеводородов и др.) для тяжелого органического синтеза, но и осуществляются сложнейшие физико-химические процессы, связанные с многотоннажным производством азотных удобрений, синтетического каучука, пластмасс, синтетических волокон, моющих веществ, жирных кислот, фенола, ацетона, спиртов, эфиров и многих других химикалий. 1.4. Очистка нефти от примеси От основного количества воды и твердых частиц нефти освобождают путем отстаивания в резервуарах на холоду или при подогреве. Окончательно их обезвоживают и обессоливают на специальных установках. Однако вода и нефть часто образуют трудно разделимую эмульсию, что сильно замедляет или даже препятствует обезвоживанию нефти. В общем случае эмульсия есть система из двух взаимно нерастворимых жидкостей, в которых одна распределена в другой во взвешенном состоянии в виде мельчайших капель. Существуют два типа нефтяных эмульсий: нефть в воде, или гидрофильная эмульсия, и вода в нефти, или гидрофобная эмульсия. Чаще встречается гидрофобный тип нефтяных эмульсий. Образованию сойкой эмульсии предшествуют понижение поверхностного натяжения на границе раздела фаз и создание вокруг частиц дисперсной фазы прочного адсорбционного слоя. Такие слои образуют третьи вещества — эмульгаторы. К гидрофильным эмульгаторам относятся щелочные мыла, желатин, крахмал. Гидрофобными являются хорошо растворимые в нефтепродуктах щелочноземельные соли органических кислот, смолы, а также мелкодисперсные частицы сажи, глины, окислов металлов и т.п., легче смачиваемые нефтью чем водой. Существуют три метода разрушения нефтяных эмульсий: · механический: отстаивание — применяется к свежим, легко разрушимым эмульсиям. Расслаивание воды и нефти происходит вследствие разности плотностей компонентов эмульсии. Процесс ускоряется нагреванием до 120-160°С под давлением 8-15 ат втечение 2-3 ч, не допуская испарения воды. центрифугирование — отделение механических примесей нефти под воздействием центробежных сил. В промышленности применяется редко, обычно сериями центрифуг с числом оборотов от 3500 до 50000 в мин., при производительности 15 — 45 м3 /ч каждая. · химический: разрушение эмульсий достигается путем применения поверхностно-активных веществ — деэмульгаторов. Разрушение достигается а) адсорбционным вытеснением действующего эмульгатора веществом с большей поверхностной активностью, б) образованием эмульсий противоположного типа (инверсия ваз) и в) растворением (разрушением) адсорбционной пленки в результате ее химической реакции с вводимым в систему деэмульгатором. Химический метод применяется чаще механического, обычно в сочетании с электрическим. · электрический: при попадании нефтяной эмульсии в переменное электрическое поле частицы воды, сильнее реагирующие на поле чем нефть, начинают колебаться, сталкиваясь друг с другом, что приводит к их объединению, укрупнению и более быстрому расслоению с нефтью. Установки, называемые электродегидраторами (ЭЛОУ — электроочистительные установки), с рабочим напряжением до 33000В при давлении 8-10 ат, применяют группами по 6 — 8 шт. с производительностью 250 — 500 т нефти в сутки каждая. В сочетании с химическим методом этот метод имеет наибольшее распространение в промышленной нефтепереработке. 2. Принципы первичной переработки нефти Нефть представляет собой сложную смесь парафиновых, нафтеновых и ароматических углеводов, различных по молекулярному весу и температуре кипения. Кроме того, в нефти содержатся сернистые, кислородные и азотистые органические соединения. Для производства многочисленных продуктов различного назначения и со специфическими свойствами применяют методы разделения нефти на фракции и группы углеводородов, а также изменения ее химического состава. Различают первичные и вторичные методы переработки нефти: · к первичным относят процессы разделения нефти на фракции, когда используются ее потенциальные возможности по ассортименту, количеству и качеству получаемых продуктов и полупродуктов — перегонка нефти; · ко вторичным относят процессы деструктивной переработки нефти и очистки нефтепродуктов, предназначенные для изменения ее химического состава путем термического и каталитического воздействия. При помощи этих методов удается получить нефтепродукты заданного качества и в больших количествах чем при прямой перегонке нефти. Различают перегонку с однократным, многократным и постепенным испарением. При перегонке с однократным испарением нефть нагревают до определенной температуры и отбирают все фракции, перешедшие в паровую фазу. Перегонка нефти с многократным испарением производится с поэтапным нагреванием нефти, и отбиранием на каждом этапе фракций нефти с соответствующей температурой перехода в паровую фазу. Перегонку нефти с постепенным испарением в основном применяют в лабораторной практике для получения особо точного разделения большого количества фракций. Отличается от других методов перегонки нефти низкой производительностью. Образовавшиеся в процессе перегонки нефти паровая и жидкая фазы подвергают ректификации в колоннах. 2.1. Перегонка нефти с однократным, многократным и постепенным испарением При перегонке с однократным испарением нефть нагревают в змеевике какого-либо подогревателя до заранее заданной температуры. По мере повышения температуры образуется все больше паров, которые находятся в равновесии с жидкой фазой, и при заданной температуре парожидкостная смесь покидает подогреватель и поступает в адиабатический испаритель. Последний представляет собой пустотелый цилиндр, в котором паровая фаза отделяется от жидкой. Температура паровой и жидкой фаз в этом случае одна и та же. Четкость разделения нефти на фракции при перегонке с однократным испарением наихудшая. Перегонка с многократным испарением состоит из двух или более однократных процессов перегонки с повышением рабочей температуры на каждом этапе. Если при каждом однократном испарении нефти происходит бесконечно малое изменение ее фазового состояния, а число однократных испарений бесконечно большое, то такая перегонка является перегонкой с постепенным испарением. Четкость разделения нефти на фракции при перегонке с однократным испарением наихудшая по сравнению с перегонкой с многократным и постепенным испарением. О плохой четкости разделения при однократном испарении нефти можно судить по рис. 1, где изображены кривые разгонки фракций 40 — 285°С. На рисунке обозначены линиями 1 — исходная фракция (обобщенная); 2, 3 и 4 — легкие фракции паровой фазы; 5 и 6 — тяжелые фракции жидкой фазы. Из рисунка следует, что температурные пределы выкипания полученных продуктов мало отличаются друг от друга.
В итоге сверху колонны непрерывно отбирается низкокипящая фракция, снизу — высококипящий остаток. Испаряющий агент вводится в ректификационную колону с целью повышения концентрации высококипящих компонентов в остатке от перегонки нефти. В качестве испаряющего агента используются пары бензина, лигроина, керосина, инертный газ, чаще всего — водяной пар. В присутствии водяного пара в ректификационной колонне снижается парциальное давление углеводородов, а следовательно их температура кипения. В результате наиболее низкокипящие углеводороды, находящиеся в жидкой фазе после однократного испарения, переходят в парообразное состояние и вместе с водяным паром поднимаются вверх по колонне. Водяной пар проходит всю ректификационную колонну и уходит с верхним продуктом, понижая температуру в ней на 10 — 20°С. На практике применяют перегретый водяной пар и вводят его в колонну с температурой, равной температуре подаваемого сырья или несколько выше (обычно не насыщенный пар при температуре 350 — 450°С под давлением 2 — 3 ат). Влияние водяного пара заключается в следующем: · интенсивно перемешивается кипящая жидкость, что способствует испарению низкокипящих углеводородов; · создается большая поверхность испарения тем, что испарение углеводородов происходит внутрь множества пузырьков водяного пара. Расход водяного пара зависит от количества отпариваемых компонентов, их природы и условий внизу колонны. Для хорошей ректификации жидкой фазы внизу колонны необходимо, чтобы примерно 25% ее переходило в парообразное состояние. В случае применения в качестве испаряющего агента инертного газа происходит большая экономии тепла, затрачиваемого на производство перегретого пара, и снижение расхода воды, идущей на его конденсацию. Весьма рационально применять инертный газ при перегонке сернистого сырья, т.к. сернистые соединения в присутствии влаги вызывают интенсивную коррозию аппаратов. Однако инертный газ не получил широкого применения при перегонке нефти из-за громоздкости подогревателей газа и конденсаторов парогазовой смеси (низкого коэффициента теплоотдачи) и трудности отделения отгоняемого нефтепродукта от газового потока. Удобно в качестве испаряющего агента использовать легкие нефтяные фракции — лигроино-керосино-газойлевую фракцию, т.к. это исключает применение открытого водяного пара при перегонке сернистого сырья, вакуума и вакуумсоздающей аппаратуры, и, в то же время, избавляет от указанных сложностей работы с инертным газом. Чем ниже температура кипения испаряющего агента и больше его относительное количество, тем ниже температура перегонки. Однако чем легче испаряющий агент, тем больше его теряется в процессе перегонки. Поэтому в качестве испаряющего агента рекомендуется применять лигроино-керосино-газойлевую фракцию. В результате перегонки нефти при атмосферном давлении и температуре 350 — 370°С остается мазут, для перегонки которого необходимо подобрать условия, исключающие возможность крекинга и способствующие отбору максимального количества дистилляторов. Самым распространенным методом выделения фракций из мазута является перегонка в вакууме. Вакуум понижает температуру кипения углеводородов и тем самым позволяет при 410 — 420°С отобрать дистилляты, имеющие температуры кипения до 500°С (в пересчете на атмосферное давление). Нагрев мазута до 420°С сопровождается некоторым крекингом углеводородов, но если получаемые дистилляторы затем подвергаются вторичным методам переработки, то присутствие следов непредельных углеводородов не оказывает существенного влияния. При получении масляных дистилляторов разложение их сводят к минимуму, повышая расход водяного пара, снижая перепад давления в вакуумной колонне и др. Существующие промышленные установки способны поддерживать рабочее давление в ректификационных колоннах 20 мм рт. ст. и ниже. Рассмотренные методы перегонки нефти дают достаточно четкие разделения компонентов, однако оказываются непригодными, когда из нефтяных фракций требуется выделить индивидуальные углеводороды высокой чистоты (96 — 99%), которые служат сырьем для нефтехимической промышленности (бензол, толуол, ксилол и др.) Для выделения вышеназванных углеводородов требуются специальные методы перегонки: азеотропная или экстрактивная ректификация. Эти методы основаны на введении в систему постороннего вещества увеличивающего разницу в летучести разделяемых углеводородов, что позволяет при помощи ректификации выделить индивидуальный углеводород высокой чистоты. Показателем летучести чистых углеводородов является давление их насыщенных паров при данной температуре или температура кипения при атмосферном давлении. Таким образом, чем больше разница в температурах кипения углеводородов, тем легче разделить их обычной перегонкой. Однако если углеводороды отличаются по химическому строению, то можно использовать специальные виды перегонки, изменяющие летучесть этих углеводородов. Летучесть (u 1 ) может быть определена как отношение мольных долей углеводородов в паровой и жидкой фазах: u 1 =y 1 /х 1 где y 1 и х 1 — мольные доли углеводорода соответственно в паровой и жидкой фазах. Легкость разделения углеводородов перегонки зависит от их относительной летучести. Относительная летучесть двух углеводородов (a ) определяется соотношением их летучестей (u 1 и u 2 ), т. е. a= u 1 /u 2 = y 1 х 2 /y 2 х 1 . Согласно законам Рауля и Дальтона y 1 =P 1 x 1 /p и y 2 =P 2 x 2 /p , где P 1 и P 2 — давление насыщенных паров углеводородов, x 1 и x 2 — мольные доли углеводородов в жидкой фазе, p — общее давление в системе. Отсюда a =P 1 x 1 /px 1 : P 2 x 2 /px 2 = P 1 /P 2 . Таким образом, относительная летучесть углеводородов в идеальном растворе равняется отношению давлений насыщенных паров чистых компонентов при температуре кипящей смеси, и чем ближе она к единице, тем сложнее разделить эти углеводороды перегонкой. Если вводимый для увеличения разницы в летучести разделяемых углеводородов третий компонент менее летуч, чем исходные углеводороды, то его называют растворителем и вводят сверху ректификационной колонны и выводят снизу вместе с остатком. Такая ректификация называется экстрактивной. Растворитель должен иметь достаточно высокую температуру кипения, чтобы компоненты, полученные с растворителем в виде одной фазы, можно было легко отделить от него при помощи перегонки. Он должен хорошо растворять разделяемые компоненты, чтобы не требовалось чрезмерно большого отношения растворитель/смесь и не образовывалось двух жидких фаз (расслаивание) на тарелке. При экстрактивной ректификации моноциклических ароматических углеводородов в качестве растворителя применяют фенол, крезолы, фурфурол, анилин и алкилфталаты. Если добавляемое вещество более летуче, чем исходные компоненты, то его вводят в ректификационную колонну вместе с сырьем и выводят из нее вместе с парами верхнего продукта. Такую ректификацию называют азеотропной. В этом случае вводимое вещество образует азеотропную смесь с одним из компонентов сырья. Это вещество называют уводителем. Последний должен обеспечивать образование постоянно кипящей смеси (азеотропа) с одним или несколькими компонентами разгоняемой смеси. Уводитель образует азеотропную смесь вследствие молекулярных различий между компонентами смеси. При азеотропной ректификации моноциклических ароматических углеводородов в качестве уводителей применяют метиловый и этиловый спирты, метилэтилкетон (МЭК) и другие вещества, образующие азеотропную смесь с парафино-нафтеновыми углеводородами разделяемой смеси. Уводитель должен иметь температуру кипения близкую к температуре кипения отгоняемого вещества. Это позволяет получить заметную разницу между температурой кипения азеотропа и других компонентов смеси. Уводитель должен также легко выделяться из азеотропной смеси. Весьма часто разделение бывает более полным, чем этого можно ожидать на основании лишь температурной разницы. Это объясняется большим отклонением системы от идеальной. Парциональное и общее давления над идеальным раствором при данной температуре отличаются от величин, вычисленных по закону Рауля. Для оценки этого отклонения вводят поправочный коэффициент, который фактически является коэффициентом активности, т. е. p 1 =j 1 P 1 x 1 . Коэффициент активности j является функцией физико-химических свойств всех остальных компонентов смеси и их концентраций. Для некоторых смесей в присутствии разделяющего агента подлежащие ректификации компоненты из-за их различной растворимости по-разному отклоняются от законов идеальных растворов, поэтому их коэффициенты активности различны. Установлено также, что коэффициент активности каждого компонента увеличивается по мере увеличения концентрации от 0 до 100%, однако для различных компонентов смеси в разной степени. Таким образом, для реальных смесей относительная летучесть равна отношению давления насыщенных паров и коэффициентов активности: a =j 1 P 1 /j 2 P 2 . Важное значение в осуществлении экстрактивной и азеотропной ректификаций имеет подготовка сырья, которое должно выкипать в весьма узких пределах, т. е. установке по перегонке с третьим компонентом должна предшествовать установка предварительного разделения смеси посредством обычной ректификации. 2.2. Устройство и действие ректификационных колонн, их типы Ректификация простых и сложных смесей осуществляется в колоннах периодического или непрерывного действия. Колонны периодического действия применяют на установках малой производительности при необходимости отбора большого числа фракций и высокой четкости разделения. Классическая схема такой установки указана на рис. 4.
В зависимости от числа получаемых продуктов различают простые и сложные ректификационные колонны. В первых при ректификации получают два продукта, например бензин и полумазут. Вторые предназначены для получения трех и более продуктов. Они представляют собой последовательно соединенные простые колонны, каждая из которых разделяет поступающую в нее смесь на два компонента. В каждой простой колонне имеются отгонная и концентрационная секции. Отгонная, или отпарная, секция расположена ниже ввода сырья. Тарелка, на которую подается сырье для разделения, называется тарелкой питания. Целевым продуктом отгонной секции является жидкий остаток. Концентрационная, или укрепляющая, секция расположена над тарелкой питания. Целевым продуктом этой секции являются пары ректификата. Для нормальной работы ректификационной колоны обязательны подача орошения наверх концентрационной секции колонны и ввод тепла (через кипятильник) или острого водяного пара в отгонную секцию.
Для равномерного распределения паров и жидкости в насадочных колоннах — 1 (рис. 6.) в качестве насадки — 2 применяют шары, призмы, пирамиды, цилиндры из различных материалов (обычно из прессованной угольной пыли) с наружным диаметром от 6 до 70 мм и отношением площади поверхности к объему от 500. Насадку помещают насыпом на специальные тарелки — 4 с отверстиями для прохождения паров и стекания флегмы — 3. Целью применения насадки является повышение площади соприкосновения флегмы и паров для взаимного обогащения. Для правильной работы насадочной колонны очень важно равномерное распределение стекающей флегмы и паров по всему поперечному сечению колонны. Этому благоприятствует однородность тела насадки, максимально возможная скорость восходящего потока паров, равномерно распределенные слои насадки и строгая вертикальность колонны. На практике достигнутое вначале равномерное распределение паров и флегмы нарушается, т. к. пар стремится оттеснить жидкость к стенкам колонны и перемещаться через центр насадки. В связи с этим насадка и разбивается на несколько слоев, а тарелки, на которых размещается насадка, имеют специальную конструкцию, позволяющую снова равномерно перераспределять потоки после каждого слоя насадки. Эффективность использования насадочных колонн очень высока но есть и неудобства: насадку периодически приходится изымать из колоны с целью очищения от смолистых частиц со временем покрывающих насадку и ухудшающих ее смачиваемость, к тому же применение насадочных колонн выдвигает очень жесткое требование выдержки определенного давления пара и количества поступающей флегмы. В случае падения давления пара в колонне происходит ускорение стекания флегмы и резкое уменьшение площади соприкосновения пара и жидкости. В случае превышения давления пара замедляется стекание флегмы, что приводит к ее скоплению в верхних слоях насадки и запиранию паров в нижней части колонны («захлебыванию» колонны). Это приводит к еще большему повышению давления пара в нижней части колонны, и, в критический момент, прорыв пара сквозь флегму в верхнюю часть колонны. Следствием «захлебывания» колонны также является резкое уменьшение площади соприкосновения пара и жидкости.
Конструкции тарелок разнообразны. Применяют сетчатые, решетчатые, каскадные, клапанные, инжекционные и комбинированные тарелки. Конструкцию тарелок выбирают исходя из конкретных технологических требований (степень четкости разделения фракций, требование к интенсивности работы, необходимость изменения внутренней конструкции колонны, частота профилактических и ремонтных работ и др.) В некоторых процессах переработки нефти (например переработка с попутным отделением воды (паров), переработка с предварительным отделением тяжелейших фракций нефти) применяют роторные колонны 1 (рис. 8) с высокой производительностью. Тарелки такой колонны представляют собой конические щитки с углом наклона 40°, с чередованием тарелок закрепленных к стенкам колонны — 2 и тарелок закрепленных к центральному вращающемуся валу — 3. 2.3. Комплексы ректификационных колонн, виды их подключения В промышленности наиболее часто применяются сложные установки ректификационных колонн, комбинирующих разные виды колонн и разные типы их подключения. Это позволяет корректировать технологический процесс для разных условий переработки нефти и получения необходимых дистиллятов. В зависимости от направления переработки нефти в процессе ректификации могут участвовать разные установки ректификационных колонн. Достигается это сменой потоков сырья и промежуточных продуктов, что требует высокой магистральности сообщений коллон и установок и возможности компактного и ресурсосберегающего перенаправления потоков. Подключение колонн возможно: ·
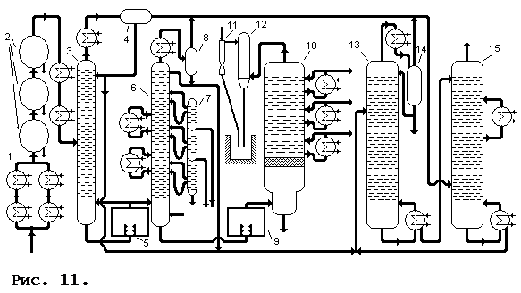
последовательное, где с каждой последующей колоны снимают более тяжелый продукт, который одновременно служит флегмой для предыдущей колонны (рис. 9); · навесной, где к основной колонне пристроены вспомогательные, куда поступают дистилляторы отобранные с разных уровней основной колонны и проходят дополнительную очистку. Остаток вспомогательных колонн сбрасывают назад в основную (рис. 10). Возможно взаимное подключение вспомогательных колонн, использование выходного продукта одной вспомогательной колонны (ниже расположенной по циклу) в качестве флегмы для · с комбинированием последовательных и навесных подключений. 2.4. Промышленные установки по первичной переработке нефти Процесс первичной переработки нефти (прямой перегонки), с целью получения нефтяных фракций, различающихся по температуре кипения без термического распада, осуществляют в кубовых или трубчатых установках при атмосферном и повышенном давлениях или в вакууме. Трубчатые установки отличаются более низкой достаточной температурой перегоняемого сырья, меньшим крекингом сырья, и большим КПД. Поэтому на современном этапе нефтепереработки трубчатые установки входят в состав всех нефтеперерабатывающих заводов и служат поставщиками как товарных нефтепродуктов, так и сырья для вторичных процессов (каталитического крекинга, риформинга, гидрокрекинга, коксования, изомеризации и др.). В зависимости от давления в ректификационных колоннах трубчатые установки подразделяются на атмосферные (АТ). Вакуумные (ВТ) и атмосферно-вакуумные (АВТ). По числу ступеней испарения (количеству ректификационных колон) различают трубчатые установки · однократного испарения — на одной ректификационной колонне получает все дистилляты — от бензина до вязкого цилиндрового. Остатком перегонки является гудрон. · двукратного испарения — сначала при атмосферном давлении нефть перегоняется до мазута, который потом перегоняется в вакууме до получения в остатке гудрона. Эти процессы идут в двух колоннах. · трехкратного испарения — используются две атмосферные колонны и одна вакуумная. В первой колоне из нефти отбирают только бензин, во второй — отбензиненая нефть перегоняется до мазута, в третей — мазут до гудрона. · четырехкратного испарения — установка с доиспарительной вакуумной колонной для гудрона в концевой части. Широкое распространение нашла комбинация ЭЛОУ-АВТ-комплекс вторичной переработки. Технологическая схема комбинированной установки ЭЛОУ-АВТ приведена на рис. 11.Подогретая в теплообменниках — 1 нефть с температурой 120—140°С поступает в комплекс дегидраторов — 2, где подвергается термохимическому и электрообезвоживанию и обессоливанию в присутствии воды, деэмульгатора и щелочи. Подготовленная таким образом нефть снова дополнительно подогревается в теплообменниках и с температурой 220°С поступает в колонну — 3. Сверху этой колонны отбирается фракция легкого бензина и выводится через теплообменник и сепаратор — 4, откуда частично изымается для орошения колонны. Остаток снизу колонны подается в печь — 5, где нагревается до 330°С, и поступает в качестве дополнительной горячей струи в колонну — 3 и как сырье в колонну — 6. Сверху колонны — 6
отбирается тяжелый бензин и выводится через теплообменник и газосепаратор — 8, частично возвращаясь в качестве оросителя назад в колонну.Сбоку колонны отбираются промежуточные фракции, для чего служат корректоры температуры и отпарные колонны — 7, где отбираются фракции 140-240°С, 240-300°С, 300-350°С. Мазут снизу колонны — 6 подается в печь —9 , где нагревается до температуры 420°С, и поступает в вакуумную колонну —10, работающую при остаточном давлении 40 мм рт. ст. Водяные пары, газообразные продукты разложения и легкие пары сверху колонны поступают в барометрический конденсатор —12, несконденсировавшиеся газы отсасываются эжектором —11. Сбоку колонны отбирают боковые продукты вакуумной колонны, остаток снизу — гудрон. Бензины получаемые в колоннах —3 и 6 поступают в стабилизатор —13. Газ из газосепараторов —4, 8 и 14 подается в абсорбер —15, орошаемый стабильным бензином из колонны —13. А получаемый сверху колонны —15 сухой газ сбрасывается к форсункам печей. Материальный баланс переработки нефти на комбинированной установке ЭЛОУ-АВТ приведен ниже:
3. Заключение Компоненты, полученные после первичной переработки обычно не используются как готовый продукт. Легкие фракции проходят дополнительно крекинг, реформинг, гидрогенизационное облагораживание, целью которых является получение невысокой ценой наибольшего объема конечных продуктов с наиболее точными удовлетворительными качественными показателями. Тяжелые фракции после перегонки перерабатывают дополнительно на битумных, коксующих и других установках. В процессе подготовки настоящего материала была использована следующая литература: 1. «Технология переработки нефти и газа», Гуревич И.Л., М: «Химия», 1979г. 2. «Перегонка и ректификация в нефтепереработке»: Александров И.А., М: «Химия»,1981г. |


Если для нефтяной фракции построить кривые разгонки с однократным и многократным испарением (рис. 2), то окажется, что температура начала кипения фракций при однократном испарении (линия 2 на рисунке) выше, а конца кипения ниже, чем при многократном испарении (линия 1). Если высокой четкости разделения фракций не требуется, то метод однократного испарения экономичнее. К тому же при максимально допустимой температуре нагрева нефти 350 — 370°С (при более высокой температуре начинается разложение углеводородов) больше продуктов переходит в паровую фазу по сравнению с многократным или постепенным испарением. Для отбора из нефти фракций, выкипающих выше 350 — 370°С, применяют вакуум или водяной пар. Использование в промышленности принципа перегонки с однократным испарением в сочетании с ректификацией паровой и жидкой фаз позволяет достигать высокой четкости разделения нефти на фракции, непрерывности процесса и экономичного расходования топлива на нагрев сырья. Принципиальная схема для промышленной перегонки нефти приведена на рис. 3. Исходная нефть прокачивается насосом через теплообменники 4, где нагревается под действием тепла отходящих нефтяных фракций и поступает в огневой подогреватель (трубчатую печь) 1. В трубчатой печи нефть нагревается до заданной температуры и входит в испарительную часть (питательную секцию) ректификационной колонны 2. В процессе нагрева часть нефти переходит в паровую фазу, которая при прохождении трубчатой печи все время находится в состоянии равновесия с жидкостью. Как только нефть в виде парожидкостной смеси выходит из печи и входит в колонну (где в результате снижения давления дополнительно испаряется часть сырья), паровая фаза отделяется от жидкой и поднимается вверх по колонне, а жидкая перетекает вниз. Паровая фаза подвергается ректификации в верхней части колонны, считая от места ввода сырья. В ректификационной колонне размещены ректификационные тарелки, на которых осуществляется контакт поднимающихся по колонне паров со стекающей жидкостью (флегмой). Флегма создается в результате того, что часть верхнего продукта, пройдя конденсатор-холодильник 3, возвращается в состоянии на верхнюю тарелку и стекает на нижележащие, обогащая поднимающиеся пары низкокипящими компонентами.
Для ректификации жидкой части сырья в нижней части ректификационной части колонны под нижнюю тарелку необходимо вводить тепло или какой-либо испаряющий агент 5. В результате легкая часть нижнего продукта переходит в паровую фазу и тем самым создается паровое орошение. Это орошение, поднимаясь с самой нижней тарелки и вступая в контакт со стекающей жидкой фазой, обогащает последнюю высококипящими компонентами.
Сырье поступает в перегонный куб 1 на высоту около 2/3 его диаметра, где происходит подогрев глухим паром. В первый период работы ректификационной установки отбирают наиболее летучий компонент смеси, например бензольную головку, затем, повышая температуру перегонки, компоненты с более высокой температурой кипения (бензол, толуол и т.д.). Наиболее высококипящие компоненты смеси остаются в кубе, образовывая кубовый остаток. По окончанию процесса ректификации этот остаток охлаждают и откачивают. Куб вновь заполняется сырьем и ректификацию возобновляют. Периодичностью процесса обусловлены больший расход тепла и меньшая производительность установки. Далее на рисунке: 2 — ректификационная колонна, 3 — конденсатор-холодильник, 4 — аккумулятор, 5 — холодильник, 6 — насосы.
Установка непрерывного действия лишена многих указанных недостатков. Принципиальная схема такой установки показана на рис. 5. Сырье через теплообменник 1 поступает в подогреватель 2 и далее на разные уровни ректификационной колонны 3. Нижние фракции разогревают в кипятильнике 4 и сбрасывают обратно в ректификационную колонну. При этом самая тяжелая часть выводится из кипятильника в низ колонны и вместе с жидким осадком на дальнейшую переработку тяжелых фракций. А легкие фракции сверху в конденсатор-холодильник 5, и далее из аккумулятора 6 частично назад в колонну для орошения, а частично — в дальнейшую переработку легких фракций.
В зависимости от внутреннего устройства, обеспечивающего контакт между восходящими парами и нисходящей жидкостью (флегмой), ректификационные колонны делятся на насадочные, тарельчатые, роторные и др. В зависимости от давления они делятся на ректификационные колонны высокого давления, атмосферные и вакуумные. Первые применяют в процессах стабилизации нефти и бензина, газофракционирования на установках крекинга и гидрогенизации. Атмосферные и вакуумные ректификационные колоны в основном применяют при перегонке нефтей, остаточных нефтепродуктов и дистилляторов.
В тарельчатых колоннах 1 (рис. 7) для повышения площади соприкосновения потоков пара и флегмы применяют вместо насадки большое число тарелок специальной конструкции. Флегма стекает с тарелки на тарелку по спускным трубам 3, причем перегородки 4 поддерживают постоянный уровень слоя жидкости на тарелке. Этот уровень позволяет постоянно держать края колпаков 2 погруженными во флегму. Перегородки пропускают для стока на следующую тарелку лишь избыток поступающей флегмы. Принципом действия тарельчатой колонны является взаимное обогащения паров и флегмы за счет прохождения под давлением паров снизу вверх сквозь слой флегмы на каждой тарелке. За счет того, что пар проходит флегму в виде мельчайших пузырьков площадь соприкосновения пара и жидкости очень высока.
Таким образом вращающиеся тарелки чередуются с неподвижными. Вращение тарелок происходит от привода — 4 со скоростью 240 об/мин. Флегма спускается сверху — 5 по неподвижной тарелке и у центра переливается на нижележащую вращающуюся тарелку. Под влиянием центробежной силы флегма перемещается по вращающейся тарелке вверх до ее периферии и в виде сплошной кольцевой пленки переходит на стенки корпуса колонны и дальше — на низлежащую тарелку. Далее процесс повторяется. Пары движутся сквозь флегму противотоком. К тому же большое количество флегмы постоянно находится во взвешенном состоянии, что приводит к высокой испаряемости самой флегмы. Расстояние между тарелками всего 8 – 10 мм, что позволяет строить очень компактную колонну с высоким (свыше 85%) КПД. В колонну вводится подогретое сырье, необходимая температура которого поддерживается нагревателем — 6. Указанная конструкция очень удобна в использовании, практически не требует ремонта и профилактических работ, долговечна и не столь чувствительна к изменениям температур и давления исходных компонентов.
другой (выше расположенной по циклу) и др. Вспомогательные колонны могут также иметь различную конструкцию — использовать различный тип тарелок, различные нагревательные агенты, технологические условия (давление, температурный режим) и др.; и размещение — объединяться конструктивно в одну, надстраиваться над основной, располагаться вокруг основной колонны, помещаться внутри основной колонны;