Измерительная линия
Федеральное государственное автономное
образовательное учреждение
высшего профессионального образования
«СИБИРСКИЙ ФЕДЕРАЛЬНЫЙ УНИВЕРСИТЕТ»
Институт инженерной физики и радиоэлектроники
Кафедра «Радиотехника»
ОТЧЕТ ПО ЛАБОРАТОРНОЙ РАБОТЕ №1
Измерительная линия
|
Преподаватель |
А. С. Волошин |
|||
|
подпись, дата |
||||
|
Студент |
РФ1131Б |
051100233 |
||
|
подпись, дата |
||||
|
РФ1131Б |
051107550 |
|||
|
подпись, дата |
Красноярск 2014
Цель работы: изучить устройство измерительной линии, освоить ее настройку и методы измерения на ней. Освоить методику определения нормированных сопротивлений СВЧ-нагрузок с помощью измерительной линии.
ХОД РАБОТЫ
- Настройка измерительной линии, получение резонанса в камере детекторной секции;

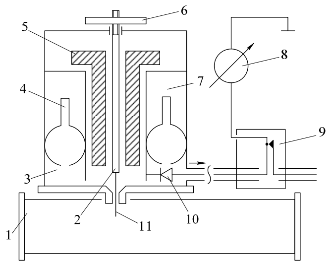
Рисунок 1 Упрощенная схема измерительной линии типа Р1-4:
1 волновод стандартного сечения со щелью; 2 внутренний стержень;
3 внешняя трубка; 4 контактный поршень; 5 подвижный поршень;
6 гайка, регулирующая глубину погружения зонда; 7 внутренняя трубка;
8 индикаторный прибор; 9 ВЧ фильтр; 10 детектор; 11 зонд.
- Измерение длинны волны в измерительной линии. Нахождении длинны волны в волноводе;
Для измерения длинны волны определим положения двух узлов. Для точного нахождения их положения в волноводе воспользуемся методом вилки. Проведем для каждого узла два измерения, справа и слева от него на равном расстоянии, руководствуясь при этом равными показаниями индикатора.
; ; ; .
мм, (1)
мм. (2)
Тогда длинна волны в волноводе будет равна:
. (3)
Длинна волны в свободном пространстве:
, (4)
где , мм размер широкой стенки (дальняя установка).
. (5)
Тогда частота работы генератора:
. (6)
- Градуировка детектора, построение зависимости ;
Так как детектор (диод) имеет нелинейную вольт-амперную характеристику, необходимо построить детекторную характеристику. Для этого необходимо провести измерения силы тока протекающего через диод, изменяя положения зонда вдоль измерительной линии, отмеряя по индикатору равные промежутки (10 мкА) и одновременно записывая показания шкалы положения зонда. Затем построить зависимость согласно формуле (7).
, (7)
где .
Таблица 1 Данные измерений
|
№ |
IA, мкА |
xi, мм |
xi, мм |
E/E0 |
|
1 |
0 |
51,25 |
0,00 |
0,000 |
|
2 |
10 |
54,60 |
3,35 |
0,493 |
|
3 |
20 |
55,20 |
3,95 |
0,571 |
|
4 |
30 |
55,65 |
4,40 |
0,627 |
|
5 |
40 |
56,10 |
4,85 |
0,679 |
|
6 |
50 |
56,45 |
5,20 |
0,718 |
|
7 |
60 |
56,85 |
5,60 |
0,759 |
|
8 |
70 |
57,25 |
6,00 |
0,798 |
|
9 |
80 |
57,75 |
6,50 |
0,842 |
|
10 |
90 |
58,40 |
7,15 |
0,891 |
|
11 |
100 |
59,85 |
8,60 |
0,970 |
Теперь используя данные таблицы 1, построим детекторную характеристику (см. рисунок 2).

Рисунок 2 Детекторная характеристика
- Измерение нормированного сопротивления нагрузки .
Для нахождения необходимо провести измерения с нагрузкой. Для этого требуется заменить заглушку на нагрузку (см. рисунок 3) и измерить
IAmax = 98 мкА, IAmin = 2 мкА и xmin = 69,5 мм. Затем используя график на
рисунке 2, отложить значения тока и найти соответствующие им значения на оси абсцисс.

Рисунок 3 Нагрузка измерительной линии
Для расчета КСВН воспользуемся выражением (8).
. (8)
Рассчитаем:
. (9)
По формуле (10) найдем нормированное сопротивление нагрузки .
, (10)
где .
. (11)
РЕЗУЛЬТАТЫ РАБОТЫ
- Проведены измерения длинны волны и частоты генератора (см. таблицу 2);
Таблица 2 Полученные данные
|
, мм |
0, мм |
кр, мм |
f0, ГГц |
|
40,8 |
30,55 |
46 |
9,8 |
- Проведена градуировка детектора;
- Проведено измерение и нормированного сопротивления нагрузки Ом.
ВЫВОДЫ
Полученные в работе результаты позволяют сделать следующие выводы:
- Согласно первому пункту работы можно сказать, что 0< < кр. Такое соотношение согласуется с теорией, так как фазовая скорость света в волноводе больше чем в свободном пространстве, следовательно и длинна волны в волноводе будет больше.
Для того чтобы волна распространялась в волноводе, необходимо, чтобы длинна волны в свободном пространстве была меньше критической длинны волны, для данного волновода, которая зависит от геометрических размеров волновода. Другими словами, необходимо чтобы угол падения вектора фазовой скорости к продольной оси волновода был строго меньше 90°;
- Проведена градуировка детектора, построена детекторная характеристика;
- Анализируя данные третьего пункта работы можно сказать, что характер нагрузки резистивно-индуктивный.