Автомобильная генераторная установка
Автомобильная генераторная установка
Л е к ц и я
Автомобильная генераторная установка представляет собой синхронную электрическую машину собственно генератор со встроенным полупроводниковым выпрямителем и регулятором напряжения. Она предназначена для питания потребителей электроэнергии в автомобиле и заряда аккумуляторной батареи.
Синхронной называется электрическая машина, частота вращения которой пропорциональна частоте переменного тока в ее обмотке статора.
1.Принцип работы генератора
Принцип работы генератора заключается в следующем.
При включенном зажигании и работающем двигателе через обмотку возбуждения протекает ток и ротор представляет собой вращающуюся внутри статора систему из 12 магнитных полюсов чередующейся полярности. Важно заметить, что цепь обмотки возбуждения включает транзистор регулятора напряжения, который позволяет изменять образуемый катушкой магнитный поток с целью обеспечения стабильности выходного напряжения генератора. То есть, чтобы при увеличении частоты вращения ротора не увеличивалось выходное напряжение, достаточно убавлять соответствующим образом ток в катушке возбуждения.
Обмотки статора соединены в «звезду» (иногда в «треугольник), образуя типовую трехфазную систему, в которой наводится ЭДС. Обратите внимание, что в автомобиле, ЭО которого рассчитано на постоянное напряжение 12 В, генератор является генератором переменного тока. Постоянным он становится после выпрямления диодным мостом. Из-за больших токов (десятки ампер) диоды выпрямительного моста сильно нагреваются и для защиты от повреждения они прикреплены к радиатору из теплопроводящего алюминиевого сплава и обдуваются вентилятором.
Кроме 6 диодов выпрямителя в генераторе есть еще три дополнительных диода, с которых снимается напряжение для питания обмотки возбуждения в установившемся режиме (в начале используется АКБ). Они работают на малых токах и в радиаторах не нуждаются.
На выводе этих диодов при увеличении частоты вращения ротора генератора нарастает напряжение и разность потенциалов между ним и плюсовым выводом от силовых диодов, который подключен непосредственно к плюсу батареи, уменьшается. Напряжение на контрольной лампе стремится к нулю, и она гаснет. Этим самым контролируется работа генератора.
Обороты ротора, при которых происходит самовозбуждение генератора, оговариваются в его технических условиях (для генератора автомобиля 2110 эти обороты составляют 1400 об/мин). С целью снижения оборотов самовозбуждения увеличивают проходящий по обмотке ротора ток путем включения параллельно контрольной лампе резистора 50 Ом.
Напряжение настройки регулятора напряжения выбирается исходя из величины номинального напряжения сети автомобиля и имеющихся потребителей электроэнергии. Его величина для двенадцативольтовой системы колеблется от 14,1 В до 14,75 В. Превышение напряжения настройки регулятора над величиной номинального напряжения сети автомобиля выбрано для компенсации падения напряжения в проводах, чтобы для нормальной работы напряжение у потребителей электроэнергии не снижалось ниже 12 В.
Основной характеристикой автомобильных генераторов является токоскоростная характеристика, представляющая собой зависимость выпрямленного тока на выходе генератора от скорости вращения ротора. Исходя из определения токоскоростной характеристики, при данной скорости вращения генератор не может дать больший ток, чем ограничено токоскоростной характеристикой. Следовательно, автомобильный генератор работает в режиме короткого замыкания, и величина тока ограничивается активным и индуктивным сопротивлением статорной обмотки генератора.
Чем выше частота вращения генератора, тем выше индуктивное сопротивление его обмотки статора. Поэтому скорость нарастания тока, отдаваемого генератором, с ростом частоты вращения ротора и, соответственно, индуктивного сопротивления обмотки статора уменьшается и генератор приобретает свойство самоограничения силы тока. Таким образом, увеличение частоты вращения генератора не приведет к сгоранию обмотки статора и выходу его из строя.
- Конструкция автомобильных генераторов
Современный трехфазный генератор с когтеобразными полюсами состоит из следующих узлов:
- статора, выполненного в виде пакета листовой стали, с вложенной в его пазы трехфазной обмоткой;
- ротора с когтеобразными полюсами, обмоткой возбуждения и контактными кольцами;
- выпрямительного блока;
- щеткодержателя футлярного типа с навесным регулятором напряжения;
- крышек со стороны привода и со стороны контактных колец;
- шкива.
Статор генератора состоит из пакета статора, набранного из стальных пластин, толщиной 0,5 мм или 1,0 мм каждая. Пластины соединены между собой по наружной поверхности сваркой. Внутренняя поверхность пакета имеет трапецеидальные пазы, равномерно расположенные по окружности, в которые уложена трехфазная катушечная обмотка. Каждая фаза состоит из шести непрерывно намотанных катушек. Статор является якорем синхронного генератора.
Когтеобразные полюсные половины изготавливают обычно методом холодной штамповки из полосовой стали толщиной около 12 мм с последующим отжигом для улучшения магнитных свойств, так как при штамповке меняется структура внутренних слоев стали, что ухудшает кривую намагничивания материала. Втулка и полюсные половины закрепляются посредством прессовой посадки на валу ротора. Обмотка возбуждения намотана рядами на пластмассовый каркас и закреплена на втулке. Выводы обмотки возбуждения припаяны к медным контактным кольцам, изолированным друг от друга. На современных генераторах (компактгенераторы) к полюсным половинам ротора с двух сторон привариваются центробежные вентиляторы, которые всасывают воздух с торцов генератора и выбрасывают его через радиальные отверстия в крышках, охлаждая лобовые части обмотки статора и выпрямительный блок с регулятором напряжения.
Так как ротор генератора вращается с большой скоростью (до 18000 об/мин), для снижения вибрации осуществляют динамическую балансировку ротора. Для этого у ротора после сборки проверяют на специальном оборудовании динамически (при вращении) дисбаланс, т.е. насколько отклоняется центр тяжести ротора от его оси. Допустимый дисбаланс ротора 0,02 гм (0,02 грамм на метр). Для получения необходимого дисбаланса производится балансировка ротора, т.е путем высверливания отверстий в полюсных половинах убирается лишний материал для приближения центра тяжести ротора к его оси.
Установка генератора на автомобиле производится путем крепления его к нижнему кронштейну и планке, закрепленных на блоке ДВС. Натяжение ремня привода генератора осуществляется перемещением генератора вокруг оси нижнего кронштейна и затяжки гайки крепления на планке. Привод осуществляется клиновым ремнем; передаточное отношение от 2 до 3. Натяжение ремня контролируется величиной прогиба ремня, под действием прилагаемого к ремню усилия.
В вариантах для легковых автомобилей номинальное напряжение 14 В, а для грузовиков и автобусов в большинстве случаев 28 В.
Внешние факторы, влияющие на генератор:
- значительная вибрация с ускорением от 50g до 80 g;
- высокие, вблизи двигателя от 100 °С до 120 °С температуры.
- коррозия под действием воды, грязи, масел, соли;
- значительные нагрузки изза неравномерности частоты вращения коленчатого вала ДВС.
- Токоскоростная характеристика генератора
Основная характеристика автомобильного трехфазного генератора это токоскоростная характеристика при U = const. На ней отмечаются три характерные точки:
1. Точка включения генератор, работая на холостом ходу, именно при этой частоте вращения достигает номинального напряжения и начинает отдавать ток.
2. Точка максимального тока генератор работает практически в режиме короткого замыкания и отдает свою максимальную мощность. Максимальный ток зависит исключительно от реактивного сопротивления.
3. Расчетная точка . Степень использования генератора максимальна.

Для вентильных (с выпрямительным блоком) генераторов с самоограничением понятие номинальной мощности не имеет смысла. Поэтому расчетные (номинальные) значения мощности, тока, частоты вращения устанавливают по режиму, соответствующему максимальному значению отношения выпрямленной мощности к частоте вращения .
Токоскоростная характеристика с достаточной степенью точности аппроксимируется уравнением
при , тогда расчетные значения можно определить, если из начала координат провести касательную к токоскоростной характеристике. Точка касания определяет расчетные величины , .
- Принцип действия регулятора напряжения
Регулятор напряжения поддерживает напряжение в бортовой сети автомобиля в заданных пределах во всех режимах работы при изменении частоты вращения ротора генератора, электрической нагрузки, температуры окружающей среды. Кроме того, он может выполнять дополнительные функции защищать элементы генератора от аварийных режимов и перегрузки, автоматически включать в бортовую сеть цепь обмотки возбуждения или систему сигнализации аварийной работы генератора.
Все автомобильные регуляторы напряжения работают по одному принципу. Напряжение генератора определяется тремя факторами частотой вращения ротора, силой тока, отдаваемой генератором в нагрузку, и величиной магнитного потока, создаваемого током обмотки возбуждения. Чем выше частота вращения ротора и меньше нагрузка на генератор, тем выше напряжение генератора. Увеличение тока в обмотке возбуждения увеличивает магнитный поток и с ним напряжение генератора; снижение тока возбуждения уменьшает напряжение. Все регуляторы напряжения стабилизируют напряжение изменением тока возбуждения. Если напряжение возрастает или уменьшается, регулятор, соответственно, уменьшает или увеличивает ток возбуждения и вводит напряжение в нужные пределы.

Блоксхема регулятора напряжения представлена на рисунке.
1 регулятор; 2 генератор; 3 элемент сравнения;
4 регулирующий элемент; 5 измерительный элемент
Блоксхема регулятора напряжения
Регулятор 1 содержит измерительный элемент 5, элемент сравнения 3 и регулирующий элемент 4. Измерительный элемент воспринимает напряжение генератора 2 и преобразует его в сигнал, который в элементе сравнения сравнивается с эталонным значением напряжения.
Если величина напряжения отличается от эталонной величины, на выходе измерительного элемента появляется сигнал, который активирует регулирующий элемент, изменяющий ток в обмотке возбуждения так, чтобы напряжение генератора вернулось в заданные пределы.
Таким образом, измерительная цепь регулятора напряжения обязательно должна быть подсоединена к плюсовому зажиму генератора или аккумуляторной батареи. Если функции регулятора расширены, то и число подсоединений его в схему растет, например, для температурной компенсации регулируемого напряжения он подключен к датчику температуры, встроенному в аккумуляторной батареи.
Чувствительным элементом электронных регуляторов напряжения является входной делитель напряжения. С входного делителя напряжение поступает на элемент сравнения, где роль эталонной величины играет обычно напряжение стабилизации стабилитрона. Стабилитрон (диод Зенера) не пропускает через себя ток при напряжении ниже напряжения стабилизации и «пробивается», т.е. начинает пропускать через себя ток, если напряжение на нем превысит напряжение стабилизации. Напряжение же на стабилитроне остается при этом практически неизменным. Ток через стабилитрон включает электронное реле (транзисторный ключ), которое коммутирует цепь возбуждения таким образом, что ток в обмотке возбуждения изменяется в нужную сторону. В вибрационных и контактнотранзисторных регуляторах чувствительный элемент представлен в виде обмотки электромагнитного реле, напряжение к которой, впрочем, тоже может подводиться через входной делитель, а эталонная величина это сила натяжения пружины, противодействующей силе притяжения электромагнита. Коммутацию в цепи обмотки возбуждения осуществляют контакты реле или, в контактнотранзисторном регуляторе, полупроводниковая схема, управляемая этими контактами. Особенностью автомобильных регуляторов напряжения является то, что они осуществляют дискретное регулирование напряжения путем включения и выключения в цепь питания обмотки возбуждения (в транзисторных регуляторах) или последовательно с обмоткой дополнительного резистора (в вибрационных и контактнотранзисторных регуляторах), при этом меняется относительная продолжительность включения обмотки или дополнительного резистора.
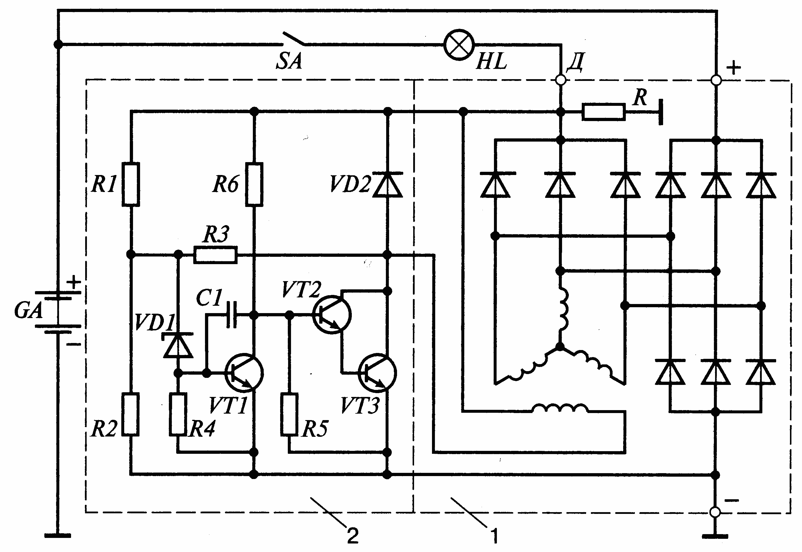
В настоящее время применяются электронные транзисторные регуляторы, удобно рассмотреть принцип работы регулятора напряжения на примере простейшей схемы.
Регулятор 2 на схеме работает в комплекте с генератором 1, имеющим дополнительный выпрямитель обмотки возбуждения. Чтобы понять работу схемы, следует вспомнить, что, как было показано выше, стабилитрон не пропускает через себя ток при напряжениях ниже величины напряжения стабилизации. При достижении напряжением этой величины стабилитрон пробивается и по нему начинает протекать ток.
Транзисторы же пропускают ток между коллектором и эмиттером, т.е. открыты, если в цепи базаэмиттер ток протекает, и не пропускают этого тока, т.е. закрыты, если базовый ток прерывается.
Напряжение к стабилитрону VD1 подводится от выхода генератора Д через делитель напряжения на резисторах R1, R2. Пока напряжение генератора невелико, и на стабилитроне оно ниже напряжения стабилизации, стабилитрон закрыт, ток через него, а, следовательно, и в базовой цепи транзистора VT1 не протекает, транзистор VT1 закрыт. В этом случае ток через резистор R6 от вывода Д поступает в базовую цепь транзистора VT2, он открывается, через его переход эмиттерколлектор начинает протекать ток в базе транзистора VT3, который открывается тоже. При этом обмотка возбуждения генератора оказывается через переход эмиттерколлектор VT3 подключена к цепи питания. Соединение транзисторов VT2, VT3, при котором их коллекторные выводы объединены, а питание базовой цепи одного транзистора производится от эмиттера другого, называется схемой Дарлингтона. При таком соединении оба транзистора могут рассматриваться как один составной транзистор с большим коэффициентом усиления. Обычно такой транзистор и выполняется на одном кристалле кремния. Если напряжение генератора возросло, например, изза увеличения частоты вращения его ротора, то возрастает и напряжение на стабилитроне VD1.
При достижении этим напряжением величины напряжения стабилизации стабилитрон VD1 пробивается, ток через него начинает поступать в базовую цепь транзистора VT1, который открывается и своим переходом эмиттерколлектор закорачивает вывод базы составного транзистора VT2, VT3 на «массу». Составной транзистор закрывается, разрывая цепь питания обмотки возбуждения. Ток возбуждения спадает, уменьшается напряжение генератора, закрываются стабилитрон VD1, транзистор VT1, открывается составной транзистор VT2, VT3, обмотка возбуждения вновь включается в цепь питания, напряжение генератора возрастает и т.д., процесс повторяется.
1 генератор; 2 регулятор

Схема электронного транзисторного регулятора напряжения
Таким образом регулировка напряжения генератора регулятором осуществляется дискретно через изменение относительного времени включения обмотки возбуждения цепи питания. При этом ток в обмотке возбуждения изменяется. Если частота вращения генератора возросла или нагрузка его уменьшилась, время включения обмотки уменьшается, если частота вращения уменьшилась или нагрузка возросла увеличивается.
В схеме регулятора имеются элементы, характерные для схем всех применяющихся на автомобилях регуляторов напряжения. Диод VD2 при закрытии составного транзистора VT2, VT3 предотвращает опасные всплески напряжения, возникающие изза обрыва цепи обмотки возбуждения со значительной индуктивностью.
В этом случае ток обмотки возбуждения может замыкаться через этот диод и опасных всплесков напряжения не происходит. Поэтому диод VD2 носит название гасящего. Сопротивление R3 является сопротивлением жесткой обратной связи. При открытии составного транзистора VT2, VT3 оно оказывается подключенным параллельно сопротивлению R2 делителя напряжения. При этом напряжение на стабилитроне VD1 резко уменьшается, что ускоряет переключение схемы регулятора и повышает частоту этого переключения. Это благотворно сказывается на качестве напряжения генераторной установки. Конденсатор С1 является своеобразным фильтром, защищающим регулятор от влияния импульсов напряжения на его входе.
Вообще конденсаторы в схеме регулятора либо предотвращают переход этой схемы в колебательный режим и возможность влияния посторонних высокочастотных помех на работу регулятора, либо ускоряют переключения транзисторов.
В последнем случае конденсатор, заряжаясь в один момент времени, разряжается на базовую цепь транзистора в другой момент, ускоряя броском разрядного тока переключение транзистора и, следовательно, снижая потери мощности в нем и его нагрев.
Введение резистора R в генераторную установку способствует расширению диагностических способностей лампы HL. При наличии этого резистора, если при работающем двигателе автомобиля произойдет обрыв цепи обмотки возбуждения, то лампа HL загорится. Недостатком такого решения является то, что по резистору R всегда протекает ток, нагревающий резистор, изза чего мощность его должна быть достаточной для исключения перегрева резистора. Постоянный нагрев резистора R также приводит к нежелательному нагреву находящихся рядом элементов конструкции панели приборов.

Конструкция регулятора напряжения

tвкл и tвыкл соответственно время включения и выключения обмотки возбуждения генератора; n1 и n2 частоты вращения ротора генератора, причем n2 больше n1;
IВ1 и IВ2 среднее значение тока в обмотке возбуждения
Изменение силы тока в обмотке возбуждения Iв по времени t
В рассмотренной схеме регулятора напряжения, как и во всех регуляторах аналогичного типа, частота переключений в цепи обмотки возбуждения изменяется по мере изменения режима работы генератора. Нижний предел этой частоты составляет 2550 Гц.
В настоящее время описанная выше схема регулятора напряжения применяется на автомобилях разработанных ранее и заменяется другой разновидностью схем электронных регуляторов, в которых частота переключения строго задана. Регуляторы такого типа оборудованы широтноимпульсным модулятором (ШИМ), который и обеспечивает заданную частоту переключения. Применение ШИМ снижает влияние на работу регулятора внешних воздействий, например, уровня пульсаций выпрямленного напряжения и т.п.
При этом выпрямительный блок генераторных установок не имеет дополнительных диодов для питания обмотки возбуждения и предотвращения разряда аккумуляторной батареи при неработающем двигателе автомобиля. Для работы схемы в этом случае регулятор такого типа подключается к одной из фаз обмотки статора генератора. В регуляторах такого типа, ШИМ при неработающем двигателе переводит выходной транзистор в колебательный режим, при котором ток в обмотке возбуждения невелик и составляет доли ампера. Поэтому генератор во время запуска двигателя не возбуждается, что позволяет снизить момент сопротивления прокрутки коленчатого вала двигателя и облегчить его запуск. После запуска двигателя сигнал с вывода фазы генератора переводит схему регулятора в нормальный режим работы.
Схема регулятора осуществляет в этом случае и управление лампой контроля работоспособного состояния генераторной установки.
Наличие дополнительных функций регулятора кроме обычной функции регулирования напряжения (задержка возбуждения генератора при запуске, управление контрольной лампой или светодиодом и т.д.) позволяет называть его многофункциональным.