ИССЛЕДОВАНИЕ ПРЯМОЛИНЕЙНОГО ДВИЖЕНИЯ ТЕЛ НА МАШИНЕ АТВУДА
Министерство образования и науки Астраханской области
Государственное автономное образовательное учреждение высшего профессионального образования Астраханской области «Астраханский инженерно-строительный институт»
Кафедра физика и математика, информационные технологии
ИССЛЕДОВАНИЕ ПРЯМОЛИНЕЙНОГО ДВИЖЕНИЯ ТЕЛ
НА МАШИНЕ АТВУДА
Методические указания к лабораторной работе по физике
Астрахань
2013
Составитель:
к.т.н., доцент Е.М. Евсина
Рецензенты:
к.п.н., доцент каф. общей физики АГУ С.А. Тишкова,
к.т.н., доцент П.Н. Садчиков
В работе содержатся основные теоретические сведения по теме «Динамика поступательного движения материальной точки».
Методические указания предназначены для самостоятельной подготовки студентов к выполнению лабораторной работы.
Лабораторная работа №1.2.
ИССЛЕДОВАНИЕ ПРЯМОЛИНЕЙНОГО ДВИЖЕНИЯ ТЕЛ
НА МАШИНЕ АТВУДА
Цель работы: проверить законы равноускоренного прямолинейного движения тел.
Приборы и принадлежности:
- Модульный учебный комплекс МУК-М2;
- Блок секундомер электронный СЭ1;
- Блок механический БМ1.
КРАТКАЯ ТЕОРИЯ
Механическим движением называется происходящее со временем перемещение тел или их частей относительно других тел (тел отсчета). Любое механическое движение рассматривается в определенной системе отсчета, состоящей из тела отсчета, связанной с ним системы пространственных координат и часов.
Материальной точкой называется тело, размерами и формой которого можно принебречь. Положение материальной точки в пространстве характеризует ее радиус-вектор , проведенный из начала координат к этой точке. При движении материальной точки по траектории ее радиус-вектор меняется. Мерой изменения радиуса-вектора со временем является физическая величина - скорость , а мерой изменения скорости со временем - ускорение . Мерой действия одного тела на другое является физическая величина - сила . Основные законы динамики материальных точек - это законы Ньютона. В частности, следствие из второго закона Ньютона, имеет вид:
|
, |
(1) |
называют основным уравнением динамики поступательного движения материальной точки.
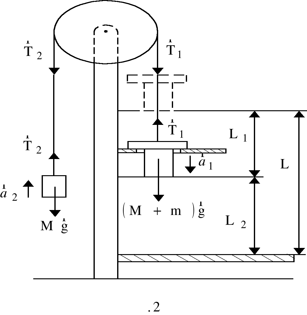
Принципиальная схема машины Атвуда показан на рис.1. Два груза массами М соединены нитью, перекинутой через неподвижный блок. Если на один из грузов положить перегрузок массой m, то система приходит в ускоренное движение. Каждый из грузов натягивает участок нити, который, стараясь сократиться, действует на груз силой натяжения , а на блок - силой .
Рис. 1.
Принципиальная схема машины Атвуда
Тогда на каждый груз действует сила тяжести и сила натяжения нити . Следствие из второго закона Ньютона для груза с перегрузком имеет вид:
, (2)
а для другого груза:
. (3)
Второй закон Ньютона для вращательного движения имеет вид:
, (4)
где - алгебраическая сумма моментов сил, действующих на блок, относительно оси вращения; I - момент инерции блока; - угловое ускорение.
Если вращение по часовой стрелке считать положительным, то, согласно рис.2, получим
, (4)
где R - радиус блока; Мтр - момент силы трения.
Будет считать, что нить невесомая, нерастяжимая и не скользит по блоку. Из условия невесомости нити следует:
, т.е. ; . (5)
Из условия нерастяжимости нити следуют равенства модулей перемещений, скоростей и ускорений грузов и нити:
. (6)
Наконец, в отсутствие скольжения нити по блоку ускорение грузов и нити а равно модулю тангенциального ускорения точек обода блока:
или . (7)
Проецируя уравнения (2) и (3) на ось У, направленную вертикально вверх, получим с учетом формул (5), (6) и (7) систему уравнений, к которой присоединим уравнение (4):
(8)
Умножая первое из уравнений (8) на -1 и складывая все уравнения (8), получим
. (9)
В данной лабораторной установке момент сил трения настолько мал, что выполняется неравенство
. (10)
Кроме того, в лабораторной установке величина момента инерции I блока такова, что справедливо другое неравенство:
. (11)
Пренебрегая малыми величинами, из уравнения (9) получим ускорение а системы грузов под действием перегрузка массой m:
, (12)
а модули сил натяжения нити Т1 и Т2 по обе стороны блока равны:
. (13)
Описание экспериментальной установки
Общий вид установки приведн на рисунке 3. На вертикальной стойке 1 расположены два кронштейна: нижний 2, верхний 4.
На верхнем кронштейне 4 крепится блок, через который перекинута нить с грузами 5, одинаковой массы. Здесь же находится электромагнит 6, который при подаче на него напряжения удерживает систему с грузами в неподвижном состоянии.
На среднем кронштейне 3 крепится фотодатчик 7, который, при пересечении грузом его оптической оси, выдат электрический сигнал окончания счта времени на миллисекундомер.
На вертикальной стойке 1 укреплена миллиметровая линейка 8, по которой определяют начальное и конечное положение грузов, а, следовательно, и пройденный путь. Начальное положение определяют визуально по нижнему срезу груза, конечное - по индексу (красная метка) среднего кронштейна. Положение индекса совпадает с оптической осью фотодатчика.
Миллисекундомер 9 с цифровой индикацией времени закреплн на основании прибора и соединн кабелем с фотоэлектрическим датчиком.


Рис. 3.
Машина Атвуда
Порядок выполнения работы:
- Приведите установку в рабочее положение.
- Для трех различных масс опускающегося груза измерьте время опускания груза, рассчитайте ускорения.
- Найдите силы Т1 и Т2 для каждого случая. Сравните их. .
- Рассчитайте теоретические значения ускорений. Сравните их с данными, полученными экспериментально. Результаты запишите в таб.1.
- Сделайте выводы.
Таблица 1.
|
№ |
Т1, Н |
Т2, Н |
т, кг |
а, м/с2 |
а, м/с2 |
Еа, % |
Контрольные вопросы:
- Дайте определение механического движения, материальной точки.
- Сформулируйте основные законы динамики - законы Ньютона для поступательного и вращательного движений.
- Вывод расчетной формулы (12).
- Машина Атвуда.
Список использованной литературы:
- Трофимова Т. И. Курс физики / Т. И. Трофимова. М. : Академия, 2007. 558 с.
- Савельев И. В. Курс общей физики : в 3 т. / И. В. Савельев. М. : Наука, 1989. Т. 1. 352 с.
EMBED Equation.3 
EMBED Equation.3 
X
EMBED Equation.3 
EMBED Equation.3 
EMBED Visio.Drawing.6 
ИССЛЕДОВАНИЕ ПРЯМОЛИНЕЙНОГО ДВИЖЕНИЯ ТЕЛ НА МАШИНЕ АТВУДА