Расчет режимов сети 110 кВ
Министерство образования и науки Республики Казахстан
Екибастузский инженерно-технический институт
имени академика К.И. Сатпаева
Кафедра «Энергетика и металлургия»
КУРСОВАЯ РАБОТА
по дисциплине «Электрические сети и системы»
специальность 5В071800-«Электроэнергетика»
Руководитель
Ст.преподаватель
_______Д.К.Имангазимова
«__» ________ 2015г.
Выполнила
Студентка группы БЭЭ-31
Москова С.С.
Екибастуз,2015
Содержание:
Введение…………………………………………………………………………...4
1 Определение мощности трансформаторов по заданной мощности нагрузок5
2 Расчет параметров схем замещения электрической сети…………………….6
2.1 Схемы замещения линий электропередачи…………………………..6
2.2 Схемы замещения трансформаторов и автотрансформаторов……...8
2.2.1 Расчет параметров схемы замещения двухбмоточного трансформатора…………………………………………………………………...8
2.2.2 Расчет параметров схемы замещения трехбмоточного трансформатора………………………………………………………………….11
3 Расчет режимов сети 110 кВ…………………………………………………..13
3.1 Расчетные нагрузки подстанций…………………………………......13
3.2 Расчет разомкнутой сети (в два этапа) при заданных мощностях нагрузки и напряжении источника питания…………………………………...15
3.3 Распределение потоков мощности и напряжений в простых замкнутых сетях…………………………………………………………………17
3.4 Определение напряжения на стороне низшего напряжения подстанций……………………………………………………………………….21
3.5 Расчет аварийных режимов…………………………………………..23
4 Выбор средств регулирования напряжения………………………………… 33
Список рекомендуемой литературы……………………………………………36
Введение
Проектируемая электрическая сеть должна соответствовать условиям надежности и экономичности, обеспечивать качество энергии у потребителя, безопасность, удобство эксплуатации, вожможность развития. Этим условиям отвечают требования, предъявляемые к схемам, конфигурациям основным параметрам, оборудования системной автоматики и режимам работы.
Проектирование должно проводиться с учетом динамики развития нагрузок и сетей.
В последнее время происходит рост единичных мощностей генераторов и суммарных мощностей электростанций, увеличиваются напряжения и протяженность линий электропередач, усложняется энергетическое оборудование, все это выдвегает новые требования к экономичности и надежности работы элементов энегросистемы. Подобные задачи, в основном решаются на стадии проэктирования электроэнергетических объектов.
1 Определение мощности трансформаторов по заданной мощности нагрузок
Полная мощность нагрузки определяется по формуле:
(1.1)
где: активная мощность нагрузки подстанций 110(35) кВ;
коэффициент мощности нагрузки подстанций 110(35) кВ.
Произведем расчет для первой п/ст:
МВА
Трансформаторы п/ст принимаются по таблице 3.1 [1], таким образом принимаем трансформатор ТДН-16000/110. Аналогично произведем расчет для остальных двухобмоточных трансформаторов.
На п/ст 6 установлен трехобмоточный трансформатор, таким образом номинальную мощность данного трансформатора принимаем по суммарной мощности двух подстанций 6 и 7:
МВт
Мвар
МВА
Результаты вычислений седеем в таблицу 1.1.
Таблица 1.1 Выбор номинальной мощности трансформаторов
|
Номер п/ст |
, МВт |
, МВА |
, МВА |
|
|
1 |
22 |
0,92 |
23,91 |
25 |
|
2 |
17 |
0,94 |
18,08 |
25 |
|
3 |
14 |
0,93 |
15,05 |
16 |
|
4 |
9 |
0,96 |
9,375 |
10 |
|
5 |
32 |
0,91 |
35,16 |
40 |
|
6 |
12 |
0,97 |
12,37 |
16 |
|
7 |
8 |
0,92 |
8,69 |
10 |
2 Расчет параметров схем замещения электрической сети
2.1 Схемы замещения линий электропередачи
Активное сопротивление ЛЭП определяется по формуле
, (2.1)
где -удельное сопротивление, Ом/км, при температуре провода +20°С; -длина линии, км.
Реактивное сопротивление ЛЭП определяется следующим образом:
, (2.2)
где - удельное реактивное сопротивление, Ом/км.
, (2.3)
где -радиус провода, см; -среднегеометрическое расстояние между фазами, см, определяемое следующим выражением:
, (2.4)
где -расстояние между проводами соответственно фаз .
Емкостная проводимость линии определяется следующим образом:
, (2.5)
где -удельная емкостная проводимость, См/км, которая может быть определена по следующей формуле:
. (2.6)
Половина емкостной мощности линии, Мвар, равна
, (2.7)
где - междуфазное напряжение, кВ.
Для воздушных линий напряжением 35 кВ и ниже емкостную мощность можно не учитывать.
Произведем расчет для Л1.
По таблице 7.1 [2] определяем:
Ом/км;
мм.
Рассчитаем удельные параметры линии по формулам (2.3) , (2.4) и (2.6):
м;
Ом/км;
мкСм/км.
Для оставшихся линий расчет производим аналогично, результаты сведем в таблицу 2.1.
Таблица 2.1 Удельные параметры ЛЭП
|
№ |
U, кВ |
F, мм2 |
, м |
, мм |
r0, Ом/км |
x0, Ом/км |
b0, мкСм/км |
|
1 |
110 |
240 |
5,03 |
10,8 |
0,121 |
0,541 |
2,84 |
|
2 |
110 |
120 |
5,41 |
7,6 |
0,249 |
0,567 |
2,65 |
|
3 |
110 |
120 |
5,29 |
7,6 |
0,249 |
0,566 |
2,66 |
|
4 |
110 |
240 |
5,41 |
10,8 |
0,121 |
0,545 |
2,8 |
|
5 |
110 |
70 |
5,54 |
5,7 |
0,429 |
0,587 |
2,53 |
|
6 |
110 |
150 |
5,29 |
8,4 |
0,199 |
0,56 |
2,7 |
|
7 |
110 |
120 |
5,29 |
7,6 |
0,249 |
0,566 |
2,66 |
|
8 |
35 |
95 |
3,32 |
6,75 |
0,306 |
0,544 |
Далее расчитаем параметры ЛЭП по формулам (2.1), (2.2), (2.5) и (2.7):
Ом;
Ом;
мкСм;
Мвар.
Для двухцепных линий расчетные сопротивления делим на 2, а проводимость удваиваем.
Результаты вычислений сведем в таблицу 2.2.
Таблица 2.2 Расчетные параметры ЛЭП
|
№ |
L, км |
r, Ом |
x, Ом |
b, мкСм |
Q, Мвар |
|
1 |
14 |
1,69 |
7,57 |
39,76 |
0,24 |
|
2 |
12 |
2,98 |
6,81 |
31,88 |
0,19 |
|
3 |
13 |
3,19 |
7,36 |
34,66 |
0,2 |
|
4 |
24 |
2,9 |
13,1 |
67,36 |
0,4 |
|
5 |
12 |
2,57 |
3,52 |
60,88 |
0,36 |
|
6 |
30 |
2,98 |
8,4 |
162,46 |
0,98 |
|
7 |
10 |
1,24 |
2,83 |
53,32 |
0,32 |
|
8 |
15 |
2,29 |
4,085 |
2.2 Схемы замещения трансформаторов и автотрансформаторов
2.2.1 Расчет параметров схемы замещения двухбмоточного трансформатора
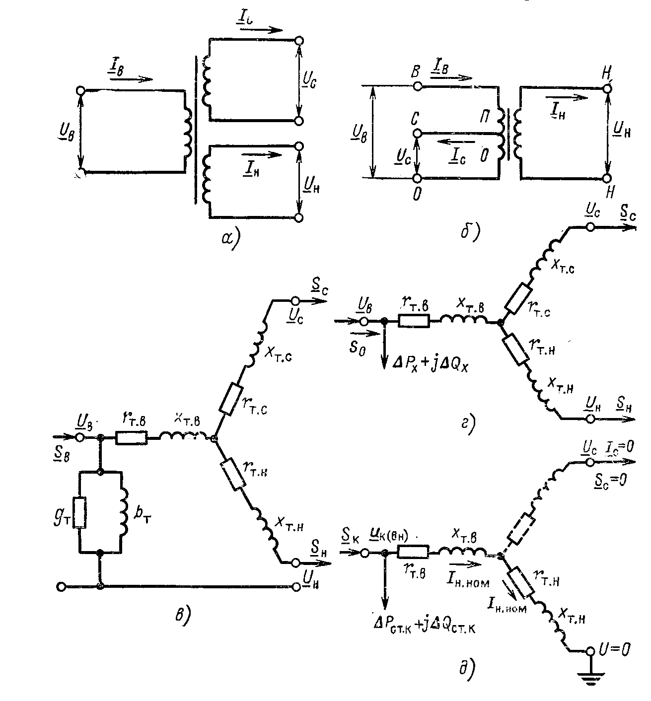
Двухобмоточный трансформатор (рисунок 2.1, а) представляетмя в виде Г-образной схемы замещения (рисунок 4.3, в).

Рисунок 2.1 Двухобмоточный трансформатор
а-условное обозначение; б - Г-образная схема замещения; в - упрощенная схема замещения
Для каждого трансформатора известны следующие параметры (каталожные данные): -номинальная мощность, МВ·А; -номинальные напряжения обмоток высшего и низшего напряжений, кВ; - активные потери холостого хода, кВт; % -ток холостого хода, % ; -потери короткого замыкания, кВт; % -напряжение короткого замыкания, % .
Потери реактивной мощности при ХХ, определяются как
(2.8)
Сопротивления трансформатора и определяются по следующим выражениям:
(2.9)
(2.10)
Проводимости ветви намагничивания, См, определяются следующими выражениями:
, (2.11)
, (2.12)
где напряжения выражены в киловольтах, а мощности- в мегаваттах и мегаварах.
Если на подстанции с суммарной нагрузкой работают параллельно k одинаковых трансформаторов, то потери мощности рассчитываются по следующим выражениям:
, (2.13)
, (2.14)
По таблицам 6.8-6.9 [2] определяем паспортные данные принятых трансформаторов. Результаты сведем в таблицу 2.3.
Таблица 2.3 Каталожные данные двухобмоточных трансформаторов.
|
Тип трансформатора |
МВА |
пределы регули-рования |
Каталожные данные |
||||||
|
,кВ |
, |
, |
|||||||
|
BH |
HH |
% |
кВт |
кВт |
% |
||||
|
1 |
ТДН-25000/110 |
25 |
115 |
10,5 |
10,5 |
120 |
27 |
0,7 |
|
|
2 |
ТДН-25000/110 |
25 |
115 |
10,5 |
10,5 |
120 |
27 |
0,7 |
|
|
3 |
ТДН-16000/110 |
16 |
121 |
11 |
10,5 |
85 |
19 |
0,7 |
|
|
4 |
ТМН-10000/110 |
10 |
115 |
11 |
10,5 |
60 |
14 |
0,7 |
|
|
5 |
ТРДН-40000/110 |
40 |
121 |
10,5 |
10,5 |
160 |
50 |
0,65 |
|
|
7 |
ТМН-10000/110 |
10 |
115 |
11 |
10,5 |
60 |
14 |
0,7 |
Рассчитаем параметры трансформатора установленного на 1 п/ст по формулам (2.8-2.12):
Для оставшихся подстанций расчет произведем аналогично, результаты вычислений сведем в таблицу 2.4.
Таблица 2.4 Расчетные данные двухобмоточных трансформаторов.
|
Тип трансформатора |
, МВА |
, Ом |
, Ом |
, Мвар |
, мкСм |
, мкСм |
|
|
1 |
ТДН-25000/110 |
25 |
0,25 |
55,55 |
0,175 |
2,04 |
13,23 |
|
2 |
ТДН-25000/110 |
25 |
0,25 |
55,55 |
0,175 |
2,04 |
13,23 |
|
3 |
ТДН-16000/110 |
16 |
4,86 |
96,08 |
0,112 |
1,44 |
8,46 |
|
4 |
ТМН-10000/110 |
10 |
7,93 |
138,86 |
0,70 |
1,06 |
5,29 |
|
5 |
ТРДН-40000/110 |
40 |
1,46 |
38,43 |
0,260 |
0,26 |
0,18 |
|
7 |
ТМН-10000/110 |
10 |
7,39 |
138,86 |
0,70 |
1,06 |
5,29 |
2.2.2 Расчет параметров схемы замещения трехбмоточного трансформатора
Схема замещения трехобмоточного трансформатора с кВ - на рисунке 2.2, г.

Рисунок 2.2 Трехобмоточный трансформатор и автотрансформатор
а, б- схемы соединения обмоток; в, г- Г-образная и упрощенная схемы замещения; д-схема опыта КЗ (ВН)
Для трехобмоточных трансформаторов и автотрансформаторов задаются три значения потерь короткого замыкания по парам обмоток и три напряжения короткого замыкания по парам обмоток .
Величины , соответствующие лучам схемы замещения, определяются по каталожным значениям потерь КЗ для пар обмоток:
, (2.15)
, (2.16)
. (2.17)
Аналогично этому по каталожным значениям напряжений КЗ для пар обмоток определяются напряжения КЗ для лучей схемы замещения :
(2.18)
(2.19)
(2.20)
По найденным значениям и определяются активные и реактивные сопротивления обмоток по выражениям, аналогичным (2.9-2.11) для двухобмоточного трансформатора.
Произведем расчет параметров схемы замещения трехобмоточного трансформатора установленного на п/ст 6:
Таблица 2.5 Каталожные данные трехобмоточного трансформатора
|
№ |
Тип |