Гидропривод промышленного оборудования
Федеральное агентство по образованию
Государственное образовательное учреждение высшего профессионального образования
«Тихоокеанский государственный университет»
Глава 2
Гидропривод промышленного оборудования
Электрогидравлика
Методические указания к лабораторным занятиям для студентов специальности 150405.65 «машины и оборудование лесного комплекса»
Хабаровск
Издательство ТОГУ
2010
ВВЕДЕНИЕ
Гидравлические системы применяются в устройствах большой удельной мощности, там, где необходима интенсивная тепловая диссипация и очень большие усилия.
Электрогидравлические системы состоят из гидравлической и электрической составляющих:
- Перемещения и силы реализуются в гидравлических устройствах (например, в гидроцилиндре).
- Входные сигналы и их обработка при этом реализуется в электрических и электронных компонентах (электромеханические переключающие элементы или свободно-программируемые контроллеры).
Использование электрических и электронных элементов при управлении гидравлическими системами имеет преимущество по следующим причинам:
- Электрический сигнал передается по кабелю быстро, легко и на большие расстояния. Передача сигнала с помощью механических средств (посредством соединителей) или гидравлических (по трубопроводам) значительно сложнее. Поэтому электрогидравлические системы особенно часто используются в самолетах.
- В технике автоматизации процесс обработки сигнала реализуется электрическими элементами. Это обеспечивает возможность использования электрогидравлических систем в автоматизированных производственных процессах (например, в полностью автоматизированной производственной линии по изготовлению автомобильных крыльев).
- Во многих машинах требуются сложные алгоритмы управления. В таких случаях электрическая система управления проще и экономичнее, чем механическая или гидравлическая.
Электрические системы управления особенно развились за последние 25 лет. Использование электрических систем управления позволило открыть много новых сфер для применения систем гидроавтоматики.
Электрогидроавтоматика применяется в:
- машиностроении (приводы подачи для обрабатывающих станков, силовые приводы прессов, в машинах по обработке пластмасс);
- автомобилестроении (приводы строительно-дорожных машин);
- самолетостроении (авиационные шасси, системы управления рулями);
- судостроении (системы управления рулями).
Для того чтобы представить электрогидравлические системы в виде графических схем, используются простые графические символы (называемые также условные обозначения) для различных компонентов системы и их функций, но при этом не раскрывают их конструкции. Далее будут объяснены наиболее важные графические символы.
Распределители могут переключаться в различные положения под действием разных сил. Это должно быть учтено в символьном изображении распределителя соответственно способу его управления.
В электрогидравлических устройствах управление осуществляется электрическим током, которых воздействует на управляемый элемент через электромагнитную катушку (соленоид). Электромагнитные распределители и клапаны бывают с пружинным возвратом, импульсные, центрируемые с помощью пружин (рисунок 1).

Рисунок 1 Способы управления электрогидравлическими распределителями.
На схемах используются следующие символы и условные обозначения:

Рисунок 2 Основные электрические символы.
Коммутаторы классифицируются исходя из функции, которую они выполняют, на нормально закрытые, нормально открытые и перекидывающиеся. Ниже представлены символы, необходимые для решения задач (рисунок 3).

Рисунок 3 Коммутирующие элементы.
Электромеханические переключающие элементы могут, например, использоваться, чтобы включить электромотор или электрогидравлический клапан. Символы для наиболее важных типов показаны на рисунке 4.

Рисунок 4 Электромеханические переключающие элементы.
Бесконтактные датчики реагируют на наличие объекта изменением электрического входного сигнала. Они представлены символами в виде блоков, в которых принцип действия бесконтактного датчика может быть дополнительно обозначен (рисунок 5).

Рисунок 5 Условные символы бесконтактных датчиков наличия объекта.
Лабораторная работа №1
Устройство для сортировки деталей
Цель работы:
1) Представление о желаемых законах регулирования.
2)Управление цилиндром двустороннего действия с помощью электромагнитного распределителя 4/2.
3) Знакомство с устройством двустороннего цилиндра.
4) Знакомство с устройством 4/2 электромагнитного распределителя.
5)Применение датчиков с электрическим выходом.
6) Выбор необходимых приборов.
Задание:
С помощью сортировочного приспособления необходимо сортировать тяжёлые металлические детали (рисунок 6). При нажатии на кнопку СТАРТ цилиндр двустороннего действия сдвигает деталь на транспортёр. После того, как кнопка СТАРТ опущена, шток цилиндра возвращается в исходное положение. Гидросхема приведена на рисунке 7. На рисунке 8 представлена электрическая схема привода сортировочного устройства. Собираем на стенде гидравлика-2000 гидравлическую и электрическую схемы (рисунок 7; рисунок 8).

Рисунок 6 Привод сортировочного устройства.
Рисунок 7 - Гидравлическая схема.
Рисунок 8 - Электрическая схема.
Описание решения:
Начало работы - при нажатии кнопки СТАРТ S токовая цепь, в которую включена электромагнитная катушка Y, замыкается, а 4/2-позиционный электромагнитный распределитель переключается. Поршень цилиндра двухстороннего действия выдвигается в крайнее выдвинутое положение.
При отпускании кнопочного выключателя S токовая цепь в которую включена электромагнитная катушка Y, размыкается, а 4/2-позиционный электромагнитный распределитель возвращается в исходное положение. Поршень цилиндра возвращается в крайнее втянутое положение.
Вывод: В данной работе мы узнали о законах регулирования, узнали устройство двустороннего цилиндра и 4/2 электромагнитного распределителя, научились управлять цилиндром двустороннего действия с помощью электромагнитного распределителя 4/2. Также научились читать и собирать гидравлическую и электрическую схемы, и получили представление о принципе работы устройства для сортировки деталей.
Лабораторная работа № 2
Устройство сортировки для транспортёра
Цель работы:
1) Изучить понятие непрямого управления и применение дросселей и дросселя с обратным клапаном.
2) Изучить функционирование клапана ограничения давления.
3) Изучить применение электрического звукового сигнализатора и 3-х контактного реле, функционирование реле.
4) Изучить настройку скорости движения цилиндра.
Задание:
С помощью цилиндра двустороннего действия незакрытые коробки перемещаются с одного транспортера на другой (рисунок 9). Ход поршня отрегулирован. Скорость выдвижения регулируется. Скорость обратного хода независима. Перед цилиндром и перед клапаном давление должно измеряться. Гидросхема приведена на рисунке 10. На рисунке 11 представлена электрическая схема подъёмника. Собираем на стенде гидравлика-2000 гидравлическую и электрическую схемы (рисунок 10; рисунок 11). Спецификации к схемам представлены в таблицах 1 и 2.

Рисунок 9 Привод устройства сортировки для транспортёра.

Рисунок 10- Гидравлическая схема.
Таблица 1 Спецификация к набору гидравлических приборов.
|
Позиционный номер |
Количество |
Наименование |
|
1 |
1 |
Гидравлический насос, 2 л/мин. |
|
2,2.1 |
2 |
Манометр |
|
3 |
1 |
Клапан ограничения давления |
|
4 |
1 |
4/2-позиционный распределитель |
|
5 |
1 |
Дроссель с обратным клапаном |
|
6 |
1 |
Цилиндр, 16/10/200 |
|
- |
2 |
Т-образный разветвитель |
|
- |
5 |
Шланги со штуцерами L=600 и L=1000мм |
Рисунок 11 - Электрическая схема.
Таблица 2 Спецификация к набору электрических приборов.
|
Количество |
Наименование |
|
1 |
Блок с 3 реле |
|
1 |
Устройство подачи электрических сигналов |
|
1 |
Электрическая индикационно-распределительная панель |
|
1 |
Набор универсальных кабелей |
|
1 |
Источник питания 24 В |
Описание решения:
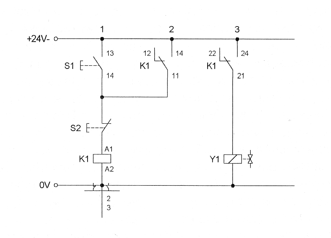
Начало работы: при нажатии кнопки СТАРТ S1 активизируется реле К1. Через контакты К1 электрический ток поступает к магнитной катушке Y1, а 4/2-позиционный электромагнитный распределитель переключается. При этом шток цилиндра выдвигается. При отпускании кнопки S1 шток цилиндра возвращается в исходное положение. Без воздействия на кнопку S1 шток не может быть приведён в движение. При помощи дросселя с обратным клапаном может быть установлена скорость выдвижения штока.
Вывод: в ходе проведенной лабораторной работы мы научились управлять дросселем с обратным клапаном, изучили функционирование клапана ограничения давления, применение электрического звукового сигнализатора и 3-х контактного реле и настройку скорости движения цилиндра.
Лабораторная работа №3
Подъёмник
Цель работы:
1) Изучить управление цилиндром двустороннего действия с помощью электромагнитного распределителя 4/2.
2) Знать, что 4/2-позиционный распределитель может использоваться точно так , как и 3/2- и 2/2- позиционные распределители.
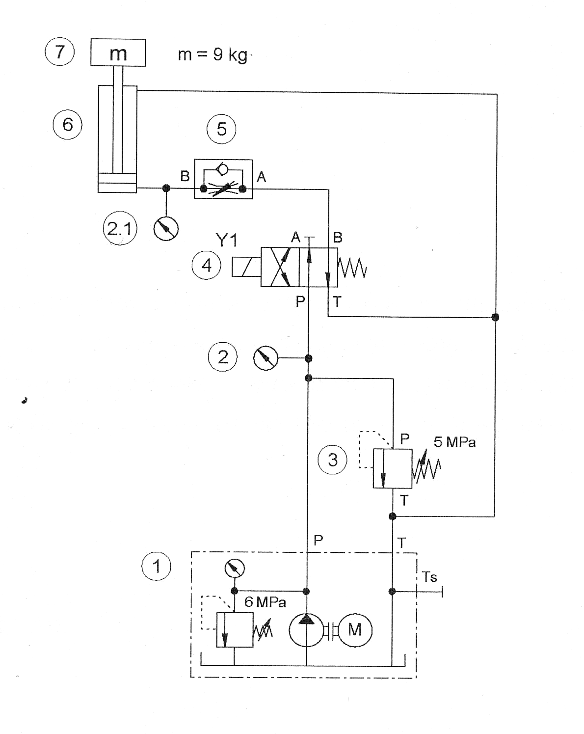
Задание:
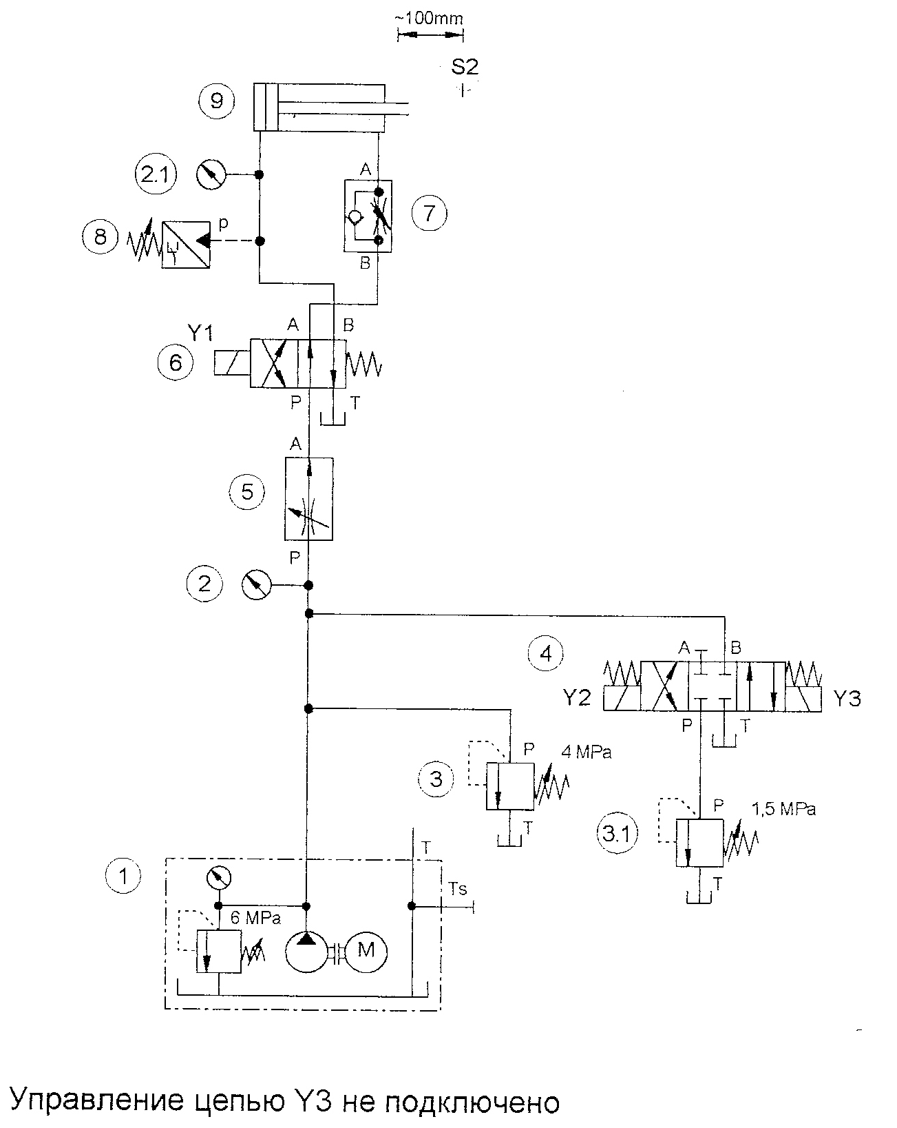
Подаваемые ленточным конвейером коробки поднимаются при помощи подъемной платформы к упаковочному конвейеру (рисунок 12). Подъем и опускание платформы осуществляется цилиндром одностороннего действия. Скорость выхода штока можно установить. Скорость обратного хода не регулируется. Она зависит от веса подъемной платформы. Давление измеряется перед цилиндром и перед распределителем .Гидросхема приведена на рисунке 13. На рисунке 14 представлена электрическая схема подъёмника. Собираем на стенде гидравлика-2000 гидравлическую и электрическую схемы (рисунок 13; рисунок 14). Спецификации к схемам представлены в таблицах 3 и 4.

Рисунок 12 Привод подъёмника.

Рисунок 13 Гидравлическая схема.
Таблица 3 Спецификация к набору гидравлических приборов.
|
Позиционный номер |
Количество |
Наименование |
|
1 |
1 |
Гидравлический насос, 2 л/мин. |
|
2, 2.1 |
2 |
Манометр |
|
3 |
1 |
Клапан ограничения давления |
|
4 |
1 |
4/2-позиционный распределитель |
|
5 |
1 |
Дроссель с обратным клапаном |
|
6 |
1 |
Цилиндр, 16/10/200 |
|
7 |
1 |
Вес 9 кг |
|
- |
3 |
Т-образный разветвитель |
|
- |
7 |
Шланги с быстроразъёмными штуцерами, длиной 600мм и 1000мм |
Рисунок 14 Электрическая схема.
Таблица 4 Спецификация к набору электрических приборов.
|
Количество |
Наименование |
|
1 |
Блок с 3 реле |
|
1 |
Устройство ввода электрических сигналов |
|
1 |
Электрическая индикационно-распределительная панель |
|
1 |
Набор универсальных кабелей |
|
1 |
Блок питания 24 В |
Описание решения:
Начало работы - при нажатии кнопки СТАРТ S1 реле Y1 включается. Контакты К1 замыкаются и включается магнит Y1 3/2-позиционного распределителя. Шток цилиндра выдвигается. При отпускании кнопки S1 ток в цепи K1, Y1 прекращается, распределитель переключается на обратный ход посредством пружинного возврата, и шток цилиндра снова втягивается под действием массы. Скорость выдвижения штока можно регулировать при помощи дросселя с обратным клапаном.
Вывод: в данной работе мы познакомились с управлением цилиндра двустороннего действия с помощью электромагнитного распределителя 4/2, и узнали принцип работы подъёмника.
Лабораторная работа №4
Гибочное устройство
Цель работы:
1) Изучение двухлинейного регулятора расхода.
2) Понятие электрического самоудержания (самозахвата).
3) Настройка гидравлических параметров.
Задание:
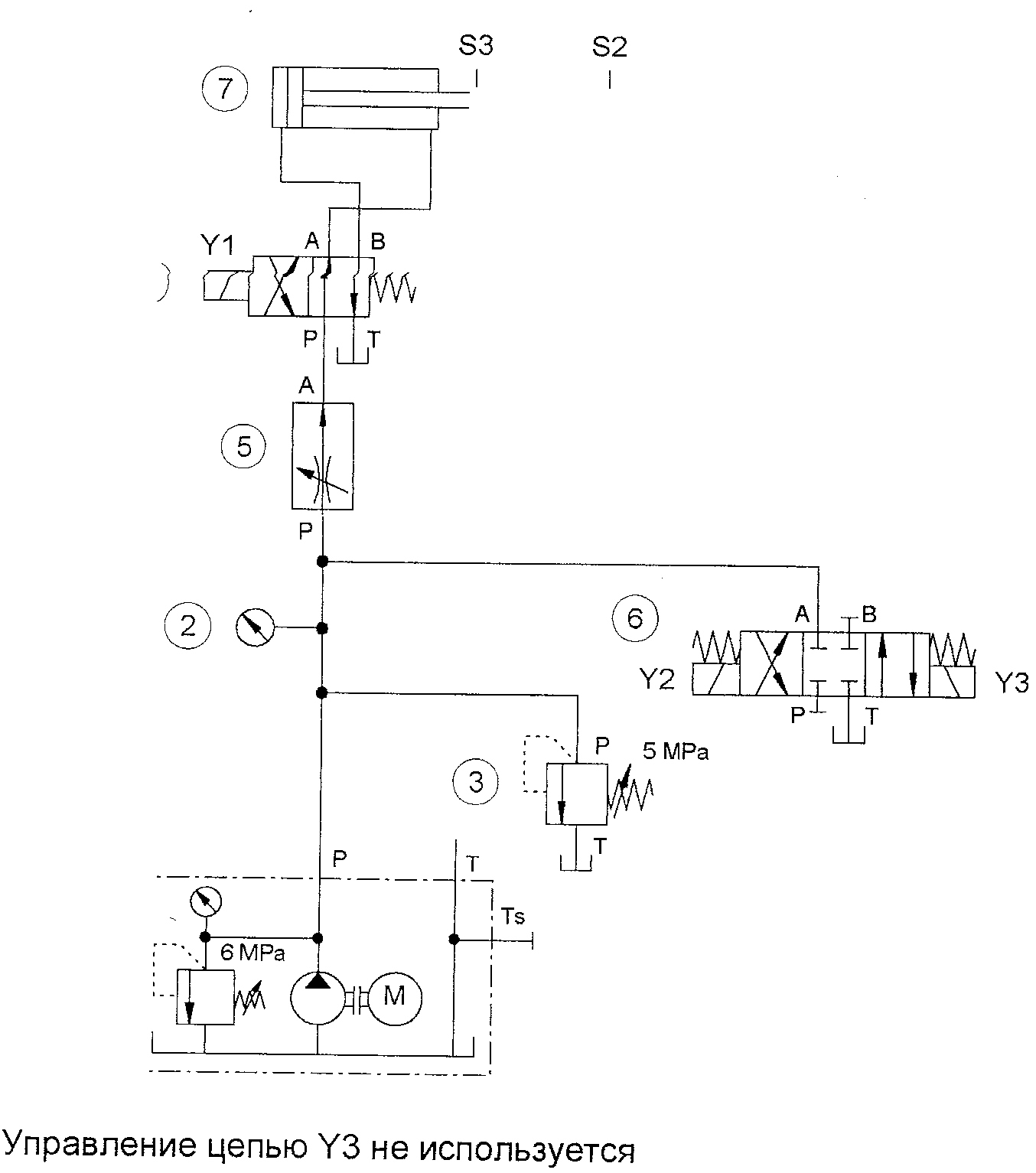
С помощью специального приспособления посредством цилиндра двустороннего действия формируется П-образный профиль из пластины (рисунок 15).
Воздействием на ручную кнопку формируется сигнал на запуск системы. После окончания процесса формирования и нажатия второй кнопки осуществляется обратный ход. Необходимые для практики меры безопасности здесь не учитываются. Прямой ход и обратный ход должны быть реализованы с возможностью непрерывного регулирования скорости.
Гидросхема приведена на рисунке 16. На рисунке 17 представлена электрическая схема подъёмника. Собираем на стенде гидравлика-2000 гидравлическую и электрическую схемы (рисунок 16; рисунок 17). Спецификации к схемам представлены в таблицах 5 и 6.

Рисунок 15 Привод гибочного устройства.
Рисунок 16 - Гидравлическая схема.
Таблица 5 Спецификация к набору гидравлических приборов .
|
Позиционный номер |
Количество |
Наименование |
|
1 |
1 |
Гидравлический насос, 2 л/мин. |
|
2, 2.1 |
2 |
Манометр |
|
3 |
1 |
Клапан ограничения давления |
|
4 |
1 |
Регулятор расхода |
|
5 |
1 |
4/2-позиционный распределитель |
|
6 |
1 |
Цилиндр, 16/10/200 |
|
- |
2 |
Т-образный разветвитель |
|
- |
7 |
Шланги с быстроразъёмными штуцерами, длиной 600мм и 1000мм |

Рисунок 17 - Электрическая схема.
Таблица 6 Спецификация к набору электрических приборов.
|
Количество |
Наименование |
|
1 |
Блок с 3 реле |
|
1 |
Устройство ввода электрических сигналов |
|
1 |
Электрическая индикационно-распределительная панель |
|
1 |
Набор универсальных кабелей |
|
1 |
Блок питания 24 В |
Описание решения:
При нажатии кнопки СТАРТ S1 реле К1 включается. Контакты К1 замыкаются и тем самым сохраняют питание в реле К1 путём самоблокировки. Одновременно подаётся питание на катушку Y1. Магнит переключает 4/2-позиционный распределитель, шток цилиндра выдвигается и остаётся в крайнем выдвинутом положение до тех пор, пока не будет прервана подача питания к катушке реле К1 посредством нажатия кнопки ОБРАТНЫЙ ХОД S2. При этом прекращается подача тока к катушке Y1 , и шток цилиндра возвращается в исходное положение. Для того чтобы скорость движения штока не зависела от массы, должен быть применён регулятор расхода. Этот регулятор устанавливается перед позиционным распределителем и , таким образом, влияет на весь цикл перемещения штока цилиндра.
Вывод: в ходе данной работы, мы изучили двухлинейный регулятор расхода и принцип электрического самоудержания, также поняли принцип работы гибочного устройства.
Лабораторная работа №5
Пресс
Цель работы:
1) Изучение построения диаграммы функционирования.
2) Чтение и понимание диаграммы функционирования.
3) Понимание функции самоподхвата.
4) Регулировка величины давления.
Задание:
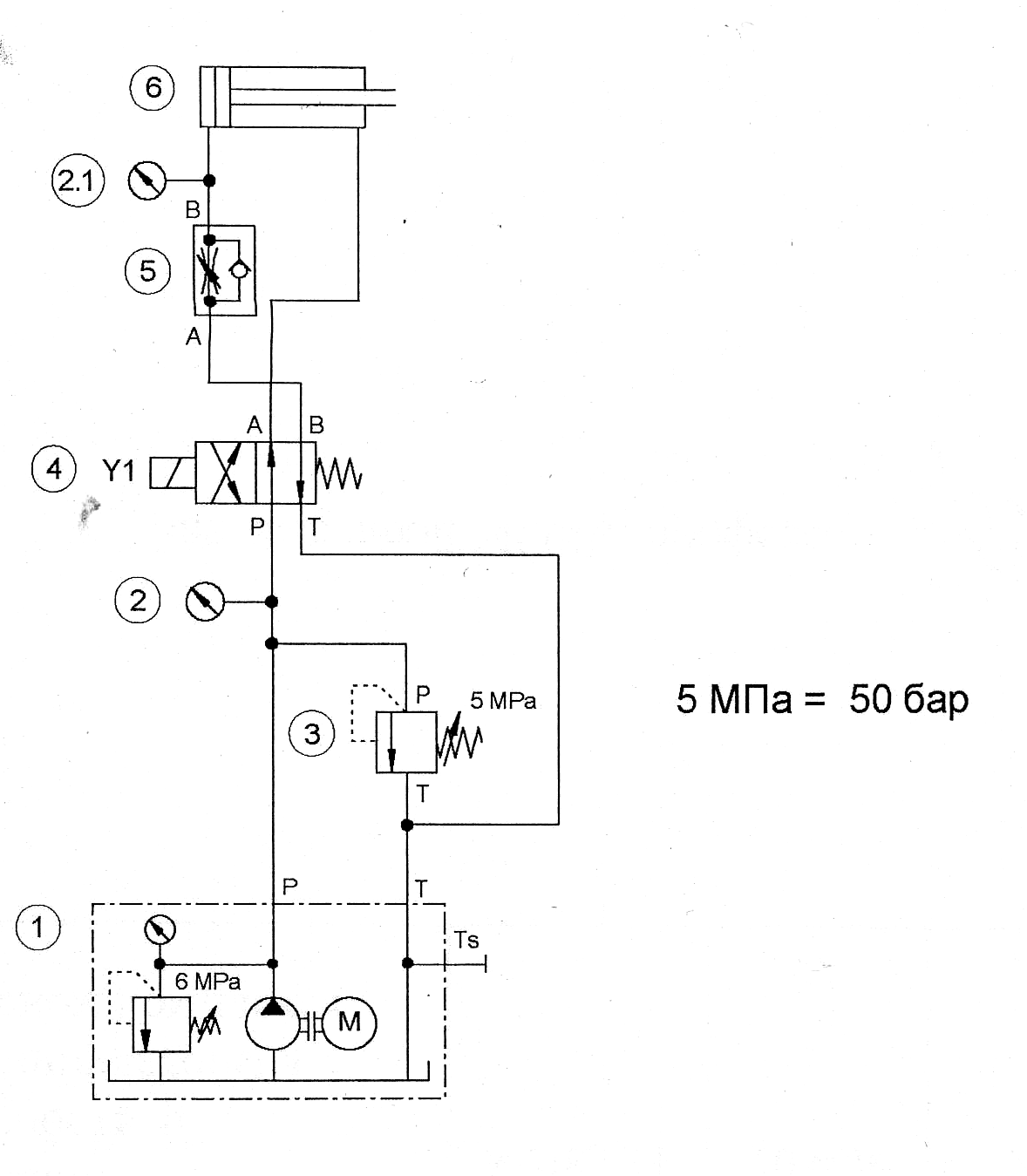
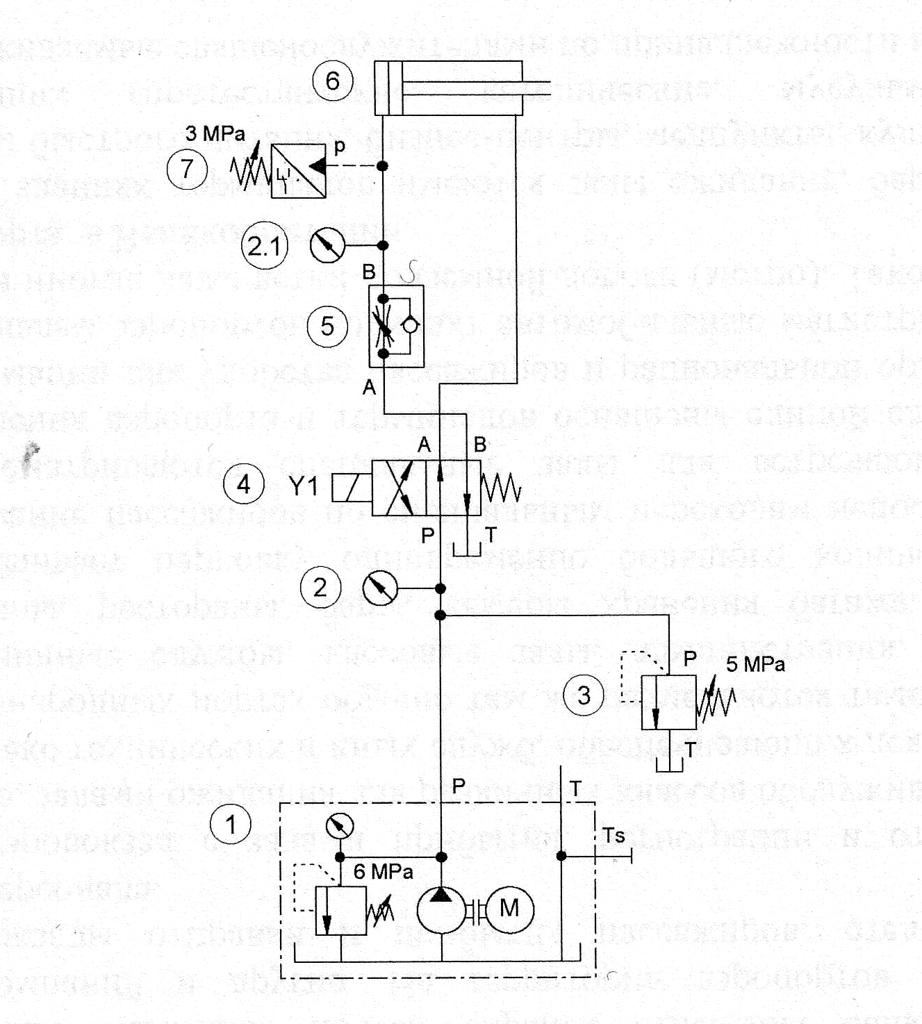
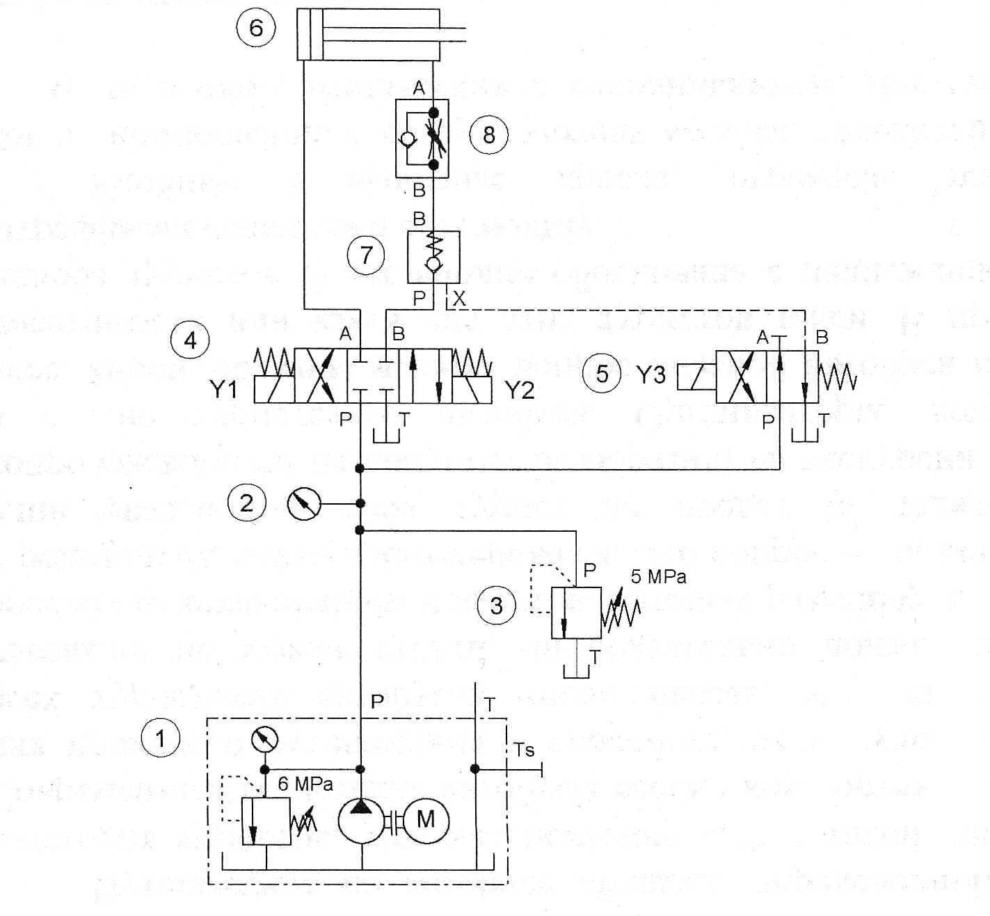
С помощью запрессовочного устройства необходимо соединить две детали (рисунок 18). При повышении установленного давления запрессовки (например, манжета неправильно установлена в отверстии) запрессовочное устройство должно быть возвращенов исходное положение. При корректной запрессовке обратный ход осуществляется, если давление запрессовки, контролируемое датчиком давления, достигается 3 МПа (30 бар).
Процесс выдвижения должен контролироваться дросселем с обратным клапаном. Гидросхема приведена на рисунке 19. На рисунке 20 представлена электрическая схема подъёмника. Собираем на стенде гидравлика-2000 гидравлическую и электрическую схемы (рисунок 19; рисунок 20). Спецификации к схемам представлены в таблицах 7 и 8.

Рисунок 18 Привод запрессовочного устройства.

Рисунок 19 - Гидравлическая схема.
Таблица 7 Спецификация к набору гидравлических приборов.
|
Позиционный номер |
Количество |
Наименование |
|
1 |
1 |
Гидравлический насос, 2 л/мин. |
|
2, 2.1 |
2 |
Манометр |
|
3 |
1 |
Клапан ограничения давления |
|
4 |
1 |
4/2-позиционный распределитель |
|
5 |
1 |
Дроссель с обратным клапаном |
|
6 |
1 |
Цилиндр, 16/10/200 |
|
7 |
1 |
Реле давления |
|
- |
3 |
Т-образный разветвитель |
|
- |
7 |
Шланги с быстроразъёмными штуцерами, длиной 600мм и 1000мм |

Рисунок 20 Электрическая схема.
Таблица 8 - Спецификация к набору электрических приборов.
|
Количество |
Наименование |
|
1 |
Блок с 3 реле |
|
1 |
Устройство ввода электрических сигналов |
|
1 |
Электрическая индикационно-распределительная панель |
|
1 |
Набор универсальных кабелей |
|
1 |
Блок питания 24 В |
Описание решения:
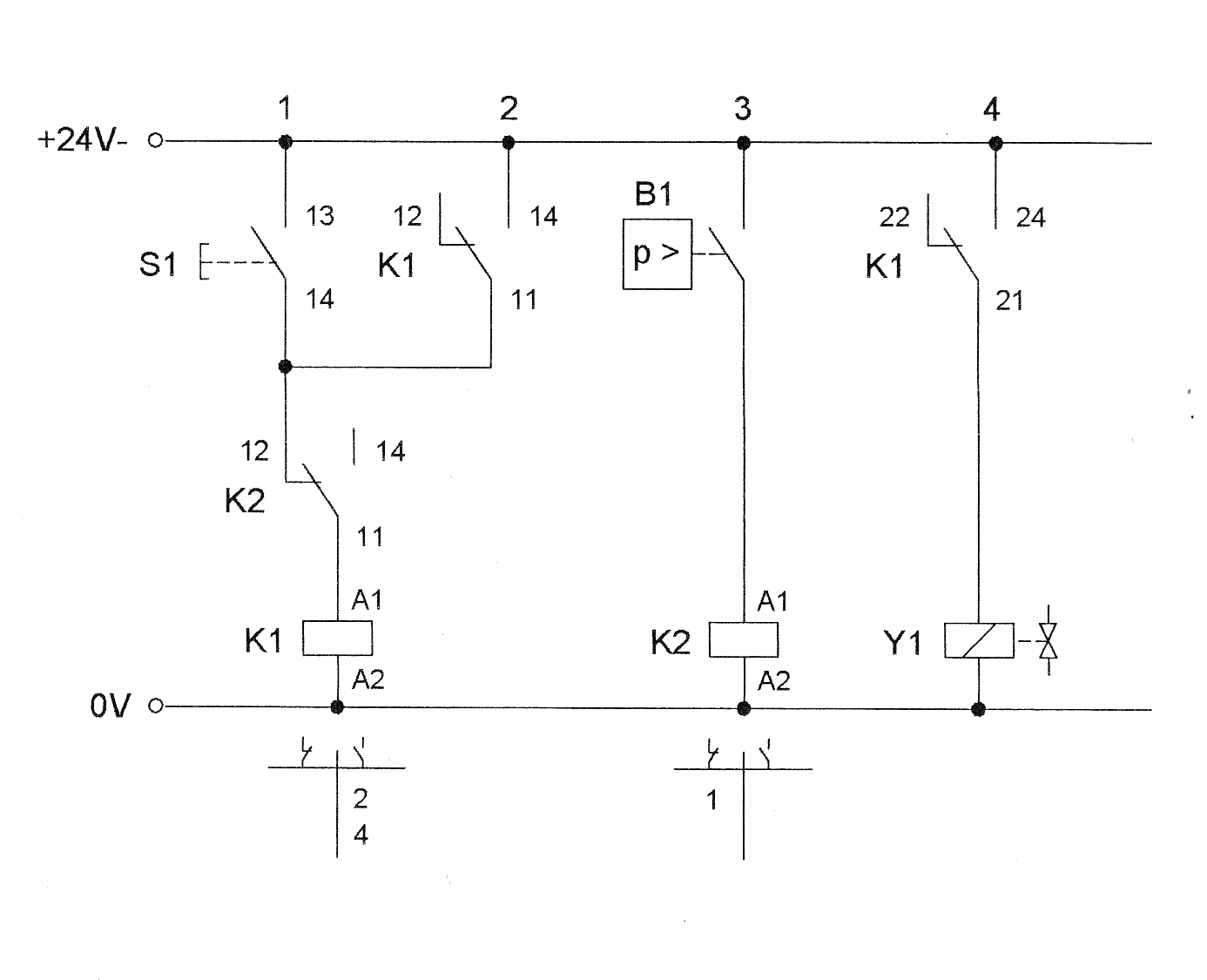
Начало работы: при нажатии кнопки СТАРТ S1 реле К1 включается, контакты К1 замыкаются и тем самым сохраняется питание в катушке реле К1 вследствие самоблокировки. Одновременно прекращается питание катушки Y1. 4/2-позиционный распределитель переключается, и шток цилиндра выдвигается до тех пор, пока давление на реле давления В1 не достигнет установленного значения. Реле давления через реле К2 снимает самоблокировку в реле К1. Тем самым отключается питание катушки Y1, это означает, что магнитная катушка Y1 обесточивается. 4/2-позиционный распределитель переключается посредством возвратной пружины, а шток цилиндра возвращается в исходное положение.
Вывод: в данной лабораторной работе мы научились регулировать величину давления системы с помощью дросселя, а также поняли принцип работы гидравлической и электрической систем пресса.
Лабораторная работа №6
Штамповочная машина
Цель работы:
1) Знать, что такое дифференциальная схема.
2) Знать, как управлять цилиндром двустороннего действия при помощи 3/2-позиционного распределителя.
3)Уметь задавать необходимые уровни давления.
Задание:
Для приведения в действие штамповочной машины предлагается гидравлический привод с очень маленькой энергией насоса (рисунок 21). При помощи соответствующей схемы можно увеличить скорость процесса. Имеющегося потенциала привода вполне достаточно. Рекомендация: В систему управления инсталлируется регулятор расхода. Это уменьшит расход, потребляемый цилиндром. Гидросхема приведена на рисунке 22. На рисунке 23 представлена электрическая схема подъёмника. Собираем на стенде гидравлика-2000 гидравлическую и электрическую схемы (рисунок 22; рисунок 23). Спецификации к схемам представлены в таблицах 9 и 10.

Рисунок 21 Привод штамповочной машины.

Рисунок 22 - Гидравлическая схема.
Таблица 9 Спецификация к набору гидравлических приборов.
|
Позиционный номер |
Количество |
Наименование |
|
1 |
1 |
Гидравлический насос, 2 л/мин. |
|
2, 2.1 |
2 |
Манометр |
|
3 |
1 |
Клапан ограничения давления |
|
4 |
1 |
4/2-позиционный распределитель |
|
5 |
1 |
2-линейный регулятор расхода |
|
6 |
1 |
Цилиндр, 16/10/200 |
|
- |
2 |
Т-образный разветвитель |
|
- |
7 |
Шланги с быстроразъёмными штуцерами, длиной 600мм и 1000мм |

Рисунок 23 - Электрическая схема.
Таблица 10 - Спецификация к набору электрических приборов.
|
Количество |
Наименование |
|
1 |
Блок с 3 реле |
|
1 |
Устройство ввода электрических сигналов |
|
1 |
Электрическая индикационно-распределительная панель |
|
1 |
Набор универсальных кабелей |
|
1 |
Блок питания 24 В |
Описание решения:
Начало работы:
При нажатии кнопки СТАРТ S1 реле К1 включается, 1-й контакт К1 сохраняет питание в реле К1. Одновременно замыкается цепь питания катушки Y1 через контакт К1. 4/2-позиционный распределитель переключается и шток цилиндра выдвигается до тех пор, пока давление на реле давления В1 не достигнет установленного значения. Реле давления через реле К2 снимает самоблокировку в реле К1.Тем самым отключается питание катушки Y1, это означает, что магнитная катушка Y1 обесточивается. 4/2-позиционный распределитель переключается посредством возвратной пружины, а шток цилиндра возвращается в исходное положение.
Вывод: в ходе лабораторной работы мы научились управлять цилиндром двустороннего действия при помощи 3/2-позиционного распределителя и задавать необходимые уровни давления. Также поняли принцип работы штамповочной машины.
Лабораторная работа №7
Управление одной дверью
Цель работы:
1) Изучить функционирование управляемого обратного клапана и понятие «электрическая блокировка».
2) Рассмотреть способы позиционирования с помощью TIPP-системы, классификацию гидравлических клапанов.
3) способы использования распределителя 4/3 в качестве 3/2.
Задание:
Для закрывания и открывания двери используется гидравлический цилиндр двустороннего действия (рисунок 24). Посредством TIPP-привода можно получить любое промежуточное положение.
В каждом промежуточном положении гидравлический цилиндр заперт. Гидросхема приведена на рисунке 25. На рисунке 26 представлена электрическая схема подъёмника. Собираем на стенде гидравлика-2000 гидравлическую и электрическую схемы (рисунок 25; рисунок 26). Спецификации к схемам представлены в таблицах 11 и 12.

Рисунок 24 Привод управления одной дверью.

Рисунок 25- Гидравлическая схема.
Таблица 11 Спецификация к набору гидравлических приборов .
|
Позиционный номер |
Количество |
Наименование |
|
1 |
1 |
Гидравлический насос, 2 л/мин. |
|
2 |
1 |
Манометр |
|
3 |
1 |
Клапан ограничения давления |
|
4 |
1 |
4/3-позиционный электромагнитный распределитель с промежуточным запертым положением |
|
5 |
1 |
4/2-позиционный распределитель |
|
6 |
1 |
Цилиндр, 16/10/200 |
|
7 |
1 |
Обратный клапан, отпираемый |
|
8 |
Дроссель с обратным клапаном |
|
|
- |
3 |
Т-образный разветвитель |
|
- |
9 |
Шланги с быстроразъёмными штуцерами, длиной 600мм и 1000мм |

Рисунок 26 - Электрическая схема.
Таблица 12 Спецификация к набору электрических приборов.
|
Количество |
Наименование |
|
1 |
Блок с 3 реле |
|
1 |
Устройство ввода электрических сигналов |
|
1 |
Электрическая индикационно-распределительная панель |
|
1 |
Набор универсальных кабелей |
|
1 |
Блок питания 24 В |
Описание решения:
Начало работы: гидравлически управляемый обратный клапан препятствует несанкционированному движению штока цилиндра при наличии сопутствующей нагрузки. Только при нажатии кнопки ЗАКРЫТЬ ДВЕРЬ S1, в результате чего переключается 3/2-позиционный распределитель, открывается управляемый обратный клапан, и шток цилиндра выдвигается. При отпускании кнопки S1, 3/2-позиционный распределитель переключается в исходное положение, и управляемый обратный клапан сразу закрывается. Шток цилиндра останавливается, а штоковая полость остаётся запертой. При этом шток цилиндра не может быть выдвинут под действием сопутствующей нагрузки. При повторном нажатии кнопки S1 шток снова начинает движение вперёд до достижения конечного положения.
При нажатии кнопки ОТКРЫТЬ ДВЕРЬ S2 шток возвращается назад. При отпускании кнопки S2 4/3-позиционный распределитель переключается, шток останавливается и штоковая полость остаётся запертой.
Обе кнопки S1 и S2 механически соотносятся друг с другом таким образом, что при одновременном их нажатии одной из них в момент активности другой не происходит движения.
Дроссель с обратным клапаном смонтирован на стороне штока цилиндра, для того чтобы при закрытии двери возникло противодавление. Это давление служит, во-первых, для обратной блокировки, а во-вторых, для безопасного открывания управляемого обратного клапана.
Вывод: в ходе данной лабораторной работы мы изучили понятие «электрической блокировки», способы использования распределителя 4/3 в качестве 3/2, систему гидравлической и электрической схем необходимую для управления одной дверью.
Лабораторная работа №8
Привод строгального станка
Цель работы:
1) Понимать второй вариант дифференциальной схемы.
2)Знать, для чего можно применять электрический концевой выключатель.
3) Уметь правильно применять право- и лево-позиционный концевой выключатель.
4)Уметь выбрать необходимые приборы.
5)Уметь составить и изобразить гидравлическую и электрическую схему.
6) Уметь монтировать систему управления на монтажной доске.
7) Уметь привести схему в действие.
8) Уметь составлять спецификацию приборов.
9) Уметь задать показатели давления.
Задание:
Деталь закрепляется с обеих сторон (рисунок 27). Для улучшения качества обрабатываемой поверхности можно повышать скорость рабочего хода строгального станка. Поэтому следует увеличить скорость подачи с помощью дифференциальной схемы подключения цилиндра. В зажимном приспособлении может быть до 5 деталей одновременно. Для сокращения рабочего хода при меньшем количестве закрепляемых деталей, обратный ход должен включаться при помощи свободно позиционируемого концевого выключателя. Гидросхема приведена на рисунке 28. На рисунке 29 представлена электрическая схема привода строгального станка. Собираем на стенде гидравлика-2000 гидравлическую и электрическую схемы (рисунок 28; рисунок 29). Спецификации к схемам представлены в таблицах 13 и 14. После сборки составляем диаграмму функционирования рисунок 30.

Рисунок 27 Привод строгального станка.

Рисунок 28 Гидравлическая схема.
Таблица 13 Спецификация к набору гидравлических приборов.
|
Позиционный номер |
Количество |
Наименование |
|
1 |
1 |
Гидравлический насос, 2 л/мин. |
|
2 |
1 |
Манометр |
|
3 |
1 |
Клапан ограничения давления |
|
4 |
1 |
4/3-позиционный электромагнитный распределитель с промежуточным запертым положением |
|
Продолжение таблицы 13 Спецификация к набору гидравлических приборов. |
||
|
5 |
1 |
Регулятор расхода |
|
6 |
1 |
4/2-позиционный электромагнитный распределитель |
|
7 |
1 |
Цилиндр 16/10/200 |
|
- |
2 |
Т-образный разветвитель |
|
- |
9 |
Шланги с быстроразъёмными штуцерами, длиной 600 мм и 1000 мм |
Рисунок 29 Электрическая схема.
Таблица 14 Спецификация к набору электрических приборов.
|
Количество |
Наименование |
|
1 |
Блок с 3 реле |
|
1 |
Устройство ввода электрических сигналов |
|
1 |
Электрический концевой выключатель, нажатие слева |
|
1 |
Электрический концевой выключатель, нажатие справа |
|
1 |
Электрическая индикационно-распределительная панель |
|
1 |
Набор универсальных кабелей |
Описание работы:
Начало работы - при нажатии кнопки S3 4/3-позиционный распределитель переключается. В процессе прямого хода гидравлическое масло, вытекающее из штоковой полости, подаётся в полость нагнетания вместе с жидкостью от насоса. При нажатии на концевой выключатель S2 переключаются 4/3- и 4/2-позиционные распределители, и шток цилиндра снова возвращается в исходное положение. При нажатии концевого выключателя S1 в крайнем втянутом положении 4/2-позиционный распределитель возвращается в исходное положение. Затем можно начинать новый цикл обработки деталей.
Клапан регулировки расхода здесь предназначен только для дросселирования жидкости от насоса массы таким образом, чтобы влияние дифференциальной схемы было максимально заметным.
Рисунок 30 Диаграмма функционирования.
Вывод: В данной работе мы узнали об электрическом концевом выключателе о его свойствах, разновидностях и область его применения. Научились изображать и читать гидравлическую и электрическую схемы, а также составлять к ним спецификации приборов.
Лабораторная работа №9
Привод сверлильного станка
Цель работы:
- Дополнение и изменение диаграммы функционирования.
- Изучение схемы включения быстрого механизма подачи.
- Подбор необходимых элементов схемы.
- Построение электрических и гидравлических схем.
- Составление спецификаций гидравлических элементов.
Задание:
- Выбрать необходимые устройства на стенде.
- Нарисовать диаграмму функционирования.
- Составить и нарисовать электрическую и гидравлическую схемы.
- Обозначить присоединение.
- Смонтировать электрическую и гидравлическую схемы.
- Осуществить запуск системы в эксплуатацию.
Постановка задачи:
Подача сверлильного станка (рисунок 31) должна осуществляться автоматически. При сверлении больших отверстий требуется равномерная подача с маленькой, регулируемой скоростью. Привод подачи должен быть гидравлическим. Он должен обеспечивать быстрый подвод и бесступенчатую регулируемую рабочую подачу. Обратный ход должен быть реализован по команде от второй кнопки. При этом поток должен обтекать регулирующий дроссель через обратный клапан.
Гидросхема приведена на рисунке 32. На рисунке 33 представлена электрическая схема привода сверлильного станка. Собираем на стенде гидравлика-2000 гидравлическую и электрическую схемы (рисунок 32; рисунок 33). Спецификации к схемам представлены в таблицах 15 и 16. После сборки составляем диаграмму функционирования рисунок 34.

Обратный
ход
Рисунок 31 Подача сверлильного станка.

Рисунок 32 Гидравлическая схема.
Таблица 15 Спецификация к набору гидравлических приборов.
|
Позиционный номер |
Количество |
Наименование |
|
1 |
1 |
Гидравлический насос, 2 л/мин. |
|
2, 2.1 |
2 |
Манометр |
|
3 |
1 |
Клапан ограничения давления |
|
4 |
1 |
4/3-позиционный электромагнитный распределитель с промежуточным запертым положением |
|
5 |
1 |
4/2-позиционный электромагнитный распределитель |
|
6 |
1 |
Регулятор расхода ( 2- линейный) |
|
7 |
1 |
Обратный клапан, 1 бар |
|
8 |
1 |
Цилиндр 16/10/200 |
|
7 |
Т-образный разветвитель |
|
|
- |
11 |
Шланги с быстроразъёмными штуцерами 600мм и 1000мм |

Рисунок 33 Электрическая схема.
Таблица 16 - Спецификация к набору электрических приборов.
|
Количество |
Наименование |
|
1 |
Блок с 3 реле |
|
1 |
Устройство ввода электрических сигналов |
|
1 |
Электрический концевой выключатель, нажатие справа |
|
Продолжение таблицы 16 - Спецификация к набору электрических приборов. |
|
|
1 |
Электрический концевой выключатель, нажатие слева |
|
1 |
Электрическая индикационно-распределительная панель |
|
1 |
Набор универсальных кабелей |
|
1 |
Блок питания, 24 В |
Описание работы:
В ускоренном режиме жидкость направляется в регулятор расхода через 2/2-позиционный распределитель. Переключение с ускоренного хода на скорость подачи осуществляется с контролем по положению через концевой выключатель S2, передающий электрический сигнал от реле К2 на магнитную катушку Y2.
Обратный ход осуществляется посредством кнопки S4. В крайнем втянутом положении штока цилиндра концевой выключатель S1 переключает 2/2-позиционный распределитель на ускоренный ход, предопределяющий новый цикл. Регулятор расхода работает на этапе обратного хода через обратный клапан, позиция 7.
Рисунок 34 Диаграмма функционирования.
Вывод: изучили схему включения быстрого подвода механизма подачи, а также к нему составили и изучили гидравлическую и электрическую цепи.
Лабораторная работа №10
Пресс
Цель работы:
- Уметь реализовывать систему управления по давлению с концевыми выключателям и реле давления.
- Уметь выбрать необходимые приборы.
- Уметь составить и изобразить гидравлическую и электрическую схему.
- Уметь монтировать систему управления на монтажной доске.
- Уметь привести сложную схему в действие.
- Знать, что сначала необходимо установить приборы, а затем подключить к системе питание.
- Знать, что систему можно привести в действие поэтапно.
- Уметь составлять спецификацию приборов.
Задание:
При помощи гидравлического пресса (рисунок 35) штампуются детали из металлического листа. Для начала устанавливается предварительное давление рт = 1,5 МПа (= 15 бар), чтобы материал медленно приобретал нужную форму. После опускания пресса на расстояние около 100 мм подключается большее давление р2 = 4 МПа (= 40 бар). После окончательного формирования детали давление поднимается до максимальной отметки, указанной на переключателе давления, р3 = 5 МПа (= 50 бар). При достижении этого давления реле давления включает обратный ход. Требуемая скорость обеспечивается регулятором расхода.
Гидросхема приведена на рисунке 36. На рисунке 37 представлена электрическая схема пресса. Собираем на стенде гидравлика-2000 гидравлическую и электрическую схемы (рисунок 36; рисунок 37). Спецификации к схемам представлены в таблицах 17 и 18.

Рисунок 35 Гидравлический пресс.

Рисунок 36 гидравлическая схема.
Таблица 17 - Спецификация к набору гидравлических приборов.
|
Позиционный номер |
Количество |
Наименование |
|
1 |
1 |
Гидравлический насос, 2 л/мин. |
|
2, 2.1 |
2 |
Манометр |
|
3, 3.1 |
2 |
Клапан ограничения давления |
|
4 |
1 |
4/3-позиционный электромагнитный распределитель с промежуточным запертым положением |
|
5 |
1 |
4/2-позиционный магнитный распределитель |
|
6 |
1 |
Регулятор расхода |
|
7 |
1 |
Дроссель с обратным клапаном |
|
8 |
1 |
Реле давления |
|
9 |
1 |
Цилиндр, 16/10/200 |

Рисунок 37 Электрическая схема.
Таблица 18 - Спецификация к набору электрических приборов.
|
Количество |
Наименование |
|
2 |
Блок с 3 реле |
|
1 |
Устройство ввода электрических сигналов |
|
1 |
Электрический концевой выключатель, нажатие справа |
|
1 |
Электрическая индикационно-распределительная панель |
|
1 |
Набор универсальных кабелей |
|
1 |
Блок питания 24 В |
Описание работы:
При нажатии кнопки СТАРТ S1 реле К1 активируется и самоблокируется в цепи 2 посредством контактов К1. Другие контакты реле К1 приводят в действие магнитную катушку Y1 4/2-позиционного распределителя, и шток цилиндра выдвигается. 2/2-позиционный распределитель включен в гидравлическую цепь таким образом, что еще включенный клапан ограничения давления работает при низком давлении. В момент достижения штоком концевого выключателя S2 2/2-позиционный распределитель выключается. При этом значение давления, выставленное на втором клапане ограничения давления, изменяется. После достижения штоком крайнего положения давление начинает расти до тех пор, пока не достигнет установленного значения. Это реле давления отменяет самоблокировку реле К1 и К2. Реле К1 переключает 4/2-позиционный распределитель на обратный ход. При этом обесточенное реле К2 посредством клапана в цепи 7 обеспечивает переключение системы снова на низкое давление. Теперь цикл можно повторить.
Вывод: Освоили систему управления по давлению с концевым выключателем и реле давления. Научились составлять, изображать и монтировать гидравлическую и электрическую схемы. Составили спецификацию приборов.
Лабораторная работа №11
Устройство подачи
Цель работы:
- Изучение работы насоса без нагрузки.
- Построение и изображение электрических и гидравлических схем.
- Монтаж системы на профильной плате стенда.
- Запуск системы в эксплуатацию.
- Составление спецификации гидравлических элементов.
- Установка заданных величин давления.
Задание:
С помощью гидроцилиндра (рисунок 38) двустороннего действия формируется изделие из металлической заготовки. Время охлаждения изделия достаточно большое, т. к. используются различные материалы. Для того чтобы отвести вредное тепло и охладить рабочую жидкость, насос должен быть включен в режим работы без нагрузки.
Гидросхема приведена на рисунке 39. На рисунке 40 представлена электрическая схема гидроцилиндра двухстороннего действия. Собираем на стенде гидравлика-2000 гидравлическую и электрическую схемы. Спецификации к схемам представлены в таблицах 19 и 20.

Рисунок 38 Гидроцилиндр двухстороннего действия.

Рисунок 39 гидравлическая схема.
Таблица 19 Спецификация к набору гидравлических приборов.
|
Позиционный номер |
Количество |
Наименование |
|
1 |
1 |
Гидравлический насос, 2 л/мин. |
|
2 |
1 |
Манометр |
|
3 |
1 |
Клапан ограничения давления |
|
4 |
1 |
4/2-позиционный электромагнитный распределитель |
|
5 |
1 |
Регулятор расхода |
|
6 |
1 |
4/3-позиционный электромагнитный распределитель с промежуточным запертым положением |
|
7 |
1 |
Цилиндр 16/10/200 |
|
- |
4 |
Т-образный разветвитель |
|
- |
8 |
Шланги с быстроразъёмными штуцерами длиной 600мм и 1000мм |

Рисунок 40 Электрическая схема.
Таблица 20 Спецификация к набору электрических приборов.
|
Количество |
Наименование |
|
1 |
Блок с 3 реле |
|
1 |
Устройство ввода электрических сигналов |
|
1 |
Электрический концевой выключатель, нажатие справа |
|
1 |
Электрический концевой выключатель, нажатие слева |
|
1 |
Электрическая индикационно-распределительная панель |
|
1 |
Набор универсальных кабелей |
|
1 |
Блок питания 24 В |
Описание работы:
При нажатии кнопки СТАРТ S1 включается катушка реле К1. Первые контакты реле К1 блокируют реле К1. Нормально замкнутые контакты К1 обесточивают реле КЗ, и через контакты КЗ катушка Y2 обесточивается.
При этом 2/2-позиционный распределитель (поз.6) переключается и разгрузочная линия насоса оказывается запертой. Насос начинает работать непосредственно на систему.
Так отключение реле К1 приводит к замыканию цепи Y1, 4/2- позиционный распределитель переключается, и шток цилиндра выдвигается, достигая концевого выключателя S2. Концевой выключатель S2 отменяет самоблокировку реле К1 через реле К2, при этом катушка Y1 обесточивается, и 4/2-позиционный распределитель переключается на обратный ход. Как только шток в крайнем втянутом положении достигает концевого выключателя S3, 2/2-позиционный распределитель снова переключает работу насоса на слив. При этом рабочая жидкость испытывает только гидравлическое сопротивление 2/2-позиционного распределителя.
Вывод: Изучили и наглядно увидели работу насоса без нагрузки. Изобразили и смонтировали гидравлическую и электрическую схемы. Составили к ним спецификации гидравлических и электрических элементов.
Лабораторная работа №12
Монтажная установка
Цель работы:
- Научиться управлять гидромотором с помощью распределителя 4/2.
- Зависимое от давления (нагрузки) автоматическое управление двумя приводами.
- Разработка и изображение гидравлической и электрической схем.
- Составление спецификации гидравлических элементов.
Задание:
С помощью монтажного приспособления запрессовывается букса из пластика в стальную деталь, затем фиксируется путем заворачивания винта (рисунок 41). После нажатия на кнопку S1 СТАРТ вертикально расположенный цилиндр А вдавливает буксу в деталь. Если давление в поршневой полости цилиндра А достигнет 4,5 МПа (45 бар), то включается встроенный гидромотор М и заворачивает левосторонний стальной винт. По сигналу переключателя S2 цилиндр А возвращается в исходное состояние и гидромотор М останавливается.
Гидросхема приведена на рисунке 42. На рисунке 43 представлена электрическая схема привода монтажной установки. Собираем на стенде гидравлика-2000 гидравлическую и электрическую схемы (рисунок 42; рисунок 43). Спецификации к схемам представлены в таблицах 21 и 22. После сборки составляем диаграмму функционирования рисунок 44.

Рисунок 41 Монтажное приспособление.

Рисунок 42 гидравлическая схема.
Таблица 21 - Спецификация к гидравлических набору приборов.
|
Позиционный номер |
Количество |
Наименование |
|
1 |
1 |
Гидравлический насос, 2 л/мин. |
|
2, 2.1 |
2 |
Манометр |
|
3 |
1 |
Клапан ограничения давления |
|
4 |
1 |
4/3-позиционный электромагнитный распределитель с промежуточным запертым положением |
|
5 |
1 |
Управляемый обратный клапан |
|
6 |
1 |
Реле давления |
|
7 |
1 |
Цилиндр 16/10/200 |
|
8 |
1 |
Гидравлический двигатель, 8 л/мин. |
|
9 |
1 |
4/2-позиционный электромагнитный распределитель |
|
10 |
1 |
Дроссель с обратным клапаном |
|
11 |
1 |
Обратный клапан, 5 бар |
|
- |
5 |
Т-образный разветвитель |
|
12 |
Шланги с быстроразъёмными штуцерами, длиной 600мм и 1000мм |
Необходимо установить:
Предохранительный клапан позиция 1 на 6 МПа (60 бар);
Клапан ограничения давления позиция 3 на 5 МПа (50 бар);
Реле давления позиция 6 на 2,5 МПа (25 бар)
Рисунок 43 Электрическая схема.
Таблица 22 Спецификация к набору электрических приборов.
|
Количество |
Наименование |
|
1 |
Блок с 3 реле |
|
1 |
Устройство ввода электрических сигналов |
|
1 |
Электрическая индикационно-распределительная панель |
|
1 |
Набор универсальных кабелей |
Описание работы:
При нажатии кнопки СТАРТ S1 реле К1 включается и самоблокируется. Первые контакты реле К1 в цепи 7 включают магнитную катушку Y1 4/3-позиционного распределителя. Это обусловливает выдвижение штока цилиндра А. При достижении установленного на реле В1 значения давления включается реле КЗ. При этом контакты КЗ замыкают цепь 9, и гидродвигатель начинает вращение влево. Шток остается в выдвинутом положении до нажатия кнопки S2.
Нажатие кнопки S2 индицируется оптическим индикатором. S2 отменяет самоблокировку К1 и КЗ, при этом 4/3-позиционный распределитель переключается на обратный ход.
Одновременно падает давление. Реле КЗ отключается и замыкаются контакты КЗ в цепи 9. При этом обесточивается Y3, а 4/2-позиционный распределитель переключается посредством возвратной пружины. Двигатель останавливается. Только при выключении кнопки S2 (световой индикатор гаснет) 4/3-позиционный распределитель переключается в среднее положение. Теперь может быть начат новый цикл.

Рисунок 44 Диаграмма функционирования.
Вывод: Научились управлять гидромотором с помощью распределителя 4/2. Разработали и смонтировали гидравлическую и электрическую цепи. Составили для этих цепей спецификации.
Лабораторная работа № 13
Подъемное устройство для пакетов
Цель работы:
- Уметь построить позиционно обусловленную систему управления с двумя цилиндрами.
- Уметь самостоятельно строить функциональную диаграмму.
- Уметь выбрать необходимые компоненты приборы.
- Уметь составить и нарисовать гидравлическую и электрическую схему.
- Уметь монтировать систему управления на монтажной доске.
- Уметь привести систему в действие.
- Уметь составлять спецификацию приборов.
- Уметь устанавливать заданную величину давления.
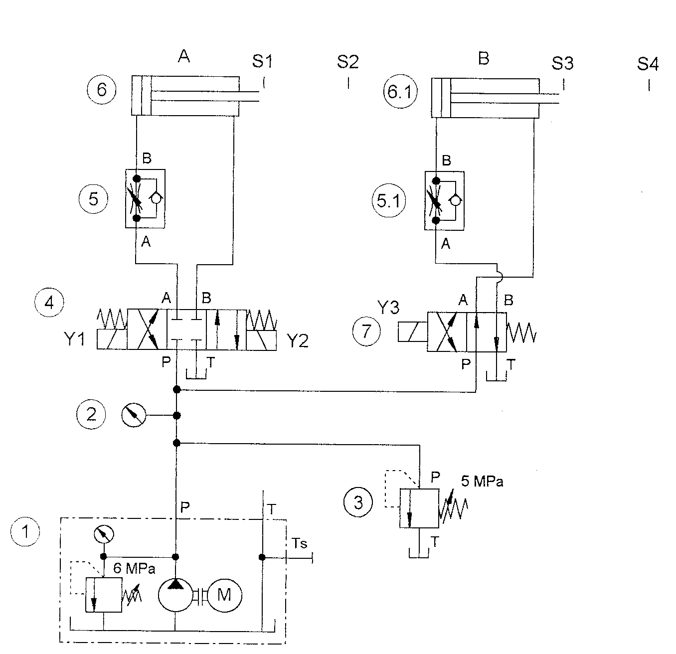
Задание:
Почтовая посылка попадает на роликовый транспортер X и приподнимается штоком цилиндра А. Затем шток цилиндра В выталкивает пакет на роликовый транспортер Y. И, наконец, штоки обоих цилиндров подъемного устройства (рисунок 45) возвращаются в исходное положение.
Гидросхема приведена на рисунке 46. На рисунке 47 представлена электрическая схема привода сверлильного станка. Собираем на стенде гидравлика-2000 гидравлическую и электрическую схемы (рисунок 46; рисунок 47). Спецификации к схемам представлены в таблицах 23 и 24. После сборки составляем диаграмму функционирования рисунок 48.

Рисунок 45 Подъемное устройство для пакетов.

Рисунок 46 Гидравлическая схема.
Таблица 23 - Спецификация к набору гидравлических приборов.
|
Позиционный номер |
Количество |
Наименование |
|
1 |
1 |
Гидравлический насос, 2 л/мин. |
|
2 |
1 |
Манометр |
|
3 |
1 |
Клапан ограничения давления |
|
4 |
1 |
4/3-позиционный электромагнитный распределитель с промежуточным запертым положением |
|
5, 5.1 |
2 |
Дроссель с обратным клапаном |
|
6, 6.1 |
2 |
Цилиндр 16/10/200 |
|
7 |
1 |
4/2-позиционный распределитель |
|
- |
4 |
Т-образный разветвитель |
|
12 |
Шланги с быстроразъёмными штуцерами, Длиной 600мм и 1000мм |


Рисунок 47 Электрическая схема.
Таблица 24 - Спецификация к набору электрических приборов.
|
Количество |
Наименование |
|
1 |
Блок с 3 реле |
|
1 |
Устройство ввода электрических сигналов |
|
1 |
Электрическая индикационно-распределительная панель |
|
2 |
Электрический концевой выключатель, нажатие справа |
|
2 |
Электрический концевой выключатель, нажатие слева |
|
1 |
Набор универсальных кабелей |
|
1 |
Блок питания 24 В |
Описание работы:
При нажатии кнопки СТАРТ S1 реле К1 включается и самоблокируется. Контакты реле К1 в цепи 9 включают магнитную катушку Y1 4/3-позиционного распределителя. Это обусловливает выдвижение штока цилиндра А до достижения им концевого выключателя S2.
S2 включает реле К2, которое остается включенным до тех пор, пока шток цилиндра А выдвигается. Контакты реле К2 в цепи 10 включают магнитную катушку Y3 4/2-позиционного распределителя, шток цилиндра В выдвигается и достигает концевого выключателя S4.
S4 включает КЗ, контакты которого в цепи 1 и 3 отключают реле К1 и К2. Таким образом S4 отменяет самоблокировку К1 для Y1 и К2 для Y3, и включают Y2. Y2 переключает 4/3-позиционный распределитель, а шток цилиндра В возвращается в исходное положение. Только когда оба штока оказываются в крайнем втянутом положении, обесточивается Y2, а 4/3-позиционный распределитель под действием возвратных пружин оказывается в среднем положении.

Рисунок 48 Диаграмма функционирования.
Вывод: Научились строить позиционно обусловленную систему управления с двумя цилиндрами. Научились рисовать, составлять и монтировать гидравлическую и электрическую цепи. Составили спецификации на эти схемы.
Список литературы.
- ГОСТ 24242-97 Гидроприводы объемные. Обозначения буквенные отверстий гидроустройств, монтажных плит, устройств управления и электромагнитов.