Появление течи на современном судне

ВЛАДИВОСТОК 2014

Вариант № 10

Вопрос 1. Перечислите и охарактеризуйте водонепроницаемые закрытия современных судов флота рыбной промышленности, опишите маркировку, порядок их задраивания, ПТЭ. Приложите эскизы.

Ответ:

Появление течи на современном судне, разделенном водонепроницаемыми переборками, не представляет обычно большой опасности, но, если не будут приняты срочные меры к устранению водотечности, это может привести к порче груза, а иногда и к гибели судна.

Основными причинами нарушения водонепроницаемости корпуса судна в условиях эксплуатации могут быть:

  • получение различных случайных повреждений наружной обшивки от посадки судна на мель, навалов на причал, при плавании во льдах и т. п.;
  • нарушение плотности сварных соединений вследствие коррозионного износа, интенсивной вибрации или стремительной качки;
  • разрушение наружной обшивки и настилов вследствие язвенной коррозии;
  • нарушение плотности соединений донной и забортной арматуры;
  • неисправность трубопроводов систем, связанных с донной и забортной арматурой;
  • разрушение отдельных надводных конструкций при заливании судна волной во время шторма.

Для предупреждения поступления воды внутрь судна или ее своевременного обнаружения необходимо выполнить измерения уровня жидкости во всех помещениях на стоянке два раза в сутки, на ходу - каждую вахту. При плавании в сложных условиях (лед, шторм) измерения производить каждый час. В аварийных ситуациях, связанных с повреждением корпуса судна, в течение получаса выполнять непрерывные измерения уровня, особенно в районе повреждения, затем, если вода не прибывает, перейти к ежечасным измерениям, а спустя два-три часа перейти к контролю в обычных условиях эксплуатации.

Причину поступления воды, даже в незначительном количестве, что может привести к порче груза или оборудования судовых помещений, необходимо устранять немедленно. С приходом судна в порт при наличии повреждения корпуса его необходимо тщательно обследовать с привлечением водолазов и принять дополнительные меры по обеспечению водонепроницаемости корпуса.

К водонепроницаемым закрытиям на судах относятся люковые закрытия и горловины водяных отсеков, закрытия трюмов, иллюминаторов, дверей, тамбучин, люков, капов и других отверстий на палубе и в бортах. Для обеспечения непотопляемости судна все эти отверстия должны иметь специальные водонепроницаемые закрытия. Во время эксплуатации судна старший помощник капитана обязан организовать и вести наблюдение за водонепроницаемостью корпуса и принять надлежащие меры к ее обеспечению. Особый контроль за водонепроницаемыми закрытиями необходимо осуществлять в условиях штормового плавания, когда большие массы воды попадают на палубу и захлестывают надстройку.

В большинстве своем водонепроницаемые закрытия выполнены из стали и уплотняются прокладочной резиной, поэтому необходимо следить за тем, чтобы в местах соприкосновения с резиной не было масла, свежей краски, предметов и веществ, способствующих разъеданию резины и нарушению ее непроницаемости. Болты и барашки должны быть расхожены и смазаны. При перевозке жидких грузов закрытия люков грузовых отсеков должны иметь прокладки, на которые перевозимые грузы не воздействуют.

Перед выходом судна в рейс необходимо убедиться, что все иллюминаторы судовых помещений в закрытом состоянии водонепроницаемы. В штормовую погоду все бортовые иллюминаторы должны быть задраены, а иллюминаторы, подвергающиеся ударам волн, необходимо задраить штормовыми крышками. Во время плавания водонепроницаемые двери должны быть закрыты, за исключением случаев, когда их необходимо открыть в связи с эксплуатацией судна, при этом все открытые водонепроницаемые двери должны быть готовы к немедленному закрытию.

Рис. 1. Водонепроницаемые двери

а – распашная; б - клинкетная

Водонепроницаемые двери (рис. 1) На судах применяют двери двух типов: распашные (навесные) и клинкетные (скользящие).

Распашная дверь (рис. 1 а) крепится к переборке на петлях и по периметру имеет резиновую прокладку.
Вырез для двери в переборке окаймляется приварной полосой (комингсом). При закрытой двери резиновая прокладка прижимается к комингсу, чем обеспечивается водонепроницаемость. Двери плотно закрывают при помощи четырех — восьми задраек, которые при повороте рукоятки  надвигаются на клиновые наделки и плотно прижимают двери к переборке. Чтобы можно было открывать и закрывать дверь с любой стороны, рукоятки задраек выходят на обе стороны двери.

Распашные двери обеспечивают водонепроницаемость только при небольшом давлении воды, поэтому их устанавливают на переборках в твиндеках, а также на наружных стенках надстроек и рубок. На трюмных переборках, где при получении пробоины может действовать значительное давление воды, устанавливают водонепроницаемые двери клинкетного типа.

В клинкетной двери (рис. 1 б) массивная литая дверная плита перемещается в вертикальных или горизонтальных пазах, закрепленных на переборке. Пазы и дверь имеют клиновидную форму, благодаря чему при закрывании двери она плотно заклинивается в пазах. Дверь в направляющих пазах перемещается вручную или от электродвигателя через винтовую или зубчатую передачи.
Все клинкетные двери могут закрываться как непосредственно с места установки двери, так и с верхней палубы, для чего они имеют дистанционный привод. Двери с механическим приводом можно также закрывать с ходового мостика.

Для доступа в подпалубные помещения в палубах делают сходные люки, представляющие собой овальные или круглые вырезы в палубе, огражденные комингсом и закрываемые металлическими крышками на петлях. Крышки по периметру имеют резиновую прокладку и прижимаются к комингсу клиновыми или барашковыми задрайками.

В редко посещаемых помещениях (отсеки двойного дна, диптанки и др.) вместо сходных люков устраивают горловины (лазы), которые обычно не имеют комингсов и закрываются съемными металлическими  крышками с прокладками из резины или пеньковой плетенки. Крышки крепят приварными шпильками и плотно обжимают гайками.

Все водонепроницаемые и противопожарные переборки закрытия и

относящиеся к ним устройства, указатели и клапаны, обеспечивающие

водонепроницаемость отсеков, должны находиться в исправном состоянии и

осматриваться в сроки, предусмотренные Правилами Регистра, а также

перед постановкой судна под погрузку и перед выходом его в рейс

Для обеспечения водонепроницаемости корпуса судна, находящегося в эксплуатации, запрещается сверление или прорезание отверстий в наружной обшивке, водонепроницаемых переборках и закрытиях, палубах, платформах и втором дне. Такие работы могут производиться только в связи с борьбой за живучесть судна и со спасением людей по распоряжению капитана

Вопрос 2. Опишите конструкции, ПТЭ, современных спасательных шлюпок, шлюпбалок, перечислите снабжение спасательной шлюпки, изложите порядок спуска на воду в различных условиях. Приложите эскизы.

Ответ:

Спасательное устройство морских судов должно удовлетворять требованиям Международной конвенции по охране человеческой жизни на море (СОЛАС-74) и Правилам по конвенционному оборудованию морских судов Регистра РФ.

Суда снабжаются спасательными средствами коллективного и индивидуального пользования.

Спасательная шлюпка является основным спасательным средством коллективного пользования (рис. 2.1, а). Наиболее распространенным ее типом является вельбот, имеющий острые образования носа и кормы и ^полные обводы корпуса. Такая форма шлюпки обеспечивает ей хорошие мореходные качества. Для обеспечения непотопляемости при заполнении водой спасательные шлюпки имеют внутри воздушные ящики.

Вдоль наружного борта шлюпки протянут спасательный леер с поплавками, а на скуле иногда устанавливаются кили-поручни. Леер и поручни позволяют спасающимся держаться. Для входа в шлюпку из воды она имеет посадочный трап, нижняя ступенька которого должна располагаться ниже ватерлинии. В днище шлюпки должен быть спускной клапан, который автоматически закрывается, когда шлюпка опускается в воду.

С целью лучшего обнаружения в море спасательная шлюпка снаружи окрашена в оранжевый цвет, а по бортам и на палубе нанесены пунктирные полосы из светоотражающего материала. В ночное время на спасательной шлюпке должна преть поисковая лампочка с дальностью видимости не менее 2 морских миль.

В носовой части шлюпки с обоих бортов нанесена маркировка с указанием названия судна латинскими буквами, порта приписки, размеров шлюпки и допускаемого к размещению количества людей. Ниже этих надписей указан номер шлюпки.

В недавнем прошлом шлюпки снабжались веслами и парусами. Однако хождение на веслах и под парусами требует значительных физических усилий и определенной подготовки. Поэтому более широкое распространение получили шлюпки с ручным приводом на винт. Вращение винта осуществляется кача-тельными движениями ручных рычагов (качалок). Подобный привод не требует специальной подготовки, но значительного уменьшения физических усилий он не дает.

Все новые суда снабжаются моторными спасательными шлюпками, оборудованными двигателями внутреннего сгорания. Мощность двигателя должна быть достаточной, чтобы обеспечить шлюпке скорость не менее 6 уз, а запас топлива рассчитан на 24 ч непрерывной работы (при спокойном море). Как резервное средство, могут применяться паруса или весла.

Спасательные шлюпки могут быть полностью закрытыми или полузакрытыми.

Полузакрытые спасательные шлюпки имеют жесткую палубу только в оконечностях. Остальная поверхность защищается складывающимся двухслойным тентом, который 2 чел. могут установить за 2 мин. В тенте проделаны входы, оборудованные закрытиями, а жесткая палуба имеет иллюминаторы.

Рис. 2.1. Спасательные шлюпки: а — открытая; б — закрытая

Полностью закрытые спасательные шлюпки (рис. 2.1, б) имеют жесткое водонепроницаемое закрытие палубы по всей длине. Доступ в шлюпку обеспечивается через люки, которые могут герметически закрываться. В закрытиях имеются иллюминаторы.

Аварии нефтеналивных судов часто связаны с образованием на воде зоны горения. Поэтому танкеры снабжаются огнезащитными спасательными шлюпками, в которых обеспечена защита людей от огня, дыма и высокой температуры. С этой целью закрытые шлюпки оборудуют системами воздухоснабжения и водяного орошения, а также термоизоляцией. Э^го обеспечивает надежную защиту в зоне огня в течение не менее 10 мин. Кроме того, в подобных шлюпках люди защищены от непогоды и низкой температуры, что уменьшает вероятность гибели людей.

Спасение будет более вероятно, если шлюпки обладают способностью после опрокидывания самостоятельно возвращаться в прямое положение. Самовосстанавливающиеся спасательные шлюпки могут быть как полностью закрытыми, так и полузакрытыми. В таких шлюпках люди пристегнуты ремнями к сиденьям и имеется система автоматического осушения.

Спасательные шлюпки изготовляют из легких сплавов или пластмасс. Они могут иметь различные размеры и вместимость до 150 чел.

Каждая спасательная шлюпка имеет определенное снабжение: компас, весла с уключинами, плавучий якорь, стопорные крюки, фалини, черпак, ведро, два топора, ручной осушительный насос, огнетушитель, прожектор и т. п. Для подачи сигналов бедствия имеются парашютные ракеты, сигнальные зеркала (гелиографы) и электрические фонари. Каждая шлюпка снабжается радиолокационным отражателем, а отдельные шлюпки — радиобуями и радиотелефонной аппаратурой. Пищевой рацион — не менее 10 Мдж и по 3 л питьевой воды на 1 чел. в водонепроницаемых сосудах (банках) .

Все предметы снабжения крепят на своих штатных местах. Продукты и питьевая вода хранятся в водонепроницаемых ящиках или отсеках.

Для оказания экстренной помощи людям, случайно упавшим за борт, на судах устанавливают дежурные шлюпки, которые могут быть как жесткими, так и надувными.

В последние годы стали применять спасательные шлюпки свободного падения. Корпус шлюпки имеет более прочную конструкцию и хорошо обтекаемые плавные обводы, предотвращающие сильный удар при входе шлюпки в воду. Так как при ударе о воду возникают перегрузки, в шлюпке установлены специальные кресла, имеющие амортизирующие прокладки.

 


Рис. 2.2. Шлюпка свободного падения

 

Перед сходом шлюпки с рампы-эллинга все находящиеся в шлюпке люди должны надежно закрепить себя ремнями безопасности с быстросмыкающейся пряжкой и специальным фиксатором головы. Большое значение для безопасного восприятия динамических нагрузок имеет правильное положение тела в кресле, что должно отрабатываться на тренировках – во время учебных шлюпочных тревог.

Шлюпки свободного падения гарантируют безопасность людей при расстоянии от посадочной платформы до поверхности воды 20 м.

Шлюпки свободного падения считаются самым надежным спасательным средством, обеспечивающим эвакуацию людей с гибнущего судна при любых погодных условиях.

 

Спуск шлюпок

Для спуска и подъема коллективных спасательных средств суда снабжены шлюпбалками, конструкция которых должна обеспечивать безопасный спуск спасательного средства с полным количеством лю дей и снабжения при крене судна на любой борт до 20 и дифференте 10°. Гравитационные шлюпбалки (рис. 99) имеют несколько разновидностей, но во всех случаях вываливание шлюпбалки за борт и спуск шлюпки на воду производятся под действием силы тяжести.

Одношарнирная гравитационная шлюпбалка (рис. 2.3, а) нижним концом закреплена к палубе с помощью шарнира, который обеспечивает поворот шлюпбалки вокруг горизонтальной оси. Шарнир расположен на некотором расстоянии от борта, в результате чего сила тяжести шлюпки стремится повернуть шлюпбалку. Поворот будет происходить до тех пор, пока нижний прямой участок шлюпбалки не достигнет упоров на палубе. При повороте шлюпбалок шлюпка вываливается за борт.

Двухшарнирная гравитационная шлюпбалка (рис. 2.3, б) состоит из двух шарнирно соединенных рычагов. Нижний прямой рычаг шарнирно закреплен на палубе. В начальный момент вываливания оба рычага вращаются вокруг неподвижного шарнира. При этом специальный упор ограничивает поворот верхней части шлюпбалки в обратном направлении. После того как нижний рычаг коснется упоров на палубе, дальнейшее вываливание достигается поворотом верхнего рычага вокруг неподвижного шарнира. Предельное положение верхней части шлюпбалки ограничивается телескопической тягой, которая закреплена на оси неподвижного шарнира. Конструкция двухшарнирной шлюпбалки несколько сложнее, но она обеспечивает большой вылет.

Склоняющаяся шлюпбалка (рис. 2.3, в) имеет два катка, которые могут перемещаться по специальным направляющим, неподвижно закрепленным на палубе судна. При вываливании шлюпбалки верхний каток по наклонной направляющей перемещается вниз и к борту. Нижний каток по другой направляющей сначала перемещается к борту, а затем вверх. При таком перемещении катков шлюпбалка совершает враща-тельно-поступательное движение, в результате чего вываливается за борт. Перемещение катков к борту обеспечивает достаточный вылет за борт при небольшой высоте шлюпбалки.

Скатывающаяся шлюпбалка (рис. 2.3, г) также имеет катки, которые перемещаются по изогнутым направляющим. В результате этого при движении шлюпбалки она не только приближается к борту, но и поворачивается, выводя шлюпку за борт.

В походном положении шлюпки устанавливаются на самих гравитационных шлюпбалках. Для принятия их тяжести шлюпбалки имеют опоры-пощадки, на которые опирается киль шлюпки, и односторонние киль-блоки-подушки, к которым шлюпка прижимается найтовами с талрепами. Шлюпочные найтовы должны иметь быстроотдающиеся крепления — глаголь-гак или гак, который автоматически выкладывается при вываливании шлюпбалок.

Шлюпбалки по-походному закрепляют стопором, который имеет винтовой шпиндель с гаком. Гак закладывают за упоры на шлюпбалке, а винтовым шпинделем выбирают слабину.

Рис. 2.3. Гравитационные шлюпбалки:

а — одношарнирная; б — двухшарнирная; в — склоняющаяся; г — скатывающаяся;

/—подвижный блок; 2— рог; 3— ноковый блок; 4— стрела шлюпбалки; 5— лопарь шлюп-талей; 6— направляющий блок; 7—станина; 8—стопор; 9—отводной блок; 10—неподвижный шарнир; //—подвижный шарнир; 12— ограничительная телескопическая тяга; 13— катки; 14— направляющие

Вываливание гравитационных шлюпбалок и спуск шлюпок на воду осуществляются при помощи шлюпочных талей, которые состоят только из одного одношкивного подвижного блока. Ходовой конец лопаря талей закреплен на барабане шлюпочной лебедки и через отводные блоки на палубе идет к направляющему блоку, установленному в верхней части станины шлюпбалки. Затем лопарь поступает на один из шкивов нокового блока, проходит подвижный блок талей и возвращается ко второму шкиву нокового блока. Коренной конец лопаря закрепляют внизу у станины шлюпбалки после того, как он пройдет второй шкив направляющего блока.

При потравливании лопаря шлюпочных талей шлюпбалка будет вываливаться за борт. После того как она достигнет предельного положения, начинается вертикальный спуск шлюпки на воду, который также осуществляется лопарем шлюпочных талей. Чтобы исключить возможность вертикального перемещения шлюпки до момента ее вываливания за борт, на ноке шлюпбалки имеется рог, на который навешивают серьгу подвижного блока шлюпталей. Длину и форму рога выбирают таким образом, чтобы подвижный блок спадал с него только при нижнем предельном положении шлюпбалки.

Снабжение шлюпок

 

Каждая спасательная шлюпка должна иметь снабжение соответственно требованиям Международной конвенции СОЛАС-74, включающее:
• на гребных шлюпках по одному плавающему веслу на гребца плюс два запасных и одно рулевое, на моторных - четыре весла с уключинами, прикрепленными к корпусу шлюпки штертами (цепочками);
• два отпорных крюка;
• плавучий якорь с тросом длиной, равной трем длинам шлюпки, и оттяжкой, закрепленной за вершину конуса якоря;
• два фалиня длиной не менее 15 метров;
• два топора, по одному в каждой оконечности шлюпки для перерубания фалиней при оставлении судна;
• пищевой рацион и запас питьевой воды 3 литра на каждого;
• рыболовные принадлежности;
• сигнальные средства: четыре парашютные ракеты красного цвета, шесть фальшфейеров красных, две дымовые шашки, электрический фонарь с приспособлением для сигнализации по коду Морзе в водонепроницаемом исполнении (с комплектом запасных батарей и запасной лампочкой), одно сигнальное зеркало - гелиограф - с инструкцией по его использованию, сигнальный свисток или равноценное сигнальное устройство, таблицы спасательных сигналов;

 


Рис. 2.4. Парашютная ракета


• прожектор, способный осуществлять непрерывную работу в течение 3 часов;
• аптечку первой помощи, по 6 таблеток от морской болезни и одному гигиеническому пакету на человека;
• складной нож, прикрепленный штертом к шлюпке, и три консервооткрывателя;
• ручной осушительный насос, два ведра и черпак;
• огнетушитель для тушения горящей нефти;
• комплект запасных частей и инструментов для двигателя (на моторных шлюпках);
• радиолокационный отражатель;
• нактоуз с компасом;
• индивидуальные теплозащитные средства в количестве 10 % от пассажировместимости шлюпки (но не менее двух).

Один раз в месяц шлюпочное снабжение должно проверяться, проветриваться и просушиваться.

 

 ПТЭ спасательных средств

Успешное проведение спасательных операций при аварии судна во многом зависит от быстрого и умелого спуска спасательных средств на воду и правильного поведения находящихся там людей. Это определяется различными правилами и документами. Это Устав службы на судах Министерства морского флота, Наставление по борьбе за живучесть судна (НБЖС). Руководство по оставлению судна.

Особое значение и сложность представляет спуск спасательных шлюпок на воду. Перед началом спуска необходимо разнести и закрепить фалини, отдать леерное ограждение на палубе и ввинтить пробки в сливное отверстие шлюпки. После этого отдают найтовы шлюпки и стопоры шлюпбалок. Найтовы могут крепиться каждый к своей шлюпбалке или иметь общий глаголь-гак. Отдача стопоров производится поворотом маховика винтового шпинделя. В некоторых спусковых устройствах отдача найтовов и освобождение от стопоров сблокированы. В таких случаях при отдаче стопоров автоматически отдаются и найтовы.

Гравитационные шлюпбалки вываливаются за борт под действием силы тяжести шлюпки, а удерживаются лопарем шлюпталей при помощи шлюпочной лебедки. Поэтому для обеспечения спуска достаточно ослабить ленточный стопор лебедки, что достигается подъемом рукоятки тормоза. Если рукоятку отпустить, спуск прекращается. При поднятой рукоятке скорость спуска (примерно 1 м/с) регулируется автоматически центробежным тормозом. Для многих современных шлюпок управлять тормозом можно изнутри шлюпки, на нефтеналивных судах подобное устройство обязательно.

Спуск шлюпки продолжают до тех пор, пока она не окажется на плаву, после чего выкладывают шлюп-тали. При волнении моря следует постараться опустить шлюпку на подошву волны и выкладывать шлюп-тали, когда шлюпка поднимается волной вверх. Очень важно, особенно на волнении, выкладывать носовые и кормовые тали одновременно. Для этого спасательные шлюпки часто имеют откидные гаки с общим приводом. В этом случае шлюп-тали можно выкладывать и под нагрузкой, т. е. когда шлюпка не коснулась поверхности воды (конечно, не слишком высоко от воды).

Для спуска шлюпок с судна, имеющего большой крен, они снабжены спусковыми салазками, состоящими Из двух полозьев, которые крепят к борту шлюпки. Во время спуска шлюпка скользит на салазках по борту, а когда она достигнет воды, полозья освобождаются.

Посадку людей в спасательные шлюпки удобнее производить на штатном месте установки шлюпки, т. е. пока она еще на борту и не начат спуск. Для этого здесь устанавливают наклонный трап, обеспечивающий быструю и безопасную посадку. Такой прием особенно желателен для пассажиров. Посадку можно производить с уровня шлюпочной палубы. При этом шлюпку приспускают до уровня палубы и с помощью талей подтягивают к борту судна. Закончив посадку, тали отпускают и продолжают спуск шлюпки. Иногда в процессе спуска в шлюпке находится несколько человек из экипажа, обеспечивающие все нужные операции. В этих случаях пассажиры шлюпки спускаются в нее по штормтрапам или по шкентелям с мусингами.

Посадку людей в шлюпки необходимо производить быстро и организованно. Выработанные нормы времени посадки (10 мин на грузовых судах и 25 — 30 на пассажирских) носят теоретический характер и в условиях шторма, волнения и холодной погоды нереальны. Это подтверждено большим числом крупных аварий мирового флота. Именно поэтому непрерывно ведутся работы по внедрению более надежных средств спасения.

Спасательные средства следует периодически осматривать и очищать, металлические плоты и шлюпки своевременно окрашивать, спасательные жилеты периодически просушивать и проветривать. Все замеченные при осмотре дефекты должны быть немедленно устранены.

Уход за надувными плотами в судовых условиях ограничивается внешним осмотром контейнеров без их вскрытия. Плоты проверяют и ремонтируют на специальных станциях обслуживания.

Шлюпбалки должны быть хорошо расхожены. Для этого их трущиеся части систематически смазывают. Если можно, то эти части следует закрывать парусиновыми чехлами, предохраняющими смазанные части от попадания пыли и влаги. Особого ухода шлюпбалки требуют в зимнее время, когда между отдельными деталями может образоваться лед При обнаружении льда его необходимо удалить, а шлюпбалки провернуть.

Для проверки готовности к действию спасательного устройства, а также умения судового экипажа обращаться с ним на судне регулярно проводят учебные шлюпочные тревоги. Если при тревоге спускают не все шлюпки, необходимо установить очередность спуска, чтобы в течение месяца была испытана каждая из них. Обязанности членов экипажа при шлюпочной тревоге определены расписанием по тревоге. Кроме того, на каждом судне должно быть составлено расписание посадки в шлюпки пассажиров и членов судового экипажа. Расписанием на каждую спасательную шлюпку назначается старшина, который наблюдает за состоянием шлюпки на борту судна и управляет ею после спуска на воду

Кроме судовой администрации, за исправным состоянием спасательных средств наблюдает Регистр РФ. При ежегодных и очередных освидетельствованиях инспектор Регистра РФ проверяет техническое состояние спасательного устройства и замеченные неисправности отмечает в акте. В необходимых случаях, кроме внешнего осмотра, инспектор может потребовать проведения полного ил« частичного испытания спасательных средств. При полной исправности спасательного устройства Регистр РФ выдает Свидетельство на спасательные средства и оборудование.

Вопрос 3. Опишите устройство, принцип действия, ПТЭ сточно-фановой системы, порядок сброса хозяйственно-фекальных вод в соответствии с требованиями МАРПОЛ-73/79. Приложите схемы.

Ответ:

Фановые системы используются для стока фекальных вод в специальные цистерны.

Цистерны, применяемые для сбора фекальных вод и хранения их в течение определенного времени на судне, называются фекальными цистернами.

Сточные системы внутренних жилых помещений судна служат для сбора в цистерну воды из умывальников, ванн, душевых, прачечной, камбуза и других источников сточной воды.

Сточной системой также оборудуются верхние палубы судна. Эта система предназначается для спуска воды на главную палубу, откуда она стекает за борт через штормовые портики фальшборта.

Каждая надстройка транспортного судна оборудуется отдельной системой. На пассажирских судах, так же как и на транспортных, эти системы автономны для определенных групп пассажирских помещений.

Цистерны фановых и сточных систем опоражниваются за пределами санитарных зон, на ходу судна за пределами этих зон системы переключаются на работу за борт.

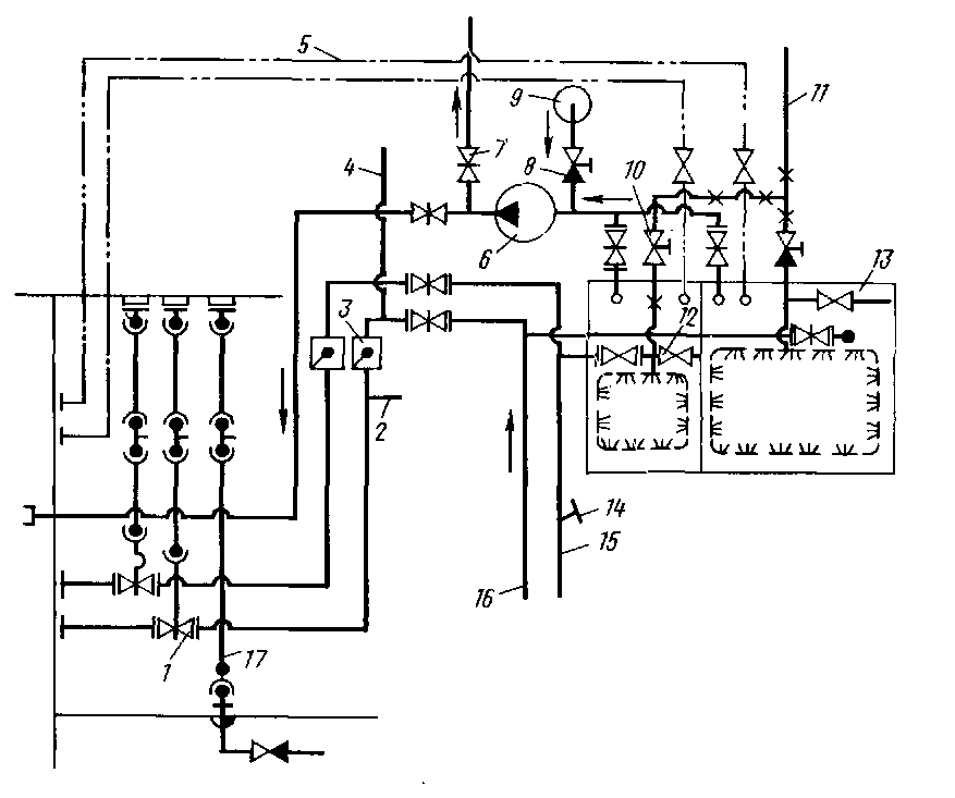
На рис. 3 показана принципиальная схема системы, в которой объединены сточная и фановая системы средней надстройки судна водоизмещением

60000 т. Система снабжена цистерной 13, разделенной переборкой на отсеки для воды из сточной и фановой систем. Цистерна оборудована трубопроводом 11 для промывки ее забортной водой и паропроводом 12 для ее пропаривания. Приемные трубопроводы опускаются в самые глубокие места цистерны, раструбы этих трубопроводов располагаются на высоте 3-4 см от днища, которое выполняется с уклоном для обеспечения полного опорожнения цистерны через спускные трубопроводы. Откачивается вода из цистерны центробежным насосом 6 при подаче 28 м3/ч и давлении 0,15 МПа. Этим насосом можно откачивать воду и из сточного колодца 9. Трубопроводы 5 выведены за борт со стороны левого борта выше ватерлинии и служат для сообщения цистерны с атмосферой. К фановому трубопроводу 15 подключен водопровод 14 для его промывки, а к магистрали 16 сточной системы-трубопровод 4 от бассейна и сточный трубопровод 2 из коффердама. Фановый и сточный трубопроводы снабжены захлопками 3. Трубопроводы оборудованы запорной 1 и невозвратно-запорной арматурой 8 и 10. Часть запорной арматуры может управляться с главной палубы приводами 17. Через трубопровод 7 откачивается фекальная вода на баржи.

Рис. 3. Сточно-фановая система

Фекальная цистерна оборудована системой контроля и сигнализации о заполнении. Фановая и сточная системы монтируются из труб диаметром не менее 100 мм с уклоном от 0,03 до 0,05, с наименьшим числом изгибов. Не рекомендуется проводка этих трубопроводов через жилые помещения, провизионные камеры, кладовые, камбузы, цистерны пресной воды. Трубопроводы фановой и сточной систем в грузовых и рефрижераторных трюмах должны иметь соответствующую защиту. Помещения фекальных цистерн оборудуются вытяжной вентиляцией.

Согласно требованиям Санитарных правил сточно-фановая система должна быть закрытого типа. При закрытой сточно-фановой системе сточные воды и нечистоты отводятся в фекальные цистерны, из которых они перекачиваются в береговые емкости или плавучие станции сбора фекальных и сточных вод. Для очистки и обеззараживания сточных и фекальных вод на некоторых судах установлены специальные очистительные станции. Сточные и фекальные воды из санитарных помещений поступают в цистерны самотеком, а удаляются из них насосами или эжекторами по трубам.

Вопрос 4. Опишите рангоут современных добывающих судов, его назначение ПТЭ. Приложите эскизы.

Ответ:

Рангоут - совокупность надпалубных частей судового оборудования, служащих:
- для размещения судовых огней, радиоантенн, постов наблюдения и связи, подъема сигналов, установки грузоподъемных средств

На промысловых судах к рангоуту относятся грузовые мачты, стрелы, сигнальные мачты, гюйс-шток, гафель.

Главной частью рангоута является мачта. В зависимости от цели применения различают сигнальные, грузовые и специальные мачты из дерева или из труб, изготовленных из стали или легкого металла. Для восприятия сил, возникающих вследствие бортовой и килевой качки при сильном волнении, мачты крепятся к бортам или в диаметральной плоскости при помощи вант и штагов, состоящих из стальных проволочных тросов. На сигнальных мачтах помещаются сигнальная и радиоантенная реи, а часто также и гафель для подъема флага страны. Кроме того, на них находятся флажные фалы и держатель для фонаря.

Грузовые мачты судов несут на себе грузовые стрелы или другие грузоподъемные устройства и одновременно могут выполнять все функции мачт.

Первая от носа называется фок-мачта

Вторая мачта от носа называется грот-мачтой.

В общем случае мачта представляет стальную трубчатую  цилиндрическую или коническую конструкцию.

Верхний конец мачты называют топом, нижний – шпором.

По конструкции грузовые мачты разделяются на одиночные, П-образные, Л-образные и трехногие.

 

Рей – металлическая или деревянная часть рангоута, которая крепятся к мачтам.

Если на мачте не один рей, то нижний рей  на фок-мачте называется фок-рей, на грот матче - грот-рей.

Верхний рей на фок-мачте называется – фор-марса-рей , на гроте – грот-марса-рей.

 

Гафель – располагается на грот-мачте ниже грот-рея под углом (если на мачте имеется грот-рей). Нижняя часть гафеля называется пяткой, верхняя – носком.

В нок гофрили врезан шкив для прохода фала.

Флагшток – металлический или деревянный шток, установленный на корме судна, который предназначен для деления государственного флага РФ.

 

Гюйс-шток - устанавливают в носовой части судна, служат он для крепления якорного сигнала.

В соответствии с Правилами технической эксплуатации (ПТЭ) флота рыбной промышленности РФ техническое состояние грузовых стрел должно обеспечивать быстрое и удобное проведение погрузочно-разгрузочных работ, а также сохранность конструкций судна, перерабатываемого груза и тары. Эксплуатация грузовых устройств должна вестись в соответствии с заводскими или фирменными инструкциями. Комиссия рыбохозяйственного предприятия не реже раза в год подвергает испытаниям грузовые устройства с составлением акта в двух экземплярах. Все такелажные цепи, кольца, гаки и вертлюги подвергаются освидетельствованию не реже одного раза в три месяца. Пробная нагрузка, на 25% превышающая номинальную грузоподъемность, должна быть поднята на стрелах при угле наклона не более 15° к горизонту. Испытания тормозов грузовых лебедок и кранов производятся путем быстрого опускания пробного груза приблизительно на 3 м и резкого торможения.

Эксплуатация грузовых устройств запрещается в следующих случаях:

— при наличии трещин или деформации у гаков, блоков, вертлюгов, скоб и других ответственных деталей;

— при уменьшении на 10% и более диаметра звеньев такелажных цепей, скоб, вертлюгов, штырей и болтов, а также при наличии у тросов лопнувших проволочек в количестве 10% и более от общего их числа на длине, равной восьми диаметрам;

— при отсутствии на каждой стреле (кране) ясных и четких надписей о допустимой нагрузке;

— до проведения испытаний после ремонта или после замены какой-либо из ответственных несъемных частей (мачт, колонн лебедок и их фундаментов);

— при неисправных тормозных устройствах.

При выполнении грузовых операций, связанных с делением и выливкой улова, должны быть приняты все меры, исключающие перегрузку грузовых устройств. Обслуживание грузовых лебедок и кранов производится в соответствии с действующим «Наставлением по уходу за судовыми корпусами, помещениями, устройствами по обслуживанию систем судов флота рыбной промышленности РФ».

Вопрос 5. Изложите виды и категории судоремонта, их цели.

Ответ:

Ремонт судна — это комплекс организационных и технических мероприятий, проводимых с целью восстановления исправности или работоспособности судна.

Виды ремонтов. Ремонт выполняют по планово-предупредительной системе (ППС) или внепланово.

К плановым ремонтам относятся доковые и заводские ремонты. Доковые ремонты подводной части судна выполняются ежегодно или один раз в два года в доке или на слипе.

Заводские ремонты производятся судоремонтным заводом, береговыми или плавучими судоремонтными мастерскими с периодичностью обычно один раз в четыре года. К заводским относят текущий, средний и капитальный ремонты. При текущем ремонте технико-эксплуатационные характеристики (ТЭХ) стремятся поддержать в заданных пределах за счет восстановления или замены быстроизнашиваемых элементов. При среднем ремонте ТЭХ судна восстанавливают до заданных значений за счет восстановления или замены элементов ограниченной номенклатуры. При капитальном ремонте ТЭХ восстанавливают до значений, близких к проектным, за счет восстановления или замены любых его элементов. К плановым ремонтам, включение которых в ППС не обязательно, относят также межрейсовые ремонты, целью которых является поддержание исправного и работоспособного состояния отдельных элементов судна в процессе эксплуатации.

Неплановыми считаются аварийный ремонт, выполняемый с целью устранения последствий, вызванных аварией, и поддерживающий ремонт, предусматриваемый для некоторых судов по истечении срока службы с целью продления этого срока на дополнительное ограниченное время.

Работы по модернизации судов совмещают со средним или капитальным плановым ремонтом. Модернизация судов производится в тех случаях, когда обоснована экономическая эффективность такого мероприятия, т. е. при возможности применения новых методов ремонта: агрегатном, агрегатно-узловом, поточно-позиционном. Развитие этих методов стало осуществимым и целесообразным при пополнении флотов серийными судами и применении новых механизированных способов выполнения ремонтных работ, когда значительная часть передовых достижений судостроения стала достоянием судоремонта.

Методы ремонта судов. При ремонте однотипных или одинаковых механизмов, устройств, систем используют агрегатный метод. Агрегатирование — понятие многостороннее. Его толкование в различных областях техники имеет свои особенности. Определение агрегатирования, осуществляемого при судоремонте, ближе к определению агрегатирования, применяемого в машиностроении: агрегатирование — это метод компоновки машин из взаимозаменяемых унифицированных агрегатов (узлов).

В условиях судоремонта понятие «агрегат» редко соответствует общепринятому понятию, согласно которому агрегат — это сборочно-монтажная единица, состоящая из механизмов, оборудования, трубопроводов и других технических средств, функционально связанных в систему или установку. При судоремонте чаще агрегатом называют самостоятельную часть такой системы или установки.

Агрегатный метод судоремонта заключается в замене требующих ремонта узлов машин и механизмов новыми или отремонтированными ранее узлами, имеющимися в распоряжении завода. Для организации агрегатного метода ремонта создается . обменный фонд агрегатов, представляющий собой запас новых или отремонтированных и аттестованных агрегатов. Агрегатний метод сокращает продолжительность работ по ремонту судна, снижает стоимость и повышает качество ремонта за счет перенесения основных работ в цеховые условия.

При ремонте агрегатов на месте путем замены их узлов, имеющимися в обменном фонде новыми или восстановленными заранее, метод ремонта иногда называют агрегатно-узловым. Этот термин для данного вида ремонта следует считать условным.

Можно предполагать, что дальнейшее развитие модульного принципа постройки судов (постройка корпуса из модуль-секций и модуль-блоков, применение модульного формирования блоков надстроек, модулъно-агрегатного метода монтажа механизмов и оборудования агрегатами и зональными блоками) позволит перейти на принципиально новые методы ремонта и модернизации судов. Эти методы по изготовлению перечисленных выше модулей ничем не будут отличаться от методов, применяемых в судостроении, поскольку модули будут поставлять судоремонту судостроительные предприятия или судостроительная часть судоремонтных предприятий.

Одновременный ремонт нескольких серийных судов возможен поточно-позиционным методом. При этом каждое судно разбивается на районы, именуемые позициями. В район (позицию) включается какая-то конкретная часть судна: палуба с оборудованием и устройствами, трюмы, цистерны и танки, машинное отделение и т. п. Ремонт поточно-позиционным методом ведется параллельно на всех судах, однако степень готовности ремонтируемых судов в каждый момент времени разная.

Для ремонта корпусов судов применяют секционный метод. Суть его заключается в заблаговременном изготовлении части корпуса судна (секций), подлежащей ремонту. Район, нуждающийся в ремонте, после докования судна вырезают, а на его место устанавливают изготовленную секцию. При использовании этого метода сокращается время ремонта и появляется возможность повысить степень его механизации, поскольку изготовление секции ведется в цехе, который может быть оборудован механизированными постелями и стендами и в котором применяются автоматическая сварка, прогрессивные и надежные методы контроля сварных швов. Кроме того, цеховые условия значительно более удобны, чем условия на ремонтируемом судне.

Литература

1. А,Д.Дидык , В.Д.Усов, Р.Ю.Титов, "Управление судном и его техническая эксплуатация", "Транспорт", Москва, 1990.

  1. А.А.Антонов, Р.Ф.Недра, "Устройство морского судна" Москва, "Транспорт" 1974.
  2. Н.Г.Смирнов «Теория и устройство судна», М, 1992

4. ПОЛОЖЕНИЕ О ТЕХНИЧЕСКОЙ ЭКСПЛУАТАЦИИ СУДОВ РЫБНОЙ ПРОМЫШЛЕННОСТИ 5 мая 1999 г.

Появление течи на современном судне