Расчет процесса конвективной сушки сыпучего материала в барабанной, вращающейся сушилке
Удаление влаги из твердых и пастообразных материалов удешевляет их транспортировку и придает им определенные свойства, а также уменьшению коррозии аппаратуры. Влагу можно удалять механическим способом: отжим, центрифугирование, отстаивание. Однако этими способами влага удаляется частично, более тщательное удаление влаги осуществляется путём тепловой сушки: испарение влаги, удаление паров.
Процесс тепловой сушки может быть естественным и искусственным. Естественная сушка применяется редко. По физической сущности сушка является сложным диффузионным процессом. Его скорость определяется скоростью диффузии влаги из глубинных частей материала к поверхности, а затем в окружающую среду. Удаление влаги при сушке включает не только перенос материала, но и перенос тепла, таким образом является теплообменным и массообменным процессами. По способу подвода тепла к высушиваемому материалу сушку делят:
1) Контактная тАУ путём передачи тепла от теплоносителя к материалу через разделительную стенку;
2) Конвективная тАУ путём непосредственного соприкосновения высушиваемого материала с сушильным агентом. В качестве которого используют: подогретый воздух, топочные газы либо топочные газы с воздухом;
3) Радиационная тАУ путём передачи тепла инфракрасным излучением;
4) Диэлектрическая тАУ в поле токов высокой частоты;
5) Сублимационная тАУ в замороженном состоянии в вакууме.
Высушиваемый материал при любом методе сушки находится в контакте с влажным воздухом или газом. При конвективной сушке влажному воздуху отводится основная роль. Поэтому необходимо чётко представлять какими параметрами описывается воздух.
I. Классификация сушилок.
Сушка материалов, полупродуктов или готовых изделий используется практически на всех стадиях производства строительных материалов, изделий и конструкций.
Для сушки применяют разнообразные сушилки, отличающиеся по ряду признаков которые положены в основу классификации, приведённой ниже:
Таблица №1
| Признак классификации | Типы сушилок |
| 1. Давление в рабочем пространстве. | Атмосферные, вакуумные, под избыточным давлением. |
| 2. Режим работы. | Периодического и непериодического действия. |
| 3. Вид теплоносителя. | Воздушные, на дымовых или инертных газах, на насыщенном или перегретом паре, на жидких теплоносителях. |
| 4. Направление движения теплоносителя относительно материала. | Прямоточные, противоточные, с перекрёстным током, реверсивные. |
| 5. Характер циркуляции теплоносителя. | С естественной и принудительной циркуляцией. |
| 6. Способ нагревания теплоносителя. | С паровыми воздухонагревателями, с топочными устройствами, с электронагревателями, комбинированные. |
| 7. Краткость использования теплоносителя. | Прямоточные или рециркуляционные. |
| 8. Способ удаления влаги из сушилки. | С отходящим теплоносителем, с продувочным воздухом, компенсационные, с химическим поглощением влаги. |
| 9. Способ подвода тепла к материалу. | Конвективные, контактные, с нагревом токами высокой частоты, с лучистым нагревом, с акустически или ультразвуковым нагревом. |
| 10. Вид высушиваемого материала. | Для крупно дисперсных, тонкодисперсных, пылевидных, ленточных, пастообразных, жидких растворов или суспензий. |
| 11.Гидродинамический режим. | С плотным неподвижным слоем, перемешиваемым слоем, взвешаным слоем (псевдосжиженый слой, закрученные потоки), с распылением в потоке теплоносителя. |
| 12. Конструктивный тип сушилки. | Камерные, шахтные, ленточные, барабанные, трубные и т. д. |
II. Барабанная сушилка.
Она представляет собой сварной цилиндр тАУ барабан, на наружной поверхности которого укреплены бандажные опоры, кольца жесткости и приводной зубчатый венец; Ось барабана может быть наклонена к горизонту на 4о - 6о
Барабанные атмосферные сушилки непрерывного действия предназначены для сушки сыпучих материалов топочными газами или нагретым воздухом.
Внутри барабана устанавливают насадки, конструкция которых зависит от свойств высушиваемого материала. Со стороны загрузочной камеры многозапорная винтовая насадка, с числом спиральных лопастей от шести до шестнадцати в зависимости от диаметра барабана. При сушке материала с большой адгезией к поверхности на начальном участке последнего закрепляют цепи, при помощи которых разрушают камки и очищают стенки барабана. Для этой же цели могут применять ударные приспособления, расположенные с внешней стороны барабана.
В сушилках диаметром 1000 тАУ 1600 мм для материала с хорошей сыпучестью и средним размером частиц до 8 мм устанавливают секторную насадку. В тех же сушилках, для материалов, обладающих повышенной адгезией или сыпучих материалов со средним размером частиц более 8 мм устанавливают подъемно тАУ лопастные устройства. В сушилках диаметром 1000 тАУ 3500 мм для материалов склонных к налипанию, но восстанавливающих сыпучие свойства в процессе сушки сначала устанавливают подъемно тАУ лопастные перевалочные устройства, а затем секторные насадки.
Основной материал для изготовления барабанов сушилок, загрузочных и разгрузочных камер тАУ углеродистые стали. В технически обоснованных случаях дополнительное изготовление барабанов, разгрузочных и разгрузочных камер частично или полностью из жаростойких сталей специальных марок.
Барабанные вакуумные сушилки работают, как правило, периодически и их применяют для сушки термочувствительных материалов от воды и органических растворителей, а также для сушки токсичных материалов. В зависимости от свойств материала и требований к готовой продукции применяют сушилки среднего или глубокого вакуума. Вакуумные барабанные сушилки применяют в основном в производстве полимерных материалов.
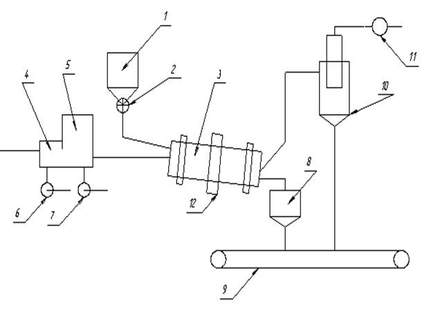
III. Принципиальная схема барабанной сушилки

1 тАУ барабан; 2 тАУ питатель; 3 тАУ сушильный барабан; 4 тАУ топка; 5 тАУ смесительная камера; 6, 7, 11. тАУ вентиляторы; 8 тАУ промежуточный бункер; 9 тАУ транспортёр; 10тАУ циклон; 12 тАУ зубчатая передача.
Влажный материал из бункера 1 с помощью питателя 2 попадает во вращающийся сушильный барабан 3. Параллельно материалу в сушилку подаётся сушильный агент, образующийся от сгорания топлива в топке 4 и смешения газов в смесительной камере 5. Воздух в топку и смесительную камеру подаётся вентиляторами 6,7. Высушеный материал с противоположного конца сушильного барабана 8, а из него на транспортирующее устройство 9.
Отработанный сушильный агент перед выбросом в атмосферу очищается от пыли в циклоне 10. При необходимости производится дополнительное, мокрое пылеулавливание.
Транспортировка сушильного агента через сушильную камеру осуществляется с помощью вентилятора 11. При этом установка находится под небольшим разрежением, что исключает утечку сушильного агента через неплотности упаковки.
Барабан приводится во вращение электродвигателем через зубчатую передачу 12.
Глава 1. Расчет параметров топочных газов подаваемых в сушилку.
В качестве топлива используется природный газ следующего состава (в объемных процентах):
СН4 тАУ 98,0 %
С2Н6 тАУ 1,0 %
С3Н8 тАУ 0,2 %
С4Н10 тАУ 0,3 %
CO тАУ 0,2 %
H2 тАУ 0,3 %
Теоретическое количество сухого газа L0 затрачиваемого на сжигание одного кг топлива равно:
L0 = 138∙(0,0179∙CO + 0,248∙H2 + ∑ [(m+n/4)/(12m+n)]CmHn ), (1)
где составы горючих газов выражены в объемных долях.
Подставив соответствующие значения, получим:
L0 = 138∙(0,0179∙0,002 + 0,248∙0,003 + 0,125∙0,98 + 0,116∙0,01 + 0,1136∙0,002 + +0,1121∙0,003) = 17,25 кг/кг
Для определения теплоты сгорания топлива воспользуемся характеристиками горения простых газов.
Таблица 2
| Газ | Реакция | Тепловой эф тАУ фект реакции, кДж/м3 |
| Водород | Н2 + 0,5О2 = Н2О | 10810 |
| Оксид углерода (11) | СО + 0,5 О2 = СО2 | 12680 |
| Метан | СН4 + 2 О2 = СО2+ 2Н2О | 35741 |
| Ацетилен | С2Н2 +2,5 О2 = 2СО2 + Н2О | 58052 |
| Этилен | С2Н4 + 3 О2= 2СО2+ 2Н2О | 59108 |
| Этан | С2Н6 + 3,5 О2 = 2СО2 + 3Н2О | 63797 |
| Пропан | С3Н8 + 5 О8 = 3СО2 + 4Н2О | 91321 |
| Бутан | С4Н10 + 6.5 O2 = 4CO2+ 5 H2O | 118736 |
| Сероводород | Н2S + 1.5O2 =S2O + H2O | 23401 |
Количество тепла QV, выделяющееся при сжигании 1 м3 газа равно:
Qν= ∑ φi ∙ Hi = 0,98∙35741 + 0,01∙63797 + 0,002∙91321 + 0,003∙118736 + 0,002∙12680 +0,003∙10810= 36260,79 (кДж/кг),
где φiтАУ объемная доля компонентов газа;
Hi тАУ тепловой эффект реакции (кДж/м3).
Плотность газообразного топлива:
ρt= (∑CmHn∙Mi/ V0)∙(Т0 / Т0+tт), (2)
где Mi - мольная масса топлива (кмоль/кг);
tт тАУ температура топлива; tт = 20 0 C
V0 тАУ мольный объем; V0 = 22.4 м3/кмоль
Т0 = 273 0 К.
ρт = (0,98∙16 + 0,01∙30 + 0,002∙44 + 0,003∙58)∙273 / 22,4∙(273 + 20) = 0,6756 кг/м3
Количество тепла выделяющееся при сжигании 1 кг топлива равно:
Q = Qν/ ρт = 36260/0,6756 = 53671,98 Дж∙м3
Масса сухого газа, подаваемого в сушильный барабан, в расчете на 1 кг сжигаемого топлива определяется общим коэффициентом избытка воздуха α, необходимого для сжигания топлива и разбавления топочных газов, до температуры смеси. tсм = 300 0 C
Значение α находят из уравнений материального и теплового баланса.
тАУ Уравнение материального баланса:
1 + L0 = Lс.г + ∑9n/(12m+n)CmHn, (4)
где Lс.г. тАУ масса сухих газов образовавшихся при сгорании 1 кг топлива;
CmHn тАУ массовая доля компонентов, при сгорании которых
образуется вода (кг/кг).
тАУ Уравнение теплового баланса:
Q∙η + cт∙tт + α∙L0∙I0 = [ Lс.г.+ L0(α тАУ 1)]∙iс.г.+ [α∙L0∙х0 + ∑9n/(12m+n)CmHn], (5)
где η тАУ общий КПД учитывающий эффективность работы топки и потери тепла топкой в окружающую среду; η = 0,95;
ст тАУ теплоемкость газообразного топлива при температуре топлива 200 С;
ст = 1,34 кДж/(кг∙к);
I0 тАУ энтальпия свежего воздуха ( кДж/кг); I0 = 49 кДж/кг;
iс.г. тАУ энтальпия сухих газов;
iс.г. = сс.г.∙tc.г. = 1,05∙300 = 315 (кДж/кг),
где сс.г. = 1,05 кДж/(кг∙К)
tс.г. = 300 0С;
x0 тАУ влагосодержание свежего воздуха при температуре t0 = 200С и влажности φ0 = 70 %, х0 = 0,0125 кг/кг
iп = r0 + сntn= 2500 + 1,97∙300 = 3091 (кДж/кг)
где r0 тАУ теплота испарения воды при температуре 0 0С
r0 = 2500 кДж/кг
сп тАУ средняя теплоемкость водяных паров, сп=1,97 кДж/(кг∙К);
tп тАУ температура водяных паров
tп = tс.г. = tсм. = 300 0C
Решая совместно уравнения 4 и 5, получаем:
α = [Qп∙η+cт∙tт−iс.г.(1−∑9n/(12m+n)CmHn)−iп∑9n/(12m+n)CmHn]/L0∙(iс.г.+iп∙x0−I0) (6)
Пересчитаем содержание компонентов топлива при сгорании которых образуется вода, из объемных долей в массовые по формуле:![]()
ω(A) = φ(A)∙M(A)∙273 / 22,4∙ρт∙(273+t0)
ω(CH4) = 0,06157∙0,98∙16 = 0,9654
ω(C2H6) = 0,06157∙0,01∙30 = 0,0185
ω(C3H8) = 0,06157∙0,002∙44 = 0,0054
ω(C4H10) = 0,06157∙0,003∙58 = 0,0107
Количество влаги, выделяющееся при сгорании 1 кг топлива равно:
2,17 + 0,0333 + 0,00972 + 0,0166 = 2,2296
Коэффициент избытка воздуха находим по уравнению (6):
α=[53671,98∙0,95 + 1,34∙20 − 315(1 − 2,2296) − 3091∙2,2296]/
/17,25(315 + 3091∙0,0125 − 49) = 8,47
Общая удельная масса сухих газов получаемая при сжигании 1 кг топлива и разбавлении топочных газов воздухом до температуры смеси tcм = 300 0С равна:
, (7)
Gс.г. = 1 + 8,47∙17,25 − 2,2296 = 144,878 (кг/кг)
Удельная масса водяных паров в газовой смеси при сжигании 1 кг топлива равна:
, (8)
Gп = 8,47∙0,0125∙17,25 + 2,2296 = 4,056 (кг/кг)
Влагосодержание газов на входе в сушилку (х1 = хсм) равно:
,
х1= 4,056/144,878 = 0,028 кг/кг;
Энтальпия газов на входе в сушилку:
, (9)
I1= [53671,98∙0,95 + 1,34∙20 + 8,47∙17,25∙49] / 144,878 = 401,541 (кДж/кг)
Поскольку коэффициент избытка воздуха α велик (α > 1), физические свойства газовой смеси, используемой в качестве сушильного агента, практически не отличаются от физических свойств воздуха. Это дает возможность использовать в расчетах диаграмму состояния влажного воздуха.
Глава 2. Определение параметров отработанных газов, расхода сушильного агента и расхода тепла на сушку
Из уравнения материального баланса сушилки определим расход влаги W, удаляемой из высушенного материала.
, (10)
W = 3,3∙(10 тАУ 0,5)/(100 тАУ 10) = 0,348 (кг/с)
Запишем уравнение внутреннего теплового баланса сушилки:
, (11)
где Δ тАУ разность между удельными приходом и расходом тепла непосредственно в сушильной камере;
с тАУ теплоемкость влаги во влажном материале при температуре Θ1, кДж/(кг∙К);
qдоп тАУ удельный дополнительный подвод тепла в сушилку, [кДж/кг∙влаги]; при работе сушилки по нормальному сушильному варианту: qдоп = 0;
qт тАУ удельный расход тепла в сушилке с транспортными средствами, кДж/кг влаги; в рассматриваемом случае: qт = 0;
qм тАУ удельный расход тепла в сушильном барабане с высушиваемом материалом, кДж/кг∙влаги
= 3,3∙0,8∙(53 тАУ 20)/0,348 = 250,345 (кДж/кг)
См тАУ теплоемкость высушенного материала, кДж/(кг∙К)
Θ2 тАУ температура высушенного материала на выходе из сушилки, 0С
При испарении поверхностной влаги Θ2 принимается приблизительно равной температуре мокрого термометра при соответствующих параметрах сушильного агента. Принимая в первом приближении процесс сушки адиабатическим, находим Θ2 по диаграмме Рамзина по начальным параметрам сушильного агента:
Θ2 = 53 ![]()
qп тАУ удельные потери тепла в окружающую среду, кДж/кг влаги; на 1 кг испаренной влаги: qп = 22.6 кДж/кг∙влаги;
Подставив соответствующие значения, получим:
Δ =4,19∙20 − (250,345 + 22,6) = -189,145 (кДж/кг∙влаги);
Запишем уравнение рабочей линии сушки
(12)
Для построения рабочей линии сушки на диаграмме Рамзина необходимо знать координаты (x и I) минимум двух точек. Координаты первой точки известны: x1 = 0,028 (кг/кг), I1 = 401,541(кДж/кг). Для нахождения координат второй точки зададимся произвольным значением х и определим соответствующее значение I. Пусть х = 0,1 кг влаги/кг сух. возд. Тогда по уравнению 12
I = 401,541 + (-189,145)∙(0,1-0,028) = 387,92
Через 2 точки на диаграмме Рамзина с координатами (х1,I1) и (x,I) проводим линию сушки до пересечения с заданным конечным параметром
t2 = 80 0С . В точке пересечения линии сушки с изотермой t находим параметры отработанного сушильного агента:
х2 = 0,11 (кг/кг)
I2 = 375 (кДж/кг)
Расход сухого газа Lс.г. равен:
, (13) Lс.г. = 0,348/(0,11 тАУ 0,028) = 4,24 (кг/с)
Расход сухого воздуха L равен:
, (14); L = 0,348/(0,11 тАУ 0,0125) = 3,57 (кг/с)
Расход тепла на сушку Qc равен:
, (15) Qc = 4,24∙(401,541 тАУ 49) = 1494,7 (кВт)
Расход топлива на сушку Gт равен:
, Gт = 1494,7/53464,794 = 0,028 (кг/с)
Глава 3. Определение основных размеров сушильного барабана
Расчет основных размеров сушильного барабана сводится к определению объема сушильного барабана Vб, длины и диаметра барабана.
Определив длину и диаметр барабана, выбирают стандартный аппарат.
Объем барабана складывается из объема необходимого для сушки Vсуш и объема для прогрева материала.
Vб = Vсуш + Vпрогр (16)
Объем необходимый для сушки материала можно определить по формуле:
, (17)
где Кv тАУ объемный коэффициент массопередачи, с-1
ΔХср тАУ средняя движущая сила массопередачи, кг влаги/м3
Движущую силу массопередачи ΔХср определяем по уравнению:
, (18)
где 
ΔХб = Х1* - Х1 тАУ движущая сила в начале процесса сушки, кг/м3
ΔХм = Х2* тАУ Х2 тАУ движущая сила в конце процесса сушки, кг/м3
Δрб = р1* тАУ р1 тАУ движущая сила в начале процесса сушки, Па
Δрм = р2* тАУ р2 тАУ движущая сила в конце процесса сушки, Па
Х1*, Х2* тАУ равновесное содержание влаги на входе в сушилку и на выходе из нее, кг/м3
р1*, р2* тАУ давление насыщенных паров над влажным материалом в начале и конце процесса сушки, Па. Их значения определяются по температуре мокрого термометра сушильного агента в начале tм1 и в конце tм2 процесса сушки.
По диаграмме Рамзина найдем:
tm1 = 57 оC
р1* = 18498 (Па),
tm2 = 56 оC
р2* =17109 (Па);
р1, р2тАУ давление водяных паров в газе в начале и конце процесса сушки, Па. Их определяют по формуле:
, (19)
где Х тАУ влагосодержание на входе или на выходе из сушилки.
Тогда на входе в сушилку
p1 = (0,028/18∙105) / (1/29 + 0,028/18) = 4321 Па
на выходе из сушилки
р2 =(0,11/18∙105) / (1/29 + 0,11/18) = 15054 Па
Δpср = ((18498тАУ4321) − (17109 − 15054)) / ln(16,7) = 6276 Па
Откуда ΔХср по уравнению 18 будет равно:
ΔХср = 6276∙18 / (105∙22,4∙((273 + 190)/273)) = 0,029 (кг влаги/м
)
tср = (tвх + tвых) / 2 = 300 + 80 / 2 = 190 0С
В случае сушки кристаллических материалов, т.е. при удалении поверхностной, свободной влаги и параллельном движении материала и сушильного агента, коэффициент массопередачи Кv пропорционален коэффициенту массоотдачи βv.
Для барабанной сушилки коэффициент массотдачи βv может быть вычислен по эмпирическому уравнению:
(20)
где
ρср тАУ средняя плотность сушильного агента, кг/м3
ρср = М∙Т0 / (V0(T0 + tср)) = 29∙273 / (22,4∙(273 + 190)) = 0,763 кг/м3
с тАУ средняя теплоемкость сушильного агента,
с = 1 кДж/(кг∙К)
β тАУ степень заполнения барабана высушиваемым материалом, %
р тАУ среднее парциальное давление водяных паров в сушильном барабане, Па
p = (p1 + p2)/2 = (4321 + 15054)/2 = 9687,5(Па)
ω тАУ рабочая скорость сушильного агента в барабане, м/с
n тАУ число оборотов барабана ( изменяется в реальных барабанах от 2 до 12 об/мин)
Уравнение 20 справедливо для значений:
ωρср = 0,6 тАж 1,8 кг/м2∙с
n = 1,5 тАж 5 об/мин
β = 10 тАж 25 %
Если указанные пределы не соблюдаются, то объем барабана можно рассчитывать по величине объемного напряжения по влаге:
, (21)
где Аv - значение объемного напряжения по влаге
Скорость газов в барабанах выбирается в зависимости от размеров частиц и насыпной плотности высушиваемого материала по таблице 3.
Таблица 3 ВлВыбор рабочей скорости газов в сушильном барабанеВ».
| Размер частиц, мм | Значение скорости ω при насыпной плотности | ||||
| 350 | 1000 | 1400 | 1800 | 2200 | |
| 0,3 тАУ 2 | 0,5 тАУ 1,0 | 2,0 тАУ 5,0 | 3,0 тАУ 7,5 | 4,0 тАУ 8,0 | 5,0 тАУ 10,0 |
| Более 2-х | 1,0 тАУ 3,0 | 3,0 тАУ 5,0 | 4,0 тАУ 8,0 | 6,0 тАУ 10,0 | 7,0 тАУ 12,0 |
Степень заполнения барабана зависит от конструкции перевалочных устройств:
подъемно тАУ лопастные допускают β = 12 тАж 14 %;
распределительные с открытыми и закрытыми ячейками тАУ β = 21 тАж 27 %
Принимаем:
ω = 2,3 м/с
n = 5 об/мин
β = 12 %

Тогда объем сушильного пространства рассчитывается по формуле 17 и равен:
Vсуш = 0,348 / 0,45∙0,029 = 26,6 м3;
Объем барабана необходимый для прогрева влажного материала определяют по уравнению:
, (22)
где Qп тАУ расход тепла на прогрев материала до температуры tм1, кВт
Qп = GкСм(tм1 тАУ Θ1) + WвСв(tм1 тАУ Θ1 ) (23)
Qп = 3,3 * 0,8 * 37 + 0,348 *4,19 * 37 = 151,63
Кv тАУ объемный коэффициент теплопередачи, кВт/(м3∙К)
![]()
Kv = 16(2,3
0,763)0,9
50,7
120,54 = 0,3127кВт/м3*К
Δtср тАУ средняя разность температур, 0С
Св тАУ теплоемкость вздуха
Θ1 тАУ температура влажного материала
Θ1 = Т0
Для вычисления Δtср необходимо найти температуру сушильного агента tх до которой он охлаждается, отдавая тепло на нагрев высушиваемого материала до tм1 .Эту температуру можно определить из уравнения теплового баланса:
Qn = Lс.г.∙(1+X1 )∙Cг∙(t1 тАУ tх ) (24)
Откуда:
tx = 

tx = 267 0С;
Средняя разность температур Δtср равна:
, (25)
Δtср = ((300 тАУ 20) + (267 тАУ 57)) / 2 = 245 0С;
Подставляем полученные значения в уравнение 22:
Vп = 151,63 / 0,3127∙245 = 1,98 м3;
Общий объем сушильного барабана равен:
Vб = Vсуш + Vпрогр = 26,6 + 1,98 = 28,58 м3;
По справочным данным находим основные характеристики барабанной сушилки тАУ длину и диаметр, взяв за основу объем сушильного пространства.
По таблице выбираем барабанную сушилку № 7119 со следующими характеристиками:
Объем V = 30,5 м3,
Диаметр dвн = 1,8 м,
Длина l = 12 м,
Частота n = 5 об/мин;
Определим действительную скорость газов в барабане:
, (26)
где Vг тАУ объемный расход влажного сушильного агента на выходе из барабана, м3/с
, (27)
хср тАУ среднее содержание влаги в сушильном агенте, кг/кг
![]()
Vг = ![]()
Тогда:
ωд = 6,1 / 0,785∙1,82 = 2,4 м/с;
Принятое: ω = 2,3 м/с
Время пребывания материала в барабане:
, (28)
где Gм = Vβρм = 30,5 * 0,12 * 1200 =4392 (29)
Отсюда
τ = 4392 / (3,3 + 0,348/2) = 1264,25 с;
Зная время пребывания, рассчитаем угол наклона барабана α:
, (30)
α = (30∙12/1,8∙5∙1264,25 + 0,007∙2,4)∙(180/3,14) = 2,80;
Проверим допустимую скорость газов по уносу мелких частиц:
, (31)
где ρср тАУ плотность сушильного агента

ρср = [29∙(105тАУ9687,5)+18∙9687,5]∙273/(22,4∙105∙(273+190)) = 0,735 кг/м3;
Ar = (d3∙ρч∙ρср∙g) / Вµср2 = [(1∙10-3)3 ∙1200∙0,735∙9,8]/(0,025∙10-3)2 = 34,6∙104;
μср и ρср тАУ вязкость и плотность сушильного агента при средней температуре;
d тАУ диаметр частиц материала, м;
ρr тАУ плотность частиц материала.
Скорость уноса равна:
ωун = 0,025∙10-3/1∙10-3∙0,735∙[34,6∙106/(18 + 0,575∙√34,6∙106)] = 4,6 м/с;
Рабочая скорость сушильного агента в сушилке ωд = 2,4 м/с меньше чем скорость уноса частиц ωун = 4,6 м/с, поэтому расчет основных размеров сушильного барабана заканчиваем.
IV. Заключение
По данным условиям мы рассчитали процесс конвективной сушки материала (глины) в барабанной, вращающейся сушилке при подогреве воздуха продуктами сгорания отопительного газа. Так же по приведенным данным произвили расчет материального и теплового балансов процесса сушки с помощью диаграммы Рамзина. По расчетам нашли тип барабанной сушилки тАУ № 7119 и его характиристики: диаметр dвн = 1,8 м, длина l = 12 м, объем V = 30,5 м3, частота n = 5 об/мин, угол наклона к горизонту которой составляет α = 50.
Список литературы:
1. Павлов К.Ф., Романков П.Г., Посков А.А. Примеры и задачи по курсу процессов и аппаратов химической технологии. Л.: Химия, 1981.
2. Сушильные аппараты и установки. Каталог НИИХИММАШ. 3-е изд., М.:, 1975.
3. Аппараты с вращающимися аппаратами общего назначения. Основные параметры и размеры. ГОСТ 11875-79.
4. Касаткин А.Г. Основные процессы и аппараты химической технологии. М.: Химия, 1973.
5. Лыков М.В. Сушка в химической промышленности. М.: Химия, 1970.
Вместе с этим смотрят:
11-этажный жилой дом с мансардой
14-этажный 84-квартирный жилой дом
16-этажный жилой дом с монолитным каркасом в г. Краснодаре
180-квартирный жилой дом в г. Тихорецке
2-этажный 3-секционный 18-квартирный жилой дом в г. Мирном