Мурування зовнiшнiх стiн з бетонних каменiв з облицюванням цеглою
Тема:
Мурування зовнiшнiх стiн з бетонних каменiв з облицюванням цеглою
Вступ
З кам'яних матерiалiв - цеглини, керамiчного i бетонного каменя, крупних блокiв - з бетону i природного каменя зводять велику кiлькiсть будiвель i споруд рiзного призначення.
Для полiпшення житлових умов населення краiни потрiбно не тiльки розширювати iндустрiю житлового будiвництва, але i рiшуче розвивати будiвництво садибних i iндивiдуальних малоповерхових будинкiв. Природно, що при цьому зросте потреба в квалiфiкованих робiтниках-майстрах кам'яних робiт, причому таких, якi умiють зводити будiвлi i споруди з рiзних видiв кам'яних матерiалiв i з рiзних видiв кладок. Майстернiсть муляра, так прийнято з давнiх пiр називати робiтника-фахiвця по зведенню будiвельних конструкцiй з кам'яних матерiалiв, його знання i умiння мають першорядне значення. Без знання властивостей i умов роботи матерiалу, властивостей i конструктивних можливостей кам'яноi кладки, без умiння якiсно виконати ii неможливо звести надiйну конструкцiю, побудувати довговiчну будiвлю або споруду з кам'яних матерiалiв. Якiсть кладки - це не тiльки ii естетичний зовнiшнiй вигляд, а перш за все здатнiсть сприймати i витримувати зовнiшнi дii, обумовленi призначенням зведеноi конструкцii, надiйнiсть i довговiчнiсть ii при експлуатацii. Тому муляр, ще до того, як вiн почне як професiонал зводити кам'янi конструкцii на будiвництвах, повинен навчитися якiсно виконувати всi операцii i процеси кладки.
Не тiльки вiд майстерностi муляра, але i всiх працюючих на будiвництвах безпосередньо залежить також, наскiльки економно затрачуватимуться матерiально-технiчнi i трудовi ресурси, що видiляються на будiвництво об'iктiв. При величезних об'iмах капiтального будiвництва, здiйснюваного в краiнi, економне використовування засобiв i матерiалiв на будiвництвах - одна з найактуальнiших задач. Тому важливо безперервно удосконалювати технологiю i органiзацiю виробництва i працi робiтникiв на будiвництвах i за рахунок цього добиватися скорочення тривалостi i полiпшення якостi будiвництва, зниження витрат працi i витрати матерiалiв. Ця вимога маi безпосереднi вiдношення до всiх видiв робiт, i у тому числi до виробництва кам'яних робiт, де за рахунок умiлого вживання рацiональних пристосувань i iнвентаря, а також засобiв механiзацii можна повнiстю виключити втрати розчину, цеглини, камiння i iнших матерiалiв.
Вживання прогресивноi органiзацii працi забезпечуi в будiвництвi високу продуктивнiсть працi, прискорення введення в дiю нових будiвель i споруд, що дуже важливе в цiлому для народного господарства, для кожного члена соцiалiстичного суспiльства.
Велике значення для пiдвищення ефективностi будiвельного виробництва маi зростання професiйноi майстерностi робiтникiв. При сучасному рiвнi розвитку будiвельноi технiки не можна стати хорошим будiвником без систематичного пiдвищення квалiфiкацii, без знання передовоi технологii i органiзацii робiт. Кожний робiтник повинен добре вивчити, освоiти i в практичнiй роботi творчо застосовувати прогресивнi методи працi, шукати шляху пiдвищення його продуктивностi, зниження вартостi будiвництва. Необхiдно пам'ятати, що вiд результатiв роботи кожного залежить кiнцевий висновок суспiльного виробництва, можливостi бiльш повного задоволення суспiльних i особистих потреб, що ростуть.
1. РЖнструменти контрольно-вимiрювальнi прилади та iнвентар
Щоб прискорити мурування, пiдвищити продуктивнiсть працi та його якiсть, використовують малогабаритнi ручнi пристосування.
РЖнструменти
Кельма - це лопатка зi сталевого тонколистового полотна з зiгнутою ручкою. Ручка вироблена з деревини твердих порiд. Кельму застосовують для розрiвнювання розчину, заповнення вертикальних швiв i пiдрiзання надлишкiв розчину. (1.).



Кельма Молоток-кiрочка Розчинова лопата
Молоток-кiрочка. Маса - 0,55 кг, дерев'яна ручкою завдовжки до 300 мм Використовують також молоток для рубання/тесання цегли, керамiчного каменю, при цьому лезо молотка маi бути пiд прямим кутом до поверхнi ребра цеглини. ()
Розчинова лопата. Маi полотно з листовоi сталi завтовшки 1,6 мм. Круглий металевий стрижень завдовжки 320 мм зберiгаi вiд зношування дерев'яний держак. Лопата призначена для подачi й розрiвнювання розчину, а також для перемiшування його в ящику. (3.)


Розшивка Причальнi скоби
Розшивка. Маi робочу частину у виглядi розрiзаноi уздовж сталевоi трубки, ручка - з деревини хвойних порiд. Оброблення й ущiльнення швiв мурування виконують сталевими розшивками, що мають увiгнуту й опуклу поверхню. (4.)
Причальнi скоби. Подiбноi форми. Закрiплюють iх у швах мурування. Скоби виготовляють з листовоi сталi, надiвають на цеглину, покладену горизонтально.
Контрольно вимiрювальний iнструмент
Висок. Маса - 0,4-1 кг. Складаiться з конусоподiбного корпуса, крученого шнура й алюмiнiiвоi планки. Призначений для перевiрки вертикальностi кутiв i поверхнi мурування. (6.)
Складаний метр i рулетки. Бувають завдовжки 2-20 м, використовують для лiнiйних вимiрiв пiд час мурування. (7.)



Висок Рулетка та складний метр
Кутник. Застосовуiться для перевiрки прямокутностi викладених кутiв. (8.)
Рiвень. Лiнiйка, яка знаходиться у металевому корпусi завдовжки 750 мм. Всерединi лiнiйки знаходяться ампули, якi фiксують горизонтальний i вертикальний рiвнi. Ним перевiряють мурування. (9.)
Правило. Пристрiй зроблений з вiдфугованого дерев'яного бруска або дюралюмiнiiвого профiлю завдовжки 1,2-2 м. Правило призначене для контролю поверхнi викладених стiн.


Кутник Рiвень Правило деревяне та дюралюмiнiiве
Порядiвка. Пристосування з кутикiв, труб або рейок з позначеннями, що вiдповiдають товщинi горизонтальних рядiв кладки: для звичайноi цеглини - 77 мм (65 мм товщина цеглини + 12 мм товщина шва), для стовщеноi цегли - 100 мм. Пристосування призначене для закрiплення причального шнура, дотримання горизонтальностi й вертикальностi рядiв стiн, що зводяться. 1 - нерухома частина струбцини; 2 - вiджимноi гвинт; 3 - рухома частина струбцини; 4 - стiйка; 5 - повзунок iз затискною скобою; 6 - причальний шнур. (11.)
Причальний шнур. Шнур маi товщину 1,5мм. Натягують його вздовж стiни, що зводиться. Цей ручний пристрiй призначений для дотримання горизонтальностi мурування. (1)
Захват, що сам затягуiться. Вантажопiдйомнiсть - 1,75 т. Пристрiй маi вигляд прямокутноi рами з двох щелепних пiдйомних затискувачiв. Застосовуiться для розвантажування пакункiв силiкатноi цегли без пiддонiв з автотранспорту i подачi iх до мiсця мурування. 1 тАУ рама захвату; 2 тАУ натяжнi пластини; 3 тАУ затискнi балки; 4 тАУ захватний пристрiй.
РЖнвентар



Трубчаста Причальний шнур Захват, що сам
порядiвка затягуiться
Пiдхоплював - футляр. Вантажопiдйомнiсть - 1,5 т. Складаiться з двох пiв футлярiв Г-подiбноi форми, якi закрiпленi на захватних важiльцях. Пiдхоплював - футляр призначений для розвантаження одразу двох пакункiв цегли з автомобiля i подачi iх на робоче мiсце. (14.)
Бак для змочування цегли. РДмнiсть, яку заповнюють водою. У жарку i суху погоду пiддони з цеглою опускають у бак, змочують i подають на робоче мiсце. (15.)



Пiдхоплювач Бак Свiтильники
Бункер з щелепним затвором об'iмом до 1,2 м3 призначений для приймання i подачi розчину на робоче мiсце муляра.
Металевий ящик розчину об'iмом 0,24 м3 служить для подачi розчину на робоче мiсце муляра. Допускаiться пiдйом в гiрляндi (до шiсть ящикiв одночаснi).
Переноснi свiтильники. Мають вигляд розсувноi рами з телескопiчним стояком з плафонами. Призначенi для освiтлення робочого мiсця у темний час доби.

Бункер з щелепним затвором
1 - вантажопiдйомна петля; 2 - затвор.

Металевий ящик розчину
1 - вантажопiдйомна петля; 2 - строп
2. Матерiали необхiднi для даноi роботи
Види та класифiкацiя розчинiв
Будiвельним розчином називають матерiал, який отримують у результатi затвердiння сумiшi, яка складаiться з:
- неорганiчноi втАЩяжучоi речовини;
- дрiбного заповнювача(пiску);
- води;
- спецiальних домiшок(неорганiчних i органiчних).
Цю сумiш до початку тверднення називають розчинною сумiшшю. ВтАЩяжуча речовина у розчинi обволiкаi частинки заповнювача, зменшуючи тертя мiж ними. У результатi цього розчинна сумiш набуваi необхiдноi для розчину рухливостi.
ВтАЩяжучими речовинами i цемент, глина, гiпс, вапно та iхнi сумiшi. Пiсок, який використовують у розчинах як заповнювач, може бути природний (гiрський, рiчковий) або штучний (з гiрських порiд).
За видом застосованого втАЩяжучого матерiалу будiвельнi розчини бувають: цементнi, глинянi, вапнянi, гiпсовi, змiшанi (цементно тАУ вапнянi, вапняно тАУ гiпсовi, гiпсоцементнi).
Залежно вiд властивостей втАЩяжучого матерiалу розрiзняють:
повiтрянi розчини, що тверднуть у по вiтряно тАУ сухих умовах,(гiпсовi);
гiдравлiчнi, що починають тверднути на повiтрi або у вологих умовах (цементнi).
Залежно вiд втАЩяжучого матерiалу бувають також:
простi речовини, до складу яких входить один втАЩяжучий елемент (вапнянi, цементнi, глинянi);
змiшанi розчини, якi складаються з кiлькох втАЩяжучих елементiв.
Склад простих розчинiв позначають двома цифрами:
- перша цифра (звичайно одиниця) вказуi скiльки частин втАЩяжучого матерiалу знаходиться в розчинi вiдносно маси або обтАЩiму;
- остання цифра вказуi, скiльки частин заповнювача припадаi на одну частину втАЩяжучого матерiалу.
Для змiшаних розчинiв спiввiдношення складаiться з трьох чисел:
- перша цифра одиниця вказуi на обтАЩiмну частину втАЩяжучого матерiалу;
- друга цифра кiлькiсть додаткового втАЩяжучого матерiалу;
- третя-кiлькiсть частин заповнювача.
Наприклад, запис вапняно-гiпсовий розчин складу 1:0,15:4 пояснюються так: на 1 частину вапна у розчинi доводиться 0,15 частин гiпсового втАЩяжучого матерiалу i 4 частини заповнювача.
Залежно вiд спiввiдношення мiж кiлькiстю втАЩяжучого матерiалу i заповнювача розчини бувають: пiснi, жирнi, нормальнi.
Пiснi розчини вмiщують невелику кiлькiсть втАЩяжучого. Вони мало пластичнi, менше зручнi у роботi, але дають дуже малу усадку, що i цiнним при облицювальних роботах.
Жирнi розчини надлишок втАЩяжучого матерiалу. Вони пластичнi, але дають усадку, розтрiскуються.
Нормальнi розчини. Кiлькiсть втАЩяжучого матерiалу в них така сама, як i заповнювача.
Жирнiсть розчину сумiшi визначають веслом, або теркою, штукатурною лопаткою:

Жирнiсть розчину визначають веслом
- пiсна сумiш майже не прилипаi до весла;
- нормальна сумiш прилипаi лише мiсцями;
- жирна сумiш прилипаi до весла у великiй кiлькостi.
Важкi розчини мають середню густину в сухому станi 1500кг i бiльше. Готують важкi розчини на пiску.
Легкi розчини мають середню густину до 1500кг. Готують iх на пористому пiску з пемзи, туфу, керамзиту.
За призначенням розчини бувають кiлькох видiв.
1.Мурувальнi тАУ призначенi для звичайноi й вогнетривкоi камтАЩяного мурування.
Оздоблювальнi тАУ для обштукатурювання примiщень, декоративних штукатурок.
3.Спецiальнi тАУ що мають особливi властивостi (гiдроiзоляцiйнi, акустичнi, рентгенозахиснi).
Рухливiстю розчинноi сумiшi називаiться ii здатнiсть розтiкатися пiд дiiю власноi маси. Рухливiсть розчину визначаiться глибиною занурення в нього еталонного конуса. ()

Еталонний конус
БЕТОННРЖ КАМЕНРЖ Й ДРРЖБНРЖ БЛОКИ
На основi в'яжучих виготовляють бетоннi каменi й дрiбнi блоки. Застосування iх для мурування стiн замiсть цегли даi економiчний ефект, тому що завдяки великому розмiру каменiв i блокiв досягаiться висока продуктивнiсть працi муляра, а собiвартiсть 1 м3 каменiв i блокiв нижча за собiвартiсть такоi ж кiлькостi цегли.
Бетоннi стiновi каменi для несучих i захисних конструкцiй усiх типiв будинкiв виготовляють розмiром вiд 288x138x138 мм до 390x190x188 мм на цементному, силiкатному i гiпсовому в'яжучому.
Застосовують бетоннi стiновi каменi для мурування зовнiшнiх стiн (рядовi й лицьовi) та фундаментiв.
Стiновi каменi при щiльностi бетону понад 1600 кг/м3 повиннi бути шпаристими. Для фундаментiв каменi виготовляють тiльки з важкого бетону без пустот.
Лицьовi каменi можуть бути прикрашенi рельiфним малюнком або покритi декоративним заповнювачем.
Каменi подiляються на 7 марок: вiд 25 до 200; каменi марок 25 i 35 одержують з легких бетонiв на пористих заповнювачах. Марки каменiв за морозостiйкiстю: Мрз 15, 25, 35, 50.

Стiновi бетоннi каменi: суцiльний (а), перегородковий (б),модульний (в)
Стiновi дрiбнi блоки з нiздрюватих бетонiв (141а,б,в) застосовуються для мурування зовнiшнiх i внутрiшнiх стiн будинкiв (для пiдвалiв, цоколiв будинкiв, де пiдвищена вологiсть, застосовувати цi бетоннi блоки забороняiться). Виготовляють стiновi блоки iз нiздрюватих бетонiв щiльнiстю вiд 500 до 1100 кг/м3.
Залежно вiд мiцностi стiновi бетоннi блоки подiляються на 6 марок: вiд 25 до 150. Найменшу щiльнiсть (500-700 кг/м'1) мають блоки марок 25 i 35, а найбiльшу (1000-1100кг/м3) - блоки марок 100 i 150. Мрз останнiх 25 i 35.
Блоки мають форму паралелепiпеда. Розмiр блокiв для зовнiшнiх стiн (номiнальний) 600x300x300 i 600x200x200 мм. Для внутрiшнiх стiн розмiр блокiв 300x300x300 i 300x200x300 мм. Маса одного блоку - 10-40 кг.
ЧИТАННЯ КРЕСЛЕНЬ КАМ'ЯНИХ КОНСТРУКЦРЖЙ
На кресленнях розрiзiв будинкiв, виконаних у масштабi 1:50 i менше, кам'яне мурування в перерiзi штрихують тонкими лiнiями, нахиленими пiд кутом 45В°, або обводять по контуру суцiльною основною лiнiiю.
Стiни кам'яного мурування та iншi конструктивнi елементи на кресленнях називають порядiвками. Такi креслення виконують у масштабi 1:10; 1:20.
На зображено вертикальну порядiвку - розрiз по вiкнах зовнiшньоi стiни двоповерхового будинку, стiни якого складенi з легкобетонних семищiлинних каменiв двох типiв розмiром: 390x190x188 мм i поздовжнiх половинок розмiром 390x190x188 мм. Шви завтовшки 10 мм.
На кресленнi показанi й пронумерованi ряди мурування, проставленi всi необхiднi розмiри i позначки, зробленi пояснюючi написи.
Для уточнення конструкцiй окремих елементiв виконують креслення вузлiв кладки.
На показано горизонтальну порядiвку - креслення двох сумiжних рядiв полегшеного мурування кута зовнiшньоi стiни з керамiчноi цегли. На кресленнi показано розташування цеглин, дiагоналлю вiдзначено тричвертки цеглин i половинки. Штриховою лiнiiю позначено сталеву арматуру, що застосовуiться для крiплення мурування в кутах стiн.
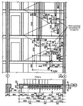
Для мурування стiн з вентиляцiйними i димохiдними каналами виконують робочi креслення розгортки стiн з каналами. На 144 наведено частину розгортки стiни з каналами i план стiни.

Вертикальна порядiвка мурування легкобетонних каменiв зовнiшньоi стiни будинку
На розгортцi канали видiленi суцiльною основною лiнiiю. Отвори у вентиляцiйних каналах на поверхах позначенi дiагоналлю, а в димарях - напiвзатемненi. iх розташування показане прив'язкою до пiдлоги поверху i зовнiшньоi стiни будiвлi. На планi стiни до кожного каналу (перетином 140x140 мм) нанесено цифри, що показують, з якого поверху починаiться канал. На кожному поверсi знаходиться по два вентиляцiйних канали (до ванни i туалету) i один димохiдний (до кухнi)

Горизонтальна порядiвка двох сумiжних рядiв полегшеного мурування з керамiчноi цегли зовнiшньоi стiни будинку

Розгортка стiни з вентиляцiйними i димохiдними каналами
4. Технологiчна частина
МУРУВАННЯ СТРЖН, КУТРЖВ, ПРИЛЯГАНЬ СТРЖН З БЕТОННИХ КАМЕНРЖВ
Розмiри каменiв дозволяють зводити стiни завтовшки 9; 19; 24; 29; 39 см i бiльше. Вага каменiв коливаiться вiд 14 до 25 кг.
З суцiльних i порожнистих бетонних каменiв мурують зi зсувом поперечних вертикальних швiв у сумiжних рядах на чверть або пiвкаменя (145, 146).
При муруваннi прямих кутiв у кожному ряду укладають по двi тричвертки (див. 146). У мiсцях прилягання стiн у тичкових рядах також укладають тричвертки. По висотi через кожнi два ряди мурування шви перев'язують поперечниками. Пiд час мурування необхiдно пильнувати, щоб на поверхнi каменiв i блокiв не було бруду i пилу, а вертикальнi та горизонтальнi шви були заповненi розчином. Горизонтальнi шви повиннi бути завтовшки не менше 10 мм i не перевищувати 15 мм, а вертикальнi - 8-15 мм.

Перев'язування швiв
мурування з бетонних каменiв
правильноi форми у кутах:
1) тричвертки; 2) цiлi каменi
Перев'язування швiв мурування у приляганнi стiн

Укладання стiн iз наскрiзними порожнинами:
1) тричвертки; 2) цiлi каменi
Стiни з бетонних каменiв iз ненаскрiзними порожнинами мурують так само, як iз суцiльних каменiв, оскiльки каменi укладають порожнинами донизу.
Чергуванням рядiв, викладених з цiлого каменю i поздовжнiх половинок каменю, забезпечуiться поперечне перев'язування мурування.
Мурування з бетонних i природних каменiв вагою до 16 кг правильноi форми ведуть ланкою ВлдвiйкаВ», при бiльшiй вазi каменiв -ланкою ВлтрiйкаВ». Робоче мiсце при муруваннi з бетонних каменiв органiзовують звичайно так само, як i при цегляному муруваннi.
Якiсть мурування перевiряють через кожнi 3-4 ряди.
УКЛАДАННЯ ТИЧКОВОГО РЖ ЛОЖКОВОГО РЯДРЖВ СТРЖН З БЕТОННИХ КАМЕНРЖВ
Пiдготовчий етап. До початку мурування стiн необхiдно:
- нанести розмiточнi осi на фундамент;
- винести позначки першого ряду;
- доставити на робоче мiсце матерiали й iнструменти.
- Технологiя процесу й органiзацiя працi. Мурування iз суцiльних i
порожнистих бетонних каменiв перев'язують за трирядною системою: тичковi ряди укладають через кожнi два ложкових або з перев'язуванням тичковими через кожний ложковий ряд.
Мурування з бетонних та iнших каменiв масою до 16 кг ведуть ланкою ВлдвiйкаВ», при важчих каменях - ланкою ВлтрiйкаВ». При укладаннi тичкового ряду розкладiть каменi (на ребро) i розстелiть розчин. Каменi розкладають на вiдстанi до 3,5 довжин каменю. Кельмою накидайте розчин на бiчнi сторони вертикальних каменiв. Вiзьмiть камiнь обома руками, повертаючи його на 90В°. Притиснiть камiнь до ранiше покладеного, осадiть його до рiвня при-чалки. Зайвий розчин пiдрiжте кельмою, заповнiть ним поперечний шов, щоб уникнути промерзання мурування.

Мурування тичкового ряду
а) розкладання каменiв i пiдготовка розчиновоi постiлi, б) укладання каменiв, 1) розчинова постiль, 2) причальний шнур
При зведеннi ложкового ряду спочатку розкладiть каменi на торець на вiдстанi приблизно 2 2,5 довжини каменю.

Мурування ложкового ряду:
а) розкладання каменiв i пiдготовка розчиновоi постiлi для зовнiшньоi версти,
б) розкладання каменiв i пiдготовка розчиновоi постiлi для внутрiшньоi версти,
в) укладання каменiв по причалщ, 1) розчинова постiль, 2) причальний шнур
Розчин накидайте на торцi верстових каменiв. Потiм обома руками укладiть камiнь, притиснiть його до вже покладеного й осадiть на розчинову постiль.
Надлишки розчину пiдрiзають i повнiстю заповняють вертикальний шов мурування.
При зведеннi стiн з порожнистих шлакобетонних каменiв з порожнинами значних розмiрiв мурують iз заповненням або без заповнення порожнин шлаком чи легким бетоном.
5. Органiзацiя працi i робочого мiсця
Дiлянка кладки разом зi встановленими поряд пiддонами з цеглиною, ящиками розчину i пiдмостями утворюi робоче мiсце муляра. Правильна органiзацiя робочого мiсця забезпечуi високу продуктивнiсть працi.
При кладцi глухих дiлянок стiн (, а) робоче мiсце муляра
маi ширину 2,5..2,6 м i пiдроздiляiться на зони:
робочу (шириною 60..70 см), де перемiщаiться муляр в процесi кладки;
складування (шириною до 1,6 м), де ящики з розчином чергують з пiддонами цеглини;
вiльну (шириною 30..40 см) для проходу.
При кладцi простiнкiв (б) робоче мiсце муляра шириною до 2,6 м також пiдроздiляiться на зони - робочу, складування i вiльну.

Органiзацiя робочого мiсця при кладцi глухих стiн (а) та простiнкiв(б)
Щоб муляри виконували менше рухiв, пiддони з цеглиною ставлять напроти простiнкiв. Ящики з розчином встановлюють напроти отворiв, довгою стороною перпендикулярно стiнi, що зводиться.
При кладцi кутiв стiн робоче мiсце муляра органiзовують таким чином. Уздовж дiлянки кладки залишають вiльну смугу (робочу зону) шириною 60..70 см; пiддони з цеглиною ставлять ближче до кута, повернувши ящики з розчином довгою стороною упоперек стiни.
При кладцi стовпiв цеглину розмiщують злiва, а розчин - праворуч вiд муляра.
Робоча зона шириною 70 см розмiщуiться мiж матерiалами кладок по одну сторону стовпа, що викладаiться.
Запас цеглини на робочому мiсцi муляра повинен вiдповiдати.4-годиннiй потребi.
Розчин в ящики завантажують перед початком кладки з розрахунком на 40..45 мiн роботи.
У процесi кладки поповнюють запас цеглини i розчину.

Органiзацiя працi робочого мiсця при кладцi кутiв
Органiзацiя працi робочого мiсця при кладцi стовбiв
Кам'янi роботи виконують бригади мулярiв, що складаються з ланок, якi залежно вiд числа працюючих називають ВлдвiйкоюВ», ВлтрiйкоюВ», ВлчетвiркоюВ», Влп'ятiркоюВ».
Ланка ВлдвiйкаВ» складаiться з муляра 2-го (пiдсобник) i веде муляра 4-5-го розр. Обов'язки в ланцi розподiленi таким чином:
обидва мулярi спiльно закрiплюють причалювання для зовнiшньоi i внутрiшньоi верст;
пiдсобник подаi i розкладаi цеглину, розстилаi розчин;
провiдний муляр, рухаючись уздовж стiни, укладаi зовнiшню версту.
При кладцi внутрiшньоi версти (4, а) обидва мулярi виконують тi ж операцii, рухаючись у зворотному напрямi. Пiдсобник при цьому укладаi цеглу в забутку.
При кладцi простiнкiв (4, б) на одному з них пiдсобник розкладаi цеглину i розстилаi розчин, а на iншому простiнку провiдний муляр веде кладку. Потiм вони мiняються мiсцями i продовжують роботу.
Ланкою ВлдвiйкаВ» виконують кладку стiн з великою кiлькiстю отворiв, стiн завтовшки до 1,5 цеглин, а також стовпiв i перегородок.
Ланка ВлтрiйкаВ» складаiться з ведучого муляря 4-5-го розр. i двох мулярiв 2 i 3-го розр. (5.).
Провiдний муляр викладаi верстовi ряди i контролюi правильнiсть кладки. Вiн рухаiться за пiдсобником, що розкладаi цеглину i розстилаючим розчин. В цей час iнший пiдсобник укладаi забутку.
Кладку внутрiшньоi i зовнiшньоi верст виконують в однаковому порядку, але в протилежних напрямах. Перестановку причалювання провiдний муляр виконуi разом з одним з пiдсобникiв.
Ланкою ВлтрiйкаВ» виконують кладку стiн товщиною в 2 i 2,5 цеглини. Продуктивнiсть працi мулярiв збiльшуiться на 30% в порiвняннi з продуктивнiстю ланки ВлдвiйкаВ».
Ланка ВлчетвiркаВ» складаiться з двох мулярiв 4 i 3-го i двох мулярiв-пiдсобникiв 2-го розр. (6.).
Обов'язки в ланцi розподiленi так:
муляр 4-го розр. викладаi зовнiшню версту, йому допомагаi пiдсобник 2-го розр., розкладаючи цеглину i розстилаючи розчин;
муляр 3-го розр. викладаi внутрiшню версту, працюючи разом з пiдсобником, який подаi цеглину i розчин.
Темп роботи ланки задаi муляр, що викладаi зовнiшню версту. Ланкою ВлчетвiркаВ» працюють при кладцi стiн завтовшки не менше 2 цегли з одночасним облицьовуванням iх лицьовою цеглиною.
Ланка Влп'ятiркаВ» складаiться з мулярiв 4 i 3-го розр. i трьох мулярiв-пiдсобникiв 2-го розр. ().
Органiзацiя працi в ланцi наступна:
муляр 4-го розр. разом з пiдсобником викладаi зовнiшню версту;
за ними на вiдстанi.3 м працюi муляр 3-го розр. i пiдсобник, викладаючi внутрiшню версту;
замикаi ланку муляр-пiдсобник, викладаючи забутку.

РОБОТА ЛАНКОЮ "ДВРЖЙКА"
а, б - кладка стiни (а - внутрiшньоi версти; б - забутки i внутрiшньоi версти); в - кладка простiнкiв; 7 - муляр 2-го розряду; 2 - муляр 4-5-го розрядiв

РОБОТА ЛАНКОЮ "ТРРЖЙКА"
а - кладка зовнiшньоi ложковоi версти; б - кладка внутрiшньоi версти i забутки; в - кладка зовнiшньоi тичковоi версти; 1 - муляр 3-го розряду; 2 - муляр 4 - 5-го розрядiв; 3 - муляр 2-го розряду
![]()
РОБОТА ЛАНКОЮ "ЧЕТВРЖРКА"
Мулярi: 1 - 3-го розряду; 2 i 4 - 2-го розряду; 3 - 4-го розряду
![]()
РОБОТА ЛАНКОЮ "П'ЯТРЖРКА"
Мулярi: 1, 3,5 - 2-го розрядiв; 2 - 3-го розряду; 4 - 4-го розряду
Ланкою Влп'ятiркаВ» доцiльно працювати при кладцi глухих дiлянок стiн завтовшки бiльше 2 цегли. При кладцi отворiв Влп'ятiркаВ» роздiляiться на двi ланки - ВлдвiйкуВ» i ВлтрiйкуВ». Продуктивнiсть працi мулярiв залежить вiд внутризвеновоi органiзацii працi i вiд чисельного складу ланки, обумовленоi товщиною i конструкцiiю кладки.
6. Технiка безпеки при виконаннi роботи
Робiтник який влаштувався на роботу зобов'язений пройти вступний та первинний iнструктажi, робiтник повинен знати мiсця зберiгання засобiв пожежогасiння та медикаментiв.
В зимовий час усi пiдходи транспортнi шляхи повиннi бути очищенi вiд снiгу та посипанi пiском.
До робiт по виконанню камтАЩяноi кладки допускаються особи якi проiнструктованi.
Адмiнiстрацiя пiдприiмства зобовтАЩязана своiчасно забезпечити мулярiв спец одягом, взуттям та засобами захисту.
З рiвня, де працюi муляр, можна виконувати кладку тiльки до висоти 1,2 м (Рис.). Для подальшого зведення конструкцii необхiднi пiдмости.
Пiдмости (табл. 4) - це тимчасовi пристроi, встановлюванi на перекриттi i дозволяючi виконувати кладку в межах висоти поверху. Пiдмости (Рис.) повиннi бути зручними при установцi i транспортуваннi; задовольняти вимогам технiки безпеки; бути iнвентарними, тобто використовуватися багатократно. Для кладки стiн багатоповерхових житлових будiвель застосовують наступнi типи подмостей.
Шарнiрно-панельнi (3.) складаються з дощатого настилу i двох сполучених з ним опор. При виконаннi кладки другого ярусу (вище 1,2 м вiд перекриття) трикутнi металевi опори розташованi в нижньому положеннi. При кладцi третього ярусу (вище 2,4 м) опори подмостей займають верхнi положення.
Унiверсальнi пакетнi ППУ (4.), що самовстановлюються, складаються з дерев'яного настилу i двох шарнiрно прикрiплених опор. При виконаннi кладки другого ярусу гратчастi металевi опори розташовуються горизонтально, при кладцi третього ярусу - вертикально. Переноснi площадки тАУ подмости
ТАБЛИЦЯ 4.ТЕХНРЖЧНА ХАРАКТЕРИСТИКА ПОДМОСТЕЙ, ЩО ВИКОРИСТОВУЮТЬСЯ ПРИ КАМ'ЯНРЖЙ КЛАДЦРЖ
| Найменування | Застосування | Висота, м | Ширина настила, м | Навантаження, що допускаiться, кПа |
Шарнiрно-панельнi Унiверсальнi пакетнi що самостановлюються ППУ - 4 Важелi з гiдроприводом - Переноснi площадки- пiдмости * Для кладки другого/третього ярусу | - Для зведення стiн стовпiв i простiнкiв в багатоповерхових будiвлях - Для кладки в обмежених умовах | 1,1/2,05 1/1,95 0,66тАФ3,3 1,1/- | 2,5 2,5 2,6 1,5..2 | 40 40 40 30 |

ГРАНИЧНА ВИСОТА КЛАДКИ, ЩО ВИКЛАДАРДТЬСЯ КОНСТРУКЦРЖЯ ПОДМОСТЕЙ МУЛЯРЕМ 1 - опори; 2 - робочий настил; 3 - бортова огорожа

УСТАНОВКА ШАРНРЖРНО-ПАНЕЛЬНИХ ПОДМОСТЕЙ
а - в нижньому положеннi (кладка 2-го ярусу!; б - у верхньому положеннi (кладка 3-го ярусу);1 - трикутнi опори; 2 - робочий настил; 3 -огродження

4. УСТАНОВКА УНРЖВЕРСАЛЬНИХ ПОДМОСТЕЙ
а - для кладки 2-го ярусу; б - для кладки 3-го ярусу; 1 - прямокутнi опори в нижньому положеннi; 2 - робочий настил; 3\ 4 - стропи для перекладу опор у вертикальне i горизонтальне положення; 5 - прямокутнi опори у вертикальному положеннi (5.) i сталевою опорою-тумбою або рамою з дощатим настилом i вертикальною огорожею.
РЗх використовують в обмежених умовах - при кладцi зовнiшнiх стiн лоджiй i сходових клiток.

ПЕРЕНОСНРЖ ПЛОЩАДКИ-ПОДМОСТРЖ
а - для кладки стiн лоджiй, перегородок; би - длякладки стiн сходових клiток; 1 - сталева опора-тумба; 2 - дощатий настил; 3 -сталева рама; 4 - огорожа;5 - петливши для строповки
Важелi пiдмости з гiдроприводом (6.) виконанi у виглядi захищеного майданчика з робочим настилом, опертой на П-подiбнi важелi. Пiд'iм i опускання пiдмостей здiйснюiться гiдроприводом.
Всi види пiдмостей встановлюють на ТСрунт, що спланерував i утрамбований, або на мiжповерховi перекриття. Для контролю за якiстю кладки мiж робочим настилом пiдмостей i конструкцiiю, що зводиться, залишають зазор до 5 см. Установку i перестановку пiдмостей виконують кранами.

ВАЖЕЛРЖ ПРЖДМОСТИ З ГРЖДРОПРИВОДОМ
1 - опорна рама; 2 - рухомi важелi; 3 - шарнiр; 4 - знiмна огорожа; 5 - платформа з рабочим настилом; 6 -гидросистема
ЛРЖСА.
Тимчасовi пристроi (), встановлюванi на поверхнi ТСрунту, що спланерувала, i призначенi для зведення кладки на всю висоту будiвлi, називають лiсами. РЗх використовують для зведення стiн одноповерхових промислових i сiльськогосподарських будiвель, облицьовування стiн i при виконаннi iнших будiвельних робiт.
Безболтовi трубчастi лiси (8.) i просторовим каркасом, збираним iз стiйок i ригелiв. Стiйки встановлюють в черевики, укладенi на пiдкладки. Мiж собою стiйки зв'язують поперечними ригелями, на кiнцях яких приваренi крюки, що вставляються в трубчастi патрубки стiйок. Поверх ригелiв укладають щитовою настил i захищають його поручнями.
По ходу кладки стiйки трубчастих лiсiв нарощують, зв'язують ригелями i переставляють настил. Стiйкiсть змонтованих лiсiв забезпечуiться дiагональними зв'язками, встановленими в кутках i через 25..30 м по довжинi, а також крiпленням до анкерiв, закладених в кладку. При значнiй протяжностi лiсiв в центрi настилу через кожнi 4..6 м влаштовують сходовi клiтки. Лiси такоi конструкцii розрахованi на зведення стiн заввишки до 40 м.
Лiси з об'iмних елементiв складаються з вертикальних етажерок i панелей робочого настилу з огорожею. Всi елементи лiсiв вмонтовують i демонтують краном. Лiси такоi конструкцii застосовують для кладки стiн одноповерхових виробничих будiвель заввишки до 14,2 м.
Струннi пiдвiснi лiси закрiплюють за пiдтримуючi кронштейни на покриттi промисловоi будiвлi.
До кронштейнiв крiплять пiдвiски з провушинами, в якi вставляють прогони. Поверх прогонiв влаштовують настил з огорожею. По ходу кладки прогони переставляють з одного ярусу провушин на iншiй, а потiм укладають настил i влаштовують огорожу.
Унiверсальнi самохiднi лiси - це будiвельна машина, що самовмонтовуiться. Вона складаiться з гусеничного вiзка, башти, рухомого робочого майданчика i поворотного крана. Такi лiси використовують при кладцi цегляних стiн висотою до 15м.

ОБЛИЦЮВУВАННЯ СТРЖН РЖЗ ЗОВНРЖШНРЖХ ЛРЖСРЖВ
Використана лiтература
1. Григорьев М.А. Материаловедение для облицовщиков и каменщиков. М., 1985. тАУ 144с.
2. Кулебокин Г.И. Облицовка природным камнем и кирпичем. М., 2001. - 144с.
3. Неелов В.А. Илюстрированное пособие для подготовки каменщиков
4. Никитин Л.И. Охрана труда в строительстве. М., 1999. - 359 с.
5. Петров А.К. Технология облицовочных производств. М., 2000. - 268 с.
6. Сахаров МЛ. Автоматизация кладки кирпича. М., 2001. - 243 с.
7. Кам'янi роботи. Пiдручн. Для проф.-техн. Навч.закладiв: У 3 ч. Ч.РЖРЖРЖ / А.С.Нiкулiна, С.РЖ.Заславська, Г.П.Матвiiв та iн. тАУ К.: Вiкторiя, 2001. тАУ 480с.
Вместе с этим смотрят:
Авангардизм як явище архiтектури ХХ столiття
Автоматическая автозаправочная станция на 250 заправок в сутки
Анализ деятельности строительного предприятия "Луна-Ра-строй"
Анализ проектных решений 20-ти квартирного жилого дома