Оздоровлення повiтряного середовища
РЕФЕРАТ
з дисциплiни
ВлОхорона працiВ»
Тема: ВлОздоровлення повiтряного середовищаВ»
План
1. Дiя на органiзм людини шкiдливих газiв, пари i пилу
2. ГДК шкiдливих речовин в повiтрi
3. Методи визначення шкiдливостей в повiтрi
4. Заходи боротьби iз забрудненiстю повiтря пилом, парами i газами
5. Метеоумови на виробництвi
6. Природна вентиляцiя, принцип розрахунку
7. Механiчна вентиляцiя
8. Мiсцева вентиляцiя
9. Типи вентиляторiв
10. Способи визначення повiтрообмiну
11. Вибiр вентилятора для здiйснення повiтрообмiну
12. Засоби iндивiдуального захисту
1. Дiя на органiзм людини шкiдливих газiв, пари i пилу
Основними шляхами проникнення в органiзм токсичних речовин з повiтря примiщень i дихальнi шляхи. При цьому вiдбуваiться захворювання кровi, рiзноманiтних внутрiшнiх органiв.
Всi шкiдливi речовини за ступенем дii на органiзм людини пiдроздiляються на 4 класи (ГОСТ 12.1.007-76):
- надзвичайно небезпечнi тАУ ртуть, фосген, озон i iн.;
- високо небезпечнi тАУ йод, бензол, марганець, мiдь, хлор i iн.;
- помiрно небезпечнi тАУ сода кальцинована, метиловий спирт i iн.;
- малонебезпечнi тАУ ацетон, бензин, амiак, етиловий спирт i iн.
У промисловiй санiтарii шкiдливi речовини прийнято подiляти на хiмiчнi речовини i виробничий пил.
За характером дii на людину хiмiчнi речовини пiдроздiляються на наступнi пiдгрупи:
- загальнотоксичнi, такi, що викликають отруiння всього органiзму (окис вуглецю, цiанiстi поiднання, свинець, ртуть, бензол i iн.);
- подразнюючи, такi, що викликають подразнення дихального тракту i слизистих оболонок (хлор, амiак, озон, ацетон i iн.);
- сенсибiлiзуючi, дiють як алергени (формальдегiд, розчинники i лаки);
- канцерогеннi, такi, що викликають раковi захворювання (нiкель i його поiднання, оксиди хрому, азбест i iн.);
- мутагеннi, такi, що призводять до змiн спадковiй iнформацii (свинець, марганець, радiоактивнi речовини);
- репродуктивнi, що впливають на дiтородну функцiю (ртуть, свинець, марганець, радiоактивнi речовини).
2. ГДК шкiдливих речовин в повiтрi
По ГОСТ 12.1.005-88 встановленi граничнодопустимi концентрацii (ГДК) шкiдливих речовин (мг/м³) в повiтрi робочоi зони виробничих примiщень.
ГДК тАУ це концентрацii, якi при щоденнiй (окрiм вихiдних) 8 годиннiй роботi або при iншiй тривалостi (але не бiльше 40 годин на тиждень) протягом всього робочого стажу не викликають захворювань або вiдхилень у станi здоров'я. ГДК шкiдливих речовин i вихiдною базою при проектуваннi нових машин i механiзмiв, технологiчних лiнiй, промислових споруд i пiдприiмств, при розрахунках вентиляцii, кондицiонерiв, приладiв контролю i систем сигналiзацii.
3. Методи визначення шкiдливостей в повiтрi
Для контролю вмiсту шкiдливих речовин в повiтрi застосовуються наступнi методи: лабораторнi, експреснi i автоматичнi.
Лабораторнi методи забезпечують високу точнiсть, але вимагають високоi квалiфiкацii i часу.
Експреснi методи простi i оперативнi, але не дуже точнi. Здiйснюються спецiальними приладами тАУ газоаналiзаторами тАУ УГ-2, УГ-3, ГХ-4 i iн. РЗх принцип роботи заснований на змiнi довжини забарвлюванiй частинi iндикаторного порошку.
Автоматичнi методи здiйснюються переносними або стацiонарними газоаналiзаторами, якi подають сигнал при досягненнi певного рiвня загазованостi.
Для визначення запиленостi повiтря користуються фотоелектричним, ваговим i розрахунковим методами.
4. Заходи боротьби iз забрудненiстю повiтря пилом, парами i газами
Заходи боротьби iз забрудненiстю повiтря повиннi вестися в наступних напрямках: видалення шкiдливих речовин; полiпшення технологiчних процесiв; герметизацiя апаратури; замiна сухих виробництв мокрими; впровадження вентиляцii; застосування спецодягу i iндивiдуальних засобiв захисту; санiтарно-технiчна пропаганда i навчання безпечним методам роботи.
Мiкроклiмат виробничих примiщень нормуiться залежно вiд теплових характеристик виробничого примiщення, категорii робiт по тяжкостi i перiоду року. Основнi нормативнi документи, в яких наведенi норми мiкроклiмату, - це санiтарнi норми ДСН 3.3.6.042-99. При нормуваннi мiкроклiмату календарний рiк пiдроздiляiться на два перiоди:
- холодний перiод тАУ коли середньодобова температура на вiдкритому повiтрi нижче +10 В°С;
- теплий перiод тАУ коли середньодобова температура зовнi примiщення +10 В°С i вище.
Згiдно ДСН 3.3.6.042-99 класифiкацiя робiт по тяжкостi роздiляються на наступнi категорii: Iа, IIа, IIб, III.
6. Природна вентиляцiя, принцип розрахунку
Вентиляцiiю називаiться органiзований i регульований повiтрообмiн, що забезпечуi видалення з примiщення забрудненого повiтря i подачу на мiсце видаленого свiжого, чистого повiтря. Вентиляцiя буваi природна, механiчна i змiшана. Механiчна вентиляцiя буваi припливною, витяжною або припливно-витяжною. За мiсцем дii вентиляцiя буваi загальнообмiнна i мiсцева. Природна вентиляцiя виробничих примiщень може бути неорганiзованою i органiзованою. При неорганiзованiй вентиляцii надходження i видалення повiтря вiдбуваiться через нещiльнiсть зовнiшнiх обгороджувань, через вiкна, кватирки, спецiальнi отвори (провiтрювання). Органiзована (пiддаiться регулюванню) природна вентиляцiя виробничих примiщень здiйснюiться аерацiiю i дефлекторами.
Природна вентиляцiя в будiвлi вiдбуваiться за рахунок рiзницi щiльностi повiтря зовнi i усерединi примiщення (рис. 1.). У примiщеннi температура
Вавище нiж
Вазовнi, а отже щiльнiсть повiтря усерединi примiщення
Ваменше щiльностi зовнiшнього повiтря
. Приймемо площину рiвних тискiв приблизно на серединi висоти примiщення цеху. Умовно приймемо, що тиск на рiвнi площини рiвних тискiв i в довколишнiй атмосферi дорiвнюi нулю. Тодi вага стовпа повiтря заввишки
, вiд центру вiдкритих отворiв до площини рiвних тискiв рiвний
, а в довкiллi
. Отже, на осi нижнiх отворiв створюiться тиск
. На осi верхнiх отворiв, вiдповiдно
.

Рис. 1. Розподiл тиску повiтря в примiщеннi при природнiй вентиляцii
Таким чином, пiд впливом рiзницi тискiв в примiщеннi виникаi повiтрообмiн з надходженням повiтря через нижнi отвори i видаленням через лiхтарi.
Загальний тиск носить назву теплового натиску:
ВаВаВаВаВаВаВаВаВаВаВаВаВаВаВаВаВаВаВа (1)
Швидкiсть руху повiтря в отворi визначимо за формулою
.ВаВаВаВаВаВаВаВаВаВаВаВаВаВаВаВаВаВаВаВаВаВаВаВаВаВаВаВаВаВаВаВаВаВаВаВаВаВаВаВаВаВаВаВаВаВаВаВаВаВаВаВа (2)
де
- рiзниця тискiв усерединi будiвлi i поза нею;
- щiльнiсть повiтря, кг/м³.
Об'iм повiтря, що проходить через отвiр визначимо за формулою
, м3/ч,ВаВаВаВаВаВаВаВаВаВаВаВаВаВаВаВаВаВаВаВаВаВаВаВаВаВаВаВа (3)
де
- площа отвору, м2;
- коефiцiiнт витрати, залежить вiд конструкцii стулок,
.
Вентиляцiя за допомогою дефлекторiв.
Дефлектори (рис. 2.), це спецiальнi насадки, що встановлюються на витяжних повiтроводах i використовують енергiю вiтру. Вони застосовуються для видалення забрудненого або перегрiтого повiтря з примiщень невеликого об'iму, а також для мiсцевоi вентиляцii.

Рис. 2. Дефлектор
7. Механiчна вентиляцiя
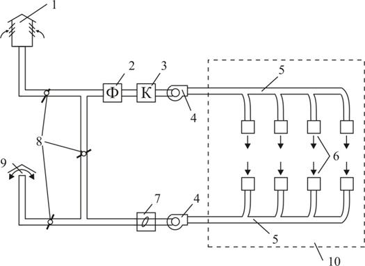
У системах механiчноi вентиляцii рух повiтря здiйснюiться вентиляторами i в деяких випадках ежекторами.
Основними частинами механiчноi вентиляцii (рис. 3.) i: повiтрозабiрна шахта 1, фiльтр для очищення повiтря вiд пилу 2, калорифер 3, вентилятор 4, повiтроводи 5, припливнi i витяжнi отвори 6, пиловiддiляючий пристрiй 7, клапани 8, витяжна шахта 9. При механiчнiй вентиляцii повiтря пiдлягаi обробцi: пiдiгрiванню або охолоджуванню, сушцi або зволоженню, очищенню вiд пилу i газiв.
повiтря газ повiтрообмiн

Рис. 3. Механiчна вентиляцiя
1 - повiтрозабiрна шахта; 2 - фiльтр для очищення повiтря вiд пилу; 3 тАУ калорифер; 4 тАУ вентилятор; 5 тАУ повiтроводи; 6 - припливнi i витяжнi отвори; 7 - пиловiддiляючий пристрiй; 8 - клапани; 9 - витяжна шахта; 10 тАУ примiщення
Для очищення вiд пилу служать рiзнi пиловiддiльники i фiльтри. На рис. 2.4. представлена пилоосаджувальна камера для крупного i важкого пилу. Пиловiддiльники i пристроями, в яких для осадження пилу з повiтря використовуiться сила тяжiння порошинок (рис. 4.) або за рахунок вiдцентровоi сили (у циклонах) (рис. 5.), або за рахунок раптовоi змiни напряму руху повiтря за допомогою жалюзiйного пиловловлювача (рис. 6.).

Рис. 4. Пилоосаджувальна камера для крупного i важкого пилу
1 - вхiдний патрубок; 2 - корпус; 3 - вихiдний патрубок; 4 - бункер


Рис. 5. Схема пиловiддiльника типа тАЬциклонтАЭ
1 - вхiдний патрубок; 2 - цилiндрична камера; 3 - конiчна камера; 4 тАУ пилоосаджувальна камера; 5 - вихлопна трубаВаВаВаВаВаВа Рис. 6. Жалюзiйний пиловловлювач
Тонше очищення повiтря вiдбуваiться у фiльтрах (електричних, ультразвукових, гiдрофiльтрах, паперових, матерчатих, масляних i iн.). В якостi фiльтруючих матерiалiв використовують скловату, гравiй, кокс, металеву стружку, пористий папiр, тканину, картон, ниткоподiбнi матерiали.
Кондицiонування повiтря тАУ найсучаснiший вигляд вентиляцii. Кондицiонер тАУ установка, яка за допомогою автоматичного регулювання може незалежно вiд зовнiшнiх умов пiдтримувати усерединi примiщення сувор постiйнi умови повiтряного середовища. Розрiзняють два види кондицiонерiв: установки повного кондицiонування (озонування, iонiзацiя, дезодорацiя повiтря) i неповного кондицiонування.
Мiсцева вентиляцiя служить для створення необхiдних умов повiтряного середовища в обмеженiй зонi виробничого примiщення. Сюди вiдносяться повiтрянi душi, оазиси, завiси, витяжнi шафи, витяжнi парасольки, всмоктуючи панелi, бортовi вiдсмоктування i iн.
Вентилятори тАУ це повiтродувнi машини, якi служать для перемiщення повiтря при втратах тиску у вентиляцiйнiй мережi не бiльш 150МПа. За принципом дii вентилятори бувають осьовi i вiдцентровi. Перевага осьових вентиляторiв тАУ простота конструкцii, можливiсть економного регулювання продуктивностi в широких межах за допомогою повороту лопаток, велика продуктивнiсть. До недолiкiв слiд вiднести малу величину тиску, пiдвищений шум.
Залежно вiд тиску, що розвиваiться, вiдцентровi вентилятори подiляються на наступнi групи: низького тиску тАУ до 10 МПа; середнього тиску вiд 10 до 30 МПа i високого тиску вiд 30 до 120 МПа.
Залежно вiд складу перемiщуваного повiтря вентилятори виготовляють з певних матерiалiв i рiзноманiтноi конструкцii: звичайного виконання, антикорозiйного виконання, вибухобезпечнi i пиловi.
Вентилятори виготовляють рiзноманiтних розмiрiв, i кожному з вентиляторiв вiдповiдаi певний номер, що показуi величину дiаметра робочого колеса в дециметрах.
10. Способи визначення повiтрообмiну
Згiдно вимогам санiтарних будiвельних норм всi виробничi примiщення повиннi вентилюватися. У виробничих примiщеннях з об'iмом на одного працюючого до 20 м3 необхiдно забезпечити подачу свiжого повiтря не менше 30 м3/год на одного працюючого, з об'iмом 20 тАУ 40 м3 - не менше 20 м3/год, у примiщеннях без природноi вентиляцii не менше 60 м3/год на одного працюючого.
РЖснують наступнi методи розрахунку необхiдноi кiлькостi повiтря по домiнуючому чиннику: по вологовидiленню; по газовидiленню; по пиловидiленню; по надлишковому теплу; по кратностi повiтрообмiну.
У примiщеннях, в яких повiтряне середовище забруднене пилом, шкiдливими парами, газами або спостерiгаiться значнi тепловидiлення, кiлькiсть повiтря потрiбна для забезпечення необхiдних параметрiв повiтряного середовища в робочiй зонi, визначаiться розрахунком, виходячи з умови розбавлення шкiдливих видiлень до ГДК або видалення надлишкiв тепла за формулами:
;ВаВаВаВаВаВаВаВаВаВаВаВаВаВаВаВаВаВаВаВаВаВаВаВаВаВаВаВаВаВаВаВаВаВа (4)
;ВаВаВаВаВаВаВаВаВаВаВаВаВаВаВаВаВаВаВаВаВаВаВаВаВаВаВаВаВаВаВаВаВаВаВаВаВаВа (5)
;ВаВаВаВаВаВаВаВаВаВаВаВаВаВаВаВаВаВаВаВаВаВаВаВаВаВаВаВаВаВаВаВаВаВаВаВаВаВаВаВаВаВаВаВаВа (6)
де
Ва- надлишкове тепло, Дж;
Ва- щiльнiсть припливного повiтря, кг/м3;
С - питома теплоiмнiсть, Дж/(кг град);
Ваi
Ва- температура, вiдповiдно, видаленого i припливного повiтря, В°С.
Ва- сумарна кiлькiсть вологи, що належить видаленню з примiщення, кг/год;
n - коефiцiiнт, що враховуi розподiл вологи по примiщенню; n = 0,6 тАУ 0,9.
Ваi
Ва- вмiст вологи, вiдповiдно, видаленому i припливному повiтрю, г/кг;
W - кiлькiсть шкiдливих видiлень, г/год;
Ваi
Ва- концентрацiя шкiдливостей, вiдповiдно, видаленому i припливному повiтрю, г/м3.
Кiлькiсть повiтря, що видаляiться з ливарних цехiв визначаiться по кратностi повiтрообмiну:
, м3/час; ВаВаВаВаВаВаВаВаВаВаВаВаВаВаВаВаВаВаВаВаВаВаВаВаВаВаВаВаВаВаВаВаВаВаВаВаВа (7)
де ВаВаВаВа
- кратнiсть повiтрообмiну;
V - об'iм примiщення, м3.
Кратнiсть повiтрообмiну m може бути визначена за формулою:
, ВаВаВаВаВаВаВаВаВаВаВаВаВаВаВаВаВаВаВаВаВаВаВаВаВаВаВаВаВаВаВаВаВаВаВаВаВаВаВаВаВаВаВаВаВаВаВаВаВаВаВаВаВаВа (8)
де
- вмiст пилу в видаленому повiтрi, мг/м3;
- ГДК пилу, мг/м3.
11. Вибiр вентилятора для здiйснення повiтрообмiну
Вихiдними даними для пiдбору вентилятора i продуктивнiсть вентилятора, м3/час, динамiчний тиск, що створюiться вентилятором, МПа i швидкiсть руху повiтря у повiтроводi, м/с. Динамiчний тиск
Вавизначимо за формулою:
Ва;ВаВаВаВаВаВаВаВаВаВаВаВаВаВаВаВаВаВаВаВаВаВаВаВаВаВаВаВаВаВаВаВаВаВаВаВаВаВаВаВаВаВаВаВаВаВаВаВаВаВа (9)
де v - швидкiсть руху повiтря, м/с;
ρ - щiльнiсть повiтря, кг/м3;
g - прискорення вiльного падiння, м/с2.
Маючи продуктивнiсть вентилятора L, динамiчний тиск, що створюiться вентилятором
, за таблицями вибираiмо тип вентилятора i його ККД.
Необхiдну потужнiсть електродвигуна для привода вентилятора визначимо за формулою:
;ВаВаВаВаВаВаВаВаВаВаВаВаВаВаВаВаВаВаВаВаВаВаВаВаВаВаВаВаВаВаВа (10)
де ВаВаВаВа
Ва- ККД вентилятора;
Ва- ККД ремiнноi передачi.
Усталену потужнiсть електродвигуна визначаiмо за формулою:
Ва,ВаВаВаВаВаВаВаВаВаВаВаВаВаВаВаВаВаВаВаВаВаВаВаВаВаВаВаВаВаВаВаВаВаВаВаВаВаВаВаВаВаВаВа (11)
де ВаВаВаВа
- коефiцiiнт запасу, приймаiться вiд 1,1 до 1,5.
12. Засоби iндивiдуального захисту
Як iндивiдуальнi засоби захисту застосовуються:
- для захисту тiла тАУ спецодяг з льняних, брезентових, шерстяних, гумових тканин, спецвзуття, головнi убори, рукавицi;
- для захисту органiв дихання тАУ фiльтруючi i iзолюючi прилади (респiратори, протигази);
- для захисту органiв зору тАУ окуляри, вiд механiчних пошкоджень, вiд теплових випромiнювань при проведеннi зварювальних робiт, вiд кислот i лугiв тАУ герметичнi окуляри;
- для захисту шкiри обличча, шиi i рук при роботi з iдкими речовинами - мазi i пасти, якi бувають гiдрофiльнi (для захисту вiд жирiв, масел, нафтопродуктiв) i гiдрофобнi (для захисту вiд розчинiв кислот, лугiв, солей).
Вместе с этим смотрят:
РЖнформацiйнiсть як фактор ризику. Операцiя "Паганель"
Аварii на хiмiчно небезпечних об'iктах
Анализ и улучшение условий труда в ремонтно-механическом цехе ОАО "Минский моторный завод"