Измерение больших линейных геометрических размеров
МИНИСТЕРСТВО ОБРАЗОВАНИЯ И НАУКИ УКРАИНЫ
ХАРЬКОВСКИЙ НАЦИОНАЛЬНЫЙ УНИВЕРСИТЕТ РАДИОЭЛЕКТРОНИКИ
Кафедра ВлМетрология и измерительная техникаВ»
РЕФЕРАТ
по дисциплине: ВлСредства измерения неэлектрических величинВ»
на тему: ВлИзмерение больших линейных геометрических размеровВ»
Выполнила: Проверил:
ст. гр. МИТ-02-1 ст. пр. Белокурский Ю.П.
Крючкова Л.Д.
2005
СОДЕРЖАНИЕ
Перечень условных обозначений, символов, единиц, сокращений и терминов.тАж..3
ВведениетАж.тАжтАжтАжтАжтАж.тАжтАжтАжтАжтАжтАжтАжтАжтАжтАжтАжтАжтАжтАжтАжтАжтАжтАжтАжтАжтАжтАжтАжтАж.4
1 Измерение уровнейтАжтАжтАжтАжтАжтАжтАжтАжтАжтАжтАжтАжтАжтАжтАжтАжтАжтАжтАжтАжтАжтАжтАжтАж.тАжтАж5
2 Измерение расстоянийтАжтАжтАжтАжтАжтАжтАжтАжтАжтАжтАжтАжтАжтАжтАжтАжтАжтАжтАжтАжтАжтАжтАжтАж..8
3 Поверочная схематАжтАжтАжтАжтАжтАжтАжтАжтАжтАжтАжтАжтАж...........................10
ЗаключениетАжтАжтАжтАжтАжтАжтАжтАжтАжтАжтАжтАжтАжтАжтАжтАжтАжтАжтАжтАжтАжтАжтАжтАжтАжтАжтАжтАжтАж..11
Перечень ссылоктАжтАжтАжтАжтАжтАжтАжтАжтАжтАжтАжтАжтАжтАжтАжтАжтАжтАжтАжтАжтАжтАжтАжтАжтАжтАжтАж.12
ПЕРЕЧЕНЬ УСЛОВНЫХ ОБОЗНАЧЕНИЙ, СИМВОЛОВ, ЕДИНИЦ, СОКРАЩЕНИЙ И ТЕРМИНОВ
Гц тАУ герц;
кг тАУ килограмм;
кГц тАУ килогерц;
км тАУ километр;
м тАУ метр;
МГц тАУ мегагерц;
мкс тАУ микросекунда;
мм тАУ миллиметр;
ОКГ тАУ оптический квантовый генератор;
с тАУ секунда;
АМ тАУ амплитудная модуляция;
GPS тАУ Глобальная Позиционная Система.
ВВЕДЕНИЕ
Измерение линейных размеров требуется выполнять в значительно большом диапазоне тАУ от долей микрометра, например, при измерении микрогеометрии шероховатостей в процессе производственного контроля чистоты отделки поверхностей в точном машиностроении до многих сотен и тысяч километров при измерении расстояний в геодезии, навигации, строительстве, тяжелом машиностроении или астрономии.
Диапазон размеров, встречающихся при технических измерениях, можно подразделить на ряд характерных групп. Это, во-первых, размеры, измеряемые в машиностроении и лежащие в диапазоне от долей микрометра до нескольких метров. Ко второй группе можно отнести размеры от 100 мм до 100 м, которые требуется измерять при определении уровней горючего в нефтехранилищах, баках самолетов и автомобилей, уровней зерна в элеваторах, разностей уровней верхнего и нижнего бьефов гидростанций и т.п. И, наконец, третья группа размеров тАУ это расстояния между какими-либо телами, когда измеряемые размеры превосходят несколько метров и могут достигать многих тысяч километров [1]. В данном реферате рассмотрены методы измерения охватывающие вторую и третью группы размеров, а именно тАУ от 1 метра и до тысяч километров.
1 ИЗМЕРЕНИЕ УРОВНЕЙ
Наиболее простым методом измерения уровней, т.е. расстояний порядка долей метра или нескольких метров, является применение масштабных преобразователей в виде рычажных или ременных передач с последующим измерением относительно небольших выходных перемещений.
Примером может служить серийно выпускаемый прибор УДУ-5, показанный на рис. 1.1 [2]. Металлический поплавок 8 перемеВнщается по направляющим тросам 6 и соединен со стальной перфориВнрованной лентой 7, которая проходит в защитной трубе через наВнправляющие ролики 5 и гидрозатвор 4 в виде колена, залитого незамерзающей жидкостью. Стальная лента навивается на барабан 1 или сматывается с него. Постоянное натяжение ленты обеспечивается спиральной пружиной, механически связанной с мерным зубчатым шкивом 2, зубцы которого входят в отверстия ленты, обеспечивая тем самым надежное зацепление ленты со шкивом. Вращение шкива передается на механический счетчик, установленВнный в блоке 3 и позволяющий отсчиВнтывать уровень в миллиметрах в виде пятизначного числа. В этом же блоке 3 установлен связанный со шкивом реоВнстатный преобразователь или кодовый диск, позволяющие производить дистанВнционную передачу результатов измереВнния уровня на расстояние 1-5 км.

Рисунок 1.1 - прибор УДУ-5:
1 тАУ барабан; 2 - мерный зубчатый шкив; 3 тАУ блок; 4 тАУ гидрозатвор; 5 - наВнправляющие ролики; 6 - направляющие тросы; 7 - стальная перфориВнрованная лента;
8 - металлический поплавок
Прибор УДУ-5 при пределе измереВнния 12 м имеет погрешность В±3 мм при отсчете показаний по механическому счетчику, В±15 мм при применении реоВнстатного преобразования и В±1 мм при использовании кодового диска [3].
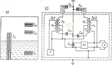
Широкое применение при измерении уровня находят емкостные преобразоваВнтели, так как в них может быть доВнстигнуто линейное изменение емкости на протяжении сравнительно большой длины. В качестве иллюстрации на рис. 1.2 показано устройство уровнемера, позволяющего исключить зависимость реВнзультатов измерения от изменения диэлектрической проницаемости среды, уровень которой измеряется [4]. Датчик уровнемера (рис. 1.2, а) содержит четыре коаксиальных конденсатора, два из которых (верхние компенсационные) находятся в воздухе (С
и С
), один (нижний компенсационный) полностью погружен в исследуеВнмую среду (С
) и один (рабочий) частично погружен в исследуемую среду (С
).
Измерительная цепь уровнемера (рис. 1.2, б) содержит генеВнратор Г, усилитель Ус, вольтметр и два трансформатора Тр1 и Тр2 и работает в режиме статического уравновешивания. Если коэффициент усилителя достаточно велик, то можно считать, что напряжение на его входе, зашунтированном паразитной емВнкостью кабеля С
, практически равно нулю. Это означает, что равна нулю сумма токов, поступающих на вход усилителя через емкости С
, С
, С
, С
:
,
где
-
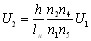
- количество витков соответствующих обмоток трансВнформаторов. Отсюда
.
Выразим величины емкостей датчика через длины l соответстВнвующих конденсаторов, измеряемый уровень h, емкость на единицу длины в воздухе
и относительную диэлектрическую постоянную исследуемой среды
. Тогда
;
;
;
. Соответственно выражение для
преобраВнзуется следующим образом:
.

Рисунок 1.2 тАУ Устройство уровнемера:
а) датчик уровнемера; б) измерительная цепь уровнемера
Если датчик и измерительную цепь выполнить так, чтобы соблюВндались равенства
и
, то получим
.![]()
Таким образом, показания прибора пропорциональны измеВнряемому уровню h и не зависят от величины диэлектрической поВнстоянной Оµ.
На рис. 1.2, б штриховыми линиями показаны экраны, которые позволяют практически полностью исключить погрешности от емкостей кабелей, соединяющих датчик с измерительной цепью [4]. Поскольку емкости воздушных конденсаторов С
и С
завиВнсят от диэлектрической проницаемости воздуха, которая достаточно стабильна, то вместо верхних компенсационных конденсаторов С
и С
(рис. 1.2, а) могут быть использованы обычные постоянные конденсаторы.
2 ИЗМЕРЕНИЕ РАССТОЯНИЙ
Простейшим и наиболее распространенным методом измерения расстояния, пройденного движущимся объектом, является подсчет числа оборотов колеса, сцепляющегося с полотном дороги. Таким методом измеряется путь автомобиля с помощью механического счетВнного механизма барабанного типа, подключаемого к трансмиссии автомобиля через соответствующий понижающий редуктор. В более сложных устройствах, например в морских лагах, передача угла поВнворота крыльчатки лага к измерительному устройству осуществляетВнся электрическим путем с помощью синхронной сельсинной передачи. А в наиболее совершенных современных приборах этого типа преВнобразователь, воспринимающий скорость вращения колеса или крыльчатки, преобразует ее в частоту электрических импульсов. Пройденный путь определяется как интеграл от скорости по вреВнмени путем подсчета полного числа электрических импульсов за время пути. Этот подсчет осуществляется электронными счетВнчиками числа импульсов с непрерывной выдачей результатов на светящееся табло цифрового прибора и с их одновременным вводом в цифровые вычислительные или управляющие устройства.
По существу, этим же методом производится точное измерение пути на начальном, наиболее ответственном участке при запуске космических ракет. Однако из-за отсутствия в этом случае элеменВнтов, Влсцепляющихся с полотном дорогиВ», в качестве исходного явления используется эффект Доплера, состоящий в кажущемся для неподвижного наблюдателя изменении частоты передатчика удаляющейся ракеты. Это изменение частоты пропорционально (как и при использовании элементов, сцепляющихся с полотном дороги) скорости движения. Поэтому подсчет электронными счетВнчиками интеграла от Влдоплеровской частотыВ» позволяет получить непосредственный цифровой отсчет мгновенных значений пройденВнного пути.
Другим широко используемым методом измерения расстояний является метод радиолокации. Этот метод состоит в том, что мощным передатчиком в направлении объекта, расстояние до которого должно быть измерено, излучается короткий (например, 1 мкс) радиоимВнпульс. Достигнув объекта, этот импульс отражается от него, и через некоторое время отраженный импульс возвращается обратно и воспринимается чувствительным приемником. Естественно, что вреВнмя, прошедшее с момента излучения импульса до момента его возВнвращения, тем дольше, чем больше расстояние до отразившего его объекта, так как скорость распространения электромагнитных колеВнбаний есть величина постоянная. Эта скорость, как известно, равна с = 300 000 км/с, и если расстояние до объекта равно, например, 30 км, то ему соответствует затрата времени 200 мкс. Наблюдение таких малых отрезков времени обычно производится на экране электроннолучевой трубки.
На сегодняшний день, вследствии развития радиолокации в геодезии создаются Глобальные Позиционные Системы (Global Position System тАУ GPS) тАУ это спутниковые позиционные системы. Состоит из операционных спутников, работающих круглосуточно на орбите Земли, предоставляя информацию по всему миру, в любую погоду, 24 часа в сутки в любом положении.
Приемник вместе с контролирующим программным обеспечением тАУ это передовая система для сбора географических данных. Эти системы GPS разработаны для точной картографии, создания и современного составления баз данных Географической Информационной Системы. Вместе с высокооперационным контролирующим программным обеспечением и точным приемником вы можете быстро определить точное месторасположение и записать информацию в цифровой форме, которая позже может быть оттранслирована в пространственную базу данных по вашему выбору.
Комбинированная спутниковая дифференциальная антенна тАУ активная антенна, разработанная, чтобы фильтровать и усиливать сигнал для передачи по кабелю антенны к приемнику, а также для фильтрации сигнальных помех типа АМ (амплитудная модуляция) радиотрансляции и шумов от переключающихся источников питания.
Описанный метод не пригоден для измерения малых расстояний (меньше нескольких километров), так как в этом случае затрачиваеВнмое время становится слишком малым. Поэтому для измерения расстояний в несколько сотен метров удобнее использовать для локаВнции не электромагнитные, а акустические колебания, скорость распространения которых много меньше. Для газового акустичесВнкого канала частота колебаний выбирается в пределах 18-25 кГц, а для твердых тел и жидкостей частота ультразвука принимается равной 0,5-10 МГц [4].
Наиболее типичным примером использования акустической локации может служить измерение глубины моря с помощью ультраВнзвуковых эхолотов. Скорость распространения звуковых и ультраВнзвуковых колебаний в морской воде составляет около 1,5 км/с, т.е. в 200 000 раз меньше скорости распространения электроВнмагнитных колебаний. Поэтому данным методом могут измеряться как достаточно большие (несколько километров) расстояния.
С появлением и развитием оптических квантовых генераторов (ОКГ) для точного измерения расстояний стали применять локацию световыми волнами.
В импульсных светодальномерах выходной величиной является интервал времени, необходимый для прохождения световым сигнаВнлом (короткой вспышкой) расстояния от источника до объекта и обратно. В другой разновидности светодальномеров применяют непрерывное излучение, модулированное по интенсивности синуВнсоидальным сигналом частоты f. Выходной величиной такого дальВнномера служит разность фаз между напряжением на выходе приемВнника оптического излучения и модулирующим напряжением. При измерении расстояний порядка 15-20 км частоту модулирующего напряжения выбирают около 60 МГц, при этом разность фаз ПЖ
не превышает 2ПА. В современных светодальномерах модуляция света осуществляется с помощью практически безинерционных электроВноптических ячеек Керра или Поккельса [5], позволяющих с по- мощью электрического поля осуществлять амплитудную модуляцию света в полосе частот от 0 до 109-1010 Гц.
Для создания узконаправленного потока электромагнитного излучения в радиолокации используются антенны, размеры которых должны быть значительно больше длины волны излучения. Ввиду того, что длины волн оптического диапазона составляют доли микрон, оптические ВлантенныВ», роль которых выполняют зеркально-линзовые системы, получаются весьма компактными и позволяют формировать весьма остронаВнправленные световые потоки. Так, угол расходимости излуВнчения лазеров может достигать нескольких угловых секунд. По указанным причинам оптиВнческие дальномеры обладают существенными преимущестВнвами перед радиолокаторами: меньшими габаритами, массой, стоиВнмостью и более высокой точностью. Выпускаемые промышленностью для геодезических работ светодальномеры [6] имеют массу поВнрядка 10-20 кг и обеспечивают в любое время суток измерение расстояний до 15-20 км с погрешностью В± 10 мм.
3 ПОВЕРОЧНАЯ СХЕМА
Вторичный эталон предназначен для воспроизведения и хранения единицы длины в диапазоне 20-5000 м и передачи размера единицы длины с помощью рабочих эталонов рабочим средствам измерительной техники с целью обеспечения единства измерений в стране.
Вторичный эталон обеспечивает воспроизведение единицы длины с суммарной погрешностью измерения
, которая не превышает (0,05ГЧ10
L) мм при доверительной вероятности 0,97 [7].
Среднеквадратическое отклонение результата измерений не превышает 0,1 мм, при 11 независимых наблюдениях [7].
Вторичный эталон применяют для передачи размера единицы длины: геодезическим базисам в диапазоне от 20 до 100000 м, оптическим дальномерам в диапазоне от 20 до 15000 м, светодальномерам в диапазоне от 20 до 50000 м, радиодальномерам в диапазоне от 500 до 100000 м, импульсным светодальномерам в диапазоне от 20 до 100000 м и спутниковым навигационным системам в диапазоне от 20 до 100000 м.
В качестве рабочих эталонов 1-го разряда применяются интерференционные измерители длины в диапазоне от 1 до 50 м.
Доверительная абсолютная погрешность Оґ рабочих эталонов 1-го розряда не должна превышать значения (0,35 + 0,5L) мкм при доверительной вероятности 0,97 для интерференционных измерителей длины.
Рабочие эталоны 1-го разряда применяют для поверки рабочих эталонов 2-го и 3-го разрядов и рабочих средств измерительной техники методом прямых измерений и сличений с помощью компаратора.
В качестве рабочих эталонов применяют линейные базисы в диапазоне 20- 100000 м.
Доверительные абсолютные погрешности Оґ рабочих эталонов не должны превышать (2ГЧ10
L) мм [7].
Рабочие эталоны применяют для поверки рабочих средств измерительной техники методом прямых измерений.
В качестве рабочих средств измерительной техники применяют оптические дальномеры в диапазоне от 20 до 15000 м, светодальномеры в диапазоне от 20 до 50000 м, импульсные светодальномеры в диапазоне от 20 до 100000 м, радиодальномеры в диапазоне от 500 до 100000 м и спутниковые навигационные системы в диапазоне от 100 до 100000 м.
Границы допустимых абсолютных погрешностей Оґ рабочих средств измерительной техники составляют от (0,5+1ГЧ10
L) мм до 2ГЧ10
мм для дальномеров разных типов и (10+5ГЧ10
L) мм для спутниковых навигационных систем.
ЗАКЛЮЧЕНИЕ
В данном реферате рассмотрены различные методы измерения больших линейных геометрических размеров и их реализация. Это обусловлено тем, что каждый из методов реализуется при измерениях в своем более узком диапазоне измерений, что связано с нелинейной характеристикой преобразователя и ее линейностью в ограниченном диапазоне длины для измерения уровней; а также удобством, сложностью либо помехозащищенностью для измерений расстояний. Например, измерение уровней: масштабный преобразователь (от 100 мм до нескольких метров), емкостные преобразователи (от 100 мм до 100 м); измерений расстояний: подсчет электронными счетчиками интеграла от Влдоплеровской частотыВ» (зависит от разрядности счетчика), радиолокационные (от нескольких километров до нескольких тысяч километров), светолокационные методы (от нескольких километров до 15-20 км), акустическая локация (от сотней метров до нескольких километров). Радиолокаторы применяют в диапазоне от 15-20 км до нескольких тысяч километров, а в диапазоне от нескольких километров до 15-20 км применяют светолокаторы, точность которых в этом диапазоне выше, а габариты и масса существенно меньше, чем у радиолокаторов. На более значительных расстояниях оказывает существенное влияние затухание оптических волн в пространстве, а также зависимость их распространение от времени суток и погоды, что исключается в случае с радиоволнами. Для небольших расстояний время прохождения волны, которое зависит от расстояния пройденного этой волной, мало, что вызывает сложности его измерения, поэтому применяют волны с более низкой скоростью распространения тАУ акустические.
ПЕРЕЧЕНЬ ССЫЛОК
- Электрические измерения неэлектрических величин / Под ред. П.В. Новицкого. тАУ 5-е изд., перераб. и доп. тАУ Львов: Энергия, 1975. тАУ 576 с.
- Макаров А.К., Свердлин В.М. Автоматические устройства контроля уровня. тАУ Львов: Энергия, 1966. тАУ 181 с.
- Агейкин Д.И., Костина Е.Н., Кузнецова Н.Н. Датчики контроля и регулирования. тАУ М.: Машиностроение, 1965. тАУ 928 с.
- Карандеев К.Б., Гриневич Ф.Б., Новик А.И. Емкостные самокомпенсированные уровнемеры. тАУ М.: Энергия, 1966. тАУ 136 с.
- Модуляция и отклонение оптического излучения / Т.П. Катыс, Н.В. Кравцов, Л.Е. Чирков, С.М. Коновалов. тАУ М.: Наука, 1967. тАУ 167 с.
- Геодезия / А.В. Маслов, А.В. Гордеев, Н.Н. Александров и др. тАУ М.: Недра, 1972. тАУ 525 с.
- ДСТУ 3741-98. Преобразователи термоэлектрические. Общие технические условия. тАУ К.: Держстандарт Украини, 1994. - 22 с.
Вместе с этим смотрят:
Измерение низких температурИзмерение параметров АЦП
Изучение и исследование интегрированных RS-триггеров, а также триггеров серии К155
Изучение режимов работы диодов и транзисторов в электронных схемах